Marine Predators Algorithm-Based Robust Composite Controller for Enhanced Power Sharing and Real-Time Voltage Stability in DC–AC Microgrids
Abstract
1. Introduction
1.1. Background and Challenges
1.2. Review of State-of-the-Art Techniques
1.3. Key Limitations
- Limited adaptability of linear control strategies: Traditional PI, LQR, and droop-based controllers are simple and easy to implement but lack the robustness required to handle large transients, nonlinear dynamics, and system uncertainties in GRES-rich HADCMGs.
- Shortcomings of data-driven controllers: Neural network and fuzzy logic-based methods offer adaptability but suffer from interpretability issues, high computational demands, and the need for large training datasets, making real-time tuning difficult.
- Sensitivity of Lyapunov-based BSC: Though effective for transient regulation, standard BSC methods are sensitive to parametric variations and disturbances. Adaptive versions face practical limitations due to their recursive structure and reliance on virtual control signal derivatives.
- Chattering and order limitations in SMCs: Conventional and integral terminal SMC methods exhibit chattering, limited scalability to high-order systems, and the insufficient handling of parameter uncertainties and external disturbances.
- Limited effectiveness of composite control schemes: Hybrid approaches (e.g., BSC-SMC combinations) aim to merge robustness and adaptability but often fail to eliminate chattering or extend applicability to full HADCMG architectures.
- Unresolved low-inertia issues in HADCMGs: The lack of physical inertia due to high GRES penetration remains inadequately addressed, leading to instability during rapid transients and system disturbances.
- The underdeveloped integration of virtual capacitors with nonlinear control: Existing virtual inertia emulation techniques primarily rely on linear control, limiting their ability to manage severe dynamic conditions. Nonlinear virtual capacitance strategies remain largely unexplored.
1.4. Main Technical Contributions
- Comprehensive dynamic modeling of HADCMG components: Detailed dynamic models are developed for critical HADCMG subsystems, including the solar PV unit, BESS, and BVSC, enabling accurate analysis under diverse operational conditions.
- Virtual capacitor-based inertia emulation: A virtual capacitor is embedded in the control design to counteract low-inertia effects inherent in power electronic systems. This synthetic inertia mechanism significantly enhances transient stability and damping performance during disturbances.
- BFTSMC-based robust composite control design: A novel controller combining BSC with fast terminal SMC ensures finite-time convergence, robust voltage regulation, and seamless AC/DC power exchange under parametric uncertainties.
- Chattering-free sliding dynamics with a fractional power reaching law: To mitigate the chattering issue typically found in sliding mode control, a fractional power-based reaching law is introduced. This approach guarantees smooth control action while maintaining rapid and finite-time convergence.
- The adaptive gain tuning of BFTSMC via the marine predators algorithm (MPA): A metaheuristic optimization strategy based on the MPA is employed for the online tuning of control parameters. This adaptive mechanism enhances system robustness and responsiveness to fluctuating PV generation and dynamic loads.
- Validation through high-fidelity simulation and real-time experimentation: The effectiveness of the proposed control framework is validated through detailed simulations in MATLAB/Simulink and further verified via PIL testing, demonstrating real-time feasibility and superior dynamic response compared to benchmark controllers.
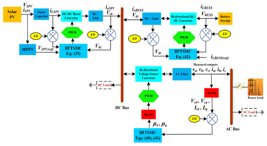
2. Overview of the HADCMG
2.1. Configuration of the Microgrid
2.2. Operational Structure
- Supply DC loads: Real-time DC load demands are met as the priority to ensure the uninterrupted operation of connected devices.
- Charge BESS: Remaining power is directed to charge the BESS, subject to SoC constraints and allowable charging limits.
- Support AC loads via BVSC: Surplus energy beyond DC needs is transferred through the BVSC to meet AC load requirements.
- Export to utility grid: Any additional surplus, after satisfying both DC and AC loads, is exported to the main utility grid (if grid-connected), thereby minimizing renewable curtailment and enhancing system efficiency.
- Discharge BESS: The BESS discharges stored energy to compensate for the generation shortfall, provided that the SoC remains within its operational bounds.
- Bidirectional power exchange via BVSC: If the deficit persists, the BVSC facilitates energy import from the AC sub-grid or utility grid to the DC domain or vice versa—depending on the location of the shortfall.
- Prioritize critical loads: Load prioritization is enforced, with critical and essential loads receiving precedence. Simultaneously, system controllers ensure voltage and frequency stability during transient recovery.
3. Dynamical Modeling and Problem Formulation
3.1. Modeling of the Solar PV Unit
3.2. Modeling of the BVSC with Output LC Filter
3.3. Modeling of the BESS Unit
3.4. Problem Formulation
3.5. Incorporating Virtual Capacitance: Concept and Modeling Framework
3.5.1. Modeling of the PV Unit Incorporating a Virtual Capacitor
3.5.2. Modeling of the BVSC with an Output LC Filter and a Virtual Capacitor
3.5.3. Modeling of the BESS Incorporating a Virtual Capacitor
4. Proposed BFTSMC Design with Fractional Power-Based Reaching Law
4.1. BFTSMC Design for the Solar PV Unit
- The term guarantees robustness against matched disturbances and model uncertainties by ensuring that the system state is consistently directed toward the sliding surface.
- The term becomes dominant in the vicinity of the sliding surface, where is a small number. This feature attenuates control activity and significantly reduces chattering without compromising convergence.
- The use of a fractional exponent introduces a continuous nonlinearity that enables faster and smoother reaching compared to linear or exponential reaching laws, thereby enhancing both transient response and steady-state accuracy.
- The proposed law exhibits a superior performance compared to traditional reaching strategies such as constant rate, exponential, power-rate, and boundary-layer-based methods, particularly in systems with nonlinear and time-varying dynamics.
4.2. BFTSMC Design for the BVSC
4.3. BFTSMC Design for the BDC with the BESS
5. Marine Predators Algorithm (MPA)
- Enhance transient damping response: By penalizing rapid variations in DC-bus voltage, the controller is guided to respond more gracefully to load and generation disturbances, thereby avoiding abrupt transitions.
- Ensure smoother and more continuous control signals: Limiting the rate of voltage change reduces switching stress on power electronic components and promotes a more stable modulation pattern.
- Suppress high-frequency oscillations and chattering: The second term in Equation (43) inherently discourages aggressive control actions, mitigating voltage ripples and high-frequency artifacts that may otherwise degrade system performance and reliability.
- Support practical implementability: By reducing control-induced voltage spikes and discontinuities, the system becomes more compatible with physical constraints, such as converter bandwidth limits and EMI considerations.
- Population initialization:
- Three-phase movement:
- FADs effect and memory saving:
- Elite update:
6. Performance Evaluation and Discussion
6.1. Control Parameters Optimization
| Algorithm 1 Marine predators algorithm (MPA) |
|
6.2. Simulation Results
- Scenario I: Renewable and Load Variability: This scenario investigates the dynamic response of the proposed controller under significant fluctuations in renewable energy generation and load demand. A comparative performance analysis is conducted against an ESMC [54] to highlight improvements in tracking accuracy, chattering mitigation, and disturbance rejection.
- Scenario II: Impact of Time-Varying Delay: This scenario examines the control system’s resilience and stability in the presence of communication or actuation delays, in addition to renewable and load variability. The BFTSMC controller is benchmarked against an MPC [35], emphasizing delay-tolerant control performance, transient quality, and voltage regulation fidelity.
6.2.1. Scenario I
- Steady-state operation with maximum PV generation (t = 0–3 s)
- Sudden PV loss and simultaneous load surge (t = 3–5 s)
- Irradiance ramp-up and mixed-load variations (t = 5–7 s)
- Gradual PV decline and balanced load redistribution (t = 7 s)
- Quantitative Performance Comparison: Scenario I
6.2.2. Scenario II
- Steady-State Operation (t = 0–5 s)
- Disturbance Scenario: Sudden Generation-Load Imbalance (t = 5–7 s)
- High-Stress Event: Extended Power Deficit (t = 7 s Onward)
- Quantitative Performance Comparison: Scenario II
7. Real-Time Validation
- Initial power distribution and energy flow (t = 0–2 s)
- Dynamic response to sudden solar irradiance drop (t = 2–5 s).
- Load redistribution and energy deficit management (t = 5–9 s)
8. Conclusions
Future Work
- Adaptive control under uncertainty and real-world variability: Future efforts will focus on integrating stochastic and data-driven adaptive mechanisms capable of learning from the real-world measurements of solar irradiance, load profiles, and environmental dynamics to maintain high control performance under uncertainty.
- Battery aging-aware control: Incorporating electrochemical degradation models and state-of-health (SoH) indicators into the control loop will enable lifetime-aware energy dispatch strategies, promoting long-term operational reliability and safety of energy storage systems.
- Cyber-resilient and delay-tolerant design: The current controller will be fortified with cyber-physical security mechanisms, including delay-tolerant consensus protocols, fault detection filters, and mitigation schemes against packet losses and malicious intrusions in networked control environments.
- Scalability to heterogeneous and large-scale DERs: To validate scalability, the controller will be tested on microgrid configurations integrating diverse DERs such as wind turbines, fuel cells, and hybrid energy systems, each exhibiting distinct nonlinearities and control constraints.
- Fault-tolerant control and islanded operation: Future work will investigate the controller’s capabilities for autonomous fault detection, isolation, and recovery, enabling robust operation during grid outages, internal component failures, and intentional islanding modes.
Author Contributions
Funding
Data Availability Statement
Conflicts of Interest
Abbreviations
| BESS | Battery Energy Storage System |
| BFTSMC | Backstepping Fast Terminal Sliding Mode Control |
| BSC | Backstepping Control |
| BVSC | Bidirectional Voltage Source Converter |
| DISMC | Double Integral Sliding Mode Control |
| DPCS | Droop-Based Control Scheme |
| FLC | Fuzzy Logic Controller |
| GRES | Green Renewable Energy Source |
| HADCMG | Hybrid AC/DC Microgrid |
| ITSMC | Integral Terminal Sliding Mode Control |
| LQR | Linear Quadratic Regulator |
| MPA | Marine Predators Algorithm |
| NN | Neural Network |
| PI | Proportional-Integral |
| PIL | Processor-in-the-Loop |
| PPC | Pole Placement Controller |
| PV | Photovoltaic |
| SMC | Sliding Mode Controller |
| SoC | State of Charge |
| VIMS | Virtual Inertia Management Scheme |
Appendix A. Optimized Control Parameters
- BVSC unit:
- Solar PV unit:
- Battery unit:
References
- Islam, M.S.; Bushra, I.J.; Roy, T.K.; Oo, A.M.T. Enhanced Transient Stability in Hybrid DC/AC Microgrids: Robust Composite Control Strategy With Virtual Capacitors Integration Using ANFIS-Optimized Control Gain Parameters. IET Renew. Power Gener. 2025, 19, e70066. [Google Scholar] [CrossRef]
- Roy, T.K. Techno-economic and environmental assessment of green hydrogen production in multiple Australian regions using different electrolyzer technologies. Renew. Energy 2026, 256, 123879. [Google Scholar] [CrossRef]
- Dong, H.; Lu, P.; Jiang, X.; Chen, X.; Wang, P.; Zhu, J. Uncertainty Feasible Region Analysis for Microgrids in the Coordination with Distribution System Considering Interactive Power Deviation. Algorithms 2025, 18, 142. [Google Scholar] [CrossRef]
- Mo, D.; Li, Q.; Sun, Y.; Zhuo, Y.; Deng, F. Design of a New Energy Microgrid Optimization Scheduling Algorithm Based on Improved Grey Relational Theory. Algorithms 2025, 18, 36. [Google Scholar] [CrossRef]
- Mo, D.; Li, Q.; Sun, Y.; Zhuo, Y.; Deng, F. Multi-Objective Optimization Scheduling of a Wind–Solar Energy Storage Microgrid Based on an Improved OGGWO Algorithm. Algorithms 2025, 18. [Google Scholar] [CrossRef]
- Haque, T.; Roy, T.K.; Faria, F.; Khatun, M.M.; Sarkar, T.; Hore, A.K. DC-Bus Voltage Regulation in DC Microgrids Using a Power Reaching Law-Integral Sliding Mode Control Approach. In Proceedings of the International Conference on Computer, Communication, Chemical, Materials and Electronic Engineering, Rajshahi, Bangladesh, 26–27 December 2021; pp. 1–4. [Google Scholar]
- Roy, T.K.; Saha, S.; Oo, A.M.T. An Optimised Adaptive Integral Sliding Mode Control Approach for Multi-Area Power Systems: Enhancing LFC Robustness and Stability With RES Integration and Time-Delay Mitigation. IET Energy Syst. Integr. 2025, 7, e70006. [Google Scholar] [CrossRef]
- Saleem, M.I.; Saha, S.; Roy, T.K.; Ghosh, S.K. Assessment and management of frequency stability in low inertia renewable energy rich power grids. IET Gener. Transm. Distrib. 2024, 18, 1372–1390. [Google Scholar] [CrossRef]
- Roy, T.; Pramanik, M.; Ghosh, S. Design of an integral terminal-based sliding mode controller for PV and BESS-based DC microgrids. Energy Nexus 2022, 7, 100130. [Google Scholar] [CrossRef]
- Saleem, M.I.; Saha, S.; Roy, T.K. Inertia Sensitivity Analysis of Power Grids With High Penetration of Renewable Energy Sources. IEEE Trans. Ind. Appl. 2025, 61, 5362–5380. [Google Scholar] [CrossRef]
- Dahane, A.S.; Sharma, R.B. Hybrid AC-DC microgrid coordinated control strategies: A systematic review and future prospect. Renew. Energy Focus 2024, 49, 100553. [Google Scholar] [CrossRef]
- Khan, M.Y.A.; Liu, H.; Zhang, Y.; Wang, J. Hybrid AC/DC microgrid: Systematic evaluation of interlinking converters, control strategies, and protection schemes: A review. IEEE Access 2024, 12, 160097–160132. [Google Scholar] [CrossRef]
- Chen, S.; Zhang, S.; He, S.; Yang, H. Two-Timescale Online Optimization of Behind-the-Meter Battery Storage for Stacked Revenue by Providing Multi-Services. IEEE Trans. Smart Grid 2025, 16, 2222–2233. [Google Scholar] [CrossRef]
- Islam, M.S.; Bushra, I.J.; Roy, T.K.; Oo, A.M.T. Virtual Capacitor-Based Robust Composite Controller for Stability Enhancement in DC Microgrids With Wind, PV and Battery Integration. IET Gener. Transm. Distrib. 2025, 19, e70125. [Google Scholar] [CrossRef]
- Salleh, N.A.M.; Hannoon, N.M.; Baharom, R. Design and Analysis of an Optimized Proportional-Integral-Derivative (PID) Controller for Photovoltaic (PV) Based Microgrid in Power System. In Proceedings of the 2024 IEEE Industrial Electronics and Applications Conference (IEACon), Kuala Lumpur, Malaysia, 4–5 November 2024; pp. 157–165. [Google Scholar]
- Eyisi, C.; Li, Q. Blended Integral-Proportional/Proportional-Integral Control for Voltage Source Converter-Based AC Microgrids. IEEE Access 2024, 12, 122828–122839. [Google Scholar] [CrossRef]
- Perez-Estevez, D.; Doval-Gandoy, J.; Yepes, A.G.; López, O. Positive-and negative-sequence current controller with direct discrete-time pole placement for grid-tied converters with LCL filter. IEEE Trans. Power Electron. 2016, 32, 7207–7221. [Google Scholar] [CrossRef]
- Sedhom, B.E.; El-Saadawi, M.M.; Hatata, A.Y.; Abd-Raboh, E.H.E. H-Infinity versus model predictive control methods for seamless transition between islanded-and grid-connected modes of microgrids. IET Renew. Power Gener. 2020, 14, 856–870. [Google Scholar] [CrossRef]
- Patarroyo-Montenegro, J.F.; Andrade, F.; Guerrero, J.M.; Vasquez, J.C. A linear quadratic regulator with optimal reference tracking for three-phase inverter-based islanded microgrids. IEEE Trans. Power Electron. 2020, 36, 7112–7122. [Google Scholar] [CrossRef]
- Islam, M.S.; Bushra, I.J.; Ghosh, S.K. Design of data–driven linear quadratic regulator controller for DC–DC boost converter optimized by genetic algorithm. In Proceedings of the 3rd International Conference on Advancement in Electrical and Electronic Engineering, Gazipur, Bangladesh, 25–27 April 2024; pp. 1–6. [Google Scholar]
- Aghmadi, A.; Ali, O.; Sajjad Hossain Rafin, S.; Taha, R.A.; Ibrahim, A.M.; Mohammed, O.A. Hardware Implementation of Hybrid Data Driven-PI Control Scheme for Resilient Operation of Standalone DC Microgrid. Batteries 2024, 10, 297. [Google Scholar] [CrossRef]
- Kareem, R.M.; Al-Nussairi, M.K.; Bayindir, R. Optimal Performance of PI Controller for AC Microgrid based on Metaheuristic Optimization Algorithms. IEEE Access 2025, 13, 45733–45752. [Google Scholar] [CrossRef]
- Wang, J.; Jin, C.; Wang, P. A uniform control strategy for the interlinking converter in hierarchical controlled hybrid AC/DC microgrids. IEEE Trans. Ind. Electron. 2017, 65, 6188–6197. [Google Scholar] [CrossRef]
- Loh, P.C.; Li, D.; Chai, Y.K.; Blaabjerg, F. Autonomous operation of hybrid microgrid with AC and DC subgrids. IEEE Trans. Power Electron. 2012, 28, 2214–2223. [Google Scholar] [CrossRef]
- Gutiérrez-Escalona, J.; Roncero-Clemente, C.; Husev, O.; Matiushkin, O.; Blaabjerg, F. Artificial Intelligence in the Hierarchical Control of AC, DC and Hybrid AC/DC Microgrids—A Review. IEEE Access 2024, 12, 157227–157246. [Google Scholar] [CrossRef]
- Zheng, D.D.; Madani, S.S.; Karimi, A. Data-driven distributed online learning control for islanded microgrids. IEEE J. Emerg. Sel. Top. Circuits Syst. 2022, 12, 194–204. [Google Scholar] [CrossRef]
- Sahoo, S.; Amirthalakshmi, T.; Ramesh, S.; Ramkumar, G.; Arockia Dhanraj, J.; Ranjith, A.; Obaid, S.A.; Alfarraj, S.; Kumar, S. Artificial deep neural network in hybrid PV system for controlling the power management. Int. J. Photoenergy 2022, 2022, 9353470. [Google Scholar] [CrossRef]
- Balakishan, P.; Chidambaram, I.; Manikandan, M. Smart fuzzy control based hybrid PV-wind energy generation system. Mater. Today Proc. 2023, 80, 2929–2936. [Google Scholar] [CrossRef]
- Wazir, A.B.; Alghamdi, S.; Alobaidi, A.; Alhussainy, A.A.; Milyani, A.H. Efficient Frequency Management for Hybrid AC/DC Power Systems Based on an Optimized Fuzzy Cascaded PI-PD Controller. Energies 2024, 17, 6402. [Google Scholar] [CrossRef]
- Xu, D.; Zhang, Z.; Ye, Y.; Jiang, B.; Shi, P. Multiagent-Based Model Predictive Control of Parallel PV/BESS Electric Springs in Microgrids. IEEE Trans. Ind. Inform. 2025, 21, 3616–3626. [Google Scholar] [CrossRef]
- Roy, T.K.; Pervej, M.F.; Tumpa, F.K.; Paul, L.C. Nonlinear adaptive controller design for velocity control of a DC motor driven by a DC-DC buck converter using backstepping approach. In Proceedings of the 2nd International Conference on Electrical, Computer & Telecommunication Engineering, Rajshahi, Bangladesh, 8–10 December 2016; pp. 1–4. [Google Scholar]
- Rani, T.; Roy, T.K. Design of an Integral Sliding Mode Controller-Based on a Hybrid Reaching Law for DC Microgrids. In Proceedings of the 5th International Conference on Electrical Engineering and Information Communication Technology, Dhaka, Bangladesh, 18–20 November 2021; pp. 1–5. [Google Scholar]
- Biglarahmadi, M.; Ketabi, A.; Baghaee, H.R.; Guerrero, J.M. Integrated nonlinear hierarchical control and management of hybrid AC/DC microgrids. IEEE Syst. J. 2021, 16, 902–913. [Google Scholar] [CrossRef]
- Roy, C.; Roy, T.K.; Paul, L.C. Robust Backstepping Integral Terminal Sliding Mode Controller for a Grid-Tied Solar PV Unit. In Proceedings of the IEEE International Conference on Power, Electrical, Electronic and Industrial Applications, Dhaka, Bangladesh, 3–4 December 2021; pp. 37–40. [Google Scholar]
- Rute-Luengo, E.; Navas-Fonseca, A.; Gómez, J.S.; Espina, E.; Burgos-Mellado, C.; Saez, D.; Sumner, M.; Munoz-Carpintero, D. Distributed model-based predictive secondary control for hybrid AC/DC microgrids. IEEE J. Emerg. Sel. Top. Power Electron. 2022, 11, 627–642. [Google Scholar] [CrossRef]
- Roy, T.K.; Mahmud, M.A.; Oo, A.M.T.; Haque, M.E.; Muttaqi, K.M.; Mendis, N. Nonlinear adaptive backstepping controller design for islanded DC microgrids. IEEE Trans. Ind. Appl. 2018, 54, 2857–2873. [Google Scholar] [CrossRef]
- Akter, F.; Roy, T. Design of a Robust Integral Sliding Mode Controller Using the Continuous Function-Based Fast Power Reaching Law for DC-DC Boost Converters in Fuel Cells Applications. In Proceedings of the IEEE International Conference on Power, Electrical, Electronic and Industrial Applications, Dhaka, Bangladesh, 3–4 December 2021; pp. 45–48. [Google Scholar]
- Li, X.; Wang, M.; Jiang, W.; Dong, C.; Xu, Z.; Wu, X. An autonomous finite-time backstepping control for decentralized automatic power sharing of hybrid energy storage systems in DC microgrids. IEEE Trans. Smart Grid 2024, 15, 3348–3360. [Google Scholar] [CrossRef]
- Yu, D.; Zhang, W.; Chu, Z.; Zhang, H.; Wang, Z. An optimized synchronous approach to DC/DC droop backstepping control considering voltage compensation in DC microgrids. Electr. Power Syst. Res. 2024, 228, 110014. [Google Scholar] [CrossRef]
- Roy, T.K.; Morshed, M.; Tumpa, F.K.; Pervej, M.F. Robust adaptive backstepping speed controller design for a series DC motor. In Proceedings of the IEEE International WIE Conference on Electrical and Computer Engineering, Dhaka, Bangladesh, 19–20 December 2015; pp. 243–246. [Google Scholar]
- Roy, T.K.; Mahmud, M.A.; Hossain, M.J.; Oo, A.M.T. Nonlinear backstepping controller design for sharing active and reactive power in three-phase grid-connected photovoltaic systems. In Proceedings of the Australasian Universities Power Engineering Conference, Wollongong, NSW, Australia, 27–30 September 2015; pp. 1–6. [Google Scholar]
- Panda, S.K.; Subudhi, B. An extended state observer based adaptive backstepping controller for microgrid. IEEE Trans. Smart Grid 2023, 15, 171–178. [Google Scholar] [CrossRef]
- Roy, T.K.; Mahmud, M.A. A robust nonlinear backstepping control scheme for hybrid AC/DC microgrids to improve dynamic stability against external disturbances. Clean. Energy Syst. 2022, 3, 100044. [Google Scholar] [CrossRef]
- Islam, M.S.; Bushra, I.J.; Roy, T.K.; Ghosh, S.K. Transient stability enhancement of a PEM fuel cell based DC-DC boost converter via robust composite backstepping and integral terminal sliding mode control. In Proceedings of the 3rd International Conference on Advancement in Electrical and Electronic Engineering, Gazipur, Bangladesh, 25–27 April 2024; pp. 1–6. [Google Scholar]
- Pal, P.; Behera, R.K.; Sharma, R. Fast Integral Terminal Sliding Mode Control Based Current Sensorless Scheme of DAB Converter. IEEE Trans. Ind. Appl. 2025, 61, 6593–6604. [Google Scholar] [CrossRef]
- Islam, M.S.; Bushra, I.J.; Roy, T.K.; Ghosh, S.K. Design of global integral terminal sliding mode controller with exponential reaching law for solar PV and BESS-based DC microgrids. In Proceedings of the 3rd International Conference on Advancement in Electrical and Electronic Engineering, Gazipur, Bangladesh, 25–27 April 2024; pp. 1–6. [Google Scholar]
- Akter, F.; Roy, T.K.; Islam, M.S.; Alkhateeb, A.F.; Mollah, M.A. Design of a Nonlinear Integral Terminal Sliding Mode Controller for a PEM Fuel Cell Based on a DC-DC Boost Converter. IEEE Access 2022, 10, 97419–97428. [Google Scholar] [CrossRef]
- Roy, T.K.; Oo, A.M.T. Enhancing grid frequency regulation in low inertia modern multi-area power systems using cascaded non-integer control approaches with BESS-based virtual inertia. IET Renew. Power Gener. 2024, 18, 4602–4620. [Google Scholar] [CrossRef]
- Alam, F.; Ashfaq, M.; Zaidi, S.S.; Memon, A.Y. Robust droop control design for a hybrid AC/DC microgrid. In Proceedings of the 2016 UKACC 11th international conference on control (CONTROL), Belfast, UK, 31 August–2 September 2016; pp. 1–6. [Google Scholar]
- Bharatee, A.; Ray, P.K.; Puhan, P.S. Implementation of Improved Mixed Droop Technique With Sliding-Mode Control for Active Power Distribution in a Grid-Interactive Microgrid. IEEE Trans. Ind. Inform. 2024, 20, 10750–10760. [Google Scholar] [CrossRef]
- Jiang, H.; Zhao, Y.; Su, H.; Wang, Y. Design of fuzzy sliding mode controller for islanded AC/DC hybrid microgrid with cyber-attacks. IET Control Theory Appl. 2024, 18, 2142–2154. [Google Scholar] [CrossRef]
- Armghan, H.; Yang, M.; Armghan, A.; Ali, N. Double integral action based sliding mode controller design for the back-to-back converters in grid-connected hybrid wind-PV system. Int. J. Electr. Power Energy Syst. 2021, 127, 106655. [Google Scholar] [CrossRef]
- Bushra, I.J.; Islam, M.S.; Roy, T.K.; Mollah, M.R.U.; Ghosh, S.K. Designing a Double Integral Sliding Mode Controller for Battery Storage and Wind-Based DC Microgrids With ANN-MPPT. In Proceedings of the 2024 IEEE International Conference on Power, Electrical, Electronics and Industrial Applications (PEEIACON), Rajshahi, Bangladesh, 12–13 September 2024; pp. 1–6. [Google Scholar]
- TEBAA, M.; OUASSAID, M. Experimental Validation of A Robust Integral Terminal Sliding Mode Control for Three-Phase Voltage Source Converter in Standalone Microgrid. Clean. Eng. Technol. 2025, 26, 100968. [Google Scholar] [CrossRef]
- Balasubramanian, K.; Murugesan, N.; Samuel, A.M.R.; Sampath, M. Lyapunov-based energy optimization for hybrid renewable energy system for coastal area. Proc. Inst. Mech. Eng. Part A J. Power Energy 2025, 1–13. [Google Scholar] [CrossRef]
- Haque, T.; Roy, T.K.; Faria, F.; Khatun, M.M.; Sarkar, T.; Hore, A.K. Power Flow Control in DC Microgrids Using an Integral Sliding Mode Control Approach. In Proceedings of the International Conference on Automation, Control and Mechatronics for Industry 4.0 (ACMI), Rajshahi, Bangladesh, 8–9 July 2021; pp. 1–5. [Google Scholar]
- Rani, T.; Roy, T.K. Design of a Robust Integral Sliding Mode Controller Considering Continuous Function-Based Fast Power Reaching Law for DC Microgrids. In Proceedings of the 24th International Conference on Computer and Information Technology, Dhaka, Bangladesh, 18–20 December 2021; pp. 1–5. [Google Scholar]
- Islam, M.S.; Roy, T.K.; Bushra, I.J.; Ghosh, S.K.; Oo, A.M.T. A novel composite control approach to enhance stability in wind/PV/PEM fuel cell/hydrogen/BESS—based DC microgrids. J. Eng. 2025, 2025, e70062. [Google Scholar] [CrossRef]
- Islam, M.S.; Bushra, I.J.; Roy, T.K.; Ghosh, S.K.; Oo, A.M.T. Enhanced composite controller for PV/PMSG/PEMFC and BESS-based DC microgrids voltage regulation: Integrating integral terminal sliding mode controller and recursive backstepping controller. IET Gener. Transm. Distrib. 2024, 18, 3608–3632. [Google Scholar] [CrossRef]
- Islam, M.S.; Bushra, I.J.; Ghosh, S.K. Dynamic Stability Improvement of Grid Tied Solar PV System Via Backstepping Global Integral Terminal Sliding Mode Control. In Proceedings of the 7th International Conference on Development in Renewable Energy Technology, Dhaka, Bangladesh, 7–9 March 2024; pp. 1–6. [Google Scholar]
- Alam, Z.; Roy, T.K.; Ghosh, S.K.; Mahmud, M.A. Control of DC–DC Buck Converters Using Robust Composite Backstepping and Integral Terminal Sliding Mode Approaches. IEEE J. Emerg. Sel. Top. Ind. Electron. 2023, 4, 866–877. [Google Scholar] [CrossRef]
- Delavari, H.; Naderian, S. Backstepping fractional sliding mode voltage control of an islanded microgrid. IET Gener. Transm. Distrib. 2019, 13, 2464–2473. [Google Scholar] [CrossRef]
- Prasad, E.N.; Sahani, M.; Dash, P. A new adaptive integral back stepping fractional order sliding mode control approach for PV and wind with battery system based DC microgrid. Sustain. Energy Technol. Assess. 2022, 52, 102261. [Google Scholar] [CrossRef]
- Roy, T.K.; Ghosh, S.K.; Saha, S. Stability enhancement of battery energy storage and renewable energy-based hybrid AC/DC microgrids using terminal sliding mode backstepping control approaches. ISA Trans. 2023, 142, 40–56. [Google Scholar] [CrossRef] [PubMed]
- Roy, T.K.; Ghosh, S.K.; Saha, S. Robust backstepping global integral terminal sliding mode controller to enhance dynamic stability of hybrid AC/DC microgrids. Prot. Control Mod. Power Syst. 2023, 8, 8. [Google Scholar] [CrossRef]
- Zhang, Y.; Li, Y.W. Energy management strategy for supercapacitor in droop-controlled DC microgrid using virtual impedance. IEEE Trans. Power Electron. 2016, 32, 2704–2716. [Google Scholar] [CrossRef]
- Swaminathan, G.V.; Periasamy, S.; Lu, D.D.C. Capacitor current control based virtual inertia control of autonomous DC microgrid. IEEE Trans. Ind. Electron. 2022, 70, 6908–6918. [Google Scholar] [CrossRef]
- Ni, F.; Yan, L.; Liu, J.; Shi, M.; Zhou, J.; Chen, X. Fuzzy logic-based virtual capacitor adaptive control for multiple HESSs in a DC microgrid system. Int. J. Electr. Power Energy Syst. 2019, 107, 78–88. [Google Scholar] [CrossRef]
- Nandi, R.; Tripathy, M.; Gupta, C.P. Advanced Adaptive Virtual Impedance Based Dual Mode Inverter Controller for Power and Voltage Coordination in LV AC Microgrid. IEEE Trans. Ind. Appl. 2024, 60, 8495–8508. [Google Scholar] [CrossRef]
- Vankadara, S.K.; Chatterjee, S.; Balachandran, P.K.; Mihet-Popa, L. Marine predator algorithm (MPA)-based MPPT technique for solar PV systems under partial shading conditions. Energies 2022, 15, 6172. [Google Scholar] [CrossRef]
























| Subsystem | Control Parameters | Value |
|---|---|---|
| Solar PV | [0.1, 100] | |
| [0.1, 40] | ||
| [0.1, 1.5] | ||
| BVSC | [0.1, 100] | |
| [0.1, 60] | ||
| [0.1, 1.5] | ||
| BESS | [0.1, 100] | |
| [0.1, 30] | ||
| [0.1, 1.5] | ||
| Common parameters | , , , | [0.1, 4] |
| [1.1, 1.95] | ||
| [0.1, 0.98] |
| Transient Time (s) | Settling Time (ms) | Overshoot (%) | ||||
|---|---|---|---|---|---|---|
| BFTSMC | ESMC [54] | Improvement | BFTSMC | ESMC [54] | Improvement | |
| 5 | 17 | 225 | 92.44 | 0.7 | 71.62 | 99.02 |
| 7 | 17 | 232 | 92.67 | 1.6 | 18.37 | 91.29 |
| Transient Time (s) | Settling Time (ms) | Overshoot (%) | ||||
|---|---|---|---|---|---|---|
| BFTSMC | ESMC [54] | Improvement | BFTSMC | ESMC [54] | Improvement | |
| 3 | 18 | 205 | 91.22 | 0.55 | 17.28 | 96.82 |
| 5 | 12 | 196 | 93.88 | 2.20 | 16.50 | 86.67 |
| 6 | 15 | 190 | 92.11 | 0.50 | 30 | 98.33 |
| Transient Time (s) | Settling Time (ms) | Overshoot (%) | ||||
|---|---|---|---|---|---|---|
| BFTSMC | ESMC [54] | Improvement | BFTSMC | ESMC [54] | Improvement | |
| 3 | 17 | 187 | 90.91 | 0 | 15.20 | 100 |
| 5 | 14 | 195 | 92.82 | 0 | 33.33 | 100 |
| 7 | 16 | 185 | 91.35 | 0 | 15.04 | 100 |
| Transient Time (s) | Settling Time (ms) | Overshoot (%) | ||||
|---|---|---|---|---|---|---|
| BFTSMC | ESMC [54] | Improvement | BFTSMC | ESMC [54] | Improvement | |
| 3 | 18 | 198 | 90.91 | 0 | 94.91 | 100 |
| 5 | 17 | 200 | 91.50 | 0 | 96 | 100 |
| 6 | 16 | 205 | 92.20 | 0 | 52.47 | 100 |
| 7 | 17 | 197 | 91.37 | 0 | 33.44 | 100 |
| Transient Time (s) | Settling Time (ms) | Overshoot (%) | Undershoot (%) | ||||||
|---|---|---|---|---|---|---|---|---|---|
| BFTSMC | ESMC [54] | Improvement | BFTSMC | ESMC [54] | Improvement | BFTSMC | ESMC [54] | Improvement | |
| 3 | 18 | 178 | 89.89 | 0 | 0.78 | 100 | 0.78 | 1.10 | 29.09 |
| 5 | 17 | 199 | 91.46 | 0.31 | 0.36 | 13.89 | 0.00 | 0.35 | 100 |
| 6 | 16 | 210 | 92.38 | 0 | 0.34 | 100 | 0.315 | 0.39 | 19.23 |
| 7 | 17 | 195 | 91.28 | 0 | 0.36 | 100 | 0.375 | 0.47 | 20.21 |
| Transient Time (s) | Settling Time (ms) | Overshoot (%) | ||||
|---|---|---|---|---|---|---|
| BFTSMC | MPC [35] | Improvement | BFTSMC | MPC [35] | Improvement | |
| 5 | 22 | 135 | 83.7 | 1.9 | 9.53 | 80.06 |
| Transient Time (s) | Settling Time (ms) | Overshoot (%) | ||||
|---|---|---|---|---|---|---|
| BFTSMC | MPC [35] | Improvement | BFTSMC | MPC [35] | Improvement | |
| 5 | 27 | 110 | 75.45 | 8.21 | 27.4 | 70.04 |
| 7 | 25 | 119 | 78.99 | 3.26 | 10.87 | 70 |
| Transient Time (s) | Settling Time (ms) | Overshoot (%) | ||||
|---|---|---|---|---|---|---|
| BFTSMC | MPC [35] | Improvement | BFTSMC | MPC [35] | Improvement | |
| 5 | 27 | 115 | 76.52 | 12.3 | 28.75 | 57.21 |
| Transient Time (s) | Settling Time (ms) | Overshoot (%) | ||||
|---|---|---|---|---|---|---|
| BFTSMC | MPC [35] | Improvement | BFTSMC | MPC [35] | Improvement | |
| 5 | 28 | 140 | 80 | 28.57 | 58.33 | 51.02 |
| 7 | 24 | 118 | 79.66 | 6.38 | 20 | 68.10 |
| Transient Time (s) | Settling Time (ms) | Overshoot (%) | Undershoot (%) | ||||||
|---|---|---|---|---|---|---|---|---|---|
| BFTSMC | MPC [35] | Improvement | BFTSMC | MPC [35] | Improvement | BFTSMC | MPC [35] | Improvement | |
| 5 | 34 | 130 | 71.64 | 0.16 | 0.47 | 65.96 | 0.86 | 0.86 | 0 |
| 7 | 26 | 125 | 79.2 | 0.08 | 0.23 | 65.21 | 0.31 | 0.31 | 0 |
Disclaimer/Publisher’s Note: The statements, opinions and data contained in all publications are solely those of the individual author(s) and contributor(s) and not of MDPI and/or the editor(s). MDPI and/or the editor(s) disclaim responsibility for any injury to people or property resulting from any ideas, methods, instructions or products referred to in the content. |
© 2025 by the authors. Licensee MDPI, Basel, Switzerland. This article is an open access article distributed under the terms and conditions of the Creative Commons Attribution (CC BY) license (https://creativecommons.org/licenses/by/4.0/).
Share and Cite
Islam, M.S.; Roy, T.K.; Bushra, I.J. Marine Predators Algorithm-Based Robust Composite Controller for Enhanced Power Sharing and Real-Time Voltage Stability in DC–AC Microgrids. Algorithms 2025, 18, 531. https://doi.org/10.3390/a18080531
Islam MS, Roy TK, Bushra IJ. Marine Predators Algorithm-Based Robust Composite Controller for Enhanced Power Sharing and Real-Time Voltage Stability in DC–AC Microgrids. Algorithms. 2025; 18(8):531. https://doi.org/10.3390/a18080531
Chicago/Turabian StyleIslam, Md Saiful, Tushar Kanti Roy, and Israt Jahan Bushra. 2025. "Marine Predators Algorithm-Based Robust Composite Controller for Enhanced Power Sharing and Real-Time Voltage Stability in DC–AC Microgrids" Algorithms 18, no. 8: 531. https://doi.org/10.3390/a18080531
APA StyleIslam, M. S., Roy, T. K., & Bushra, I. J. (2025). Marine Predators Algorithm-Based Robust Composite Controller for Enhanced Power Sharing and Real-Time Voltage Stability in DC–AC Microgrids. Algorithms, 18(8), 531. https://doi.org/10.3390/a18080531

