Stating Failure Modelling Limitations of High Strength Sheets: Implications to Sheet Metal Forming
Abstract
:1. Introduction
2. Introduction to Damage- and Failure Modelling
3. Materials and Methods
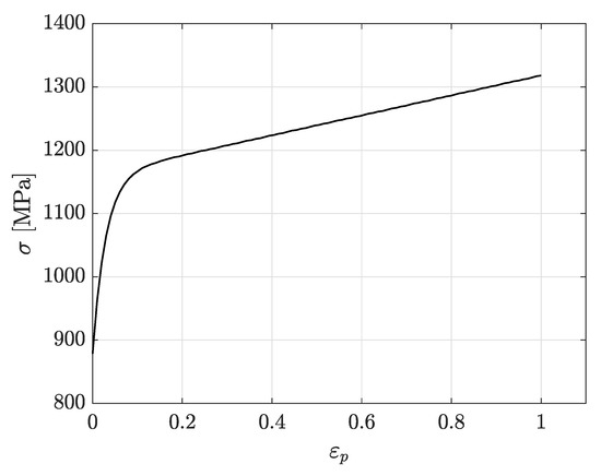
3.1. Material Characterisation
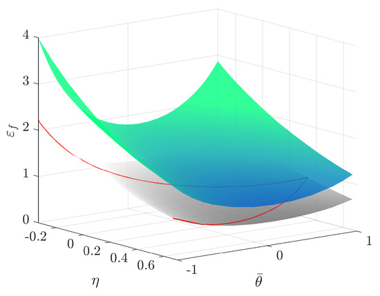
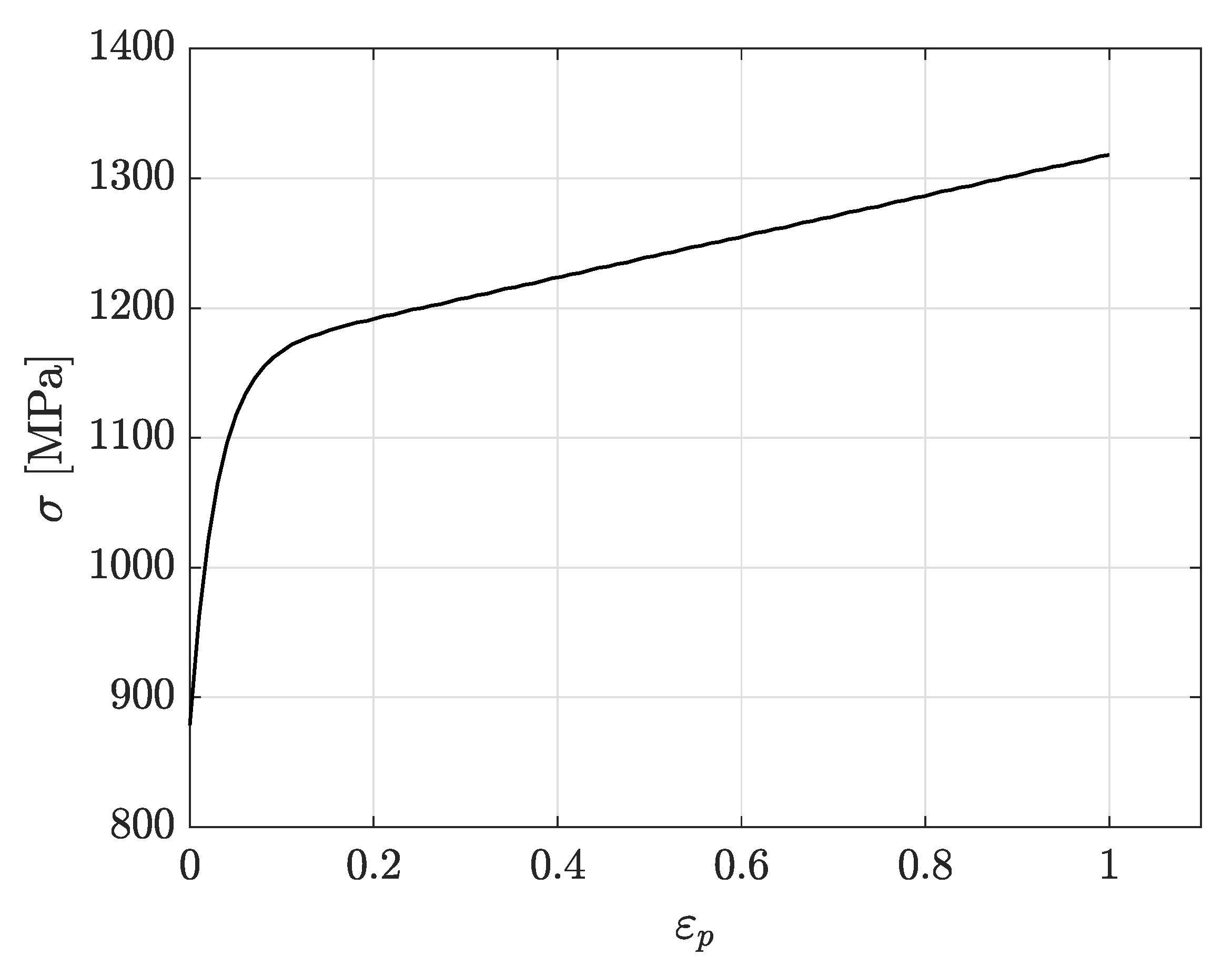
3.2. CP1000HD Damage and Failure Model
3.3. Experimental Validation
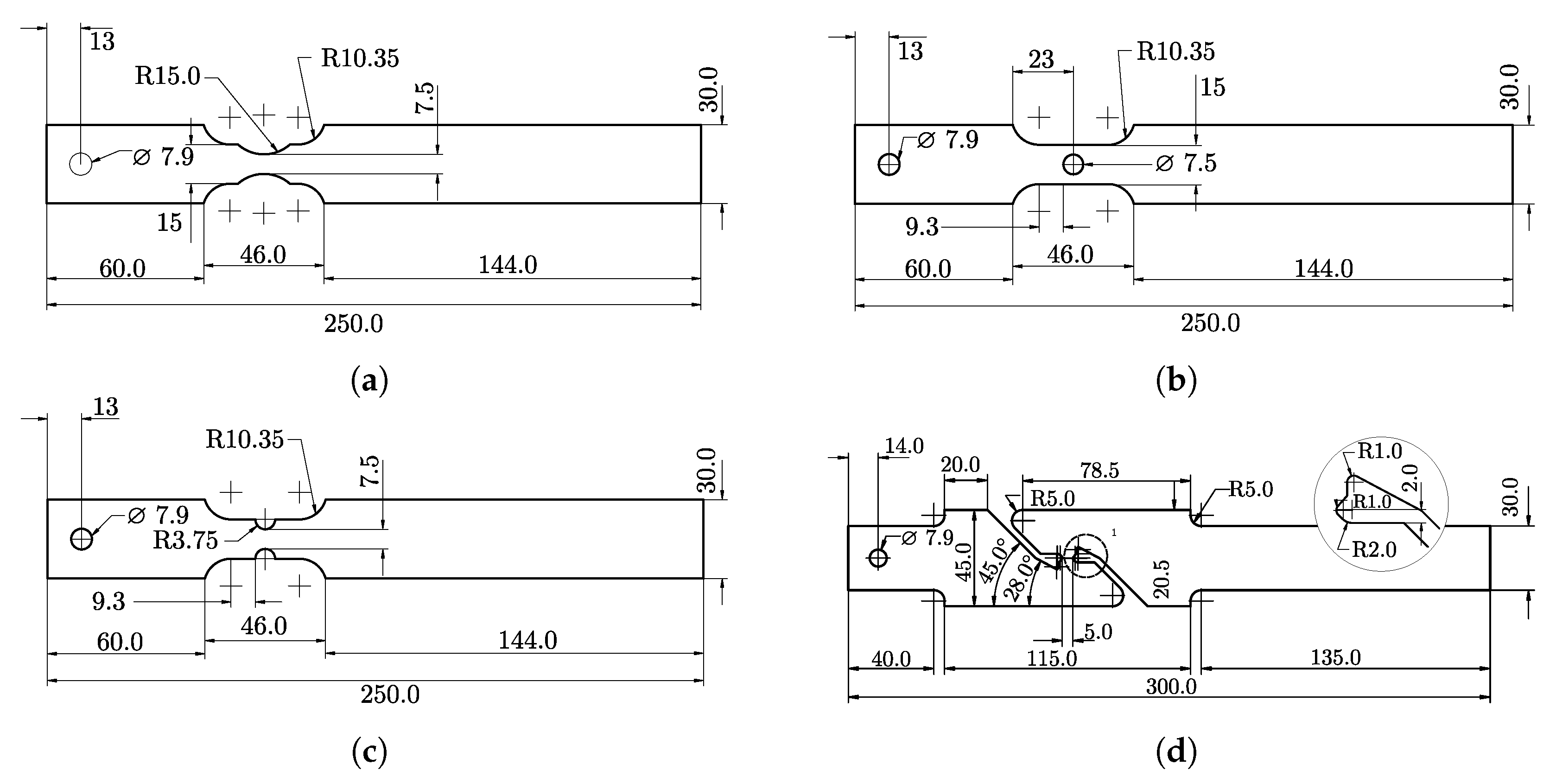
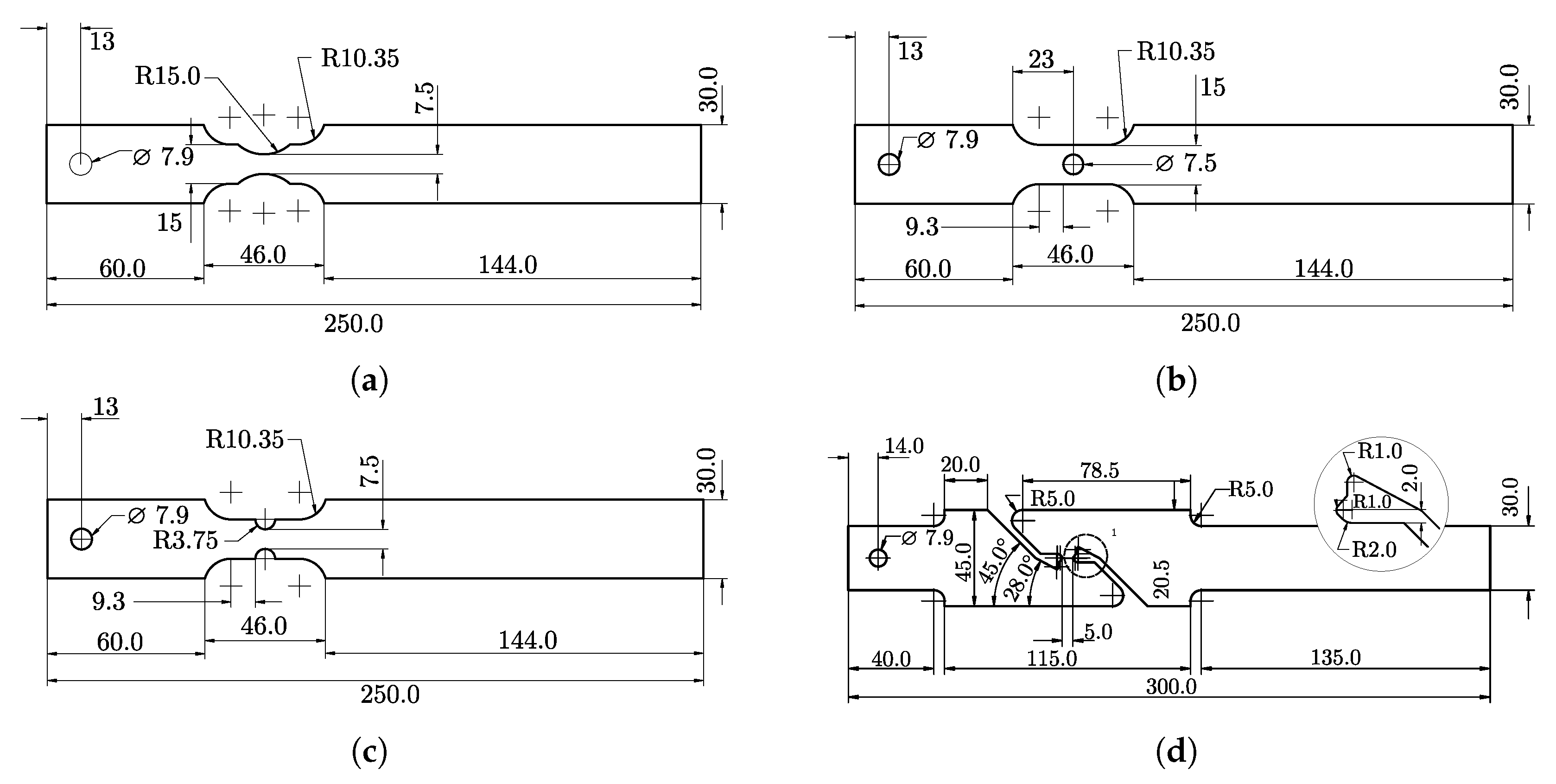
3.3.1. VDA 238-100
3.3.2. Double Edge Notched Tensile (DENT) Tests
3.4. Numerical Modelling
3.4.1. Triaxiality Tensile Testing
3.4.2. VDA 238-100
3.4.3. Double Edge Notched Tensile (DENT) Test
4. Results
5. Discussion
6. Conclusions
- This work shows that strain-driven ductile failure modelling of crack-tip analysis cannot be used to predict the crack initiation of cracked high strength sheet metal. The results show an over-prediction of roughly 28%, which consequently causes the following crack propagation to be invalid as well. This holds even if the failure model accurately describes the large scale failure of undamaged material. As the numerical modelling presented in this article fails to describe the fracture initiation at the crack tip, it sets the basis for further development of fracture models to overcome the identified limitation.
- The experimental and numerical results presented in this article identify the need for a damage and failure model that extends strain-driven ductile failure models such as GISSMO with the capabilities of treat cracked materials with a triaxiality dependent ductile fracture. This extension enables the refinement of fracture mechanical testing procedures, such as the EWF methodology, if the numerical modelling can provide insight into crack nucleation occurring at positions hidden from the DIC camera.
- Furthermore, an extended strain-driven ductile failure model is required to enhance the accuracy when modelling sheet manufacturing processes involving crack propagation phenomena. This is the case of many forming processes, where the sheet is fractured and separated, such as trimming, blanking, punching, and so forth. When high strength materials, such as AHSS or high strength Al alloys, are manufactured, the part quality is largely affected by the crack propagation resistance exhibited by the material. Such behaviour implies that material models should accurately account for the crack initiation and propagation.
- Additionally, improved capabilities of modelling crack initiation and propagation will consequently aid in rationalising cracking behaviour in metallic sheets. It will definitively help to predict and minimize the edge cracking phenomenon that originates from sheared edges and is a great concern for part manufacturers when using high strength materials.
Author Contributions
Funding
Institutional Review Board Statement
Informed Consent Statement
Acknowledgments
Conflicts of Interest
Abbreviations
| FEM | Finite element method |
| AHSS | Advanced High Strength Steels |
| EWF | Essential Work of Fracture |
| EPFM | Elastic Plastic Fracture Mechanics |
| DIC | Digital image correlation |
| MMC | Modified Mohr-Coulomb |
| GISSMO | Generalised Incremental Stress State Dependent Damage Model |
| VDA | Verband der Automobilindustrie |
| DENT | Double Edge Notched Tensile |
References
- Konieczny, A.; Henderson, T. On Formability Limitations in Stamping Involving Sheared Edge Stretching; SAE Technical Papers 2007-01-0340; SAE International: Warrendale, PA, USA, 2007. [Google Scholar] [CrossRef]
- Dykeman, J.; Malcolm, S.; Yan, B.; Chintamani, J.; Huang, G.; Ramisetti, N.; Zhu, H. Characterization of Edge Fracture in Various Types of Advanced High Strength Steel; SAE Technical Papers 2011-01-1058; SAE International: Warrendale, PA, USA, 2011. [Google Scholar] [CrossRef] [Green Version]
- Thomas, D.J. Understanding the effects of mechanical and laser cut-edges to prevent formability ruptures during automotive manufacturing. J. Fail. Anal. Prev. 2013, 13, 451–462. [Google Scholar] [CrossRef]
- Sigvant, M.; Falk, J.; Pilthammar, J. Experiments and FE-simulations of stretch flanging of DP-steels with different shear cut edge quality. J. Phys. Conf. Ser. 2017, 896. [Google Scholar] [CrossRef] [Green Version]
- Mori, K.I.; Saito, S.; Maki, S. Warm and hot punching of ultra high strength steel sheet. CIRP Ann.-Manuf. Technol. 2008, 57, 321–324. [Google Scholar] [CrossRef]
- Mori, K.I.; Abe, Y.; Suzui, Y. Improvement of stretch flangeability of ultra high strength steel sheet by smoothing of sheared edge. J. Mater. Process. Technol. 2010, 210, 653–659. [Google Scholar] [CrossRef]
- Gläsner, T.; Schaffner, T.; Sunderkötter, C.; Volk, W.; Hoffmann, H.; Golle, R. Studies on the effect of tool wear on the production process in two stage shear cutting. Key Eng. Mater. 2015, 651–653, 1261–1270. [Google Scholar] [CrossRef]
- Saengkhiao, P.; Lawanwong, K.; Chumrum, P. Increasing the hole expansion ability of high strength steel sheet by improving the pre-hole shearing process. Mater. Sci. Forum 2019, 962 MSF, 167–174. [Google Scholar] [CrossRef]
- Wu, X.; Bahmanpour, H.; Schmid, K. Characterization of mechanically sheared edges of dual phase steels. J. Mater. Process. Technol. 2012, 212, 1209–1224. [Google Scholar] [CrossRef]
- Yoon, J.I.; Jung, J.; Joo, S.; Song, T.J.; Chin, K.G.; Seo, M.; Kim, S.J.; Lee, S.; Kim, H.S. Correlation between fracture toughness and stretch-flangeability of advanced high strength steels. Mater. Lett. 2016, 180, 322–326. [Google Scholar] [CrossRef]
- Casellas, D.; Lara, A.; Frómeta, D.; Gutiérrez, D.; Molas, S.; Pérez Caro, L.; Rehrl, J.; Suppan, C. Fracture Toughness to Understand Stretch-Flangeability and Edge Cracking Resistance in AHSS. Metall. Mater. Trans. A Phys. Metall. Mater. Sci. 2017, 48, 86–94. [Google Scholar] [CrossRef]
- Frómeta, D.; Lara, A.; Molas, S.; Casellas, D.; Rehrl, J.; Suppan, C.; Larour, P.; Calvo, J. On the correlation between fracture toughness and crash resistance of advanced high strength steels. Eng. Fract. Mech. 2019, 205, 319–332. [Google Scholar] [CrossRef]
- Frómeta, D.; Parareda, S.; Lara, A.; Molas, S.; Casellas, D.; Jonsén, P.; Calvo, J. Identification of fracture toughness parameters to understand the fracture resistance of advanced high strength sheet steels. Eng. Fract. Mech. 2020, 229, 106949. [Google Scholar] [CrossRef]
- Hambli, R.; Potiron, A. Finite element modeling of sheet-metal blanking operations with experimental verification. J. Mater. Process. Technol. 2000, 102, 257–265. [Google Scholar] [CrossRef]
- Lemaitre, J.; Chaboche, J.L. Mechanics of Solid Materials; Cambridge University Press: Cambridge, UK, 1990. [Google Scholar]
- Thipprakmas, S.; Jin, M.; Tomokazu, K.; Katsuhiro, Y.; Murakawa, M. Prediction of Fineblanked surface characteristics using the finite element method (FEM). J. Mater. Process. Technol. 2008, 198, 391–398. [Google Scholar] [CrossRef]
- Rice, J.R.; Tracey, D.M. On the ductile enlargement of voids in triaxial stress fields. J. Mech. Phys. Solids 1969, 17, 201–217. [Google Scholar] [CrossRef] [Green Version]
- Bacha, A.; Daniel, D.; Klocker, H. Crack deviation during trimming of aluminium automotive sheets. J. Mater. Process. Technol. 2010, 210, 1885–1897. [Google Scholar] [CrossRef]
- Wang, K.; Greve, L.; Wierzbicki, T. FE simulation of edge fracture considering pre-damage from blanking process. Int. J. Solids Struct. 2015, 71, 206–218. [Google Scholar] [CrossRef]
- Bai, Y.; Wierzbicki, T. A new model of metal plasticity and fracture with pressure and Lode dependence. Int. J. Plast. 2008, 24, 1071–1096. [Google Scholar] [CrossRef]
- Bai, Y.; Wierzbicki, T. Application of extended Mohr-Coulomb criterion to ductile fracture. Int. J. Fract. 2010, 161, 1–20. [Google Scholar] [CrossRef]
- Anderson, T.L. Fracture Mechanics: Fundamentals and Applications, Fourth Edition; CRC Press: Boca Raton, FL, USA, 2017. [Google Scholar]
- Neukamm, F.; Feucht, M.; Haufe, A.; Roll, K. On Closing the Constitutive Gap between Forming and Crash Simulation. In Proceedings of the 10th International LS-DYNA® Users Conference, Dearborn, MI, USA, 8 May 2008; pp. 12–21. [Google Scholar]
- Basaran, M.; Wölkerling, S.D.; Feucht, M.; Weichert, D.; Ag, D. An Extension of the GISSMO Damage Model Based on Lode Angle Dependence; LS-DYNA Anwenderforum: Bamberg, Germany, 2010. [Google Scholar]
- Andrade, F.; Feucht, M.; Haufe, A.; Neukamm, F. An incremental stress state dependent damage model for ductile failure prediction. Int. J. Fract. 2016, 200, 127–150. [Google Scholar] [CrossRef]
- Omer, K.; Ten Kortenaar, L.; Butcher, C.; Worswick, M.J.; Malcolm, S.; Detwiler, D. Testing of a hot stamped axial crush member with tailored properties - Experiments and models. Int. J. Impact Eng. 2017, 103, 12–28. [Google Scholar] [CrossRef]
- Chen, X.; Chen, G.; Huang, L. Validation of GISSMO Model for Fracture Prediction of a Third-Generation Advanced High-Strength Steel. SAE Int. J. Mater. Manuf. 2018, 11, 293–302. [Google Scholar] [CrossRef]
- Pérez Caro, L.; Schill, M.; Haller, K.; Odenberger, E.L.; Oldenburg, M. Damage and fracture during sheet-metal forming of alloy 718. Int. J. Mater. Form. 2020, 13, 15–28. [Google Scholar] [CrossRef] [Green Version]
- Considére, M. L’Emploi du Fer de l’Acier dans les Constructions, Mémoire No. 34. Annales des Ponts et Chaussées; Ch. Dunod: Paris, France, 1885. [Google Scholar]
- Park, N.; Huh, H.; Lim, S.J.; Lou, Y.; Kang, Y.S.; Seo, M.H. Fracture-based forming limit criteria for anisotropic materials in sheet metal forming. Int. J. Plast. 2017, 96, 1–35. [Google Scholar] [CrossRef]
- Basak, S.; Panda, S.K.; Lee, M.G. Formability and fracture in deep drawing sheet metals: Extended studies for pre-strained anisotropic thin sheets. Int. J. Mech. Sci. 2020, 170, 105346. [Google Scholar] [CrossRef]
- Koch, D.; Andrade, F.; DuBois, P.; Feucht, M.; Haufe, A. On the development of the new generalized orthotropic damage and fracture model eGISSMO. In Proceedings of the 15th German LS-DYNA Forum 2018, Bamberg, Germany, 17 October 2018. [Google Scholar]
- Livermore Software Technology. LS-DYNA® Keyword User’s Manual Volume II Material Models 09/08/20 (r:13191) LS-DYNA R12; Livermore Software Technology: Livermore, CA, USA, 2020. [Google Scholar]
- Hallquist, J.O. LS-DYNA® Theory Manual; Livermore Software Technology: Livermore, CA, USA, 2006. [Google Scholar]
- Sjöberg, T.; Marth, S.; Kajberg, J.; Häggblad, H.Å. Experimental characterisation of the evolution of triaxiality stress state for sheet metal materials. Eur. J. Mech. A/Solids 2017, 66, 279–286. [Google Scholar] [CrossRef]
- Stiebler, K.; Kunze, H.D.; El-Magd, E. Description of the flow behaviour of a high strength austenitic steel under biaxial loading by a constitutive equation. Nucl. Eng. Des. 1991, 127, 85–93. [Google Scholar] [CrossRef]
- Marth, S.; Häggblad, H.Å.; Oldenburg, M.; Östlund, R. Post necking characterisation for sheet metal materials using full field measurement. J. Mater. Process. Technol. 2016, 238, 315–324. [Google Scholar] [CrossRef]
- Stander, N.; Anirban, B.; Willem, E.; Katharina, W.; Eggleston, T.; Goel, T.; Craig, K. LS-OPT User’s Manual; Livermore Software Technology: Livermore, CA, USA, 2019. [Google Scholar]
- VDA 238-100. VDA 238-100: Plate Bending Test for Metallic Materials; Verband der Automobilindustrie: Berlin, Germany, 2017. [Google Scholar]
- Frómeta, D.; Cuadrado, N.; Rehrl, J.; Suppan, C.; Dieudonné, T.; Dietsch, P.; Calvo, J.; Casellas, D. Microstructural effects on fracture toughness of ultra-high strength dual phase sheet steels. Mater. Sci. Eng. A 2021, 802, 140631. [Google Scholar] [CrossRef]
- Lindström, P.; Jonsson, A.; Jernberg, A.; Østby, E. Non-linear fracture mechanics in LS-DYNA and LS-PrePost. In Proceedings of the 10th European LS-DYNA Conference 2015, Würzburg, Germany, 15 June 2015. [Google Scholar]
- Jonsén, P.; Golling, S.; Frómeta, D.; Casellas, D.; Oldenburg, M. Fracture mechanics based modelling of failure in advanced high strength steels. In Proceedings of the 6th International Conference Hot Sheet Metal Forming High-Performance Steel CHS2, Atlanta, GA, USA, 4–7 June 2017; pp. 15–23. [Google Scholar]
- Dalloz, A.; Besson, J.; Gourgues-Lorenzon, A.F.; Sturel, T.; Pineau, A. Effect of shear cutting on ductility of a dual phase steel. Eng. Fract. Mech. 2009, 76, 1411–1424. [Google Scholar] [CrossRef]
- Wang, K.; Wierzbicki, T. Experimental and numerical study on the plane-strain blanking process on an AHSS sheet. Int. J. Fract. 2015, 194, 19–36. [Google Scholar] [CrossRef]
- Zhang, K.; Wang, M.; Liu, W.; Liu, J. Fracture Prediction for an Advanced High-Strength Steel Sheet Using the Fully Coupled Elastoplastic Damage Model with Stress-State Dependence. Acta Mech. Solida Sin. 2021, 34, 263–273. [Google Scholar] [CrossRef]




















| Parameter | A [MPa] | B [MPa] | C [MPa] | D |
|---|---|---|---|---|
| Value | 878.6 | 157.9 | 281.8 | 34.1 |
| Test Direction | [MPa] | [MPa] | Ag [%] | A80 [%] | nAg | r |
|---|---|---|---|---|---|---|
| 893 | 1052 | 7.3 | 11.1 | 0.071 | 0.91 | |
| 905 | 1052 | 7.0 | 10.6 | 0.068 | 1.02 | |
| 909 | 1062 | 7.1 | 10.7 | 0.068 | 0.96 |
| Parameter | |||||
|---|---|---|---|---|---|
| Value | 0.0992 | 1.7814 | 1.0247 | 1.0479 | 0.2127 |
| Scale | n | m |
|---|---|---|
| 1.8 | 4.0 | 3.0 |
| Notched | Cracked | |
|---|---|---|
| Test nr. | [mm] | [mm] |
| 1 | 6 | 5.273 |
| 2 | 8 | 5.087 |
| 3 | 10 | 7.387 |
| 4 | 12 | 9.100 |
| 5 | 14 | 11.042 |
| 6 | 12.458 | |
| 7 | 13.213 |
Publisher’s Note: MDPI stays neutral with regard to jurisdictional claims in published maps and institutional affiliations. |
© 2021 by the authors. Licensee MDPI, Basel, Switzerland. This article is an open access article distributed under the terms and conditions of the Creative Commons Attribution (CC BY) license (https://creativecommons.org/licenses/by/4.0/).
Share and Cite
Sandin, O.; Jonsén, P.; Frómeta, D.; Casellas, D. Stating Failure Modelling Limitations of High Strength Sheets: Implications to Sheet Metal Forming. Materials 2021, 14, 7821. https://doi.org/10.3390/ma14247821
Sandin O, Jonsén P, Frómeta D, Casellas D. Stating Failure Modelling Limitations of High Strength Sheets: Implications to Sheet Metal Forming. Materials. 2021; 14(24):7821. https://doi.org/10.3390/ma14247821
Chicago/Turabian StyleSandin, Olle, Pär Jonsén, David Frómeta, and Daniel Casellas. 2021. "Stating Failure Modelling Limitations of High Strength Sheets: Implications to Sheet Metal Forming" Materials 14, no. 24: 7821. https://doi.org/10.3390/ma14247821
APA StyleSandin, O., Jonsén, P., Frómeta, D., & Casellas, D. (2021). Stating Failure Modelling Limitations of High Strength Sheets: Implications to Sheet Metal Forming. Materials, 14(24), 7821. https://doi.org/10.3390/ma14247821

