Next Article in Journal
HwBKP CNF Separators Reinforced with Pretreatment-Free BNNTs for Energy Storage Applications
Previous Article in Journal
Spatial Heat Load Density Analysis for Assessing 4th Generation District Heating Potential in Extreme Cold Climate Cities: A Case Study of Ulaanbaatar, Mongolia
 
 
Font Type:
Arial Georgia Verdana
Font Size:
Aa Aa Aa
Line Spacing:
Column Width:
Background:
Article

Response Scheme Design for Accidents Involving Total Opening of Heat Supply Control Valves in Large-Scale Pressurized Water Reactor Cogeneration Units

1
China Nuclear Power Engineering Co., Ltd., Beijing 100840, China
2
School of Nuclear Science and Technology, Xi’an Jiaotong University, Xi’an 710049, China
*
Author to whom correspondence should be addressed.
Energies 2026, 19(7), 1599; https://doi.org/10.3390/en19071599
Submission received: 15 February 2026 / Revised: 6 March 2026 / Accepted: 18 March 2026 / Published: 24 March 2026
(This article belongs to the Special Issue Modeling and Simulation of Nuclear Power Plant and Reactor)

Abstract

Upon the challenges of climate change and the demand for energy sustainability, nuclear power (NP) units not only provide clean electricity but are also equipped for cogeneration to achieve energy cascade utilization; this represents a key avenue for improving the overall efficiency and achieving the comprehensive utilization of nuclear energy. However, following the heating retrofitting stage, there exists a risk that the supply control valve of the unit may accidentally open completely during operation, which increases the risk of over-powering. Therefore, this study designs response schemes for second-generation large pressurized water reactor NP plants (NPPs) under the accidental full-open condition of the heat-supply control valve. Specifically, an integrated model encompassing the nuclear steam supply system, secondary circuit system, thermal energy supply system (TESS), and related control systems was constructed using the optimal estimation program and 3KeyMaster simulation platform. Subsequently, two response schemes were designed for the accidental full-open valve scenario under two operation modes—namely, the “Reactor Follows Turbine + TESS” and “Turbine Follows TESS” modes. Finally, on the basis of the established simulation platform, the scenario of accidental full opening of the heat-supply control valve was simulated and verified. Ultimately, the results indicate that the response scheme implemented under the “Turbine Follows TESS” mode is more effective in suppressing nuclear overpower when the heat supply control valve accidentally opens fully. Thus, overall, this study provides a feasible accident response strategy and critical technical reference for NPPs involving cogeneration and energy cascade utilization.

1. Introduction

The challenges of climate change and the demand for energy sustainability have driven the transition of the energy system [1]. Because nuclear energy can provide clean energy in a continuous and stable manner [2], the comprehensive utilization of nuclear energy offers a solution for the energy transition [3]. The main approaches for the comprehensive utilization of nuclear energy include the nuclear-renewable integrated energy system (IES) [4] and nuclear cogeneration [5]. IES provides continuous power output to the grid by combining nuclear energy with renewable energy, such as solar and wind, leveraging their collective low-carbon advantages [6]. Nuclear cogeneration satisfies the diverse energy product demands of industrial energy systems by providing steam, such as for heating, seawater desalination, and hydrogen production [7].
Global research on nuclear energy for cogeneration commenced in the 1950s, with Russia initiating practical implementation of nuclear cogeneration technology in the 1960s. By 2016, the total heat supply from nuclear power (NP) in Russia was 15.48 billion MJ, accounting for 0.3% of the total national heat supply [8]. Additionally, Switzerland and Hungary have already implemented district heating using nuclear energy, and Finland, France, Slovenia, etc., plan to develop nuclear energy heating projects [9]. Notably, the Bazenau Nuclear Power Plant in Switzerland employs nuclear cogeneration technology; in addition to generating electricity, it also provides 80 MW of power for district heating and supplies heat to 11 surrounding towns through a 140 km pipeline [10]. In recent years, nuclear energy-related units in China have also conducted research on and explored practical applications of nuclear cogeneration. For example, nuclear cogeneration projects at Haiyang, Qinshan, and Hongyuanhe [11] have all been commissioned, as well as the nuclear energy industrial heating project at the Tianwan Nuclear Power Plant [12].
Most of the aforementioned cogeneration-equipped NP plants (NPPs) have supplied district heating or industrial steam to surrounding cities for extended periods. In practice, these applications have been implemented through the heat supply reformation of existing NPPs. In this context, existing studies have primarily focused on the overall cogeneration system design, development and integration of key equipment, and preliminary assessments of economic and environmental benefits. For example, related work on the comprehensive utilization of nuclear energy has been published by the International Atomic Energy Agency [13,14,15,16].
Research on specific control strategies for cogeneration in large pressurized water reactor (PWR) NPPs remains at a nascent stage globally. In the first phase of heating retrofitting at the Haiyang Nuclear Power Plant, the extracted steam was drawn from the main steam header at a small volume, resulting in minimal impact on the power generation capacity of the unit and secondary circuit [17]; As part of the industrial heat supply project conducted at the Tianwan Nuclear Power Plant, steam was also extracted from the main steam header at an increased extraction volume; however, the steady-state operation scheme featuring constant steam pressure had a limited impact on the secondary circuit system and was also relatively compatible with the adjustment of various control systems [18]. Therefore, developing a good control strategy is highly significant for the safe and stable operation of NPPs following heating retrofitting.
After this stage, the introduction of a secondary loop steam potentially adds an extra energy consumption branch, thereby increasing not only the coupling and complexity of the secondary loop of the unit but also the operational risks of the secondary circuit. In the event of an accidental full opening of the heat-supply control valve, the energy consumption of the secondary loop increases significantly. Resultantly, the reactor power also rises rapidly to balance the energy of the primary and secondary loops, which increases the risk of nuclear overpower considerably. Thus, from the standpoint of mitigating the risk of overpower, an effective response scheme must be designed to handle the situation wherein the heat-supply control valve opens fully on accident.
Current studies mainly focus on control strategy under normal operation. Therefore, this study concentrates on the response scheme design for a specific accident scenario (accident involving total opening of the heat supply control valve). By analyzing the overpower conditions of different response schemes, the response schemes for different operation modes are investigated.
Accordingly, this study investigates second-generation large-scale PWR NPPs, wherein heat is supplied via extraction steam from the main steam header. Specifically, the nuclear steam supply system (NSSS), secondary circuit system, thermal energy supply system (TESS), and related control systems are initially modeled using the optimal estimation program and 3KeyMaster simulation platform. Subsequently, to handle the working condition involving accidental full opening of the heat supply control valve, two response schemes are designed under different modes, namely the “Reactor Follows Turbine + TESS” and “Turbine Follows TESS” modes. Finally, the two response schemes are validated through simulations based on the developed platform.

2. Materials and Methods

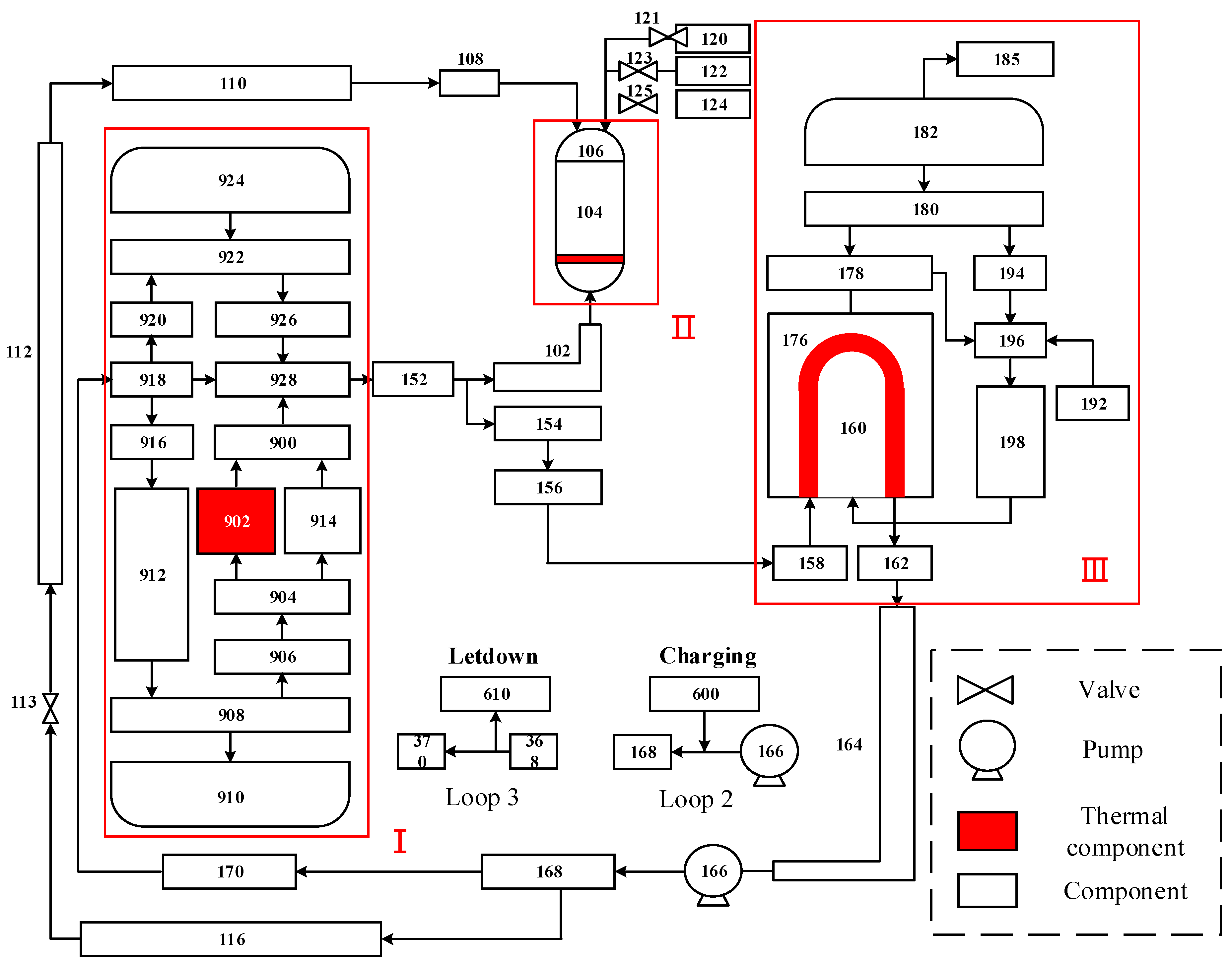
Herein, the NSSS was modeled using the optimal estimation program. This model primarily includes the reactor pressure vessel, steam generator (SG), pressurizer, primary loop pipes, and main pump. The associated model node diagram is shown in Figure 1, in which Part I represents the reactor core, Part II represents the pressure vessel, and Part III represents the SG. The model is based on the governing equations for the conservation of mass, momentum, and energy to describe the flow behavior of the coolant (including vapor phase and liquid phase).
t ρ j α j A + z ρ j α j A V j = Γ A
t V j ρ j α j + 1 A z V j ρ j α j V j A Γ V i = τ w j U w j A τ i U i A ρ j α j g sin ϕ α j P z
t ρ j α j A e j α j A P t + z V j ρ j α j e j A = q j U h j + q v j A α j q i j U i τ i U i V r
where Γ represents the steam generation rate per unit volume of the flow field, which is also the liquid vaporization rate. A is the flow area. ρ is density. α is the bubble fraction. V i represents the axial velocity of the interface liquid, while τ w and τ i are the shear stresses at the wall and interface respectively, U w and U i and e are the wetting boundaries at the wall and interface respectively. q represents the heat flux densities on the wall surface, q v is the heat release rate per unit volume of the internal heat source, and q i is the heat flux density of heat transfer at the interface of two phases. τ i U i V r is the work done by the interfacial shear stress, and V r is the relative velocity between the vapor and liquid phases. The subscript j represents different phases.
The coolant is heated in the reactor core, mixes with unheated coolant from the upper head, and then flows into the hot leg. From the hot leg, the coolant enters the SG, where it transfers thermal energy to the secondary side via heat exchange before proceeding into the cold leg. Driven by the coolant pump, the coolant in the cold leg returns to the reactor core, with a small portion being directed to the upper head. The pressurizer is connected to the hot leg to regulate the primary loop pressure. Concurrently, the reactor coolant quantity is controlled through charging and letdown flow regulation.
The secondary loop system is depicted in Figure 2. The modeling scope encompasses the section from the SG outlet to the high-pressure heater (HPH) outlet, primarily comprising the main steam system, turbine system, moisture separator reheater (MSR), condenser, HPH, low-pressure heater (LPH), deaerator, TESS, and the related pipelines and valves within this range. The secondary loop and heat supply system primarily involves the processes of steam and water flow, work performance, and heat exchange. These processes can be recreated precisely on account of the modeling advantages of the FlowBase tool in the 3KeyMaster simulation platform. Therefore, the turbine system model was established using the FlowBase tool.
For ensuring safe and stable operations of the entire system, the Control&Logic tool of the 3KeyMaster simulation platform was employed to model the key control systems; these primarily comprise the NP control system (G-rod), coolant average temperature control system (R-rod), turbine control system, and thermal energy control system. The fundamental function of the NP control system is to adjust the position of the power compensation rod group according to the load requirements. Additionally, the R-rods not only regulate the coolant average temperature but also precisely adjust the NP, enabling the coolant average temperature to eventually reach the setpoint specified in the control scheme. The turbine control system regulates the electrical power within the setpoint dead zone by adjusting the main control valve. Furthermore, the thermal energy control system is required to control the pressure on the industrial steam user side to meet the thermal energy requirements.
Subsequently, a simulation model for a cogeneration-equipped NPP was established. The key parameters for 100% full-power (FP) steady-state operation are compared in Table 1. Relative error is shown in Equation (4). The relative errors are all within 1%, satisfying the model’s accuracy requirement.
R e l a t i v e   E r r o r = D e s i g n   V a l u e C a l c u l a t e d   V a l u e D e s i g n   V a l u e

3. Response Scheme Design

Following the heating retrofitting stage, the coupling and complexity of the secondary loop increase, along with the operational risks of the secondary circuit. As mentioned earlier, one of the potential scenarios with a relatively high probability of occurrence is the accidental full opening of the heat supply control valve. When this valve opens fully, the heat supply flow rate suddenly surges sharply, causing the main steam header pressure to drop significantly; concurrently, the average coolant temperature decreases. Owing to the temperature feedback effect of reactivity and the potential rising of the R-rod, the reactor power increases. When the aforementioned accident scenario occurs close to FP operation, it can potentially trigger the nuclear overpower protection signal, resulting in an emergency shutdown of the reactor, which is an undesirable outcome during operation. To address this accidental situation and mitigate the risk of overpower, two response schemes have been designed herein for the two operation modes, namely, the “Reactor Follows Turbine + TESS” and “Turbine Follows TESS” modes.

3.1. Response Scheme for “Reactor Follows Turbine + TESS” Mode

Among second-generation large-scale PWRs currently in commission, most are operated in the “Reactor Follows Turbine” operation mode, and the main control valve regulates the electrical power. In this mode, the nuclear power setpoint is derived from the electrical power, ensuring the plant closely tracks grid demand. Herein, following heating retrofitting, the total secondary circuit load increased the thermal energy on the basis of the original turbine power. This integration fundamentally alters the plant’s energy balance and control requirements. To accommodate this multi-output (electricity and heat) operation, the conventional RFT mode is insufficient. Therefore, the operation mode was adjusted to “Reactor Follows Turbine + TESS”. In this operation mode, the reactor was controlled on the basis of changes in the electrical power and thermal energy. Both of these were sent to the NSSS as a reference for adjusting the reactor power.
In the “Reactor Follows Turbine + TESS” mode, the reactor power setpoint is computed from a weighted or summed signal of both the electrical power and the thermal energy (correlated with the heat supply flow). Specifically, a total load signal is generated, typically as Equation (5). This composite signal is then sent to the NSSS as the reference for reactor power adjustment. The NSSS control system, often utilizing control rod movement, acts to match the nuclear power to the total secondary circuit load. Simultaneously, the adjustment of electrical power is achieved via adjusting the main control valve, whereas the adjustment of the thermal energy is realized through adjusting the heat supply control valve. This decoupled control structure—valves for output distribution, reactor for total power generation—forms the basis for coordinated operation.
L o a d t o t a l = P e l e c t r i c + k × Q s u p p l y
where k is a conversion factor accounting for the equivalent electrical value of the heat supply flow rate.
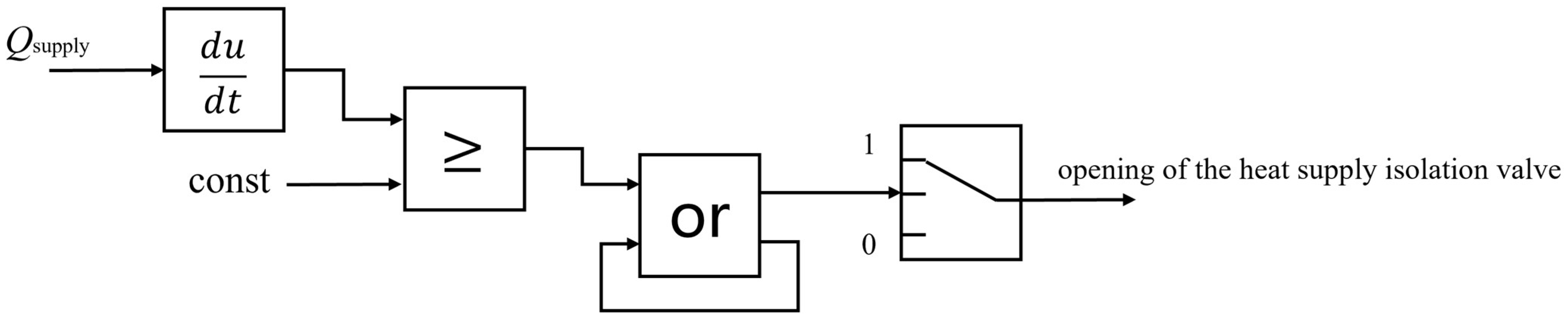
The logic of the proposed response scheme for the “Reactor Follows Turbine + TESS” mode is depicted in Figure 3. The scheme is designed to mitigate the nuclear overpower risk initiated by an accidental full opening of the heat supply control valve. The underlying principle is to rapidly reduce the secondary circuit’s steam demand to compensate for the sudden, unintended increase through the TESS valve. The Procedure chart for executing this scheme is detailed in Figure 4.
The response mechanism comprises two sequential, decisive actions:
Proactive Turbine Load Shedding: Upon detection of the accident, the turbine control system proactively and rapidly sheds load (e.g., by 20% FP within seconds). This is achieved by fast-closing the main control valves, which immediately decreases the steam flow rate into the turbine. The objective is to reduce steam consumption that partially offsets the sudden increase from the open TESS valve, thereby helping to stabilize the main steam header pressure and, crucially, decreasing the increase in heat transfer from the primary to the secondary circuit.
Closing of the Heat Supply Isolation Valve: Following the turbine response, the faulty heat supply pipeline is isolated. This is accomplished by closing the heat supply isolation valve, completely cutting off the accident steam source. The timing between these two actions is critical; the turbine load shed should occur first to prevent a severe pressure transient before isolation is complete.
Notably, the occurrence of the aforementioned response actions requires certain triggering conditions. A variation in heat supply flow rate (ΔQsupply) exceeding a certain value (const) implies an unexpected full opening of the heat supply pipeline. This value should exceed the variation in normal operation regulation and the acceptable variation in heat supply flow rate.

3.2. Response Scheme for “Turbine Follows TESS” Mode

Under the “Turbine Follows TESS” control strategy, the thermal energy demand is the primary controlled variable. When the thermal energy changed during the normal operation of the unit and TESS, a change was induced in the consumption of the main steam by the TESS, resulting in a pressure change in the main steam header. Through adjustments to the main control valve, the main steam header pressure was maintained at the corresponding pressure value for the current NP, ensuring the stability of the reactor power. Currently, the load of the secondary circuit changes in accordance with the variations in the NP.
The target pressure is not fixed but is a function of the current NP, typically defined by the plant’s steam pressure program. By design, the change in electrical power output is the automatic counterbalance to the change in thermal energy output. The main steam header is located upstream of both the turbine and TESS, thus enabling its pressure to reflect the steam consumption of both. By means of balancing the changes in electrical power with the changes in thermal energy, the total secondary circuit load was maintained constant.
The logic of the response scheme under the “Turbine Follows TESS” mode is shown in Figure 5. The procedure chart of the response scheme is shown in Figure 6.
When the heat supply control valve experiences an accidental full opening, the resulting step increase in extraction steam flow causes an acute, large-magnitude disturbance to the main steam system mass balance. The main steam header pressure consequently undergoes a rapid depressurization. The pre-configured control architecture is leveraged directly for the initial mitigation:
Primary Automatic Response: The pressure drop is instantly detected. Under the main steam header pressure control loop, the main control valves begin to close to reduce turbine steam admission. This action has two simultaneous effects: (1) it arrests the pressure drop by reducing the steam consumption of the turbine, and (2) it causes a compensatory reduction in electrical power generation. The control system is tuned to prioritize header pressure stability over power generation, ensuring a swift response. This inherent feedback mechanism compensates for the accidental thermal energy surge by an immediate reduction in electrical output, thereby maintaining the total heat removal from the steam generators and stabilizing reactor power.
The above response actions are triggered in the same way as the previous scheme.

4. Simulation Validation

4.1. Simulation Validation of Response Scheme Under the “Reactor Follows Turbine + TESS” Mode

Under the “Reactor Follows Turbine + TESS” mode, when the logic is triggered, the turbine proactively sheds load. Accordingly, the impact of the load rejection rate at which the supply control valve accidentally opens on the increase in NP needs to be analyzed comprehensively, and a suitable load rejection rate should be selected.
To this end, four test scenarios were adopted: a load rejection rate of 50% FP/min, 100% FP/min, 200% FP/min, and a step-load rejection of 4 full opening conditions of the heat supply pipeline, all under a load rejection of 10% FP. To ensure a high coverage of the simulation of the working conditions, the initial heat supply flow rate of the working condition had to be set at a relatively low value. Thus, when the pipeline was fully open, the variation in the heat supply flow rate would be significant. Owing to the response time of the on-site heat supply isolation valve, a delay (of approximately 5 s) was added during the experiment to achieve a simulation as close to practical conditions as possible. Initially, the unit operated at 100% Pn reactor power under a heat supply flow rate of 200 t/h. Concurrently, the electrical power was 95.3% FP. At 300 s, the supply control valve accidentally opened fully. The results of the conditions under different load rejection rates are shown in Figure 7.
When the supply control valve accidentally opens fully, the heat supply flow rate increases sharply, resulting in a drop in the main steam header pressure. This in turn causes a decrease in the steam flow to the turbine, leading to a reduction in electrical power output and a drop in the average coolant temperature. Owing to the temperature feedback effect of reactivity, the reactor power increases, consequently raising the amount of steam generated by the NSSS.
Following a turbine load rejection, the electrical power reference value drops. In the initial phase of this power reduction, the average coolant temperature decreases while its reference value remains unchanged. This deviation causes the R-rod to withdraw first, introducing positive reactivity to maintain the average temperature at its setpoint. Concurrently, the drop in electrical power triggers the power controller to act, leading to an increase in steam flow to the turbine, which in turn raises the electrical power.
After the heat supply isolation valve closes, the extraction steam flow rate drops to zero, resulting in a sharp rise in the main steam header pressure. This pressure increase further contributes to the rise in steam flow entering the turbine and electrical power. Consequently, the average coolant temperature begins to increase as well. Concurrently, both the reactor power and average coolant temperature reference values undergo a step decrease. In response, the G-rod and R-rod simultaneously induce negative reactivity. This causes the reactor power and coolant temperature to gradually transition from a state of increase to one of decrease. The subsequent decrease in steam generation on the secondary side leads to a reduction in main steam header pressure. The electrical power, under the regulation of the control system, follows its reference value downward. Subsequently, if the average coolant temperature decreases excessively, the R-rod withdraws again to introduce positive reactivity. This action increases reactor power, ultimately causing the average coolant temperature to rise.
The increase in NP is shown in Table 2. Compared to the NP increase under a load rejection with a rate of 50%FP/min, that under the step-load rejection is reduced by 0.4% Pn. The load rejection rate plays a certain role in suppressing the increase in NP. When the rejection rate exceeds 200% FP/min, the electrical power does not increase by more than the initial value (increases approximately −0.1%FP). Before the heat supply isolation valve closes, a faster load rejection rate can result in lower electrical power, thereby preventing excessive growth of electrical power. To conduct a comparative validation of the two schemes for subsequent research, a step-load rejection is adopted.

4.2. Scheme Comparison and Validation

In the simulation platform, by simulating the conditions of the supply control valve accidental full opening, the response schemes of the two modes were compared and validated.
Under initial conditions, the unit operated at 100% Pn reactor power under a heat supply flow rate of 200 t/h. The electrical power output at this state was 95.3% FP. At 300 s, the supply control valve experienced an accidental full opening. The comparative validation results are illustrated in Figure 8. Among them, the first scheme represents the response scheme under the “Reactor follows Turbine + TESS” mode, whereas the second scheme represents the response scheme under the “Turbine Follows TESS” mode.
Under the “Turbine Follows TESS” mode, when the supply control valve experiences an accidental full opening, the heat supply flow rate increases sharply. This results in a drop in the main steam header pressure, which in turn causes a decrease in the steam flow rate to the turbine, leading to a reduction in electrical power output and a fall in the average coolant temperature. Owing to the temperature feedback effect of reactivity, the reactor power increases, consequently raising the amount of SG by the NSSS. Under the regulation of the main steam header pressure control system, the rate of pressure decrease is suppressed, and the rate of decline in steam flow to the turbine begins to decrease. As the average coolant temperature drops while its setpoint remains unchanged, the R-rod withdraws first, introducing positive reactivity to maintain the average temperature at its setpoint.
After the heat supply isolation valve closes, the heat supply flow rate drops to zero, causing a sharp rise in the main steam header pressure. This pressure surge leads to an increase in steam flow rate to the turbine, a subsequent rise in electrical power, and an increase in the average coolant temperature. Concurrently, the reference for the average coolant temperature is abruptly lowered. The R-rod then induces negative reactivity, causing both the reactor power and the average coolant temperature to gradually transition from rising to falling. This reduction in reactor power results in decreased steam generation on the secondary side, leading to a subsequent drop in main steam header pressure. Through the action of the pressure control system, the pressure eventually stabilizes near its setpoint, which remains unchanged. Subsequently, because the average coolant temperature decreases excessively, the R-rod withdraws again to introduce positive reactivity. This action increases the reactor power, ultimately causing the average coolant temperature to rise.
The maximum NP increase for the two schemes was 5.4% Pn and 5.2% Pn, respectively. The response scheme under the “Turbine Follows TESS” mode demonstrated a slight advantage in suppressing NP overpower. Furthermore, during this transient, it reduced the fluctuation range of the main steam header pressure and significantly curbed the rise in the average coolant temperature. Following the incident, the unit operating under the “Turbine Follows TESS” mode was able to resume operation near its original NP and average coolant temperature setpoints, resulting in a comparatively smaller impact on the primary circuit.

5. Conclusions

This study designs a response scheme for the conditions of the supply control valve accidental full opening in a second-generation large-scale PWR cogeneration unit. Based on RELAP5 and the 3Keymaster platform, a high-fidelity simulation model for a second-generation large-scale PWR NPP retrofitted for cogeneration. To mitigate the risk of overpower under the contingency of an accidental full opening of the supply control valve, two response schemes based on distinct operational modes were designed: the “Reactor Follows Turbine + TESS” mode and the “Turbine Follows TESS” mode. Simulation validation results demonstrate that when the supply control valve accidentally opens fully, the response scheme implemented under the “Turbine Follows TESS” mode is more effective in suppressing nuclear overpower. Furthermore, the unit operating under this mode could maintain operation near its original reactor power and average coolant temperature setpoints, resulting in a comparatively smaller impact on the primary circuit.
The proposed response scheme is specifically designed for the scenario of an accidental full-open heating control valve. It has not been considered for generalization to other accident conditions. Future research could integrate intelligent algorithms for fault diagnosis to enhance the system’s capability to identify and respond to a broader range of off-normal events.

Author Contributions

Conceptualization, D.W.; methodology, X.M., J.M. and R.Z.; software, J.M. and R.Z.; validation, D.W., J.M. and R.Z.; formal analysis, D.W. and X.M.; investigation, D.W.; resources, X.M.; data curation, X.M.; writing—original draft preparation, D.W. and J.M.; writing—review and editing, R.Z.; supervision, D.W. and X.M. All authors have read and agreed to the published version of the manuscript.

Funding

This research received no external funding.

Data Availability Statement

The raw data supporting the conclusions of this article will be made available by the authors on request.

Conflicts of Interest

Authors Difen Wang and Xiangli Ma are employed by China Nuclear Power Engineering Co., Ltd. The remaining authors declare that the research was conducted in the absence of any commercial or financial relationships that could be construed as a potential conflict of interest.

References

  1. Hui, J. Discrete-Time Sliding Mode Prescribed Performance Controller via Kalman Filter and Disturbance Observer for Load Following of a Pressurized Water Reactor. Energy 2024, 302, 131767. [Google Scholar] [CrossRef]
  2. Hui, J. Coordinated Discrete-Time Super-Twisting Sliding Mode Controller Coupled with Time-Delay Estimator for PWR-Based Nuclear Steam Supply System. Energy 2024, 301, 131536. [Google Scholar] [CrossRef]
  3. Khan, M.R.; Khan, A.H.; Tsui, Y.Y.; Islam, M.Z. Automatic Generation Control of a Nuclear-Renewable Hybrid Power System Using Optimal PID Controller. Ann. Nucl. Energy 2026, 226, 111874. [Google Scholar] [CrossRef]
  4. Rigby, A.C.G.; Spangler, R.; Mikkelson, D.; Wagner, M.; Lindley, B. An Analysis of Physics Limited Dispatch of Nuclear Renewable Integrated Energy Systems Using Deep Reinforcement Learning and Dynamic Modeling. SSRN 2024, 191, 106085. [Google Scholar] [CrossRef]
  5. Dong, Z.; You, Z.; Lin, X. Multimodular Load Following Coordinated Control of High Temperature Gas-Cooled Reactor Nuclear Cogeneration Plants. Energy 2026, 344, 140074. [Google Scholar] [CrossRef]
  6. Wang, C.; Yun, X.; Lan, P.; Zhang, H.; Chu, S.; Yue, H.; Gao, D. Annual Capacity Analysis and Multi-Objective Optimization of a Nuclear-Renewable Integrated Energy System. Energy 2026, 345, 140002. [Google Scholar] [CrossRef]
  7. Xu, Z.; Tian, Y.; Cheng, C.; Gao, D.; Zhang, H.; Liu, J. Dynamic Modeling and Electro-Thermal Complementarity Mechanism of Nuclear Cogeneration System Coupling Pressurized Water Reactor & High-Temperature Gas-Cooled Reactor. Energy Convers. Manag. 2026, 347, 120570. [Google Scholar]
  8. Solomykov, A.; Zhao, J. Development and Status Analysis of Nuclear Heating Technology in Russia. Dist. Heat. 2019, 126–132. (In Chinese) [Google Scholar] [CrossRef]
  9. NEA. Beyond Electricity: The Economics of Nuclear Cogeneration; OECD Publishing: Paris, France, 2022. [Google Scholar]
  10. Sommavilla, A.; Mongelli, S.T.; Dagani, D. Beznau Nuclear Power Plant-Decades of Safe, Environmentally Friendly Power Generation. ATW Int. Z. Fur Kernenerg. 2021, 66, 40–45. Available online: https://www.yumpu.com/en/document/read/65334113/atw-international-journal-for-nuclear-power-022021/41 (accessed on 17 March 2026).
  11. Zhang, D.; Li, X.; Jiang, D.; Zhou, X.; Lv, X.; Yun, S.; Wu, W.; He, X.; Li, H.; Min, X.; et al. Fluoride-Salt-cooled high Temperature Advanced Reactor (FuSTAR): An integrated nuclear-based energy production and conversion system. Energy 2024, 290, 130048. [Google Scholar] [CrossRef]
  12. Li, R.; Guan, G.; Zhang, X. Analysis and Countermeasure Research on Water Hammer Phenomenon of the First Nuclear Steam Supply Project in China. Clean World 2025, 41, 25–27. (In Chinese) [Google Scholar]
  13. IAEA. Market Potential for Non-Electrical Application of Nuclear Energy; International Atomic Energy Agency: Vienna, Austria, 2002. [Google Scholar]
  14. IAEA. Guidance on Nuclear Energy Cogeneration; International Atomic Energy Agency: Vienna, Austria, 2019. [Google Scholar]
  15. IAEA. Opportunities for Cogeneration with Nuclear Energy; International Atomic Energy Agency: Vienna, Austria, 2017. [Google Scholar]
  16. IAEA. Advanced Applications of Water Cooled Nuclear Power Plants; International Atomic Energy Agency: Vienna, Austria, 2007. [Google Scholar]
  17. Wu, X.; Xia, S. Economic Analysis of AP1000 Nuclear Power Plant Steam Extraction Heating. Turbine Technol. 2020, 62, 475–477. (In Chinese) [Google Scholar]
  18. Zhang, R.; Qiu, L.; Sun, P.; Wei, X. Research on nuclear reactor power control system of VVER-1000 with thermal energy supply system. Energy 2024, 294, 130813. [Google Scholar] [CrossRef]
  19. Zhang, R.; Wang, B.; Jiang, G.; Sun, P.; Wei, X. Research on Control Scheme of PWR Nuclear Power Unit for Cogeneration. Autom. Instrum. 2023, 44, 30–35. (In Chinese) [Google Scholar] [CrossRef]
Figure 1. Primary loop model RELAP5 node diagram (considering one-loop as an example) [19].
Figure 1. Primary loop model RELAP5 node diagram (considering one-loop as an example) [19].
Energies 19 01599 g001
Figure 2. Structural diagram of secondary loop system (n#: No. n).
Figure 2. Structural diagram of secondary loop system (n#: No. n).
Energies 19 01599 g002
Figure 3. Logic diagram of response scheme under “Reactor Follows Turbine + TESS” mode.
Figure 3. Logic diagram of response scheme under “Reactor Follows Turbine + TESS” mode.
Energies 19 01599 g003
Figure 4. Procedure chart of response scheme under “Reactor Follows Turbine + TESS” mode.
Figure 4. Procedure chart of response scheme under “Reactor Follows Turbine + TESS” mode.
Energies 19 01599 g004
Figure 5. Logic diagram of response scheme under “Turbine Follows TESS” mode.
Figure 5. Logic diagram of response scheme under “Turbine Follows TESS” mode.
Energies 19 01599 g005
Figure 6. Procedure chart of response scheme under “Turbine Follows TESS” mode.
Figure 6. Procedure chart of response scheme under “Turbine Follows TESS” mode.
Energies 19 01599 g006
Figure 7. Results under the condition of full opening of the supply control valve under load rejection rates of 50% FP/min, 100% FP/min, 200% FP/min, and step-load rejection.
Figure 7. Results under the condition of full opening of the supply control valve under load rejection rates of 50% FP/min, 100% FP/min, 200% FP/min, and step-load rejection.
Energies 19 01599 g007aEnergies 19 01599 g007b
Figure 8. Comparison validation results of two schemes.
Figure 8. Comparison validation results of two schemes.
Energies 19 01599 g008aEnergies 19 01599 g008b
Table 1. Comparison of key parameters under 100% FP condition.
Table 1. Comparison of key parameters under 100% FP condition.
Steady-State Parameter
ParameterCalculated ValueDesign ValueRelative Error/Deviation
Reactor Power (MW)2902.5728950.00%
Average Coolant Temperature (°C)309.90310.000.49%
Feedwater Flow Rate (t/h)5668.19--
Total Steam Flow Rate (t/h)5668.19--
SG Steam Temperature (°C)283.052830.05
SG Feedwater Temperature (°C)215.60--
Primary Loop Pressure (MPa)15.5015.500.00
Enthalpy Value of Steam Entering Secondary Loop System (kJ/kg)2775.532772.40.11%
Main Steam Header Pressure (MPa)6.436.430.00
TESS Steam Flow Rate (t/h)200.00--
Electrical Power (MW)878.35--
Table 2. Maximum increase in nuclear power at different load rejection rates.
Table 2. Maximum increase in nuclear power at different load rejection rates.
Initial StateMaximum Increase
Load Rejection Rate 50% FP/min100% FP/min200% FP/minStep
Nuclear Power100% Pn5.9% Pn5.8% Pn5.5% Pn5.4% Pn
Electrical Power95.3%FP2.3% FP0.8% FP−0.1% FP−1.0% FP
Heat Supply Flow Rate200 t/h1357.4 t/h1357.4 t/h1357.4 t/h1357.4 t/h
Disclaimer/Publisher’s Note: The statements, opinions and data contained in all publications are solely those of the individual author(s) and contributor(s) and not of MDPI and/or the editor(s). MDPI and/or the editor(s) disclaim responsibility for any injury to people or property resulting from any ideas, methods, instructions or products referred to in the content.

Share and Cite

MDPI and ACS Style

Wang, D.; Ma, X.; Mo, J.; Zhang, R. Response Scheme Design for Accidents Involving Total Opening of Heat Supply Control Valves in Large-Scale Pressurized Water Reactor Cogeneration Units. Energies 2026, 19, 1599. https://doi.org/10.3390/en19071599

AMA Style

Wang D, Ma X, Mo J, Zhang R. Response Scheme Design for Accidents Involving Total Opening of Heat Supply Control Valves in Large-Scale Pressurized Water Reactor Cogeneration Units. Energies. 2026; 19(7):1599. https://doi.org/10.3390/en19071599

Chicago/Turabian Style

Wang, Difen, Xiangli Ma, Jinhong Mo, and Ru Zhang. 2026. "Response Scheme Design for Accidents Involving Total Opening of Heat Supply Control Valves in Large-Scale Pressurized Water Reactor Cogeneration Units" Energies 19, no. 7: 1599. https://doi.org/10.3390/en19071599

APA Style

Wang, D., Ma, X., Mo, J., & Zhang, R. (2026). Response Scheme Design for Accidents Involving Total Opening of Heat Supply Control Valves in Large-Scale Pressurized Water Reactor Cogeneration Units. Energies, 19(7), 1599. https://doi.org/10.3390/en19071599

Note that from the first issue of 2016, this journal uses article numbers instead of page numbers. See further details here.

Article Metrics

Back to TopTop