Enhanced Control Strategies for Improving Low Fault Ride-Through Capability of Grid-Connected Doubly Fed Induction Wind Turbines
Abstract
1. Introduction
2. Transient Characterization of DFIG During Voltage Dips
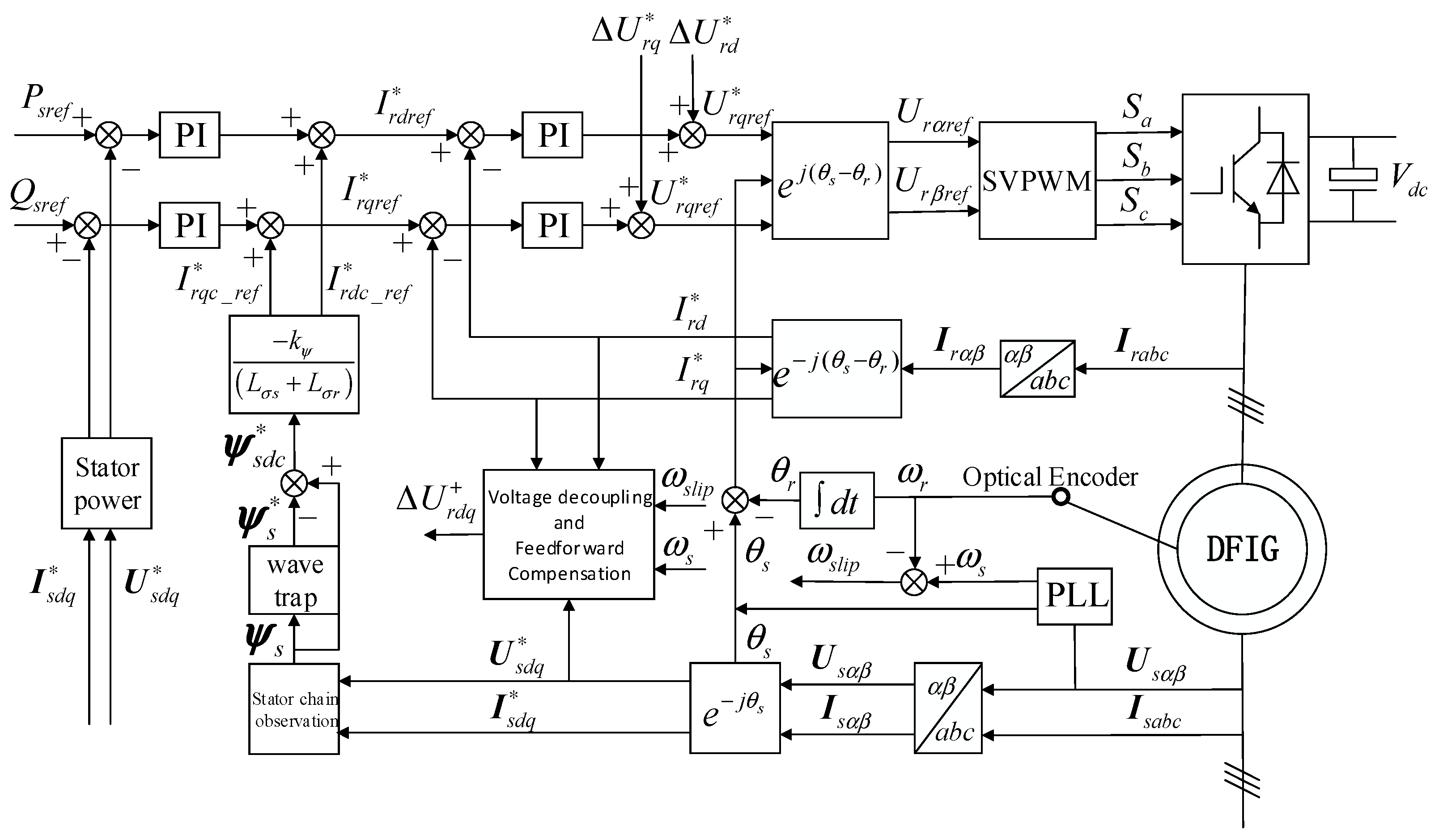
3. Electromagnetic Transient Compensation Control Strategy Considering the Dynamics of Stator Magnetic Chain
4. Low-Voltage Ride-Through Protection: Crowbar and Chopper Circuit Design and Parameter Selection
5. Simulation Analysis
5.1. Problems with Traditional Controls
- (1)
- Rotor-side overcurrent: The rotor current increases substantially, surpassing the maximum permissible current of the converter, which can potentially lead to converter failure or damage.
- (2)
- Stator overcurrent: The stator current also rises to levels that exceed safe operational limits, which can affect the overall system stability.
- (3)
- Bus overvoltage: The DC bus voltage increases, potentially shortening the lifespan of the bus capacitors, and in some cases, leading to capacitor failure.
- (4)
- Electromagnetic torque pulsations: The electromagnetic torque exhibits significant fluctuations, putting excessive strain on the drive system and severely compromising the operational lifespan of the unit.
- (5)
- Rotor-side overvoltage: The rotor-side voltage exceeds safe limits, which can further impact the stability and reliability of the system.
5.2. Improved Vector Control Strategy Taking into Account Stator Chain Dynamics
5.3. Effectiveness and Impact of Crowbar and Chopper-Based Protection Scheme on System Stability Under Different Grid Fault Conditions
6. Conclusions
- (1)
- Based on traditional vector control, dynamic characteristics of the stator flux linkage are considered. Introducing a dynamic compensation term for voltage dips into the rotor-side converter design effectively suppresses rotor-side overcurrent and DC-side overvoltage after fault clearance, facilitating rapid voltage recovery.
- (2)
- During grid faults, the stator current exhibits a clear correlation with the steady-state and transient components of the rotor-induced electromotive force, sharing the same direction and proportional amplitude. These components can be accurately extracted for rotor voltage compensation, improving control precision.
- (3)
- For deep voltage dips, the Crowbar circuit provides effective hardware protection for DFIG wind turbines, ensuring LVRT. Additionally, a Chopper circuit on the DC bus mitigates DC bus overvoltage caused by grid faults, enhancing system stability and reliability.
Author Contributions
Funding
Data Availability Statement
Conflicts of Interest
Abbreviations
| DFIG | Doubly fed induction generator |
| LVRT | Low-voltage ride-through |
| ZVRT | Zero-voltage ride-through |
| EMF | Electromotive force |
| WTG | Wind turbine generator |
| STATOM | Static synchronous compensator |
| SVC | Static reactive compensator |
| MP-RCC | Model-predictive rotor current control |
| DVR | Dynamic voltage restorer |
| RSC | Rotor-side converter |
| GSC | Grid-side converter |
| TEM | Transient electromotive force |
| LGF | Single-phase ground fault |
| FRT | Fault ride-through |
| LLF | Phase-to-phase short-circuit |
| ADC | Analog-to-digital converter |
References
- Xu, H.; Zhang, W.; He, Y. Points and Prospects of Low Voltage Ride-through Technology for Doubly-Fed Wind Turbines. Autom. Electr. Power. Syst. 2013, 37, 8–15. [Google Scholar]
- Hu, J. Study on Grid Fault Ride-Through (Uninterrupted) Operation of Doubly-Fed Asynchronous Wind Turbine Systems. Doctoral Dissertation, Zhejiang University, Hangzhou, China, 2009. [Google Scholar]
- Dimitrios, G.; Giaourakis, A.S. Effect of Short-Circuit Faults in the Back-to-Back Power Electronic Converter and Rotor Terminals on the Operational Behavior of the Doubly-Fed Induction Generator Wind Energy Conversion System. Machines 2015, 3, 2–26. [Google Scholar] [CrossRef]
- Ntuli, K.; Musasa, K.; Sharma, G.A. Comparative Study of Wind Energy Conversion System incorporating the Doubly Fed Induction Generator and the Permanent Magnet Synchronous Generator. Int. Conf. Intell. Innov. Comput. Appl. 2022, 2022, 238–244. [Google Scholar] [CrossRef]
- He, Y.; Hu, J.; Lie, X. Overview of modern wind power technology. In Grid-Connected Doubly-Fed Asynchronous Wind Turbine Operation Control, 1st ed.; China Electric Power Press: Beijing, China, 2012; pp. 7–11. [Google Scholar]
- Lidula, N.W.A.; Rajapakse, A.D.; Muthumuni, D. Implementation, Comparison and Application of an Average Simulation Model of a Wind Turbine Driven Doubly Fed Induction Generator. Energies 2017, 10, 1726. [Google Scholar] [CrossRef]
- Erlich, I.; Kretschmann, J.; Fortmann, J.; Mueller-Engelhardt, S.; Wrede, H. Modeling of Wind Turbines Based on Doubly-Fed Induction Generators for Power System Stability Studies. IEEE Trans. Power Syst. 2007, 22, 909–919. [Google Scholar] [CrossRef]
- Hu, J.; He, Y. Dynamic modelling and robust current control of wind-turbine driven DFIG during external AC voltage dip. J. Z. Univ. Sci. A (Sci. Eng.) 2006, 10, 1757–1764. [Google Scholar] [CrossRef]
- Liu, R.; Yang, E.; Chen, J. Novel Bearing Current Suppression Approach in Doubly-Fed Induction Generators. IEEE Access 2019, 7, 171525–171532. [Google Scholar] [CrossRef]
- Li, H.; Yang, Z.; Xu, H.; Østergaard, J. Advanced Control Strategy of DFIG Wind Turbines for Power System Fault Ride Through. IEEE Trans. Power Syst. 2012, 27, 713–722. [Google Scholar]
- Xiang, D.; Li, R.; Tavner Peter, J. Control of doubly fed induction generator in a wind turbine during grid fault ride-through. IEEE Trans. Energy Convers. 2006, 21, 652–662. [Google Scholar] [CrossRef]
- Yin, G.; Wang, H.; Wang, S. Improvement of vector control strategy for doubly-fed wind turbines under grid voltage dips. Proc. CSU-EPSA 2020, 32, 111–116. [Google Scholar]
- Erlich, I.; Wrede, H.; Feltes, C. Dynamic Behavior of DFIG-Based Wind Turbines during Grid Faults. In Proceedings of the 2007 Power Conversion Conference-Nagoya, Nagoya, Japan, 2–5 April 2007; pp. 1195–1200. [Google Scholar]
- Wan, Q.; Venayagamoorthy, G.K.; Harley, R.G. Real-Time Implementation of a STATCOM on a Wind Farm Equipped With Doubly Fed Induction Generators. IEEE Trans. Ind. Appl. 2009, 45, 98–107. [Google Scholar]
- Molinas, M.; Suul, J.A.; Undeland, T. Low Voltage Ride Through of Wind Farms With Cage Generators: STATCOM Versus SVC. IEEE Trans. Power Electron. 2008, 23, 1104–1117. [Google Scholar] [CrossRef]
- López-Garcıa, I.; Espinosa-Pérez, G.; Siguerdidjane, H.; Dòria-Cerezo, A. On the passivitybased power control of a doubly-fed induction machine. Int. J. Electr. Power Energy Syst. 2013, 45, 303–312. [Google Scholar] [CrossRef]
- Fortmann, J.; Engelhardt, S.; Kretschmann, J.; Feltes, C.; Erlich, I. New Generic Model of DFG-Based Wind Turbines for RMS-Type Simulation. IEEE Trans. Energy Convers. 2014, 29, 110–118. [Google Scholar] [CrossRef]
- Lopez-Garcia, I.; Lopez-Monsalvo, C.S.; Beltran-Carbajal, F.; Escarela-Perez, R.; OlivaresGalvan, J.C. Secure operating bounds for wind energy conversion systems working as conventional power generation plants. IET Gener. Transm. Distrib. 2019, 13, 2311–2318. [Google Scholar] [CrossRef]
- Jin, Y.; Chen, F.; Zhang, Y. Analysis of the effect of Crowbar and Chopper protection on LVRT of doubly-fed wind turbines. J. T. Univ. Sci. Technol. 2021, 42, 393–398. [Google Scholar]
- Stefânia de Oliveira Silva, S.; Neves, W.L.A.; Mota, W.S. Crowbar Active Protection Scheme in the Wind Energy Conversion System using the Doubly Fed Induction Generator. In Proceedings of the IEEE International Conference on Industry Applications (INDUSCON), São Paulo, Brazil, 10 September 2021. [Google Scholar]
- Seth, S.D.; Tharani, K.; Banerjee, S. Crowbar Protection Scheme for Fault Ride Through in a Doubly-fed Induction Generator. Asian J. Water Environ. Pollut. 2023, 20, 33–37. [Google Scholar] [CrossRef]
- Xu, D.G.; Wang, W.; Chen, N. Dynamic Characteristic Analysis of Doubly-fed Induction Generator Low Voltage Ride-through Based on Crowbar Protection. Proc. Chin. Soc. Electr. Eng. 2010, 30, 29–36. [Google Scholar]
- Tong, N.; He, S.; Lin, X. RBFNN-based adaptive crowbar protection scheme designed for the doubly fed induction generator in large-scale wind farms. IEEJ Trans. Electr. Electron. Eng. 2015, 10, 644–652. [Google Scholar] [CrossRef]
- Nie, Y.; Liu, T.; Cai, G. Research on low voltage ride-through control of doubly-fed wind turbine based on MP-RCC. Power Syst. Technol. 2022, 46, 905–914. [Google Scholar]















| Component | Symbol | Value | Unit |
| Rated power | — | 1500 | kW |
| Rated speed | — | 1780 | r·min−1 |
| Rated voltage | Ur | 690 | V |
| Stator Resistance | Rs | 0.022 | |
| Stator Leakage Inductance | — | 0.180 | mH |
| Rotor resistance | Rr | 0.012 | |
| Rotor Leakage | — | 0.160 | mH |
| Mutual inductance of stator and rotor | Lm | 2.000 | mH |
| Inertial constant | — | 1.662 | s |
| Polar logarithm | — | 2.000 | — |
| DC bus voltage | Udc | 1200 | V |
Disclaimer/Publisher’s Note: The statements, opinions and data contained in all publications are solely those of the individual author(s) and contributor(s) and not of MDPI and/or the editor(s). MDPI and/or the editor(s) disclaim responsibility for any injury to people or property resulting from any ideas, methods, instructions or products referred to in the content. |
© 2025 by the authors. Licensee MDPI, Basel, Switzerland. This article is an open access article distributed under the terms and conditions of the Creative Commons Attribution (CC BY) license (https://creativecommons.org/licenses/by/4.0/).
Share and Cite
Yang, Y.; Gao, M.; Zhou, Z. Enhanced Control Strategies for Improving Low Fault Ride-Through Capability of Grid-Connected Doubly Fed Induction Wind Turbines. Energies 2025, 18, 767. https://doi.org/10.3390/en18040767
Yang Y, Gao M, Zhou Z. Enhanced Control Strategies for Improving Low Fault Ride-Through Capability of Grid-Connected Doubly Fed Induction Wind Turbines. Energies. 2025; 18(4):767. https://doi.org/10.3390/en18040767
Chicago/Turabian StyleYang, Yuanjia, Man Gao, and Zhenxiong Zhou. 2025. "Enhanced Control Strategies for Improving Low Fault Ride-Through Capability of Grid-Connected Doubly Fed Induction Wind Turbines" Energies 18, no. 4: 767. https://doi.org/10.3390/en18040767
APA StyleYang, Y., Gao, M., & Zhou, Z. (2025). Enhanced Control Strategies for Improving Low Fault Ride-Through Capability of Grid-Connected Doubly Fed Induction Wind Turbines. Energies, 18(4), 767. https://doi.org/10.3390/en18040767
