The Evolution of Low- and Medium-Voltage Distribution System Development Planning Procedures and Methods—A Review
Abstract
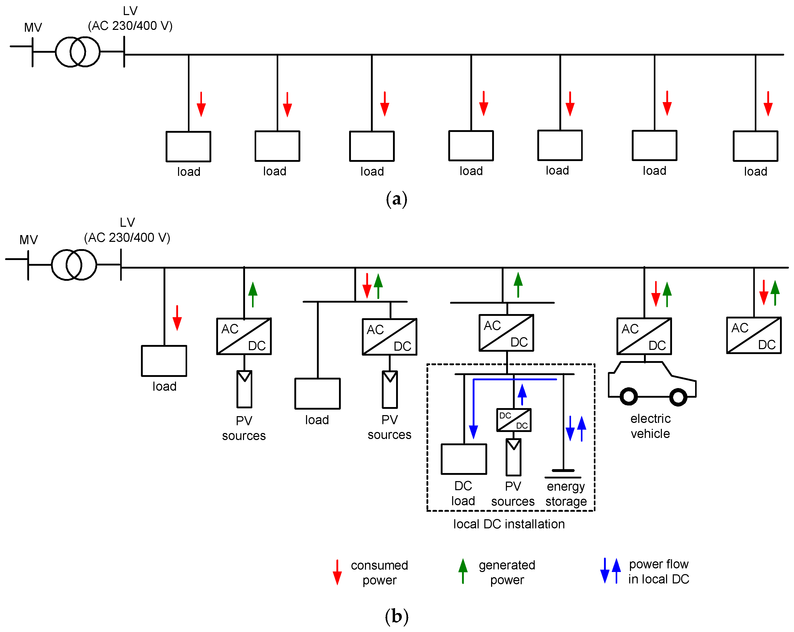
1. Introduction
1.1. Evolution of Power System Expansion Planning
1.2. DER Integration—Emerging Markets and New Agents
- Transmission system operator (TSO) that may also function as an Independent System Operator (ISO), emphasizing operational neutrality in market coordination.
- Distribution system operator (DSO), including flexibility market operators (FMOs) as DSO proxies in market administration.
- DER Facilities—heterogeneous assets—including distributed generation (DG) units, storage systems, demand-responsive loads, or clustered configurations (e.g., smart buildings)—capable of providing grid services or energy transactions.
- Aggregators—pivotal intermediaries that consolidate DER portfolios for upstream market participation.
- Conventional wholesale markets—facilitate the participation of aggregators and are primarily designed to balance electricity supply and demand while provisioning frequency restoration reserves for the TSO.
- Flexibility markets—emergent market structures where DSOs procure services from distributed assets within their networks to maintain operational security and reliability.
- Local electricity markets (LEMs)—decentralized trading environments in which assets within an aggregator’s portfolio transact either with the aggregator or amongst themselves to determine dispatch schedules, often reflecting the collective position of the community or aggregator. Peer-to-peer (P2P) market frameworks are typically subsumed under this category.
- Hybrid LEMs and flexibility markets—integrate features of both LEMs and flexibility markets, enabling assets within a specific distribution system to participate collectively in conventional wholesale markets while simultaneously addressing DSO operational constraints and balance responsibilities. In this context, microgrids can be conceptualized as geographically bounded communities that are balance-responsible, with the microgrid operator functioning as an aggregator—sometimes referred to as a “Distribution Company (DISCO)”.
1.3. DER Integration—Issues Regarding Voltage and Protection Systems
1.4. Past Work Review
1.5. Major Contributions and Paper Structure
- It uniquely structures its review around four tightly interlinked themes, i.e., (A) multi-criteria analysis methods in DSEP; (B) integration of DERs; (C) impact of prosumer inverters on network design and protection; and (D) maintaining voltage levels and local power balancing under market rules. This integrated approach allows for a comprehensive understanding of how these areas interact, rather than treating them in isolation, which is common in earlier reviews.
- It highlights the growing influence of prosumer inverters and DERs on the need for advanced protection schemes in low- and medium-voltage networks.
- It provides a detailed discussion of how traditional protection devices (e.g., RCDs type AC/A) are becoming insufficient due to new grid characteristics, such as increased DC components and harmonics from PV systems and EVs.
- It discusses the necessity for advanced protection devices (e.g., RCDs type F, B, B+, DC-RCDs) and the challenges in ensuring electrical safety in evolving grid environments—an area often underrepresented in previous reviews.
- It does not only discuss technical advancements but also addresses regulatory, standardization, and practical implementation barriers, especially regarding protection systems and DER integration.
- It highlights the need for regulatory adaptation to accommodate new technologies and market models, a theme often overlooked in more technically focused reviews.
- It situates reliability, optimization, DER integration, and market mechanisms within a broader, interconnected framework, aiming to bridge gaps between technical, economic, and regulatory perspectives.
- It concludes by identifying key trends and proposing future research directions, particularly emphasizing the need for integrated, multi-stage, and multi-objective planning approaches that account for DER characteristics, protection requirements, and evolving market rules. This future-oriented perspective helps guide both researchers and practitioners toward addressing the most pressing and complex challenges in modern DSEP.
2. Multi-Criteria Methods in Distribution System Expansion Planning
2.1. Background
2.2. Review of Related Work
2.3. Section Summary
- Many hybrid MCDM frameworks involve computationally intensive simulations and optimization, limiting their applicability to large-scale, real-world networks without further algorithmic improvements.
- Current methods predominantly address planning at strategic or tactical timescales, with limited integration of real-time operational flexibility and adaptive re-planning capabilities.
- There is a lack of standardized frameworks and data formats to seamlessly integrate diverse MCDM tools, simulation platforms, and stakeholder inputs, which hampers broader adoption.
- Existing models often insufficiently capture the impacts of prosumer behavior, peer-to-peer energy trading, and multi-energy system coupling on distribution expansion decisions.
- While some studies include social criteria, comprehensive modeling of equity, community engagement, and regulatory acceptance remains underdeveloped.
3. Distributed Energy Resources Integration
3.1. Background
3.2. Foundational and Comprehensive Planning Frameworks
3.3. Integration of Flexibility and Demand Response
3.4. Advanced Metering and Observability
3.5. Market Mechanisms, Stakeholder Interactions, and Prosumers
3.6. Electric Vehicles and Energy Storage Integration
3.7. Forecasting and Scenario Generation
3.8. Hybrid and Multi-Domain Energy Systems
3.9. DERs, Non-Utility Resources, and Resilience
3.10. Summary, Trends, and Challenges in DER Integration in DSEP
- Advanced stochastic modeling leverages time-series analysis and scenario-based frameworks to address renewable generation variability, as seen in MAR-OPF-driven investment optimization and probabilistic cost-benefit frameworks. Machine learning enhances demand forecasting and route optimization, reducing operational costs while improving grid dispatchability.
- Market mechanisms integrate prosumers into ancillary services (e.g., peak-shaving markets), optimizing grid investments and operational efficiency. Decentralized structures such as energy clusters and virtual power plants enable local balancing, reducing reliance on centralized systems.
- Holistic cross-sector planning combines electricity, gas, and heating networks, supported by georeferenced modeling and sector-coupling units. DC technology and flexibility tools improve grid adaptability, enabling efficient integration of renewables and storage.
- Redundancy-based AMI systems ensure grid reliability through fortified communication paths and linearized load-flow calculations. Real-time coordination frameworks manage behind-the-meter assets dynamically, mitigating congestion without perfect foresight.
- Limited methods exist for real-time grid-device coordination across heterogeneous DERs, particularly in large-scale networks. Scalability challenges persist in optimization algorithms for high-resolution, long term planning.
- Current frameworks lack incentives for prosumer participation in ancillary markets and fail to address dynamic pricing complexities. Policy gaps hinder the adoption of multi-energy systems and cross-sector revenue models.
- Communication protocol fragmentation complicates data exchange between DERs, grid operators, and market platforms. No unified standards exist for multi-energy asset interoperability, limiting flexibility potential.
- Methods for rural and under-resourced area planning remain underdeveloped, often relying on oversimplified models. Equity impacts of DER integration, such as grid cost allocation and energy justice, are poorly quantified.
4. Protections in Modern Power Systems
5. Local Energy Balancing and Voltage Stability
5.1. Background
5.2. Review of Related Work
5.3. Section Summary
6. Summary
- Policies should facilitate prosumer participation by creating regulatory frameworks that recognize and compensate distributed energy resources fairly. This includes P2P energy trading platforms with transparent pricing mechanisms and clear rules to ensure grid stability and fairness. Incentives such as feed-in tariffs, net metering, or dynamic rewards for flexibility services can encourage prosumer engagement.
- Implementing time-of-use tariffs, real-time pricing, or critical peak pricing can incentivize consumers and prosumers to shift consumption and generation patterns, enhancing grid flexibility. Policies need to ensure that pricing signals are clear, equitable, and supported by adequate metering and communication infrastructure.
- Governments and regulators should promote open standards for data exchange and interoperability among market participants, prosumer devices, and grid operators. This facilitates integration of diverse technologies and stakeholder inputs into decision-making frameworks.
- Policy frameworks must include provisions for community engagement and equitable access to benefits from distributed energy resources and dynamic pricing schemes. This may involve targeted subsidies, education programs, and mechanisms to protect vulnerable consumers from price volatility.
- Support development and deployment of advanced communication and control infrastructures to facilitate real-time information exchange among grid operators, prosumers, and market participants.
- Develop policies that foster cross-sectoral infrastructure coordination and investments in multi-energy carriers (electricity, gas, heating, hydrogen). This includes financial incentives, streamlined permitting, and standards for interoperable infrastructure and market mechanisms.
- Mandate open and standardized data formats and communication protocols for grid devices, DERs, and market platforms to ensure seamless interoperability and integration across energy vectors and stakeholders
- Promote the use of distributionally robust model predictive control and other advanced optimization techniques in planning regulations to better handle uncertainties from renewable integration and prosumer behavior.
- Encourage utilities and planners to adopt multi-objective frameworks balancing cost, reliability, flexibility, and environmental goals.
Author Contributions
Funding
Data Availability Statement
Conflicts of Interest
Abbreviations
| ADN | Active Distribution Network |
| AHP | Analytic Hierarchy Process |
| AMNC | AC-modeled network constraints |
| AMI | Advanced Metering Infrastructure |
| ANN | Artificial neural network |
| APC | Active power control |
| ARMA | Autoregressive-Moving-Average |
| BESS | Battery energy storage system |
| BTM | Behind-the-meter |
| CES | Community energy storage |
| CID | Customer interruption duration |
| CIF | Customer interruption frequency |
| CLs | Controllable loads |
| DC-RCDs | Residual current operated protective device for DC systems |
| DEA | Data Envelopment Analysis |
| DERs | Distributed energy resources |
| DG | Distributed generation |
| DISCO | Distribution Company |
| DLM | Dynamic load management |
| DRL | Deep reinforcement learning |
| DMM | Dirichlet mixture model |
| DNEP | Distribution Network Expansion Planning |
| DNR | Distribution network reconfiguration |
| DPC | Demand Peak Control |
| DR | Demand response |
| DRO | Distributionally Robust Optimization |
| DSEP | Distribution System Expansion Planning |
| DSO | Distribution System Operator |
| DVS | Dynamic voltage support |
| EC-DERs | Electronically coupled distributed energy resources |
| EDAS | Evaluation Based on Distance from Average Solution |
| EENS | Expected energy not supplied |
| EM | Expectation maximization |
| ESS | Energy storage systems |
| ESTs | Energy storage technologies |
| ER | Energy Router |
| ETAP | Electrical Transient Analysis Program |
| EV | Electric vehicles |
| EVCS | Electric vehicle charging stations |
| FA | Firefly Algorithm |
| F-AHP | Fuzzy Analytic Hierarchy Process |
| FMOs | Flexibility Market Operators |
| FRT | Fault ride-through |
| HDNs | Hybrid distribution networks |
| HELM | Holomorphic embedding load flow method |
| HIL | Hardware-in-the-Loop |
| HOMER | Hybrid Optimization of Multiple Energy Resources |
| HPs | Heat pumps |
| HRES | Hybrid Renewable Energy System |
| IC-CPDs | In-cable control and protection devices |
| iDLMP | Iterative distribution locational marginal price |
| IES | Integrated Energy System |
| ILP | Integer linear programming |
| ILS | Iterated Local Search |
| IoT | Internet of Things |
| IPSO | Improved particle swarm optimization |
| ISO | Independent System Operator |
| IVFN | Interval Valued Fuzzy Neutrosophic |
| JuMP | Julia for Mathematical Programming |
| LECs | Local energy communities |
| LEMs | Local electricity markets |
| LHS | Latin Hypercube Sampling |
| LSTM | Long-Short Term Memory |
| LV | Low voltage |
| LV-MGs | Low-voltage microgrids |
| MADM | Multi-attribute decision-making |
| MAR-OPF | Modified Augmented Relaxed Optimal Power Flow |
| MCDM | Multi-criteria decision-making |
| MCDMA | Multi-Criteria Decision-Making Analysis |
| MGs | Microgrids |
| MGAT | Modified graph attention network |
| MILP | Mixed Integer Linear Programming |
| MINLP | mixed-integer nonlinear programming |
| MOAs | Metaheuristic optimization algorithms |
| MOORA | Multi Objective Optimization by Ratio Analysis |
| MV | Medium voltage |
| MVDG | Medium-voltage distributed grid |
| NDERs | Non-utility distributed energy resources |
| NEM | National Electricity Market |
| NSGA | Non-Dominated Sorting Genetic Algorithm |
| NT | Numerical Taxonomy |
| NZEB | Nearly zero energy buildings |
| OCM | Optimal Capacity Management |
| OPF | Optimal power flow |
| ORDSEP | Optimal resource distribution system expansion planning |
| PAPRIKA | Potentially All Pairwise RanKings of all possible Alternatives |
| P2P | Peer-to-peer |
| PDS | Power distribution system |
| POGs | Planning and Operation Guidelines |
| PrCPs | Private charging points |
| PuCPs | Public charging points |
| PV | Photovoltaic |
| PV-BESS | PV-battery energy storage systems |
| PMCE | Probabilistic multi-criteria evaluation |
| PROMETHEE | Preference Ranking Organization METHod for Enrichment of Evaluations |
| PSEP | Power system expansion planning |
| PSO | Particle Swarm Optimization |
| PWM | Pulse width modulation |
| RBTS | Roy Billinton Test System |
| RCDs | Residual current devices |
| RDC-DDs | Residual direct current detection devices |
| RESs | Renewable energy sources |
| RET | Renewable energy technology |
| RH | Receding horizon |
| RNNs | Recurrent neural networks |
| RPFC | Renewable power forecasting control |
| R and S | Renewable energy and storage |
| SAIDI | System average interruption duration index |
| SAIFI | System average interruption frequency index |
| SCR | Self-Consumption Ratio |
| SOCP | Second-order cone programming |
| TDSOPF | Two-step decomposition stochastic optimal power flow |
| TFN | Triangular Fuzzy Numbers |
| THDSI | Total Harmonic Distortion Severity Index |
| TOPSIS | Technique for Order of Preference by Similarity to Ideal Solution |
| TSO | Transmission System Operator |
| VB | Virtual battery |
| V2G | Vehicle-to-Grid |
| V-DER | Variable Distributed Energy Resources |
References
- Jaskólski, M. Modelowanie Systemów Energetycznych Wytwarzania Energii Elektrycznej i Ciepła do Celów Planowania Rozwoju—Wybrane Zagadnienia; Wydawnictwo Politechniki Gdańskiej: Gdańsk, Poland, 2023. [Google Scholar]
- de Lima, T.D.; Lezama, F.; Soares, J.; Franco, J.F.; Vale, Z. Modern distribution system expansion planning considering new market designs: Review and future directions. Renew. Sustain. Energy Rev. 2024, 202, 114709. [Google Scholar] [CrossRef]
- Tsaousoglou, G.; Giraldo, J.S.; Paterakis, N.G. Market Mechanisms for Local Electricity Markets: A review of models, solution concepts and algorithmic techniques. Renew. Sustain. Energy Rev. 2022, 156, 111890. [Google Scholar] [CrossRef]
- You, R.; Lu, X. Voltage unbalance compensation in distribution feeders using soft open points. J. Mod. Power Syst. Clean Energy 2022, 10, 1000–1008. [Google Scholar] [CrossRef]
- Szultka, A.; Szultka, S.; Czapp, S.; Zajczyk, R. Voltage Variations and Their Reduction in a Rural Low-Voltage Network with PV Sources of Energy. Electronics 2021, 10, 1620. [Google Scholar] [CrossRef]
- de Morais Oliveira Filho, P.; Abud, T.P.; Borba, B.S.M.C.; Maciel, R.S. Impact of photovoltaic systems on voltage magnitude and unbalance in low voltage networks. In Proceedings of the 2018 Simposio Brasileiro de Sistemas Eletricos (SBSE), Niteroi, Brazil, 12–16 May 2018. [Google Scholar]
- Alhmoud, L.; Marji, W. Optimization of Three-Phase Feeder Load Balancing Using Smart Meters. IEEE Can. J. Electr. Comput. Eng. 2022, 45, 9–17. [Google Scholar] [CrossRef]
- Shafiqurrahman, A.; Yahyaee, S.A.; Sreekumar, P.; Khadkikar, V. A novel decentralized unbalance load sharing approach for islanded microgrids. IEEE Trans. Ind. Appl. 2024, 60, 5714–5725. [Google Scholar] [CrossRef]
- IEC 60364-8-2:2018; Low-Voltage Electrical Installations—Part 8-2: Prosumer’s Low-Voltage Electrical Installations. International Electrotechnical Commission: Geneva, Switzerland, 2018.
- IEC 60364-8-82:2022; Low-Voltage Electrical Installations—Part 8-82: Functional aspects—Prosumer’s Low-Voltage Electrical Installations. International Electrotechnical Commission: Geneva, Switzerland, 2022.
- Szultka, S.; Czapp, S.; Tomaszewski, A.; Ullah, H. Evaluation of fire hazard in electrical installations due to unfavorable ambient thermal conditions. Fire 2023, 6, 41. [Google Scholar] [CrossRef]
- Silvestre, S.; Chouder, A.; Karatepe, E. Automatic fault detection in grid connected PV systems. Sol. Energy 2013, 94, 119–127. [Google Scholar] [CrossRef]
- IEC 60364-7-712:2017-04; Low-Voltage Electrical Installations—Part 7-712: Requirements for Special Installations or Locations—Solar Photovoltaic (PV) Power Supply Systems. International Electrotechnical Commission: Geneva, Switzerland, 2017.
- HD 60364-7-722:2018; Low-Voltage Electrical Installations—Part 7-722: Requirements for Special Installations or Locations—Supplies for Electric Vehicles. European Committee for Electrotechnical Standardization: Brussels, Belgium, 2018.
- HD 60364-4-41:2017; Low-Voltage Electrical Installations—Part 4-41: Protection For Safety—Protection Against Electric Shock. European Committee for Electrotechnical Standardization: Brussels, Belgium, 2017.
- Bignucolo, F.; Coppo, M.; Caldon, R. Interconnecting neighbors’ buildings: Advantages of energy districts realized through private DC lines. In Proceedings of the 2018 IEEE International Conference on Environment and Electrical Engineering and 2018 IEEE Industrial and Commercial Power Systems Europe (EEEIC/I&CPS Europe), Palermo, Italy, 12–15 June 2018; pp. 1–5. [Google Scholar]
- Marah, B.; Bhavanam, Y.R.; Taylor, G.A.; Darwish, M.K.; Ekwue, A.O. A practical application of low voltage DC distribution network within buildings. In Proceedings of the 2017 52nd International Universities Power Engineering Conference (UPEC), Heraklion, Greece, 28 August–1 September 2017; pp. 1–6. [Google Scholar]
- Weiss, R.; Ott, L.; Boeke, U. Energy efficient low-voltage DC-grids for commercial buildings. In Proceedings of the 2015 IEEE First International Conference on DC Microgrids (ICDCM), Atlanta, GA, USA, 7–10 June 2015; pp. 154–158. [Google Scholar]
- Zhang, F.; Meng, C.; Yang, Y.; Sun, C.; Ji, C.; Chen, Y.; Wei, W.; Qiu, H.; Yang, G. Advantages and challenges of DC microgrid for commercial building a case study from Xiamen university DC microgrid. In Proceedings of the 2015 IEEE First International Conference on DC Microgrids (ICDCM), Atlanta, GA, USA, 7–10 June 2015; pp. 355–358. [Google Scholar]
- Eaton (Ed.) Eaton Residual Current Devices; Application Guide; Eaton: Vienna, Austria, 2017. [Google Scholar]
- Czapp, S. Residual Current Devices: Selection, Operation, and Testing; Czapp, S., Reading, L., Eds.; Elsevier—Academic Press: London, UK, 2022; ISBN 9780323897839. [Google Scholar]
- IEC 61008-1:2010; Residual Current Operated Circuit-Breakers Without Integral Overcurrent Protection for Household and Similar Uses (RCCB)—Part 1: General Rules. International Electrotechnical Commission: Geneva, Switzerland, 2010.
- IEC 62423:2009; Type F and Type B Residual Current Operated Circuit-Breakers with and Without Integral Overcurrent Protection for Household and Similar Uses. International Electrotechnical Commission: Geneva, Switzerland, 2009.
- DIN VDE 0664-400:2020-03; Residual Current Operated Circuit-Breakers Type B Without Integral Overcurrent Protection to Operate at Residual Alternating and Residual Direct Currents for Advanced Preventative Protection Against Fire–Part 400: RCCB Type B+. Verlag: Berlin, Germany, 2020.
- Balcerak, M.; Zeńczak, M. Inverters for photovoltaic systems—Comparative analysis. Przeglad Elektrotechniczny 2017, 93, 166–169. [Google Scholar] [CrossRef][Green Version]
- Czapp, S.; Tariq, H.; Szultka, S.; Szultka, A.; Zaitseva, E.; Levashenko, V. Electrical safety in low-voltage DC microgrids with B-type residual current devices. Eksploat. Niezawodn.—Maint. Reliab. 2022, 24, 346–358. [Google Scholar] [CrossRef]
- Czapp, S.; Tariq, H.; Cieslik, S. Behavior of Residual Current Devices at Earth Fault Currents with DC Component. Sensors 2022, 22, 8382. [Google Scholar] [CrossRef] [PubMed]
- Slangen, T.M.H.; Lustenhouwer, B.R.F.; Ćuk, V.; Cobben, J.F.G. The effects of high-frequency residual currents on the operation of residual current devices. In Proceedings of the 19th International Conference on Renewable Energies and Power Quality (ICREPQ’21), Almeria, Spain, 28–30 July 2021. [Google Scholar] [CrossRef]
- Czaja, P.; Jaderko, A. Operation effectiveness of residual current protective device in electrical drives with PWM voltage inverter. Prz. Elektrotechniczny 2016, 1, 89–92. [Google Scholar] [CrossRef]
- Czapp, S. Testing Sensitivity of A-Type Residual Current Devices to Earth Fault Currents with Harmonics. Sensors 2020, 20, 2044. [Google Scholar] [CrossRef] [PubMed]
- IEC 62196-1:2022; Plugs, Socket-Outlets, Vehicle Connectors and Vehicle Inlets—Conductive Charging of Electric Vehicles—Part 1: General Requirements. International Electrotechnical Commission: Geneva, Switzerland, 2022.
- IEC 62196-2:2022; Plugs, Socket-Outlets, Vehicle Connectors and Vehicle Inlets—Conductive Charging of Electric Vehicles—Part2: Dimensional Compatibility Requirements for AC Pin and Contact-Tube Accessories. International Electrotechnical Commission: Geneva, Switzerland, 2022.
- IEC 62196-3:2022; Plugs, Socket-Outlets, Vehicle Connectors and Vehicle Inlets—Conductive Charging of Electric Vehicles—Part 3: Dimensional Compatibility Requirements for DC and AC/DC Pin and Contact-Tube Vehicle Couplers. International Electrotechnical Commission: Geneva, Switzerland, 2022.
- IEC 62955:2018; Residual Direct Current Detecting Device (RDC-DD) to Be Used for Mode 3 Charging of Electric Vehicles. International Electrotechnical Commission: Geneva, Switzerland, 2018.
- IEC 62752:2016; In-Cable Control and Protection Device for Mode 2 Charging of Electric Road Vehicles (IC-CPD). International Electrotechnical Commission: Geneva, Switzerland, 2016.
- IEC 60755-1:2022-10; General Safety Requirements for Residual Current Operated Protected Devices—Part 1: Residual Current Operated Protective Devices for DC Systems. International Electrotechnical Commission: Geneva, Switzerland, 2022.
- Aschidamini, G.L.; da Cruz, G.A.; Resener, M.; Ramos, M.J.S.; Pereira, L.A.; Ferraz, B.P.; Haffner, S.; Pardalos, P.M. Expansion planning of power distribution systems considering reliability: A comprehensive review. Energies 2022, 15, 2275. [Google Scholar] [CrossRef]
- Rezk, H.; Olabi, A.G.; Sayed, E.T.; Wilberforce, T. Role of metaheuristics in optimizing microgrids operating and management issues: A comprehensive review. Sustainability 2023, 15, 4982. [Google Scholar] [CrossRef]
- Bucko, P.; Buriak, J.; Dobrzynski, K.; Jaskólski, M.; Skoczko, P.; Zielinski, P. The Method of Multi-criteria Analysis to Support the Decision on Load or Micro-generation Connection to a Low- or Medium-voltage Power Grid. Acta Energetica 2016, 1, 4–14. [Google Scholar] [CrossRef]
- Lenarczyk, A.; Jaskólski, M.; Bućko, P. The Application of a Multi-Criteria Decision-Making for Indication of Directions of the Development of Renewable Energy Sources in the Context of Energy Policy. Energies 2022, 15, 9629. [Google Scholar] [CrossRef]
- Ismail, M.; Alham, M.H.; Ibrahim, D.K. A novel approach for optimal hybrid energy decarbonization using multi-criteria decision analysis: Abu Rudeis, Egypt as a case study. Energy Convers. Manag. 2023, 290, 117199. [Google Scholar] [CrossRef]
- Celli, G.; Chowdhury, N.; Pilo, F.; Soma, G.G.; Troncia, M.; Gianinoni, I.M. Multi-Criteria Analysis for decision making applied to active distribution network planning. Electr. Power Syst. Res. 2018, 164, 103–111. [Google Scholar] [CrossRef]
- Khajouei, J.; Shakeri, S.; Esmaeili, S.; Nosratabadi, S.M. Multi-criteria decision-making approach for optimal and probabilistic planning of passive harmonic filters in harmonically polluted industrial network with photovoltaic resources. IET Renew. Power Gener. 2023, 17, 2750–2764. [Google Scholar] [CrossRef]
- Wu, Y.; Zhang, T.; Gao, R.; Wu, C. Portfolio planning of renewable energy with energy storage technologies for different applications from electricity grid. Appl. Energy 2021, 287, 116562. [Google Scholar] [CrossRef]
- Zhou, F.; Chen, L.; Zhao, J.; Wang, W. A probabilistic multi-criteria evaluation framework for integrated energy system planning. Inf. Sci. 2022, 610, 156–170. [Google Scholar] [CrossRef]
- Ullah, Z.; Elkadeem, M.R.; Kotb, K.M.; Taha, I.B.M.; Wang, S. Multi-criteria decision-making model for optimal planning of on/off grid hybrid solar, wind, hydro, biomass clean electricity supply. Renew. Energy 2021, 179, 885–910. [Google Scholar] [CrossRef]
- Zubiria, A.; Menéndez, Á.; Grande, H.-J.; Meneses, P.; Fernández, G. Multi-Criteria Decision-Making Problem for Energy Storage Technology Selection for Different Grid Applications. Energies 2022, 15, 7612. [Google Scholar] [CrossRef]
- Valencia, D.A.; Hincapie, I.R.A.; Gallego, R.R.A. Expansion planning of joint medium- and low-voltage three-phase distribution networks considering the optimal integration of distributed energy resources. Energy Rep. 2023, 9, 1183–1200. [Google Scholar] [CrossRef]
- Gouin, V.; Alvarez Herault, M.; Raison, B. Stochastic integration of demand response and reconfiguration in distribution network expansion planning. IET Gener. Transm. Distrib. 2018, 12, 4536–4545. [Google Scholar] [CrossRef]
- Yi, J.H.; Cherkaoui, R.; Paolone, M.; Shchetinin, D.; Knezovic, K. Expansion planning of active distribution networks achieving their dispatchability via energy storage systems. Appl. Energy 2022, 326, 119942. [Google Scholar] [CrossRef]
- De la Cruz, R.D.; Tipán, L.F.; Cuji, C.C. Brief analysis of the location and determination of maximum capacity of distributed generation in electrical systems considering demand scenarios in ecuador. Energies 2024, 17, 2308. [Google Scholar] [CrossRef]
- Zhang, J.; Wang, C.; Zuo, J.; Gao, C.; Zheng, S.; Cheng, R.; Duan, Y.; Wang, Y. Multi-Stage Rolling Grid Expansion Planning for Distribution Networks Considering Conditional Value at Risk. Energies 2024, 17, 5134. [Google Scholar] [CrossRef]
- Cortés-Caicedo, B.; Montoya, O.D.; Grisales-Noreña, L.F.; Gil-González, W.; Ardila-Rey, J.A. Simultaneous feeder routing and conductor selection in rural distribution networks using an exact MINLP approach. Smart Cities 2025, 8, 68. [Google Scholar] [CrossRef]
- Faia, R.; Canizes, B.; Faria, P.; Vale, Z. Distribution network expansion planning considering the flexibility value for distribution system operator. In Proceedings of the 2019 International Conference on Smart Energy Systems and Technologies (SEST), Porto, Portugal, 9–11 September 2019; pp. 1–6. [Google Scholar]
- Tomaselli, D.; Most, D.; Sinani, E.; Stursberg, P.; Heger, H.J.; Niessen, S. Leveraging prosumer flexibility to mitigate grid congestion in future power distribution grids. Energies 2024, 17, 4217. [Google Scholar] [CrossRef]
- Laribi, O.; Rudion, K. Optimized planning of distribution grids considering grid expansion, battery systems and dynamic curtailment. Energies 2021, 14, 5242. [Google Scholar] [CrossRef]
- Zhang, J.; Peng, J.C.-H.; Hug, G. Wireless AMI planning for guaranteed observability of medium voltage distribution grid. Appl. Energy 2024, 370, 123598. [Google Scholar] [CrossRef]
- Huang, C.; Wang, C.; Xie, N.; Wang, Y. Robust coordination expansion planning for active distribution network in deregulated retail power market. IEEE Trans. Smart Grid 2020, 11, 1476–1488. [Google Scholar] [CrossRef]
- Dai, P.; Liu, Z.; Yin, J.; Huang, J.; Hu, Z. Research on distribution network expansion planning considering prosumer participation in ancillary service market. In Proceedings of the 2023 8th International Conference on Power and Renewable Energy (ICPRE), Shanghai, China, 22–25 September 2023; pp. 1573–1578. [Google Scholar]
- Petrou, K.; Procopiou, A.T.; Gutierrez-Lagos, L.; Liu, M.Z.; Ochoa, L.F.; Langstaff, T.; Theunissen, J.M. Ensuring distribution network integrity using dynamic operating limits for prosumers. IEEE Trans. Smart Grid 2021, 12, 3877–3888. [Google Scholar] [CrossRef]
- Yao, H.; Xiang, Y.; Gu, C.; Liu, J. Optimal Planning of Distribution Systems and Charging Stations Considering PV-Grid-EV Transactions. IEEE Trans. Smart Grid 2025, 16, 691–703. [Google Scholar] [CrossRef]
- Hu, J.; Wu, J.; Ai, X.; Liu, N. Coordinated energy management of prosumers in a distribution system considering network congestion. IEEE Trans. Smart Grid 2021, 12, 468–478. [Google Scholar] [CrossRef]
- Ghofrani, M.; Majidi, M. A comprehensive optimization framework for EV-Renewable DG coordination. Electr. Power Syst. Res. 2021, 194, 107086. [Google Scholar] [CrossRef]
- Wintzek, P.; Ali, S.A.; Zdrallek, M.; Monscheidt, J.; Gemsjäger, B.; Slupinski, A. Development of Planning and Operation Guidelines for Strategic Grid Planning of Urban Low-Voltage Grids with a New Supply Task. Electricity 2021, 2, 614–652. [Google Scholar] [CrossRef]
- Ghofrani, M. Sensitivity analysis of distribution network reconfiguration optimization for electric vehicle and renewable distributed generator integration. Energies 2025, 18, 1903. [Google Scholar] [CrossRef]
- Ghofrani, M. Synergistic Integration of EVs and Renewable DGs in Distribution Micro-Grids. Sustainability 2024, 16, 3939. [Google Scholar] [CrossRef]
- Saldaña-González, A.E.; Aragüés-Peñalba, M.; Sumper, A. Distribution network planning method: Integration of a recurrent neural network model for the prediction of scenarios. Electr. Power Syst. Res. 2024, 229, 110125. [Google Scholar] [CrossRef]
- Lu, G.; Yuan, B.; Nie, B.; Xia, P.; Wu, C.; Sun, G. Enhanced Dynamic Expansion Planning Model Incorporating Q-Learning and Distributionally Robust Optimization for Resilient and Cost-Efficient Distribution Networks. Energies 2025, 18, 1020. [Google Scholar] [CrossRef]
- Jelić, M.; Batić, M.; Tomašević, N. Demand-Side Flexibility Impact on Prosumer Energy System Planning. Energies 2021, 14, 7076. [Google Scholar] [CrossRef]
- Liu, G.; Li, Z.; Xue, Y.; Tomsovic, K. Microgrid assisted design for remote areas. Energies 2022, 15, 3725. [Google Scholar] [CrossRef]
- Jia, J.; Zhou, J.; Gao, Y.; Shao, C.; Lu, J.; Jia, J. A Rotating Tidal Current Controller and Energy Router Siting and Capacitation Method Considering Spatio-Temporal Distribution. Energies 2024, 17, 5919. [Google Scholar] [CrossRef]
- Guo, Y.; Wang, S.; Chen, D. A Time- and Space-Integrated Expansion Planning Method for AC/DC Hybrid Distribution Networks. Sensors 2025, 25, 2276. [Google Scholar] [CrossRef]
- Zakernezhad, H.; Nazar, M.S.; Shafie-khah, M.; Catalão, J.P.S. Multi-level optimization framework for resilient distribution system expansion planning with distributed energy resources. Energy 2021, 214, 118807. [Google Scholar] [CrossRef]
- Aschidamini, G.L.; da Cruz, G.A.; Resener, M.; Leborgne, R.C.; Pereira, L.A. A framework for reliability assessment in expansion planning of power distribution systems. Energies 2022, 15, 5073. [Google Scholar] [CrossRef]
- Mubarak, H.; Mansor, N.N.; Mokhlis, H.; Mohamad, M.; Mohamad, H.; Muhammad, M.A.; Al Samman, M.; Afzal, S. Optimum Distribution System Expansion Planning Incorporating DG Based on N-1 Criterion for Sustainable System. Sustainability 2021, 13, 6708. [Google Scholar] [CrossRef]
- Ahmad, S.; Asar, A. ul Reliability enhancement of electric distribution network using optimal placement of distributed generation. Sustainability 2021, 13, 11407. [Google Scholar] [CrossRef]
- The Hoang, T.; Tuan Tran, Q.; Besanger, Y. An advanced protection scheme for medium-voltage distribution networks containing low-voltage microgrids with high penetration of photovoltaic systems. Int. J. Electr. Power Energy Syst. 2022, 139, 107988. [Google Scholar] [CrossRef]
- EN 50160:2010; Voltage Characteristics of Electricity Supplied by Public Electricity Networks. European Committee for Electrotechnical Standardization: Brussels, Belgium, 2010.
- Szultka, A.; Szultka, S.; Czapp, S.; Karolak, R.; Andrzejewski, M.; Kapitaniak, J.; Kulling, M.; Bonk, J. Voltage Profiles Improvement in a Power Network with PV Energy Sources—Results of a Voltage Regulator Implementation. Energies 2022, 15, 723. [Google Scholar] [CrossRef]
- Janiga, K.; Miller, P.; Małkowski, R.; Izdebski, M. An ANN-Based Method for On-Load Tap Changer Control in LV Networks with a Large Share of Photovoltaics—Comparative Analysis. Energies 2024, 17, 5749. [Google Scholar] [CrossRef]
- Ghiani, E.; Di Gregorio, R.; Hoppert, S. Planning and Operation of an Intelligent Power Electronics Series Voltage Regulator for PV-Rich Distribution Feeders. IEEE Open J. Power Energy 2023, 10, 363–372. [Google Scholar] [CrossRef]
- IEC 60364-4-43:2023; Low-Voltage Electrical Installations—Part 4-41: Protection for Safety—Protection Against Overcurrent. International Electrotechnical Commission: Geneva, Switzerland, 2023.
- Short-Circuit Currents in SolarEdge Three Phase Inverters. Technical Note, SolarEdge, Version 1.0, January 2021. Available online: https://www.solaredge.com/sites/default/files/se-short-circuit-currents-three-phase-inverters-tech-note.pdf (accessed on 17 January 2025).
- Short-Circuit Currents. Information on Short-Circuit Currents in SMA PV Inverters. SMA Solar Technology AG, Iscpv-TI-en-22, Version 2.2. Available online: https://files.sma.de/downloads/Iscpv-TI-en-22.pdf (accessed on 17 January 2025).
- HD 60364-5-53:2022; Low-Voltage Electrical Installations—Part 5-53: Selection and Erection of Electrical Equipment—Switchgear and Controlgear. European Committee for Electrotechnical Standardization: Brussels, Belgium, 2022.
- Davids, S.; Grünebast, G. Residual Currents in Photovoltaic Installations, Version 1.1; Doepke Schaltgeräte GmbH: Norden, Germany, 2011.
- Hofheinz, W.; Sellner, H.; Moll, W. Charging electric vehicles. Protection against electric shock by DC fault current sensor units. ATZ Elektron. 2012, 7, 38–41. [Google Scholar] [CrossRef]
- Riaz, S.; Marzooghi, H.; Verbic, G.; Chapman, A.C.; Hill, D.J. Impact study of prosumers on loadability and voltage stability of future grids. In Proceedings of the 2016 IEEE International Conference on Power System Technology (POWERCON), Wollongong, Australia, 28 September–1 October 2016; pp. 1–6. [Google Scholar]
- Bischi, A.; Basile, M.; Poli, D.; Vallati, C.; Miliani, F.; Caposciutti, G.; Marracci, M.; Dini, G.; Desideri, U. Enabling low-voltage, peer-to-peer, quasi-real-time electricity markets through consortium blockchains. Appl. Energy 2021, 288, 116365. [Google Scholar] [CrossRef]
- Zhou, Y.; Lund, P.D. Peer-to-peer energy sharing and trading of renewable energy in smart communities—Trading pricing models, decision-making and agent-based collaboration. Renew. Energy 2023, 207, 177–193. [Google Scholar] [CrossRef]
- Agostini, M.; Bertolini, M.; Coppo, M.; Fontini, F. The participation of small-scale variable distributed renewable energy sources to the balancing services market. Energy Econ. 2021, 97, 105208. [Google Scholar] [CrossRef]
- Alabri, W.; Jayaweera, D. Voltage regulation in unbalanced power distribution systems with residential PV systems. Int. J. Electr. Power Energy Syst. 2021, 131, 107036. [Google Scholar] [CrossRef]
- Rao, B.V.; Stefan, M.; Brunnhofer, T.; Schwalbe, R.; Karl, R.; Kupzog, F.; Taljan, G.; Zeilinger, F.; Stern, P.; Kozek, M. Optimal capacity management applied to a low voltage distribution grid in a local peer-to-peer energy community. Int. J. Electr. Power Energy Syst. 2022, 134, 107355. [Google Scholar] [CrossRef]
- Malik, S.; Duffy, M.; Thakur, S.; Hayes, B.; Breslin, J. A priority-based approach for peer-to-peer energy trading using cooperative game theory in local energy community. Int. J. Electr. Power Energy Syst. 2022, 137, 107865. [Google Scholar] [CrossRef]
- Yang, J.; Wang, K.; Luo, F.; Wen, F. AC Network-Constrained Peer-to-Peer Electricity Market Model in Low-voltage Power Distribution Networks. Int. J. Electr. Power Energy Syst. 2023, 154, 109428. [Google Scholar] [CrossRef]
- Spiliotis, K.; Ramos Gutierrez, A.I.; Belmans, R. Demand flexibility versus physical network expansions in distribution grids. Appl. Energy 2016, 182, 613–624. [Google Scholar] [CrossRef]
- Nousdilis, A.I.; Christoforidis, G.C.; Papagiannis, G.K. Active power management in low voltage networks with high photovoltaics penetration based on prosumers’ self-consumption. Appl. Energy 2018, 229, 614–624. [Google Scholar] [CrossRef]
- Wasiak, I.; Szypowski, M.; Kelm, P.; Mieński, R.; Wędzik, A.; Pawełek, R.; Małaczek, M.; Urbanek, P. Innovative energy management system for low-voltage networks with distributed generation based on prosumers’ active participation. Appl. Energy 2022, 312, 118705. [Google Scholar] [CrossRef]
- Mello, J.; Villar, J. Integrating flexibility and energy local markets with wholesale balancing responsibilities in the context of renewable energy communities. Energy 2023, 282, 128853. [Google Scholar] [CrossRef]
- Cortés Borray, A.F.; Merino, J.; Torres, E.; Garcés, A.; Mazón, J. Centralised coordination of EVs charging and PV active power curtailment over multiple aggregators in low voltage networks. Sustain. Energy Grids Netw. 2021, 27, 100470. [Google Scholar] [CrossRef]
- Ölmez, M.E.; Ari, I.; Tuzkaya, G. A simulation-based analysis of energy storage’s impact on power markets for renewable energy integration. Energy 2025, 326, 136202. [Google Scholar] [CrossRef]
- Małkowski, R.; Jaskólski, M.; Pawlicki, W. Operation of the Hybrid Photovoltaic-Battery System on the Electricity Mar-ket—Simulation, Real-Time Tests and Cost Analysis. Energies 2020, 13, 1402. [Google Scholar] [CrossRef]
- Bućko, P. Handlowo-techniczne bilansowanie energii w obszarach sieci dystrybucyjnej. Przegląd Elektrotechniczny 2024, 1, 24–27. [Google Scholar] [CrossRef]







| Ref. | Content Summary |
|---|---|
| [39] | Eight criteria for grid connection evaluation (cost, losses, voltage, safety, etc.); structured DSEP assessment. |
| [40] | Hybrid AHP + Numerical Taxonomy; 30 sub-criteria, five domains; RES ranking in Poland; addresses policy–reality gap. |
| [41] | HOMER + ETAP + PAPRIKA integrates stability analysis and multi-criteria industrial case validation. |
| [42] | Automated MADM; Pareto front of ADN designs; smart grid project selection; stakeholder alignment; storage focus. |
| [43] | NSGA-II + AHP; passive harmonic filter planning; introduces THDSI metric; robust design under dynamic conditions. |
| [44] | IVFN–PROMETHEE; energy storage tech evaluation; covers generation to terminal; robustness via correlation test. |
| [45] | Probabilistic MCDM; Dirichlet mixture model for weights; four-dimension IES planning; validated on five cases. |
| [46] | Hybrid MCDM (F-AHP, MOORA, TOPSIS, EDAS); five sustainability pillars; on/off-grid hybrid systems in Pakistan. |
| [47] | TFN + TOPSIS; ESS selection for grid services; uncertainty quantification; broad battery tech scope. |
| Ref. | Methodological Approach | Technical Focus Area | Market/Economic Dimension | Uncertainty/Resilience Management | Stakeholder/Coordination |
|---|---|---|---|---|---|
| [48] | Hybrid optimization (ILS + TDSOPF) | MV/LV joint planning, RES, BESS integration | Investment optimization | - | - |
| [49] | Holistic uncertainty modeling, time series, cost-benefit | Grid planning, DR, reconfiguration, flexibility | Probabilistic cost-benefit investment | RES, EV, load uncertainty | - |
| [50] | Stochastic programming, MAR-OPF, sequential algorithm | DNEP, ESS/line investment, dispatchable grids | - | Stochastic generation/demand | - |
| [51] | Game theory, bilevel programming | DER siting, market participation, network impact | Market equilibrium, investment incentives | Strategic uncertainty (market/player) | DSO, DER owner, market operator |
| [52] | Heuristic, metaheuristic (GA/PSO), multi-stage planning | DER/ESS placement, grid reinforcement | Investment and operational cost analysis | Scenario-based DER/load uncertainty | DSO, third-party DER providers |
| [53] | Robust optimization, decomposition algorithm | Distribution system resilience, DER integration | Investment under resilience constraints | Extreme event scenario modeling | DSO, emergency services, DER operator |
| [54] | DC OPF, decision-support tool | DSO investment planning, demand-side flexibility | Economic impact of flexibility contracts | - | DSO planning support |
| [55] | Receding horizon OPF, asset allocation | BTM flexibility, congestion management | - | Asset/geographic uncertainty | - |
| [56] | Multi-objective optimization, scenario analysis | Microgrid expansion, DER siting/sizing, network reconfiguration | Economic/environmental trade-offs | Scenario-based uncertainty (load, RES) | Microgrid operator, DSO coordination |
| [57] | Heuristic decomposition, robust modeling, reformulation | AMI planning, grid observability | - | Redundancy, resilience | - |
| [58] | Double-nested game, tri-layer decomposition | Robust expansion, stakeholder interaction | Dynamic pricing, deregulated market | Worst-case scenario planning | DSO-stakeholder coordination |
| [59] | Mathematical optimization | DNEP, prosumer/ESS/PV integration | Ancillary service markets, cost reduction | Load/net generation/planning uncertainty | Prosumer participation |
| [60] | Convex three-phase OPF, role decoupling | MV-LV DER-rich network, prosumer integration | - | - | DSO-prosumer role separation |
| [61] | Co-optimization, market-integrated planning | Joint DSO-EVCS-PV planning, grid-EV integration | Dynamic/cost-reflective pricing, market | - | - |
| [62] | Robust virtual battery, iDLMP optimization | EVs as prosumer flexibility, spinning reserve | Price signal design | Driving behavior uncertainty | Prosumer resource management |
| [63] | ARMA modeling, optimization framework | EV-RES coordination, capacitor sizing | Bilateral contracts, revenue maximization | RES generation uncertainty | EV aggregator–RES coordination |
| [64] | Data-driven (probabilistic, scenario-based) robust optimization | DER hosting capacity assessment, PV/EV integration, grid expansion | Cost-benefit analysis, investment planning | Probabilistic scenario modeling, DER uncertainty | DSO planning, prosumer/EV aggregator roles |
| [65] | MILP, scenario generation | DER/EV/ESS expansion, grid upgrade planning | Investment planning, cost minimization | Scenario-based DER/EV uncertainty | DSO, city planner, energy community |
| [66] | Hierarchical optimization, rolling horizon | Multi-level DER/ESS planning, operational scheduling | Multi-period investment and operation | Rolling horizon (temporal) uncertainty | DSO, aggregator, asset owner |
| [67] | LSTM-based forecasting, five-phase planning | Load forecasting, scenario generation, grid expansion | Techno-economic evaluation | Forecasting uncertainty | DSO decision support |
| [68] | Convex optimization, distributed control | Real-time DER dispatch, voltage regulation | Ancillary service markets, cost allocation | Real-time operational uncertainty | DSO, aggregator, prosumer |
| [69] | Multi-criteria analysis, demand modeling, DSM | HRES design, grid-tied deployment, DR | Multi-domain economic/environmental/societal | - | Stakeholder-aligned planning |
| [70] | Stochastic programming, Benders decomposition | DNEP with DER/ESS, distribution automation | Investment cost minimization, reliability | Stochastic DER/load modeling | DSO, automation vendor interaction |
| [71] | Agent-based modeling, distributed optimization | Peer-to-peer DER trading, local market integration | Local market pricing, trading efficiency | Behavioral and market uncertainty | Prosumers, local market operator |
| [72] | MCDMA, stakeholder engagement | Integrated DER planning, social/environmental impact | Socio-economic assessment, investment prioritization | Qualitative uncertainty, stakeholder preferences | DSO, municipality, public stakeholders |
| [73] | Three-stage algorithm, strategic bidding, uncertainty | NDERs in ORDSEP, resilience post-shock | Market power, post-contingency restoration | Five uncertainty dimensions | - |
| [74] | Robust optimization, chance-constrained programming | Active distribution network expansion, PV/EV integration | Cost-risk trade-off, reliability pricing | Chance constraints, robust uncertainty | DSO, market participant coordination |
| [75] | Data-driven forecasting, time-series analysis | Load/DER forecasting for expansion planning | Cost-benefit of forecasting accuracy | Forecasting/modeling uncertainty | DSO, forecasting service provider |
| [76] | Stochastic dual dynamic programming (SDDP) | Long-term grid expansion with high DER penetration | Long-term investment planning | Multi-stage stochastic uncertainty | DSO, regulatory authority |
| [77] | Machine learning (clustering, regression), scenario reduction | DER clustering for planning, grid impact assessment | Planning efficiency, cost reduction | Scenario reduction, data-driven uncertainty | DSO, data analyst, planning consultant |
| Rated Continuous Current per Phase Ir (A) | Peak Short-Circuit Current ip (A) | Symmetrical Initial Short-Circuit Current; rms Ik″ (A) | Symmetrical Steady State Short-Circuit Current; rms Ik (A) | ||
|---|---|---|---|---|---|
| - | <40 μs | <30–50 ms | - | ||
| (1) 14.6 | 82.87 | (ip/Ir = 5.7) | 14.6 | (Ik″/Ir = 1) | 14.6 |
| (2) 36.2 | 116.37 | (ip/Ir = 3.2) | 40.06 | (Ik″/Ir = 1.12) | 36.2 |
| (3) 40.0 | 92.4 | (ip/Ir = 2.3) | 43.5 | (Ik″/Ir = 1.1) | 43.5 |
| (4) 120.0 | 277.2 | (ip/Ir = 2.3) | 130.5 | (Ik″/Ir = 1.1) | 130.5 |
| System/Converters (Figure no.) | Appropriate RCD Type | Comments |
|---|---|---|
| single-phase rectifier (Figure 6a) | A, F, B * | - |
| single-phase rectifier with smoothing (Figure 6b) | B * | - |
| six-pulse bridge rectifier (Figure 6c) | B * | - |
| inverter in the PV system (Figure 6d) | A, F, B * | type B is necessary, unless:
|
| converter in the EV charging system (Figure 6e) | A, F, B * RDC-DD | in charging stations with dedicated connectors according to IEC 62196, it is required to apply
|
| converter in the variable-speed drive system—single-phase powered (Figure 6f) | F, B * | type F—only in systems without power factor correction; otherwise type B |
| converter in the variable-speed drive system—three-phase powered (Figure 6g) | B * | - |
| Ref. | Methodological Approach | Technical Focus Area | Market/Economic Dimension | Uncertainty/Resilience Management | Stakeholder/Coordination |
|---|---|---|---|---|---|
| [88] | Hierarchical optimization (Stackelberg game) | Distributed battery storage impact on grid balancing and voltage stability | Economic viability of small-scale batteries | Real-world weather and load data | ISO, aggregated prosumer |
| [89] | Market design, proof-of-concept implementation (blockchain) | P2P energy markets with distributed RES | Economic evaluation of Ethereum-based blockchain platforms | Variable RES impact on grid stability | Local market participants |
| [90] | Literature Review: Decentralized P2P trading systems | Costs for renewable systems, transmission losses, and infrastructure | Cost-benefit analyses | Dynamic trading strategies | Prosumers, consumers, retailers, and utilities |
| [91] | Two market models organized with (1) commercial aggregation and (2) technical aggregation. | Integrate small-scale V-DER | Analysis of market design for balancing services | Impacts of different market frameworks | DSOs |
| [92] | Supervisory reactive power control strategy | Voltage regulation in distribution systems with rooftop PV | Minimizing inverter wear | Real metered PV and load data, unbalanced distribution system | N/A |
| [93] | OCM, GA | Active power setpoints in LV grids with multiple RES | LEMs for real-time settlement | Variability of RES and loads | N/A |
| [94] | Cooperative game theory-based framework | P2P energy trading within LECs | Maximizing economic benefits for prosumers and consumers | CES | Aggregators, consumers, and prosumers in local energy communities |
| [95] | Decentralized distribution electricity market model with AMNC | P2P electricity markets with network constraints | Social welfare maximization | Nodal voltage, network losses, and power flow | N/A |
| [96] | Conceptual and empirical (MILP) market model | Residential demand-side flexibility | Dynamic price savings, fixed benefits | Limited liquidity and potential market power issues | DSOs, residential consumers |
| [97] | Active power management method based on SCR | Over voltages in LV distribution networks with residential PV | Maximizing utilization of generated PV energy | Individual prosumer’s self-consumption behavior | Prosumers |
| [98] | Centralized coordinated control system | Voltage stability in LV networks with PV and energy storage | Transformer load, power exchange | N/A | N/A |
| [99] | Literature Review | Key gaps in P2P energy trading: costs, losses, infrastructure | Analysis of pricing models, fairness | Dynamic trading strategies | Prosumers, consumers, retailers, utilities |
| [100] | Mathematical models of PVs, EVs, and their aggregators | Balancing services with V-DERs | Market designs for V-DER participation | Impact of market frameworks | DSOs |
| [101] | Supervisory reactive power control strategy | Voltage regulation with rooftop PV | Minimizing inverter wear | Real metered PV and load data, unbalanced distribution system | N/A |
| [102] | OCM, GA | Active power setpoints in LV grids with multiple RES | LEMs for real-time settlement | Variability of RES and loads | N/A |
Disclaimer/Publisher’s Note: The statements, opinions and data contained in all publications are solely those of the individual author(s) and contributor(s) and not of MDPI and/or the editor(s). MDPI and/or the editor(s) disclaim responsibility for any injury to people or property resulting from any ideas, methods, instructions or products referred to in the content. |
© 2025 by the authors. Licensee MDPI, Basel, Switzerland. This article is an open access article distributed under the terms and conditions of the Creative Commons Attribution (CC BY) license (https://creativecommons.org/licenses/by/4.0/).
Share and Cite
Jaskólski, M.; Bućko, P.; Czapp, S. The Evolution of Low- and Medium-Voltage Distribution System Development Planning Procedures and Methods—A Review. Energies 2025, 18, 3461. https://doi.org/10.3390/en18133461
Jaskólski M, Bućko P, Czapp S. The Evolution of Low- and Medium-Voltage Distribution System Development Planning Procedures and Methods—A Review. Energies. 2025; 18(13):3461. https://doi.org/10.3390/en18133461
Chicago/Turabian StyleJaskólski, Marcin, Paweł Bućko, and Stanislaw Czapp. 2025. "The Evolution of Low- and Medium-Voltage Distribution System Development Planning Procedures and Methods—A Review" Energies 18, no. 13: 3461. https://doi.org/10.3390/en18133461
APA StyleJaskólski, M., Bućko, P., & Czapp, S. (2025). The Evolution of Low- and Medium-Voltage Distribution System Development Planning Procedures and Methods—A Review. Energies, 18(13), 3461. https://doi.org/10.3390/en18133461

