Research on Thermal Adaptability of Flexible Operation in Different Types of Coal-Fired Power Units
Abstract
1. Introduction
2. Studied System
2.1. CFPU Integrating with the Main Steam Extraction
2.2. CFPU Integrating with the Reheated Steam Extraction
2.3. Flexible Operation Mode
- (1)
- The shaft seal leakage and valve stem leakage of the turbine should be ignored.
- (2)
- The molten salts and phase-change materials are considered as ideal materials [21], which can meet the temperature requirements of each state points during the charging and discharging process.
- (3)
- The pressure loss in the system is not considered.
3. Methodology and Validation
3.1. Charging and Discharging Process
3.2. Off-Design of Turbine
3.3. Flexible Operation Heat Balance of CFPU
3.4. Power Output
3.5. Boiler
3.6. Thermal Efficiency
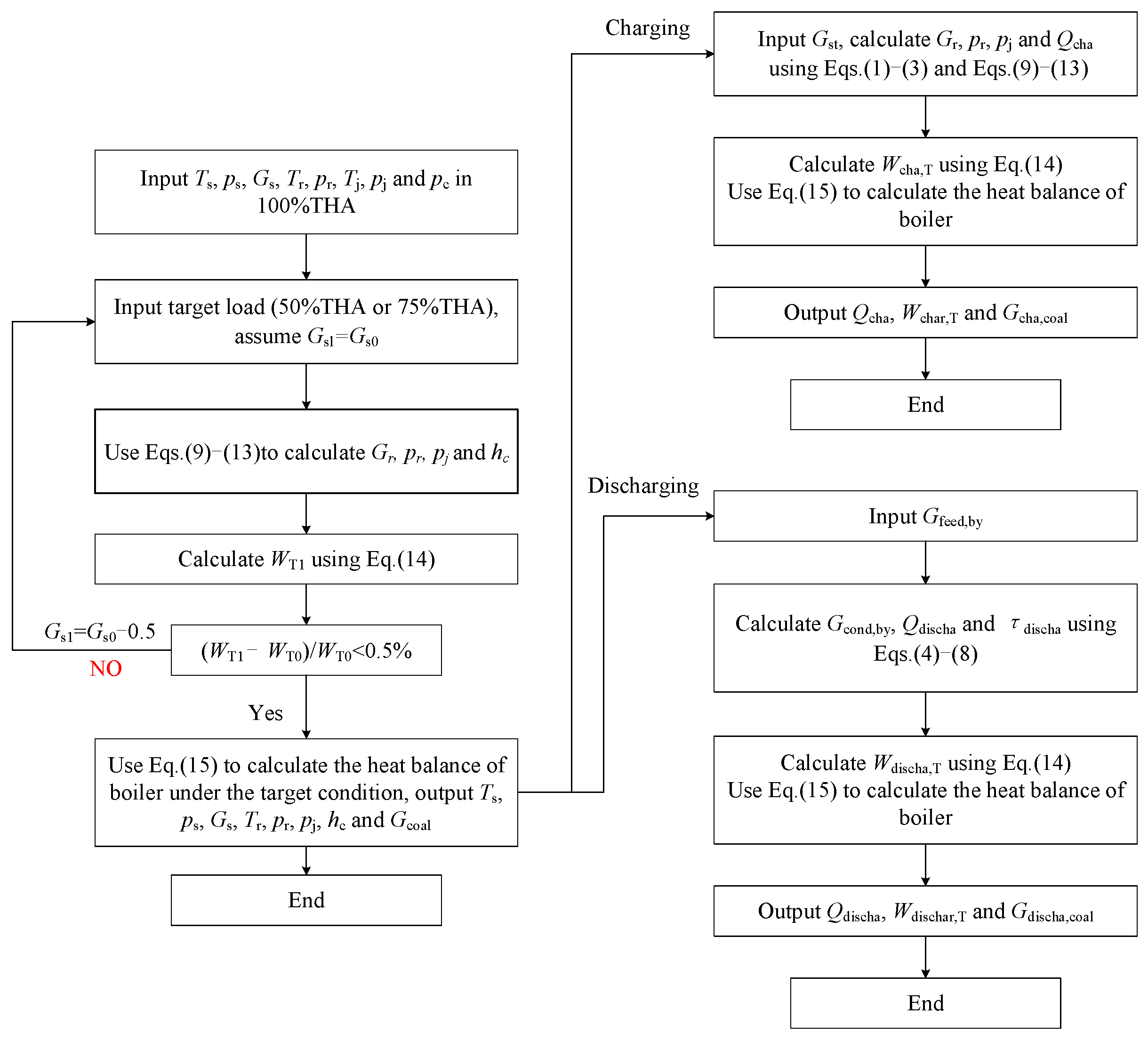
3.7. Calculation Process
3.8. Errors Analysis
4. Results and Discussion
4.1. Effect on the Unit Load and Charging Power in the Load-Reduction Process
4.2. Effect on Unit Load and Discharging Power in the Load-Raising Process
4.3. Effect on Charging and Discharging Time
4.4. Effect on Thermal Efficiency
5. Conclusions
Author Contributions
Funding
Data Availability Statement
Conflicts of Interest
Nomenclature
| Abbreviations | |
| CFPU | coal-fired power unit |
| THA | turbine heat acceptance |
| RH | regenerative heat exchanger |
| HP | high-pressure steam turbine |
| IP | intermediate-pressure steam turbine |
| LP | low-pressure steam turbine |
| SMH | steam–molten salt heat exchanger |
| MWH | molten salt–water heat exchanger |
| SWH | steam–water heat exchanger |
| PCH | phase-change heat exchanger |
| PWT | pressured water tank |
| WT | water tank |
| CT | cold molten salt tank |
| HT | hot molten salt tank |
| Symbols | |
| Q | heat power, MW |
| G | mass flow rate, t/h |
| T | thermodynamic temperature, K |
| p | pressure, MPa |
| h | specific enthalpy, kJ/kg |
| LHV | lower heating value of coal, kJ/kg |
| W | power output of the unit, MW |
| q | enthalpy difference of steam, kJ/kg |
| Greek | |
| τ | time, h |
| γ | enthalpy difference of drainage water, kJ/kg |
| φ | enthalpy difference of water, kJ/kg |
| θ | ratio of sensible heat power to the latent heat power |
| Subscripts | |
| T | turbine |
| sT | stage of turbine |
| dw | drainage water |
| w | water |
| feed | feed water |
| feed,by | bypassed feed water |
| cond | condensate water |
| cond,by | bypassed condensate water |
| coal | coal feeding into boiler |
| s | main steam |
| r | reheat steam |
| c | exhaust steam of low-pressure steam turbine |
| sd | drainage water of extracted steam |
| cha | charging process |
| discha | discharging process |
| dt | dividing temperature |
| 0 | parameters before off-design |
| Se | sensible heat of extracted steam |
| La | latent heat of extracted steam |
References
- Wang, Z.; Diao, Y.; Zhao, Y.; Chen, C.; Liang, L.; Wang, T. Thermal performance of integrated collector storage solar air heater with evacuated tube and lap joint-type flat micro-heat pipe arrays. Appl. Energy 2020, 261, 114466. [Google Scholar] [CrossRef]
- Ding, Z.; Wu, W. A hybrid compression-assisted absorption thermal battery with high energy storage density/efficiency and low charging temperature. Appl. Energy 2021, 282, 116068. [Google Scholar] [CrossRef]
- Wang, C.; Song, J.; Zhu, L.; Zheng, W.; Liu, Z.; Lin, C. Peak shaving and heat supply flexibility of thermal power plants. Appl. Therm. Eng. 2021, 193, 117030. [Google Scholar] [CrossRef]
- Gomaa, M.R.; Mustafa, R.J.; Al-Dmour, N. Solar thermochemical conversion of carbonaceous materials into syngas by Co-Gasification. J. Clean. Prod. 2020, 248, 119185. [Google Scholar] [CrossRef]
- Wang, C.; Liu, M.; Li, B.; Liu, Y.; Yan, J. Thermodynamic analysis on transient cycling of coal-fired power plants: Simulation study of a 660 MW supercritical unit. Energy 2017, 122, 505–527. [Google Scholar] [CrossRef]
- Zhang, L.; Cui, J.; Zhang, Y.; Yang, T.; Li, J.; Gao, W. Performance analysis of a compressed air energy storage system integrated into a coal-fired power plant. Energy Convers. Manag. 2020, 225, 113446. [Google Scholar] [CrossRef]
- Hasan, N.S.; Hassan, M.Y.; Majid, S.; Rahman, H.A. Review of storage schemes for wind energy systems. Renew. Sustain. Energy Rev. 2013, 21, 237–247. [Google Scholar] [CrossRef]
- Hou, H.; Xu, T.; Wu, X.; Wang, H.; Tang, A.; Chen, Y. Optimal capacity configuration of the wind-photovoltaic-storage hybrid power system based on gravity energy storage system. Appl. Energy 2020, 271, 115052. [Google Scholar] [CrossRef]
- Alptekin, E.; Ezan, M.A. Performance investigations on a sensible heat thermal energy storage tank with a solar collector under variable climatic conditions. Appl. Therm. Eng. 2020, 164, 114423. [Google Scholar] [CrossRef]
- Xu, B.; Chen, D.; Venkateshkumar, M.; Xiao, Y.; Yue, Y.; Xing, Y.; Li, P. Modeling a pumped storage hydropower integrated to a hybrid power system with solar-wind power and its stability analysis. Appl. Energy 2019, 248, 446–462. [Google Scholar] [CrossRef]
- Zhao, Y.; Wang, C.; Liu, M.; Chong, D.; Yan, J. Improving operational flexibility by regulating extraction steam of high pressure heaters on a 660MW supercritical coal-fired power plant: A dynamic simulation. Appl. Energy 2018, 212, 1295–1309. [Google Scholar] [CrossRef]
- Wang, J.; Huo, J.; Zhang, S.; Teng, Y.; Li, L.; Han, T. Flexibility Transformation Decision-Making Evaluation of Coal-Fired Thermal Power Units Deep Peak Shaving in China. Sustainability 2021, 13, 1882. [Google Scholar] [CrossRef]
- Lebedev, V.; Deev, A. Heat Storage as a Way to Increase Energy Efficiency and Flexibility of NPP in Isolated Power System. Appl. Sci. 2023, 13, 13130. [Google Scholar] [CrossRef]
- Wei, H.; Lu, Y.; Yang, Y.; Zhang, C.; Wu, Y.; Li, W.; Zhao, D. Flexible Operation Mode of Coal-fired Power Unit Coupling with Heat Storage of Extracted Reheat Steam. J. Therm. Sci. 2022, 31, 436–447. [Google Scholar] [CrossRef]
- Cao, R.; Zhang, Z.; Zhao, C.; Han, C.; Bao, W.; Yu, D. A novel thermal power unit with feedwater pump turbine driven by thermal energy storage system: System construction and performance evaluation. Int. J. Energy Res. 2022, 46, 19438–19450. [Google Scholar] [CrossRef]
- Zhang, H.; Liang, W.; Liu, J.; Wang, J. Modeling and Energy Efficiency Analysis of Thermal Power Plant with High Temperature Thermal Energy Storage (HTTES). J. Therm. Sci. 2020, 29, 1025–1035. [Google Scholar] [CrossRef]
- Chen, C.; Ge, Z.; Zhang, Y. Study of combined heat and power plant integration with thermal energy storage for operational flexibility. Appl. Therm. Eng. 2023, 219, 119537. [Google Scholar] [CrossRef]
- Liu, X.; Zhang, L.; Jin, K.; Xue, X.; Zhou, H. Integration model and performance analysis of coupled thermal energy storage and ejector flexibility retrofit for 600 MW thermal power units. J. Clean. Prod. 2023, 428, 139337. [Google Scholar] [CrossRef]
- Cao, R.; Lu, Y.; Yu, D.; Guo, Y.; Bao, W.; Zhang, Z.; Yang, C. A novel approach to improving load flexibility of coal-fired power plant by integrating high temperature thermal energy storage through additional thermodynamic cycle. Appl. Therm. Eng. 2020, 173, 115225. [Google Scholar] [CrossRef]
- Fu, Y.; Ning, Z.; Ge, W.; Fan, Q.; Zhou, G.; Ma, T. Using Molten-Salt Energy Storage to Decrease the Minimum Operation Load of the Coal-Fired Power Plant. Therm. Sci. 2020, 24, 2757–2771. [Google Scholar] [CrossRef]
- Wei, H.; Lu, Y.; Yang, Y.; Zhang, C.; He, C.; Wu, Y.; Li, W.; Zhao, D. Research on influence of steam extraction parameters and operation load on operational flexibility of coal-fired power plant. Appl. Therm. Eng. 2021, 195, 117226. [Google Scholar] [CrossRef]
- Wang, B.; Ma, H.; Ren, S.; Si, F. Effects of integration mode of the molten salt heat storage system and its hot storage temperature on the flexibility of a subcritical coal-fired power plant. J. Energy Storage 2023, 58, 106410. [Google Scholar] [CrossRef]
- Ma, T.; Li, Z.; Lv, K.; Chang, D.; Hu, W.; Zou, Y. Design and performance analysis of deep peak shaving scheme for thermal power units based on high-temperature molten salt heat storage system. Energy 2024, 288, 129557. [Google Scholar] [CrossRef]
- Cao, L.; Li, Y.; Si, H. Research on Temperature Distribution Characteristics in Low Pressure Cylinder of Large Steam Turbine Under Ultra-low Load Conditions. Proc. Chin. Soc. Electr. Eng. 2021, 41, 1018–1025. [Google Scholar]
- Cao, L.; Xu, M.; Luo, H.; Si, H. Strain-life estimation of the last stage blade in steam turbine during low volume flow conditions. Eng. Fail. Anal. 2021, 125, 105399. [Google Scholar] [CrossRef]
- Zhai, R.; Liu, H.; Li, C.; Zhao, M.; Yang, Y. Analysis of a solar-aided coal-fired power generation system based on thermo-economic structural theory. Energy 2016, 102, 375–387. [Google Scholar] [CrossRef]
- Wu, J.; Hou, H.; Hu, E.; Yang, Y. Performance improvement of coal-fired power generation system integrating solar to preheat feed water and reheated steam. Sol. Energy 2018, 163, 461–470. [Google Scholar] [CrossRef]
- Liu, H.; Zhai, R.; Patchigolla, K.; Turner, P.; Yang, Y. Off-design thermodynamic performances of a combined solar tower and parabolic trough aided coal-fired power unit. Appl. Therm. Eng. 2021, 183, 116199. [Google Scholar] [CrossRef]














| Unit Level | Rated Power (MW) | Type |
|---|---|---|
| 300 MW unit | 300.19 | Subcritical, single reheat, direct air-cooled unit |
| 600 MW unit | 600.18 | Subcritical, single reheat, direct air-cooled unit |
| 660 MW unit | 660.02 | Ultra-supercritical, single reheat, direct air-cooled unit |
| State Point | Units | 300 MW Unit | 600 MW Unit | 660 MW Unit | State Point | Units | 300 MW Unit | 600 MW Unit | 660 MW Unit |
|---|---|---|---|---|---|---|---|---|---|
| Rated power | MW | 300.19 | 600.18 | 660.02 | p4 | MPa | 0.76 | 1.02 | 1.20 |
| ps | MPa | 16.67 | 16.67 | 26.47 | T4 | °C | 598.65 | 634.15 | 653.45 |
| Ts | °C | 811.15 | 811.15 | 873.15 | p5 | MPa | 0.53 | 0.62 | 0.48 |
| Gs | t/h | 958 | 1848.80 | 1878.90 | T5 | °C | 557.15 | 575.65 | 537.25 |
| pr | MPa | 3.35 | 3.41 | 5.78 | p6 | MPa | 0.23 | 0.24 | 0.25 |
| Tr | °C | 811.15 | 811.15 | 893.15 | T6 | °C | 464.40 | 469.45 | 470.95 |
| Gr | t/h | 790.35 | 1576.13 | 1599.15 | p7 | kPa | 79.90 | 81 | 110 |
| p1 | MPa | 5.80 | 6.08 | 8.08 | T7 | °C | 366.65 | 366.88 | 394.65 |
| T1 | °C | 656.35 | 658.45 | 680.35 | p8 | kPa | / | / | 40 |
| p2 | MPa | 3.73 | 3.79 | 6.29 | T8 | °C | / | / | 349.15 |
| T2 | °C | 598.05 | 595.65 | 645.25 | pc | kPa | 15 | 15 | 11 |
| p3 | MPa | 1. 70 | 2.05 | 3.07 | Gc | t/h | 600.20 | 1218.29 | 1079.13 |
| T3 | °C | 707.85 | 734.65 | 792.95 | Gcond | t/h | 751.55 | 1457.65 | 1395.83 |
| Flexible Operation Mode | Parameters in the Charging Process | Parameters in the Discharging Process | |
|---|---|---|---|
| Cycle-Ⅰ | Main steam extraction in 300 MW unit | pst = pdt = psd = 1 MPa Tdt = 473.15 K Tsd = 448.15 K | p1, p4, p5, T1, T4 and T5 is variable. Tcond = 327.12 K |
| Cycle-Ⅱ | Main steam extraction in 600 MW unit | pst = pdt = psd = 1 MPa Tdt = 473.15 K Tsd = 448.15 K | p1, p4, p5, T1, T4 and T5 is variable. Tcond = 327.12 K |
| Cycle-Ⅲ | Main steam extraction in 660 MW unit | pst = pdt = psd = 1 MPa Tdt = 473.15 K Tsd = 448.15 K | p1, p4, p5, T1, T4 and T5 is variable. Tcond = 320.83 K |
| Cycle-Ⅳ | Reheated steam extraction in 300 MW unit | pst = pdt = psd = 0.5 MPa Tdt = 473.15 K, Tsd = 332.72 K | p1, p4, T1 and T4 is variable. Tpw = 393.36 K, Tcond = 327.12 K |
| Cycle-Ⅴ | Reheated steam extraction in 600 MW unit | pst = pdt = psd = 0.5 MPa Tdt = 473.15 K, Tsd = 332.72 K | p1, p4, T1 and T4 is variable. Tpw = 393.36 K, Tcond = 327.12 K |
| Cycle-Ⅵ | Reheated steam extraction in 660 MW unit | pst = pdt = psd = 0.5 MPa Tdt = 473.15 K, Tsd = 326.43 K | p1, p4, T1 and T4 is variable. Tpw = 393.36 K, Tcond = 320.83 K |
| WT (MW) | ps (MPa) | Gs (t/h) | Gr (t/h) | Gcond (t/h) | Gc (t/h) | ||
|---|---|---|---|---|---|---|---|
| 300 MW unit | Designed value | 300.19 | 16.67 | 957.997 | 790.35 | 751.55 | 600.20 |
| Simulation value | 300.19 | 16.67 | 945.92 | 801.40 | 737.18 | 586.50 | |
| Error (%) | 0 | 0 | −1.26 | 1.40 | −1.91 | −2.28 | |
| 600 MW unit | Designed value | 600.18 | 16.67 | 1848.80 | 1576.13 | 1457.65 | 1218.29 |
| Calculated value | 600.18 | 16.67 | 1843.59 | 1579 | 1443.60 | 1203.20 | |
| Error (%) | 0 | 0 | −0.28 | 0.18 | −0.96 | −1.24 | |
| 660 MW unit | Designed value | 660.02 | 26.47 | 1878.90 | 1599.15 | 1395.83 | 1079.13 |
| Calculated value | 660.00 | 26.47 | 1874.80 | 1603.80 | 1380.30 | 1059.70 | |
| Error (%) | 0 | 0 | −0.22 | 0.29 | −1.11 | −1.8 |
| Work Mode | Cycle-Ⅰ | Cycle-Ⅱ | Cycle-Ⅲ | Cycle-Ⅳ | Cycle-Ⅴ | Cycle-Ⅵ |
|---|---|---|---|---|---|---|
| θ | 0.3078 | 0.3095 | 0.3698 | 0.2684 | 0.2683 | 0.3322 |
| Cycle-Ⅰ | Cycle-Ⅱ | Cycle-Ⅲ | Cycle-Ⅳ | Cycle-Ⅴ | Cycle-Ⅵ | |
|---|---|---|---|---|---|---|
| Load-reduction operation and load-raising operation under 50%THA | ||||||
| Ratio of discharging time to charging time | 1.40 | 1.82 | 1.81 | 3.13 | 3.29 | 1.75 |
| Peak shaving time | 10 | 8.51 | 8.54 | 5.81 | 5.59 | 8.73 |
| Load-reduction operation under 50%THA and load-raising operation under 75%THA | ||||||
| Ratio of discharging time to charging time | 0.76 | 1.02 | 1.02 | 2.12 | 2.27 | 1.20 |
| Peak shaving time | 13.64 | 11.88 | 11.88 | 7.69 | 7.34 | 10.91 |
Disclaimer/Publisher’s Note: The statements, opinions and data contained in all publications are solely those of the individual author(s) and contributor(s) and not of MDPI and/or the editor(s). MDPI and/or the editor(s) disclaim responsibility for any injury to people or property resulting from any ideas, methods, instructions or products referred to in the content. |
© 2024 by the authors. Licensee MDPI, Basel, Switzerland. This article is an open access article distributed under the terms and conditions of the Creative Commons Attribution (CC BY) license (https://creativecommons.org/licenses/by/4.0/).
Share and Cite
Wei, H.; Lu, Y.; Yang, Y.; Wu, Y.; Zheng, K.; Li, L. Research on Thermal Adaptability of Flexible Operation in Different Types of Coal-Fired Power Units. Energies 2024, 17, 2185. https://doi.org/10.3390/en17092185
Wei H, Lu Y, Yang Y, Wu Y, Zheng K, Li L. Research on Thermal Adaptability of Flexible Operation in Different Types of Coal-Fired Power Units. Energies. 2024; 17(9):2185. https://doi.org/10.3390/en17092185
Chicago/Turabian StyleWei, Haijiao, Yuanwei Lu, Yanchun Yang, Yuting Wu, Kaifeng Zheng, and Liang Li. 2024. "Research on Thermal Adaptability of Flexible Operation in Different Types of Coal-Fired Power Units" Energies 17, no. 9: 2185. https://doi.org/10.3390/en17092185
APA StyleWei, H., Lu, Y., Yang, Y., Wu, Y., Zheng, K., & Li, L. (2024). Research on Thermal Adaptability of Flexible Operation in Different Types of Coal-Fired Power Units. Energies, 17(9), 2185. https://doi.org/10.3390/en17092185
