The Impact of Grid-Forming vs. Grid-Following Converters on Frequency Regulation: Comparing Centralised or Distributed Photovoltaic Generation
Abstract
1. Introduction
2. System Description and Methodology
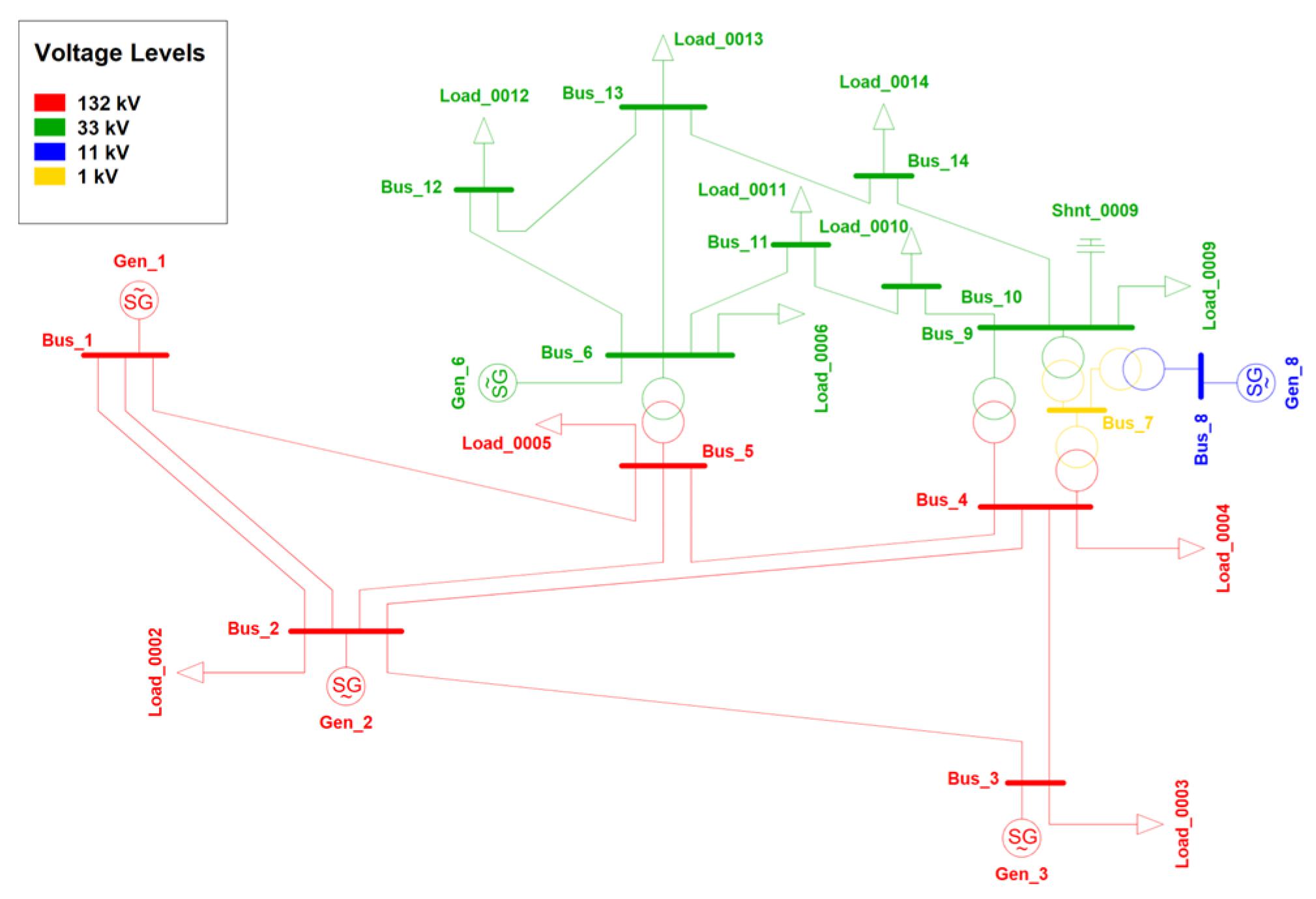
2.1. System Description
2.2. Methodology
- A conventional PV generation system based on GFL inverters or a system using GFM inverters;
- A centralised generation (CG) system consisting of a large PV plant connected at HV level or distributed PV generators (DG) connected at MV level.
- Under frequency case: load demand variations (DL) of +10%, +15% and +20% of the total load active power (constant power factor), once as a variation in a single HV load, load 3, and the other as a variation in the loads connected to the 33 kV MV distribution network;
- Over-frequency case: load demand variations (DL) of −10%, −15% and −20% of the total load active power (constant power factor), once as a variation in a single HV load, load 3, and the other as a variation in the loads connected to the 33 kV MV distribution network.
- Generation outage case: Gen1 is considered as a power plant composed of a group of machines at which the loss of 25%, 33% and 50% of the plant is tested.
- Step size of 0.05 s
- Contingency occurs at t = 1 s
- Simulation time is 30 s.
3. Simulations and Results
3.1. Unbalance Underfrequency Case
3.2. Unbalance Over-Frequency Case
3.3. Generation Outage Case
4. Conclusions
Author Contributions
Funding
Data Availability Statement
Acknowledgments
Conflicts of Interest
Appendix A. REPC_A Model
| Name | Value | Unit | Description |
| Rc | 0 | [p.u.] | Line drop compensation resistance |
| Xc | 0 | [p.u.] | Line drop compensation reactance |
| Tfltr | 0.02 | [s] | Voltage and reactive power filter time constant |
| Tp | 0.02 | [s] | Active power filter time constant |
| db | 0.002 | [p.u.] | Deadband in reactive power or voltage control |
| Kp | 1 | [p.u./p.u.] | Volt/VAR regulator proportional gain |
| Ki | 5 | [p.u./p.u.] | Volt/VAR regulator integral gain |
| Vfrz | 0.7 | [p.u.] | Voltage for freezing Volt/VAR regulator integrator |
| Tft | 0 | [s] | Plant controller Q output lead time constant |
| Tfv | 0.05 | [s] | Plant controller Q output lag time constant |
| Kc | 10 | [p.u.] | Reactive droop gain |
| FrqFlag | 1 | Active power control: 0 = disabled, 1 = enabled | |
| RefFlag | 1 | 0 = reactive power control, 1 = voltage control | |
| VcmpFlag | 0 | 0 = reactive droop, 1 = line drop compensation | |
| fdbd1 | −0.004 | [p.u.] | Frequency deadband downside |
| fdbd2 | 0.004 | [p.u.] | Frequency deadband upside |
| Ddn | 38.46 | [p.u./p.u.] | Down regulation droop gain |
| Dup | 21.73 | [p.u./p.u.] | Up regulation droop gain |
| Kpg | 0.5 | [p.u./p.u.] | Real power control proportional gain |
| Kig | 0.35 | [p.u./p.u.] | Real power control integral gain |
| Tlag | 0.1 | [s] | Plant controller P output lag time constant |
| emin | −0.5 | [p.u.] | Minimum Volt/VAR error |
| Qmin | −0.436 | [p.u.] | Minimum plant reactive power command |
| femin | −99 | [p.u.] | Minimum power error in droop regulator |
| Pmin | 0 | [p.u.] | Minimum plant active power command |
| emax | 0.5 | [p.u.] | Maximum Volt/VAR error |
| Qmax | 0.436 | [p.u.] | Maximum plant reactive power command |
| femax | 99 | [p.u.] | Maximum power error in droop regulator |
| Pmax | 0.9 | [p.u.] | Maximum plant active power command |
Appendix B. DER_A Model
| Name | Value | Unit | Description |
| typeflag | 0 | Unit type: 0 = Generator, 1 = Storage | |
| Trv | 0.02 | [s] | Transducer time constant voltage measurement |
| Vref0 | −1 | [p.u.] | Voltage reference set-point (>0; if <=0: Vref = Vt) |
| dbd1 | −0.05 | [p.u.] | Lower voltage deadband (over-voltage) |
| dbd2 | 0.05 | [p.u.] | Upper voltage deadband (under-voltage) |
| Kqv | 5 | [p.u./p.u.] | Proportional voltage control gain |
| Tp | 0.02 | [s] | Transducer time constant power measurement |
| PfFlag | 0 | Control flag: 0 = Q control, 1 = power factor ctrl. | |
| Tiq | 0.02 | [s] | Q control time constant |
| Trf | 0.1 | [s] | Transducer time constant frequency measurement |
| Freq_flag | 1 | Frequency control flag: 0 = disabled, 1 = enabled | |
| Ddn | 38.46 | [p.u./p.u.] | Frequency control droop gain (down-side) |
| Dup | 21.73 | [p.u./p.u.] | Frequency control droop gain (up-side) |
| fdbd1 | −0.004 | [p.u.] | Lower frequency ctrl. deadband (over-freq.) |
| fdbd2 | 0.004 | [p.u.] | Upper frequency ctrl. deadband (under-freq.) |
| Kpg | 0.25 | [p.u.] | Active power control proportional gain |
| Kig | 0.5 | [p.u.] | Active power control integral gain |
| Tpord | 0.02 | [s] | Power order time constant |
| Imax | 0.9 | [p.u.] | Maximum converter current |
| Pqflag | 1 | Priority for current limit: 0 = Q priority, 1 = P prio. | |
| Tg | 0.02 | [s] | Current control time constant |
| Vtripflag | 1 | Voltage tripping: 0 = disabled, 1 = enabled | |
| vl0 | 0.15 | [p.u.] | Voltage break-point for low voltage cut-out |
| vl1 | 0.9 | [p.u.] | Voltage break-point for low voltage cut-out |
| vh0 | 1.2 | [p.u.] | Voltage break-point for high voltage cut-out |
| vh1 | 1.1 | [p.u.] | Voltage break-point for high voltage cut-out |
| tvl0 | 0.1 | [s] | Timer for low voltage break-point 0 (vl0) |
| tvl1 | 1.5 | [s] | Timer for low voltage break-point 1 (vl1) |
| tvh0 | 0.1 | [s] | Timer for high voltage break-point 0 (vh0) |
| tvh1 | 1.5 | [s] | Timer for high voltage break-point 1 (vh1) |
| Vrfrac | 0.7 | Fraction (0… 1) that recovers after voltage recovery | |
| Tv | 0.02 | [s] | Time constant on output of voltage cut-out |
| Ftripflag | 1 | Frequency tripping: 0 = disabled, 1 = enabled | |
| fl | 47.5 | [Hz] | Frequency break-point for low freq. cut-out |
| fh | 51.5 | [Hz] | Frequency break-point for high freq. cut-out |
| tfl | 0.3 | [s] | Timer for low frequency break-point (fl) cut-out |
| tfh | 0.3 | [s] | Timer for high frequency break-point (fh) cut-out |
| Vpr | 0.8 | [p.u.] | Minimum voltage to disable frequency tripping |
| Iql1 | −1 | [p.u.] | Minimum limit of reactive current injection |
| femin | −99 | [p.u.] | Frequency control minimum error |
| Pmin | 0 | [p.u.] | Minimum power |
| dPmin | −0.5 | [p.u./s] | Minimum power ramp rate (down) |
| Iqh1 | 1 | [p.u.] | Maximum limit of reactive current injection |
| femax | 99 | [p.u.] | Frequency control maximum error |
| Pmax | 0.9 | [p.u.] | Maximum power |
| dPmax | 0.5 | [p.u./s] | Maximum power ramp rate (up) |
| rrpwr | 0.5 | [p.u./s] | Max. power rise ramp rate following a fault |
Appendix C. GFM VSM Model
| Name | Value | Unit | Description |
|---|---|---|---|
| Ta | 6 | [s] | Acceleration time constant |
| Dp | 21.73 | [p.u.] | Damping coefficient |
| w_c | 6 | [rad/s] | Damping filter cut-off frequency |
| T_LPF_u | 0.003 | [s] | Voltage setpoint low-pass filter time constant |
| ured | 0.8 | [p.u.] | Voltage threshold, under-voltage Pset red.&lim. |
| ModeRed | 1 | Under-voltage Pset reduction: 0 = no; 1 = yes if output in limit | |
| ModeLim | 1 | Under-voltage Pset limitation: 0 = no, 1 = linear; 2 = squared | |
| mp_ollim | 0.1 | Overload limiter gain | |
| f_setpoint | 1 | [p.u.] | Initial speed setting |
| pmin | 0 | [p.u.] | Minimum power |
| pmax | 0.9 | [p.u.] | Maximum power |
| Name | Value | Unit | Description |
|---|---|---|---|
| T_cap | 1000 | [s] | DC capacitor time constant (capacitance) |
| ploss_nld | 1 | [%] | Inverter no-load losses (at udc = 1 p.u.) |
| ploss_ld | 0 | [%] | Inverter load losses (at pac = 1 p.u.) |
| ploss_sw | 0 | [%] | Inverter switching losses (at pac = 1 p.u.) |
| E_chopper_max | 2 | [p.u.*s] | Max. admissible chopper energy |
| udc_min | 0.5 | [p.u.] | Minimum operational DC voltage |
| udc_max | 1.5 | [p.u.] | Maximum DC voltage (chopper activation) |
| Name | Value | Unit | Description |
|---|---|---|---|
| FSM_on | 0 | Frequency Sensitive Mode (FSM): 0 = off, 1 = on | |
| Mode_Db | 1 | Frequency deadband FSM: 0 = without, 1 = with | |
| f_db1 | −200 | [mHz] | Lower frequency deadband FSM (neg. value) |
| f_db2 | 200 | [mHz] | Upper frequency deadband FSM (pos. value) |
| delay_init_fsm | 0 | [s] | Initial response delay FSM (deadband) |
| s1 | 0 | [%] | Droop 1 (FSM upward regulation, for f < fn) |
| s2 | 0 | [%] | Droop 2 (FSM downward regulation, for f > fn) |
| LFSMO_on | 1 | Limited FSM-O (overfrequency): 0 = off, 1 = on | |
| f1_lfsmo | 50.2 | [Hz] | Frequency threshold for LFSM-O (> fn) |
| delay_init_lfsmo | 0 | [s] | Initial response delay LFSM-O |
| s3 | 2.6 | [%] | Droop 3 (LFSM-O downward regulation, for f > f1) |
| LFSMU_on | 1 | Limited FSM-U (underfrequency): 0 = off, 1 = on | |
| f2_lfsmu | 49.8 | [Hz] | Frequency threshold for LFSM-U (<fn) |
| delay_init_lfsmu | 0 | [s] | Initial response delay LFSM-U |
| s4 | 4.6 | [%] | Droop 4 (LFSM-U upward regulation, for f < f2) |
| T_smooth | 0.02 | [s] | Output smoothing time constant (PT1 filter) |
| dP_fsm_min | −10 | [%] | Minimum additional power FSM (dP < 0) |
| ddP_fsm_min | −4 | [%/s] | Min. rate of change in dP FSM (neg.) |
| dP_lfsmo_min | −100 | [%] | Max. power reduction LFSM-O (dP < 0) |
| ddP_lfsmo_min | −100 | [%/s] | Min. rate of change in dP LFSM-O |
| ddP_lfsmu_min | −100 | [%/s] | Min. rate of change in dP LFSM-U |
| dP_fsm_max | 10 | [%] | Maximum additional power FSM (dP > 0) |
| ddP_fsm_max | 4 | [%/s] | Max. rate of change in dP FSM (pos.) |
| ddP_lfsmo_max | 100 | [%/s] | Max. rate of change in dP LFSM-O |
| dP_lfsmu_max | 100 | [%] | Max. additional power LFSM-U (dP > 0) |
| ddP_lfsmu_max | 100 | [%/s] | Max. rate of change in dP LFSM-U |
| Name | Value | Unit | Description |
|---|---|---|---|
| Tgen_up | 0.01 | [s] | Generator max. ramp up time |
| Tgen_down | 0.01 | [s] | Generator max. ramp down time |
| Ctrl_side | 0 | Power control at: 0 = generator side, 1 = grid side | |
| Kp | 1 | Proportional gain, power controller | |
| Ti | 10 | [s] | Integrator time constant, power controller |
| mpp | 0 | Max. available power: 0 = p_max, 1 = inital power | |
| p_min | 0 | [p.u.] | Minimum power |
| p_max | 0.9 | [p.u.] | Maximum rated powe |
References
- IRENA. Renewable Capacity Statistics 2024; International Renewable Energy Agency: Abu Dhabi, United Arab Emirates, 2024. [Google Scholar]
- Doherty, R.; Mullane, A.; Nolan, G.; Burke, D.J.; Bryson, A.; O’Malley, M. An assessment of the impact of wind generation on system frequency control. IEEE Trans. Power Syst. 2009, 25, 452–460. [Google Scholar] [CrossRef]
- Carrasco, J.M.; Franquelo, L.G.; Bialasiewicz, J.T.; Galvan, E.; PortilloGuisado, R.; Prats, M.A.M.; Leon, J.I.; Moreno-Alfonso, N. Power-electronic systems for the grid integration of renewable energy sources:a survey. IEEE Trans. Ind. Electron. 2006, 53, 1002–1016. [Google Scholar] [CrossRef]
- Kundur, P.; Paserba, J.; Ajjarapu, V.; Andersson, G.; Bose, A.; Canizares, C.; Hatziargyriou, N.; Hill, D.; Stankovic, A.; Taylor, C.; et al. Definition and Classification of Power System Stability IEEE/CIGRE Joint Task Force on Stability Terms and Definitions. IEEE Trans. Power Syst. 2004, 19, 1387–1401. [Google Scholar]
- Tina, G.M.; Maione, G.; Licciardello, S.; Stefanelli, D. Comparative Technical-Economical Analysis of Transient Stability ImproveImprovements in a Power System. Appl. Sci. 2021, 11, 11359. [Google Scholar] [CrossRef]
- Tina, G.M.; Maione, G.; Licciardello, S. Evaluation of technical solutions to improve transient stability in power systems with wind power generation. Energies 2022, 15, 7055. [Google Scholar] [CrossRef]
- Banshwar, A.; Sharma, N.K.; Sood, Y.R.; Shrivastava, R. Renewable energy sources as a new participant in ancillary service markets. Energy Strategy Rev. 2017, 18, 106–120. [Google Scholar] [CrossRef]
- Survey on Ancillary Services Procurement Balancing Market Design 2021; ENTSO-E, WGAS 20 June 2022. Available online: https://eepublicdownloads.blob.core.windows.net/public-cdn-container/clean-documents/mc-documents/balancing_ancillary/2022/2022-06-20_WGAS_Survey.pdf (accessed on 5 October 2024).
- Lin, Y.; Eto, J.H.; Johnson, B.B.; Flicker, J.D.; Lasseter, R.H.; Pico, H.N.V.; Seo, G.-S.; Pierre, B.J.; Ellis, A.; Miller, J.; et al. Pathways to the next-generation power system with inverter-based resources: Challenges and recommendations. IEEE Electrif. Mag. 2022, 10, 10–21. [Google Scholar] [CrossRef]
- Akram, U.; Nadarajah, M.; Shah, R.; Milano, F. A review on rapid responsive energy storage technologies for frequency regulation in modern power systems. Renew. Sustain. Energy Rev. 2020, 120, 109626. [Google Scholar] [CrossRef]
- Zhai, Q.; Meng, K.; Dong, Z.Y.; Ma, J. Modeling and analysis of lithium battery operations in spot and frequency regulation service markets in Australia electricity market. IEEE Trans. Ind. Inform. 2017, 13, 2576–2586. [Google Scholar] [CrossRef]
- Ørum, E.; Kuivaniemi, M.; Laasonen, M.; Bruseth, A.I.; Jansson, E.A.; Danell, A.; Elkington, K.; Modig, N. Future System Inertia; Technical Report; ENTSOE: Brussels, Belgium, 2015; pp. 1–58. [Google Scholar]
- Spahic, E.; Varma, D.; Beck, G.; Kuhn, G.; Hild, V. Impact of reduced system inertia on stable power system operation and an overview of possible solutions. In Proceedings of the 2016 IEEE Power and Energy Society General Meeting (PESGM), Boston, MA, USA, 17–21 July 2016; pp. 1–5. [Google Scholar]
- Unruh, P.; Nuschke, M.; Strauß, P.; Welck, F. Overview on grid-forming inverter control methods. Energies 2020, 13, 2589. [Google Scholar] [CrossRef]
- Grid-Forming Technology in Energy Systems Integration, Report by the Energy Systems Integration Group’s High Share of Inverter-Based Generation Task Force, March 2022. Available online: https://www.esig.energy/wp-content/uploads/2022/03/ESIG-GFM-report-2022.pdf (accessed on 20 October 2024).
- Hu, Q.; Han, R.; Quan, X.; Wu, Z.; Tang, C.; Li, W.; Wang, W. Grid-Forming Inverter Enabled Virtual Power Plants With Inertia Support Capability. IEEE Trans. Smart Grid 2022, 13, 4134–4143. [Google Scholar] [CrossRef]
- Lasseter, R.H.; Chen, Z.; Pattabiraman, D. Grid-Forming Inverters: A Critical Asset for the Power Grid. IEEE J. Emerg. Sel. Top. Power Electron. 2020, 8, 925–935. [Google Scholar] [CrossRef]
- Berizzi, A.; Bosisio, A.; Ilea, V.; Marchesini, D.; Perini, R.; Vicario, A. Analysis of Synthetic Inertia Strategies from Wind Turbines for Large System Stability. IEEE Trans. Ind. Appl. 2022, 58, 3184–3192. [Google Scholar] [CrossRef]
- Zarina, P.P.; Mishra, S.; Sekhar, P.C. Deriving inertial response from a non-inertial PV system for frequency regulation. In Proceedings of the 2012 IEEE International Conference on Power Electronics, Drives and Energy Systems (PEDES), Bengaluru, India, 16–19 December 2012; pp. 1–5. [Google Scholar]
- Xin, H.; Liu, Y.; Wang, Z.; Gan, D.; Yang, T. A New Frequency Regulation Strategy for Photovoltaic Systems Without Energy Storage. IEEE Trans. Sustain. Energy 2013, 4, 985–993. [Google Scholar] [CrossRef]
- Rehman, H.U.; Yan, X.; Abdelbaky, M.A.; Jan, M.U.; Iqbal, S. An advanced virtual synchronous generator control technique for frequency regulation of grid-connected PV system. Int. J. Electr. Power Energy Syst. 2021, 125, 106440. [Google Scholar] [CrossRef]
- Alsharif, H.; Jalili, M.; Hasan, K.N. A Comparative Analysis of Centralised vs. Distributed Battery Energy Storage System in Providing Frequency Regulation. In Proceedings of the 2021 IEEE PES Innovative Smart Grid Technologies—Asia (ISGT Asia), Brisbane, Australia, 5–8 December 2021; pp. 1–5. [Google Scholar]
- Maione, G.; Morey, P.; Carpita, M.; Bozorg, M.; Tina, G.M. Dynamic Analysis of Future Scenarios of Power Systems Dominated by Inverter-Based Renewable Resources. In Proceedings of the 2023 International Conference on Clean Electrical Power (ICCEP), Terrasini, Italy, 27–29 June 2023; pp. 540–545. [Google Scholar]
- Mohammad, Y.; Ghani, A. Determine Weakest Bus for IEEE 14 Bus Systems. Int. J. Comput. Appl. 2018, 182, 7–10. [Google Scholar] [CrossRef]
- Adetokun, B.B.; Muriithi, C.M.; Ojo, J.O.; Oghorada, O. Impact assessment of increasing renewable energy penetration on voltage instability tendencies of power system buses using a QV-based index. Sci. Rep. 2023, 13, 9782. [Google Scholar] [CrossRef] [PubMed]
- Iyambo, P.K.; Tzoneva, R. Transient stability analysis of the IEEE 14-bus electric power system. In Proceedings of the AFRICON 2007, Windhoek, South Africa, 26–28 September 2007; pp. 1–9. [Google Scholar]
- Otuo-Acheampong, D.; Rashed, G.I.; Mensah, A.A.; Haider, H. Three-phase fault analysis of power system transient stability based on TCSC controller using FPA for its location. J. Phys. Conf. Ser. 2023, 2467, 012014. [Google Scholar] [CrossRef]
- Kabra, P.N.; Donepudi, S.R. Power quality improvement and analysis of interconnected bus system with PMU using VSM-STATCOM. Int. J. Appl. 2022, 11, 52–61. [Google Scholar] [CrossRef]
- DigSilent. PowerFactory, Example from Literature, Documentation “Description of the 14 Bus System”; DigSilent: Gomaringen, Germany, 2018. [Google Scholar]
- WECC Solar Plant Dynamic Modeling Guidelines, 2014. Available online: https://it.scribd.com/document/368012945/WECC-Solar-Plant-Dynamic-Modeling-Guidelines (accessed on 16 October 2024).
- DER_A. DER_A Benchmark Test. Available online: https://www.wecc.org/sites/default/files/documents/meeting/2024/CMPLDWg%2BDER_A-Benchmark_Test_protocol.pdf (accessed on 16 September 2024).
- PowerFactory TechRef—Grid-Forming—Converter. Available online: https://www.google.com/url?sa=t&source=web&rct=j&opi=89978449&url=https://www.scribd.com/document/502919510/PowerFactory-TechRef-Grid-forming-Converter&ved=2ahUKEwjC9Z6EyOyJAxW9UGcHHVTYGOgQFnoECBgQAQ&usg=AOvVaw3-mXof3RayCGoLACnhDyxb (accessed on 29 October 2024).
- Terna, Allegato A. 68 Centrali Fotovoltaiche. Condizioni Generali di Connessione Alle Reti AT, Sistemi di Protezione Regolazione e Controllo. Marzo 2023. Available online: https://download.terna.it/terna/Allegato_A68_20230320_8db29f1d29ec6e8.pdf (accessed on 8 November 2024).
- CEI 0-16, Regola Tecnica di Riferimento per la Connessione di Utenti Attivi e Passivi Alle Reti AT ed MT Delle Imprese Distributrici di Energia Elettrica 2022-03. Available online: https://www.certifico.com/impianti/337-documenti-impianti/documenti-impianti-riservati/5591-cei-0-16 (accessed on 3 November 2024).
- Entso-e. Inertia and Rate of Change of Frequency (RoCoF), Version 17; ENTSO-e: Brussels, Belgium, 2020. [Google Scholar]
- Terna, Allegato 12, Criteri di Taratura dei Relè di Frequenza del Sistema Elettrico e Piano di Alleggerimento, Marzo 2020. Available online: https://download.terna.it/terna/Allegato%20A.12_8d7c12206bf176c.pdf (accessed on 1 October 2024).
- ENTSOe. SYSTEM DEFENCE PLAN SPD—Inertia TF; ENTSOe: Brussels, Belgium, 2022. [Google Scholar]




| Grid Following (GFL) | Grid Forming (GFM) | |
|---|---|---|
| Pros | Simple control structure Bigger size | Creates its own voltages Able to operate in an islanded mode Able to work in weak grids Black start and inertia provision |
| Cons | Follow grid voltages Unable to operate in an islanded mode Instability in weak grids No black start and inertia provision | Instability in stiff grids Easily susceptible to overload Smaller size |
| Gen_1 | Gen_2 | Gen_3 | Gen_6 | Gen_8 | |
|---|---|---|---|---|---|
| Size [MVA] | 615 | 60 | 60 | 25 | 25 |
| H [s] | 5.148 | 6.54 | 6.54 | 5.06 | 5.06 |
| Droop [%] | 5 | 5 | - | - | - |
| Gen MW | Gen MVAr | Load MW | Load MVAr | Loss MW | Loss MVAr |
|---|---|---|---|---|---|
| 272.74 | 82.47 | 259.00 | 73.50 | 13.74 | 28.59 |
| Scenario | Generation Type | PV Model | ||
|---|---|---|---|---|
| Gen_1 | Gen_2 | Centralised | Distributed | |
| Base | SG | SG | - | - |
| PV-GFL | SG | PV-GFL | WECC Large-scale PV | WECC DER System |
| PV-GFM | SG | PV-GFM | DigSilent GFM VSM | DigSilent GFM VSM |
| Inertia [s] | RoCoFexp [Hz/s] | RoCoFact [Hz/s] | fNadir [Hz] | RiseTime [s] | SettlingTime [s] | fSS [Hz] | efNadir [%] | efSS [%] | |
|---|---|---|---|---|---|---|---|---|---|
| DL10% HV | 5.355 | 0.154 | 0.189 | 49.811 | 0.750 | 7.650 | 49.862 | ||
| DL10% MV | 5.355 | 0.154 | 0.188 | 49.814 | 0.745 | 7.657 | 49.865 | 0.006 | 0.005 |
| DL15% HV | 5.355 | 0.231 | 0.285 | 49.715 | 0.750 | 7.643 | 49.792 | ||
| DL15% MV | 5.355 | 0.231 | 0.284 | 49.719 | 0.741 | 7.648 | 49.796 | 0.009 | 0.007 |
| DL20% HV | 5.355 | 0.308 | 0.382 | 49.617 | 0.748 | 7.635 | 49.721 | ||
| DL20% MV | 5.355 | 0.308 | 0.382 | 49.623 | 0.737 | 7.636 | 49.726 | 0.012 | 0.011 |
| Inertia [s] | RoCoFexp [Hz/s] | RoCoFact [Hz/s] | fNadir [Hz] | RiseTime [s] | SettlingTime [s] | fSS [Hz] | efNadir [%] | efSS [%] | |
|---|---|---|---|---|---|---|---|---|---|
| PVHV | 4.855 | 0.340 | 0.430 | 49.574 | 0.688 | 9.671 | 49.705 | ||
| PVMV | 4.855 | 0.340 | 0.442 | 49.570 | 0.670 | 9.605 | 49.706 | −0.008 | 0.003 |
| Inertia [s] | RoCoFexp [Hz/s] | RoCoFact [Hz/s] | fNadir [Hz] | RiseTime [s] | SettlingTime [s] | fSS [Hz] | |
|---|---|---|---|---|---|---|---|
| Base | 5.355 | 0.308 | 0.382 | 49.617 | 0.748 | 7.635 | 49.721 |
| PV-GFL | 4.855 | 0.340 | 0.442 | 49.570 | 0.670 | 9.605 | 49.706 |
| PV-GFM | 5.085 | 0.324 | 0.422 | 49.601 | 0.741 | 7.530 | 49.705 |
| RoCoFexp [Hz/s] | RoCoFact [Hz/s] | fZenit [Hz] | RiseTime [s] | SettlingTime [s] | fSS [Hz] | efZenit [%] | efSS [%] | |
|---|---|---|---|---|---|---|---|---|
| DL10% HV | 0.154 | 0.185 | 50.184 | 0.751 | 7.669 | 50.134 | ||
| DL10% MV | 0.154 | 0.184 | 50.182 | 0.751 | 7.673 | 50.133 | −0.005 | −0.003 |
| DL15% HV | 0.231 | 0.276 | 50.275 | 0.751 | 7.673 | 50.200 | ||
| DL15% MV | 0.231 | 0.275 | 50.271 | 0.752 | 7.678 | 50.198 | −0.007 | −0.004 |
| DL20% HV | 0.308 | 0.367 | 50.364 | 0.751 | 7.677 | 50.265 | ||
| DL20% MV | 0.308 | 0.365 | 50.360 | 0.752 | 7.682 | 50.263 | −0.009 | −0.005 |
| RoCoFexp [Hz/s] | RoCoFact [Hz/s] | fZenit [Hz] | RiseTime [s] | SettlingTime [s] | fSS [Hz] | e fZenit [%] | e fSS [%] | |
|---|---|---|---|---|---|---|---|---|
| PVHV | 0.340 | 0.410 | 50.396 | 0.675 | 9.436 | 50.274 | ||
| PVMV | 0.340 | 0.424 | 50.402 | 0.658 | 9.585 | 50.273 | 0.010 | −0.002 |
| RoCoFexp [Hz/s] | RoCoFact [Hz/s] | fZenit [Hz] | RiseTime [s] | SettlingTime [s] | fSS [Hz] | |
|---|---|---|---|---|---|---|
| Base | 0.308 | 0.367 | 50.364 | 0.751 | 7.677 | 50.265 |
| PV-GFL | 0.340 | 0.424 | 50.402 | 0.658 | 9.585 | 50.273 |
| PV-GFM | 0.324 | 0.372 | 50.365 | 0.721 | 7.193 | 50.274 |
| Inertia [s] | RoCoFexp [Hz/s] | RoCoFact [Hz/s] | fNadir [Hz] | RiseTime [s] | SettlingTime [s] | fSS [Hz] | |
|---|---|---|---|---|---|---|---|
| GenOut 25% | 4.347 | 0.426 | 0.576 | 49.539 | 0.815 | 7.828 | 49.653 |
| GenOut 33% | 4.011 | 0.616 | 0.836 | 49.303 | 0.873 | 8.455 | 49.473 |
| GenOut 50% | 3.339 | 1.110 | 1.523 | 48.608 | 1.050 | 8.734 | 48.903 |
| Inertia [s] | RoCoFexp [Hz/s] | RoCoFact [Hz/s] | fNadir [Hz] | RiseTime [s] | SettlingTime [s] | fSS [Hz] | efNadir [%] | efSS [%] | |
|---|---|---|---|---|---|---|---|---|---|
| PV HV | 2.839 | 1.306 | 1.804 | 48.562 | 0.755 | 8.096 | 48.966 | ||
| PV MV | 2.839 | 1.306 | 1.788 | 48.540 | 0.752 | 8.266 | 48.957 | −0.045 | −0.019 |
| Inertia [s] | RoCoFexp [Hz/s] | RoCoFact [Hz/s] | fNadir [Hz] | RiseTime [s] | SettlingTime [s] | fSS [Hz] | |
|---|---|---|---|---|---|---|---|
| Base | 3.339 | 1.110 | 1.523 | 48.608 | 1.050 | 8.734 | 48.903 |
| PV-GFL | 2.839 | 1.306 | 1.788 | 48.540 | 0.752 | 8.266 | 48.957 |
| PV-GFM | 3.068 | 1.208 | 1.594 | 48.667 | 0.873 | 8.266 | 48.973 |
Disclaimer/Publisher’s Note: The statements, opinions and data contained in all publications are solely those of the individual author(s) and contributor(s) and not of MDPI and/or the editor(s). MDPI and/or the editor(s) disclaim responsibility for any injury to people or property resulting from any ideas, methods, instructions or products referred to in the content. |
© 2024 by the authors. Licensee MDPI, Basel, Switzerland. This article is an open access article distributed under the terms and conditions of the Creative Commons Attribution (CC BY) license (https://creativecommons.org/licenses/by/4.0/).
Share and Cite
Tina, G.M.; Maione, G.; Stefanelli, D. The Impact of Grid-Forming vs. Grid-Following Converters on Frequency Regulation: Comparing Centralised or Distributed Photovoltaic Generation. Energies 2024, 17, 5827. https://doi.org/10.3390/en17235827
Tina GM, Maione G, Stefanelli D. The Impact of Grid-Forming vs. Grid-Following Converters on Frequency Regulation: Comparing Centralised or Distributed Photovoltaic Generation. Energies. 2024; 17(23):5827. https://doi.org/10.3390/en17235827
Chicago/Turabian StyleTina, Giuseppe Marco, Giovanni Maione, and Domenico Stefanelli. 2024. "The Impact of Grid-Forming vs. Grid-Following Converters on Frequency Regulation: Comparing Centralised or Distributed Photovoltaic Generation" Energies 17, no. 23: 5827. https://doi.org/10.3390/en17235827
APA StyleTina, G. M., Maione, G., & Stefanelli, D. (2024). The Impact of Grid-Forming vs. Grid-Following Converters on Frequency Regulation: Comparing Centralised or Distributed Photovoltaic Generation. Energies, 17(23), 5827. https://doi.org/10.3390/en17235827

