Next Article in Journal
An Up-to-Date Review of Passive Building Envelope Technologies for Sustainable Design
Previous Article in Journal
Hybrid Energy Solution to Improve Irrigation Systems: HY4RES vs. HOMER Optimization Models
error_outline You can access the new MDPI.com website here. Explore and share your feedback with us.
 
 
Font Type:
Arial Georgia Verdana
Font Size:
Aa Aa Aa
Line Spacing:
Column Width:
Background:
Article

Thermodynamic and Economic Analysis of a Phosphoric Acid Fuel Cell Combined Heating Cooling and Power System

School of Mechanical Engineering, Engineering Campus, Universiti Sains Malaysia, Nibong Tebal 14300, Penang, Malaysia
*
Author to whom correspondence should be addressed.
Energies 2024, 17(16), 4038; https://doi.org/10.3390/en17164038
Submission received: 13 July 2024 / Revised: 4 August 2024 / Accepted: 13 August 2024 / Published: 14 August 2024
(This article belongs to the Section C: Energy Economics and Policy)

Abstract

This study proposes an innovative hybrid system that integrates a phosphoric acid fuel cell (PAFC) with an absorption refrigeration system (ARS) to enhance overall exergy efficiency. Waste heat from the PAFC is used in ARS generation. An evaluation is made of the energy efficiency, economic aspects, and the influence of the operating pressures of the two working fluid pairs, LiBr/H2O and R134a/DMF. In the combined PAFC-ARS, the absorption refrigeration unit incurs the highest exergy loss: 157 kW (R134a/DMF) and 146 kW (LiBr/H2O). The second-largest loss is experienced by the pure electrical generation PAFC unit at 117 kW. From an economic perspective, PAFC-ARS (LiBr/H2O) systems incur costs of USD 2.4/t for both hot water and cooling water, and USD 0.13 kW/h for electricity, with an 8 year payback period. In comparison, the R134a/DMF system entails costs of USD 2.1/t for hot water and cooling water and USD 0.16 kW/h for electricity. The PAFC exhibits a net output power of 434 kW, considering both energy and exergy perspectives. The corresponding maximum net electric energy efficiency (ηI) of the PAFC is 52%, while the overall exergy efficiency of the cooling model (ηII,dc) of the PAFC-ARS peaks at 56%, and the overall exergy efficiency of the heating model (ηII,dh) reaches its maximum at 61%. In conclusion, the PAFC-ARS (LiBr/H2O) demonstrates superior economic viability.

1. Introduction

As society and the economy expand rapidly, the consumption of fossil energy has surged accordingly. The carbon dioxide emitted from this energy source poses a significant environmental threat [1]. Hydrogen is considered to be a potential energy carrier utilized in fuel cells and combustion processes [2]. Hydrogen is a clean energy source that falls within the category of green energy sources [3]. Fuel cells are anticipated to serve as a superior carbon-free option [4]. Due to the absence of greenhouse gasses (like carbon dioxide and nitrogen oxides) and their ability to produce electricity using only water and heat as byproducts, hydrogen fuel cells are considered to be an environmentally friendly energy source [5].
PAFCs are highly preferred for addressing diverse electricity demands in buildings due to their exceptional durability and reliability [6]. These fuel cells can consistently perform even in challenging conditions. Utilized for supplying power to large buildings, supporting small distributed generation, and propelling vehicles, PAFCs contribute to emission reduction and the promotion of sustainable development. The capability to manage fuel impurities enhances their reliability and reduces pre-processing requirements [7].
Yurong [8] conducted a detailed study on a comprehensive system that integrates compressed air energy storage, the organic Rankine cycle (ORC), and an absorption refrigeration system (ARS). The study focused on multi-objective optimization to improve round-trip efficiency while minimizing the investment cost per unit of output power. After integrating the ORC with the PAFC system, Seunghun achieved a maximum exergy efficiency of 52.70% for this hybrid system by efficiently harnessing the waste heat [9]. Xinru [10] developed a hybrid ORC and PAFC system using a numerical simulation, with a focus on energy efficiency, utility, and the environmental impacts. Similarly, incorporating an ARS with a PAFC system can yield substantial efficiency improvements, as ARSs are commonly employed to recycle various low-grade heat energies [11]. Past research has explored the integration of PAFC with ORC [9,10] and ARS [12].
ARSs offer numerous advantages over ORC systems, especially when used with low-temperature heat sources, thereby expanding their applicability. Conversely, ORC systems demonstrate superior energy conversion performance at elevated temperatures [13]. Furthermore, the versatility of absorption refrigeration systems extends to their customization for combined cooling and storage heating [14], thereby enhancing adaptability across diverse scenarios. Most importantly, the efficiency of a single-effect ORC system is approximately 25% [15], representing a significant energy wastage. In contrast, single-effect ARSs typically achieve an efficiency of around 60% to 80% [16].
The efficacy of ARSs in energy utilization is notably due to their proficiency in harnessing surplus or low-quality energy. It is important to note, however, that this advantage comes with the trade-off of higher equipment investment and operational costs [17]. On the other hand, ORC systems prove to be efficient in both low-temperature and small-scale equipment, demonstrating adaptability to various working fluids and conditions [9,13], albeit with potential concerns such as the generation of toxic substances. Lastly, Puqing [12] developed a hybrid system integrating an ARS and a PAFC through numerical simulations using MATLAB Simulink. His study thoroughly examined various parameters affecting the hybrid system’s performance; however, his analysis did not cover the energy efficiency, exergy efficiency, economic, or exergy aspects of the system. Demonstrably, the PAFC-ARS has not been thermodynamic and economically evaluated before.
It is evident that there is a need to carry out efficiency and economic analyses of PAFC-ARS systems. This study addresses this gap with a comprehensive analysis of a 440 kW PAFC system integrated with an ARS, considering its energetic, exergetic, and economic dimensions. The evaluation of the system entails adjusting the operating pressure of the PAFC and the working fluid in the ARS. This equipment can be applied around hydrogen production plants because the costs associated with storing and transporting hydrogen are relatively higher than those for electricity.

2. System Configuration

2.1. PAFC-ARS Description

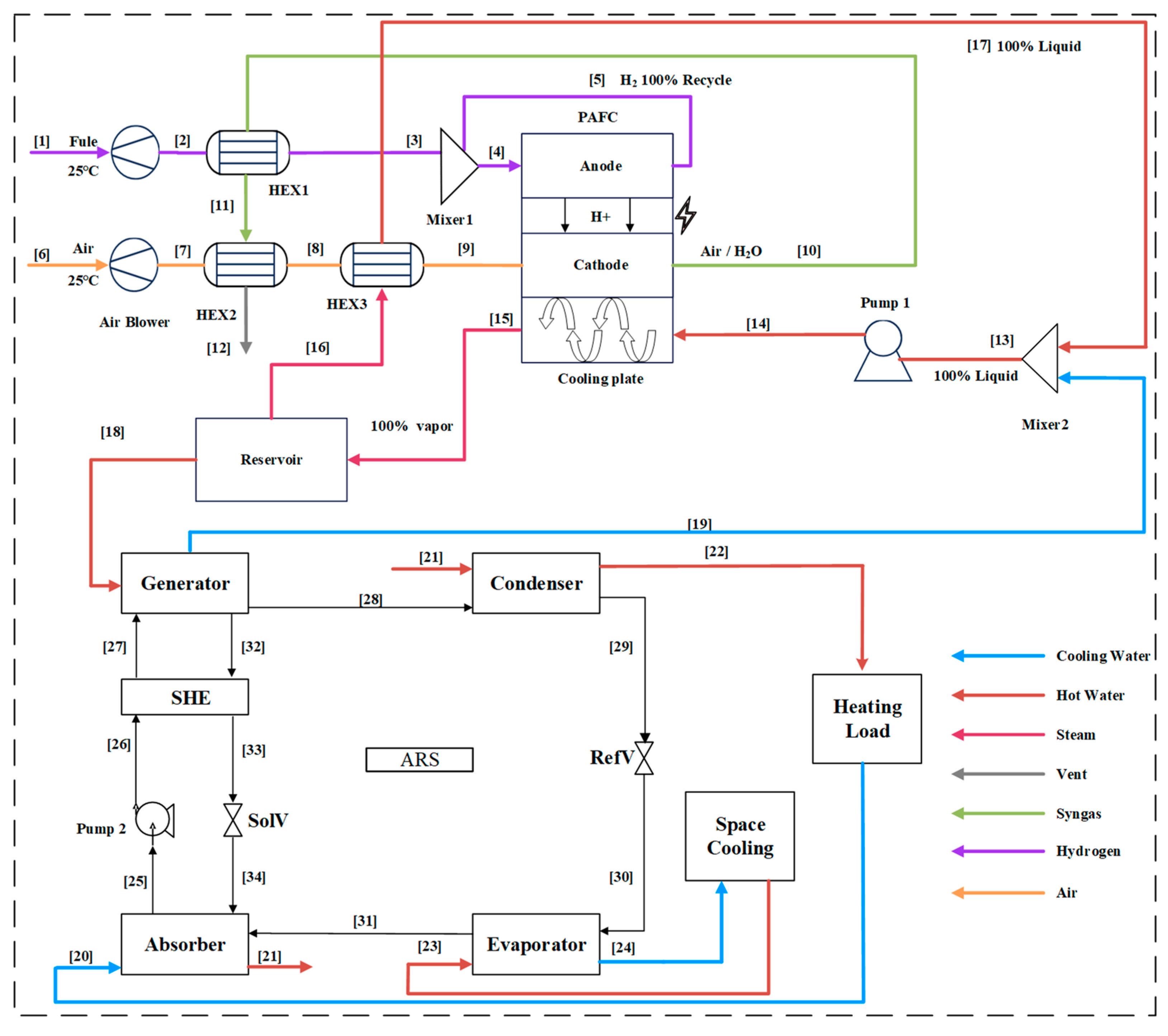
Figure 1 presents a schematic diagram of the hybrid system that combines a PAFC and an ARS. The PAFC system, as illustrated in this study, has a power capacity of 440 kW and operates on pure hydrogen as its fuel source. The system’s design facilitates the recycling of unreacted hydrogen from the PAFC anode. Simultaneously, air and water from the PAFC cathode preheats both incoming fuel gas and air. Within the PAFC stack, an isothermal phase transition occurs, transferring the generated heat to the cooling plate. During this process, the cooling plate absorbs the heat and transforms water into saturated vapor. A portion of this vapor preheats the air supplied to the PAFC system, while another segment preheats the incoming hydrogen and air. The residual vapor is directed towards the ARS, contributing to additional energy generation.
The generator in the ARS extracts heat from the PAFC, separating gaseous refrigerant from its liquid counterpart and yielding a more concentrated liquid solution. The gaseous refrigerant undergoes condensation within the condenser, transforming into a saturated liquid. Subsequently, through a sequence of heating and expansion, evaporation is achieved, facilitating the extraction of a significant amount of heat and enabling the refrigeration process. Simultaneously, the absorber and condenser generate substantial heat. The efficiencies of the various components are shown in Table 1.
In Figure 1, the term HEX stands for Heat Exchanger. SHE is an abbreviation for Solution Heat Exchanger. RefV refers to Refrigerant Valve, and SolV denotes the Solution Valve.

2.2. ARS Working Fluid Pairs

The ARS working fluid profoundly influences absorption refrigeration efficiency. LiBr/H2O and NH3/H2O are commonly used working fluids [18]. Despite offering advantages such as high efficiency and low cost, these pairs encounter limitations: LiBr/H2O faces crystallization and corrosion, while NH3/H2O deals with NH3 separation and toxicity issues [19].
LiBr/H2O is known for its efficiency, environmental friendliness, longevity, and flexibility, but it is plagued by corrosion risk, high initial cost, and safety concerns related to lithium bromide. In contrast, NH3/H2O excels in cooling capacity, operating cost, and efficiency; however, it faces challenges such as ammonia’s toxicity and flammability, maintenance requirements, and potential environmental impact.
For R134a/DMF, compared to R22, R141b, and R142b, it is not ozone-depleting and is less corrosive than NH3, making it environmentally preferable [20]. Simulations by Suresh [21] models the absorption of R134a in a liquid R134a/DMF solution, calculating thermophysical properties. Zehioua [22] identifies optimal R134a/DMF pairs within the temperature range of 30.15 to 79.09 °C, while Han et al. [23] experimentally determine solubility within the temperature range of −10 to 90 °C. He [24] ranks R134a/DMF as suitable for solar absorption refrigeration, in alignment with Chunhua’s [25] study on enhancing performance. The choice of working fluid pairs significantly influences the appropriateness and efficiency of an ARS. The LiBr/H2O system demonstrates superior performance at lower temperatures, especially in applications such as air conditioning and industrial cooling. In contrast, R134a/DMF exhibits versatility across a broader temperature range, albeit with reduced efficacy at lower temperatures. Consequently, this study selects two working fluid pairs, LiBr/H2O and R134a/DMF, for further investigation.

3. Modeling Description

3.1. PAFC Model

The accurate modeling and simulation of PAFC is important to ensure reliable operation and optimize system performance. Cells are a class of electrochemical devices that serve as energy converters. Specifically, PAFCs fall into the category of hydroxyl cells. The anode reaction of hydroxyl fuel cells can be described by the following equations (Equations (1) and (2)):
H 2 2 H + + 2 e -
The cathodic reaction is:
1 / 2 O 2 + 2 H + + 2 e - H 2 O
In order to construct the PAFC system with Aspen Plus V12®, precise calculations of voltage and power are needed. The expression for the voltage of the PAFC in degrees Celsius is given by Equations (3) and (4) [26].
V n e t = E N e r n s t V a c t V o h m V c o n c
The variables in question are defined as follows: ENernst represents the Nernst voltage, Vact denotes the activation polarization loss, Vohm represents the ohmic polarization loss, and Vconc represents the concentration polarization loss.
E N e r n s t = E 0 + R T 2 F R T 2 F l n ( p ( H 2 ) p ( O 2 ) 0.5 p ( H 2 O ) ) l n ( p ( H 2 ) p ( O 2 ) 0.5 p ( H 2 O ) )
where E0 is the ideal voltage at standard pressure; R is the ideal gas constant; F is the Faraday constant; T is the operating temperature of the PAFC; and pH2, pO2, and pH2O are the partial pressures of H2, O2, and H2O, respectively.
The activation polarization loss occurs at the anode and cathode. The modified Butler–Volmer equation is used in the calculation and is expressed as follows in Equations (5)–(7):
V a c t = V a c t , a + V a c t , c
V a c t , a = R T 2 F l n ( p ( H 2 ) p ( O 2 ) 0.5 2 λ a α a F ) s i n h 1 ( i ( i ( 0 , a ) · p ( H 2 ) ) )
V a c t , c = R T 2 F l n ( p ( H 2 ) p ( O 2 ) 0.5 4 λ c α c F ) s i n h 1 ( 0.2 l i ( i ( 0 , c ) · p ( H 2 ) ) )
The activation polarization losses occurring at battery terminals are represented by the symbols Vact,a and Vact,c, respectively. The exchange current densities at battery terminals are denoted as i(0,a) and i(0,c), respectively. The charge transfer coefficients associated with battery terminals are denoted as αa and αc, respectively. Finally, the battery terminals’ constants are represented by the symbols λa and λc, correspondingly. The current density is dependent on temperature and may be mathematically expressed as follows in Equations (8)–(10):
i ( 0 , a ) = λ r i r , a e δ ( 1 T r 1 T )
i ( 0 , c ) = λ r i r , c e δ ( 1 T r 1 T )
V o h m = j t e l e σ e l e
where tele is the thickness of the electrolyte and σ is the specific conductivity of the aqueous phosphoric acid solution. The specific conductivity can be determined by the temperature, viscosity, and concentration [26] in Equation (11):
σ = ( 702.7 X 1.5 1734.2 X 2 + 1446.5 X 2.5 350.7 X 3 ) 10 μ e ( 0.010163 + 0.011634 X 0.08313 X 2 ) T
The mole percentage of phosphoric acid in the electrolyte is denoted by X, while the viscosity is represented by μ. Equation (12) determines the conductivity and has been modified to accommodate the specific units employed in the model discussed in this study. The expression for concentration polarization loss is provided as follows in Equation (11):
V c o n c = R T 2 F ( 1 + 1 λ c α c ) ln l ˙ L l ˙ L i

3.2. Absorption Refrigeration Model

Absorption refrigeration, distinct from conventional vapor compression, employs heat absorption and evaporation for diverse cooling applications. The essential components are the working fluids, acting as a refrigerant and an absorbent. This study specifically focuses on the LiBr/H2O and R134a/DMF working pairs. To create the thermodynamic model of ARS, it is necessary to consider two governing equations: one for mass conservation and one for energy conservation. The mass balance, concentration balance, and energy balance equations [27] can be expressed as follows (Equations (13)–(15)):
i n ( m ˙ x ) i n = o u t ( m ˙ x ) o u t
Q ˙ + i n ( m ˙ h ) i n = o u t ( m ˙ h ) o u t + W ˙
x = m ˙ A b s o r b a n t m ˙ S o l u t i o n
The symbol m ˙ represents the mass flow, where Q ˙ and W ˙ are heat and work transfer rates, respectively, crossing the system boundary. x represents the concentration. In the LiBr/H2O system, water serves as the refrigerant and LiBr servers as an absorbent. For the R134a/DMF system, R134a, a common vapor-compression refrigerant, evaporates in the evaporator, absorbing heat for cooling. Mixing with DMF in the absorber releases heat, raising the temperature. The refrigerant condenses in the condenser’s post-generator heat, restarting the cycle as the liquid refrigerant enters the evaporator.

3.3. Exergy Modeling

In this study, energy reduction is a key parameter affected by thermodynamic irreversibility [28]. To determine the total exergy of a system, it is necessary to combine its chemical and physical exergy and neglect other exergy [29] using Equation (16).
E ˙ = m ( e x p h + e x c h )
In this specific context, “physical exergy” pertains to the utmost amount of work that can be accomplished when transitioning a singular unit mass of a substance solely through physical methods from its initial state to its ambient conditions. The subsequent equation illustrates the computational procedure [30] using Equations (17) and (18).
e x p h = i ( h i h 0 ) T 0 ( s i s 0 )
e x c h = x i e x c h , i + R T 0 x i ln ( x i )
The symbol m represents the mole flow. Specific enthalpy and entropy are denoted by the variables h and s, respectively. Reference [31] in the literature provides data on the traditional chemical exergy of various gasses. The concept of chemical exergy is discussed without considering potential and kinetic exergy [9]. The calculation of exergy utilizes the equation labeled as Equation (18).
Inside Table 2, several components related to exergy parameters are included within the system. For the calculation of exergy efficiency ( η I I , i ) and exergy destruction ( E ˙ D , i ) for every component, Equations (19) and (20) are employed. Equation (21) contains the remaining relevant variables.
E ˙ D , i = E ˙ i n , i E ˙ o u t , i
η I I , i = E ˙ o u t , i E ˙ i n , i = 1 E ˙ D , i E ˙ i n , i
η I I , t o l = E ˙ o u t , t o l E ˙ i n , t o l
The net electric energy efficiency ( η I ) for the PAFC, exergetic efficiencies for the PAFC-ARS ( η I I ), domestic hot water exergetic efficiencies for the PAFC-ARS ( η I I , d h ), and domestic cooling water exergetic efficiencies for the PAFC-ARS ( η I I , d c ) are calculated using Equations (22)–(26), respectively.
P f u e l = m ˙ f u e l , i n L H V f u e l
The variable L H V f u e l denotes the Lower Heating Value (LHV) corresponding to the quantity of syngas introduced into the anode of the PAFC stack. Regarding the PAFC-ARS subsystem, Equations (24) and (25) are used to compute the power inputs and outputs, while Equation (25) is employed to determine the η I .
η I = W e P f u e l
η П = W e E ˙ f u e l
η П , d h = W e + ( 1 - T 0 T d h ) Q d h E ˙ f u e l
η П , d c = W e + ( 1 - T 0 T d c ) Q d c E ˙ f u e l
The variable We represents the net power of the PAFC system. The variable T d h represents the temperature of domestic hot water, whereas T d c represents the temperature of domestic cooling water.

3.4. Economic Modeling

A technique used in the economic analysis of the PAFC-ARS hybrid system involves the categorization of the chemical engineering plant cost index (CAPEX) into five distinct groupings. The categories included in this study are total project cost (Tp), total overnight cost (To), total as-spent cost (Tas), bare erected cost (Be), engineering, procurement, and construction cost (Ep), and total project cost (Tp). The calculations for each of these categories are performed using the corresponding Equations (27)–(30), as presented in Table 3.
B e = C e q u , a c t u a l + I S C
E p c = B e + I d C
Tp = E p c + C O N S
To = Tp + Oc
The original equipment cost Z K o is summarized in Table 3. It should be noted that the cost estimation has to be converted to the year 2023, or the present year, by using the CEPCI. The detailed conversion equation of component cost in different years was estimated using Equation (31), the details of which can be found in [31].
Z K Z K 0 = C E P C I C E P C I 0
Finally, the economics of the power plant over its lifespan was assessed using net present values (NPV). To ascertain the current value, all forthcoming cash flows are evaluated using a discount factor (i). The acceptability of the electricity system is contingent upon the positive NPV found using Equation (32) [31].
N P V = T a s + n = 1 t ( N e t   c a s h   f l o w ) n ( 1 + i ) n
The value of each component was determined by adding the installation expenses to the cost of the component. The concept of the EPC encompasses both the direct costs and the expenses related to indirect costs. The total price (Tp) includes both the estimated project cost (EPC) and expenses associated with contingencies. The “To” refers to the total cost, which includes the total project cost (TPC), additional night-time expenses, and the owner’s cost. Table 4 provides a summary of the parameters used to estimate capital expenditures (CAPEX), operating expenditures (OPEX), and the economic assumptions required to evaluate the economic analysis.

4. Result and Discussion

4.1. Validation and Model Comparison

In this section, exploration is conducted on the validation and comparison of models developed for the PAFC-ARS.
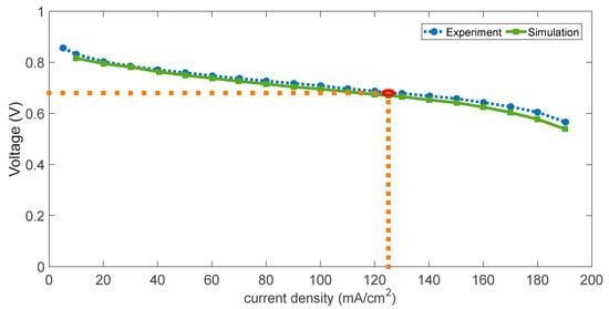
The PAFC model developed in this study is compared with the model proposed in related research [9]. The results, as summarized in Table 5, indicate a discrepancy of less than 2%. The assessment involved comparing the current–voltage polarization curve of the PAFC model with existing experimental data [33], as shown in Figure 2. Simulation outputs, demonstrating a mere 1.51% (red circle maker) error, affirm the validity of this model.
Table 6 is dedicated to presenting the results of the LiBr/H2O model alongside simulation outcomes and experimental data derived from Blanco-Marigorta [34]. This comparison serves to validate the lithium bromide absorption refrigeration model. Similar to the lithium bromide absorption chillers, the data for the R134/DMF chillers are around 5% of the published findings [35] for all errors in Table 7; thus, the two model are valid.
Figure 3 presents a comprehensive evaluation of the overall efficiencies of the two fluid pairings employed in the PAFC-ARS composite structure. More precisely, 4 bar corresponds to a temperature of 140 °C, and 5 bar corresponds to a temperature of 150 °C. This parameter is linked to the physical properties of saturated steam water. Comparing the assessments of η I and η I I with η I I , d h and η I I , d c in the following four cases (each color) clearly shows that integrating the PAFC structure with the ARS enhances overall system efficiency. The enhancement is attributed to the ARS utilizing the waste heat from the PAFC. In comparing all efficiency sets at 4 and 5 bar, the LiBr/H2O working fluid demonstrate greater efficiency than the R134a/DMF working fluid, as evidenced by the former’s higher COP. At 5 bar, the ARS using LiBr/H2O achieves a maximum overall exergy efficiency of heating model ( η I I , d h ) 61% higher than that of ARS employing R134a/DMF (59%). Additionally, ARS with LiBr/H2O attains a maximum overall exergy efficiency cooling model ( η I I , d c ) that is higher than ARS with R134a/DMF 0.2%.

4.2. Exergy and Economic Analysis

Figure 4 illustrates the initial design and subsequent modifications made to a 440 kW PAFC system. This study delineates a hybrid system incorporating an ARS. The ARS integrates two distinct working fluids, and the assessment of energy efficiency relies on factors like combustion efficiency and heat loss. Additionally, this study conducts an economic analysis encompassing CAPEX, operational costs, NPV, and other relevant factors. Ultimately, a thorough evaluation of the two working fluids is conducted, yielding definitive recommendations.
Figure 4. Flowchart outlining the model and procedures of the PAFC-ARS.
Figure 4. Flowchart outlining the model and procedures of the PAFC-ARS.
Energies 17 04038 g004
Following the deduction of energy consumption, Table 8 illustrates the highest overall energy efficiency, with the PAFC generating a net power of 434 kW. When utilizing aqueous lithium bromide solutions, absorption chillers discharge 71 kW of energy, with 54 kW designated as heat, and the remaining portion constituting cooling energy. In the case of R134a/DMF utilization, 56 kW of energy is released, with 45 kW attributed to heat, and the remaining portion allocated to cooling energy. (LH is the abbreviation for LiBr/H2O, and RD stands for 134a/DMF in Table 8).
The exergy-related parameter formulas can be found in Table 2, while the corresponding results are presented in Figure 5. This comprehensive analysis explores the exergy loss of each component, disclosing that the absorption refrigeration unit constitutes the highest exergy loss, approximately 50%, followed by the PAFC unit, which contributes nearly 40%. This indicates a direction for future system optimization.
Figure 5 illustrates a Sankey diagram depicting the energy flow in the broader PAFC system employing the LiBr/H2O working fluid (the numerical values have been rounded to whole numbers). When the R134a/DMF working fluid pairs are utilized for the ARS, the system’s exergy loss rises to 157 kW, slightly surpassing that of the LiBr/H2O (146 kW). The reason for this lies in the release of some energy during the heat transfer process, and the portion of exergy losses in absorption refrigeration is also considered. This diagram provides a comprehensive overview of exergy distribution and transformation, emphasizing the absorption refrigeration unit and PAFC unit as the primary sources of exergy losses. Please refer to Appendix A: Table A1 for detailed parameter information.
In Figure 6, depicting the relationship between the system efficiency and the net system output efficiency of PAFC at different operating pressures, the maximum system power output point (437 kW) is observed to be around 4 bar, while the highest net electric energy efficiency (52%) is observed around 5 bar.
On the premise that the price of water, as well as the price of cooling and heating, are based on the references [36,37], Figure 7 and Figure 8 provides an extensive analysis of the NPV parameters for the system, taking into account different electricity, hot water, and chilled water prices in order to examine financial dynamics. The study unveiled an important finding: the use of lithium bromide as the working fluid resulted in a more favorable electricity cost of USD 0.13/kWh, whereas the cost of hot and chilled water was relatively high at USD 2.4/t. In contrast, with R134a/DMF as the working fluid, the cost of electricity is USD 0.16/kWh, and the cost of hot and chilled water is USD 2.1/t. Therefore, the payback period for selecting R134a/DMF is shorter in areas with lower electricity costs. Conversely, in areas with lower electricity prices, the choice of LiBr/H2O proves to be cost effective. These findings empower decision-makers to make choices aligning with their financial objectives while adhering to the 8-year design payback limit for the system.

5. Conclusions

This paper presents the PAFC-ARS, which is environmentally friendly and does not emit greenhouse gasses. This system can be applied in commercial sectors to meet diverse energy demands and reduce operating costs. The PAFC-ARS demonstrated a notable overall exergy efficiency in its heating model, reaching 61.0% when employing LiBr/H2O as the working fluid pairs. Moreover, the PAFC-ARS hybrid system showcased a peak net electric energy efficiency ( η I ) of 52% when utilizing LiBr/H2O as the working fluid, underscoring its capacity to convert a substantial fraction of incoming energy into practical output efficiently.
The economic viability of the PAFC-ARS indicates a payback period of 8 years. This assessment operates under the assumption that LiBr/H2O will be used as the operational medium and also assumes an energy cost of up to 2.4 USD/t hot water, cooling water, as well as 0.13 USD/kWh for electricity. Conversely, under comparable conditions, the use of R134a/DMF resulted in the same payback period with 2.1 USD/t for hot water, cooling water, and 0.16 USD/kWh. Price comparisons reveal that the former charges are slightly higher than market prices for both heat and cold energy, while the latter charges are slightly above market prices for electricity.

Author Contributions

Conceptualization, Z.C.; methodology, Z.C.; software, Z.C.; validation, Z.C. and J.W.; formal analysis, Z.M.R.; resources, Z.M.R.; data curation, Z.C.; writing—original draft preparation, Z.C.; writing—review and editing, J.W. and Z.C.; visualization, Z.M.R.; supervision, Z.M.R. All authors have read and agreed to the published version of the manuscript.

Funding

This research received no external funding.

Data Availability Statement

Access to data can be provided upon request.

Acknowledgments

Thanks to USM for your support and help.

Conflicts of Interest

The authors declare no conflicts of interest.

Appendix A

Table A1. Thermodynamic property for the PAFC-ARS hybrid system.
Table A1. Thermodynamic property for the PAFC-ARS hybrid system.
StateTemperature (°C)Pressure (kPa)H (kJ/kg−1)s (kJ/kg−1K−1)MassFlow (kg/h)
125.00100.000.490.0524.89
241.43120.00235.540.0724.89
3165.00120.002020.714.8524.89
4170.01100.002093.325.7731.12
5190.00100.002383.746.416.22
625.00100.00−0.230.151102.66
741.23120.0016.170.151102.66
8137.45120.00114.050.421102.66
9163.62120.00140.850.491102.66
10172.86100.00−2470.480.251127.55
11140.42100.00−2509.890.161127.55
1267.00100.00−2605.62−0.101127.55
13150.00500.00−15,339.28−7.59720.61
14150.00505.00−15,339.28−7.59720.61
15150.00475.29−13,386.57−2.98720.61
16150.00475.29−13,386.57−2.9815.13
17150.00500.00−15,339.28−7.5915.13
18150.00475.29−13,386.57−2.98705.48
19150.00500.00−15,339.28−7.59705.48
LHTemperature (°C)Pressure (kPa)h (kJ/kg−1)s (kJ/kg−1K−1)MassFlow (kg/h)
2025.00101.33−15,875.73−9.0616,308
2144.32101.325−15,795.02−8.7916,308
2260.06100.00−15,729.19−8.5916,308
2315.00101.33−15,917.55−9.2030,600
247.10101.33−15,950.63−9.3230,600
2532.700.67−9305.68−4.255248.80
2632.717.46−9305.67−3.865248.80
2765.717.46−9240.84−3.95248.80
2878.407.46−13,332.90−0.95433.55
2940.137.46−15,812.60−8.85433.55
301.230.67−15,812.60−8.81433.55
311.300.67−13,477.13−0.30433.55
3289.907.46−8587.68−3.494815.25
3353.307.46−8656.43−3.414815.25
3443.150.67−8656.41−3.734815.25
RDTemperature (°C)Pressure(bar)h (kJ/ kg−1)s (kJ/kg−1K−1)MassFlow (kg/h)
2025.001.00−15,972.08−9.3212,816
2142.821.00−15,891.49−9.0612,816
2260.041.00−15,813.47−8.8212,816
2315.001.00−16,017.34−9.4817,640
247.011.00−16,053.55−9.6117,640
2526.004.14−6679.14−4.2812,190.00
2626.5510.15−6677.90−4.2712,190.00
2753.0010.15−6636.06−4.1412,190.00
2885.0010.15−8680.52−2.334539.72
2937.0010.15−8900.78−3.024539.72
3010.584.14−8900.78−3.014539.72
3140.044.14−6594.42−4.0012,190.00
3285.0010.15−5242.64−4.697650.28
3345.104.14−5309.30−4.887650.28
3445.104.14−5309.30−4.887650.28

References

  1. Fan, R.; Li, Z.-Q.; Zhang, H.-M.; Tao, W.-Q. Analysis of a combined heating and power system based on high-temperature proton exchange membrane fuel cell and steam methane reforming: From energy, exergy and economic point of views. Appl. Therm. Eng. 2024, 247, 123075. [Google Scholar] [CrossRef]
  2. Malik, F.R.; Yuan, H.-B.; Moran, J.C.; Tippayawong, N. Overview of hydrogen production technologies for fuel cell utilization. Eng. Sci. Technol. Int. J. 2023, 43, 101452. [Google Scholar]
  3. Yuksel, Y.E.; Ozturk, M.; Dincer, I. Design and analysis of a new solar hydrogen plant for power, methane, ammonia and urea generation. Int. J. Hydrogen Energy 2022, 47, 19422–19445. [Google Scholar] [CrossRef]
  4. Ishaq, H.; Dincer, I.; Crawford, C. A review on hydrogen production and utilization: Challenges and opportunities. Int. J. Hydrogen Energy 2022, 47, 26238–26264. [Google Scholar] [CrossRef]
  5. Ferraren-De Cagalitan, D.; Abundo, M. A review of biohydrogen production technology for application towards hydrogen fuel cells. Renew. Sustain. Energy Rev. 2021, 151, 111413. [Google Scholar] [CrossRef]
  6. Anahara, R. Phosphoric acid fuel cells (PAFCs) for commercialization. Int. J. Hydrogen Energy 1992, 17, 375–379. [Google Scholar] [CrossRef]
  7. Sammes, N.; Bove, R.; Stahl, K. Phosphoric acid fuel cells: Fundamentals and applications. Curr. Opin. Solid State Mater. Sci. 2004, 8, 372–378. [Google Scholar] [CrossRef]
  8. Liu, Y.; Ding, Y.; Yang, M.; Peng, B.-Y.; Qian, F. A trigeneration application based on compressed air energy storage integrated with organic Rankine cycle and absorption refrigeration: Multi-objective optimisation and energy, exergy and economic analysis. J. Energy Storage 2022, 55, 105803. [Google Scholar] [CrossRef]
  9. Oh, S.; Kim, T.; Kim, S.; Kang, S. Energetic, exergetic, economic, and exergoeconomic analysis of a phosphoric acid fuel cell-organic rankine cycle hybrid system. Energy Convers. Manag. 2023, 284, 116993. [Google Scholar] [CrossRef]
  10. Guo, X.; Zhang, H.; Hu, Z.; Hou, S.; Ni, M.; Liao, T. Energetic, exergetic and ecological evaluations of a hybrid system based on a phosphoric acid fuel cell and an organic Rankine cycle. Energy 2021, 217, 119365. [Google Scholar] [CrossRef]
  11. Zhou, Y.; Pan, L.; Han, X.; Sun, L. Dynamic modeling and thermodynamic analysis of lithium bromide absorption refrigeration system using Modelica. Appl. Therm. Eng. 2023, 225, 120106. [Google Scholar] [CrossRef]
  12. Yang, P.; Zhang, H.; Hu, Z. Parametric study of a hybrid system integrating a phosphoric acid fuel cell with an absorption refrigerator for cooling purposes. Int. J. Hydrogen Energy 2016, 41, 3579–3590. [Google Scholar] [CrossRef]
  13. Lakew, A.A.; Bolland, O. Working fluids for low-temperature heat source. Appl. Therm. Eng. 2010, 30, 1262–1268. [Google Scholar] [CrossRef]
  14. Liu, Z.; Lu, D.; Shen, T.; Guo, H.; Bai, Y.; Wang, L.; Gong, M. New configurations of absorption heat transformer and refrigeration combined system for low-temperature cooling driven by low-grade heat. Appl. Therm. Eng. 2023, 228, 120567. [Google Scholar] [CrossRef]
  15. Braimakis, K.; Karellas, S. Exergetic optimization of double stage Organic Rankine Cycle (ORC). Energy 2018, 149, 296–313. [Google Scholar] [CrossRef]
  16. FathiAlmas, Y.; Ghadamian, H.; Aminy, M.; Moghadasi, M.; Amirian, H.; Hoseinzadeh, S.; Garcia, D.A. Thermo-economic analysis, energy modeling and reconstructing of components of a single effect solar–absorption lithium bromide chiller for energy performance enhancement. Energy Build. 2023, 285, 112894. [Google Scholar] [CrossRef]
  17. Sabbagh, A.A.; Gómez, J.M. Optimal control of single stage LiBr/water absorption chiller. Int. J. Refrig. 2018, 92, 1–9. [Google Scholar] [CrossRef]
  18. Xu, M.; Li, S.; Jin, Z.; Jiang, W.; Du, K. The influence of NH3-H2O-LiBr ternary working fluid on the performance and solution circulation in ammonia absorption refrigeration system. Appl. Therm. Eng. 2023, 234, 121297. [Google Scholar] [CrossRef]
  19. Liu, X.; Li, J.; Hou, K.; Wang, S.; He, M. New environment friendly working pairs of dimethyl ether and ionic liquids for absorption refrigeration with high COP. Int. J. Refrig. 2022, 134, 159–167. [Google Scholar] [CrossRef]
  20. Bin, W. Numerical Simulation and Performance Study of Absorption Heat Pump Based on R134a-DMF Working Fluid. Master’s Thesis, Shandong Jianzhu University, Jinan, China, 2022. [Google Scholar]
  21. Suresh, M.; Mani, A. Heat and mass transfer studies on R134a bubble absorber in R134a/DMF solution based on phenomenological theory. Int. J. Heat Mass Transf. 2010, 53, 2813–2825. [Google Scholar] [CrossRef]
  22. Zehioua, R.; Coquelet, C.; Meniai, A.-H.; Richon, D. Isothermal vapor−liquid equilibrium data of 1,1,1,2-tetrafluoroethane (R134a) + dimethylformamide (DMF) working fluids for an absorption heat transformer. J. Chem. Eng. Data 2010, 55, 985–988. [Google Scholar] [CrossRef]
  23. Han, X.H.; Xu, Y.J.; Gao, Z.J.; Wang, Q.; Chen, G.M. Vapor−liquid equilibrium study of an absorption heat transformer working fluid of (HFC-32 + DMF). J. Chem. Eng. Data 2011, 56, 1268–1272. [Google Scholar] [CrossRef]
  24. He, L.; Tang, L.; Chen, G. Performance prediction of refrigerant-DMF solutions in a single-stage solar-powered absorption refrigeration system at low generating temperatures. Sol. Energy 2009, 83, 2029–2038. [Google Scholar] [CrossRef]
  25. Wang, C.; Wang, Q.; Hui, X.; Zong, R.; Shan, B. Simulation Analysis of R134a/DMF Absorption Refrigeration System Based on Aspen Plus. In IOP Conference Series: Earth and Environmental Science; IOP Publishing: Bristol, UK, 2021; p. 012075. [Google Scholar]
  26. Zervas, P.; Koukou, M.; Markatos, N.-C. Predicting the effects of process parameters on the performance of phosphoric acid fuel cells using a 3-D numerical approach. Energy Convers. Manag. 2006, 47, 2883–2899. [Google Scholar] [CrossRef]
  27. Kholghi, S.A.; Mahmoudi, S.M.S. Energy and exergy analysis of a modified absorption cycle: A comparative study. Sustain. Energy Technol. Assess. 2019, 32, 19–28. [Google Scholar] [CrossRef]
  28. Talbi, M.; Agnew, B. Exergy analysis: An absorption refrigerator using lithium bromide and water as the working fluids. Appl. Therm. Eng. 2000, 20, 619–630. [Google Scholar] [CrossRef]
  29. Misra, R.; Sahoo, P.K.; Gupta, A. Thermoeconomic evaluation and optimization of an aqua-ammonia vapour-absorption refrigeration system. Int. J. Refrig. 2006, 29, 47–59. [Google Scholar] [CrossRef]
  30. Zhu, L.; Gu, J. Second law-based thermodynamic analysis of ammonia/sodium thiocyanate absorption system. Renew. Energy 2010, 35, 1940–1946. [Google Scholar] [CrossRef]
  31. Farooqui, A.; Di Tomaso, F.; Bose, A.; Ferrero, D.; Llorca, J.; Santarelli, M. Techno-economic and exergy analysis of polygeneration plant for power and DME production with the integration of chemical looping CO2/H2O splitting. Energy Convers. Manag. 2019, 186, 200–219. [Google Scholar] [CrossRef]
  32. Wu, T.Y.; Hay, J.X.W.; Kong, L.B.; Juan, J.C.; Jahim, J.M. Recent advances in reuse of waste material as substrate to produce biohydrogen by purple non-sulfur (PNS) bacteria. Renew. Sustain. Energy Rev. 2012, 16, 3117–3122. [Google Scholar] [CrossRef]
  33. Açıkkalp, E.; Ahmadi, M.H. Parametric investigation of phosphoric acid fuel cell-Thermally regenerative electro chemical hybrid system. J. Clean. Prod. 2018, 203, 585–600. [Google Scholar] [CrossRef]
  34. Blanco-Marigorta, A.M.; Marcos, J.D. Key issues on the exergetic analysis of H2O/LiBr absorption cooling systems. Case Stud. Therm. Eng. 2021, 28, 101568. [Google Scholar] [CrossRef]
  35. Yokozeki, A. Theoretical performances of various refrigerant–absorbent pairs in a vapor-absorption refrigeration cycle by the use of equations of state. Appl. Energy 2005, 80, 383–399. [Google Scholar] [CrossRef]
  36. An, J.; Yan, D.; Deng, G.; Yu, R. Survey and performance analysis of centralized domestic hot water system in China. Energy Build. 2016, 133, 321–334. [Google Scholar] [CrossRef]
  37. Schöpfer, M.D. Absorption Chillers: Their Feasibility in District Heating Networks and Comparison to Alternative Technologies. Master’s Thesis, Technical University of Lisbon, Technico Lisboa, Lisboa, Portugal, 2015. [Google Scholar]
Figure 1. Schematic diagram of the PAFC-ARS hybrid system.
Figure 1. Schematic diagram of the PAFC-ARS hybrid system.
Energies 17 04038 g001
Figure 2. PAFC model validation diagram.
Figure 2. PAFC model validation diagram.
Energies 17 04038 g002
Figure 3. Comparison of exergy efficiency for two working fluids in system.
Figure 3. Comparison of exergy efficiency for two working fluids in system.
Energies 17 04038 g003
Figure 5. Sankey diagram of exergy flow in the overall PAFC-ARS (LiBr/H2O) system.
Figure 5. Sankey diagram of exergy flow in the overall PAFC-ARS (LiBr/H2O) system.
Energies 17 04038 g005
Figure 6. Variation of system efficiency and net power with operating pressure.
Figure 6. Variation of system efficiency and net power with operating pressure.
Energies 17 04038 g006
Figure 7. NPV analysis for PAFC-R134a/DMF absorption refrigeration.
Figure 7. NPV analysis for PAFC-R134a/DMF absorption refrigeration.
Energies 17 04038 g007
Figure 8. NPV analysis for PAFC-LiBr absorption refrigeration.
Figure 8. NPV analysis for PAFC-LiBr absorption refrigeration.
Energies 17 04038 g008
Table 1. System operating parameters under nominal circumstances.
Table 1. System operating parameters under nominal circumstances.
ComponentValue
Temperature of the environment25 °C
Operating pressure1 bar
Fuel utilization80%
Air utilization70%
Pump efficiency0.95
SHE efficiency0.7
HEX efficiency0.85
Table 2. Exergy equations for system components.
Table 2. Exergy equations for system components.
ComponentFuel ExergyProduct ExergyExergy Destruction
Fuel Blower W F B E ˙ 2 E ˙ 1 W F B ( E ˙ 2 E ˙ 1 )
Air Blower W A B E ˙ 7 E ˙ 6 W A B ( E ˙ 7 E ˙ 6 )
HEX-1 E ˙ 10 E ˙ 11 E ˙ 3 E ˙ 2 E ˙ 10 E ˙ 11 ( E ˙ 3 E ˙ 2 )
HEX-2 E ˙ 11 E ˙ 12 E ˙ 8 E ˙ 7 E ˙ 11 E ˙ 12 ( E ˙ 8 E ˙ 7 )
HEX-3 E ˙ 16 E ˙ 17 E ˙ 9 E ˙ 8 E ˙ 16 E ˙ 17 ( E ˙ 9 E ˙ 8 )
Mixer1 E ˙ 3 + E ˙ 5 E ˙ 4 E ˙ 3 + E ˙ 5 E ˙ 4
PAFC E ˙ 4 + E ˙ 9 + E ˙ 14 E ˙ 5 + E ˙ 10 + E ˙ 15 + W P A F C E ˙ 4 + E ˙ 9 + E ˙ 14 ( E ˙ 5 + E ˙ 10 + E ˙ 15 + W P A F C )
Pump1 W P U M P E ˙ 14 E ˙ 13 W P U M P ( E ˙ 14 E ˙ 13 )
AH/AC E ˙ 18 E ˙ 19 E ˙ 23 E ˙ 24 + E ˙ 22 E ˙ 20 E ˙ 18 E ˙ 19 ( E ˙ 23 E ˙ 24 + E ˙ 22 E ˙ 20 )
Table 3. Original equipment cost and cost conversion.
Table 3. Original equipment cost and cost conversion.
ComponentEquationUnit of ParameterReference YearCEPCI
PAFC 2000 × W ˙ P A F C W ˙ P A F C (kW)2009 [6]521.9
Blower 91562 × ( W ˙ B l o w e r ) 0.67 W ˙ B l o w e r (kW)2009 [7]521.9
Pump-1 16800 × ( W ˙ P u m p 200 ) 0.67 W ˙ Pump (kW)2014 [9]556.8
Heat exchange 235 × Q ˙ H E X 0.75 Q ˙ H E X (kW)2014 [18]556.8
Absorption chiller 585 × Q ˙ A C H Q ˙ A C H (kW)2017 [32]567.5
Table 4. Primary premise of CAPEX and OPEX estimate and economic assumptions.
Table 4. Primary premise of CAPEX and OPEX estimate and economic assumptions.
Installation Cost ParameterValueUnit
Interest (discount) rate (i)4.35%
Owner’s cost5%
Construction2Year
Insurance cost1%
Contingency0.02%
OPEX
Average nominal escalation rate of hydrogen cost−4.5%
Hydrogen prices2.85USD/kg
Depreciation cost of equipment1%
The variable O&M costs3.0%
Cost of installation5%
Economic
Average inflation rate2.0%
System lifetime20Year
PAFC Annual plant operating hours6000h/year
Table 5. Validation of PAFC model with reference data.
Table 5. Validation of PAFC model with reference data.
Operating ParametersThis StudyOh, SeunghunErrors (%)
Operating pressure (bar)110
Operating temperature (°C)1501500
Hydrogen volumetric flow rate (kg/h)24.8924.880.04
Air flow rate (kg/h)6.226.141.30
Power (kW)4414400.23
Table 6. Validation of LiBr/H2O absorption refrigeration model.
Table 6. Validation of LiBr/H2O absorption refrigeration model.
SteamBlanco-MarigortaPresent Study
T (°C)P (kPa)T (°C)P (kPa)
2532.70.67632.70.67
2632.77.40632.77.46
2763.617.40665.77.46
2876.767.40678.47.46
2940.067.40640.17.46
301.390.6761.20.67
311.390.6761.30.67
3289.367.40689.97.46
3353.117.40653.37.46
3444.960.67643.10.67
COP0.720.74
Table 7. Validation of R134a/DMF absorption refrigeration model.
Table 7. Validation of R134a/DMF absorption refrigeration model.
ParametersA. Yokozeki [35]Present Study
T (°C)P (bar)T (°C)P (bar)
Generator10010.1510010.15
evaporator104.1410.584.14
Absorber304.14264.14
condensers4010.1540.0410.15
COP0.470.46
Table 8. Simulation results of the energy system.
Table 8. Simulation results of the energy system.
PAFC-ARSParameter (Units)EnergyExergy
InputHydrogen kW829806
Mass flow, kg/h2525
OutputPAFC power, kW441441
Net power, kW434434
Cooling, kW(LH)28117
Cooling, kW(RD)27711
performanceNet power efficiency, %52%54%
η I I , d c , % (LH)86%56%
η I I , d c , % (RD)86%55%
Disclaimer/Publisher’s Note: The statements, opinions and data contained in all publications are solely those of the individual author(s) and contributor(s) and not of MDPI and/or the editor(s). MDPI and/or the editor(s) disclaim responsibility for any injury to people or property resulting from any ideas, methods, instructions or products referred to in the content.

Share and Cite

MDPI and ACS Style

Chen, Z.; Mohd Ripin, Z.; Wang, J. Thermodynamic and Economic Analysis of a Phosphoric Acid Fuel Cell Combined Heating Cooling and Power System. Energies 2024, 17, 4038. https://doi.org/10.3390/en17164038

AMA Style

Chen Z, Mohd Ripin Z, Wang J. Thermodynamic and Economic Analysis of a Phosphoric Acid Fuel Cell Combined Heating Cooling and Power System. Energies. 2024; 17(16):4038. https://doi.org/10.3390/en17164038

Chicago/Turabian Style

Chen, Zhao, Zaidi Mohd Ripin, and Jie Wang. 2024. "Thermodynamic and Economic Analysis of a Phosphoric Acid Fuel Cell Combined Heating Cooling and Power System" Energies 17, no. 16: 4038. https://doi.org/10.3390/en17164038

APA Style

Chen, Z., Mohd Ripin, Z., & Wang, J. (2024). Thermodynamic and Economic Analysis of a Phosphoric Acid Fuel Cell Combined Heating Cooling and Power System. Energies, 17(16), 4038. https://doi.org/10.3390/en17164038

Note that from the first issue of 2016, this journal uses article numbers instead of page numbers. See further details here.

Article Metrics

Back to TopTop