A Study on the Co-Combustion Characteristics of Coal and Bio-SRF in CFBC
Abstract
1. Background
2. Experimental Materials and Methods
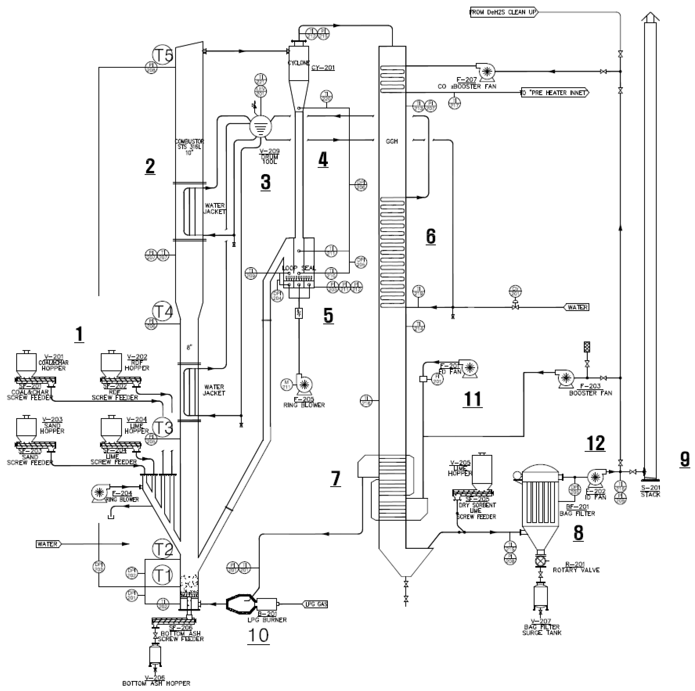
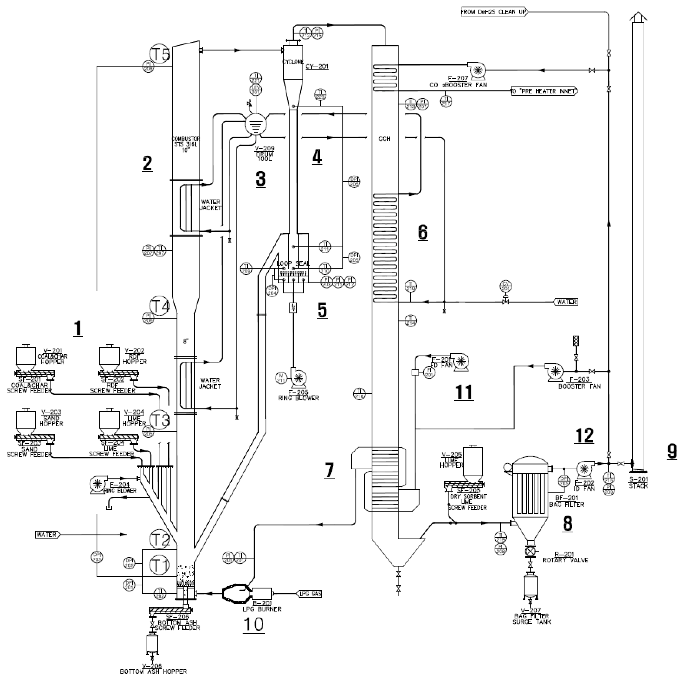
2.1. Experimental Apparatus
2.2. Fuel Analysis
2.3. Combustion Test Conditions and Composition of Blended Fuel
3. Results and Discussion
3.1. Combustor Internal Temperature
3.2. Combustion Gas Analysis Results
3.3. Heat and Mass Balance
4. Conclusions
- The temperature change of the rear equipment of the boiler according to the blending ratio was 100/0 (coal/livestock waste) to 70/30 (coal/livestock waste), and as the blending ratio increased, the temperature of the loop seal and the cyclone outlet decreased from 600 °C to 450 °C. The reason for the decrease in the cyclone outlet and the loop-seal temperature is that the circulated ash decreased and the supply of heat sources to the cyclone and loop-seal decreased. However, the reason there was no change in the temperature difference at the economizer outlet and bag filter is that in the economizer and bag filter, convective heat transfer by combustion gas acts as the main heat source and is less affected by the scattered ash.
- Compared with bituminous coal combustion, the co-combustion of the livestock waste fuel increased the content of fixed carbon, which reduced the unburned carbon by approximately 10% from 39.68 wt.% to 28.51 wt.%; ash was increased by approximately 15% from 9.14 wt.% to 15.18 wt.%, which was expected to reduce the temperature of the boiler sand layer. However, the experimental results showed that there was no change in the combustion pattern according to the difference in the blending ratio.
- The concentration of HCl was 3.45 ppm in the bituminous coal burning experiment and increased from 3.51 to 5.27 ppm as the blending ratio increased. On the other hand, it was shown that the conversion rate of HCl decreased from 0.45% to 0.04% as the blending rate increased. This phenomenon occurs because, when compared with the 0.02 wt.% of HCl content of bituminous coal, the HCl content of the livestock waste fuel was high at 0.63 wt.%, resulting in an increase in the HCl content of 0.02 to 0.25 wt.% in the blended fuel.
- The results of the experiments on the bituminous coal burning and livestock waste fuel showed that the combustion efficiency and boiler efficiency of the bituminous coal combusting experiment and the blended livestock waste fuel experiment showed a pattern that slightly increased, such as combustion efficiency, but did not show a significant change. As a result, the co-combustion of coal and livestock waste fuel caused a change in the internal temperature of the combustor, but the supplied livestock waste fuels were fully combusted in the combustor, and the increase in the ratio of blended combustion did not affect the combustion and the boiler efficiency.
Author Contributions
Funding
Data Availability Statement
Conflicts of Interest
References
- Rhu, J.K. Facilitation Techniques for Development, Use, Supply of Advanced and Renewable Energy. Korea Legis. Stud. Inst. 2010, 16, 153–164. [Google Scholar]
- Korea Ministry of Environment. Enforcement Decree of the Clean Air Conservation Act; Presidential Decree No. 20383; United Nations Environment Programme: Seoul, Republic of Korea, 2007. [Google Scholar]
- Ryu, C.; Shin, D. Combined heat and power from municipal solid waste: Current status and issues in South Korea. Energies 2012, 6, 45–57. [Google Scholar] [CrossRef]
- Basu, P. Combustion of coal in circulating fluidized-bed boilers: A review. Chem. Eng. Sci. 1999, 54, 5547–5557. [Google Scholar] [CrossRef]
- Dong, H.; Jiang, X.; Lv, G.; Chi, Y.; Yan, J. Co-combustion of tannery sludge in a commercial circulating fluidized bed boiler. Waste Manag. 2015, 46, 227–233. [Google Scholar] [CrossRef] [PubMed]
- Gürtürk, M.; Oztop, H.F. Exergy analysis of a circulating fluidized bed boiler cogeneration power plant. Energy Convers. Manag. 2016, 120, 346–357. [Google Scholar] [CrossRef]
- Okasha, F.; Zaater, G.; El-Emam, S.; Awad, M.; Zeidan, E. Co-combustion of biomass and gaseous fuel in a novel configuration of fluidized bed: Thermal characteristics. Energy Convers. Manag. 2014, 84, 488–496. [Google Scholar] [CrossRef]
- Jo, K.J. Business Structure and Current of Organic Waste Energization. KDB Res. Inst. 2010, 655, 59–72. [Google Scholar]
- Kim, W.J. Study on Bio-SRF Manufacturing and Environmental Hazard Materials Using Waste Biomass Resources; Dongshin University: Naju-si, Republic of Korea, 2017. [Google Scholar]
- Shim, S.H.; Jeong, S.H.; Min, H.K.; Lee, S.S. Characteristic of Acidic Gas Emission from Combustion with Pre-blending of Coal and Sludge. J. Korean Soc. Environ. Eng. 2014, 36, 103–108. [Google Scholar] [CrossRef]
- Gu, J.H.; Oh, S.C. Combustion Characteristic of Biomass and Refuse Derived Fuel. Appl. Chem. Eng. 2012, 23, 456–461. [Google Scholar]
- Lee, W.J. A Comparative Study on Fuel Characteristic and Combustion Behaviour of Biomass Fuel Types. J. Korean Sor. Waste Manag. 2013, 29, 421–430. [Google Scholar]
- Zhou, S.; Zhang, X. Prospect of Briquetting Biomass Fuel by Forest Residues in Tibet. Korean J. Chem. Eng. 2007, 24, 170–174. [Google Scholar] [CrossRef]
- Hein, K.R.G.; Bemtgen, J.M. EU clean coal technology—Co-combustion of coal and biomass. Fuel Process. Technol. 1998, 54, 159–169. [Google Scholar] [CrossRef]
- Pedersen, L.S.; Nielsen, H.P.; Kiil, S.; Hansen, L.A.; Dam-Johansen, K.; Kildsig, F.; Christensen, J.; Jespersen, P. Full-scale co-firing of straw and coal. Fuel 1996, 75, 1584–1590. [Google Scholar] [CrossRef]
- Tillman, D.A. Biomass cofiring: The technology, the experience, the combustion consequences. Biomass Bioenergy 2000, 19, 365–384. [Google Scholar] [CrossRef]
- Variny, M.; Varga, A.; Rimár, M.; Janošovský, J.; Kizek, J.; Lukáč, L.; Jablonský, G.; Mierka, O. Advances in Biomass Co-Combustion with Fossil Fuels in the European Context: A Review. Processes 2021, 9, 100. [Google Scholar] [CrossRef]
- Alar, K.; Helis, P.; Dmitri, N.; Lauri, L.; Oliver, J.; Andres, S.; Tõnu, P. Co-combustion of coal and oil shale blends in circulating fluidized bed boilers. Oil Shale 2019, 36, 114–127. [Google Scholar]
- Park, K.; Lee, J.M.; Kim, D.W.; Lee, G.H.; Kang, Y. Characteristics of co-combustion of strongly caking and non-caking coals in a pilot circulating fluidized bed combustor (CFBC). Fuel 2019, 236, 1110–1116. [Google Scholar] [CrossRef]
- Shun, D.; Bae, D.-H.; Jo, S.-H.; Lee, S.-Y. Design of commercial scale of CFBC boiler for waste and biomass. In Proceedings of the International Conference on Advanced Technology & Sustainable Development, Ho Chi Minh City, Vietnam, 24–26 November 2022; p. 436. [Google Scholar]
- Saikaew, T.; Supudommak, P.; Mekasut, L.; Piumsomboon, P.; Kuchonthara, P. Emission of NOx and N2O from co-combustion of coal and biomasses in CFB combustor. Int. J. Greenh. Gas Control. 2012, 10, 26–32. [Google Scholar] [CrossRef]
- Shin, J.S.; Shun, D.; Cho, C.H.; Choi, Y.J.; Bae, D.H. The Characteristic of the After-Combustion in a Commercial CFBC Boiler Using the Solid Waste Fuel. Energies 2022, 15, 5507. [Google Scholar] [CrossRef]
- Patel, C.T.; Patel, B.K.; Patel, V.K. Efficiency with Different GCV of Coal and Efficiency Improvement Opportunity in Boiler. Int. J. Innov. Res. Sci. Eng. Technol. 2013, 2, 1518–1527. [Google Scholar]





| Item | Weight Fraction (%) | ||
|---|---|---|---|
| Coal | Livestock Waste Fuel | ||
| Proximate analysis | Moisture | 22.8 | 14.46 |
| Volatile matter | 28.38 | 50.24 | |
| Fixed carbon | 39.68 | 10.26 | |
| Ash | 9.14 | 25.04 | |
| Ultimate analysis | Carbon | 67.90 | 37.23 |
| Hydrogen | 4.88 | 4.92 | |
| Nitrogen | 1.03 | 2.33 | |
| Oxygen | 16.52 | 29.25 | |
| Sulfur | 0.53 | 1.23 | |
| High Heating Value as received [kcal/kg] as received [MJ/kg] | 5091 21.3 | 3440 14.4 | |
| Coal/Livestock Waste Fuel (100/0) | Coal/Livestock Waste Fuel (90/10) | Coal/Livestock Waste Fuel (80/20) | Coal/Livestock Waste Fuel (70/30) | |
|---|---|---|---|---|
| Inlet heating value [kcal/h] | 97,340 | 90,287 | 95,300 | 96,291 |
| Fuel characteristics [wt.%] | ||||
| CO2 | 0.14 | 0.17 | 0.20 | 0.22 |
| C | 52.38 | 49.68 | 47.38 | 45.15 |
| H | 3.77 | 3.83 | 3.88 | 3.93 |
| N | 0.80 | 0.96 | 1.09 | 1.22 |
| S | 0.37 | 0.45 | 0.52 | 0.58 |
| O | 10.60 | 11.78 | 12.83 | 13.88 |
| HCl | 0.01 | 0.08 | 0.14 | 0.20 |
| H2O | 22.80 | 21.58 | 20.58 | 19.63 |
| Inert | 8.85 | 11.10 | 12.95 | 14.69 |
| HHV as calculation [kcal/kg] as calculation [MJ/kg] | 5085 21.3 | 4839 20.3 | 4628 19.4 | 4421 18.5 |
| Coal/Livestock Waste (100/0) | Coal/Livestock Waste (90/10) | Coal/Livestock Waste (80/20) | Coal/Livestock Waste (70/30) | |
|---|---|---|---|---|
| Theoretical air [Nm3/kg] | 5.396 | 5.131 | 4.905 | 4.684 |
| Air/Fuel ratio [-] | 1.85 | 1.97 | 1.97 | 2.08 |
| Fuel conversion [-] | ||||
| SOx(S → SO2) | 0.285 | 0.393 | 0.452 | 0.421 |
| NOx(N → NO) | 0.019 | 0.158 | 0.111 | 0.113 |
| N2O(N → N2O) | 0.030 | 0.030 | 0.030 | 0.030 |
| HC(C → CH4) | 0.001 | 0.001 | 0.001 | 0.001 |
| HCl | 0.450 | 0.068 | 0.044 | 0.040 |
| CO(C → CO) | 0.003 | 0.003 | 0.003 | 0.002 |
| CO2 from fuel | 0.986 | 0.988 | 0.995 | 0.996 |
| Flue gas [kmol/] | 0.473 | 0.477 | 0.457 | 0.461 |
| Ash and solid | ||||
[kmol/kg] | 8.1 × 10−6 | 1.0 × 10−5 | 1.2 × 10−5 | 1.3 × 10−5 |
| Solid discharge [-] | 0.102 | 0.125 | 0.141 | 0.161 |
| Unburned C [-] | 5.06 × 10−3 | 3.88 × 10−3 | 1.41 × 10−5 | 3.19 × 10−5 |
| Cash [%] | 4.966 | 3.101 | 0.010 | 0.019 |
| Bottom Ash ratio [-] | 0.2 | 0.2 | 0.2 | 0.2 |
| Coal/Livestock Waste (100/0) | Coal/Livestock Waste (90/10) | Coal/Livestock Waste (80/20) | Coal/Livestock Waste (70/30) | |
|---|---|---|---|---|
| Fuel combustion (HC) [kcal/kg] | 5085 | 4839 | 4628 | 4421 |
| Unburned loss () [kcal/kg] | ||||
| CO → CO2 | 8.81 | 7.28 | 8.08 | 4.55 |
| CH4 → CO2 + H2O | 9.26 | 8.78 | 8.37 | 7.98 |
| Unburned carbon → CO2 | 39.6 | 30.4 | 11.1 | 25.0 |
| Combustion efficiency by HHV | 98.87% | 99.04% | 99.64% | 99.71% |
| Heat loss (HL) [kcal/kg] | ||||
| Radiation loss (HR) | 76.28 | 72.59 | 69.42 | 66.32 |
| Fuel Hydrogen latent heat loss (HH) | 155.21 | 156.83 | 149.64 | 151.10 |
| Fuel Moisture latent heat loss (HM) | 195 | 198 | 201 | 204 |
| Coal specific (HF) | 1.859 | 1.859 | 1.859 | 1.859 |
| CaCO3 calcination heat (HS) | −9.64 | −9.88 | −10.22 | −12.12 |
| Bed ash drain (HB) | 5 | 6 | 7 | 8 |
| Gas out of A/H (HG) | 183 | 157 | 124 | 102 |
| Design margin (HD) | 51 | 46 | 46 | 44 |
| Boiler efficiency by HHV | 85.94% | 86.00% | 86.93% | 86.94% |
Disclaimer/Publisher’s Note: The statements, opinions and data contained in all publications are solely those of the individual author(s) and contributor(s) and not of MDPI and/or the editor(s). MDPI and/or the editor(s) disclaim responsibility for any injury to people or property resulting from any ideas, methods, instructions or products referred to in the content. |
© 2023 by the authors. Licensee MDPI, Basel, Switzerland. This article is an open access article distributed under the terms and conditions of the Creative Commons Attribution (CC BY) license (https://creativecommons.org/licenses/by/4.0/).
Share and Cite
Shin, J.-S.; Shun, D.; Cho, C.-H.; Bae, D.-H. A Study on the Co-Combustion Characteristics of Coal and Bio-SRF in CFBC. Energies 2023, 16, 1981. https://doi.org/10.3390/en16041981
Shin J-S, Shun D, Cho C-H, Bae D-H. A Study on the Co-Combustion Characteristics of Coal and Bio-SRF in CFBC. Energies. 2023; 16(4):1981. https://doi.org/10.3390/en16041981
Chicago/Turabian StyleShin, Jeong-Seon, Dowon Shun, Churl-Hee Cho, and Dal-Hee Bae. 2023. "A Study on the Co-Combustion Characteristics of Coal and Bio-SRF in CFBC" Energies 16, no. 4: 1981. https://doi.org/10.3390/en16041981
APA StyleShin, J.-S., Shun, D., Cho, C.-H., & Bae, D.-H. (2023). A Study on the Co-Combustion Characteristics of Coal and Bio-SRF in CFBC. Energies, 16(4), 1981. https://doi.org/10.3390/en16041981

