Predictive Control of a Real Residential Heating System with Short-Term Solar Power Forecast
Abstract
:1. Introduction
2. Materials and Methods
2.1. Residential Building ‘Projekthaus Ulm’ as Real Demonstration Environment
2.2. Short-Term PV Power Forecasting
2.2.1. ASI-Based Nowcasting System
2.2.2. Intraday Forecasting System
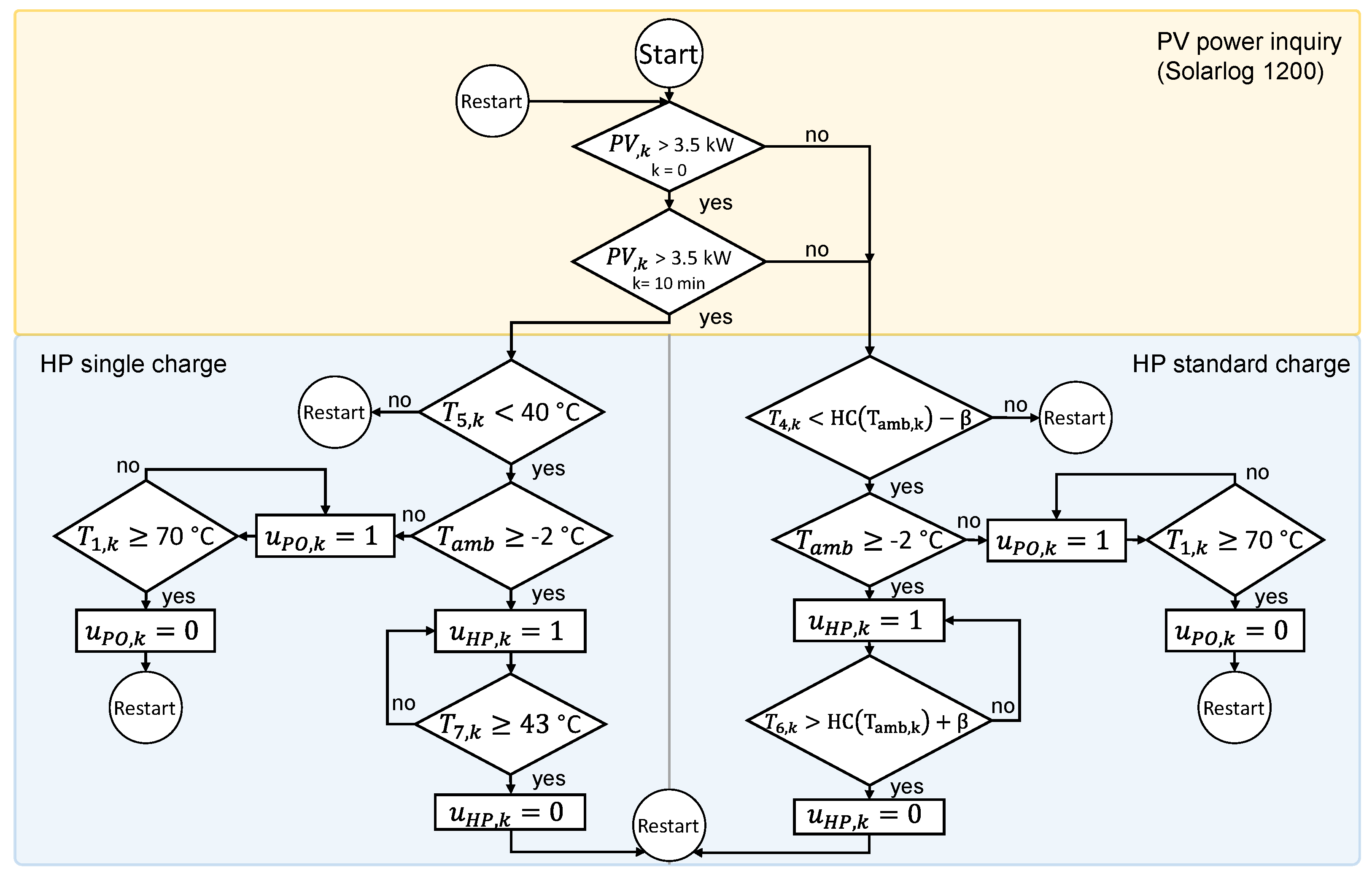
2.3. Predictive Heuristic Control Approach
2.4. Predictive Model-Based Control Approach
2.4.1. Model Predictive Control with Hybrid System Model
2.4.2. Practical Implementation of the Controls
3. Results from Projekhaus Ulm
3.1. Results for PV Power Forecasting
3.1.1. ASI-Based Nowcasting System
3.1.2. Intraday Forecasting System
3.2. Results of Predictive Heuristic Control
3.3. Results for Predictive Model-Based Control
4. Conclusions
Author Contributions
Funding
Data Availability Statement
Acknowledgments
Conflicts of Interest
Abbreviations
| AI | Artificial Intelligence; |
| ANN | Artificial Neural Network; |
| CAGR | Compound Annual Growth Rate; |
| GHI | Global Horizontal Irradiance; |
| HEMS | Home Energy Management System; |
| HP | Heat Pump; |
| LSTM | Long Short-Term Memory; |
| MAPE | Mean Average Percentage Error; |
| MILP | Mixed Integer Linear Problem; |
| MINLP | Mixed Integer Nonlinear Problem; |
| ML | Machine Learning; |
| MPC | Model Predictive Control; |
| NWP | Numerical Weather Prediction; |
| PHU | Projekthaus Ulm; |
| PO | Pellet Oven; |
| PV | Photovoltaic; |
| RMSE | Root Mean Square Error; |
| SCS | Self-Consumption Share. |
References
- International Energy Agency (IEA). Heating, IEA-Report 2022; IEA: Paris, France, 2022; Available online: https://www.iea.org/reports/heating (accessed on 23 May 2022).
- International Energy Agency (IEA). Heat Pumps, IEA-Report 2022; IEA: Paris, France, 2022; Available online: https://www.iea.org/reports/heat-pumps (accessed on 23 May 2022).
- Zafar, U.; Bayhan, S.; Sanfilippo, A. Home Energy Management System Concepts, Configurations, and Technologies for the Smart Grid. IEEE Access 2020, 8, 119271–119286. [Google Scholar] [CrossRef]
- Mahapatra, B.; Nayyar, A. Home energy management system (HEMS): Concept, architecture, infrastructure, challenges and energy management schemes. Energy Syst. 2019, 13, 643–669. [Google Scholar] [CrossRef]
- Sun, M.; Anaadumba, R.; Liu, Q.; Liu, X.; Yang, Y. A Survey on Demand-Response in HEMS: Algorithm Types, Objectives and Constraints. In Proceedings of the 2019 IEEE SmartWorld, Ubiquitous Intelligence & Computing, Advanced & Trusted Computing, Scalable Computing & Communications, Cloud & Big Data Computing, Internet of People and Smart City Innovation (SmartWorld/SCALCOM/UIC/ATC/CBDCom/IOP/SCI), Leicester, UK, 19–23 August 2019; pp. 300–304. [Google Scholar]
- Sawant, P.; Villegas Mier, O.; Schmidt, M.; Pfafferott, J. Demonstration of optimal scheduling for a building heat pump system using economic-MPC. Energies 2021, 14, 7953. [Google Scholar] [CrossRef]
- Mier, O.V.; Niro, S.; Alpi, F.; Gasper, R.; Schmidt, M. Model-predictive control of a residential heating system with machine-learning based models, forecasts and signal-processing. In Proceedings of the The Future of Global Energy Systems, 17th IAEE European Conference, Athens, Greece, 21–24 September 2022; International Association for Energy Economics: Washington, DC, USA, 2022. [Google Scholar]
- Dittmann, A.; Holland, N.; Lorenz, E. A new sky imager based global irradiance forecasting model with analyses of cirrus situations. Meteorol. Z. 2020, 101–113. [Google Scholar] [CrossRef]
- Sengupta, M.; Habte, A.; Wilbert, S.; Gueymard, C.; Remund, J. Best Practices Handbook for the Collection and Use of Solar Resource Data for Solar Energy Applications, 3rd ed.; National Renewable Energy Lab. (NREL): Golden, CO, USA, 2021. [Google Scholar] [CrossRef]
- Goto, Y.; Suzuki, T.; Shimoo, T.; Hayashi, T.; Wakao, S. Operation design of PV system with storage battery by using next-day residential load forecast. In Proceedings of the 2011 37th IEEE Photovoltaic Specialists Conference, Seattle, WA, USA, 19–24 June 2011; pp. 002369–002374. [Google Scholar] [CrossRef]
- El-Baz, W.; Tzscheutschler, P.; Wagner, U. Day-ahead probabilistic PV generation forecast for buildings energy management systems. Sol. Energy 2018, 171, 478–490. [Google Scholar] [CrossRef]
- Kühnert, J. Development of a Photovoltaic Power Prediction System for Forecast Horizons of Several Hours. Ph.D. Thesis, Oldenburg University, Oldenburg, Germany, 2015. [Google Scholar]
- Schwarz, H.; Schermeyer, H.; Bertsch, V.; Fichtner, W. Self-consumption through power-to-heat and storage for enhanced PV integration in decentralised energy systems. Sol. Energy 2018, 163, 150–161. [Google Scholar] [CrossRef]
- Lorenzi, G.; Silva, C.A.S. Comparing demand response and battery storage to optimize self-consumption in PV systems. Appl. Energy 2016, 180, 524–535. [Google Scholar] [CrossRef]
- Bertsch, V.; Geldermann, J.; Lühn, T. What drives the profitability of household PV investments, self-consumption and self-sufficiency? Appl. Energy 2017, 204, 1–15. [Google Scholar] [CrossRef]
- Sorour, A.; Fazeli, M.; Monfared, M.; Fahmy, A.; Searle, J.; Lewis, R. Enhancing Self-consumption of PV-battery Systems Using a Predictive Rule-based Energy Management. In Proceedings of the 2021 IEEE PES Innovative Smart Grid Technologies Europe (ISGT Europe), Espoo, Finland, 18–21 October 2021; pp. 1–6. [Google Scholar] [CrossRef]
- Amabile, L.; Bresch-Pietri, D.; El Hajje, G.; Labbé, S.; Petit, N. Optimizing the self-consumption of residential photovoltaic energy and quantification of the impact of production forecast uncertainties. Adv. Appl. Energy 2021, 2, 100020. [Google Scholar] [CrossRef]
- D’Ettorre, F.; Conti, P.; Schito, E.; Testi, D. Model predictive control of a hybrid heat pump system and impact of the prediction horizon on cost-saving potential and optimal storage capacity. Appl. Therm. Eng. 2019, 148, 524–535. [Google Scholar] [CrossRef]
- Candanedo, J.A.; Athienitis, A.K. Predictive control of radiant floor heating and solar-source heat pump operation in a solar house. HVAC Res. 2011, 17, 235–256. [Google Scholar] [CrossRef]
- Löhr, Y.; Wolf, D.; Pollerberg, C.; Hörsting, A.; Mönnigmann, M. Supervisory model predictive control for PV battery and heat pump system with phase change slurry thermal storage. arXiv 2020, arXiv:2003.11990. [Google Scholar]
- Gang, W.; Wang, J.; Wang, S. Performance analysis of hybrid ground source heat pump systems based on ANN predictive control. Appl. Energy 2014, 136, 1138–1144. [Google Scholar] [CrossRef]
- Weeratunge, H.; Narsilio, G.; de Hoog, J.; Dunstall, S.; Halgamuge, S. Model predictive control for a solar assisted ground source heat pump system. Energy 2018, 152, 974–984. [Google Scholar] [CrossRef]
- Kajgaard, M.U.; Mogensen, J.; Wittendorff, A.; Veress, A.T.; Biegel, B. Model predictive control of domestic heat pump. In Proceedings of the 2013 American Control Conference, Washington, DC, USA, 17–19 June 2013; pp. 2013–2018. [Google Scholar] [CrossRef]
- Lee, D.; Ooka, R.; Ikeda, S.; Choi, W. Artificial neural network prediction models of stratified thermal energy storage system and borehole heat exchanger for model predictive control. Sci. Technol. Built Environ. 2019, 25, 534–548. [Google Scholar] [CrossRef]
- Afram, A.; Janabi-Sharifi, F.; Fung, A.S.; Raahemifar, K. Artificial neural network (ANN) based model predictive control (MPC) and optimization of HVAC systems: A state of the art review and case study of a residential HVAC system. Energy Build. 2017, 141, 96–113. [Google Scholar] [CrossRef]
- Coccia, G.; Mugnini, A.; Polonara, F.; Arteconi, A. Artificial-neural-network-based model predictive control to exploit energy flexibility in multi-energy systems comprising district cooling. Energy 2021, 222, 119958. [Google Scholar] [CrossRef]
- Hochreiter, S.; Schmidhuber, J. Long short-term memory. Neural Comput. 1997, 9, 1735–1780. [Google Scholar] [CrossRef]
- Gonzalez, J.; Yu, W. Non-linear system modeling using LSTM neural networks. IFAC-PapersOnLine 2018, 51, 485–489. In Proceedings of the 2nd IFAC Conference on Modelling, Identification and Control of Nonlinear Systems (MICNON 2018), Guadalajara, Mexico, 20–22 June 2018. [Google Scholar] [CrossRef]
- Wang, Y. A new concept using LSTM Neural Networks for dynamic system identification. In Proceedings of the 2017 IEEE American control conference (ACC), Seattle, WA, USA, 24–26 May 2017; pp. 5324–5329. [Google Scholar] [CrossRef]
- El Khantach, A.; Hamlich, M.; Belbounaguia, N.E. Short-term load forecasting using machine learning and periodicity decomposition. AIMS Energy 2019, 7, 382–394. [Google Scholar] [CrossRef]
- Ouyang, T.; He, Y.; Li, H.; Sun, Z.; Baek, S. A Deep Learning Framework for Short-term Power Load Forecasting. arXiv 2017, arXiv:1711.11519. [Google Scholar]
- Kollia, I.; Kollias, S. A Deep Learning Approach for Load Demand Forecasting of Power Systems. In Proceedings of the 2018 IEEE Symposium Series on Computational Intelligence (SSCI), Bangalore, India, 18–21 November 2018; pp. 912–919. [Google Scholar] [CrossRef]
- Ruf, H.; Kober, P. Untersuchung der Kosten Verschiedener Heizsysteme für Moderne Einfamilienhäuser in der Region Ulm [Investigation of the Costs of Different Heating Systems for Modern Single-Family Houses in the Ulm Region, in German]. 2016. Available online: https://www.projekthaus-ulm.de/downloads/AxIOME_BAR_Bericht_Gestehungskosten.pdf (accessed on 30 July 2023).
- Dittmann, A.; Kober, P.; Lorenz, E.; Mier, O.V.; Ruf, H.; Schmidt, M. Optimierung der PV-Speisung von WäRmepumpen Durch Kurzfristprognosen mit Wolkenkameras [Optimisation of the PV Supply of Heat Pumps through Short-Term Forecasts with Cloud Cameras, in German]; Conexio GMBH: Pforzheim, Germany, 2019; pp. 433–452. [Google Scholar]
- Al-Nimr, M.A.; Al-Waked, R.F.; Al-Zu’bi, O.I. Enhancing the performance of heat pumps by immersing the external unit in underground water storage tanks. J. Build. Eng. 2021, 40, 102732. [Google Scholar] [CrossRef]
- Cadafalch, J.; Carbonell, D.; Consul, R.; Ruiz, R. Modelling of storage tanks with immersed heat exchangers. Sol. Energy 2015, 112, 154–162. [Google Scholar] [CrossRef]
- Dai, N.; Li, S. Coupling Model of Heat Pump System and Water Tank with Immersed Condenser Coil in HPWH. In Proceedings of the 4th International Conference on Building Energy, Delft, The Netherlands, 8–9 November 2017. [Google Scholar]
- Luthander, R.; Widén, J.; Nilsson, D.; Palm, J. Photovoltaic self-consumption in buildings: A review. Appl. Energy 2015, 142, 80–94. [Google Scholar] [CrossRef]
- Müller, B.; Hardt, L.; Armbruster, A.; Kiefer, K.; Reise, C. Yield predictions for photovoltaic power plants: Empirical validation, recent advances and remaining uncertainties. Prog. Photovolt. Res. Appl. 2016, 24, 570–583. [Google Scholar] [CrossRef]
- Dumortier, D. Modelling Global and Diffuse Horizontal Irradiances Under Cloudless Skies with Different Turbidities; Daylight II, JOU2-CT92-0144, Final Report; École Nationale des Travaux Publics de l’État: Vaulx-en-Velin, France, 1995; Volume 2. [Google Scholar]
- Kühnert, J.; Lorenz, E.; Heinemann, D. Satellite-Based Irradiance and Power Forecasting for the German Energy Market. In Solar Energy Forecasting and Resource Assessment; Kleissl, J., Ed.; Elsevier: Amsterdam, The Netherlands, 2013; pp. 267–297. [Google Scholar] [CrossRef]
- Camacho, E.F.; Bordons, C. Introduction to Model Predictive Control. In Model Predictive Control; Springer: London, UK, 2007; pp. 1–11. [Google Scholar] [CrossRef]
- Rawlings, J.; Mayne, D.; Diehl, M. Model Predictive Control: Theory, Computation, and Design; Nob Hill Publishing: Madison, WI, USA, 2017. [Google Scholar]
- Mayne, D.; Rawlings, J.; Rao, C.; Scokaert, P. Constrained model predictive control: Stability and optimality. Automatica 2000, 36, 789–814. [Google Scholar] [CrossRef]
- Chandra, R.; Goyal, S.; Gupta, R. Evaluation of Deep Learning Models for Multi-Step Ahead Time Series Prediction. IEEE Access 2021, 9, 83105–83123. [Google Scholar] [CrossRef]
- Sawant, P.; Bürger, A.; Doan, M.; Felsmann, C.; Pfafferott, J. Development and Experimental Evaluation of Grey-Box Models of a Microscale Polygeneration System for Application in Optimal Control. Energy Build. 2019, 215, 109725. [Google Scholar] [CrossRef]
- Abadi, M.; Agarwal, A.; Barham, P.; Brevdo, E.; Chen, Z.; Citro, C.; Corrado, G.S.; Davis, A.; Dean, J.; Devin, M.; et al. TensorFlow: Large-Scale Machine Learning on Heterogeneous Systems. Software. 2015. Available online: tensorflow.org (accessed on 30 July 2023).
- Gillis, J.; Koch, J. Tensorflow and CasADi. Available online: https://web.casadi.org/blog/tensorflow/ (accessed on 29 March 2023).
- Wächter, A.; Biegler, L. On the Implementation of an Interior-Point Filter Line-Search Algorithm for Large-Scale Nonlinear Programming. Math. Program. 2006, 106, 25–57. [Google Scholar] [CrossRef]
- Bürger, A.; Zeile, C.; Hahn, M.; Altmann-Dieses, A.; Sager, S.; Diehl, M. pycombina: An Open-Source Tool for Solving Combinatorial Approximation Problems Arising in Mixed-Integer Optimal Control. In Proceedings of the IFAC World Congress, Berlin, Germany, 11–17 July 2020; Volume 53, pp. 6502–6508. [Google Scholar]











| Events fc | Hitrate | Precision | ||
|---|---|---|---|---|
| 7 min | 7 min | 2959 | 0.975 | 0.737 |
| 15 min | 7 min | 2655 | 0.926 | 0.780 |
Disclaimer/Publisher’s Note: The statements, opinions and data contained in all publications are solely those of the individual author(s) and contributor(s) and not of MDPI and/or the editor(s). MDPI and/or the editor(s) disclaim responsibility for any injury to people or property resulting from any ideas, methods, instructions or products referred to in the content. |
© 2023 by the authors. Licensee MDPI, Basel, Switzerland. This article is an open access article distributed under the terms and conditions of the Creative Commons Attribution (CC BY) license (https://creativecommons.org/licenses/by/4.0/).
Share and Cite
Villegas Mier, O.; Dittmann, A.; Herzberg, W.; Ruf, H.; Lorenz, E.; Schmidt, M.; Gasper, R. Predictive Control of a Real Residential Heating System with Short-Term Solar Power Forecast. Energies 2023, 16, 6980. https://doi.org/10.3390/en16196980
Villegas Mier O, Dittmann A, Herzberg W, Ruf H, Lorenz E, Schmidt M, Gasper R. Predictive Control of a Real Residential Heating System with Short-Term Solar Power Forecast. Energies. 2023; 16(19):6980. https://doi.org/10.3390/en16196980
Chicago/Turabian StyleVillegas Mier, Oscar, Anna Dittmann, Wiebke Herzberg, Holger Ruf, Elke Lorenz, Michael Schmidt, and Rainer Gasper. 2023. "Predictive Control of a Real Residential Heating System with Short-Term Solar Power Forecast" Energies 16, no. 19: 6980. https://doi.org/10.3390/en16196980
APA StyleVillegas Mier, O., Dittmann, A., Herzberg, W., Ruf, H., Lorenz, E., Schmidt, M., & Gasper, R. (2023). Predictive Control of a Real Residential Heating System with Short-Term Solar Power Forecast. Energies, 16(19), 6980. https://doi.org/10.3390/en16196980

