Life Cycle Assessment and Energy Balance of a Polygeneration Plant Fed with Lignocellulosic Biomass of Cynara cardunculus L.
Abstract
:1. Introduction
2. Materials and Methods
2.1. Life Cycle Assessment Methodology
2.2. Goal and Scope Definition
2.3. Functional Unit
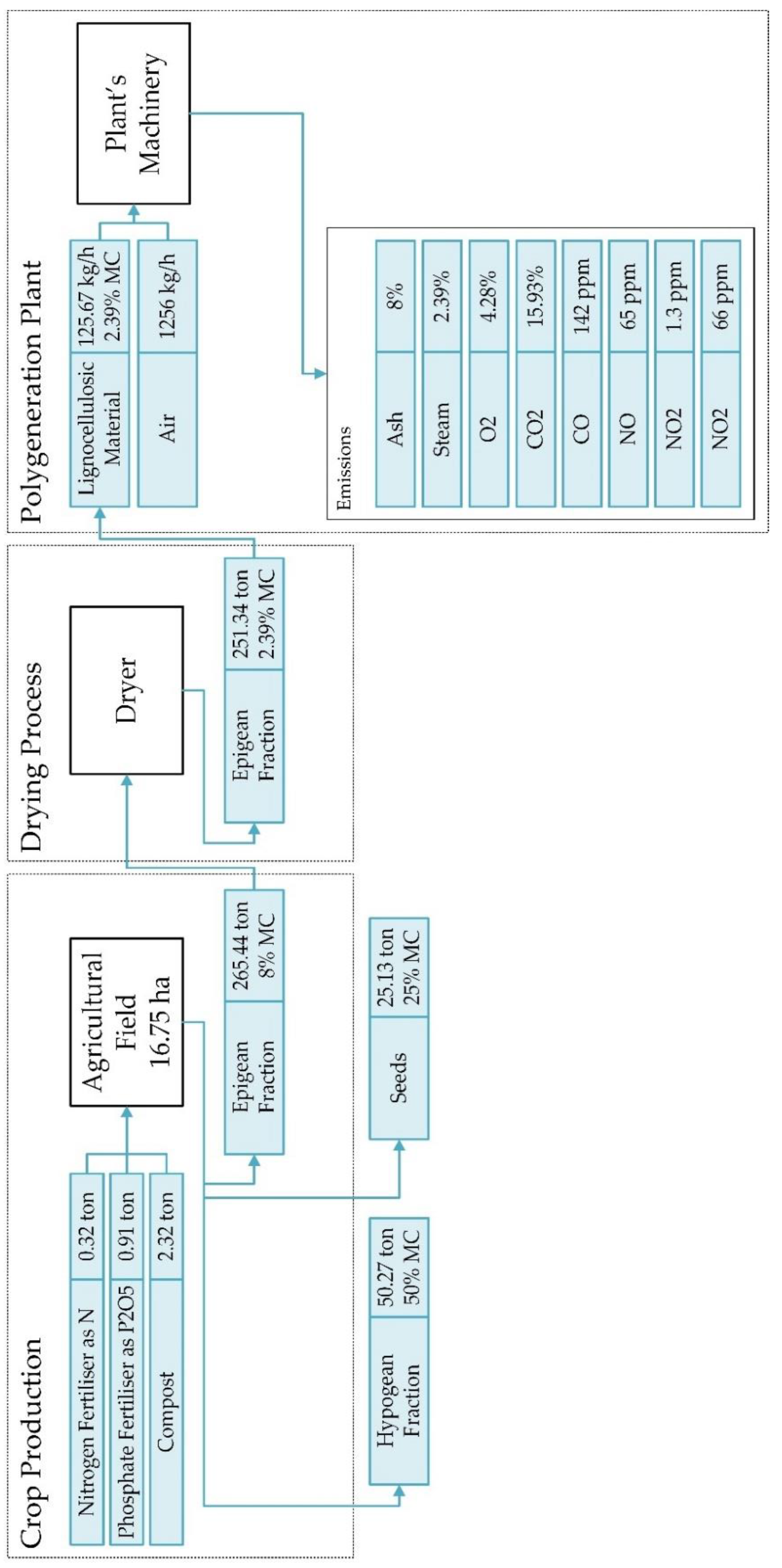
2.4. System Boundaries
2.5. Life Cycle Inventory
2.5.1. Cardoon Production and Transportation
2.5.2. Polygeneration Plant
2.6. Life Cycle Impact Assessment
2.7. Interpretation of the Results
3. Results
3.1. Raw Material Characterization
3.2. Secondary Energy Demand
3.3. Output Energy
3.4. Life Cycle Inventory Analysis
3.5. Life Cycle Impact Assessment
3.5.1. Cumulative Energy Demand
3.5.2. ReCiPe—Midpoint–Normalisation
3.5.3. ReCiPe—Midpoint–Characterisation
3.5.4. ReCiPe—Midpoint–Global Warming Potential
3.5.5. ReCiPe—Endpoint
4. Discussion
4.1. Crop Production
4.2. Efficiency and Secondary Energy Demands
4.3. Life Cycle Interpretation
4.3.1. Cumulative Energy Demand
4.3.2. ReCiPe—Midpoint–Normalisation
4.3.3. ReCiPe—Midpoint–Characterisation
4.3.4. ReCiPe—Midpoint–Global Warming Potential
4.3.5. ReCiPe—Endpoint
5. Conclusions
Limitations and Future Perspectives
Author Contributions
Funding
Acknowledgments
Conflicts of Interest
Appendix A

| Impact Category | Unit | Fertiliser | Machinery | Transport | Chipper | Overhead Crane | Hoppers | Burner Chamber | Heat Exchanger | Gas Extractor | Heat District | Total |
|---|---|---|---|---|---|---|---|---|---|---|---|---|
| Global warming | kgCO2eq | 5815.57 | 6985.08 | 820.74 | 186.77 | 116.21 | 8163.91 | 2182.60 | 3332.21 | 3332.21 | 1882.70 | 32,817.98 |
| Stratospheric ozone depletion | kgCFC11eq | 0.00 | 3.65 × 10−3 | 5.71 × 10−4 | 1.49 × 10−4 | 9.27 × 10−5 | 6.51 × 10−3 | 1.74 × 10−3 | 2.66 × 10−3 | 2.66 × 10−3 | 1.50 × 10−3 | 2.23 × 10−2 |
| Ionizing radiation | kBqCo-60eq | 62.67 | 47.83 | 6.50 | 2.07 | 1.29 | 90.47 | 24.19 | 36.93 | 36.93 | 20.86 | 329.72 |
| Ozone formation, Human health | kgNOxeq | 16.24 | 67.80 | 1.23 | 0.38 | 0.24 | 16.78 | 4.49 | 6.85 | 6.85 | 3.87 | 124.72 |
| Fine particulate matter formation | kgPM2.5eq | 22.84 | 19.56 | 0.74 | 0.29 | 0.18 | 12.59 | 3.36 | 5.14 | 5.14 | 2.90 | 72.74 |
| Ozone formation, Terrestrial ecosystems | kgNOxeq | 16.58 | 68.89 | 1.30 | 0.39 | 0.24 | 17.05 | 4.56 | 6.96 | 6.96 | 3.93 | 126.85 |
| Terrestrial acidification | kgSO2eq | 61.35 | 37.31 | 1.55 | 0.90 | 0.56 | 39.28 | 10.50 | 16.03 | 16.03 | 9.06 | 192.57 |
| Freshwater eutrophication | kgPeq | 0.83 | 0.28 | 0.01 | 0.01 | 0.01 | 0.46 | 0.12 | 0.19 | 0.19 | 0.11 | 2.20 |
| Marine eutrophication | kgNeq | 1.33 × 10−1 | 2.03 × 10−2 | 1.72 × 10−3 | 1.96 × 10−3 | 1.22 × 10−3 | 8.57 × 10−2 | 2.29 × 10−2 | 3.50 × 10−2 | 3.50 × 10−2 | 1.98 × 10−2 | 3.57 × 10−1 |
| Terrestrial ecotoxicity | kg1,4-DCB | 45,870.64 | 21,347.50 | 10,926.28 | 427.68 | 266.10 | 18,693.86 | 4997.75 | 7630.15 | 7630.15 | 4311.03 | 122,101.12 |
| Freshwater ecotoxicity | kg1,4-DCB | 33.70 | 3.41 | 1.88 | 0.06 | 0.04 | 2.52 | 0.67 | 1.03 | 1.03 | 0.58 | 44.91 |
| Marine ecotoxicity | kg1,4-DCB | 86.02 | 16.96 | 7.74 | 0.33 | 0.20 | 14.28 | 3.82 | 5.83 | 5.83 | 3.29 | 144.29 |
| Human carcinogenic toxicity | kg1,4-DCB | 51.53 | 60.61 | 3.88 | 1.84 | 1.14 | 80.42 | 21.50 | 32.82 | 32.82 | 18.55 | 305.13 |
| Human non-carcinogenic toxicity | kg1,4-DCB | 2713.06 | 5097.37 | 150.18 | 10.90 | 6.78 | 476.54 | 127.40 | 194.51 | 194.51 | 109.90 | 9081.15 |
| Land use | m2acropeq | 1274.94 | 209.70 | 34.74 | 8.43 | 5.25 | 368.57 | 98.54 | 150.44 | 150.44 | 85.00 | 2386.05 |
| Mineral resource scarcity | kgCueq | 271.80 | 45.52 | 1.52 | 0.42 | 0.26 | 18.27 | 4.88 | 7.46 | 7.46 | 4.21 | 361.80 |
| Fossil resource scarcity | kgoileq | 2722.50 | 2149.19 | 285.07 | 54.24 | 33.75 | 2370.85 | 633.84 | 967.69 | 967.69 | 546.75 | 10,731.55 |
| Water consumption | m3 | 404.43 | 22.09 | 2.34 | 3.68 | 2.29 | 160.67 | 42.96 | 65.58 | 65.58 | 37.05 | 806.67 |
| Machine/Equipment | Engine | Power (kW) | Mot | Rpm | Cos φ | ΔV/γ | A/Δγ | Hz |
|---|---|---|---|---|---|---|---|---|
| Overhead Crane | Lifting | 4 | 3 | - | 0.82 | 230/400 | 14.1/8.13 | 50 |
| Translation | 0.37 | 3 | - | 0.67 | 230/400 | 2.2/1.27 | 50 | |
| Sliding | 0.75 | - | 230/400 | - | 50 | |||
| Hopper | Rakes | 4 | 3 | 1445 | 0.82 | 230/400 | 14.1/8.13 | 50 |
| Screw | 1.10 | 3 | 1400 | 0.78 | 230/400 | 4.7/2.70 | 50 | |
| Screw | 1.10 | 3 | 1400 | 0.78 | 230/400 | 4.7/2.70 | 50 | |
| Combustion Chamber | Fan | 0.25 | 3 | 2820 | 0.77 | 230/400 | 1.4/0.8 | 50 |
| Fan | 0.25 | 3 | 2820 | 0.77 | 230/400 | 1.4/0.8 | 50 | |
| Fan | 0.25 | 3 | 2820 | 0.77 | 230/400 | 1.4/0.8 | 50 | |
| Rakes | 0.37 | 3 | 880 | 0.67 | 230/400 | 2.2/1.27 | 50 | |
| Rakes | 0.55 | 3 | 900 | 0.72 | 230/400 | 2.85/1.65 | 50 | |
| Screw | 0.25 | 3 | 1350 | 0.72 | 230/400 | 4.45/0.84 | 50 | |
| Pump | 0.17 | - | - | - | 230/400 | - | 50 | |
| Heat Exchanger & Compressor Ring | Fan | 4 | 3 | 2900 | 0.88 | 230/400 | 13.3/7.4 | 50 |
| Cyclone | Fan | 4 | 3 | 2900 | 0.88 | 230/400 | 13.3/7.4 | 50 |
| District Heating and Cooling | Pump | 2 | - | - | - | 230/400 | - | 50 |
| Fan | 0.25 | 3 | 2820 | 0.77 | 230/400 | 1.4/0.8 | 50 |
References
- Ministero dell’Istruzione, dell’Università e della Ricerca. PRIN (BIO-CHEAPER) Project—Research Projects of Relevant National Interest—Biomasses Circular Holistic Economy Approach to Energy Equipment; Ministero dell’Istruzione, dell’Università e della Ricerca: Roma, Italy, 2018.
- Srivastava, N.; Srivastava, M.; Mishra, P.K.; Upadhyay, S.N.; Ramteke, P.W.; Gupta, V.K. Sustainable Approaches for Biofuels Production Technologies; Springer: Cham, Switzerland, 2019. [Google Scholar]
- Clauser, N.M.; González, G.; Mendieta, C.M.; Kruyeniski, J.; Area, M.C.; Vallejos, M.E. Biomass Waste as Sustainable Raw Material for Energy and Fuels. Sustainability 2021, 13, 794. [Google Scholar] [CrossRef]
- Sridhar, A.; Ponnuchamy, M.; Senthil Kumar, P.; Kapoor, A.; Xiao, L. Progress in the Production of Hydrogen Energy from Food Waste: A Bibliometric Analysis. Int. J. Hydrogen Energy 2021, 14, 258. [Google Scholar] [CrossRef]
- Sridhar, A.; Kapoor, A.; Senthil Kumar, P.; Ponnuchamy, M.; Balasubramanian, S.; Prabhakar, S. Conversion of Food Waste to Energy: A Focus on Sustainability and Life Cycle Assessment. Fuel 2021, 302, 121069. [Google Scholar] [CrossRef]
- Haq, I.; Qaisar, K.; Nawaz, A.; Akram, F.; Mukhtar, H.; Zohu, X.; Xu, Y.; Mumtaz, M.; Rashid, U.; Ghani, W.; et al. Advances in Valorization of Lignocellulosic Biomass towards Energy Generation. Catalysts 2021, 11, 309. [Google Scholar] [CrossRef]
- McKendry, P. Energy Production from Biomass (Part 1): Overview of Biomass. Bioresour. Technol. 2002, 83, 37–46. [Google Scholar] [CrossRef]
- Mehmood, M.A.; Ibrahim, M.; Rashid, U.; Nawaz, M.; Ali, S.; Hussain, A.; Gull, M. Biomass Production for Bioenergy Using Marginal Lands. Sustain. Prod. Consum. 2017, 9, 3–21. [Google Scholar] [CrossRef]
- Gominho, J.; Curt, M.D.; Lourenço, A.; Fernández, J.; Pereira, H. Cynara cardunculus L. as a Biomass and Multi-Purpose Crop: A Review of 30 Years of Research. Biomass Bioenergy 2018, 109, 257–275. [Google Scholar] [CrossRef]
- Ottaiano, L.; di Mola, I.; Impagliazzo, A.; Cozzolino, E.; Masucci, F.; Mori, M.; Fagnano, M. Yields and Quality of Biomasses and Grain in Cynara cardunculus L. Grown in Southern Italy, as Affected by Genotype and Environmental Conditions. Ital. J. Agron. 2017, 12. [Google Scholar] [CrossRef] [Green Version]
- Wu, M.R.; Schott, D.L.; Lodewijks, G. Physical Properties of Solid Biomass. Biomass Bioenergy 2011, 35, 2093–2105. [Google Scholar] [CrossRef]
- El-Sattar, H.A.; Kamel, S.; Vera, D.; Jurado, F. Tri-Generation Biomass System Based on Externally Fired Gas Turbine, Organic Rankine Cycle and Absorption Chiller. J. Clean. Prod. 2020, 260, 121068. [Google Scholar] [CrossRef]
- Paraschiv, L.S.; Serban, A.; Paraschiv, S. Calculation of Combustion Air Required for Burning Solid Fuels (Coal/Biomass/Solid Waste) and Analysis of Flue Gas Composition. Energy Rep. 2020, 6, 36–45. [Google Scholar] [CrossRef]
- Ahmadi, P.; Dincer, I.; Rosen, M.A. Development and Assessment of an Integrated Biomass-Based Multi-Generation Energy System. Energy 2013, 56, 155–166. [Google Scholar] [CrossRef]
- Lak Kamari, M.; Maleki, A.; Alhuyi Nazari, M.; Sadeghi, M.; Rosen, M.A.; Pourfayaz, F. Assessment of a Biomass-Based Polygeneration Plant for Combined Power, Heat, Bioethanol and Biogas. Appl. Therm. Eng. 2021, 198, 117425. [Google Scholar] [CrossRef]
- Rubio-Maya, C.; Uche-Marcuello, J.; Martínez-Gracia, A.; Bayod-Rújula, A.A. Design Optimization of a Polygeneration Plant Fuelled by Natural Gas and Renewable Energy Sources. Appl. Energy 2011, 88, 449–457. [Google Scholar] [CrossRef]
- Al-attab, K.A.; Zainal, Z.A. Externally Fired Gas Turbine Technology: A Review. Appl. Energy 2015, 138, 474–487. [Google Scholar] [CrossRef]
- Kautz, M.; Hansen, U. The Externally-Fired Gas-Turbine (EFGT-Cycle) for Decentralized Use of Biomass. Appl. Energy 2007, 84, 795–805. [Google Scholar] [CrossRef]
- Cocco, D.; Deiana, P.; Cau, G. Performance Evaluation of Small Size Externally Fired Gas Turbine (EFGT) Power Plants Integrated with Direct Biomass Dryers. Energy 2006, 31, 1459–1471. [Google Scholar] [CrossRef]
- Popli, S.; Rodgers, P.; Eveloy, V. Gas Turbine Efficiency Enhancement Using Waste Heat Powered Absorption Chillers in the Oil and Gas Industry. Appl. Therm. Eng. 2013, 50, 918–931. [Google Scholar] [CrossRef]
- Liu, F.; Chen, G.; Yan, B.; Ma, W.; Cheng, Z.; Hou, L. Exergy Analysis of a New Lignocellulosic Biomass-Based Polygeneration System. Energy 2017, 140, 1087–1095. [Google Scholar] [CrossRef]
- Islas, J. The Gas Turbine. Technol. Forecast. Soc. Chang. 1999, 60, 129–148. [Google Scholar] [CrossRef]
- Ferreira, S.B.; Pilidis, P. Comparison of Externally Fired and Internal Combustion Gas Turbines Using Biomass Fuel. J. Energy Resour. Technol. 2001, 123, 291–296. [Google Scholar] [CrossRef]
- Roy, D.; Samanta, S.; Ghosh, S. Techno-Economic and Environmental Analyses of a Biomass Based System Employing Solid Oxide Fuel Cell, Externally Fired Gas Turbine and Organic Rankine Cycle. J. Clean. Prod. 2019, 225, 36–57. [Google Scholar] [CrossRef]
- Al-attab, K.A.; Zainal, Z.A. Performance of High-Temperature Heat Exchangers in Biomass Fuel Powered Externally Fired Gas Turbine Systems. Renew. Energy 2010, 35, 913–920. [Google Scholar] [CrossRef]
- Hauschild, M.Z.; Rosenbaum, R.K.; Olsen, S.I. (Eds.) Life Cycle Assessment—Theory and Practice; Springer International Publishing: Cham, Switzerland, 2018; ISBN 978-3-319-56474-6. [Google Scholar]
- Finnveden, G.; Hauschild, M.Z.; Ekvall, T.; Guinée, J.; Heijungs, R.; Hellweg, S.; Koehler, A.; Pennington, D.; Suh, S. Recent Developments in Life Cycle Assessment. J. Environ. Manag. 2009, 91, 1–21. [Google Scholar] [CrossRef] [PubMed]
- ISO. Environmental Management—Life Cycle Assessment—Principles and Framework (ISO 14040); International Organization for Standardization (ISO): Geneva, Switzerland, 2006. [Google Scholar]
- ISO. Environmental Management—Life Cycle Assessment—Requirements and Guidelines (ISO 14044); International Organization for Standardization (ISO): Geneva, Switzerland, 2006. [Google Scholar]
- Letcher, T. Comprehensive Renewable Energy, 1st ed.; Elsevier: Amsterdam, The Netherlands, 2012. [Google Scholar]
- Sustainability SimaPro. Available online: https://simapro.com/ (accessed on 22 February 2022).
- Wernet, G.; Bauer, C.; Steubing, B.; Reinhard, J.; Moreno-Ruiz, E.; Weidema, B. The Ecoinvent Database Version 3 (Part I): Overview and Methodology. Int. J. Life Cycle Assess. 2016, 21, 1218–1230. [Google Scholar] [CrossRef]
- Agri-Footprint. Block Sustainability. In Agri-Footprint—Understanding the Impact of Food; Agri-Footprint: Gouda, The Netherlands, 2016. [Google Scholar]
- Deligios, P.A.; Sulas, L.; Spissu, E.; Re, G.A.; Farci, R.; Ledda, L. Effect of Input Management on Yield and Energy Balance of Cardoon Crop Systems in Mediterranean Environment. Eur. J. Agron. 2017, 82, 173–181. [Google Scholar] [CrossRef]
- Angelini, L.G.; Ceccarini, L.; Nassi o Di Nasso, N.; Bonari, E. Long-Term Evaluation of Biomass Production and Quality of Two Cardoon (Cynara Cardunculus L.) Cultivars for Energy Use. Biomass Bioenergy 2009, 33, 810–816. [Google Scholar] [CrossRef]
- Mettler Toledo Instruments Moisture Analyzer HB43-S. Available online: https://www.mt.com/in/en/home/phased_out_products/Laboratory_Weighing_Solutions/moisture-analyzer/Advanced_Moisture/HB43-S.html (accessed on 22 February 2022).
- LECO Instruments Calorimeter AC-350. Available online: http://www.zycon.com/Literature/128173/62890/ac-350%20flyer%20203-968.pdf (accessed on 22 February 2022).
- LECO Instruments Thermogravimetric Analyzer TGA701. Available online: http://lecoperu.com/wp-content/uploads/2018/05/TGA701-ESPECIFICACIONES-ENG-28052018.pdf (accessed on 22 February 2022).
- Huijbregts, M.A.J.; Rombouts, L.J.A.; Hellweg, S.; Frischknecht, R.; Hendriks, A.J.; van de Meent, D.; Ragas, A.M.J.; Reijnders, L.; Struijs, J. Is Cumulative Fossil Energy Demand a Useful Indicator for the Environmental Performance of Products? Environ. Sci. Technol. 2006, 40, 641–648. [Google Scholar] [CrossRef] [Green Version]
- Goedkoop, M.; Heijungs, R.; Huijbregts, M.; Schryver, A.; Struijs, J.; Zelm, R. ReCiPE 2008: A Life Cycle Impact Assessment Method Which Comprises Harmonised Category Indicators at the Midpoint and the Endpoint Level; National Institute for Public Health and the Environment: Utrecht, The Netherlands, 2008.
- Krug, T.; Tanabe, K.; Srivastava, N.; Jamsranjav, B.; Fukuda, M.; Troxler, T. Revised Supplementary Methods and Good Practice Guidance Arising from the Kyoto Protocol; Intergovernmental Panel on Climate Change Switzerland: Cham, Switzerland, 2014. [Google Scholar]
- Fernández, J.; Curt, M.D.; Aguado, P.L. Industrial Applications of Cynara cardunculus L. for Energy and Other Uses. Ind. Crops Prod. 2006, 24, 222–229. [Google Scholar] [CrossRef]
- Curt, M.D.; Sánchez, G.; Fernández, J. The Potential of Cynara cardunculus L. for Seed Oil Production in a Perennial Cultivation System. Biomass Bioenergy 2002, 23, 33–46. [Google Scholar] [CrossRef]
- González, J.F.; González-García, C.M.; Ramiro, A.; González, J.; Sabio, E.; Gañán, J.; Rodríguez, M.A. Combustion Optimisation of Biomass Residue Pellets for Domestic Heating with a Mural Boiler. Biomass Bioenergy 2004, 27, 145–154. [Google Scholar] [CrossRef]
- Angelini, L.; Ceccarini, L.; Di Nasso, N.; Bonari, E. Differences in Biomass Yield, Chemical Characteristics and Energy Balance between Two Giant Reed (Arundo donax L.) Genotypes. In Proceedings of the 15th European Biomass Conference and Exhibition, Berlin, Germany, 7–11 May 2007; pp. 607–612. [Google Scholar]
- Lewandowski, I.; Kicherer, A. Combustion Quality of Biomass: Practical Relevance and Experiments to Modify the Biomass Quality of Miscanthus x Giganteus. Eur. J. Agron. 1997, 6, 163–177. [Google Scholar] [CrossRef]
- Nassi o Di Nasso, N.; Ceccarini, L.; Bonari, E.; Angelini, L.G. Comparison among Perennial Lignocellulosic Species for Energy Production and Efficiency in Central Italy. In Proceedings of the International Symposium on Methodologies for Integrated Analysis of Farm Production Systems; Farming Systems Design, Catania, Italy, 10 September 2007; pp. 45–46. [Google Scholar]
- Ceccarini, L.; Angelini, L.; Bonari, E. Caratteristiche Produttive e Valutazione Energetica della Biomassa di Miscanthus Sinensis Anderss, Arundo donax L. e Cynara cardunculus L. in Prove Condotte Nella Toscana Litoranea. In Proceedings of the Convegno Annuale Societa Italiana di Agronomia, Legnaro, Padova, 20–23 September 1999; p. 82. [Google Scholar]
- Caloiero, T.; Coscarelli, R.; Gaudio, R.; Leonardo, G.P. Precipitation Trend and Concentration in the Sardinia Region. Theor. Appl. Climatol. 2019, 137, 297–307. [Google Scholar] [CrossRef]
- Shortall, O.K. “Marginal Land” for Energy Crops: Exploring Definitions and Embedded Assumptions. Energy Policy 2013, 62, 19–27. [Google Scholar] [CrossRef]
- Swaminathan, B.; Sukalac, K.E. Technology Transfer and Mitigation of Climate Change: The Fertilizer Industry Perspective. In Proceedings of the IPCC Expert Meeting on Industrial Technology Development, Transfer and Diffusion, Tokyo, Japan, 21–23 September 2004. [Google Scholar]
- Cordell, D.; Drangert, J.-O.; White, S. The Story of Phosphorus: Global Food Security and Food for Thought. Glob. Environ. Chang. 2009, 19, 292–305. [Google Scholar] [CrossRef]
- Mantineo, M.; D’Agosta, G.M.; Copani, V.; Patanè, C.; Cosentino, S.L. Biomass Yield and Energy Balance of Three Perennial Crops for Energy Use in the Semi-Arid Mediterranean Environment. Field Crops Res. 2009, 114, 204–213. [Google Scholar] [CrossRef]






| Steps | Materials/Energy/Processes | Amount | |
|---|---|---|---|
| Cardoon Production | Fertilization | Compost | 0.32 ton |
| Nitrogen fertilizer as N | 0.91 ton | ||
| Phosphate fertilizer as P2O5 | 2.32 ton | ||
| Machinery | Fertilizing, Tillage (harrowing and ploughing), Sowing, Combine harvesting, Swath, Baling, Bale loading | 15.80 ha/each | |
| Transport | Transport, freight, 32 ton, EURO6 | 5026.86 tkm | |
| Polygeneration plant | Chipper | Electricity | 1.61 GJSE |
| Overhead Crane | Electricity | 1.01 GJSE | |
| Hopper | Electricity | 70.56 GJSE | |
| Combustion Chamber | Electricity | 18.86 GJSE | |
| Heat Exchanger & Compressor Ring | Electricity | 28.80 GJSE | |
| Cyclone | Electricity | 28.80 GJSE | |
| District Heating and Cooling | Electricity | 16.27 GJSE | |
| Input/Output | Value |
|---|---|
| Seed production | 1.50 t/ha |
| Moisture at the harvesting | 8% |
| Oil content | 25% |
| Epigean fraction | 15 t/ha |
| Moisture epigean fraction | 15% |
| LHV epigean fraction | 16.37 MJPE/kg |
| Hypogeum fraction | 3 t/ha |
| Moisture hypogeum fraction | 50% |
| 18:46 (diammonium phosphate)—N | 4.50 N |
| 18:46 (diammonium phosphate)—p | 11.50 P |
| Chemical N | 57.50 kg |
| Biological N (from composts) | 20 kg |
| Impact Category | Polygeneration Chain | Italian Power and Gas Grids |
|---|---|---|
| Terrestrial ecotoxicity (kg 1,4-DCB) | 122,101.12 | 253,011.92 |
| Freshwater ecotoxicity (kg 1,4-DCB) | 44.91 | 70.93 |
| Marine ecotoxicity (kg 1,4-DCB) | 144.29 | 262.74 |
| Human carcinogenic toxicity (kg 1,4-DCB) | 305.13 | 1133.36 |
| Human non-carcinogenic toxicity (kg 1,4-DCB) | 9081.15 | 7289.68 |
Publisher’s Note: MDPI stays neutral with regard to jurisdictional claims in published maps and institutional affiliations. |
© 2022 by the authors. Licensee MDPI, Basel, Switzerland. This article is an open access article distributed under the terms and conditions of the Creative Commons Attribution (CC BY) license (https://creativecommons.org/licenses/by/4.0/).
Share and Cite
Barros Lovate Temporim, R.; Cavalaglio, G.; Petrozzi, A.; Coccia, V.; Iodice, P.; Nicolini, A.; Cotana, F. Life Cycle Assessment and Energy Balance of a Polygeneration Plant Fed with Lignocellulosic Biomass of Cynara cardunculus L. Energies 2022, 15, 2397. https://doi.org/10.3390/en15072397
Barros Lovate Temporim R, Cavalaglio G, Petrozzi A, Coccia V, Iodice P, Nicolini A, Cotana F. Life Cycle Assessment and Energy Balance of a Polygeneration Plant Fed with Lignocellulosic Biomass of Cynara cardunculus L. Energies. 2022; 15(7):2397. https://doi.org/10.3390/en15072397
Chicago/Turabian StyleBarros Lovate Temporim, Ramoon, Gianluca Cavalaglio, Alessandro Petrozzi, Valentina Coccia, Paola Iodice, Andrea Nicolini, and Franco Cotana. 2022. "Life Cycle Assessment and Energy Balance of a Polygeneration Plant Fed with Lignocellulosic Biomass of Cynara cardunculus L." Energies 15, no. 7: 2397. https://doi.org/10.3390/en15072397
APA StyleBarros Lovate Temporim, R., Cavalaglio, G., Petrozzi, A., Coccia, V., Iodice, P., Nicolini, A., & Cotana, F. (2022). Life Cycle Assessment and Energy Balance of a Polygeneration Plant Fed with Lignocellulosic Biomass of Cynara cardunculus L. Energies, 15(7), 2397. https://doi.org/10.3390/en15072397

