A Novel Circulating Current Suppression for Paralleled Current Source Converter Based on Virtual Impedance Concept
Abstract
:1. Introduction
2. System Operation Principle
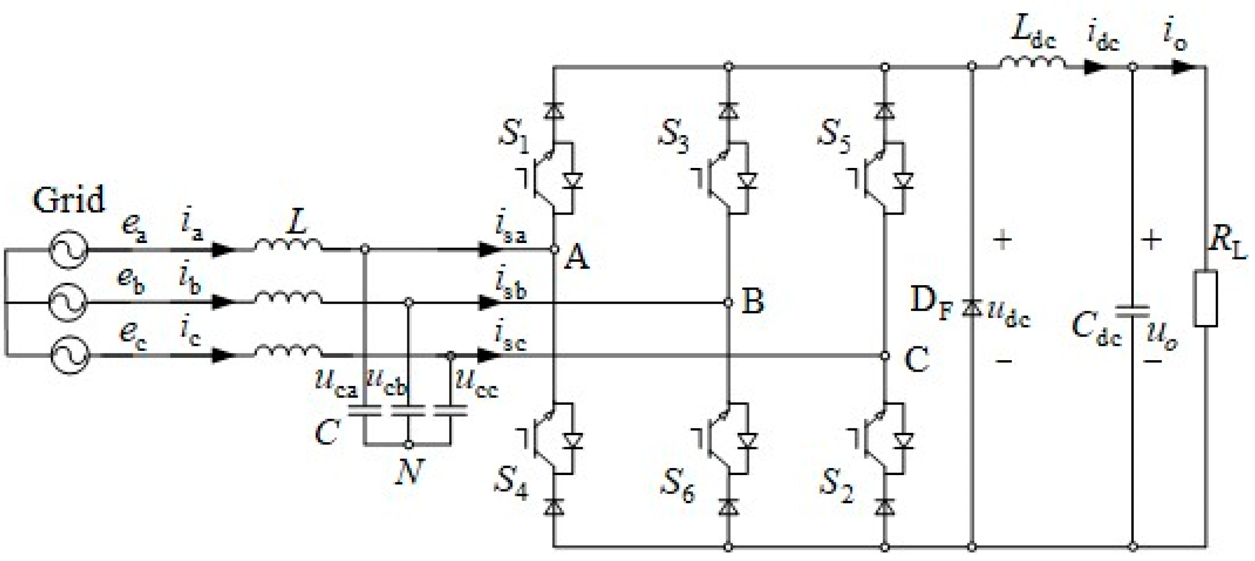
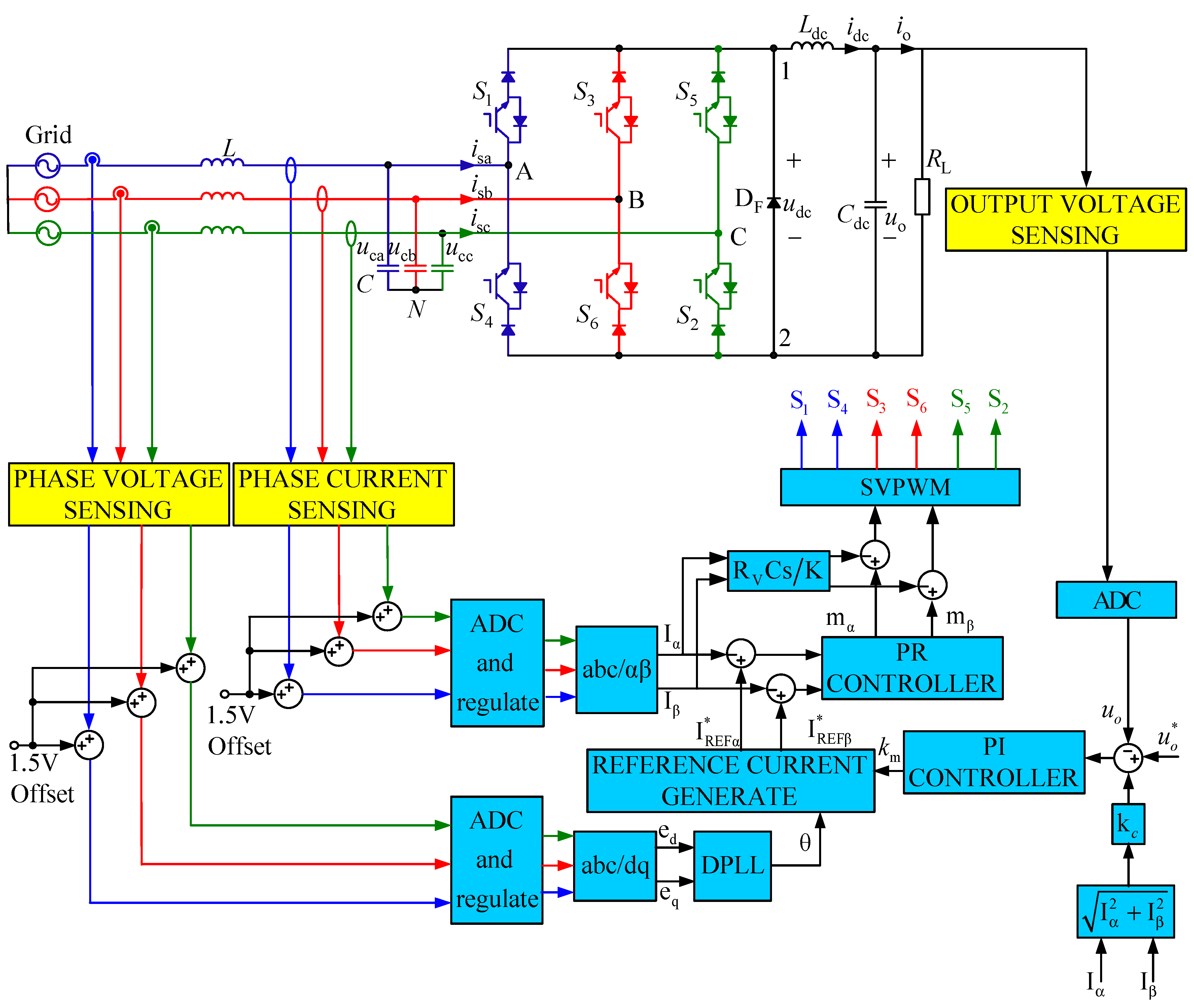
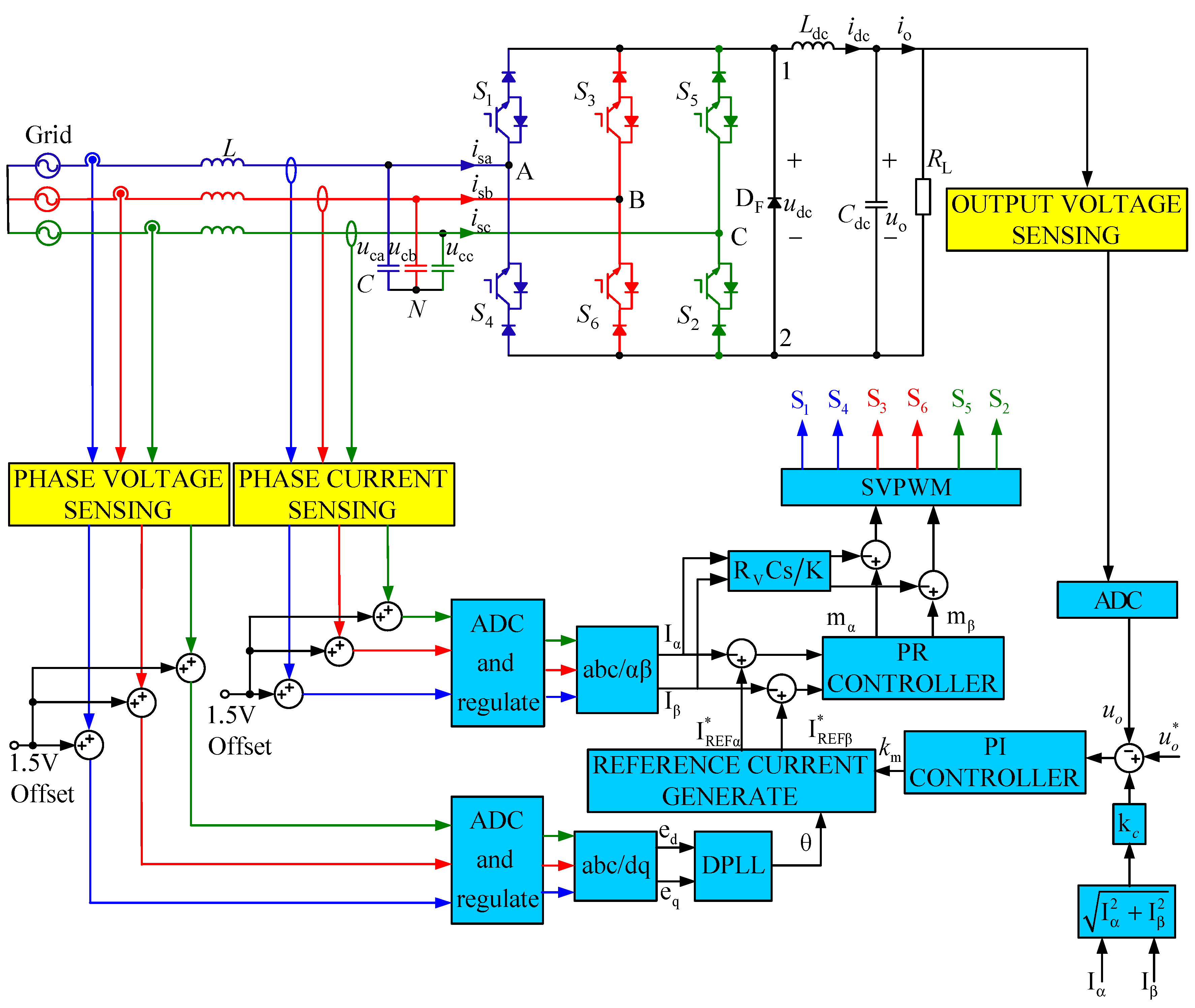
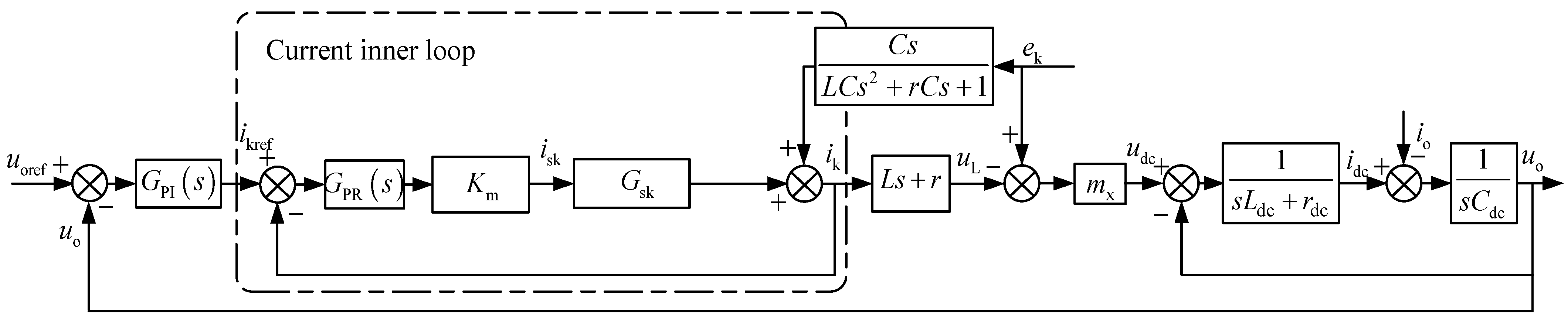
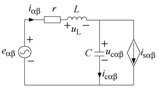
2.1. Conventional Closed-Loop Control Scheme
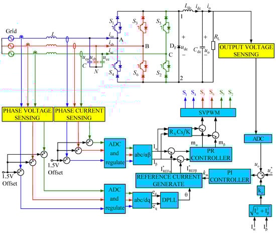
2.2. Space Vector Modulation Strategy
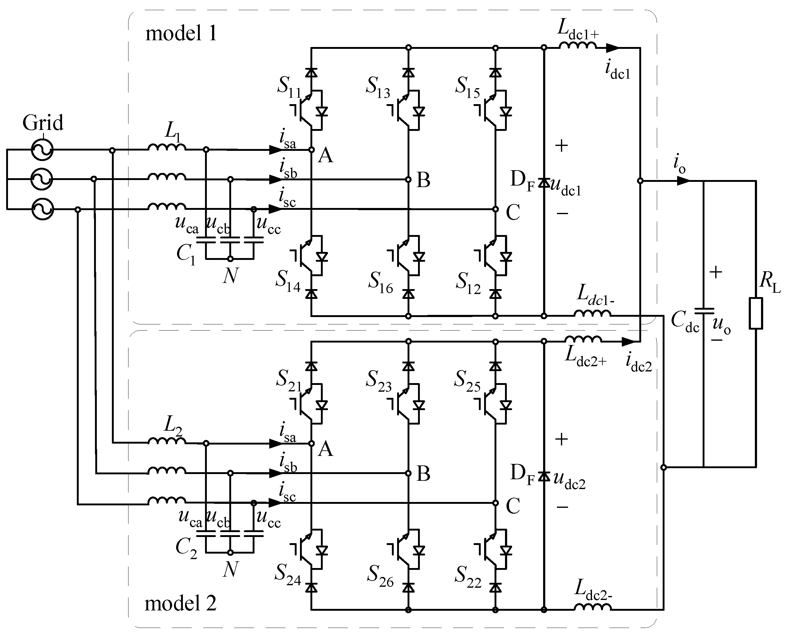
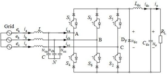
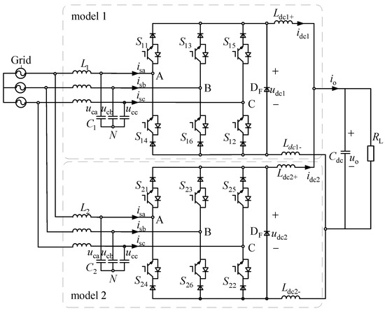
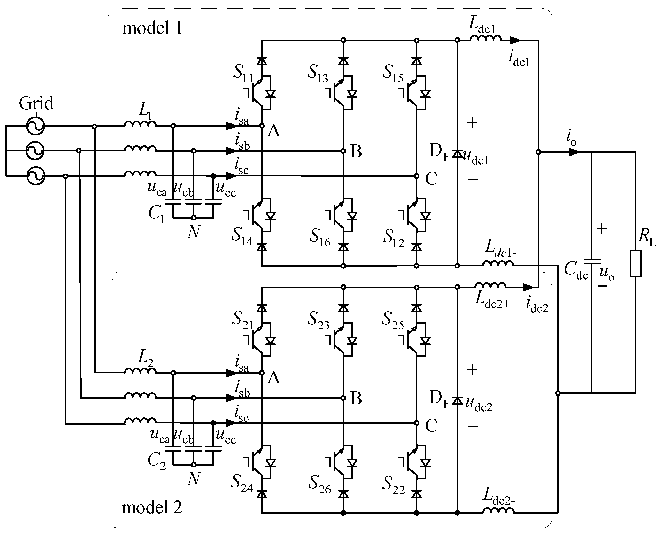
2.3. Parallel Current Source Converter Topology
3. Circulating Current Suppression Method of Parallel Converters
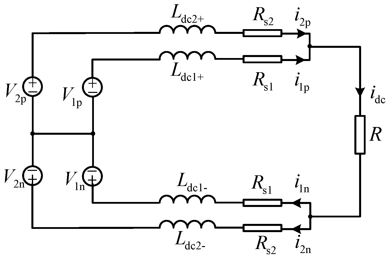
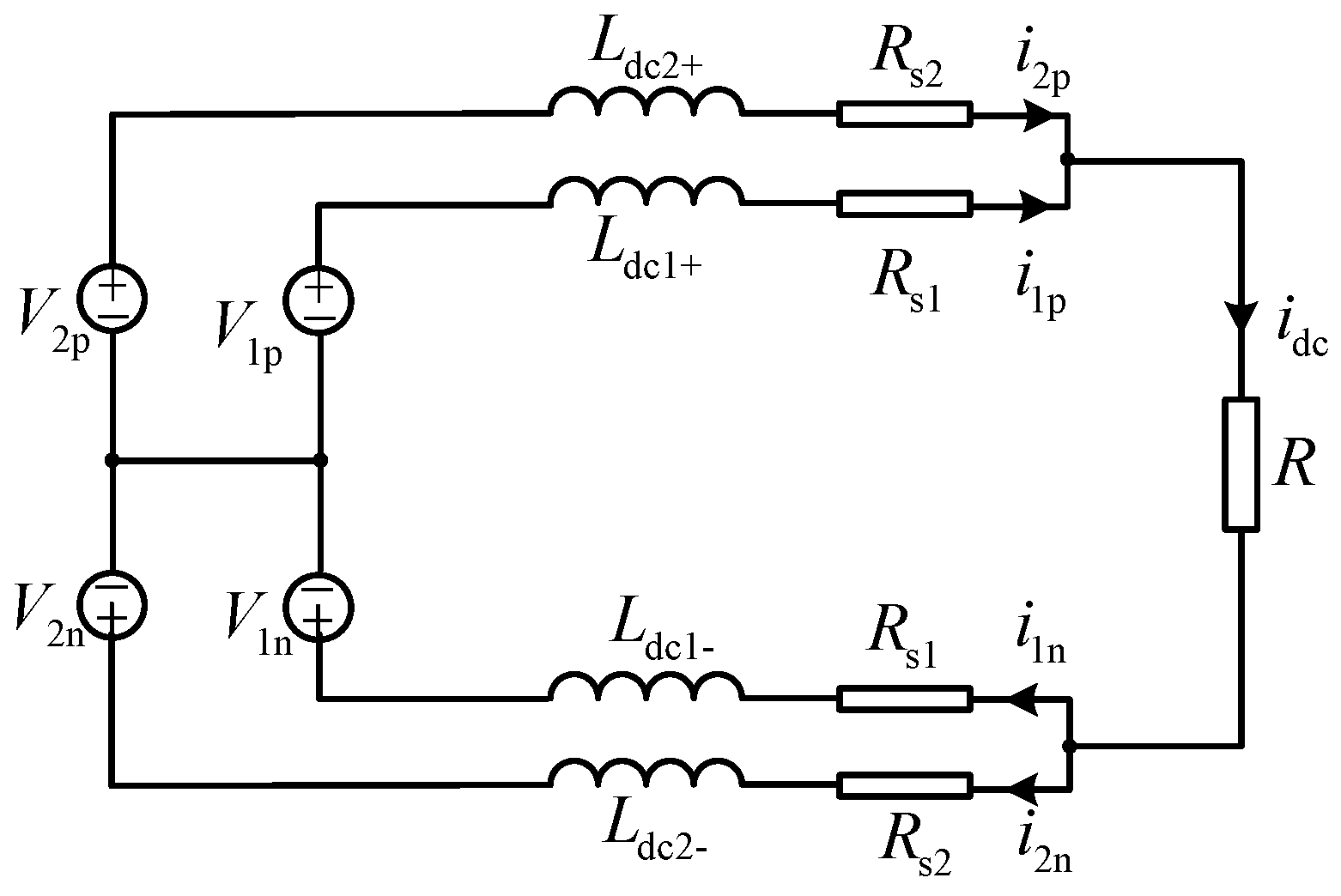
3.1. Circulating Current Analysis of Paralleled Current Source Converters
3.2. Circulating Current Suppression Method of Parallel Converters
4. Simulation Verification Results
4.1. The DC Side Inductance Parameters of the Parallel Modules Are Different
4.2. The AC Side Inductance Parameters of Parallel Modules Are Different
4.3. Different Positive and Negative DC Bus Inductances for Individual Modules
4.4. The Relationship between Virtual Impedance and Circulating Current
5. Conclusions
Author Contributions
Funding
Institutional Review Board Statement
Informed Consent Statement
Data Availability Statement
Conflicts of Interest
References
- Wei, B.; Vásquez, J.C.; Guerrero, J.M.; Guo, X. Control architecture for paralleled current-source-inverter (CSI) based uninterruptible power systems (UPS). In Proceedings of the 2016 IEEE 8th International Power Electronics and Motion Control Conference (IPEMC-ECCE Asia), Hefei, China, 22–26 May 2016; pp. 151–156. [Google Scholar]
- Guo, X. A Novel CH5 Inverter for Single-Phase Transformerless Photovoltaic System Applications. IEEE Trans. Circuits Syst. II: Express Briefs 2017, 64, 1197–1201. [Google Scholar] [CrossRef]
- Guo, X. Three-Phase CH7 Inverter with a New Space Vector Modulation to Reduce Leakage Current for Transformerless Photovoltaic Systems. IEEE J. Emerg. Sel. Top. Power Electron. 2017, 5, 708–712. [Google Scholar] [CrossRef]
- Wei, Q.; Wu, B.; Xu, D.; Zargari, N.R. A Medium-Frequency Transformer-Based Wind Energy Conversion System Used for Current-Source Converter-Based Offshore Wind Farm. IEEE Trans. Power Electron. 2017, 32, 248–259. [Google Scholar] [CrossRef]
- Zhao, S.; Molina, J.M.; Silva, M.; Oliver, J.A.; Alou, P.; Torres, J.; Arevalo, F.; Garcia, O.; Cobos, J.A. Design of Energy Control Method for Three-Phase Buck-Type Converter with Very Demanding Load Steps to Achieve Smooth Input Currents. IEEE Trans. Power Electron. 2016, 31, 3217–3226. [Google Scholar] [CrossRef]
- Zhang, Y.; Jahns, T.M. Uncontrolled Generator Operation of PM Synchronous Machine Drive with Current-Source Inverter Using Normally on Switches. IEEE Trans. Ind. Appl. 2017, 53, 203–211. [Google Scholar] [CrossRef]
- Zhang, Y.; Yi, Y.; Dong, P.; Liu, F.; Kang, Y. Simplified Model and Control Strategy of Three-Phase PWM Current Source Converters for DC Voltage Power Supply Applications. IEEE J. Emerg. Sel. Top. Power Electron. 2015, 3, 1090–1099. [Google Scholar] [CrossRef]
- Wang, F.; Wang, Y.; Gao, Q.; Wang, C.; Liu, Y. A Control Strategy for Suppressing Circulating Currents in Parallel-Connected PMSM Drives with Individual DC Links. IEEE Trans. Power Electron. 2016, 31, 1680–1691. [Google Scholar] [CrossRef]
- Vasquez, J.C.; Mastromauro, R.A.; Guerrero, J.M.; Liserre, M. Voltage Support Provided by a Droop-Controlled Multifunctional Inverter. IEEE Trans. Ind. Electron. 2009, 56, 4510–4519. [Google Scholar] [CrossRef]
- Shahin, A.; Moussa, H.; Forrisi, I.; Martin, J.-P.; Nahid-Mobarakeh, B.; Pierfederici, S. Reliability Improvement Approach Based on Flatness Control of Parallel-Connected Inverters. IEEE Trans. Power Electron. 2017, 32, 681–692. [Google Scholar] [CrossRef]
- Kan, Z.; Zhang, C.; Zhang, B.; Wang, X. Analysis of the conflict between close-loop control and the current-sharing of ac parallel inverters and parallel control strategy. In Proceedings of the IEEE International Power Electronics and Motion Control Conference, Wuhan, China, 17–20 May 2009; pp. 368–372. [Google Scholar]
- Zhang, Y.; Yu, M.; Liu, F.; Kang, Y. Instantaneous Current-Sharing Control Strategy for Parallel Operation of UPS Modules Using Virtual Impedance. IEEE Trans. Power Electron. 2013, 28, 432–440. [Google Scholar] [CrossRef]
- Praveena, K.; Swarnasri, K. Circulating current harmonics suppression with fuzzy controller in modular multi-level inverter. Mater. Today: Proc. 2021. [Google Scholar] [CrossRef]
- Qin, F.; Gao, F.; Wang, X.; Niu, D. Circulating Current Control Method for Nine-Arm Modular Multilevel Converter. In Proceedings of the 2020 IEEE 9th International Power Electronics and Motion Control Conference (IPEMC2020-ECCE Asia), Nanjing, China, 29 November–2 December 2020; pp. 699–703. [Google Scholar]
- Wang, J.; Liang, J.; Wang, C.; Dong, X. Circulating current suppression for MMC-HVDC under unbalanced grid conditions. In Proceedings of the 2016 IEEE Industry Applications Society Annual Meeting, Portland, OR, USA, 2–6 October 2016; pp. 1–9. [Google Scholar]
- Qiu, J.; Hang, L.; Liu, D.; Geng, S.; Ma, X.; Li, Z. Novel Method for Circulating Current Suppression in MMCs Based on Multiple Quasi-PR Controller. J. Power Electron. 2018, 18, 1659–1669. [Google Scholar]
- Uddin, W.; Busarello, T.D.C.; Zeb, K.; Khan, M.A.; Yedluri, A.K.; Kim, H.-J. Control Strategy Based on Arm-Level Control for Output and Circulating Current of MMC in Stationary Reference Frame. Energies 2021, 14, 4160. [Google Scholar] [CrossRef]
- Zhang, M.; Shen, Y.; Sun, H.; Guo, R. MMC-HVDC circulating current suppression method based on improved proportional resonance control. Energy Rep. 2020, 6, 863–871. [Google Scholar] [CrossRef]
- Far, A.; Jovcic, D. Circulating current suppression control dynamics and impact on MMC converter dynamics. In Proceedings of the 2015 IEEE Eindhoven PowerTech, Eindhoven, The Netherlands, 29 June–2 July 2015; IEEE: New Jersey, NJ, USA, 2016. [Google Scholar]
- Guila-León, J.; Chias-Palacios, C.D.; Vargas-Salgado, C.; Hurtado-Perez, E.; García, E. Optimal PID Parameters Tunning for a DC-DC Boost Converter: A Performance Comparative Using Grey Wolf Optimizer, Particle Swarm Optimization and Genetic Algorithms. In Proceedings of the 7th IEEE Conference on Technologies for Sustainability IIESusTech, Santa Ana, CA USA, 23–25 April 2020. [Google Scholar]
- Bakar, A.A.; Pathan, E.; Khan, M.K.; Sadiq, M.A.; Shaikh, M.A. Decentralized Virtual Impedance-based Circulating Current Suppression Control for Islanded Microgrids. Eng. Technol. Appl. Sci. Res. 2021, 11, 6734–6739. [Google Scholar] [CrossRef]
- Wen, C.; Zhang, Z.; Chen, T.; Lin, H.; Liu, H. Investigation of GIS enclosure circulating current in UHV substation with hybrid reactive power compensation. Electr. Power Syst. Res. 2022, 203, 107666. [Google Scholar] [CrossRef]
- Cai, J.; Chen, C.; Duan, S.; Yang, D. Centralized control of large capacity parallel connected power conditioning system for battery energy storage system in microgrid. In Proceedings of the 2014 IEEE Energy Conversion Congress and Exposition (ECCE), Pittsburgh, PA, USA, 15–18 September 2014; pp. 409–413. [Google Scholar]
- Xing, X.; Zhang, Z.; Zhang, C.; He, J.; Chen, A. Space Vector Modulation for Circulating Current Suppression Using Deadbeat Control Strategy in Parallel Three-Level Neutral-Clamped Inverters. IEEE Trans. Ind. Electron. 2017, 64, 977–987. [Google Scholar] [CrossRef]
- Rahmani, S.; Saeidi, M.; Pirayesh, A. A combinational power sharing strategy based on master-slave and droop methods for power-electronics-interfaced distributed generation units operating in a DC micro-grid. In Proceedings of the 2017 IEEE International Conference on Smart Energy Grid Engineering (SEGE), Oshawa, ON, USA, 14–17 August 2017; pp. 1–6. [Google Scholar]
- Jung, H.; Sul, S. A design of circulating current controller for paralleled inverter with non-isolated dc-link. In Proceedings of the 2017 IEEE 3rd International Future Energy Electronics Conference and ECCE Asia (IFEEC 2017—ECCE Asia), Kaohsiung, Taiwan, 4–7 June 2017; pp. 1913–1919. [Google Scholar]
- Cheng, C.; Zeng, Z.; Yang, H.; Zhao, R. Wireless parallel control of three-phase inverters based on virtual synchronous generator theory. In Proceedings of the 2013 International Conference on Electrical Machines and Systems (ICEMS), Busan, Korea, 26–29 October 2013; pp. 162–166. [Google Scholar]
- Guan, Y.; Guerrero, J.M.; Zhao, X.; Vasquez, J.C.; Guo, X. A New Way of Controlling Parallel-Connected Inverters by Using Synchronous-Reference-Frame Virtual Impedance Loop—Part I: Control Principle. IEEE Trans. Power Electron. 2016, 31, 4576–4593. [Google Scholar] [CrossRef] [Green Version]
- Sun, B.; Liu, H.; Wu, H.; Wang, W. A suppression method of circulating current in parallel photovoltaic system based on virtual impedance. In Proceedings of the 2016 IEEE 8th International Power Electronics and Motion Control Conference (IPEMC-ECCE Asia), Hefei, China, 22–26 May 2016; pp. 1532–1538. [Google Scholar]
- Shi, R.; Zhang, X.; Hu, C.; Gu, J.; Xu, H.; Yu, Y.; Ni, H. Virtual impedance design for virtual synchronous generator controlled parallel microgrid inverters based on a cascaded second order general integrator scheme. In Proceedings of the 2016 IEEE PES Asia-Pacific Power and Energy Engineering Conference (APPEEC), Xi’an, China, 25–28 October 2016; pp. 815–819. [Google Scholar]
- Chen, Y.; Guo, H.; Ma, H.; Zhou, Y. Circulating current minimisation of paralleled 400 Hz three-phase four-leg inverter based on third harmonics injection. J. Eng. 2018, 13, 512–519. [Google Scholar] [CrossRef]
- Raj, D.C.; Gaonkar, D.N. Frequency and voltage droop control of parallel inverters in microgrid. In Proceedings of the 2016 2nd International Conference on Control, Instrumentation, Energy & Communication (CIEC), Kolkata, India, 28–30 January 2016; pp. 407–411. [Google Scholar]
- Yang, S.; Cao, P.; Chang, L.; Xie, Z.; Zhang, X. Droop control based stabilizing method for V/f PWM inverter fed induction motor drive system. In Proceedings of the IEEE Canadian Conference on Electrical and Computer Engineering, Halifax, NS, Canada, 3–6 May 2015; pp. 1078–1082. [Google Scholar]
- Altahir, S.Y.; Yan, X.; Liu, X. A poer sharing method for inverters in microgrid based on the virtual power and virtual impedance control. In Proceedings of the 2017 11th IEEE International Conference on Compatibility, Power Electronics and Power Engineering (CPE-POWERENG), Cadiz, Spain, 4–6 April 2017; pp. 151–156. [Google Scholar]
- Wang, S.; Liu, Z.; Liu, J.; An, R.; Xin, M. Breaking the Boundary: A Droop and Master-Slave Hybrid Control Strategy for Parallel Inverters in Islanded Microgrids. In Proceedings of the 2017 IEEE Energy Conversion Congress and Exposition (ECCE), Cincinnati, OH, USA, 1–5 October 2017; pp. 3345–3352. [Google Scholar]
- Wei, B.; Guerrero, J.M.; Vásquez, J.C.; Guo, X. A circulating current suppression method for parallel connected voltage-source-inverters (VSI) with common DC and AC buses. In Proceedings of the 2016 IEEE Energy Conversion Congress and Exposition (ECCE), Milwaukee, WI, USA, 18–22 September 2016; pp. 1–6. [Google Scholar]
- Deshmukh, R.R.; Ballal, M.S.; Suryawanshi, H.M. A Fuzzy Logic Based Supervisory Control for Power Management in Multibus DC Microgrid. IEEE Trans. Ind. Appl. 2020, 56, 6174–6185. [Google Scholar] [CrossRef]
- Guo, B.; Wang, F.; Aeloiza, E. A novel three-phase current source converter with delta-type input connection to reduce the device conduction loss. IEEE Trans. Power Electron. 2016, 31, 1074–1084. [Google Scholar] [CrossRef]
- Colombi, S.; Balblano, C. Clean Input UPS with Fast Converter Control and Improved Battery Life. U.S. Patent US7768805, 10 September 2008. [Google Scholar]
- Chae, B.; Kang, T.; Kang, T.; Suh, Y. Carrier based PWM for three-phase three-switch buck-type rectifier in EV rapid charging system. In Proceedings of the 2015 9th International Conference on Power Electronics and ECCE Asia (ICPE-ECCE Asia), Seoul, Korea, 1–5 June 2015; pp. 881–889. [Google Scholar]
- Tan, L.; Li, Y.; Wang, P.; Liu, C.; Li, Z.; Chen, Y.; Xu, W. A novel control method for IGBT current source converter. In Proceedings of the 2008 13th International Power Electronics and Motion Control Conference 2008, Poznan, Poland, 1–3 September 2008; pp. 405–408. [Google Scholar]
- Suhara, E.M.; Nandakumar, M. Analysis of hysteresis current control techniques for three phase PWM rectifiers. In Proceedings of the 2015 IEEE International Conference on Signal Processing, Informatics, Communication and Energy Systems (SPICES), Kozhikode, India, 19–21 February 2015; pp. 1–5. [Google Scholar]
- Bai, Z.; Ma, H.; Xu, D.; Wu, B.; Fang, Y.; Yao, Y. Resonance Damping and Harmonic Suppression for Grid-Connected Current-Source Converter. IEEE Trans. Ind. Electron. 2014, 61, 3146–3154. [Google Scholar] [CrossRef]
- Meng, L.; Guerrero, J.M. Optimization for Customized Power Quality Service in Multibus Microgrids. IEEE Trans. Ind. Electron. 2017, 64, 8767–8777. [Google Scholar] [CrossRef]
- Guedouani, R.; Fiala, B.; Berkouk, E.M.; Boucherit, M.S. Modeling and control of multilevel three-phase PWM current source inverter. In Proceedings of the International Aegean Conference on Electrical Machines and Power Electronics and Electromotion, Joint Conference, Istanbul, Turkey, 8–10 September 2011; pp. 455–460. [Google Scholar]
- Liu, F.; Wu, B.; Zargari, N.R.; Pande, M. An Active Damping Method Using Inductor-Current Feedback Control for High-Power PWM Current-Source Converter. IEEE Trans. Power Electron. 2011, 26, 2580–2587. [Google Scholar] [CrossRef]
- Shi, Y.; Su, J. An active damping method based on PR control for LCL-filter-based grid-connected inverters. In Proceedings of the 2014 17th International Conference on Electrical Machines and Systems (ICEMS), Hangzhou, China, 22–25 October 2014; pp. 944–948. [Google Scholar]
- Bai, Z.; Li, C.; Xu, D. A zero-current switching (ZCS) current source converter for high-frequency PWM applications. In Proceedings of the IECON 201—42nd Annual Conference of the IEEE Industrial Electronics Society 2016, Florence, Italy, 24–27 October 2016; pp. 3213–3216. [Google Scholar]
- Elgenedy, M.A.; Elserougi, A.A.; Abdel-Khalik, A.S.; Massoud, A.M.; Ahmed, S. A Space Vector PWM Scheme for Five-Phase Current-Source Converters. IEEE Trans. Ind. Electron. 2016, 63, 562–573. [Google Scholar] [CrossRef]
- Wei, Q.; Xing, L.; Xu, D.; Wu, B.; Zargari, N.R. Modulation Schemes for Medium-Voltage PWM Current Source Converter-Based Drives: An Overview. IEEE J. Emerg. Sel. Top. Power Electron. 2019, 7, 1152–1161. [Google Scholar] [CrossRef]




















| Simulation Parameters | Numerical Value | Simulation Parameters | Numerical Value |
|---|---|---|---|
| Grid voltage amplitude/frequency | 380 V/50 Hz | Load Resistance | 50 Ω |
| DC bus voltage | UDC = 400 V | Operating frequency | fs = 40 kHz |
| DC side filter capacitor | CDC = 940 μF | AC side filter inductor | L = 2.5 mH |
| DC side filter inductor of module 1 | LDC1 = 200 μH | AC side filter capacitor | C = 9.4 μF |
| DC side filter inductor of module 2 | LDC2 = 100 μH | Virtual impedance | Rv = 20 Ω |
Publisher’s Note: MDPI stays neutral with regard to jurisdictional claims in published maps and institutional affiliations. |
© 2022 by the authors. Licensee MDPI, Basel, Switzerland. This article is an open access article distributed under the terms and conditions of the Creative Commons Attribution (CC BY) license (https://creativecommons.org/licenses/by/4.0/).
Share and Cite
Fu, X.; Wang, H.; Guo, X.; Shi, C.; Jia, D.; Chen, C.; Guerrero, J.M. A Novel Circulating Current Suppression for Paralleled Current Source Converter Based on Virtual Impedance Concept. Energies 2022, 15, 1952. https://doi.org/10.3390/en15051952
Fu X, Wang H, Guo X, Shi C, Jia D, Chen C, Guerrero JM. A Novel Circulating Current Suppression for Paralleled Current Source Converter Based on Virtual Impedance Concept. Energies. 2022; 15(5):1952. https://doi.org/10.3390/en15051952
Chicago/Turabian StyleFu, Xiao, Huaibao Wang, Xiaoqiang Guo, Changli Shi, Dongqiang Jia, Chao Chen, and Josep M. Guerrero. 2022. "A Novel Circulating Current Suppression for Paralleled Current Source Converter Based on Virtual Impedance Concept" Energies 15, no. 5: 1952. https://doi.org/10.3390/en15051952
APA StyleFu, X., Wang, H., Guo, X., Shi, C., Jia, D., Chen, C., & Guerrero, J. M. (2022). A Novel Circulating Current Suppression for Paralleled Current Source Converter Based on Virtual Impedance Concept. Energies, 15(5), 1952. https://doi.org/10.3390/en15051952

