Design and Control of Modular Multilevel Converter for Voltage Sag Mitigation
Abstract
:1. Introduction
1.1. Voltage Sag Mitigation Based on Various Technologies
1.1.1. Dynamic Voltage Restore (DVR)
1.1.2. Static VAR Compensator (SVC)
1.1.3. Unified Power Quality Conditioner
1.2. Contributions
- An analysis of an MMC component dimensioning and control system is provided, followed by a consideration of whether an MMC can be specifically designed for dynamic load distribution ensuring power quality.
- The article explores the feasibility and potential of the MMC to mitigate voltage sag due to asymmetrical fault in the upstream AC grid side and to deliver constant power to load distribution.
- The paper examines the effect of voltage sag of the magnitude of up to −60% for 75 ms in the upstream AC grid when using the internal energy storage of back-to-back modular multilevel converters.
1.3. Organization
2. MMC Component Design Principles
2.1. DC-Link Voltage of the MMC
2.2. Submodule Capacitance,
2.3. Determining of Submodules per Arm of MMC
2.4. Arm’s Inductance,
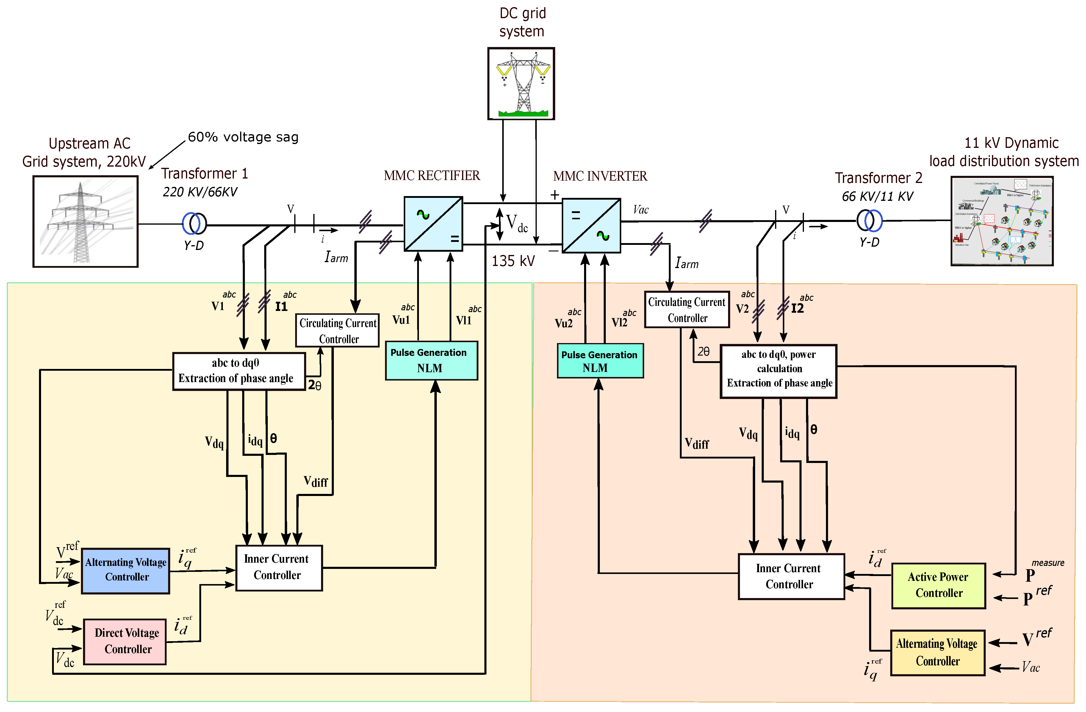
3. Proposed System Description
4. Control System Modeling
4.1. Inner Current Controller under Balanced Grid Conditions
4.2. Inner Current Controller under Unbalanced Grid Conditions
4.3. Positive- and Negative-Sequence Current Control
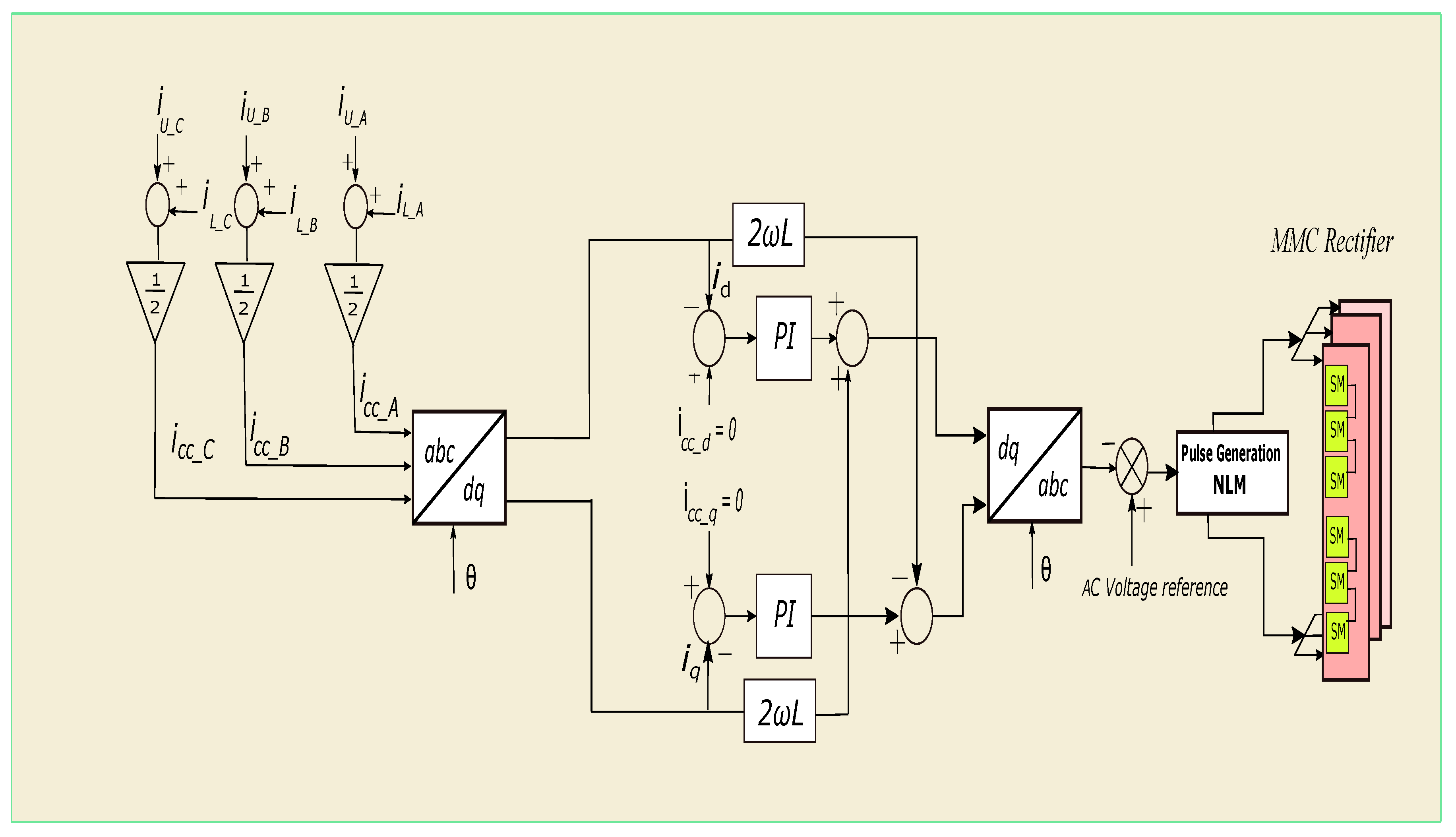
4.4. Circulating Current Suppression Control
4.5. Description of Outer Loop Controllers of Proposed System
4.6. Modulation Strategy
5. Results of the Simulation and Discussion
Voltage Sag Mitigation Strategy
Energy Storage of Converter
6. Conclusions
Future Work and Limitations
- An investigation into AC grid stabilization and reactive power injection into upstream AC grid with the back-to-back MMCs.
- Fault handling and detection studies for internal submodules of MMC. Examining and simulating internal submodule faults and detection methods, as well as exploring arm–arm short circuits in the converter.
- Techno-economical studies and reliability analysis of the back-to-back modular multilevel converters.
- Short circuits in the individual module, as well as flash-over faults between two arms (between the converter arms), cannot be simulated using this model, since the aggregated modeling strategy is used, which considers only the entire converter arm.
Author Contributions
Funding
Institutional Review Board Statement
Informed Consent Statement
Acknowledgments
Conflicts of Interest
References
- Ye, X.; Liu, H.; Hao, S.; Zhang, K.; Lü, G. Comprehensive mitigation strategy of voltage sag based on sensitive load clustering. Int. Trans. Electr. Energy Syst. 2021, 31, e12914. [Google Scholar] [CrossRef]
- Huang, A.; Xiao, X.; Wang, Y. Evaluation Scheme of Voltage Sag Immunity in Sensitive Industrial Process. IEEE Access 2021, 9, 66398–66407. [Google Scholar] [CrossRef]
- Al-Shetwi, A.Q.; Hannan, M.; Jern, K.P.; Mansur, M.; Mahlia, T. Grid-connected renewable energy sources: Review of the recent integration requirements and control methods. J. Clean. Prod. 2020, 253, 119831. [Google Scholar] [CrossRef]
- Alkahtani, A.A.; Alfalahi, S.T.; Athamneh, A.A.; Al-Shetwi, A.Q.; Mansor, M.B.; Hannan, M.; Agelidis, V.G. Power quality in microgrids including supraharmonics: Issues, standards, and mitigations. IEEE Access 2020, 8, 127104–127122. [Google Scholar] [CrossRef]
- Srivatchan, N.; Rangarajan, P. Half cycle discrete transformation for voltage sag improvement in an islanded microgrid using dynamic voltage restorer. Int. J. Power Electron. Drive Syst. 2018, 9, 25–32. [Google Scholar] [CrossRef]
- Fardad, N.; Soleymani, S.; Faghihi, F. Voltage Sag Investigation of Microgrid in the presence of SMES and SVC. Signal Process. Renew. Energy 2019, 3, 23–34. [Google Scholar]
- Kumar, A.S.; Rajasekar, S.; Raj, P.A.D.V. Power quality profile enhancement of utility connected microgrid system using ANFIS-UPQC. Procedia Technol. 2015, 21, 112–119. [Google Scholar] [CrossRef] [Green Version]
- Farsadi, M.; Shahrak, A.G.; Tabrizi, S.D. DVR with fuzzy logic controller and photovoltaic for improving the operation of wind farm. In Proceedings of the 2013 8th International Conference on Electrical and Electronics Engineering (ELECO), Bursa, Turkey, 28–30 November 2013; pp. 191–195. [Google Scholar]
- Omar, R.; Rahim, N.; Sulaiman, M. Dynamic voltage restorer application for power quality improvement in electrical distribution system: An overview. Aust. J. Basic Appl. Sci. 2011, 5, 379–396. [Google Scholar]
- He, J.; Liang, B.; Li, Y.W.; Wang, C. Simultaneous microgrid voltage and current harmonics compensation using coordinated control of dual-interfacing converters. IEEE Trans. Power Electron. 2016, 32, 2647–2660. [Google Scholar] [CrossRef]
- Al-Shetwi, A.Q.; Hannan, M.; Jern, K.P.; Alkahtani, A.A.; PG Abas, A. Power quality assessment of grid-connected PV system in compliance with the recent integration requirements. Electronics 2020, 9, 366. [Google Scholar] [CrossRef] [Green Version]
- Molinas, M.; Suul, J.A.; Undeland, T. Low voltage ride through of wind farms with cage generators: STATCOM versus SVC. IEEE Trans. Power Electron. 2008, 23, 1104–1117. [Google Scholar] [CrossRef]
- Khadem, S.K.; Basu, M.; Conlon, M.F. Integration of UPQC for Power Quality improvement in distributed generation network-a review. In Proceedings of the 2020 2nd IEEE PES International Conference and Exhibition on Innovative Smart Grid Technologies, Delft, The Netherlands, 26–28 October 2020; pp. 1–5. [Google Scholar]
- Rasheed, A.; Rao, G.K. Improvement of power quality for microgrid using fuzzy based UPQC controller. Indian J. Sci. Technol. 2020, 8, 1. [Google Scholar]
- Gayatri, M.; Parimi, A.M.; Kumar, A.P. Utilization of Unified Power Quality Conditioner for voltage sag/swell mitigation in microgrid. In Proceedings of the 2016 Biennial International Conference on Power and Energy Systems: Towards Sustainable Energy (PESTSE), Bengaluru, India, 21–23 January 2016; pp. 1–6. [Google Scholar]
- Hoseinnia, S.; Akhbari, M.; Hamzeh, M.; Guerrero, J. A control scheme for voltage unbalance compensation in an islanded microgrid. Electr. Power Syst. Res. 2019, 177, 106016. [Google Scholar] [CrossRef]
- Marquardt, R. Stromrichterschaltung mit Verteilten Energiespeichern und Verfahren zur Steuerung Einer Derartigen Stromrichterschaltung. German Patent DE10,103,031, 24 January 2001. [Google Scholar]
- Ji, M.; Wang, Y.; Tan, K.; Wang, C. A voltage-balanced hybrid MMC topology for DC fault ride-through. In Proceedings of the 2019 IEEE Innovative Smart Grid Technologies-Asia (ISGT Asia), Chengdu, China, 21–24 May 2019; pp. 2282–2286. [Google Scholar]
- Mahmoud, A.A.; Hafez, A.A.; Yousef, A.M. Modular multilevel converters for renewable energies interfacing: Comparative review. In Proceedings of the 2019 IEEE Conference on Power Electronics and Renewable Energy (CPERE), Aswan, Egypt, 23–25 October 2019; pp. 397–406. [Google Scholar]
- Pereira, H.A.; Mendes, V.F.; Harnefors, L.; Teodorescu, R. Comparison of 2L-VSC and MMC-based HVDC Converters: Grid Frequency Support Considering Reduced Wind Power Plants Models. Electr. Power Compon. Syst. 2020, 45, 2007–2016. [Google Scholar] [CrossRef]
- Franquelo, L.G.; Rodriguez, J.; Leon, J.I.; Kouro, S.; Portillo, R.; Prats, M.A. The age of multilevel converters arrives. IEEE Ind. Electron. Mag. 2018, 2, 28–39. [Google Scholar] [CrossRef] [Green Version]
- Rohner, S.; Hiller, M.; Sommer, R. A new highly modular medium voltage converter topology for industrial drive application. In Proceedings of the Power Electronics and Applications, EPE 13th European Conference, Barcelona, Spain, 8–9 September 2009. [Google Scholar]
- Saeedifard, M.; Iravani, R. Dynamic performance of a modular multilevel back-to-back HVDC system. IEEE Trans. Power Deliv. 2010, 25, 2903–2912. [Google Scholar] [CrossRef]
- Tu, Q.; Xu, Z.; Xu, L. Reduced switching-frequency modulation and circulating current suppression for modular multilevel converters. IEEE Trans. Power Deliv. 2011, 26, 2009–2017. [Google Scholar]
- Jacobson, B.; Karlsson, P.; Asplund, G.; Harnefors, L.; Jonsson, T. VSC-HVDC transmission with cascaded two-level converters. In Cigré Session; Cigre: Paris, France, 2010; pp. B4–B110. [Google Scholar]
- Ilves, K.; Antonopoulos, A.; Norrga, S.; Nee, H.P. Steady-state analysis of interaction between harmonic components of arm and line quantities of modular multilevel converters. IEEE Trans. Power Electron. 2011, 27, 57–68. [Google Scholar] [CrossRef]
- Sharifabadi, K.; Harnefors, L.; Nee, H.P.; Norrga, S.; Teodorescu, R. Design, Control, and Application of Modular Multilevel Converters for HVDC Transmission Systems; John Wiley & Sons: Hoboken, NJ, USA, 2016. [Google Scholar]
- Allebrod, S.; Hamerski, R.; Marquardt, R. New transformerless, scalable modular multilevel converters for HVDC-transmission. In Proceedings of the 2008 IEEE Power Electronics Specialists Conference, Rhodes, Greece, 15–19 June 2008; pp. 174–179. [Google Scholar]
- Chhor, J.; Sourkounis, C. Optimal voltage control strategy for grid-feeding power converters in AC microgrids. Electr. Power Syst. Res. 2019, 176, 105945. [Google Scholar] [CrossRef]

























| S. No | Country | Voltage Drop | Time |
|---|---|---|---|
| 1 | USA | 15% | 0.6 s |
| 2 | UK | 15% | 0.14 s |
| 3 | China | 20% | 0.625 s |
| 4 | Italy | 0% | 0.2 s |
| 5 | Japan | 15% | 1.0 s |
| 6 | Germany | 0% | 0.15 s |
| 7 | South Africa | 0% | 0.15 s |
| 8 | Spain | 0% | 1.5 s |
| 9 | Australia | 15% | 0.45 s |
| 10 | Denmark | 20% | 0.5 s |
| Factors | DVR | SVC | UQPC |
|---|---|---|---|
| Rating | High rating | Low rating | High rating |
| Speed of operation | Fast | Less than DVR | Faster |
| Compensation method | Series compensation | Shunt compensation | Both series and shunt |
| Active & Reactive power | Reactive/active | Reactive | Both active and reactive |
| Harmonics | Much less | Less | Least |
| Problem addressed | Voltage sag/Swell | Voltage sag/Swell | Sag/Swell/Transients |
| Complexity | High | High | Higher |
| Cost | High | High | Higher |
| Blocking Voltage | Current Rating (Ampere) | ||||
|---|---|---|---|---|---|
| 1.7 kV | 1000 | 1200 | 1600 | 3600 | - |
| 3.3 kV | 450 | 600 | 800 | 1200 | - |
| 4.5 kV | 900 | 1000 | 1350 | 1500 | - |
| 6.5 kV | 225 | 300 | 600 | 900 | 1000 |
| S. No | Parameter | Values |
|---|---|---|
| 1 | Upstream AC grid voltage | 220 kV |
| 2 | Transformer rating/AC grid side | 220/66 kV (Core type) |
| 3 | No of SMs in MMC | 60 |
| 4 | Arm inductance | 0.0164 (p.u.) |
| 5 | Arm resistance | 0.0300 (p.u.) |
| 6 | Submodule capacitance | 0.0105 (p.u.) |
| 7 | DC grid voltage | 135 kV |
| 8 | AC grid voltage | 66 kV |
| 9 | Transformer rating/load side | 66/11 kV (Core type) |
| 10 | Dynamic load active power | 10 MW |
| 11 | Dynamic load reactive power | 25 MVAR |
| 12 | Sampling time | 20 μs |
| Method | Issue Mitigated | Outcomes | Limitations | Reference |
|---|---|---|---|---|
| DVR | Voltage sag | -Voltage sag is mitigated during different types of grid faults. | -High cost. -Quite complex. | [5] |
| Fuzzy logic controller-based DVR | Voltage sag | -Mitigated voltage sag up to 50%. -Rapid detection rate compared to conventional methods. | -All types of sags are not tested. -Frequency fluctuation. | [8] |
| SVC | Voltage sag | -Voltage sag of all kinds addressed. -During sag events, inject reactive power to maintain voltage. | -Lower performance than DVR. | [6] |
| Adapted SVC control strategy | Voltage sag | -Voltage sag is addressed with reactive current injection. -Voltage stability is fully supported during faults scenario. | -No grid code standards are followed. | [29] |
| ANFIS-Based UPQC | Voltage sag | -Voltage sag is addressed with reactive current injection. -Support voltage stability during faults. | -Increased cost. -High complexity. | [7] |
| MMC-based voltage sag mitigation (Proposed method) | Voltage sag | -Compensate for missing energy of upstream AC grid due to fault using integrated energy in the SMs of MMC. -Mitigated voltage sag up to 60%. -Response time is very fast (<1 ms). -Support voltage stability during faults.-Simple design and control mechanism. -It has high redundancy possibilities. -It has smaller footprint. -Low cost (no need of custom PQ regulator). -Low harmonics and low conduction power losses. | -When a semiconductor fails in a sub-module, there is a need for protection. The capacitor will release stored energy causing an explosion. | Proposed in this research. |
Publisher’s Note: MDPI stays neutral with regard to jurisdictional claims in published maps and institutional affiliations. |
© 2022 by the authors. Licensee MDPI, Basel, Switzerland. This article is an open access article distributed under the terms and conditions of the Creative Commons Attribution (CC BY) license (https://creativecommons.org/licenses/by/4.0/).
Share and Cite
Muhammad, F.; Rasheed, H.; Ali, I.; Alroobaea, R.; Binmahfoudh, A. Design and Control of Modular Multilevel Converter for Voltage Sag Mitigation. Energies 2022, 15, 1681. https://doi.org/10.3390/en15051681
Muhammad F, Rasheed H, Ali I, Alroobaea R, Binmahfoudh A. Design and Control of Modular Multilevel Converter for Voltage Sag Mitigation. Energies. 2022; 15(5):1681. https://doi.org/10.3390/en15051681
Chicago/Turabian StyleMuhammad, Fazal, Haroon Rasheed, Ihsan Ali, Roobaea Alroobaea, and Ahmed Binmahfoudh. 2022. "Design and Control of Modular Multilevel Converter for Voltage Sag Mitigation" Energies 15, no. 5: 1681. https://doi.org/10.3390/en15051681
APA StyleMuhammad, F., Rasheed, H., Ali, I., Alroobaea, R., & Binmahfoudh, A. (2022). Design and Control of Modular Multilevel Converter for Voltage Sag Mitigation. Energies, 15(5), 1681. https://doi.org/10.3390/en15051681

