Analyzing Various Aspects of Network Losses in Peer-to-Peer Electricity Trading
Abstract
:1. Introduction
- The new loss management methodology based on CDA mechanism considering the characteristics of P2P electricity trading is suggested;
- The new loss management methodology, which adjusts prosumers’ bids and offers in the order book considering the network impacts, effectively guides prosumers to trade electricity in the loss minimizing way;
- The new loss management methodology can fairly allocate loss costs to prosumers;
- Needs of the incentive program for the first trader to invigorate the P2P electricity trading are discussed.
2. Issues about Losses in Power Systems
2.1. Difficulties of Managing Losses
2.2. Conventional Loss Management Schemes
2.2.1. Pro-Rata Procedure
2.2.2. Marginal Procedure
2.2.3. Proportional Sharing Procedure
2.3. Needs for a New Loss Management Scheme in P2P Electricity Trading
3. Loss Management Framework for P2P Electricity Trading
3.1. Market Design Considerations
- Requirement 1. Peers should be able to participate in the market at any time in case of a surplus or demand of electricity.
- Requirement 2. Network operators’ mediation on the transaction should be minimized.
- Requirement 3. Peers should be able to calculate the benefits of participating in the market before proceeding with the P2P electricity trading.
- Requirement 4. The market must not undermine the prerequisite of the “stable and efficient operation of power systems.”
3.2. New Loss Management Scheme with Ex-Ante Allocation
3.2.1. Ex-Ante Loss Allocation by Network Impacts
3.2.2. Matching Peers in a Transaction
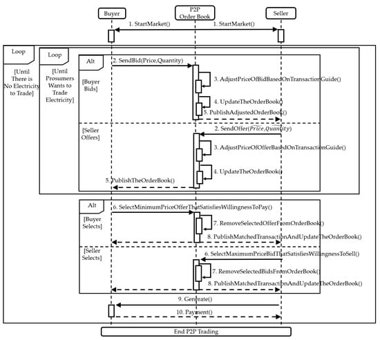
3.2.3. The New Loss Management Framework and the Transaction Guide
4. Simulation Setup
4.1. Simulation Descriptions
- (The centralized loss management case). The first value of losses is calculated using the minimum-loss power flow equations. The value is the deterministic result that could be achieved if all the transactions are made in a centralized way. That is, all bids and offers are submitted to the operators before the market closure, and the operators match the bids and offer simultaneously. The centralized way is a dominant matching algorithm in many liberalized electricity markets in the world. We regard the first value as a benchmark to check the performance of other loss management frameworks.
- (The random transaction case). The second value of losses is calculated not considering the transaction guide but only considering the CDA. That is, prosumers can trade electricity at any time, but they do not consider any losses that can occur during their transactions. The CDA based P2P market, which does not consider losses before the market clearing, is presented in [13,36,37,39,40].
- (The guided transaction case). The third value of losses is calculated under the new loss management framework in Section 3.2, which considers both CDA and the transaction guide. By comparing the third value with the second value, we present the effectiveness of the new loss management framework in Section 3.2, the transaction guide based on CDA.
4.2. Assumptions
4.3. Test Cases: The IEEE 39 Bus System and the IEEE 33 Bus System
5. Algorithms Used in Simulation
5.1. Algorithms
- In the random transaction case, the algorithm randomly allocates the purchase order among the buyers as the P2P electricity trading under the new loss management framework based on CDA has a random characteristic. Then, following the purchase order list, the algorithm randomly matches the buyer in turn with an offer not yet selected and calculates the increase in network losses resulting from the match. The confirmed transaction is added to the network’s transaction log, and the buyers who filled their demands through the transactions are excluded from the purchase order lists. Likewise, the generators who sold all of their electricity are excluded from the pool of offers. The algorithm proceeds till all the buyers finish their purchases. The value of losses in the random transaction case is the sum of each increased loss in every match. Algorithm 1 below is the pseudocode of the logic we used for the random transaction case simulation.
| Algorithm 1. Matching algorithm for buyer at time in the random transaction case. |
| Input 1: for set of matched trade Input 2: for set of new selling bids from every node Input 3: for set of buyers 1: while : 2: choose buyer in the set ; 3: Let temporary set to ; 4: for j = 1 to : 5: ; 6: end 7: pick random j’ from the set J; 8: ; 9: ; 10: Return ; 11: end |
- 2.
- In the guided transaction case, the algorithm randomly allocates the purchase order among the buyers considering the random characteristic of CDA, such as the algorithm in the random transaction case did. However, unlike the random transaction case, the transaction guide described in Section 3.2 is adopted in the guided transaction case. Before the matching process, by solving the power flow equations, the algorithm calculates all possible increases of network losses that a choice of the buyer, in turn, could cause. Under the assumption of the same quoted prices mentioned in Section 4.2, it is the list of calculated network losses that works as the order book in Section 3.2 and “guides” buyers to select the offers. Based on the calculated losses, the algorithm matches the buyer in turn with the offer that minimizes the change of network losses, reflecting the buyer’s tendency to maximize utility (Section 3.2.3). The process of the algorithm afterward is the same as the random transaction case. The confirmed transaction is added to the network’s transaction log, and the buyers who filled their demands through the transactions are excluded from the purchase order lists. Likewise, the generators who sold all of their electricity are excluded from the pool of offers. The algorithm proceeds till all the buyers finish their purchases. The value of losses in the guided transaction case is the sum of each increased loss in every match. Algorithm 2 below is the pseudocode of the logic we used for the guided transaction case simulation.
| Algorithm 2. Matching algorithm for buyer at time in guided transaction cases. |
| Input 1: for set of matched trade Input 2: for set of new selling bids from every node Input 3: for set of buyers 1: while : 2: choose buyer from the set ; 3: let temporary set to ; 4: for j = 1 to : 5: solve power flow for ; 6: calculate total losses ; 7: ; 8: end 9: pick j’ that minimizes in the set ; 10: ; 11: ; 12: ; 13: Return , ; 14: end |
5.2. The Transaction Limits
6. Case Study and Results Analysis
6.1. The Effect of the New Loss Management Scheme and the Appropriate Transaction Limit
6.2. The Fair Distribution of Network Losses along the Prosumers
6.3. The Distribution Characteristic of Network Losses Depending on the Transaction Number
7. Conclusions
Author Contributions
Funding
Institutional Review Board Statement
Informed Consent Statement
Data Availability Statement
Conflicts of Interest
Nomenclature
| Acronyms | |
| RES | Renewable energy sources |
| DERs | Distributed energy resources |
| AMI | Advanced measurement infrastructure |
| ICTs | Information and communications technologies |
| P2P | Peer-to-peer |
| OPF | Optimal power flow |
| CDA | Continuous double auction |
| ITL | Incremental transmission loss |
| Indices | |
| Index of generator number | |
| Index of load number | |
| , n, m, l | Index of node number |
| Index of time | |
| Parameters and variables | |
| The number of buses in the electricity network | |
| The total Losses to be allocated to generators and loads [Wh] | |
| The losses allocated to generator [Wh] | |
| The losses allocated to demand [Wh] | |
| The generation loss allocation factor | |
| The demand loss allocation factor | |
| A change in total losses attracted by an incremental change in the power injected in the bus [Wh] | |
| Total losses [Wh] | |
| Upstream matrix that describes the proportion of power | |
| Downstream matrix that describes the proportion of power | |
| The total power outflow at node m [Wh] | |
| The power inflow at node l [Wh] | |
| The set of nodes directly connected to node n | |
| The magnitude of power flow in line m-n [Wh] | |
| The magnitude of power flow in line l-n [Wh] | |
| The gross load at node n [Wh] | |
| The gross throughflow of node n [Wh] | |
| The th nodal power in the system [Wh] | |
| The net generation at node n [Wh] | |
| The net throughflow of node n [Wh] | |
| The th load in the system [Wh] | |
| The difference between the gross demand and the actual demand [Wh] | |
| The difference between the actual generation and the net generation [Wh] | |
| The set of buyer nodes | |
| The set of matched trades at time | |
| The set of new selling bids from every node at time | |
| The set of buyers at time | |
| The bids from node m at time | |
| The offers from node m at time | |
Appendix A
References
- Sepulveda, N.A.; Jenkins, J.D.; de Sisternes, F.J.; Lester, R.K. The role of firm low-carbon electricity resources in deep decarbonization of power generation. Joule 2018, 2, 2403–2420. [Google Scholar] [CrossRef] [Green Version]
- Akorede, M.F.; Hizam, H.; Pouresmaeil, E. Distributed energy resources and benefits to the environment. Renew. Sustain. Energy Rev. 2010, 14, 724–734. [Google Scholar] [CrossRef]
- IRENA. Innovation Landscape Brief: Peer-to-Peer Electricity Trading; International Renewable Energy Agency: Abu Dhabi, United Arab Emirates, 2020; pp. 1–20. ISBN 978-92-9260-174-4. [Google Scholar]
- Mengelkamp, E.; Gärttner, J.; Rock, K.; Kessler, S.; Orsini, L.; Weinhardt, C. Designing microgrid energy markets: A case study: The Brooklyn Microgrid. Appl. Energy 2018, 210, 870–880. [Google Scholar] [CrossRef]
- Siano, P. Demand response and smart grids—A survey. Renew. Sustain. Energy Rev. 2014, 30, 461–478. [Google Scholar] [CrossRef]
- Tushar, W.; Saha, T.K.; Yuen, C.; Smith, D.; Poor, H.V. Peer-to-peer trading in electricity networks: An overview. IEEE Trans. Smart Grid 2020, 11, 3185–3200. [Google Scholar] [CrossRef] [Green Version]
- Ullah, M.H.; Park, J.D. Peer-to-Peer Energy Trading in Transactive Markets Considering Physical Network Constraints. IEEE Trans. Smart Grid 2021, 12, 3390–3403. [Google Scholar] [CrossRef]
- Mujeeb, A.; Hong, X.; Wang, P. Analysis of Peer-to-Peer (P2P) Electricity Market and Piclo’s Local Matching Trading Platform in UK. In Proceedings of the 2019 IEEE 3rd Conference on Energy Internet and Energy System Integration (EI2), Changsha, China, 8–10 November 2019; pp. 619–624. [Google Scholar]
- Guerrero, J.; Chapman, A.C.; Verbič, G. Decentralized P2P energy trading under network constraints in a low-voltage network. IEEE Trans. Smart Grid 2018, 10, 5163–5173. [Google Scholar] [CrossRef] [Green Version]
- Paudel, A.; Khorasany, M.; Gooi, H.B. Decentralized local energy trading in microgrids with voltage management. IEEE Trans. Ind. Inform. 2020, 17, 1111–1121. [Google Scholar] [CrossRef]
- Angaphiwatchawal, P.; Puksirikul, Y.; Chaitusaney, S. An Optimal Pricing Mechanism for Peer-to-Peer Energy Trading Market with Consideration of Distribution System Operation Criteria. In Proceedings of the 2021 18th International Conference on Electrical Engineering/Electronics, Computer, Telecommunications and Information Technology (ECTI-CON), Chiang Mai, Thailand, 19–22 May 2021; pp. 188–191. [Google Scholar]
- Liu, N.; Yu, X.; Wang, C.; Li, C.; Ma, L.; Lei, J. Energy-sharing model with price-based demand response for microgrids of peer-to-peer prosumers. IEEE Trans. Power Syst. 2017, 32, 3569–3583. [Google Scholar] [CrossRef]
- Zhang, C.; Wu, J.; Zhou, Y.; Cheng, M.; Long, C. Peer-to-Peer energy trading in a Microgrid. Appl. Energy 2018, 220, 1–12. [Google Scholar] [CrossRef]
- Oh, E.; Son, S.Y. Peer-to-peer energy transaction mechanisms considering fairness in smart energy communities. IEEE Access 2020, 8, 216055–216068. [Google Scholar] [CrossRef]
- Khorasany, M.; Paudel, A.; Razzaghi, R.; Siano, P. A new method for peer matching and negotiation of prosumers in peer-to-peer energy markets. IEEE Trans. Smart Grid 2020, 12, 2472–2483. [Google Scholar] [CrossRef]
- Kim, J.; Dvorkin, Y. A P2P-dominant distribution system architecture. IEEE Trans. Power Syst. 2019, 35, 2716–2725. [Google Scholar] [CrossRef] [Green Version]
- Guerrero, J.; Chapman, A.C.; Verbic, G. Trading arrangements and cost allocation in P2P energy markets on low-voltage networks. In Proceedings of the 2019 IEEE Power & Energy Society General Meeting (PESGM), Atlanta, GA, USA, 4–8 August 2019; pp. 1–5. [Google Scholar]
- Baroche, T.; Pinson, P.; Latimier, R.L.G.; Ahmed, H.B. Exogenous cost allocation in peer-to-peer electricity markets. IEEE Trans. Power Syst. 2019, 34, 2553–2564. [Google Scholar] [CrossRef] [Green Version]
- Jin, Y.; Choi, J.; Won, D. Pricing and Operation Strategy for Peer-to-Peer Energy Trading Using Distribution System Usage Charge and Game Theoretic Model. IEEE Access 2020, 8, 137720–137730. [Google Scholar] [CrossRef]
- Paudel, A.; Sampath, L.P.M.I.; Yang, J.; Gooi, H.B. Peer-to-peer energy trading in smart grid considering power losses and network fees. IEEE Trans. Smart Grid 2020, 11, 4727–4737. [Google Scholar] [CrossRef]
- Yang, J.; Paudel, A.; Gooi, H.B.; Nguyen, H.D. A Proof-of-Stake public blockchain based pricing scheme for peer-to-peer energy trading. Appl. Energy 2021, 298, 117154. [Google Scholar] [CrossRef]
- Di Silvestre, M.L.; Gallo, P.; Ippolito, M.G.; Sanseverino, E.R.; Zizzo, G. A technical approach to the energy blockchain in microgrids. IEEE Trans. Ind. Inform. 2018, 14, 4792–4803. [Google Scholar] [CrossRef] [Green Version]
- Hayes, B.P.; Thakur, S.; Breslin, J.G. Co-simulation of electricity distribution networks and peer to peer energy trading platforms. Int. J. Electr. Power Energy Syst. 2020, 115, 105419. [Google Scholar] [CrossRef]
- Conejo, A.J.; Arroyo, J.M.; Alguacil, N.; Guijarro, A.L. Transmission loss allocation: A comparison of different practical algorithms. IEEE Trans. Power Syst. 2002, 17, 571–576. [Google Scholar] [CrossRef]
- Savier, J.S.; Das, D. Energy Loss Allocation in Radial Distribution Systems: A Comparison of Practical Algorithms. IEEE Trans. Power Deliv. 2009, 24, 260–267. [Google Scholar] [CrossRef]
- Berg, K. Power Flow Tracing: Methods and Algorithms-Implementation Aspects. Master’s Thesis, Norwegian University of Science and Technology, Trondheim, Norway, 2017. [Google Scholar]
- Abdelkader, S.M. Transmission loss allocation through complex power flow tracing. IEEE Trans. Power Syst. 2007, 22, 2240–2248. [Google Scholar] [CrossRef]
- Gustafson, M.W.; Baylor, J.S. Transmission loss evaluation for electric systems. IEEE Trans. Power Syst. 1988, 3, 1026–1032. [Google Scholar] [CrossRef]
- Amoli, N.A.; Jadid, S. Allocation of loss cost by optimal and proportional tracing methods. In Proceedings of the 2008 IEEE 2nd International Power and Energy Conference (PECon), Johor Bahru, Malaysia, 1–3 December 2008; pp. 994–999. [Google Scholar]
- Gonzalez, J.J.; Basagoiti, P. Spanish power exchange market and information system design concepts, and operating experience. In Proceedings of the 21st International Conference on Power Industry Computer Applications, Connecting Utilities. PICA 99. To the Millennium and Beyond (Cat. No. 99CH36351), Santa Clara, CA, USA, 21–22 May 1999; pp. 245–252. [Google Scholar]
- Bialek, J. Tracing the flow of electricity. IEE Proc.-Gener. Transm. Distrib. 1996, 143, 313–320. [Google Scholar] [CrossRef] [Green Version]
- Kirschen, D.; Allan, R.; Strbac, G. Contributions of individual generators to loads and flows. IEEE Trans. Power Syst. 1997, 12, 52–60. [Google Scholar] [CrossRef] [Green Version]
- Strbac, G.; Kirschen, D.; Ahmed, S. Allocating transmission system usage on the basis of traceable contributions of generators and loads to flows. IEEE Trans. Power Syst. 1998, 13, 527–534. [Google Scholar] [CrossRef]
- Galiana, F.D.; Conejo, A.J.; Kockar, I. Incremental transmission loss allocation under pool dispatch. IEEE Trans. Power Syst. 2002, 17, 26–33. [Google Scholar] [CrossRef]
- Eldridge, B.; O’Neill, R.P.; Castillo, A. Marginal Loss Calculations for the DCOPF. Available online: https://www.ferc.gov/sites/default/files/2020-04/marginallosscalculations.pdf (accessed on 20 July 2021).
- Dejan, I.; Per Goncalves, D.S.; Stamatis, K.; Martin, G. An energy market for trading electricity in smart grid neighborhoods. In Proceedings of the 2012 6th IEEE International Conference on Digital Ecosystems and Technologies(DEST), Campione d’Italia, Italy, 18–20 June 2012; pp. 1–6. [Google Scholar]
- Angaphiwatchawal, P.; Sompoh, C.; Chaitusaney, S. A Multi-k Double Auction Pricing Mechanism for Peer-to-Peer Energy Trading Market of Prosumers. In Proceedings of the 2021 18th International Conference on Electrical Engineering/Electronics, Computer, Telecommunications and Information Technology (ECTI-CON), Chiang Mai, Thailand, 19–22 May 2021; pp. 473–476. [Google Scholar]
- Yang, Z.; Quingyu, Y.; Don, A. A blockchain based peer-to-peer electricity trading mechanism in residential electricity market. In Proceedings of the 2018 Chinese Automation Congress (CAC), Xi’an, China, 30 November–2 December 2018; pp. 2646–2651. [Google Scholar]
- Etukudor, C.; Couraud, B.; Robu, V.; Früh, W.G.; Flynn, D.; Okereke, C. Automated negotiation for peer-to-peer electricity trading in local energy markets. Energies 2020, 13, 920. [Google Scholar] [CrossRef] [Green Version]
- Li, Z.; Ma, T. Peer-to-peer electricity trading in grid-connected residential communities with household distributed photovoltaic. Appl. Energy 2020, 278, 115670. [Google Scholar] [CrossRef]
- Peer-to-Peer (P2P) Economy. Available online: https://www.investopedia.com/terms/p/peertopeer-p2p-economy.asp (accessed on 20 July 2021).
- Sharing Economy. Available online: https://www.investopedia.com/terms/s/sharing-economy.asp (accessed on 20 July 2021).
- Wang, J.; Wang, Q.; Zhou, N.; Chi, Y. A novel electricity transaction mode of microgrids based on blockchain and continuous double auction. Energies 2017, 10, 1971. [Google Scholar] [CrossRef] [Green Version]
- Zou, X. Double-sided auction mechanism design in electricity based on maximizing social welfare. Energy Policy 2009, 37, 4231–4239. [Google Scholar] [CrossRef]
- Vytelingum, P. The Structure and Behaviour of the Continuous Double Auction. Ph.D. Thesis, University of Southampton, Southampton, UK, 2006. [Google Scholar]
- Chaggar, S.; Noble, J.; Cliff, D. The effects of periodic and continuous market environments on the performance of trading agents. In Proceedings of the Eleventh International Conference on the Simulation and Synthesis of Living Systems, Winchester, UK, 5–8 August 2008. [Google Scholar]
- Izakian, H.; Abraham, A.; Ladani, B.T. An auction method for resource allocation in computational grids. Future Gener. Comput. Syst. 2010, 26, 228–235. [Google Scholar] [CrossRef]
- Paudel, A.; Jiawei, Y.; Gooi, H.B. Peer-to-Peer Energy Trading in Smart Grids Considering Network Utilization Fees. In Proceedings of the 2020 IEEE Power & Energy Society General Meeting (PESGM), Montreal, QC, Canada, 2–6 August 2020; pp. 1–5. [Google Scholar]
- Guerrero, J.; Sok, B.; Chapman, A.C.; Verbič, G. Electrical-distance driven peer-to-peer energy trading in a low-voltage network. Appl. Energy 2021, 287, 116598. [Google Scholar] [CrossRef]
- MathWorks MATLAB, Version 9.10.0 (R2021a); The MathWorks Inc.: Natick, MA, USA, 2021.
- Zimmerman, R.D.; Murillo-Sánchez, C.E.; Thomas, R.J. MATPOWER: Steady-State Operations, Planning, and Analysis Tools for Power Systems Research and Education. IEEE Trans. Power Syst. 2011, 26, 12–19. [Google Scholar] [CrossRef] [Green Version]
- Hu, J.; Wu, J.; Ai, X.; Liu, N. Coordinated energy management of prosumers in a distribution system considering network congestion. IEEE Trans. Smart Grid 2020, 12, 468–478. [Google Scholar] [CrossRef]













| Bus Number | Total Demand [MWh] | Available Supply [MWh] | Bus Number | Total Demand [MWh] | Available Supply [MWh] | Bus Number | Total Demand [MWh] | Available Supply [MWh] |
|---|---|---|---|---|---|---|---|---|
| 1 | 97.6 | 0 | 14 | 0 | 0 | 27 | 281 | 0 |
| 2 | 0 | 0 | 15 | 320 | 0 | 28 | 206 | 0 |
| 3 | 322 | 0 | 16 | 329 | 0 | 29 | 283.5 | 0 |
| 4 | 500 | 0 | 17 | 0 | 0 | 30 | 0 | 1040 |
| 5 | 0 | 0 | 18 | 158 | 0 | 31 | 9.2 | 2000 |
| 6 | 0 | 0 | 19 | 0 | 0 | 32 | 0 | 725 |
| 7 | 233.8 | 0 | 20 | 680 | 0 | 33 | 0 | 652 |
| 8 | 522 | 0 | 21 | 274 | 0 | 34 | 0 | 508 |
| 9 | 6.5 | 0 | 22 | 0 | 0 | 35 | 0 | 2000 |
| 10 | 0 | 0 | 23 | 247.5 | 0 | 36 | 0 | 580 |
| 11 | 0 | 0 | 24 | 308.6 | 0 | 37 | 0 | 564 |
| 12 | 8.53 | 0 | 25 | 224 | 0 | 38 | 0 | 865 |
| 13 | 0 | 0 | 26 | 139 | 0 | 39 | 1104 | 2000 |
| Bus Number | Total Demand [kWh] | Available Supply [kWh] | Bus Number | Total Demand [kWh] | Available Supply [kWh] | Bus Number | Total Demand [kWh] | Available Supply [kWh] |
|---|---|---|---|---|---|---|---|---|
| 1 | 0 | 100 | 12 | 60 | 500 | 23 | 90 | 0 |
| 2 | 100 | 500 | 13 | 60 | 0 | 24 | 420 | 500 |
| 3 | 90 | 0 | 14 | 120 | 500 | 25 | 420 | 500 |
| 4 | 120 | 500 | 15 | 60 | 0 | 26 | 60 | 0 |
| 5 | 60 | 0 | 16 | 60 | 0 | 27 | 60 | 0 |
| 6 | 60 | 0 | 17 | 60 | 0 | 28 | 60 | 0 |
| 7 | 200 | 500 | 18 | 90 | 500 | 29 | 120 | 500 |
| 8 | 200 | 0 | 19 | 90 | 0 | 30 | 200 | 500 |
| 9 | 60 | 0 | 20 | 90 | 0 | 31 | 150 | 0 |
| 10 | 60 | 0./; | 21 | 90 | 0 | 32 | 210 | 500 |
| 11 | 45 | 0 | 22 | 90 | 0 | 33 | 60 | 500 |
Publisher’s Note: MDPI stays neutral with regard to jurisdictional claims in published maps and institutional affiliations. |
© 2022 by the authors. Licensee MDPI, Basel, Switzerland. This article is an open access article distributed under the terms and conditions of the Creative Commons Attribution (CC BY) license (https://creativecommons.org/licenses/by/4.0/).
Share and Cite
Kim, S.; Chu, Y.; Kim, H.; Kim, H.; Moon, H.; Sung, J.; Yoon, Y.; Jin, Y. Analyzing Various Aspects of Network Losses in Peer-to-Peer Electricity Trading. Energies 2022, 15, 686. https://doi.org/10.3390/en15030686
Kim S, Chu Y, Kim H, Kim H, Moon H, Sung J, Yoon Y, Jin Y. Analyzing Various Aspects of Network Losses in Peer-to-Peer Electricity Trading. Energies. 2022; 15(3):686. https://doi.org/10.3390/en15030686
Chicago/Turabian StyleKim, SungJoong, YeonOuk Chu, HyunJoong Kim, HyungTae Kim, HeeSeung Moon, JinHo Sung, YongTae Yoon, and YoungGyu Jin. 2022. "Analyzing Various Aspects of Network Losses in Peer-to-Peer Electricity Trading" Energies 15, no. 3: 686. https://doi.org/10.3390/en15030686
APA StyleKim, S., Chu, Y., Kim, H., Kim, H., Moon, H., Sung, J., Yoon, Y., & Jin, Y. (2022). Analyzing Various Aspects of Network Losses in Peer-to-Peer Electricity Trading. Energies, 15(3), 686. https://doi.org/10.3390/en15030686

