The Performance of an Air-Cooled Diesel Engine with a Variable Cross-Section Dual-Channel Swirl Chamber
Abstract
1. Introduction
2. Swirl Chamber Turbulence Combustion System with a Variable Cross-Section Dual Channel
2.1. Swirl Chamber Turbulence Combustion System
2.2. Structural Design
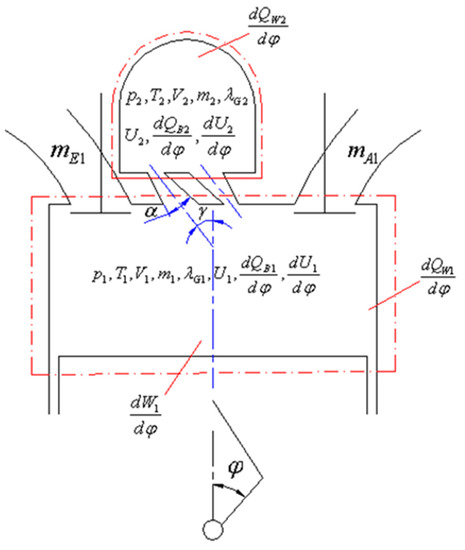
3. Mathematical Model for Combustion
3.1. Model Hypothesis
3.2. Thermodynamic Process in the Cylinder
3.3. Sub-Model
- (1)
- The change rate of the cylinder volume
- (2)
- Combustion heat release rate
- (3)
- Heat exchange
- (4)
- Thermodynamic properties of working fluids
- (5)
- Model of the resistance loss in the connecting channel
- (6)
- Model of the swirl ratio
4. Model Solutions
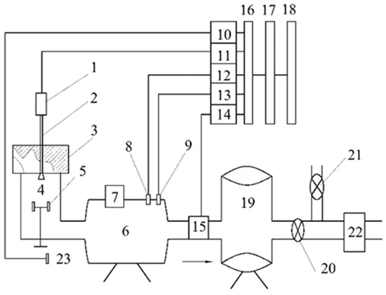
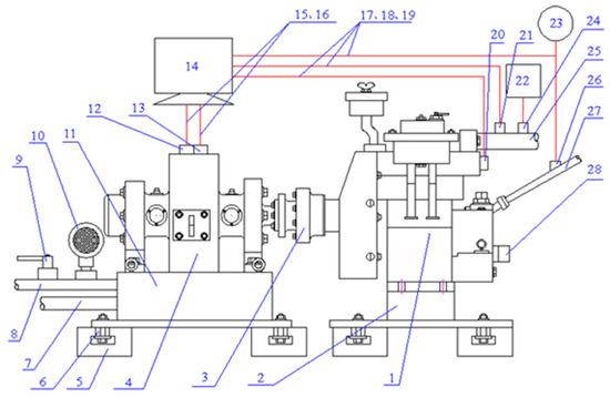
5. Testing System
5.1. Engine Performance Testing System
5.2. Swirl Ratio Testing System
6. Results Analyses
6.1. Swirl Ratio
6.2. Load Characteristics
6.3. Smoke Emissions Characteristics
7. Conclusions
- (1)
- The scheme of a variable dual-channel cross-section swirl turbulence combustion system was put forward and its structural design was carried out. Based on proper hypothesis and simplification, a model of the swirl chamber turbulence combustion with a zero-dimensional thermal process was established and the corresponding numerical solution was obtained. The test results showed that the model had good predictability.
- (2)
- This combustion system is vital to the working performance of a diesel engine. Among the nine designs of a variable cross-section dual-channel swirl chamber, the theoretical swirl rate increased first and then fell as the channel’s inclination angle rose at a certain divergence angle, and its variation in the expansion stroke was more substantial than that in the compression stroke. As for the load characteristics, the fuel consumption rate under small and medium power decreased as the inclination angle increased, but increased under large power. According to the test results, the smoke emissions of the diesel engine went down first and then up with the increase in the inclination angle. At a certain inclination angle, the theoretical swirl rate decreased with the increase in the divergence angle, the variation in the expansion stroke was more substantial than that in the compression stroke, and both the corresponding fuel consumption and smoke emissions went up under the same power.
- (3)
- By comparing the tests, the performance of the diesel engine with a variable cross-section dual-channel swirl chamber was superior to the original one with a single channel.
Author Contributions
Funding
Data Availability Statement
Conflicts of Interest
References
- Sener, R.; Yangaz, M.U.; Gul, M.Z. Effects of injection strategy and combustion chamber modification on a single-cylinder diesel engine. Fuel 2020, 266, 15. [Google Scholar] [CrossRef]
- Yin, B.; Huang, C.; Liu, S.; He, J.; Sun, J.; Cheng, Y. Development of Small Off-Road Diesel with High-Performance and Low Emission. Trans. Chin. Soc. Agric. Eng. 2012, 28, 32–38. [Google Scholar] [CrossRef]
- Yuan, W.H.; Ma, Y.; Fu, J.; Li, Y.; Zhang, B.; Huang, Q.K.; Li, G.M. Analysis on Working Performance of the Swirl Chamber Diesel Engine with a Dual Channel and an Expansion Angle. Environ. Prog. Sustain. Energy 2016, 35, 1793–1800. [Google Scholar] [CrossRef]
- Akkoli, K.M.; Banapurmath, N.R.; Suresh, G.; Soudagar, M.E.M.; Khan, T.M.Y.; Baig, M.A.A.; Mujtaba, M.A.; Hossain, N.; Shahapurkar, K.; Elfasakhany, A.; et al. Effect of Producer Gas from Redgram Stalk and Combustion Chamber Types on the Emission and Performance Characteristics of Diesel Engine. Energies 2021, 14, 17. [Google Scholar] [CrossRef]
- Chang, J.; Li, X.R.; Liu, Y.; Liu, L.F.; Chen, Y.L.; Liu, D.; Kang, Y.N. Combustion performance and energy distributions in a new multi-swirl combustion system. Energy 2022, 256, 21. [Google Scholar] [CrossRef]
- Wei, H.Y.; Yao, C.D.; Pan, W.; Han, G.P.; Dou, Z.C.; Wu, T.Y.; Liu, M.J.; Gao, J.; Chen, C.; Shi, J.J. To meet demand of Euro V emission legislation urea free for HD diesel engine with DMCC. Fuel 2017, 207, 33–46. [Google Scholar] [CrossRef]
- Zama, Y.; Odawara, Y.; Furuhata, T. Experimental investigation on velocity inside a diesel spray after impingement on a wall. Fuel 2017, 203, 757–763. [Google Scholar] [CrossRef]
- Yu, S.H.; Yin, B.F.; Deng, W.X.; Jia, H.K.; Ye, Z.; Xu, B.; Xu, H.P. Experimental study on the spray characteristics discharging from elliptical diesel nozzle at typical diesel engine conditions. Fuel 2018, 221, 28–34. [Google Scholar] [CrossRef]
- Costa, M.; Di Blasio, G.; Prati, M.V.; Costagliola, M.A.; Cirillo, D.; La Villetta, M.; Caputo, C.; Martoriello, G. Multi-objective optimization of a syngas powered reciprocating engine equipping a combined heat and power unit. Appl. Energy 2020, 275, 115418. [Google Scholar] [CrossRef]
- Beatrice, C.; Denbratt, I.; Di Blasio, G.; Di Luca, G.; Ianniello, R.; Saccullo, M. Experimental Assessment on Exploiting Low Carbon Ethanol Fuel in a Light-Duty Dual-Fuel Compression Ignition Engine. Appl. Sci. 2020, 10, 7182. [Google Scholar] [CrossRef]
- Ianniello, R.; Di Blasio, G.; Marialto, R.; Beatrice, C.; Cardone, M. Assessment of Direct Injected Liquefied Petroleum Gas-Diesel Blends for Ultra-Low Soot Combustion Engine Application. Appl. Sci. 2020, 10, 4949. [Google Scholar] [CrossRef]
- Jafarmadar, S.; Taghavifar, H.; Taghavifar, H.; Navid, A. Numerical assessment of flow dynamics for various DI diesel engine designs considering swirl number and uniformity index. Energy Conv. Manag. 2016, 110, 347–355. [Google Scholar] [CrossRef]
- Boccardo, G.; Millo, F.; Piano, A.; Arnone, L.; Manelli, S.; Fagg, S.; Gatti, P.; Herrmann, O.E.; Queck, D.; Weber, J. Experimental investigation on a 3000 bar fuel injection system for a SCR-free non-road diesel engine. Fuel 2019, 243, 342–351. [Google Scholar] [CrossRef]
- Li, X.R.; Chen, Y.L.; Su, L.W.; Liu, F.S. Effects of lateral swirl combustion chamber geometries on the combustion and emission characteristics of DI diesel engines and a matching method for the combustion chamber geometry. Fuel 2018, 224, 644–660. [Google Scholar] [CrossRef]
- Li, X.R.; Sun, Z.Y.; Du, W.; Wei, R. Research and Development of Double Swirl Combustion System for a DI Diesel Engine. Combust. Sci. Technol. 2010, 182, 1029–1049. [Google Scholar] [CrossRef]
- Ravi, K.; Bhasker, J.P.; Alexander, J.; Porpatham, E. CFD study and experimental investigation of piston geometry induced in-cylinder charge motion on LPG fuelled lean burn spark ignition engine. Fuel 2018, 213, 1–11. [Google Scholar] [CrossRef]
- Wei, S.L.; Wang, F.H.; Leng, X.Y.; Liu, X.; Ji, K.P. Numerical analysis on the effect of swirl ratios on swirl chamber combustion system of DI diesel engines. Energy Conv. Manag. 2013, 75, 184–190. [Google Scholar] [CrossRef]
- Hanson, R.; Curran, S.; Wagner, R.; Kokjohn, S.; Splitter, D.; Reitz, R.D. Piston Bowl Optimization for RCCI Combustion in a Light-Duty Multi-Cylinder Engine. SAE Int. J. Engines 2012, 5, 286–299. [Google Scholar] [CrossRef]
- Li, G.C.; Sun, P.; Hu, P. Numerical Simulation Study of the Influence of Structural Parameters of Combustion Chamber on In-Cylinder Flow Field of Diesel Engine. Adv. Mater. Res. 2013, 860–863, 1729–1732. [Google Scholar] [CrossRef]
- Sundaramoorthy, P.; Gobalakichenin, D.; Baskar, K.; Palaninaihan, S. A Simulation Study of Air Flow in Different Types of Combustion Chambers for a Single Cylinder Diesel Engine. Therm. Sci. 2016, 20, S1145–S1151. [Google Scholar] [CrossRef]
- Chen, Y.; Lv, L. The multi-objective optimization of combustion chamber of DI diesel engine by NLPQL algorithm. Appl. Therm. Eng. 2014, 73, 1332–1339. [Google Scholar] [CrossRef]
- Lee, S.; Jeon, J.; Park, S. Optimization of combustion chamber geometry and operating conditions for compression ignition engine fueled with pre-blended gasoline-diesel fuel. Energy Conv. Manag. 2016, 126, 638–648. [Google Scholar] [CrossRef]
- Komatsu, G.; Uramach, H.; Hosoka-wa, Y.; Momose, K.A. Numerical Simulation of air Motion in the swirl chamber of a diesel engine: Effect of connecting port in air motion. JSME Int. J. 1991, 34, 379–384. [Google Scholar] [CrossRef][Green Version]
- Chen, X.; Zhang, Y. Present status and Development Trend of Diesel Engine for Motor Vehicles. World Auto 1995, 1, 1–4. [Google Scholar]
- Dongbo, T.; Enming, Y.W.; Detao, L. New Configuration Design of the Swirl Chamber of Diesel Engines. J. Combust. Sci. Technol. 1997, 3, 355–360. [Google Scholar]
- Tadao Okazaki, M.S.; Fujii, S.; Kabe, Y.; Funaki, K.; Sakano, T. Development of Small IDI Diesel Engine Using Numerical Approaches; SAE Technical Paper 2004-32-0054; SAE: Warrendale, PA, USA, 2004; p. 32. [Google Scholar] [CrossRef]
- Junjun, H.; Xiaojun, Y.; Longbao, Z.; Keyu, P. A Study on Combustion System for Swirl Chamber Diesel Engine. J. Combust. Sci. Technol. 1998, 4, 40–47. [Google Scholar]
- Vatistas, G.H.; Jawarneh, A.M.; Hong, H. Flow characteristics in a vortex chamber. Can. J. Chem. Eng. 2005, 83, 425–436. [Google Scholar] [CrossRef]
- Michael Clifford Kocsis, S.J.; Briggs, T.; Alger, T. Impact of Swirl Ratio on Combustion Performance of a Non-Pent Roof Combustion Chamber Engine. SAE Tech. Pap. 2015, 1, 7. [Google Scholar] [CrossRef]
- Stohr, M.; Arndt, C.M.; Meier, W. Transient effects of fuel-air mixing in a partially-premixed turbulent swirl flame. Proc. Combust. Inst. 2015, 35, 3327–3335. [Google Scholar] [CrossRef]
- Perini, F.; Miles, P.C.; Reitz, R.D. A comprehensive modeling study of in-cylinder fluid flows in a high-swirl, light-duty optical diesel engine. Comput. Fluids 2014, 105, 113–124. [Google Scholar] [CrossRef]
- Ruggles, A.; Kelman, J. Unsteady vortex breakdown in an atmospheric swirl stabilised combustor. Part 1: Chamber behaviour. Combust. Flame 2015, 162, 388–407. [Google Scholar] [CrossRef]
- Biegger, C.; Weigand, B. Flow and heat transfer measurements in a swirl chamber with different outlet geometries. Exp. Fluids 2015, 56, 10. [Google Scholar] [CrossRef]
- Deven, Y.; Chensheng, W.; Jiuming, S. A mathematic model for calculating the working process of swirl chamber diesel engine. J. Xi’an Jiaotong Univ. 1993, 27, 63–78. [Google Scholar]
- Wang, T.; Li, W.; Jia, M.; Liu, D.; Qin, W.; Zhang, X. Large-eddy simulation of in-cylinder flow in a DISI engine with charge motion control valve: Proper orthogonal decomposition analysis and cyclic variation. Appl. Therm. Eng. 2015, 75, 561–574. [Google Scholar] [CrossRef]
- Zhang, H.W.; Garmory, A.; Cavaliere, D.E.; Mastorakos, E. Large Eddy Simulation/Conditional Moment Closure modeling of swirl-stabilized non-premixed flames with local extinction. Proc. Combust. Inst. 2015, 35, 1167–1174. [Google Scholar] [CrossRef]
- Detao, L.; Qian, W.; Xiaglan, X.; Ping, L.J. LDA Measurement and 3-D Modeling of AIR Motion in Swirl Chamber of Diesel Engines; SAE Technical Paper 2004-01-0008; SAE: Warrendale, PA, USA, 2002; Volume 1. [Google Scholar] [CrossRef]
- Sven Fritz, H.H.; Koller, M. Design of Experiments in Large Diesel Engine Optimisation. MTZ Ind. 2014, 4, 40–45. [Google Scholar] [CrossRef]
- Walker, J. Engine and Power System Diversity. MTZ Ind. 2015, 1, 12–13. [Google Scholar] [CrossRef]










| Scheme Numbering | Channel Angle α | Expansion Angle γ | Scheme Numbering | Channel Angle α | Expansion Angle γ |
|---|---|---|---|---|---|
| 1 (C15E10) | 15° | 10° | 6 (C30E30) | 30° | 30° |
| 2 (C15E20) | 15° | 20° | 7(C45E10) | 45° | 10° |
| 3 (C15E30) | 15° | 30° | 8 (C45E20) | 45° | 20° |
| 4 (C30E10) | 30° | 10° | 9 (C45E30) | 45° | 30° |
| 5 (C30E20) | 30° | 20° | 10 ※ (C30E0) | 30° | 0° |
| No. | BSU50% | BSU75% | No. | BSU50% | BSU75% |
|---|---|---|---|---|---|
| 1 | 2.3 | 3 | 6 | 1.9 | 2.4 |
| 2 | 2.5 | 3.2 | 7 | 2.5 | 3.2 |
| 3 | 2.9 | 3.6 | 8 | 2.7 | 3.4 |
| 4 | 1.2 | 1.8 | 9 | 3.1 | 3.7 |
| 5 | 1.6 | 2.0 | 10 ※ | 3 | 3.7 |
Publisher’s Note: MDPI stays neutral with regard to jurisdictional claims in published maps and institutional affiliations. |
© 2022 by the authors. Licensee MDPI, Basel, Switzerland. This article is an open access article distributed under the terms and conditions of the Creative Commons Attribution (CC BY) license (https://creativecommons.org/licenses/by/4.0/).
Share and Cite
Wu, L.; Fu, J.; Ma, Y.; Xie, D. The Performance of an Air-Cooled Diesel Engine with a Variable Cross-Section Dual-Channel Swirl Chamber. Energies 2022, 15, 7263. https://doi.org/10.3390/en15197263
Wu L, Fu J, Ma Y, Xie D. The Performance of an Air-Cooled Diesel Engine with a Variable Cross-Section Dual-Channel Swirl Chamber. Energies. 2022; 15(19):7263. https://doi.org/10.3390/en15197263
Chicago/Turabian StyleWu, Lei, Jun Fu, Yi Ma, and Donghe Xie. 2022. "The Performance of an Air-Cooled Diesel Engine with a Variable Cross-Section Dual-Channel Swirl Chamber" Energies 15, no. 19: 7263. https://doi.org/10.3390/en15197263
APA StyleWu, L., Fu, J., Ma, Y., & Xie, D. (2022). The Performance of an Air-Cooled Diesel Engine with a Variable Cross-Section Dual-Channel Swirl Chamber. Energies, 15(19), 7263. https://doi.org/10.3390/en15197263
