Next Article in Journal
Transition to Renewable Energy Production in the United States: The Role of Monetary, Fiscal, and Trade Policy Uncertainty
Next Article in Special Issue
Stochastic Modeling of Renewable Energy Sources for Capacity Credit Evaluation
Previous Article in Journal
Scenarios on the Impact of Electric Vehicles on Distribution Grids
Previous Article in Special Issue
Performance Assessment of Global Horizontal Irradiance Models in All-Sky Conditions
 
 
Due to scheduled maintenance work on our servers, there may be short service disruptions on this website between 11:00 and 12:00 CEST on March 28th.
Font Type:
Arial Georgia Verdana
Font Size:
Aa Aa Aa
Line Spacing:
Column Width:
Background:
Article

An Energy Cost Assessment of Future Energy Scenarios: A Case Study on San Pietro Island

1
MOREnergy Lab, Politecnico di Torino, Corso Duca degli Abruzzi 24, 10129 Torino, Italy
2
Dipartimento di Ingegneria Meccanica e Aerospaziale, Politecnico di Torino, Corso Duca degli Abruzzi 24, 10129 Torino, Italy
3
Energy Center Lab, Politecnico di Torino, Corso Duca degli Abruzzi 24, 10129 Torino, Italy
*
Author to whom correspondence should be addressed.
Energies 2022, 15(13), 4535; https://doi.org/10.3390/en15134535
Submission received: 1 June 2022 / Revised: 19 June 2022 / Accepted: 20 June 2022 / Published: 21 June 2022
(This article belongs to the Special Issue Simulation Modelling and Analysis of a Renewable Energy System)

Abstract

:
The need for a clean and affordable energy supply is a major challenge of the current century. The tough shift toward a sustainable energy mix becomes even more problematic when facing realities that lack infrastructures and financing, such as small islands. Energy modeling and planning is crucial at this early stage of the ecological transition. For this reason, this article aims to improve an established long-run energy model framework, known as “OSeMOSYS,” with an add-on tool able to estimate different types of Levelized Cost Of Electricity (LCOE): a real and theoretical LCOE of each technology and a real and theoretical system LCOE. This tool fills a gap in most modeling frameworks characterized by a lack of information when evaluating energy costs and aims at guiding policymakers to the most appropriate solution. The model is then used to predict future energy scenarios for the island of San Pietro, in Sardinia, which was chosen as a case study. Four energy scenarios with a time horizon from 2020 to 2050—the Business-As-Usual (BAU) scenario, the Current Policy Projection (CPP) scenario, the Sustainable Growth (SG) scenario, and the Self-Sufficient-Renewable (SSR) scenario—are explored and ranked according to the efforts made in them to achieve an energy transition. Results demonstrates the validity of the tool, showing that, in the long run, the average LCOE of the system benefits from the installation of RES plants, passing from 49.1 €/MWh in 2050 in the BAU scenario to 48.8 €/MWh in the ambitious SG scenario. On the other hand, achieving carbon neutrality and the island’s energy independence brings the LCOE to 531.5 €/MWh, questioning the convenience of large storage infrastructures in San Pietro and opening up future work on the exploration of different storage systems.

1. Introduction

Climate change is nowadays considered a serious threat that is already underway. Despite this growing awareness, efforts to mitigate climate change have fallen short in recent decades [1]. However, there are clear signs of a reaction. In 2020, while most economies around the world were suffering from COVID-19 lockdowns, the worldwide addition of renewable energy power plants such as wind turbines and solar photovoltaics increased at the fastest rate in two decades, and sales of electric vehicles reached new records [2]. A new energy economy is growing, pushed forward by policies, technological innovation, and the increasing urgency to address climate change.
Economic, technological, political, personal, and social barriers are the biggest obstacles to the energy transition toward clean renewable energy sources. These constraints are often perceived as greater by lower levels of collective decision-makers [3], such as small islands with fewer economic resources and adequate technical capacity.
Although islands often lack access to finance and affordable means of production, they are particularly interested in embracing renewable energy and sustainable local solutions: firstly, islands are particularly vulnerable to climate change, especially in terms of the risk of catastrophic climate events; secondly, islands also face the highest energy costs and resource insecurity and often host important and unique ecosystems that are threatened by the existing energy infrastructures [4]; finally, islands also provide a valuable learning experience with minimal financial risk due to the smaller size of the energy system [5]. A further challenge on remote islands is the limited access to biomass resources and the absence of rivers and/or watersheds to exploit hydropower. Indeed, very few cases in literature, for instance, El Hierro Island [6], deal with hydro applications in non-interconnected islands. Therefore, the future energy mix of small islands must rely mainly on VRESs such as wind, waves, and solar, leading to an urgent need for suitable storage systems.

1.1. Literature Review

Long-term energy scenarios are among the most effective means of analysis in the context of climate mitigation [7]. Even though the concept of energy planning was introduced in the 1970s during the oil crisis, the dynamics and complexity of this field of research have increased, and planning activities and procedures have consequently evolved. [8]. Nowadays, the main tasks of long-term energy modeling are to assess the environmental consequences of human-related activities and to support decision makers in the the choices regarding energy policy [9].
Energy systems are studied in two main research areas: process systems engineering (PSE) and energy economics (EE). Energy system models in PSE typically utilize a small spatial scale, such as a single plant, and their purpose is to enable optimal choices in decision making at the design, operation, and control levels. Thus, the technological characteristics of the system components are modeled endogenously, while the economic, environmental, or social parameters may be modeled exogenously. Energy economics approaches, on the other hand, use models with a higher level of aggregation of technologies so that energy systems can be studied at regional, national, or global scales. EE models are based on economic theories such as the laws of supply, demand, and market equilibrium. Thus, the economic characteristics of the system components are modeled endogenously, whereas technological, environmental, or social parameters may be modeled exogenously [10].
From the description, it is clear that EE models are better suited for large-scale energy systems, which is why this article focuses on them. Among the several approaches that can be used for this type of models, the bottom-up approach is the best compromise between a high level of technological detail and a comprehensive description of the long-run system evolution. The optimization problem solved by EE models can be summarized as follows: given a set of end-users and forecasts for their demand over a given time horizon, a set of primary energy sources, with the corresponding set of conversion and distribution technologies, determine the optimal energy system configuration that minimizes overall costs such that energy demand is supplied in each time period [11].
Many optimization techniques are applicable to the bottom-up energy models. The most common are Linear Programming (LP) and Mixed-Integer Linear programming (MILP), but Dynamic Programming and Heuristic Techniques are also used [12].
LP or MILP long-term energy modeling frameworks are the most widespread. The first optimization models developed in the 1970s were EFOM [13] (Energy Flow Optimization Model) and MARKAL [14] (MARket ALlocation). MARKAL is the predecessor of TIMES [15] (The Integrated MARKAL-EFOM System), which is widely used today. MESSAGE is also among the first optimization models, and was later enhanced by IIASA (International Institute for Applied Systems Analysis) to obtain MESSAGE II and MESSAGE III [16]. Finally, OSeMOSYS [17] is an open-source model developed by KTH and the Optimus Community since 2008; it is structured in blocks, which allows great handling of the code.
The above-mentioned modeling tools are utilized to explore possible transition paths for the future of the energy system so that the best decisions can be made today thanks to long-term foresight. Victor Nadejda et al. [18] investigated technology options to reduce carbon emissions in the U.S. by 80% from 2005 levels by 2050 with a MARKAL nine-region model. Similarly, Tsai M. et al. [19] developed a roadmap for a low carbon energy mix in Taiwan Island by 2050. David McCollum et al. [20] enhanced the Californian TIMES model to create a technology-rich, integrated energy–engineering–environment–economic systems model to guide the long-term policy planning process to achieve the deep greenhouse gas reduction scenario. On a smaller scale, Comodi et al. [21] explored the effects of local-scale energy policies in a seaside municipality in central Italy with a MARKAL-TIMES model. Finally, OSeMOSYS has been deployed at various geographical resolutions. Konstantin Löffler et al. [22] developed a Global Energy System Model (GENeSYS-MOD), which they applied on a global scale, divided into 10 regions, to analyze decarbonization scenarios up to 2050. On the other hand, D. Timmons et al. [23] used OSeMOSYS to find the minimum cost renewable energy mix on the island of Mauritius, while Constantinos Taliotis et al. [24] utilized OSeMOSYS to assess the impact of electric vehicle deployment on renewable electricity generation on the island of Cyprus. Moreover, Novo et al. [25] used OSeMOSYS to explore a decarbonization path of Pantelleria Island by 2050, investigating different adoption trends of distributed photovoltaic systems and electric vehicles in the local population.

1.2. Gaps and Contributions

A significant gap in long-term optimization-based energy models is the lack of techno-economic indicators, such as the Levelized Cost Of Energy (LCOE), among the key output data. In fact, while there are examples of LCOE evaluation [26] and forecasting [27], they are not integrated into an energy modeling framework. The advantage of assessing the LCOE is that it is possible to evaluate the cost of electricity generation by comparing the costs associated with each technology part of the system, including the impact of storage on the final energy cost. All the long-term modeling tools discussed so far perform a techno-economical optimization of the overall system along the whole analyzed period. Thus, the economic variables available as outputs include the total investment required for each year, discounted or not depending on the economic model chosen by the user, and the total cost over the entire time horizon. On the other hand, from a technical point of view, the model provides the installed capacity for each technology and their activity in each analyzed time frame. For this reason, the user is ultimately unable to estimate the cost of electricity generation. In addition, these models do not take into account that the investment required to develop a new power plant is usually spread over its lifetime.
In this view, the paper discusses the extension of OSeMOSYS with an add-on tool that can automatically perform an evaluation, starting from the variables of the optimization results, of the following parameters:
  • the real LCOE for each technology included in the system ( L C O E r e a l ), weighted on the actual energy the plant produces;
  • the theoretical LCOE for each technology included in the system ( L C O E t h e o ), weighted on the maximum amount of energy the plant can produce, which allows one to consider plant curtailment in the energy cost assessment;
  • the real LCOE of the system ( S L C O E r e a l );
  • the theoretical LCOE of the system ( S L C O E t h e o ).
This novel feature, which none of the most widely used modeling frameworks has, is another step toward an omnicomprensive framework for energy planning. The main objective is to help policymakers in choosing the best measures to achieve the energy transition. Indeed, knowing the current and future energy costs, including their variations depending on the policies actuated, is a key aspect in energy planning in line with a green and affordable future energy mix as set out in the Sustainable Development Goals [28]. The validity of the tool is tested on the energy system of San Pietro Island, in Sardinia, selected as a case study. To facilitate its spreading, the tool’s code has been developed entirely outside OSeMOSYS, so that users do not need to make any changes to the main code. It is publicly available on GitHub and allows its application to existing and solved models.
The paper is organized as follows. Section 2 presents the modeling framework, the innovations implemented in it, and the case study, with a general description of San Pietro Island, its energy system, and the settings for the future scenarios. In Section 3, the results obtained for the case study are discussed. Finally, Section 4 consists of an overview of the results and some suggestions for future research opportunities.

2. Methodology

2.1. Modeling Framework

The OSeMOSYS is an open-source modeling system for long-term integrated assessment and energy planning [29]. The initial working code was developed at KTH Stockholm and published in a presentation at the International Energy Workshop in Paris at the IEA in 2008. It was primarily implemented in GNU MathProg [30]. It is currently available in three languages: GNUMathprog, Python, and GAMS, which can be run for free and openly. The Python version of OSeMOSYS was chosen in the current paper because of its ease of modification and the possibilities it offers in terms of data processing and results representation.
At present, the model consists of seven functional components, the so-called blocks, which are shown in solid lines in Figure 1. They are compatible and potentially replaceable with new blocks (with different or improved functions) with careful and consistent set, variable, and parameter definitions.
The blocks include specifications of the objective function (1), costs (2), storage (3), capacity adequacy (4), energy balance (5), constraints (6), and emissions (7) [30]. The core idea is that the system consists of technologies involved in the use and production of energy carriers. The production of energy carriers must satisfy the intermediate use by the technologies plus the exogenous demand input by the user. To achieve the objective, a number of constraints and specific rules must be followed, which are defined in Blocks 3–7. Each block is described in more detail below.
The model objective function is the minimization of the net present value (NPV) of an energy system to meet a given demand for energy or energy services. Thus, the model needs to account for the costs incurred by each technology (t), in each year (y), and in each modeled region (r). The costs associated with each technology include operating costs, investment costs, and any penalties for emissions production minus a salvage value. Each cost is calculated in constant monetary value and then discounted to determine the NPV.
To model a storage system in OSeMOSYS, a storage (s) is coupled with at least one technology set. Namely, a storage facility can be charged during the operation of one or more technologies in a specified mode of operation and discharged in another mode. Furthermore, more than one technology may be associated with the same storage facility. The model allows either the charge or discharge of energy during a time slice as long as the storage levels remain within prescribed minimum and maximum limits. If these storage limits are not sufficient, the model investigates whether new storage capacity should be added at a given investment cost per unit of storage capacity [31].
The Capacity Adequacy block calculates the total capacity of each technology for each year based on the existing capacity from before the modeling period (ResidualCapacity), AccumulatedNewCapacity during the modeling period, and NewCapacity installed in each year. It then ensures that this capacity is sufficient to meet the RateOfTotalActivity (i.e., the activity of a technology t in one mode of operation and in a time slice l, if the latter lasted the whole year) in each TimeSlice and Year. In conclusion, an equation ensures that there is sufficient capacity of technologies to meet at least the average annual demand.
The operation of technologies (RateOfActivity, UseByTechnology (i.e., the energy consumption of a technology), ProductionByTechnology (i.e., the energy produced by a technology), and emissions for each mode of operation and technology) is calculated for each chronologically ordered time slice during the year. It is therefore important to ensure that production, use, and demand for fuels/energy services are feasible in each time slice and year.
A summary of the constraints that can be imposed in the base model are presented as follows [30]:
  • A maximum or minimum limit on the TotalCapacity (i.e., the total installed capacity) of a particular technology allowed in a particular year and region.
  • A maximum or minimum NewCapacityInvestment (i.e., the total investment required for installing new capacity) limit placed on a particular technology per year and region.
  • A maximum or minimum annual limit on the AnnualActivity (i.e., the annual production of energy/energy services) of a technology. The TotalAnnualActivity of a technology for each year is obtained by adding the product of the rate of activity of each technology with the length of each time slice during a year for each region. Thus, it is a limit on the annual production of energy commodities.
  • A maximum or minimum limit on the ModelPeriodActivity of a technology. The model period activity of each technology is obtained by summing the total annual activity of each technology for each year and for each region.
  • A minimum ReserveMargin limit. It verifies that there is enough capacity of a specified collection of technologies to provide a reserve margin (for a specified set of fuels) to the system. By flagging the technologies that are allowed to add the reserve margin, the total capacity in the reserve margin (by year and per region) is determined.
  • A minimum limit of production from RES. By flagging which technologies are renewable and summing their production, the AnnualRenewableProduction of a particular fuel (by region) is obtained. Lower limits on this limit may then be imposed.
Finally, a technology that is active in its various modes of operation can have an impact on the environment. The extent to which pollutants are emitted is determined by multiplying an EmissionsPerUnitActivityRatio entered by the analyst for each ModeOfOperation of a technology. Thus, the annual emissions of a given technology are determined by summing the annual emissions for each of its modes of operation. An EmissionsPenalty can be inserted, and maximum limits on AnnualEmissions and ModelPeriodEmissions can be selected, for each region of the system.

2.2. The Levelized Cost of Electricity

The goal of this article is to develop an adequate add-on tool for OSeMOSYS to obtain the annual weighted average of the Levelized Cost Of Electricity (LCOE) of all technologies that contribute to the power supply, so that an indication of the overall cost of energy can be derived. The IEA [32] defines the LCOE of a production technology as follows:
L C O E = n = 0 N ( I n + O & M n + F n + C a r b o n n + D n ) · ( 1 + d ) n n = 1 N Q n · ( 1 + d ) n
where
-
N is the lifetime of the plant;
-
I n is the annual investment cost;
-
O & M n is the annual cost of operation and maintenance;
-
F n is the annual cost for fuel;
-
C a r b o n n is the carbon cost;
-
D n is the cost for decommissioning and waste management;
-
Q n is the electricity produced annually;
-
d is the discount rate.
On the other hand, for a storage technology, it is possible to define the Levelized Cost Of Storage (LCOS) as follows [33]:
L C O S = n = 0 N ( C c a p + C O & M + C r e p + C E L ) · ( 1 + d ) n n = 1 N E n · ( 1 + d ) n
In this equation,
-
C c a p is the annual capital cost of investment;
-
C O & M is the annual cost of operation and maintenance;
-
C r e p is the annualized cost for replacement;
-
C E L is the annualized cost for disposal and recycling;
-
E y is the annual electricity discharged.
Furthermore, it is important to distinguish different types of LCOE so that a better comprehension of the energy system can be obtained. In more detail, it is possible to define the following:
  • the real LCOE, the cost of producing electricity from a technology, weighted on its actual productivity;
  • the theoretical LCOE, the cost of producing electricity from a technology, weighted on its maximum theoretical productivity;
  • the system LCOE, the cost of producing electricity in a system; thus, it is a weighted average of all of the LCOEs of the single technologies, also including the cost of storage.

2.3. The LCOE Calculation Tool

In a certain year y, the real LCOE ( L C O E r e a l ) of a production technology t can be evaluated by means of OSeMOSYS parameters and variables. It does not consider the decommissioning cost that may be included into the CapitalCost and does not consider the carbon cost since it could be implemented through the EmissionPenalty. The obtained formula is
L C O E t , y r e a l = A N t , y + O P C t , y + A C F f , y · U B T A t , f , y A P E t , y
-
D i s c o u n t e d O p e r a t i n g C o s t n is the annual cost for operation and maintenance of a specific technology. It already takes into account variable and fixed operating costs, excluding cost for fuel supply.
-
A n n u a l P r o d u c t i o n E l e c t r i c i t y n is the annual electricity produced by a technology.
-
U s e B y T e c h n o l o g y A n n u a l t , f , n is the annual fuel demand of a technology.
-
A v g C o s t F u e l f , n is the average specific cost of the fuel, weighted on the production of the supply technologies.
-
A n n u i t y n is the annuity of the investment. It is defined as
A n n u i t y y = C C t , y · T C A t , y · ( 1 + D R ) O L t ( 1 + D R ) O L t 1
-
C a p i t a l C o s t t , y is the capital cost of a technology in a certain year.
-
T o t a l C a p a c i t y A n n u a l t , y is the total installed capacity of a technology in a certain year.
-
D R is the discount rate.
-
O p e r a t i o n a l L i f e t is the operational life of a technology.
Since the installation cost of storage does not depend on the energy delivered or stored, only the annuity of the investment is considered in this model:
A n n u i t y S t o r a g e s , y = C C S s , y · T S C A s , y · ( 1 + D R ) O L S s ( 1 + D R ) O L S s 1
-
C a p i t a l C o s t S t o r a g e t , y is the capital cost of a storage technology in a certain year.
-
T o t a l S t o r a g e C a p a c i t y A n n u a l t , y is the total installed capacity of a technology in a certain year.
-
O p e r a t i o n a l L i f e S t o r a g e t is the operational life of a storage technology.
It is then possible to calculate the average real LCOE for all production technologies, which include the storage cost as well. It is known as the system LCOE and indicated as S L C O E r e a l :
S L C O E y r e a l = ( t = 1 T L C O E t , y r e a l · A P E t , y ) + C O S y t = 1 T A P E t , y
where A n n u a l P r o d u c t i o n E l e c t r i c i t y is the annual amount of electricity produced by a technology, and CostOfStorage is the sum of the annuities of all the storage technologies S:
C o s t O f S t o r a g e y = s = 1 S A N S s , y
Another interesting energy indicator is the theoretical LCOE ( L C O E t h e o ). Unlike the L C O E r e a l in the denominator, the L C O E t h e o indicates the maximum amount of energy a technology can produce operating at its maximum capacity. Thus, the L C O E r e a l and the L C O E t h e o match if there are no curtailments or partializations of plants. The L C O E t h e o is defined as follows:
L C O E t , y t h e o = A N t , y + O P C t , y + A C F f , y · U B T T t , f , y P R T t , y
where
-
P r o d u c t i o n T h e o r e t i c a l is the maximum amount of energy that a technology can produce. It is the product of T o t a l C a p a c i t y A n n u a l , C a p a c i t y F a c t o r A v g (a yearly average capacity factor), and C a p a c i t y T o A c t i v i t y U n i t :
P r o d u c t i o n T h e o r e t i c a l t , y = T C A t , y · C F A t , y · C T A U y
-
U s e B y T e c h n o l o g y T h e o r e t i c a l proprtional to the P r o d u c t i o n T h e o r e t i c a l :
U s e B y T e c h n o l o g y T h e o r e t i c a l t , f , y = P R T t , y A P E t , y · U B T A t , f , y
As for the L C O E r e a l , it is possible to evaluate an average L C O E t h e o for all of the production technologies, which includes the storage cost. It is known as the theoretical system LCOE ( S L C O E t h e o ):
S L C O E y t h e o = ( t = 1 T L C O E t , y t h e o · P R T t , y ) + C O S y t = 1 T P R T t , y
Table 1 reports a summary of the shorthand name of the OSeMOSYS variables included in the equations of this section.
The LCOE tool is available in a GitHub repository [34]. IBM ILOG® CPLEX® Optimization Studio software [35] was used as a solver of the MILP model.
The methodology described is based on data assumptions about costs, the lifetime of the power plants, and capacity factors that strongly influence the results. Therefore, a careful selection of data must be made before running the tool. In addition, the future scenarios are based on cost projections, which obviously suffer from a certain degree of uncertainty. Another limitation is the application of the methodology only to the power sector, which could instead be extended to other sectors such as the heat one.

2.4. Case Study: San Pietro Island

The island of San Pietro (LAT 39°08 26 N, LONG 8°16 01 E), shown in Figure 2, is the sixth largest island in Italy with an area of 51.10 km 2 . It is one of the two main islands of the Sulcis archipelago and lies 10 km off the southwest coast of Sardinia. Administratively, the entire island of San Pietro, including the islands of Ratti and Piana, belongs to the municipality of Carloforte, which is part of the province of Sud Sardegna (SU). The current population is about 6000, but residents increase dramatically in the summer months because of seaside tourism.
Because of the short distance from the shore (10 km), the electricity network of the island of San Pietro is connected to the rest of Sardinia. However, this fact has led to a lack of investment in power plants, and the municipality is characterized by an extremely low degree of energy self-sufficiency.
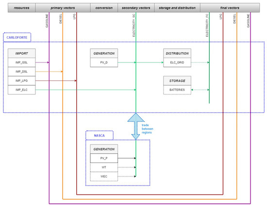
In Figure 3, the reference energy system of San Pietro is shown. Boxes with solid lines represent technologies currently active on the island, while the dashed blocks represent technologies included in the scenarios and planned to be installed in the future. The island system is divided into two regions (Carloforte and Nasca), highlighted by the blue lines, which exchange energy with each other.
According to the GSE (Gestore dei Servizi Energetici) [36], the total electricity generation capacity of the island of San Pietro consists of 1512 kWp of photovoltaic systems. In detail, there is a large PV plant in the locality of Nasca (999 kWp) and 77 private power plants with an overall capacity of 513 kWp.
The total electricity demand is 16.4 GWh per year, distributed monthly as shown in Figure 4. It follows that, according to the local DSO, local electricity generation is able to cover only 15.6% of the demand. Demand is characterized by a peak in the summer months, especially in August, due to the strong tourist flows on the island. Another interesting aspect is the high degree of electrification of the domestic heating sector, which is reflected in a rather high domestic demand in winter.
As regards the other energy commodities, they are entirely imported to the island as end products and used in transportation and households. The following is a summary of the energy demands for the imported fuels, obtained through a self elaboration of the data from the island’s energy plan developed in 2011 [37]:
  • Diesel: 6.1 GWh
  • Gasoline: 7.6 GWh
  • LPG: 2.8 GWh

2.5. Scenario Settings

Thanks to an RES potential assessment, it was possible to limit the maximum installable capacity for each technology. In addition, some scenarios take into account the penetration of electric vehicles, whose impact on electricity demand is noticeable. Hereafter, each technology included in the system in terms of cost, activity, and constraints is described. Future costs are deduced through a linear interpolation of the current costs with the cost projection in 2050, and they are reported in Table 2 and Table 3.
PV_P represents the centralized large-scale PV power plants. The current capacity is 999 kWp, but it is assumed that the capacity could be doubled by 2050. The capacity factor is 16.7%, and it was calculated through the actual data from the existing power plant. The capital cost, according to IRENA [38], is equal to 1285 k€/MW in 2020 but decreases following the trend described in the report. Fixed costs amounts to 16 k€/MW [32].
PV_D represents the decentralized PV power plants, mostly installed on the roofs of buildings. The current capacity, as mentioned, is 513 kWp, but it is feasible to reach a maximum capacity of 8 MW on the entire island. The capacity factor is assumed to be the same as PV_P. The capital cost is assumed to be 1285 k€/ MW in 2020 according to IRENA [38] but decreases according to the trend described in the same report. Fixed costs are 19 k€/ MW [32]. The power constraint is obtained by means of the software QGIS, starting from a DSM (Digital Surface Model) with a granularity of 1 x 1 m and running a simulation with the plugin "SEBE" [39]. This tool generates a raster file containing the global annual irradiation on the island. It should be pointed out that a DSM takes into account the shading effects caused by obstacles on the ground (building and vegetation). The software QGIS then allows one to cut the raster file using the building shapes, available on the website of Sardegna Geoportale [40], as a mask. Thus, it is easy to obtain the average irradiation on the roof of each building of the island. From this data, the PV rooftop potential was obtained.
WT represents the onshore wind turbines with a rated power of 850 kWp. It is expected that up to 5 turbines will be installed in a site where a dismissed wind farm already exists. The average capacity factor was estimated to be 23% using WAsP [41] software. Capital costs are estimated at 1584 k€/MW in 2020 according to IRENA [42], but are decreasing according to the trend described in the report. Fixed costs amount to 28 k€/MW [32]. The wind data necessary to obtain the generation profile are obtained from [43].
WEC represents the Wave Energy Converters, modeled with reference to the Pendulum Wave Energy Converter (PeWEC) device [44], using potential flow theory [45] and energy maximization control strategies [46]. The rated power of each device is 115 kWp, and its productivity was estimated from its power matrix and hourly sea state values off the coast of San Pietro, whose parameters were taken from the ERA5 database. The obtained capacity factor is 15.5%. The capital cost was estimated at 4070 EUR/kW [47] in 2020 but decreases to 1500 EUR/kW in 2050, while the fixed cost is 86 EUR/kW in 2020 and decreases to 50 EUR/kW in 2050. Cost projections are taken from [48].
ELC_GRID represents the island’s power grid. Since no specific data was available, its efficiency is considered to be 90%, a medium value between the Sardinian grid efficiency [49] and the efficiency of Pantelleria’s electricity network [25]. To ensure sufficient stability, VRES penetration must not exceed 80% of the total production. The costs associated with electricity distribution are considered to be zero.
BATTERIES represents the electrochemical storage systems of the Li-ion typology. A round-trip efficiency of 90% was chosen, and to better model the storage system, the power and energy components were decoupled. Capital costs are assumed to be 234 k€/MW and 252,000 k€/GWh in 2020. Fixed costs are 31 k€/ MW. They are expected to decrease to 162 k€/MW, 90,000 k€/GWh, and 14 k€/MW [50], respectively.
IMP_GSL, IMP_DSL, IMP_LPG, and IMP_ELC represent the import of the various energy commodities consumed within the system. The fossil fuels are characterized by variable costs, evaluated as the average Italian price excluding VAT in 2019: 118.01 k€/GWh for diesel, 157.73 k€/GWh for gasoline, and 76.92 k€/GWh for LPG [51]. The price of imported electricity is the average PUN (National Unified Price) in 2019 [52]: 52.35 k€/GWh.
In order to achieve a satisfying time resolution of the model [11] without incurring too much computational effort, the time representation is structured as follows. Six Seasons were chosen, each 2 months long, as shown in Table 4. Two DayTypes are then considered: Working Days (5 days per week) and Weekends (2 days per week). Subdividing further, each day is split into eight DailyTimeBrackets, each 3 hours long, as represented in Table 5. Thus, 96 time slices are finally obtained.
A graphical representation of the average capacity factor, for each technology, is represented in Figure 5, for every season considered. Data are obtained as described in Section 2.5.
Four different scenarios for the evolution of San Pietro’s energy system over the 2020–2050 time horizon were examined. Specifically, these are as follows:
1.
the Business-As-Usual (BAU) scenario;
2.
the Current-Policy-Projection (CPP) scenario;
3.
the Sustainable-Growth (SG) scenario;
4.
the Self-Sufficient-Renewable (SSR) scenario.
The BAU scenario is a projection of the current situation to 2050 if no energy policies were adopted and there was no interest in environmental issues. It is often used in energy modeling as a reference scenario to compare results.
The CPP scenario is a projection of energy policy actions taken in recent years. Some steps are being taken toward transition, but the measures are far from sufficient to achieve carbon neutrality.
The SG scenario is the result of consistent energy transition policies that would bring the island close to carbon neutrality. However, because this scenario does not include storage systems, VRES penetration is not able to overcome 72% of the generation mix. Grid interconnection to the mainland remains essential.
Finally, the SSR scenario aims to achieve carbon neutrality by 2050. It assumes a fully renewable generation mix combined with a storage system (Li-ion batteries) that can maximize consumption and ensure grid stability.
Table 6 shows which technologies are included in each scenario within the whole time horizon, with the maximum allowable installed capacity, obtained through an RES potential analysis of the island.
Regarding electric mobility, no targets are set in the BAU scenario or the CPP scenario. In the SG scenario, electric vehicle penetration is projected to reach 50% by 2050, while in the SSR scenario, electric mobility is assumed to reach 100% by 2050. Consequently, the demand for electricity will increase, as estimated by Bellocchi et al. [53].
Storage, as mentioned, is only considered in the SSG scenario, and its size is selected by the optimization model to achieve energy self-sufficiency by 2050.

3. Results and Discussion

3.1. Energy System Configuration

The post-processing function produces graphs of the electric generation mix of the energy system, to facilitate the comprehension. The results are reported in Figure 6.
As expected, nothing changes in terms of generation in the Business-As-Usual scenario, which is presented in the top-left chart of Figure 6. It is used as a reference for C O 2 emissions and TotalDiscountedCost, to compare different scenarios. The centralized PV power plant guarantees a total energy output of 1.46 GWh/y, while the distributed PV plants provide only 0.75 GWh/y. This means that almost 16 GWh continues to be imported from Sardinia.
The main novelty in the CPP scenario (top-right chart of Figure 6) is the development of a three-turbine wind farm in 2026 that is able to reduce the island’s import dependence thanks to a yearly electricity production of 5.14 GWh/y. Distributed PV slightly increases its capacity (up to 1 MW), but still plays a marginal role in 2050, with 1.46 GWh/y generated.
In the SG scenario, shown in the bottom-left chart of Figure 6, the demand for electricity increases steadily until 2050 due to the spread of electric mobility. The five-turbine wind farm is able to further reduce the imports (thanks to an annual production of 8.56 GWh/y), but a major role is played by distributed PV that reaches 5.6 MW in 2050, and thus an energy output of 8.19 GWh/y. Moreover, from 2045, the installation of a WEC system becomes economically competitive, and 1.5 MW are installed by 2050. It is able to generate up to 2.00 GWh/y.
The main difference between the SG and SSR scenarios (bottom-right chart of Figure 6) is the introduction of a storage system, which is essential to achieve self-sufficiency. The size of Li-ion batteries to fulfil this goal is 4.65 MW in terms of power and 1.94 GWh in terms of energy capacity. Furthermore, the demand for electricity is increasing at a faster rate due to the more ambitious electrification target in the transportation sector and the losses in the charging/discharging process. Distributed PV (8 MW installed in 2050) reaches a production of 11.70 GWh/y and the capacity of centralized PV doubles (2 MW in 2050), leading to 2.92 GWh/y generated.
In terms of environmental benefits, the BAU scenario is characterized by a constant RES penetration of 12.2%. This means that CO 2 emissions, reported in Figure 7, remain at a high level throughout the time horizon, with a value of 10.0 kton/year. The CPP scenario performs better, with an RES penetration of 43.8% and CO 2 emissions decreasing to 8.2 kton/y in 2050. Ambitious are the achievements of the SG scenario: 71.9% of RES penetration and 2.5 kton/y of CO 2 emissions by 2050. Finally, the SSR scenario aims to achieve a full mix of renewables (100% RES penetration), with carbon neutrality achieved on the island.

3.2. LCOE

As described in Section 2.2, the post-processing function calculates the LCOE for each technology and for the system. Therefore, two different diagrams were generated on these aspects. Figure 8 shows the L C O E r e a l and L C O E t h e o for all technologies included in the generation mix, in some reference years.
Of course, since a techno-economic optimization is performed, a difference between L C O E r e a l and L C O E t h e o is observed only in a few cases, since the model tends to exploit all technologies at their maximum activity. However, when the number of time slices is increased, larger differences are observed. In fact, in the time slices where the demand is lower than the potential productivity and where there are no storage options, the curtailment of the plants occurs.
Looking at L C O E r e a l , it is noticeable that L C O E r e a l and L C O E t h e o of the imported electricity correspond to its cost, already expressed in €/MWh and assumed to be constant until 2050. The L C O E r e a l of the rooftop and large-scale PV systems are € 78 €/MWh and 55 €/MWh, respectively, in 2020. The former is lower than the average Italian L C O E r e a l for the residential PV of 108 €/MWh [54], while the latter is slightly below the average Italian L C O E r e a l for utility-scale PV systems of 43 €/MWh [54]. Studies on the techno-economic evaluation of PV systems in similar climatic areas confirm these results [55]. The L C O E r e a l decreases to 32 €/MWh for rooftop systems and 23 €/MWh for large-scale PV systems by 2050. The L C O E r e a l for WT is 58 €/MWh in 2030 and decreases to 39 €/MWh in 2050. This is perfectly in line with the average Italian L C O E r e a l of 65 €/MWh [54] in 2020 for a WT of similar size. The small difference between these values is related to the capital cost decrement between today and 2030. Regarding the WECs, they become competitive in the very last few years of the model period, with a L C O E t h e o of 110 €/MWh in 2050.
Based on the L C O E r e a l and L C O E t h e o of each technology, the post-processing function evaluates the average L C O E r e a l and L C O E t h e o of the system in each reference year, as demonstrated in Section 2.2. This is an extremely useful parameter for understanding how the cost of generating electricity changes with respect to the current cost of energy, due to
  • the reduction in capital cost of RES plants,
  • the penetration of new technologies into the energy mix,
  • the implementation of certain energy policies, and
  • the installation of energy storage systems.
Figure 9 exhibits the real and theoretical system LCOE in each reference year. In 2020, the S L C O E r e a l and S L C O E t h e o are both 54 €/MWh in all scenarios, which is extremely close to PUN since most of the electricity is imported. The BAU scenario shows a slight decrease in S L C O E r e a l as PV capital costs decrease in the future, reaching 49 €/MWh in 2050. The same trend holds for CPP, but with a more pronounced variation due to higher RES penetration. Indeed, the S L C O E r e a l decreases to 45 €/MWh. While, in the BAU and CPP scenarios, the S L C O E r e a l and the S L C O E t h e o coincide, in the SG scenario, the S L C O E r e a l drops to 49 €/MWh in 2050, while the S L C O E t h e o decreases to 44 €/MWh. In the SSR scenario, however, the S L C O E r e a l increases dramatically to 532 €/MWh due to expensive Li-ion storage. This is not surprising, since no dispatchable power plants are projected to be installed and the price of electrochemical storage is currently very high, even for large-scale applications.
It is worth mentioning that the PUN strongly influences the techno-economic optimization. In the last seven months, the monthly average PUN was over 200 €/MWh [56], which makes the energy from local RES power plants highly convenient with respect to the import of electricity from Sardinia. Due to the uncertain economic period, the model was run with data from 2019, which is considered more reliable for future forecasts. However, this critical period may turn into an opportunity for green energy investment. Indeed, the European Commission recently presented the REPowerEU Plan [57], its response to the disruption of the global energy market caused by international instability. Transforming Europe’s energy system is urgent on two fronts: ending the EU’s dependence on foreign fossil fuels and addressing the climate crisis.
The discussion of the results can be summarized in the following few points, which are helpful for local and regional decision-makers as a guide for the energy transition:
1.
Even taking 2019 prices as a reference, which are lower than the current ones, the installation of mature RES power plants such as PV and wind turbines helps to reduce electricity generation costs already in the short term.
2.
Wind energy is crucial for the first phase of the transition. Governments should facilitate the installation of onshore or offshore wind turbines if ambitious decarbonization targets are pursued.
3.
For grid stability reasons, VRES penetration in the power mix must not exceed 80%. Investments in grid reinforcement and balancing should be made in any case, also with a view for further electrification of the transport sector.
4.
Several storage options should be explored, in particular Li-ion batteries, flow batteries, and hydrogen, to find the most suitable solution from a technical and economic point of view. Thanks to the grid interconnection with the mainland, the presence of a storage facility fades in the background, at least in the first phase of the transition.

4. Conclusions

Energy modeling is a growing area of research that needs further expansion and consolidation, as energy planning is increasing its relevance and spreading at different levels of government. Such energy sector characteristics as the large inertia that hinders transformations, the volatility of energy commodity prices, the close links with economics and politics, and the continuous evolution that increases complexity are some of the reasons that challenge energy modelers.
Thus, the main contribution of this paper is the development of an add-on tool to the OSeMOSYS framework [17] that allows for an evaluation of the real and theoretical LCOE of each generation technology as well as the real and theoretical LCOE of the whole system. The tool was then applied to the energy system of San Pietro Island, located off the southwest coast of Sardinia, to develop four future energy scenarios.
One interesting result is that the system LCOE declined in the long run even if total investment (TotalDiscountedCost) increases, especially if the average cost of imported electricity grows. In fact, even if the lowest investment is required by the BAU scenario (15.8 M€ against 17.5 M€ of the CPP and 19.4 M€ of the SG), the LCOE of the system is 49.1 €/MWh in 2050; in the other two scenarios, this is decreased by 8.6% and 0.6%, respectively. Moreover, this leads to an environmental benefit in C O 2 emissions of −18% in the CPP scenario and −75% in the SG scenario. In contrast, in the SSR scenario, the installation of storage infrastructure capable of supporting a fully renewable mix leads to a cost raise to 531.5 €/MWh in 2050. Another interesting aspect is that the difference between system LCOE and theoretical system LCOE becomes significant only at a high level of RES penetration, as shown at the end of the time horizon in the SG and SSR scenarios.
In conclusion, the SG scenario seems to be the best compromise between environmental benefits and economic efforts. Achieving self-sufficiency is the most ambitious target, but a complete VRES mix is extremely challenging for storage sizing, which proves to be extremely costly. The presence of a dispatchable generator, such as a biomass power plant, or a partial exploitation of the grid interconnection would definitely benefit the LCOE. Of course, maintaining the grid interconnection with Sardinia, at least to meet peak demand, appears to be the smartest solution if financial considerations play a significant role in the final decision.
From this paper, several directions of study that can further improve optimization-based long-term energy modeling frameworks have been identified. Firstly, one interesting aspect that could be included in these frameworks is the clustering of time series to obtain representative typical periods without averaging starting values, as proposed by Novo et al. [58], to increase the robustness of the results and improve storage sizing. A final research area could be the development of a short-term energy model for the electric system. This might be merged with the system LCOE estimation to better evaluate the costs of sustainable scenarios with a high share of VRESs, characterized by grid management costs that are higher in comparison with traditional energy systems, as theoretically described in the literature [59,60].

Author Contributions

Conceptualization, A.V. and R.N.; methodology, A.V.; software, A.V and R.N.; validation, A.V. and R.N.; formal analysis, A.V. and R.N.; investigation, A.V. and R.N.; resources, E.G. and G.M.; data curation, A.V. and E.G.; writing—original draft preparation, A.V.; writing—review and editing, C.M. and G.G.; visualization, A.V. and R.N; supervision, G.M.; project administration, G.M.; funding acquisition, G.M. All authors have read and agreed to the published version of the manuscript.

Funding

This research received no external funding.

Institutional Review Board Statement

Not applicable.

Informed Consent Statement

Not applicable.

Data Availability Statement

Not applicable.

Acknowledgments

The authors acknowledge the Muncicpality of Carloforte and the DSO e-distribuzione S.p.A. for having shared the data necessary for the description of the energy system of San Pietro Island.

Conflicts of Interest

The authors declare that there is no conflict of interest.

Abbreviations

The following abbreviations are used in this manuscript:
LCOELevelized Cost Of Electricity
RESRenewable Energy Sources
VRESVariable Renewable Energy Sources
PSEProcess System Engineering
LPLinear Programming
MILPMixed-Integer Linear programming
DSODistribution System Operator
PVPhotovoltaic systems
WTWind Turbines
WECWave Energy Converters
PUNNational Unified Price
o&MOperation and Maintenance
BAUBusiness-As-Usual
CPPCurrent-Policy-Projection
SGSustainable-Growth
SSRSelf-Sufficient-Renewable

References

  1. Boon-Falleur, M.; Grandin, A.; Baumard, N.; Chevallier, C. Leveraging social cognition to promote effective climate change mitigation. Nat. Clim. Change 2022, 12, 332–338. [Google Scholar] [CrossRef]
  2. International Energy Agency. World Energy Outlook 2021; International Energy Agency: Paris, France, 2020. [Google Scholar]
  3. Biresselioglu, M.E.; Demir, M.H.; Demirbag Kaplan, M.; Solak, B. Individuals, collectives, and energy transition: Analysing the motivators and barriers of European decarbonisation. Energy Res. Soc. Sci. 2020, 66, 101493. [Google Scholar] [CrossRef]
  4. Memorandum of Understanding. Implementing the Valletta Political Declaration On Clean Energy for European Union Islands Hereafter.“The Memorandum of Split”. 2020. Available online: https://ec.europa.eu/regional_policy/sources/policy/themes/sparsely-populated-areas/eu2020_mou_split_en.pdf (accessed on 15 May 2022).
  5. Serpell, O. Innovation in Isolation Islands and the Energy Transition; Kleinman Center for Energy Policy: Dallas, TX, USA, 2020. [Google Scholar]
  6. Garcia Latorre, F.J.; Quintana, J.J.; De La Nuez, I. Technical and Economic Evaluation of the Integration of a Wind-hydro System in El Hierro Island. Renew. Energy 2019, 134, 186–193. [Google Scholar] [CrossRef]
  7. Krey, V. Global energy-climate scenarios and models: A review. Wiley Interdiscip. Rev. Energy Environ. 2014, 3, 363–383. [Google Scholar] [CrossRef]
  8. Pfenninger, S.; Hirth, L.; Schlecht, I.; Schmid, E.; Wiese, F.; Brown, T.; Davis, C.; Gidden, M.; Heinrichs, H.; Heuberger, C.; et al. Opening the black box of energy modelling: Strategies and lessons learned. Energy Strategy Rev. 2018, 19, 63–71. [Google Scholar] [CrossRef]
  9. Mirakyan, A.; De Guio, R. Integrated energy planning in cities and territories: A review of methods and tools. Renew. Sustain. Energy Rev. 2013, 22, 289–297. [Google Scholar] [CrossRef]
  10. Subramanian, A.S.R.; Gundersen, T.; Adams, T.A. Modeling and simulation of energy systems: A review. Processes 2018, 6, 12. [Google Scholar] [CrossRef] [Green Version]
  11. Prina, M.G.; Manzolini, G.; Moser, D.; Nastasi, B.; Sparber, W. Classification and challenges of bottom-up energy system models—A review. Renew. Sustain. Energy Rev. 2020, 129, 109917. [Google Scholar] [CrossRef]
  12. Ringkjøb, H.K.; Haugan, P.M.; Solbrekke, I.M. A review of modelling tools for energy and electricity systems with large shares of variable renewables. Renew. Sustain. Energy Rev. 2018, 96, 440–459. [Google Scholar] [CrossRef]
  13. Van der Voort, E. The EFOM 12C energy supply model within the EC modelling system. Omega 1982, 10, 507–523. [Google Scholar] [CrossRef]
  14. IEA-ETSAP. Markal. Available online: https://iea-etsap.org/index.php/etsap-tools/model-generators/markal (accessed on 15 May 2022).
  15. Loulou, R.; Goldstein, G.; Kanudia, A.; Remme, U. Documentation for the TIMES Model Part I: TIMES Concepts and Theory; IEA-ETSAP: Freiburg, Germany, 2016. [Google Scholar]
  16. Messner, S.; Strubegger, M. User’s Guide for MESSAGE III; IIASA: Laxenburg, Austria, 1995. [Google Scholar]
  17. Howells, M.; Rogner, H.; Strachan, N.; Heaps, C.; Huntington, H.; Kypreos, S.; Hughes, A.; Silveira, S.; DeCarolis, J.; Bazillian, M.; et al. OSeMOSYS: The Open Source Energy Modeling System. An introduction to its ethos, structure and development. Energy Policy 2011, 39, 5850–5870. [Google Scholar] [CrossRef]
  18. Victor, N.; Nichols, C.; Zelek, C. The U.S. power sector decarbonization: Investigating technology options with MARKAL nine-region model. Energy Econ. 2018, 73, 410–425. [Google Scholar] [CrossRef]
  19. Tsai, M.S.; Chang, S.L. Taiwan’s 2050 low carbon development roadmap: An evaluation with the MARKAL model. Renew. Sustain. Energy Rev. 2015, 2015 49, 178–191. [Google Scholar] [CrossRef]
  20. McCollum, D.; Yang, C.; Yeh, S.; Ogden, J. Deep greenhouse gas reduction scenarios for California - Strategic implications from the CA-TIMES energy-economic systems model. Energy Strategy Rev. 2012, 1, 19–32. [Google Scholar] [CrossRef]
  21. Comodi, G.; Cioccolanti, L.; Gargiulo, M. Municipal scale scenario: Analysis of an Italian seaside town with MarkAL-TIMES. Energy Policy 2012, 41, 305–315. [Google Scholar] [CrossRef]
  22. Löffler, K.; Hainsch, K.; Burandt, T.; Oei, P.Y.; Kemfert, C.; Von Hirschhausen, C. Designing a model for the global energy system-GENeSYS-MOD: An application of the Open-Source Energy Modeling System (OSeMOSYS). Energies 2017, 10, 1468. [Google Scholar] [CrossRef] [Green Version]
  23. Timmons, D.; Dhunny, A.Z.; Elahee, K.; Havumaki, B.; Howells, M.; Khoodaruth, A.; Lema-Driscoll, A.K.; Lollchund, M.R.; Ramgolam, Y.K.; Rughooputh, S.D.D.V.; et al. Cost minimization for fully renewable electricity systems: A Mauritius case study. Energy Policy 2019, 133, 110895. [Google Scholar] [CrossRef]
  24. Taliotis, C.; Fylaktos, N.; Partasides, G.; Gardumi, F.; Sridharan, V.; Karmellos, M.; Papanicolas, C.N. The Effect of Electric Vehicle Deployment on Renewable Electricity Generation in an Isolated Grid System: The Case Study of Cyprus. Front. Energy Res. 2020, 8. [Google Scholar] [CrossRef]
  25. Novo, R.; Minuto, F.D.; Bracco, G.; Mattiazzo, G.; Borchiellini, R.; Lanzini, A. Supporting Decarbonization Strategies of Local Energy Systems by De-Risking Investments in Renewables: A Case Study on Pantelleria Island. Energies 2022, 15, 1103. [Google Scholar] [CrossRef]
  26. Hansen, K. Decision-making based on energy costs: Comparing levelized cost of energy and energy system costs. Energy Strategy Rev. 2019, 24, 68–82. [Google Scholar] [CrossRef]
  27. Hernández-Moro, J.; Martínez-Duart, J.M. Analytical model for solar PV and CSP electricity costs: Present LCOE values and their future evolution. Renew. Sustain. Energy Rev. 2013, 20, 119–132. [Google Scholar] [CrossRef]
  28. United Nations, Department of Economic and Social Affairs—Sustainable Development—Goal 7. Available online: https://sdgs.un.org/goals/goal7 (accessed on 15 May 2022).
  29. OSeMOSYS—About OSeMOSYS. Available online: http://www.osemosys.org/about.html (accessed on 15 May 2022).
  30. The OSeMOSYS Documentation. Available online: https://osemosys.readthedocs.io/en/latest/ (accessed on 15 May 2022).
  31. Welsch, M.; Howells, M.; Bazilian, M.; DeCarolis, J.F.; Hermann, S.; Rogner, H.H. Modelling elements of Smart Grids—Enhancing the OSeMOSYS (Open Source Energy Modelling System) code. Energy 2012, 46, 337–350. [Google Scholar] [CrossRef]
  32. International Energy Agency; Nuclear Energy Egency; Organization for Economic Co-Operation and Development. Projected Cost of Generating Electricity; International Energy Agency: Paris, France, 2020. [Google Scholar]
  33. Belderbos, A.; Delarue, E.; D’haeseleer, W. Calculating the levelized cost of storage? Energy: Expectations and Uncertainty. In Proceedings of the 39th IAEE International Conference, Bergen, Norway, 19–22 June 2016. [Google Scholar]
  34. GitHub—Riccardonovo/OSeMOSYS_Pyomo. Available online: https://github.com/riccardonovo/OSeMOSYS_Pyomo (accessed on 15 May 2022).
  35. IBM ILOG CPLEX Optimization Studio|IBM. Available online: https://www.ibm.com/products/ilog-cplex-optimizationstudio (accessed on 15 May 2022).
  36. GSE—ATLAIMPIANTI. Available online: https://atla.gse.it/atlaimpianti/project/Atlaimpianti_Internet.html (accessed on 1 February 2022).
  37. Muncipality of Carloforte, Province of Carbonia-Iglesias. Piano d’Azione per l’Energia Sostenibile (PAES) del Comune di Carloforte; Muncipality of Carloforte: Sardinia, Italy, 2011. [Google Scholar]
  38. International Renewable Energy Agency (IRENA). Future of Solar Photovoltaic: Deployment, Investment, Technology, Grid Integration and Socio-Economic Aspects; IRENA: Masdar City, United Arab Emirates, 2019. [Google Scholar]
  39. UMPE—Post-Processor—Solar Radiation (SEBE). Available online: https://umep-docs.readthedocs.io/en/latest/post_processor/Solar%20Radiation%20SEBE%20(Visualisation).html (accessed on 15 May 2022).
  40. Sardegna Geoportale. Available online: https://www.sardegnageoportale.it/ (accessed on 1 February 2022).
  41. Wind Resource Assessment, Siting & Energy Yield Calculations. Available online: https://www.wasp.dk/wasp (accessed on 15 May 2022).
  42. International Renewable Energy Agency (IRENA). Future of Wind: Deployment, Investment, Technology, Grid Integration and Socio-Economic Aspects; IRENA: Masdar City, United Arab Emirates, 2019. [Google Scholar]
  43. Renewable.ninja. Available online: https://www.renewables.ninja/ (accessed on 15 May 2022).
  44. Gioia, D.G.; Pasta, E.; Brandimarte, P.; Mattiazzo, G. Data-driven control of a Pendulum Wave Energy Converter: A Gaussian Process Regression approach. Ocean. Eng. 2022, 253, 111191. [Google Scholar] [CrossRef]
  45. Giorgi, G.; Sirigu, S.; Bonfanti, M.; Bracco, G.; Mattiazzo, G. Fast nonlinear Froude–Krylov force calculation for prismatic floating platforms: A wave energy conversion application case. J. Ocean. Eng. Mar. Energy 2021, 7, 439–457. [Google Scholar] [CrossRef]
  46. Faedo, N.; Carapellese, F.; Pasta, E.; Mattiazzo, G. On the principle of impedance-matching for underactuated wave energy harvesting systems. Appl. Ocean. Res. 2022, 118, 102958. [Google Scholar] [CrossRef]
  47. Sirigu, S.A.; Foglietta, L.; Giorgi, G.; Bonfanti, M.; Cervelli, G.; Bracco, G.; Mattiazzo, G. Techno-Economic optimisation for a w ave energy converter via genetic algorithm. J. Mar. Sci. Eng. 2020, 8, 482. [Google Scholar] [CrossRef]
  48. International Renewable Energy Agency (IRENA). Wave Energy Technology Brief 4; IRENA: Masdar City, United Arab Emirates, 2014. [Google Scholar]
  49. Piano Energetico Ambientale Della Regione Sardegna—Secondo Rapporto di Monitoraggio. Available online: https://www.regione.sardegna.it/documenti/1_461_20200429125804.pdf (accessed on 1 February 2022).
  50. Cole, W.; Frazier, A.; Augistine, C. Cost Projections for Utility-Scale Battery Storage: 2021 Update; National Renewable Energy Laboratory (NREL): Washington, DC, USA, 2021. [Google Scholar]
  51. Ministero della Transizione Ecologica—Prezzi Medi Mensili dei Carburanti e Combustibili. Available online: https://dgsaie.mise.gov.it/prezzi-mensili-carburanti (accessed on 15 May 2022).
  52. ARERA—Andamento del Prezzo dell’Energia Elettrica per il Consumatore Domestico Tipo in Maggior Tutela. Available online: https://www.arera.it/it/dati/eep35.htm (accessed on 15 May 2022).
  53. Bellocchi, S.; Manno, M.; Noussan, M.; Prina, M.G.; Vellini, M. Electrification of transport and residential heating sectors in support of renewable penetration: Scenarios for the Italian energy system. Energy 2020, 196, 117062. [Google Scholar] [CrossRef]
  54. Levelised Cost of Electricity Calculator–Interactive Table of LCOE Estimates from Projected Costs of Generating Electricity. 2020. Available online: https://www.iea.org/articles/levelised-cost-of-electricity-calculator (accessed on 15 May 2022).
  55. Grubišić, Č.F.; Nižetić, S.; Giama, E.; Papadopoulos, A. Techno-economic and environmental evaluation of passive cooled photovoltaic systems in Mediterranean climate conditions. Appl. Therm. Eng. 2020, 169, 114947. [Google Scholar] [CrossRef]
  56. GSE—Esiti di Mercato e Statistiche—Sintesi Mensile. Available online: https://www.mercatoelettrico.org/It/Statistiche/ME/GraphMensile.aspx (accessed on 15 May 2022).
  57. European Commission—REPowerEU: A Plan to Rapidly Reduce Dependence on Russian Fossil Fuels and Fast Forward the Green Transition. Available online: https://ec.europa.eu/commission/presscorner/detail/en/IP_22_3131 (accessed on 25 May 2022).
  58. Novo, R.; Marocco, P.; Giorgi, G.; Lanzini, A.; Santarelli, M.; Mattiazzo, G. Benefits from time series aggregation in long-run energy models. Energies 2022, 15, 1103. [Google Scholar] [CrossRef]
  59. Reichenberg, L.; Hedenus, F.; Hedenus, F.; Odenberger, M.; Santarelli, M.; Johnsson, F. The marginal system LCOE of variable renewables—Evaluating high penetration levels of wind and solar in Europe. Energy 2018, 152, 914–924. [Google Scholar] [CrossRef]
  60. Ueckerdt, F.; Hirth, L.; Luderer, G.; Odenberger, M.; Edenhofer, O. System LCOE: What are the costs of variable renewables? Energy 2013, 63, 61–75. [Google Scholar] [CrossRef]
Figure 1. Structure of OSeMOSYS’ structural components (modified from [25]).
Figure 1. Structure of OSeMOSYS’ structural components (modified from [25]).
Energies 15 04535 g001
Figure 2. San Pietro Island location in the Sardinian Sea. Map obtained by means of the software QGIS.
Figure 2. San Pietro Island location in the Sardinian Sea. Map obtained by means of the software QGIS.
Energies 15 04535 g002
Figure 3. Representation of the Reference Energy System of San Pietro.
Figure 3. Representation of the Reference Energy System of San Pietro.
Energies 15 04535 g003
Figure 4. Monthly electricity demand per sector in San Pietro. Data provided by the local DSO.
Figure 4. Monthly electricity demand per sector in San Pietro. Data provided by the local DSO.
Energies 15 04535 g004
Figure 5. Average capacity factor per season for the three RESs included in the system.
Figure 5. Average capacity factor per season for the three RESs included in the system.
Energies 15 04535 g005
Figure 6. Energy sources for electricity generation in four representative years 2020, 2030, 2040, and 2050 in the scenarios explored: BAU (top-left), CPP (top-right), SG (bottom-left), and SSR (bottom-right).
Figure 6. Energy sources for electricity generation in four representative years 2020, 2030, 2040, and 2050 in the scenarios explored: BAU (top-left), CPP (top-right), SG (bottom-left), and SSR (bottom-right).
Energies 15 04535 g006
Figure 7. CO 2 emission emitted per year in all scenarios examined.
Figure 7. CO 2 emission emitted per year in all scenarios examined.
Energies 15 04535 g007
Figure 8. L C O E r e a l and L C O E t h e o for all technologies included in power generation in the same representative years and scenarios explored: BAU (top-left), CPP (top-right), SG (bottom-left), and SSR (bottom-right).
Figure 8. L C O E r e a l and L C O E t h e o for all technologies included in power generation in the same representative years and scenarios explored: BAU (top-left), CPP (top-right), SG (bottom-left), and SSR (bottom-right).
Energies 15 04535 g008
Figure 9. System LCOE and theoretical system LCOE in the same representative years and scenarios explored: BAU (top-left), CPP (top-right), SG (bottom-left), and SSR (bottom-right).
Figure 9. System LCOE and theoretical system LCOE in the same representative years and scenarios explored: BAU (top-left), CPP (top-right), SG (bottom-left), and SSR (bottom-right).
Energies 15 04535 g009
Table 1. Summary of the OSeMOSYS’ variables used in the model.
Table 1. Summary of the OSeMOSYS’ variables used in the model.
VariableShort Name
AnnuityAN
OperatingCostOPC
AvgCostFuelACF
UseByTechnologyAnnualUBTA
AnnualProductionElectricityAPE
CapitalCostCC
TotalCpacityAnnualTCA
DiscountRateDR
OperationalLifeOL
CapitalCostStorageCCS
TotalStorageCapacityAnnualTSCA
OperationalLifeStorageOLS
CostOfStorageCOS
AnnuityStorageANS
ProductionTheoreticalPRT
CapacityFactorAvgCFA
CapacityToActivityUnitCTAU
UseByTechnologyTheoreticalUBTT
Table 2. Capital and fixed O&M costs of technologies included in the system in 2020, 2035, and 2050.
Table 2. Capital and fixed O&M costs of technologies included in the system in 2020, 2035, and 2050.
TechnologyCapital Cost202020352050Fixed O&M Cost202020352050
PV_Dk€/MW1285824364k€/MW/y191919
PV_Pk€/MW1003643283k€/MW/y161616
WTk€/MW15841155726k€/MW/y282828
WECk€/MW407028881500k€/MW/y866747
BATTERIESk€/MW234173162k€/MW/y311714
k€/GWh252,000123,75090,000----
Table 3. Variable costs of import technologies included in the system. They are assumed to be constant in the whole time horizon.
Table 3. Variable costs of import technologies included in the system. They are assumed to be constant in the whole time horizon.
TechnologyVariable CostEntire Time Horizon
IMP_GSLk€/GWh157.73
IMP_DSLk€/GWh118.01
IMP_LPGk€/GWh76.82
IMP_ELCk€/GWh52.35
Table 4. Season considered in the OSeMOSYS model.
Table 4. Season considered in the OSeMOSYS model.
SeasonStart DayEnd DayMonths Included
1159January, February
260120March, April
3121181May, June
4182243July, August
5244304September, October
6305365November, December
Table 5. DailyTimeBrackets considered in the OSeMOSYS model.
Table 5. DailyTimeBrackets considered in the OSeMOSYS model.
DailyTimeBracketStart HourEnd Hour
100:0002:59
203:0005:59
306:0008:59
409:0011:59
512:0014:59
615:0017:59
718:0020:59
821:0023:59
Table 6. Summary of the technologies included in the system for all of the scenarios explored, reporting the maximum allowable installed capacity.
Table 6. Summary of the technologies included in the system for all of the scenarios explored, reporting the maximum allowable installed capacity.
TechnologyBAUCPPSGSSR
PV_C0.999 MW0.999 MW0.999 MW2 MW
PV_D0.513 MW1 MW8 MW8 MW
WTnone2.55 MW4.25 MW4.25 MW
WECnonenoneno constraintsno constraints
Publisher’s Note: MDPI stays neutral with regard to jurisdictional claims in published maps and institutional affiliations.

Share and Cite

MDPI and ACS Style

Vargiu, A.; Novo, R.; Moscoloni, C.; Giglio, E.; Giorgi, G.; Mattiazzo, G. An Energy Cost Assessment of Future Energy Scenarios: A Case Study on San Pietro Island. Energies 2022, 15, 4535. https://doi.org/10.3390/en15134535

AMA Style

Vargiu A, Novo R, Moscoloni C, Giglio E, Giorgi G, Mattiazzo G. An Energy Cost Assessment of Future Energy Scenarios: A Case Study on San Pietro Island. Energies. 2022; 15(13):4535. https://doi.org/10.3390/en15134535

Chicago/Turabian Style

Vargiu, Alberto, Riccardo Novo, Claudio Moscoloni, Enrico Giglio, Giuseppe Giorgi, and Giuliana Mattiazzo. 2022. "An Energy Cost Assessment of Future Energy Scenarios: A Case Study on San Pietro Island" Energies 15, no. 13: 4535. https://doi.org/10.3390/en15134535

APA Style

Vargiu, A., Novo, R., Moscoloni, C., Giglio, E., Giorgi, G., & Mattiazzo, G. (2022). An Energy Cost Assessment of Future Energy Scenarios: A Case Study on San Pietro Island. Energies, 15(13), 4535. https://doi.org/10.3390/en15134535

Note that from the first issue of 2016, this journal uses article numbers instead of page numbers. See further details here.

Article Metrics

Back to TopTop