Comparison of Conventional and Variable Borehole Heat Exchangers for Use in a Desiccant Assisted Air Conditioning System
Abstract
1. Introduction
2. Experimental Study
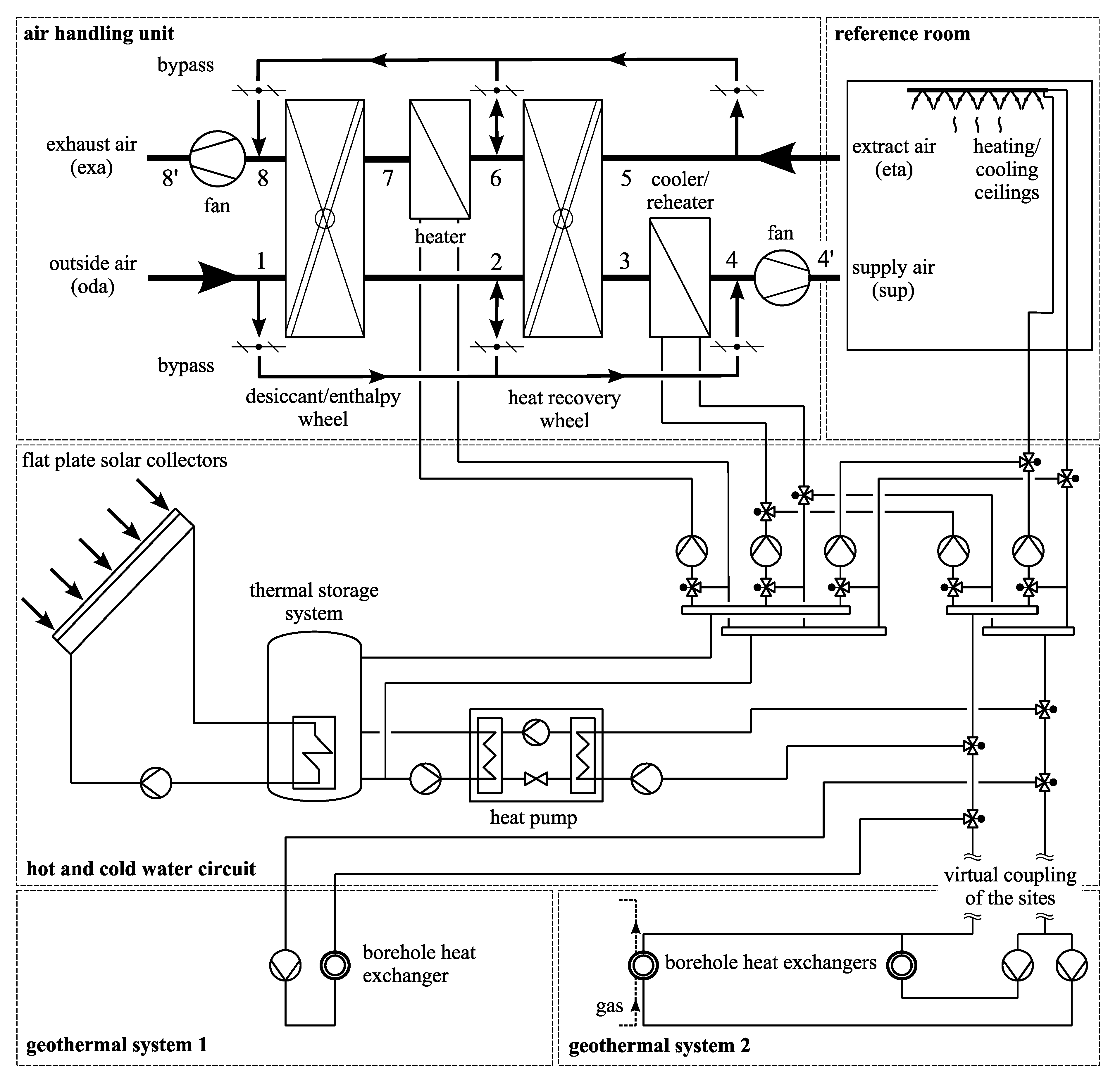
2.1. Test Facility
2.1.1. Desiccant Assisted Air Conditioning System
2.1.2. Geothermal Systems
2.1.3. System Control
2.1.4. Performance Investigation of the Geothermal Systems
2.2. Measurement Results
2.2.1. Summer Operation
2.2.2. Winter Operation
3. Conclusions
- During hot or cold periods, the cooling or heating power of the soil, respectively, can be limited due to short regeneration periods. The induced ground water flow of the GI-BHX can improve heating and cooling loads during summer and winter operation.
- Gas injection can be used as an additional control mechanism during peak loads. During summer operation, of additional cooling power can be achieved compared with a conventional BHX. For heating purposes in combination with a GCHP, the power increase using a GI-BHX was limited to with no positive effect on the performance of the GCHP. This makes it possible to avoid a backup system or to avoid oversizing the geothermal system.
- BHX gas injection can be promising in terms of reducing the size of a geothermal system without constraints in thermal capacity. Therefore, using several GI-BHXs within a larger geothermal field could offer reliable peak load handling.
- In terms of further system evaluations, other operation strategies for the GI-BHX will be considered. At present, a detailed economic and energetic analysis, including the expenses of the GI-BHX, is being carried out and will be published in future research work.
Author Contributions
Funding
Conflicts of Interest
Nomenclature
| Symbols | |
| area, m2 | |
| specific heat capacity, J kg−1 K−1 | |
| Coefficient of Performance, dimensionless value | |
| Energy Efficiency Ratio, dimensionless value | |
| electrical power, W | |
| heat flow rate, W | |
| volume flow rate, m3 s−1 | |
| difference, dimensionless value | |
| temperature, °C | |
| density, kg m−3 | |
| Subscripts and Abbreviations | |
| BHX | borehole heat exchanger |
| cond | condenser |
| el | electrical |
| eta | extract air |
| exa | exhaust air |
| GCHP | ground-coupled heat pump |
| GI-BHX | gas injection borehole heat exchanger |
| in | inlet |
| nom | nominal |
| oda | outside air |
| out | outlet |
| STU | solar thermal unit |
| sup | supply air |
| th | thermal |
| w | water |
References
- International Energy Agency. The Future of Cooling; OECD/IEA: Paris, France, 2018.
- Casas, W.; Schmitz, G. Experiences with a gas driven, desiccant assisted air conditioning system with geothermal energy for an office building. Energy Build. 2005, 37, 493–501. [Google Scholar] [CrossRef]
- Niemann, P.; Schmitz, G. Experimental Investigation of a Ground-Coupled Air Conditioning System with Desiccant Assisted Enthalpy Recovery during Winter Mode. Appl. Therm. Eng. 2019, 160, 114017. [Google Scholar] [CrossRef]
- Speerforck, A.; Schmitz, G. Experimental investigation of a ground-coupled desiccant assisted air conditioning system. Appl. Energy 2016, 181, 575–585. [Google Scholar] [CrossRef]
- Gonçalves, P.; Angrisani, G.; Sasso, M.; Gapsar, A.R.; Gameiro da Silva, M. Exergetic analysis of a desiccant cooling system: Searching for performance improvement opportunities. Int. J. Energy Res. 2013, 38, 714–727. [Google Scholar] [CrossRef]
- Cui, Y.; Zhu, J.; Twaha, S.; Riffat, S. A comprehensive review on 2D and 3D models of vertical ground heat exchangers. Renew. Sustain. Energy Rev. 2018, 94, 84–114. [Google Scholar] [CrossRef]
- El-Agouz, S.A.; Kabeel, A.E. Performance of desiccant air conditioning system with geothermal energy under different climatic conditions. Energy Convers. Manag. 2014, 88, 464–475. [Google Scholar] [CrossRef]
- Naicker, S.S.; Rees, S.J. Performance analysis of a large geothermal heating and cooling system. Renew. Energy 2018, 122, 429–442. [Google Scholar] [CrossRef]
- Luo, J.; Rohn, J.; Bayer, M.; Priess, A.; Wilkmann, L.; Xiang, W. Heating and cooling performance analysis of a ground source heat pump system in Southern Germany. Geothermics 2015, 53, 57–66. [Google Scholar] [CrossRef]
- Eicker, U.; Vorschulze, C. Potential of geothermal heat exchangers for office building climatization. Renew. Energy 2009, 34, 1126–1133. [Google Scholar] [CrossRef]
- Kurevija, T.; Kalantar, A.; Macenić, M.; Hranić, J. Investigation of Steady-State Heat Extraction Rates for Different Borehole Heat Exchanger Configurations from the Aspect of Implementation of New TurboCollectorTM Pipe System Design. Energies 2019, 12, 1504. [Google Scholar] [CrossRef]
- Luber, M.; Brauns, J. Luftinjektionsbrunnen zur In-situ-Grundwassersanierung—Großmaßstäbliche Sanierungsversuche in der VEGAS. Grundwasser 2003, 8, 81–90. [Google Scholar] [CrossRef]
- Ma, X.; Grabe, J. Efficiency Increase of Soil Heat Exchangers due to Groundwater Flow and Air Injection Wells. In Proceedings of the World Geothermal Congress, Bali, Indonesia, 25–30 April 2010. [Google Scholar]
- DIN EN 15251: Indoor Environmental Input for Design and Assessment of Energy Performance of Buildings Addressing Indoor Air Quality, Thermal Environment, Lighting and Acoustics, 12-2012 ed.; Beuth Verlag GmbH: Berlin, Germany, 2012.
- Speerforck, A. Investigation of a Desiccant Assisted Geothermal Air Conditioning System. Ph.D. Thesis, Verlag Dr. Hut, Munich, Germany, 2019. [Google Scholar]
- Joint Committee for Guides in Metrology: Evaluation of Measurement Data—Guide to the Expression of Uncertainty in Measurement; Version JCGM 100:2008; Bureau International des Poids et Mesure: Saint Cloud, France, 2008.








| Measured Value | Sensor Type/Measuring Principle | Measurement Uncertainty | |
|---|---|---|---|
| Water temperature at air conditioning site | Pt100 (accuracy class W0.1) | ±1/3·(0.3 + 0.005·ϑ) °C | |
| Volume flow (water) at air conditioning site | Electromagnetic flow meter | measured flow velocity: ±0.5% of reading ± 1 mm s−1 | |
| Electric power at air conditioning site | AC energy meter | ±2% of reading | |
| Water temperature at geothermal site | Pt1000 (accuracy class W0.1) | ±1/3·(0.3 + 0.005·ϑ) °C | |
| Volume flow (water) at geothermal site | Electromagnetic flow meter | measured flow velocity: ±0.5% of reading ± 2 mm s−1 |
Publisher’s Note: MDPI stays neutral with regard to jurisdictional claims in published maps and institutional affiliations. |
© 2021 by the authors. Licensee MDPI, Basel, Switzerland. This article is an open access article distributed under the terms and conditions of the Creative Commons Attribution (CC BY) license (http://creativecommons.org/licenses/by/4.0/).
Share and Cite
Richter, F.; Niemann, P.; Schuck, M.; Grabe, J.; Schmitz, G. Comparison of Conventional and Variable Borehole Heat Exchangers for Use in a Desiccant Assisted Air Conditioning System. Energies 2021, 14, 926. https://doi.org/10.3390/en14040926
Richter F, Niemann P, Schuck M, Grabe J, Schmitz G. Comparison of Conventional and Variable Borehole Heat Exchangers for Use in a Desiccant Assisted Air Conditioning System. Energies. 2021; 14(4):926. https://doi.org/10.3390/en14040926
Chicago/Turabian StyleRichter, Finn, Peter Niemann, Matthias Schuck, Jürgen Grabe, and Gerhard Schmitz. 2021. "Comparison of Conventional and Variable Borehole Heat Exchangers for Use in a Desiccant Assisted Air Conditioning System" Energies 14, no. 4: 926. https://doi.org/10.3390/en14040926
APA StyleRichter, F., Niemann, P., Schuck, M., Grabe, J., & Schmitz, G. (2021). Comparison of Conventional and Variable Borehole Heat Exchangers for Use in a Desiccant Assisted Air Conditioning System. Energies, 14(4), 926. https://doi.org/10.3390/en14040926

