Review on Energy Efficiency Progresses, Technologies and Strategies in the Ceramic Sector Focusing on Waste Heat Recovery
Abstract
1. Introduction
2. Description of the Ceramic Sector
3. Characterisation of Thermal Processes in the Ceramic Industry
4. Framework of Waste Heat Recovery for Industrial Applications
5. Energy Efficiency Technologies and Strategies in the Ceramic Sector
5.1. Equipment-Level Technologies and Strategies
5.2. Plant-Level Technologies and Strategies
5.3. Outer-Plant Technologies and Strategies
5.4. Future Goals
6. Conclusions
- At the equipment level, several WHR technologies and strategies are applicable for the improvement of firing, drying and spray drying operations, such as the application of high efficiency burners (typical fuel savings of 50–60% for regenerative burners) and airless drying (typical thermal energy savings of 20–50%), in addition to the application of alternative fuels and improvement in ceramic material design;
- At plant-level implementation, there is great potential for measures such as hot air recycling from kilns to other processes (low associated payback time for implementation) and the use of dry routes instead of wet routes in raw material preparation (associated 78% of thermal energy savings and 36% reduction in electric energy savings), in addition to the use of renewable energy resources (such as CSP);
- At the outer-plant level, technologies and strategies, two main applications were presented: electricity production systems, namely the organic Rankine cycle (with an associated payback time of 4–5 years) and gas turbine CHP (with associated typical 25% electric energy savings and 30% fuel savings).
- The practice of hot air recycling is generally favoured relatively to the installation of heat exchangers—higher investment costs and the problem of corrosion by the passing of exhaust gases and; as most of the performed studies focus on hot air recycling, with a verifiable lack of studies for the application of several types of heat exchangers;
- Despite the potential of industrial symbiosis encompassing this sector, namely regarding WHR, a lack of existing studies on the assessment of energy efficiency improvement caused by the implementation of an industrial symbiosis-based measure is observed.
Author Contributions
Funding
Conflicts of Interest
Nomenclature
| Abbreviations | |
| BAT | Best available technologies |
| CHP | Combined heat and power |
| CSP | Concentrated solar power |
| HT | High temperature |
| LT | Low temperature |
| MT | Medium temperature |
| ORC | Organic Rankine cycle |
| PCM | Phase change materials |
| TES | Thermal energy storage |
| WHR | Waste heat recovery |
References
- Eurostat. Consumption of Energy. Available online: https://ec.europa.eu/eurostat/statistics-explained/index.php?title=Archive:Consumption_of_energy (accessed on 30 October 2019).
- Bendig, M.; Maréchal, F.; Favrat, D. Defining “Waste Heat” for industrial processes. Appl. Therm. Eng. 2013, 61, 134–142. [Google Scholar] [CrossRef]
- Agathokleous, R.; Bianchi, G.; Panayiotou, G.; Arestia, L.; Argyrou, M.; Georgiou, G.S.; Tassou, S.A.; Jouhara, H.; Kalogirou, S.A.; Florides, G.A.; et al. Waste Heat Recovery in the EU industry and proposed new technologies. Energy Procedia 2019, 161, 489–496. [Google Scholar] [CrossRef]
- U.S. Department of Energy Industrial Technologies Program. Waste Heat Recovery: Technology and Opportunities in U.S. Industry. 2008. Available online: https://www1.eere.energy.gov/manufacturing/intensiveprocesses/pdfs/waste_heat_recovery.pdf (accessed on 21 August 2019).
- Papapetrou, M.; Kosmadakis, G.; Cipollina, A.; La Commare, U.; Micale, G. Industrial waste heat: Estimation of the technically available resource in the EU per industrial sector, temperature level and country. Appl. Eng. 2018, 138, 207–216. [Google Scholar] [CrossRef]
- Fernandes, M.C.; Matos, H.A.; Nunes, C.P.; Cabrita, J.C.; Cabrita, I.; Martins, P.; Cardoso, C.; Partidário, P. Medidas Transversais de Eficiência Energética para a Indústria, 1st ed.; Direção-Geral de Energia e Geologia: Lisbon, Portugal, 2016; ISBN 978-972-8268-41-1. [Google Scholar]
- Schüch, A.; Hänel, A.; Thapper, C.; Nakrosiene, A.; Paulauskas, M.; Flink, P.; Lund, M. Technical Report on Industrial Symbiosis; Urban Baltic Industrial Symbiosis Gasverksgatan: Lund, Sweden, 2017. [Google Scholar]
- Monfort, E.; Mezquita, A.; Granel, R.; Vaquer, E.; Escrig, A.; Miralles, A.; Zaera, V. Analysis of Energy Consumption and Carbon Dioxide Emissions in Ceramic tile manufacture. Bol. Soc. Esp. Ceram. Vidr. 2010, 49, 303–310. [Google Scholar]
- O’Rielly, K.; Jeswiet, J. Improving industrial energy efficiency through the implementation of waste heat recovery systems. Trans. Can. Soc. Mech. Eng. 2014, 39, 125–136. [Google Scholar] [CrossRef]
- Fiehl, M.; Leicher, J.; Giese, A.; Görner, K.; Fleischmann, B.; Spielmann, S. Biogas as a co-firing fuel in thermal processing industries: Implementation in a glass melting furnace. Energy Procedia 2017, 120, 302–308. [Google Scholar] [CrossRef]
- European Comission. LIFE and energy intensive Industries. 2018. Available online: https://ec.europa.eu/environment/archives/life/products/download/factsheet_eii_web.pdf (accessed on 21 August 2019).
- European Comission. Reference Document on Best Available Techniques in the Ceramic Manufacturing Industry. 2007. Available online: https://eippcb.jrc.ec.europa.eu/sites/default/files/2019-11/cer_bref_0807.pdf (accessed on 21 August 2019).
- Rocha, C.S. O papel do Ecodesign na Eficiência Energética dos Produtos Cerâmicos. Available online: http://repositorio.lneg.pt/bitstream/10400.9/2403/1/art_tecnico_164_2.pdf (accessed on 30 October 2019).
- CTCV—Centro Tecnológico da Cerâmica e do Vidro. Definição das Principais Áreas de Inovação no Sector da Cerâmica e do Vidro. 2010. Available online: http://www.produtech.org/documentos/estrategia/definicao-das-principais-areas-de-inovacao-no-sector-da-ceramica-e-do-vidro/at_download/file (accessed on 21 August 2019).
- Sinton, C.W. Is there a place for renewable energy in ceramics, glass manufacturing? Am. Ceram. Soc. Bull. 2015, 84, 18–22. [Google Scholar]
- Agrafiotis, C.; Tsoutsos, T. Energy saving technologies in the European ceramic sector: A systematic review. Appl. Eng. 2001, 21, 1231–1249. [Google Scholar] [CrossRef]
- Jouhara, H.; Khordehgah, N.; Delpech, B.; Chauhan, A.; Tassou, S.A. Waste heat recovery technologies and applications. Therm. Sci. Eng. Prog. 2018, 6, 268–289. [Google Scholar] [CrossRef]
- Ceramie-Unie—The European Ceramic Industry Association. Available online: http://cerameunie.eu (accessed on 21 August 2019).
- European Commission. Cumulative Cost Assessment (CCA) of the EU Ceramics Industry—Final Report. 2017. Available online: File:///C:/Users/Ioana%20Cristea/Desktop/Cumulative%20Cost%20Assessment%20CCA%20of%20the%20EU%20CERAMICS%20Industry%20-%20Final%20Report.pdf (accessed on 10 July 2020).
- Fraunhofer Institute for Systems and Innovation Research. Methodology for the Free Allocation of Emission Allowances in the EU ETS Post 2012—Sector Report for the Ceramics Industry. 2009. Available online: https://ec.europa.eu/clima/sites/clima/files/ets/allowances/docs/bm_study-lime_en.pdf (accessed on 10 July 2020).
- EU-MERCI. Analysis of the Industrial Sectors in the European Union—WP4: Picture of Efficiency Projects Implemented by the Industry Sector-by-Sector and Process-by-Process. 2017. Available online: http://www.eumerci-portal.eu/documents/20182/38527/0+-+EU.pdf (accessed on 10 July 2020).
- Delpech, B.; Axcel, B.; Jouhara, H. A review on waste heat recovery from exhaust in the ceramics industry. E3s Web Conf. 2017, 22. [Google Scholar] [CrossRef]
- Pezzutto, P.; Zambotti, S.; Croce, A.; Zambelli, P.; Garegnani, G.; Scaramuzzino, C.; Pascuas, R.P.; Haas, F.; Exner, D.; Lucchi, E.; et al. Hotmaps—D2.3 WP2 Report—Open Data Set for the EU28. 2019. Available online: https://www.hotmaps-project.eu/wp-content/uploads/2018/03/D2.3-Hotmaps_for-upload_revised-final_.pdf (accessed on 10 July 2020).
- Mezquita, A.; Boix, J.; Monfort, E.; Mallol, G. Energy saving in ceramic tile kilns: Cooling gas heat recovery. Appl. Therm. Eng. 2014, 65, 102–110. [Google Scholar] [CrossRef]
- Ferrera, S.; Mezquita, A.; Aguilella, V.M.; Monfort, E. Beyond the energy balance: Exergy analysis of an industrial roller kiln firing porcelain tiles. Appl. Eng. 2019, 150, 1002–1015. [Google Scholar] [CrossRef]
- Gomez, R.S.; Porto, T.R.N.; Magalhães, H.L.F.; Moreira, G.; André, A.M.M.C.N.; Melo, R.B.F.; Lima, A.G.B. Natural Gas Intermittent Kiln for the Ceramic Industry: A Transient Thermal Analysis. Energies 2019, 12, 1568. [Google Scholar] [CrossRef]
- Magueijo, V.; Fernandes, M.C.; Matos, H.A.; Nunes, C.P.; Calau, J.P.; Carneiro, J.; Oliveira, F. Medidas de Eficiência Energética Aplicáveis à Indústria Portuguesa: Um Enquadramento Tecnológico Sucinto; ADENE—Agência para a Energia: Lisbon, Portugal, 2010; ISBN 978-972-8646-18-9. [Google Scholar]
- Mujumdar, A.S. Handbook of Industrial Drying; CRC Press: Boca Raton, FL, USA, 2016. [Google Scholar]
- Utlu, Z.; Hepbasli, A.; Turan, M. Performance Analysis and Assessment of an Industrial Dryer in Ceramic Production. Dry. Technol. 2011, 29, 1792–1813. [Google Scholar] [CrossRef]
- Dudam, V.P. Numerical and Experimental Thermal Analysis of a Tunnel Kiln used in Ceramic Production. J. Braz. Soc. Mech. Sci. Eng. 2009, 31, 297–304. [Google Scholar]
- Wang, Y.; Yang, H.; Xu, K. Thermal Performance Combined with Cooling System Parameters Study for a Roller Kiln Based on Energy-Exergy Analysis. Energies 2020, 13, 3922. [Google Scholar] [CrossRef]
- Ceramic Industry. Available online: https://www.ceramicindustry.com/articles/84527-successful-spray-drying (accessed on 31 October 2019).
- Caglayan, H.; Şöhret, Y.; Caliskan, H. Thermo-Ecologic Evaluation of a Spray Dryer for Ceramic Industry. Energy Procedia 2018, 144, 164–169. [Google Scholar] [CrossRef]
- Hasanuzzaman, M.; Rahima, N.A.; Hosenuzzaman, M.; Saidur, R.; Mahbubul, I.M. Energy savings in the combustion-based process heating in industrial sector. Renew. Sustain. Energy Rev. 2012, 16, 4527–4536. [Google Scholar] [CrossRef]
- Saidur, R. A review on electrical motors energy use and energy savings. Renew. Sustain. Energy Rev. 2010, 14, 877–898. [Google Scholar] [CrossRef]
- Hassan, A.; Eldrup, N.H.; Normann, F.; Andersson, V.; Skagestad, R.; Mathisen, A.; Øi, L.E. Cost estimation of heat recovery networks for utilization of industrial excess heat for carbon dioxide absorption. Int. J. Greenh. Gas Control 2018, 74, 219–228. [Google Scholar]
- Hektor, E.; Berntsson, T. Future CO2 removal from pulp mills-process integration consequences. Energy Convers. Manag. 2007, 48, 3025–3033. [Google Scholar] [CrossRef]
- Hegerland, G.; Pande, J.; Haugen, H.A.; Eldrup, N.; Tokheim, L.A.; Hatlevik, L.V. Capture of CO2 from a cement plant—Technical possibilities and economical estimates. In Proceedings of the 8th International Conference on Greenhouse Gas Control Technologies, Trondheim, Norway, 19–22 June 2006. [Google Scholar]
- Andersson, V.; Franck, P.Å.; Berntsson, T. Techno-economic analysis of excess heat driven post-combustion CCS at an oil refinery. Int. J. Greenh. Gas Control 2016, 45, 130–138. [Google Scholar] [CrossRef]
- Johansson, D.; Sjöblom, J.; Berntsson, T. Heat supply alternatives for CO2 capture in the process industry. Int. J. Greenh. Gas Control 2012, 8, 217–232. [Google Scholar] [CrossRef]
- Reddy, C.; Maidu, S.; Rangaish, G.P. Waste Heat Recovery Methods and Technologies. Chemical Engineering. New York; McGraw-Hill. Chem. Week Publ. 2013, 120, 28–38. [Google Scholar]
- Rozpondek, M.; Wnęk, M. The Application Aspects of Self-Recuperative and Self-Regenerative Burners in Thermal Devices. Available online: https://www.mtf.stuba.sk/buxus/docs/internetovy_casopis/2013/1/3_Rozpondek_Wnek.pdf (accessed on 28 August 2019).
- Elmabrouk, E.M. Enhance the Heat Transfer in a Heat Treatment Furnace through Improving the Combustion Process in the Radiation Tubes. Ph.D. Thesis, University of Sheffield, Sheffield, UK, 2011. [Google Scholar]
- Gitzinger, H.P.; Wicker, M.; Ballinger, P. Saving energy by modernizing the heating system, using modern self-recuperative burners. Heat Process. 2010, 8, 253–256. Available online: https://furnace-online.com/en/uploadha/2017/10/principle-of-self-recuperator-burner.pdf (accessed on 28 August 2019).
- ESA Pyronics International. Self-recuperative Burners High Speed Free Flame, Pyronics International—SAID Group. 2015. Available online: http://www.esapyronics.com/wp-content/uploads/2014/12/E3901FE.pdf (accessed on 28 August 2019).
- Danieli Centro Combustion. Available online: http://www.danielicentrocombustion.it/burners-direct-self-recuperative.html (accessed on 10 April 2020).
- Tangjitsicharoen, S.; Ratanakuakangwan, S.; Khonmeak, M.; Fuangworawong, N. Investigation of Regenerative and Recuperative Burners for Different Sizes of Reheating Furnaces. Int. J. Mech. Mechatron. 2013, 7, 2027–2031. [Google Scholar]
- The Institute for Industrial Productivity. Regenerative Burners for Reheating Furnaces. 2017. Available online: http://ietd.iipnetwork.org/content/regenerative-burners-reheating-furnaces (accessed on 18 September 2020).
- Gonzalez, J.C.M.; Nunes, M.P. Turbulence Promoters for Heat Transfer Enhancement. Prog. Petrochem. Sci. 2018. [Google Scholar] [CrossRef]
- Industrial Efficiency Technology Database. Available online: www.iipinetwork.org/wp-content/Ietd/content/regenerative-burners-reheating-furnaces.html (accessed on 10 April 2020).
- Maloney, N.; Wroe, R. Dual fuel firing of Ceramics. Ziegelind. Int. 1994, 4, 209–211. [Google Scholar]
- Sumer, G.; Rozak, S.; Gallimore, P.; Green, P.; Tordoff, J.; Kos, G.; Dahlman, G. Proper selection of kiln furniture. Am. Ceram. Soc. Bull 1995, 74, 54–65. [Google Scholar]
- Matthews, S.; Pickell, G. A new generation of low-mass kiln furniture. Am. Ceram. Soc. Bull 1999, 78, 77–78. [Google Scholar]
- Thermopedia. Available online: http://www.thermopedia.com/content/711 (accessed on 7 October 2019).
- Keith Engineering. Airless Drying Technology. Available online: https://keitheng.com.au/new-technology/airless-drying (accessed on 28 August 2019).
- Naik-Dhungel, N. Waste Heat to Power Systems. 2012. Available online: https://www.epa.gov/sites/production/files/2015-07/documents/waste_heat_to_power_systems.pdf (accessed on 28 August 2019).
- Kosowski, K.; Tucki, K.; Piwowarski, M.; Stępień, R.; Orynycz, O.; Włodarski, W. Thermodynamic Cycle Concepts for High-Efficiency Power Plants. Part B: Prosumer and Distributed Power Industry. Sustainability 2019, 11, 2647. [Google Scholar] [CrossRef]
- Science Direct. Organic Rankine Cycle. Available online: https://www.sciencedirect.com/topics/engineering/organic-rankine-cycle (accessed on 7 November 2019).
- Wang, D.; Ling, W.; Peng, H. Performance analysis of double organic Rankine cycle for discontinuous low temperature waste heat recovery. Appl. Eng. 2012, 48, 63–71. [Google Scholar] [CrossRef]
- Yamada, N.; Tominaga, Y.; Yoshida, T. Demonstration of 10-Wp micro organic Rankine cycle generator for low-grade heat recovery. Energy 2014, 78, 806–813. [Google Scholar] [CrossRef]
- Li, J.; Pei, G.; Li, Y.; Wang, D.; Ji, J. Energetic and exergetic investigation of an organic Rankine cycle at different heat source temperatures. Energy 2012, 38, 85–95. [Google Scholar] [CrossRef]
- Exergy. Available online: http://www.exergy-orc.com/orc (accessed on 23 August 2019).
- Tartière, T.; Astolfi, M. A World Overview of the Organic Rankine Cycle Market. Energy Procedia 2017, 129, 2–9. [Google Scholar] [CrossRef]
- Quoilin, S.; Van Den Broek, M.; Declaye, S.; Dewallef, P.; Lemort, V. Techno-economic survey of Organic Rankine Cycle (ORC) systems. Renew. Sustain. Energy Rev. 2013, 22, 168–186. [Google Scholar] [CrossRef]
- Jumel, S.; Feidt, M.; Le, V.L.; Kheiri, A. Working fluid selection and performance comparison of subcritical and supercritical organic Rankine cycle (ORC) for low-temperature waste heat recovery. In Proceedings of the ECEEE 2012 Summer Study on Energy Efficiency in Industry, Arnhem, The Netherlands, 11–14 September 2012. [Google Scholar]
- Zhang, C.; Fu, J.; Yuan, P.; Liu, J. Guidelines for Optimal Selection of Subcritical Low-Temperature Geothermal Organic Rankine Cycle Configuration Considering Reinjection Temperature Limits. Energies 2018, 11, 2878. [Google Scholar] [CrossRef]
- Haddad, C.; Périlhon, C.; Danlos, A.; François, M.; Descombes, G. Some efficient solutions to recover low and medium waste heat: Competitiveness of the thermoacoustic technology. Energy Procedia 2014, 50, 1056–1069. [Google Scholar] [CrossRef]
- Moussawi, H.A.; Fardoun, F.; Louahlia-Gualous, H. Review of tri-generation technologies: Design evaluation, optimization, decision-making, and selection approach. Energy Convers. Manag. 2016, 120, 157–196. [Google Scholar] [CrossRef]
- Budina, R.; Mihelic-Bogdanic, A.; Sutlovic, I.; Filipan, V. Advanced polymerization process with cogeneration and heat recovery. Appl. Eng. 2006, 26, 1998–2004. [Google Scholar] [CrossRef]
- Batier, R. The cogeneration in the EU ceramic industry. In Proceedings of the COGEN Europe Annual Conference, Belgium, 18–19 April 2013. [Google Scholar]
- PEI—Power Engineering International. Gas Turbines for Cogeneration—Efficiency is Everything. Available online: https://www.powerengineeringint.com/2007/03/01/gas-turbines-for-cogeneration-efficiency-is-everything (accessed on 7 November 2019).
- Stojkov, M.; Hnatko, E.; Kljajin, M.; Živić, M.; Hornung, K. CHP and CCHP Systems Today. Development of Power Engineering in Croatia. Int. J. Electr. Comput. Eng. Syst. 2011, 2, 2. [Google Scholar]
- Woolley, E.; Luo, Y.; Simeone, A. Industrial waste heat recovery: A systematic approach. Sustain. Energy Technol. Assess. 2018, 29, 50–59. [Google Scholar] [CrossRef]
- Simeoni, P.; Ciotti, G.; Cottes, M.; Meneghetti, A. Integrating industrial waste heat recovery into sustainable smart energy systems. Energy 2019, 175, 941–951. [Google Scholar] [CrossRef]
- Ziemele, J.; Kalnins, R.; Vigants, G.; Vigants, E.; Veidenbergs, I. Evaluation of the industrial waste heat potential for its recovery and integration into a fourth generation district heating system. Energy Procedia 2018, 147, 315–321. [Google Scholar] [CrossRef]
- Kayabasi, E.; Kurt, H. Simulation of heat exchangers and heat exchanger networks with an economic aspect. Eng. Sci. Technol. Int. J. 2018, 21, 70–76. [Google Scholar] [CrossRef]
- Savas, A.F.; Mafan, E. Utilization of stack gas and kiln cooling air temperature for factory heating through heat recovery method in ceramic kilns. Teh. Vjesn. 2015, 22, 893–898. [Google Scholar] [CrossRef][Green Version]
- Li, A. Study on Structural Optimization Design of Heat Exchangers of Hot air furnace. Energy Procedia 2014, 14, 1317–1322. [Google Scholar] [CrossRef][Green Version]
- Li, A. Study on Heat Transfer Performance of Heat exchanger of Hot air furnace. Chin. Counfryside Well-Off Technol. 2010, 3, 70–72. [Google Scholar]
- Wang, C.; He, B.; Sun, S.; Wu, Y.; Na, Y.; Yan, L.; Pei, X. Application of a low-pressure economizer for waste heat recovery from the exhaust flue gas in a 600 MW power plant. Energy 2012, 48, 196–202. [Google Scholar] [CrossRef]
- U.S. Department of Energy. An Overview of Industrial Waste Heat Recovery Technologies for Moderate Temperatures Less Than 1000 ºF. 2013. Available online: http://www.northwestchptap.org/NwChpDocs/AnOverviewOfIndustrialWasteHeatRecoveryTechForModerateTemps.pdf (accessed on 28 August 2019).
- Podbregar, G.; Strmčnik, B.; Dodig, V.; Lagler, B.; Žertek, A.; Haddad, C. Waste Heat. Heat to Electricity Techniques. 2019. Available online: https://www.spire2030.eu/sites/default/files/users/user222/epos%20technology%20focus%2011.pdf (accessed on 28 August 2019).
- Dou, Y.; Fujii, M.; Fujita, T.; Gomi, K.; Maki, S.; Tanikawa, H. Potential of Waste Heat Exchange Considering Industrial Location Changes: A Case of Shinchi-Soma Region in Fukushima, Japan. J. Jpn. Soc. Civ. Eng. Ser. G. Environ. Res. 2017, 73, 353–363. [Google Scholar] [CrossRef]
- Hammond, G.P.; Norman, J.B. Heat recovery opportunities in UK industry. Appl. Energy 2014, 116, 387–397. [Google Scholar] [CrossRef]
- Ma, Q.; Luo, L.; Wang, R.Z.; Sauce, G. A review on transportation of heat energy over long distance: Exploratory development. Renew. Sustain. Energy Rev. 2009, 13, 1532–1540. [Google Scholar] [CrossRef]
- Economic and Social Added-Value in Energy SYMBIOSis of Waste Heat Valorisation in Industrial Surroundings (SYMBIOS). 2019. Available online: https://agenciaeconomica.amb.cat/en/economia-circular/detall/-/contactes/economic-and-social-added-value-in-energy-symbiosis-of-waste-heat-valorisation/7688421/11708 (accessed on 3 July 2020).
- INCUBIS: An Energy Symbiosis Incubator for Supporting Waste Heat & Cold Valorization in Industrial Parks, Zones and Districts. 2020. Available online: http://www.incub-is.eu/ (accessed on 3 July 2020).
- EPOS: Enhanced Energy and Resource Efficiency and Performance in Process Industry Operations Via Onsite and Cross-Sectorial Symbiosis. Available online: https://www.spire2030.eu/projects/outputs/epos-technology-focus-waste-heat (accessed on 3 July 2020).
- Quintana, J.B.; Sockeel, C.X.; Bredimas, A. SCALER Synergies Socio-Economic Impact Assessment. Industrial Symbiosis Potential and Impacts. 2019. Available online: https://www.scalerproject.eu/wp-content/uploads/2019/10/Synergies-socio-economic-impact-assessment-SCALER-D3.4.pdf (accessed on 3 July 2020).
- Bruckner, S.; Liu, S.; Laia, M.; Radspieler, M.; Cabeza, L.F.; Eberhead, L. Industrial waste heat recovery technologies: An economic analysis of heat transformation technologies. Appl. Energy 2015, 151, 157–167. [Google Scholar] [CrossRef]
- Pressure casting spearheads sanitaryware automation. Ceram. Ind. Int. 1996, 18–21.
- United Nations Framework Convention on Climate Change. Kyoto Protocol Reference Manual on Accounting of Emissions and Assigned Manuals. 2008. Available online: https://unfccc.int/resource/docs/publications/08_unfccc_kp_ref_manual.pdf (accessed on 3 July 2020).
- Commission of the European Communities. Energy Saving Methods in the Ceramic Tiles Industry (Maxi-Brochure). Thermie 1998 Programme Action; Istituto Cooperativo per l’Innovazione for the European Commission, Directorate-General for Energy (DG XVII): Luxembourg, 1993. [Google Scholar]
- Walchhuetter, U. Evolution in presses. Am. Ceram. Soc. Bull. 1995, 74, 65–68. [Google Scholar]
- Strumiłło, C.; Jones, P.L.; Zyłła, R. Energy Aspects in Drying. In Handbook of Industrial Drying; Taylor & Francis Group: Abingdon, UK, 2014. [Google Scholar]
- Ren, H. Industrial microwave drying makes the breakthrough Cfi/ber DKG. Cfi-Ceram. Forum Int. 1995, 72, 230–231. [Google Scholar]
- Commission of the European Communities. Energy Saving in the Brick and Tile Industry Industry (Maxi-Brochure). Thermie Programme Action I 227; Istituto Cooperativo per l’Innovazione for the European Commission, Directorate-General for Energy (DG XVII): Luxembourg, 1998. [Google Scholar]
- Nasetti, G. New technologies for the rational use of energy in the ceramics industry. Sprechsaal 1992, 125, 495–499. [Google Scholar]
- Venmans, F. Triggers and barriers to energy efficiency measures in the ceramic, cement and lime sectors. J. Clean. Prod. 2014, 69, 133–142. [Google Scholar] [CrossRef]
- Caglayan, H.; Caliskan, H. Thermo-ecological analysis of industrial kilns. J. Env. Manag. 2019, 241, 149–155. [Google Scholar] [CrossRef]
- Ros-Dosdá, T.; Fullana-i-Palmer, P.; Mezquita, A.; Masoni, P.; Monfort, E. How can the European ceramic tile industry meet the EU’s low-carbon targets? A life cycle perspective. J. Clean. Prod. 2018, 199, 554–564. [Google Scholar] [CrossRef]
- Rentz, O.; Schmittinger, A.; Jochum, R.; Schultmann, F. Exemplary Investigation into the State of Practical Realisation of Integrated Environmental Protection within the Ceramics Industry under Observance of the IPPC-Directive and the Development of BAT Reference Documents. Fr. Ger. Inst. Environ. 2001, 44–52. [Google Scholar]
- Bhamu, J.; Sangwan, K.S. Reduction of Post-kiln Rejections for improving Sustainability in Ceramic Industry: A Case Study. Procedia Cirp 2015, 26, 618–623. [Google Scholar] [CrossRef]
- Mezquita, A.; Monfort, E.; Ferrera, S.; Gabaldón-Estevan, D. How to reduce energy and water consumption in the preparation of raw materials for ceramic tile manufacturing: Dry versus wet route. J. Clean. Prod. 2017, 168, 1566–1570. [Google Scholar] [CrossRef]
- Agnani, E.; Cavazutti, M.; Corticelli, M.A. Optimization of recuperative burners for industrial kilns through CFD simulation. In Proceedings of the ASME-ATI-UIT 2015 Conference on Thermal Energy Systems: Production, Storage, Utilization and the Environment, Napoli, Italy, 17–20 May 2015. [Google Scholar]
- Borrell, A.; Salvador, M.D. Advanced Ceramic Materials Sintered by Microwave Technology. Sinter. Technol. Method Appl. 2018, 3–24. [Google Scholar]
- Stubbing, T. Airless drying: A quiet revolution. Glob. Ceram. Rev. 1995, 95, 17–18. [Google Scholar]
- Delpech, B.; Milani, M.; Montorsi, L.; Boscardin, D.; Chauhan, A.; Almahmoud, S.; Axcell, B.; Jouhara, H. Energy efficiency enhancement and waste heat recovery in industrial processes by means of the heat pipe technology: Case of the ceramic industry. Energy 2018, 158, 656–665. [Google Scholar] [CrossRef]
- Delpech, B.; Axcell, B.; Jouhara, H. Experimental investigation of a radiative heat pipe for waste heat recovery in a ceramics kiln. Energy 2019, 170, 636–651. [Google Scholar] [CrossRef]
- Mohammadi, A.M. Renewable Energy from Thermal: Electrical Power Generation in Ceramic and Tile Industry. Innov. Ener. Res. 2018, 7. [Google Scholar] [CrossRef]
- Cruz, J.A.F. Optimização Energética dos Fornos de Uma Indústria do Setor Cerâmico; Instituto Superior de Engenharia do Porto: Porto, Lisbon, 2009. [Google Scholar]
- Kaya, S.; Mançuhan, E.; Küçükada, K. Modelling and optimization of the firing zone of a tunnel kiln to predict the optimal feed locations and mass fluxes of the fuel and secondary air. Appl. Energy 2009, 86, 325–332. [Google Scholar] [CrossRef]
- Refaey, H.A.; Abdel-Aziz, A.A.; Ali, R.K.; Abdelrahman, H.E.; Salem, M.R. Augmentation of convective heat transfer in the cooling zone of brick tunnel kiln using guide vanes: An experimental study. Int. J. Sci. 2017, 122, 172–185. [Google Scholar] [CrossRef]
- Kaya, S.; Küçükada, K.; Mançuhan, E. Model-based optimization of heat recovery in the cooling zone of a tunnel kiln. Appl. Eng. 2008, 28, 633–641. [Google Scholar] [CrossRef]
- Tuaamah Al-Hasnawi, A.G.; Qayyum, A.; Specht, E. Flow Mixing in the Gap between the Cars in Tunnel Kilns. Energy Procedia 2017, 120, 635–642. [Google Scholar] [CrossRef]
- Montorsi, I.; Milani, M.; Stefani, M.; Terzi, S. Numerical analysis of the exhaust gases recovery from a turbine CHP unit to improve the energy efficiency of a ceramic kiln. Therm. Sci. Eng. Prog. 2018, 5, 444–453. [Google Scholar] [CrossRef]
- Monteiro, H.; Cruz, P.L.; Oliveira, M.C.; Iten, M. Technical and economical assessment of waste heat recovery on a ceramic industry. Wastes: Solutions, Treatments and Opportunities III. In Proceedings of the 5th International Conference Wastes, Lisbon, Portugal, 4–6 September 2019. [Google Scholar]
- Milani, M.; Montorsi, L.; Stefani, M.; Saponelli, R.; Lizzano, M. Numerical analysis of an entire ceramic kiln under actual operating conditions for the energy efficiency improvement. J. Env. Manag. 2017, 203, 1026–1037. [Google Scholar] [CrossRef] [PubMed]
- Ribesse, S.; Lybaert, P.; Meunier, H. Numerical simulation of gas-fired tunnel kilns for the ceramic industry, a tool for optimization. Proc. Eur. Appl. Res. Conf. Nat. Gas 1999, 438, 275–278. [Google Scholar]
- Li, H.; Yang, H.; Yang, B.; Zhu, C.; Yin, S. Modelling and simulation of energy consumption of ceramic production chains with mixed flows using hybrid petri nets. Int. J. Prod. Res. 2018, 56, 3007–3024. [Google Scholar] [CrossRef]
- Navalertporn, T.; Afzulpurkar, N.V. Optimization of tile manufacturing process using particle swarm optimization. Swarm Evol. Comput. 2011, 1, 97–109. [Google Scholar] [CrossRef]
- Caglayan, H.; Caliskan, H. Investigation of the energy recovery in the burners of the ceramic factory kiln. Energy Procedia 2018, 144, 118–124. [Google Scholar] [CrossRef]
- Soussi, N.; Kriaa, W.; Mhiri, H. Reduction of the energy consumption of a tunnel kiln by optimization of the recovered air mass flow from the cooling zone to the firing zone. Appl. Eng. 2017, 124, 1382–1391. [Google Scholar] [CrossRef]
- Golman, B.; Julklang, W. Analysis of heat recovery from a spray dryer by recirculation of exhaust air. Energy Convers. Manag. 2014, 88, 641–649. [Google Scholar] [CrossRef]
- Golman, B.; Julklang, W. Simulation of exhaust gas heat recovery from a spray dryer. Appl. Eng. 2014, 73, 899–913. [Google Scholar] [CrossRef]
- Almeida, M.; Frade, P.; Amado, A. Guião de Estratégias para Economia de Baixas Emissões de Carbono. APICER.; Projeto CER++ - Atividade 5: Promoção de Estratégias de Economia Circular. 2018. Available online: https://issuu.com/apicer-ceramicsportugal/docs/5.4_-_gui_o_estrat_gias_baixas_emis (accessed on 2 July 2020).
- Danilov, O.L.; Konoval’tsev, S.I. Optimization of a convection dryer with recirculation of the drying agent. Chem. Pet. Eng. 1994, 30, 11–12. [Google Scholar] [CrossRef]
- Pratten, N.A.; Guildford, P.M. Energy Technology in the Ceramics Industry Sector—A Thermie Programme Action; ETSU, CEC: Brighton, UK, 1993. [Google Scholar]
- Mancuhan, E.; Kucukad, K. Optimization of fuel and air use in a tunnel kiln to produce coal admixed bricks. Appl. Eng. 2006, 26, 1556–1563. [Google Scholar] [CrossRef]
- Cassani, F. Recovering energy—From kilns, dryers, spray dryers and mills. Ceram. Forum Int. 2010, 87, 35–39. [Google Scholar]
- Egilegor, B.; Jouhara, H.; Zuazua, J.; Al-Mansour, F.; Plesnik, K.; Montorsi, L.; Manzini, L. ETEKINA: Analysis of the potential for waste heat recovery in three sectors: Aluminium low pressure die casting, steel sector and ceramic tiles manufacturing sector. Int. J. 2020, 1–2, 100002. [Google Scholar]
- Royo, P.; Acevedo, L.; Ferreira, V.J.; García-Armingol, T.; López-Sabirón, A.M.; Ferreira, G. High-temperature PCM-based thermal energy storage for industrial furnaces installed in energy-intensive industries. Energy 2019, 173, 1030–1040. [Google Scholar] [CrossRef]
- Royo, P.; Ferreira, V.J.; Ure, Z.; Gledhill, S.; López-Sabirón, A.M.; Ferreira, G. Multiple-Criteria Decision Analysis and characterisation of phase change materials for waste heat recovery at high temperature for sustainable energy-intensive industry. Mater. Des. 2020, 186, 108215. [Google Scholar] [CrossRef]
- Peris, B.; Navarro-Esbrí, J.; Molés, F.; Mota-Babiloni, A. Experimental study of an ORC (organic Rankine cycle) for low grade waste heat recovery in a ceramic industry. Energy 2015, 85, 534–542. [Google Scholar] [CrossRef]
- Caglayan, H.; Caliskan, H. Energy, exergy and sustainability assessments of a cogeneration system for ceramic industry. Appl. Eng. 2018, 136, 504–515. [Google Scholar] [CrossRef]
- Hepbasli, A.; Ozalp, N. Co-generation studies in Turkey: An application of a ceramic factory in Izmir, Turkey. Appl. Eng. 2011, 22, 679–691. [Google Scholar] [CrossRef]
- Tonrangklang, P.; Therdyothin, A.; Preechawuttipong, I. Overview of Biogas Production Potential from Industry Sector to Produce Compressed Bio-methane Gas in Thailand. Energy Procedia 2017, 138, 919–924. [Google Scholar] [CrossRef]
- Puttapoun, W.; Moran, J.; Aggarangsi, P.; Bunkham, A. Powering shuttle kilns with compressed biomethane gas for the Thai ceramic industry. Energy Sustain. Dev. 2015, 28, 95–101. [Google Scholar] [CrossRef]
- Beralmar. Beralmar S.A. | Firing | Biogas Burners. Available online: https://www.beralmar.com/en/product/show/firing/Biogas-burners (accessed on 2 July 2020).
- Ayats, A.; Jiménez, E.; Cabré, J. Energy recovery of biogas generated in landfills for manufacturing high quality ceramic products. In Proceedings of the Sardinia 2007 Eleventh International Waste Management and Landfill Symposium S. Margherita di Pula, Cagliari, Italy, 1–5 October 2007. [Google Scholar]
- Ecocerámica. Producción Ecológica con Biogás—Piera Ecocerámica. Available online: http://www.pieraecoceramica.com/produccion-ecologica-con-biogas (accessed on 2 July 2020).
- Coates, R.E.; Smoot, L.D.; Hatfield, K.E. Hydrogen Firing for a High-Capacity Rotary Kiln. In Proceedings of the 29th Oil Shale Symposium, Colorado School of Mines, Golden, CO, USA, 20 October 2009. [Google Scholar]
- Zdrazil, D.J. Firing with hydrogen. Ceram. Tech. 2011, 60–63. [Google Scholar]
- Cellek, M.S.; Pınarbaşı, A. Investigations on performance and emission characteristics of an industrial low swirl burner while burning natural gas, methane, hydrogen-enriched natural gas and hydrogen as fuels. Int. J. Hydrog. Energy 2018, 43, 1194–1207. [Google Scholar] [CrossRef]
- Gómez, H.O.; Calleja, M.C.; Fernández, L.A.; Kiedrzyńska, A.; Lewtak, R. Application of the CFD simulation to the evaluation of natural gas replacement by syngas in burners of the ceramic sector. Energy 2019, 185, 15–27. [Google Scholar] [CrossRef]
- Punnarapong, P.; Sucharitakul, T.; Tippayawong, N. Simulation of Producer Gas Combustion in a Premixed Burner for Ceramic Firing Process. Energy Procedia 2017, 138, 622–627. [Google Scholar] [CrossRef]
- Kandilli, C.; Ayna, O.M.; Sahin, M. Evaluation of the performance of a hydrogen enriched combustion system for ceramic sector. Int. J. Hydrog. Energy 2015, 40, 11195–11206. [Google Scholar] [CrossRef]
- Dodds, P.E.; Staffell, I.; Hawkes, A.D.; Li, F.; Grünewald, P.; McDowal, W. Hydrogen and fuel cell technologies for heating: A review. Int. J. Hydrog. Energy 2015, 40, 2065–2083. [Google Scholar] [CrossRef]
- Dorrington, M.; Lewitt, M.; Summerfield, I.; Robson, P.; Howes, J. DECC Desk Study on the Development of a Hydrogen-Fired Appliance Supply Chain; Kiwa Ltd.: Cheltenham, UK, 2016. [Google Scholar]
- Hydrogen Europe. Hydrogen Europe Vision on the Role of Hydrogen and Gas Infrastructure on the Road Toward a Climate Neutral Economy—A Contribution to the Transition of the Gas Market; Hydrogen Europe Secretariat: Brussels, Belgium, 2019. [Google Scholar]
- Melaina, M.W.; Antonia, O.; Penev, M. Blending Hydrogen into Natural Gas Pipeline Networks: A Review of Key Issues; Technical Report; National Renewable Energy Laboratory: Golden, CO, USA, 2013. [Google Scholar]
- Fuel Cells and Hydrogen Joint Undertaking. Hydrogen Roadmap Europe. A Sustainable Pathway for the European Energy Transition. 2019. Available online: https://www.fch.europa.eu/news/hydrogen-roadmap-europe-sustainable-pathway-european-energy-transition (accessed on 2 July 2020).
- Manrique, R.; Vásquez, D.; Vallejo, G.; Chejne, F.; Amell, A.A. Analysis of barriers to the implementation of energy efficiency actions in the production of ceramics in Colombia. Energy 2018, 143, 575–584. [Google Scholar] [CrossRef]
- Valdés, C.F.; Chejne, F.; Marrugo, G.; Macias, R.J.; Gómez, C.A.; Montoya, J.I.; Londoño, C.A.; De La Cruz, J.; Arenas, E. Co-gasification of sub-bituminous coal with palm kernel shell in fluidized bed coupled to a ceramic industry process. Appl. Eng. 2016, 107, 1201–1209. [Google Scholar] [CrossRef]
- IRENA, ETSAP. Solar Heat for Industrial Processes. 2015. Available online: https://www.irena.org/publications/2015/Jan/Solar-Heat-for-Industrial-Processes (accessed on 2 July 2020).
- Observatoire Méditerranéen de L’Energie. Technical Study Report on Solar Heat for Industrial Processes; Observatoire Méditerranéen de l’Energie: Nanterre, France, 2010. [Google Scholar]
- Schweiger, H.; Vannoni, C.; Pinedo, I.; Facci, E.; Baehrens, D.; Koch, M. Evaluación del potencial de la energía solar térmica en el sector industrial. Estudio Técnico PER 2011–2020. Available online: https://www.idae.es/uploads/documentos/documentos_11227_e8_ST_industria_bf2e9296.pdf (accessed on 2 July 2020).
- Krummenacher, P.; Muster, B. Methodologies and Software Tools for Integrating Solar Heat into Industrial Processes. 2015. Available online: http://www.inship.eu/docs/sh3.pdf (accessed on 2 July 2020).
- Le, K.A. Optimisation of Energy Usage in Ceramic Kiln Using Pinch Technique. Chem. Eng. Trans. 2018, 63, 313. [Google Scholar]
- Cuviella-Suárez, C.; Colmenar-Santos, A.; Borge-Diez, D.; López-Rey, A. Heat recovery in sanitary-ware industry applied to water and energy saving by multi-effect distillation. J. Clean. Prod. 2019, 213, 1322–1336. [Google Scholar] [CrossRef]
- Dou, Y.; Togawa, T.; Ding, L.; Fugita, M.; Ohnishia, S.; Tanikawa, H.; Fujita, T. Innovative planning and evaluation system for district heating usingwaste heat considering spatial configuration: A case in Fukushima, Japan. Resour. Conserv. Recycl. 2018, 128, 406–416. [Google Scholar] [CrossRef]
- Notarnicola, B.; Tassielli, G.; Renzulli, P.A. Industrial symbiosis in the Taranto industrial district: Current level, constraints and potential new synergies. J. Clean. Prod. 2016, 122, 133–143. [Google Scholar] [CrossRef]
- Neves, A.; Godina, R.; Azevedo, S.; Pimentel, C.; Matia, J.C.O. The Potential of Industrial Symbiosis: Case Analysis and Main Drivers and Barriers to Its Implementation. Sustainability 2019, 11, 7095. [Google Scholar] [CrossRef]
- Bonet-Martínez, E.; Pérez-Villarejo, L.; Eliche-Quesada, D.; Sánchez-Soto, P.J.; Carrasco-Hurtado, B.; Castro-Galiano, E. Manufacture of sustainable clay ceramic composite with composition SiO2-Al2O3-CaO-K2O materials valuing biomass ash from olive pomace. Mater. Lett. 2018, 229, 21–25. [Google Scholar] [CrossRef]
- Köhler, R. Energy saving concepts for the European ceramic industry CERAMIN—Tutorial About Energy Saving. 2009. Available online: http://www.ceramin.eu/downloads/D7_Tutorial_Energy_saving_UK.pdf (accessed on 2 July 2020).
- Nicholson, R. Recuperative and Regenerative Techniques. Heat Recovery Syst. 1983, 3, 385–404. [Google Scholar] [CrossRef]
- Europa. 2030 Climate & Energy Framework. Available online: https://ec.europa.eu/clima/policies/strategies/2030_en (accessed on 7 November 2020).
- Europa. 2050 Long-Term Strategy. Available online: https://ec.europa.eu/clima/policies/strategies/2050_en (accessed on 7 November 2020).
- Europa. A European Green Deal. Available online: https://ec.europa.eu/info/strategy/priorities-2019-2024/european-green-deal_en (accessed on 7 November 2020).
- Europa. Powering a Climate-Neutral Economy: Commission Sets out Plans for the Energy System of the Future and Clean Hydrogen. Available online: https://ec.europa.eu/commission/presscorner/detail/en/ip_20_1259 (accessed on 7 November 2020).
- República Portuguesa—Ambiente e Ação Climática. EN-H2—Estratégia Nacional para o Hidrogénio. 2020. Available online: https://participa.pt/pt/consulta/en-h2-estrategia-nacional-para-o-hidrogenio (accessed on 7 November 2020).







| Categories | Progresses | Reference |
|---|---|---|
| Contextualisation of industrial WHR | Framework of WHR in industry contextualising opportunities, energy management, WHR technologies and industrial sectors. | [17,36,37,38,39,40,41] |
| WHR technologies | Description of WHR technologies applied in industry. | [42,43,44,45,46,47,48,49,50,51,52,53,54,55,56,57,58,59,60,61,62,63,64,65,66,67,68,69,70,71,72] |
| Optimisation and modelling of industrial WHR | Framework of smart energy systems and decision support tool development within the context of industrial WHR and the application of model-based approaches. | [73,74,75,76] |
| Practical achievements of WHR implementation | Design and application of several technologies and the assessment of achievements of WHR implementation, namely energy savings, economic savings and return on investment. | [77,78,79,80] |
| WHR-based industrial symbiosis | Framework of WHR within the practical implementation of industrial symbiosis, namely through the use of waste heat to fill demand at another industrial site or be integrated into district heating network. | [81,82,83,84,85,86,87,88,89,90] |
| WHR Type | Temperature Range [5] | Temperature Range [17] | Origin of Waste Heat [17] | Share Over Total Waste Heat [5,90] |
|---|---|---|---|---|
| High temperature (HT) | Above 500 °C | Above 400 °C | Direct combustion processes | 42% |
| Medium temperature (MT) | 200–500 °C | 100–400 °C | Exhaust of combustion units | 25% |
| Low temperature (LT) | Below 200 °C | Below 100 °C | Products and the equipment of process units | 33% |
| Categories | Progresses | Ref. |
|---|---|---|
| Best practices and limitations | Description of several types of best practices for energy efficiency improvement, with a focus on the different ceramic industry subsectors, ceramic plant operations and barriers for the implementation of measures. | [16,41,91,92,93,94,95,96,97,98,99,100,101,102,103,104] |
| Application of state-of-the-art technologies | Study on the application of energy efficiency technologies in the case of the ceramic plants. | [105,106,107,108,109,110,111] |
| Analysis of flow phenomena in thermal processes | Numerical analysis of the thermal and hydraulic phenomena occurring in kilns, dryers and spray dryers, focusing on assessments based on the optimisation of air flow rates and heat transfer. | [112,113,114,115,116,117,118] |
| Modelling and optimisation of thermal process and plants | Development of models which describe the specific thermal processes of a ceramic plant (more incidentally tunnel kilns) and the application of optimisation methods to improve the operation of plants. | [119,120,121] |
| Implementation of WHR strategies | Research on the implementation of several types of WHR strategies in ceramic industry plants and assessment of the performance of the new WHR systems. | [122,123,124,125,126,127,128,129,130,131,132,133] |
| WHR-based electricity generation | Implementation of WHR technologies and strategies for the production of electric energy. | [134,135,136] |
| Use of alternative fuels and renewable energy resources | Change in the operation of combustion processes to use alternative fuels (biogas, synthetic or bio-methane, syngas and hydrogen) and use of renewable energy resources (such as concentrated solar thermal energy) to generate thermal energy. | [137,138,139,140,141,142,143,144,145,146,147,148,149,150,151,152,153,154,155,156,157,158] |
| Application of water and energy integration | Application of WHR strategies related to process integration, involving pinch analysis application for several plant streams and the assessment of potential water and energy savings. | [159,160] |
| Framework of industrial symbiosis | Analysis of the potential for industrial symbiosis in industrial sites including ceramic plants, encompassing potential inputs from other plants to be used as waste heat sources in a ceramic plant. | [161,162,163] |
| Measure | Main Findings | Reference | |
|---|---|---|---|
| Technical Aspects | Energy and Economic Aspects | ||
| High-efficiency burners | New high efficient burners designed to allow preheating the combustion air with the exhaust gases (examples include self-recuperative and regenerative burners); these burners can replace old burners in ceramic tunnel kilns [105] and roller kilns [118] improving the fuel consumption. | Firing efficiency improvement by approximately 10% [45]; fuel savings of 25–30% in self-recuperative burners [47] and 50–60% in regenerative burners [46]. | [42,43,44,45,46,47,48,49,50,105,118] |
| Microwave assisted firing and drying | The microwave processing has been studied for the drying and firing (sintering) of some ceramics; microwave applied for sintering of ceramics was identified to be a very interesting alternative achieving finer microstructure, improved mechanical properties, with lower processing times and energy consumption [106]. | Eight times reduction in firing time leading to fuel savings [51]; 7–30 times reduction in drying time leading to fuel savings [95]. | [51,95,106] |
| Kiln cars and furniture with low thermal mass | Use of low thermal mass (LTM) kiln cars to decrease the thermal energy requirement for the heating of supporting refractories; they offer similar strength and stability comparative to traditional construction materials with the advantage of having lower running costs, repairs, downtime and maintenance [52,53]; LTM materials include Si3N4 and SiC [111]. | A 70% reduction in thermal mass leading to fuel savings [52]. | [51,52,53,111] |
| Airless drying | While in a conventional dryer the vapour is lost to the environment with the outlet air stream, in here, it is made use of the steam as the heat transfer medium; the steam presents a higher specific heat and thermal conductivity relative to air, thus improving heat transfer [107]; this allows improving overheat control, the minimisation of the risk of explosion, avoidance of secondary contamination and an overall improved control system. | From 20 to 50% thermal energy savings and reduction in the drying time [107]. | [54,55,107] |
| Controlled drying air recirculation | Use of more advanced ventilation systems, in which the control of the drying parameters is improved; the inlet and outlet air temperatures are maintained, while the drying agent recirculation coefficient increases (lowering the share of new air) by optimising the air flow and convention, and high energy savings are achieved [126]; due to variations in the evaporation rate, investment costs are highly variable. | Energy savings of 25% [96]. | [96,126] |
| Controlled dehumidification | The water that condenses within the chamber releases its latent heat to be supplied to the drying process; this system is completely closed, and thus, highly energy-efficient [128]. | Typical energy savings of 80%. | [128] |
| Hot air recycling as combustion air in the kiln | The hot air from the cooling zone of a kiln may be used as preheated combustion air in the kiln’s combustion chamber; thermal shock caused by high temperature airflow may be reduced by the mixture of hot air and air at ambient temperature [30]. | From 15 to 30% fuel savings [126]; payback time is negligible [117]. | [24,30,117,122,123,126] |
| Exhaust air recirculation in spray dryers | The exhaust air of a spray dryer may be recycled to the process as drying air [124]. An air preheater may be installed in the recirculation process to further use the waste heat from the exhaust air stream [125]; within the recirculation process, the exhaust air stream is divided into a recirculated air stream and a vent air stream (which is purged), with the recirculated air stream being then mixed with ambient air in order to achieve the required drying air moisture content. | From 50 to 61% in energy savings [125]. | [124,125] |
| Use of alternative fuels | Fossil fuels (such as natural gas) may be substituted by alternative fuels which supply the same amount of heat; alternate fuels include biogas [136,137,138,139,140,141] and hydrogen (pure, mixed or syngas) [142,143,144,145,146,147,148,149]; for hydrogen, its injection is feasible in existing gas networks [150,151,152,153] and it is the best choice for at-scale decarbonisation, being produced at high grade heat [154]. | A 30% supply of energy input in a process (biogas) [142];and 80–100% supply of energy input in a process (hydrogen) [154]. | [136,137,138,139,140,141,142,143,144,145,146,147,148,149,150,151,152,153,154] |
| Improvements at ceramic slip and design | New ceramic materials and product design have been developed in recent years to reduce ceramic weight, energy consumption and production cost; such materials are developed considering: product design that require less raw material and firing times, new material compositions incorporating pore-forming agents (such as carbon nanotubes) and incorporating residues to produce thermal energy [164,165]; additives such as incineration ashes, waste glass and low sintering clays contribute to lower sintering temperatures or lighter ceramics with identical mechanical properties [165]. | A 15% increase in material porosity leading to increased water absorption and decreasing compressive strength, and thus considerable energy savings in the drying phase [164]. | [164,165] |
| Measure | Main Findings | Ref. | |
|---|---|---|---|
| Technical Aspects | Energy and Economic Aspects | ||
| Hot air recycling between kilns | Similar to the hot air recycling in a kiln, the hot air from the cooling zone of a kiln may be used and mixed as preheated combustion air in other kilns of the plant [117]; the more adequate use for a recovered heat air stream is the one that allows to recover the higher thermal energy from that stream (having the lowest thermal loss: that is the closest matching heating need). | From 15 to 30% in fuel savings [126]; payback time is negligible [117]. | [117,126,129] |
| Hot air recycling as drying air | The hot air from the cooling zone of kilns may be used as an additional heat source in dryers; commonly implemented when part of the hot air is already recovered to the combustion chamber of kilns and a remaining part is recycled to the dryers [117]; in the case the hot air stream has a sufficient waste heat potential, the operation may be converted to disable the need to consume fuel [117]. | ||
| Drying air preheating | Installation of air–gas heat exchangers to heat up an air stream to be used as an additional heat source in a dryer may be alternatively performed instead of direct hot air recycling; this may be performed by either using the exhaust gas streams or hot air streams from the cooling zone of kilns [108]; the heat pipe heat exchanger is a typical air preheater type used for this application, due to its associated high heat transfer capability and economic viability [108]. | About 110 dam3/year fuel savings [108]; payback time of 2 years [108]. | [78,79,108] |
| Phase change material Thermal energy storage (PCM–TES) | Implementation of a thermal energy storage-based phase change material unit for the preheating of combustion air at the inlet of a furnace; the air stream is heated in an air–gas heat exchanger followed by the PCM unit. | Fuel savings of 570 MWh/year [132]. | [132,133] |
| Water heating and preheating | Exhaust gases from stacks of a kiln (either exhaust gas or hot air from the cooling zone) may be used to heat up a water stream in an water–gas heat exchanger, such as the water stream at the inlet of a boiler. | Fuel savings of 3.1 MWh/year; payback time less than a year [74]. | [74,80,117] |
| Inertising | Drying stage is eliminated, with energy savings being achieved through the use of dry grinding instead of wet grinding [98]; the inertising operation has a common duration of 10–15 min, using a maximum operation temperature of 900 °C and allows the use of raw materials of worse quality [98]. | Overall energy savings of 40% [97]. | [97,98] |
| Use of dry route for raw material preparation | Substitution of the wet route by a dry route for the preparation of raw materials. | 74% water savings; 78% fuel savings; 36% electricity savings [104]. | [104] |
| Use of concentrated solar thermal energy | Concentrated solar power (CSP) technologies include solar dish, parabolic trough, and solar power towers; the solar radiation may be used to produce a valuable heat stream with temperatures up to 70–320 °C [155]; the CSP systems may be integrated or adapted to the existing heating systems [156,157,158], with the drying processes being pointed for potential application. | Compensate 10% of industrial energy demand [155]. | [155,156,157,158] |
| Measure | Main Findings | Reference | |
|---|---|---|---|
| Technical Aspects | Energy and Economic Aspects | ||
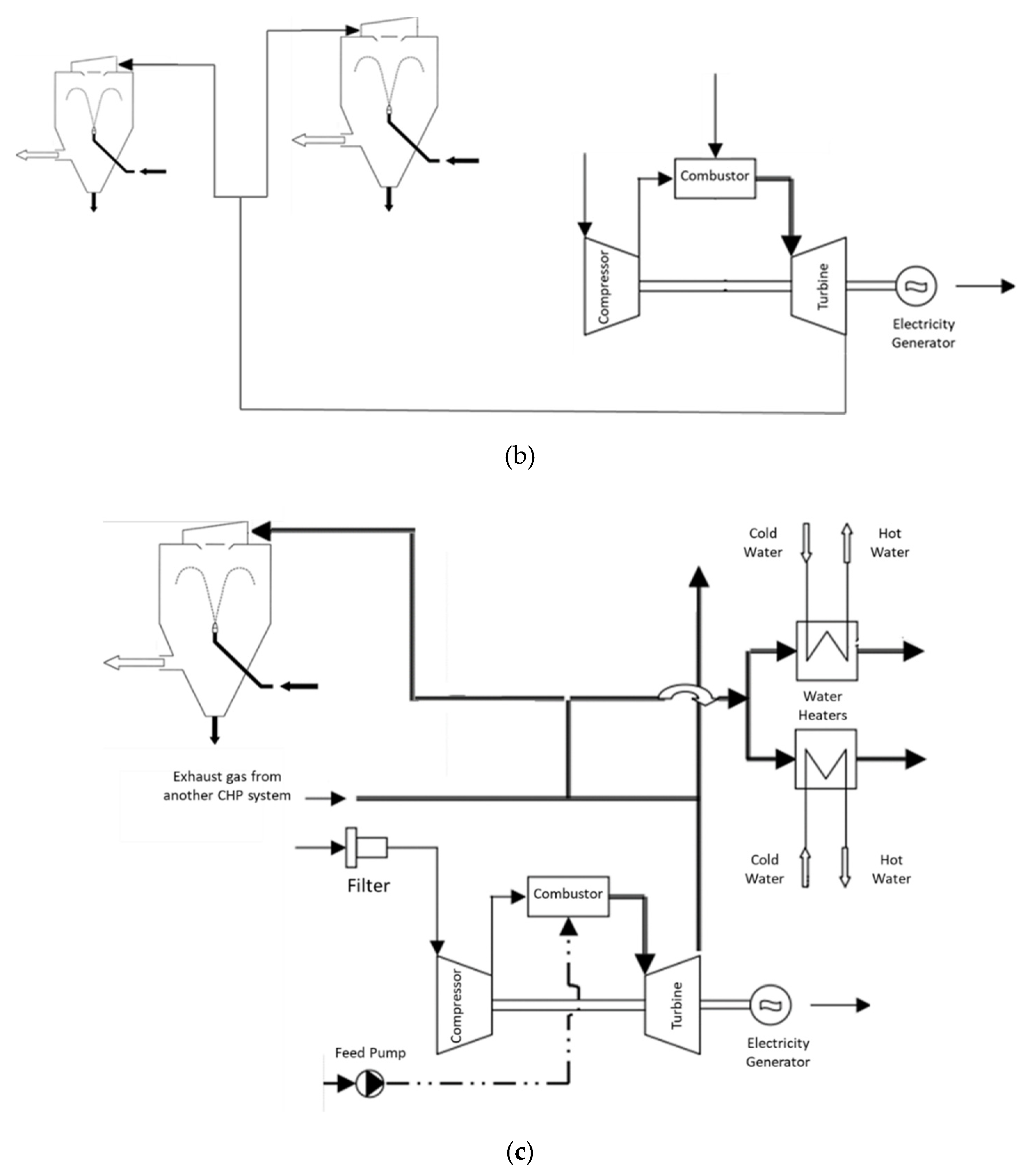
| Organic Rankine cycle (ORC) | It may have installed a regenerator to even further increase the system efficiency by transferring heat from the outlet gas stream from the turbine to the liquid stream at the entrance of the Heat recovery steam generator (HRSG) unit (regenerative ORC); due to the high availability of low-grade heat sources (20% of overall applications of ORC) [134], such as the exhaust gas stream of ceramic kilns, the implementation of this system is highly opportune. | Payback time of 4–5 years [22]. | [22,58,59,60,61,62,63,64,65,66,67,134] |
| Gas turbine cogeneration | Gas turbine cogeneration produces electric energy and thermal energy (which may be used in the operations of firing, drying and spray drying) [135,136]. | Electric energy savings of 25%; 30% of fuel savings [68]. | [68,69,70,71,72,135,136] |
| Policies | Framework of Future Goals |
|---|---|
| European Green Deal [169] | A roadmap developed by the European Commission for 2019–2024, aiming to promote circular economy, sustainability, and reach the objectives for the 2050 long-term strategy [169]; in line with this deal, two sets of strategies were conceptualised: energy system integration and hydrogen strategy [170]; the energy system integration is based on the promotion of the circularity of the energy systems (for instance, with the reuse of waste heat from industrial sites and the energy produced from the application of waste-to-energy technologies) and the promotion of clean fuel use (such as including renewable hydrogen, sustainable biofuels and biogas) [170]; the hydrogen strategy is based on a gradual transition of the use of hydrogen use between 2020 and 2030, aimed at the renewable hydrogen technologies to reach maturity within the timeframe of 2030 and 2050 [170]. |
| EN-H2: the National Strategy for Hydrogen in Portugal [171] | The strategy in Portugal to promote the use of hydrogen to increase energy transition and enforce it in the national economy, aligned with the objectives of the European Green Deal [171]; the overall aims for the use of H2 consist of the enforcement of the use of renewable energy resources, the increase in the resilience of the energy system and the increase in decarbonisation [171]; in the context of industry, it is aimed to promote a representativity of 2–5% use of H2 on the overall energy consumption for 2030 and 20–25% for 2050 [171]. |
Publisher’s Note: MDPI stays neutral with regard to jurisdictional claims in published maps and institutional affiliations. |
© 2020 by the authors. Licensee MDPI, Basel, Switzerland. This article is an open access article distributed under the terms and conditions of the Creative Commons Attribution (CC BY) license (http://creativecommons.org/licenses/by/4.0/).
Share and Cite
Castro Oliveira, M.; Iten, M.; Cruz, P.L.; Monteiro, H. Review on Energy Efficiency Progresses, Technologies and Strategies in the Ceramic Sector Focusing on Waste Heat Recovery. Energies 2020, 13, 6096. https://doi.org/10.3390/en13226096
Castro Oliveira M, Iten M, Cruz PL, Monteiro H. Review on Energy Efficiency Progresses, Technologies and Strategies in the Ceramic Sector Focusing on Waste Heat Recovery. Energies. 2020; 13(22):6096. https://doi.org/10.3390/en13226096
Chicago/Turabian StyleCastro Oliveira, Miguel, Muriel Iten, Pedro L. Cruz, and Helena Monteiro. 2020. "Review on Energy Efficiency Progresses, Technologies and Strategies in the Ceramic Sector Focusing on Waste Heat Recovery" Energies 13, no. 22: 6096. https://doi.org/10.3390/en13226096
APA StyleCastro Oliveira, M., Iten, M., Cruz, P. L., & Monteiro, H. (2020). Review on Energy Efficiency Progresses, Technologies and Strategies in the Ceramic Sector Focusing on Waste Heat Recovery. Energies, 13(22), 6096. https://doi.org/10.3390/en13226096

