Ultra-Short-Term Photovoltaic Power Prediction Model Based on the Localized Emotion Reconstruction Emotional Neural Network
Abstract
1. Introduction
2. The Localized Emotion Reconstruction in the Limbic-Based Artificial Emotional Neural Network
2.1. The Neuropsychological Aspect of Emotion
2.2. Limitations of the Current Limbic-Based Artificial Emotion Neural Network
2.2.1. The Limitations of the Expanded Signal
2.2.2. The Limitations of the Emotional Parameters
2.3. The Localized Emotion Reconstruction in the Limbic-based Artificial Emotional Neural Network
2.3.1. Chaotic Time Series Analysis
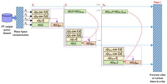
2.3.2. The Single-Step Cyclic Scrolling Localized Prediction Mechanism
2.3.3. The Localized Emotion Reconstruction
A. Expanded Signal
B. Emotional Parameters
3. Ultra-Short-Term Photovoltaic Power Prediction Model Based on the Localized Emotion Reconstruction Emotional Neural Network
3.1. The Training Algorithm of the Localized Emotion Reconstruction Emotional Neural Network
3.1.1. Feed Forward Computations
i. Input Layer to Hidden Layer
ii. Hidden Layer to Output Layer
3.1.2. Backward Learning Computations
3.2. The Ultra-Short-Term PV Power Prediction Framework Based on the Localized Emotion Reconstruction Emotional Neural Network
4. Case Study
4.1. Description of Dataset
4.2. Benchmark Models for Numerical Comparison
4.3. Numerical Results and Analysis
5. Conclusions
Author Contributions
Funding
Conflicts of Interest
References
- Engerer, N.; Mills, F. KPV: A clear-Sky index for photovoltaics. Sol. Energy 2014, 105, 679–693. [Google Scholar] [CrossRef]
- Antonanzas, J.; Osorio, N.; Escobar, R.; Urraca, R.; Martínez-De-Pisón, F.; Antonanzas-Torres, F. Review of photovoltaic power forecasting. Sol. Energy 2016, 136, 78–111. [Google Scholar] [CrossRef]
- Gigoni, L.; Betti, A.; Crisostomi, E.; Franco, A.; Tucci, M.; Bizzarri, F.; Mucci, D. Day-Ahead Hourly Forecasting of Power Generation From Photovoltaic Plants. IEEE Trans. Sustain. Energy 2017, 9, 831–842. [Google Scholar] [CrossRef]
- Agoua, X.G.; Girard, R.; Kariniotakis, G.; Kariniotakis, G. Short-Term Spatio-Temporal Forecasting of Photovoltaic Power Production. IEEE Trans. Sustain. Energy 2017, 9, 538–546. [Google Scholar] [CrossRef]
- Wang, J.; Zhong, H.; Lai, X.; Xia, Q.; Wang, Y.; Kang, C. Exploring Key Weather Factors From Analytical Modeling Toward Improved Solar Power Forecasting. IEEE Trans. Smart Grid 2019, 10, 1417–1427. [Google Scholar] [CrossRef]
- Zhen, Z.; Pang, S.; Wang, F.; Li, K.; Li, Z.; Ren, H.; Shafie-Khah, M.; Catalao, J.P.S. Pattern Classification and PSO Optimal Weights Based Sky Images Cloud Motion Speed Calculation Method for Solar PV Power Forecasting. IEEE Trans. Ind. Appl. 2019, 55, 3331–3342. [Google Scholar] [CrossRef]
- Tang, J.; Lv, Z.; Zhang, Y.; Yu, M.; Wei, W. An improved cloud recognition and classification method for photovoltaic power prediction based on total-sky-images. J. Eng. 2019, 2019, 4922–4926. [Google Scholar] [CrossRef]
- Xiang, Z.; Ji, W.; Hai, Z.; Jie, D.; Fang, C.; Xin, Z. Very short-term prediction model for photovoltaic power based on improving the total sky cloud image recognition. J. Eng. 2017, 2017, 1947–1952. [Google Scholar] [CrossRef]
- Gong, Y.; Lu, Z.; Qiao, Y.; Wang, Q. An overview of photovoltaic energy system output forecasting technology. Automat. Electron. Power Syst. 2016, 40, 140–151. [Google Scholar]
- Zhu, R.; Guo, W.; Gong, X. Short-Term Photovoltaic Power Output Prediction Based on k-Fold Cross-Validation and an Ensemble Model. Energies 2019, 12, 1220. [Google Scholar] [CrossRef]
- Cui, C.; Zou, Y.; Wei, L.; Wang, Y.; Chenggang, C.; Liaoliao, W.; Yadong, W. Evaluating combination models of solar irradiance on inclined surfaces and forecasting photovoltaic power generation. IET Smart Grid 2019, 2, 123–130. [Google Scholar] [CrossRef]
- Sheng, H.; Xiao, J.; Cheng, Y.; Ni, Q.; Wang, S. Short-Term Solar Power Forecasting Based on Weighted Gaussian Process Regression. IEEE Trans. Ind. Electron. 2017, 65, 300–308. [Google Scholar] [CrossRef]
- Utpal, K.D.; Kok, S.T.; Mehdi, S.; Saad, M.; Moh, Y.I.; Willem, V.D.; Bend, H.; Alex, S. Forecasting of photovoltaic power generation and model optimization: A review. Renew. Sustain. Energy Rev. 2018, 81, 912–928. [Google Scholar]
- Perveen, G.; Rizwan, M.; Goel, N. Comparison of intelligent modelling techniques for forecasting solar energy and its application in solar PV based energy system. IET Energy Syst. Integr. 2019, 1, 34–51. [Google Scholar] [CrossRef]
- Zhou, H.; Zhang, Y.; Yang, L.; Liu, Q.; Yan, K.; Du, Y. Short-Term Photovoltaic Power Forecasting Based on Long Short Term Memory Neural Network and Attention Mechanism. IEEE Access 2019, 7, 78063–78074. [Google Scholar] [CrossRef]
- Aprillia, H.; Yang, H.-T.; Huang, C.-M. Short-Term Photovoltaic Power Forecasting Using a Convolutional Neural Network–Salp Swarm Algorithm. Energies 2020, 13, 1879. [Google Scholar] [CrossRef]
- Safari, N.; Chung, C.Y.; Price, G.C.D. Novel Multi-Step Short-Term Wind Power Prediction Framework Based on Chaotic Time Series Analysis and Singular Spectrum Analysis. IEEE Trans. Power Syst. 2018, 33, 590–601. [Google Scholar] [CrossRef]
- Liu, L.; Ji, T.; Li, M.; Chen, Z.; Wu, Q. Short-Term local prediction of wind speed and wind power based on singular spectrum analysis and locality-sensitive hashing. J. Mod. Power Syst. Clean Energy 2018, 6, 317–329. [Google Scholar] [CrossRef]
- Liu, J.; Fang, W.; Zhang, X.; Yang, C. An Improved Photovoltaic Power Forecasting Model With the Assistance of Aerosol Index Data. IEEE Trans. Sustain. Energy 2015, 6, 434–442. [Google Scholar] [CrossRef]
- Akhter, M.N.; Mekhilef, S.; Mokhlis, H.; Shah, N.M.; Saad, M. Review on forecasting of photovoltaic power generation based on machine learning and metaheuristic techniques. IET Renew. Power Gener. 2019, 13, 1009–1023. [Google Scholar] [CrossRef]
- Zhu, H.; Li, X.; Sun, Q.; Nie, L.; Yao, J.; Zhao, G. A Power Prediction Method for Photovoltaic Power Plant Based on Wavelet Decomposition and Artificial Neural Networks. Energies 2015, 9, 11. [Google Scholar] [CrossRef]
- Al-Dahidi, S.; Ayadi, O.; Alrbai, M.; Adeeb, J. Ensemble Approach of Optimized Artificial Neural Networks for Solar Photovoltaic Power Prediction. IEEE Access 2019, 7, 81741–81758. [Google Scholar] [CrossRef]
- Wang, Y.; Fu, Y.; Sun, L.; Xue, H. Ultra-short term prediction model of photovoltaic output power based on chaos-RBF neural network. Power Syst. Technol. 2018, 42, 1110–1116. [Google Scholar]
- Shibata, K.; Takahashi, A.; Imai, J.; Funabiki, S. Short-Term prediction of power fluctuations in photovoltaic systems using chaos theory. In Proceedings of the 2013 IEEE Power & Energy Society General Meeting, Vancouver, BC, Canada, 21–25 July 2013; pp. 1–5. [Google Scholar]
- Milad, H.S.A.; Farooq, U.; El-Hawary, M.E.; Asad, U.; El-Hawary, M. Neo-Fuzzy Integrated Adaptive Decayed Brain Emotional Learning Network for Online Time Series Prediction. IEEE Access 2017, 5, 1037–1049. [Google Scholar] [CrossRef]
- Parsapoor, M.; Bilstrup, U.; Svensson, B. Forecasting Solar Activity With Computational Intelligence Models. IEEE Access 2018, 6, 70902–70909. [Google Scholar] [CrossRef]
- Mei, Y.; Tan, G.; Liu, Z.; Wu, H. Chaotic time series prediction based on brain emotion learning model and adaptive genetic algorithm. ACTA Phys. Sin. 2018, 67, 20–31. [Google Scholar]
- Zamirpour, E.; Mosleh, M. A biological brain-inspired fuzzy neural network: Fuzzy emotional neural network. Biol. Inspired Cogn. Arch. 2018, 26, 80–90. [Google Scholar] [CrossRef]
- Lotfi, E.; Akbarzadeh-T, M.-R. A winner-take-all approach to emotional neural networks with universal approximation property. Inf. Sci. 2016, 369–388. [Google Scholar] [CrossRef]
- Lotfi, E.; Akbarzadeh-T, M.-R. Practical emotional neural networks. Neural Netw. 2014, 59, 61–72. [Google Scholar] [CrossRef]
- Huang, X.; Wu, W.; Qiao, H.; Ji, Y. Brain-Inspired Motion Learning in Recurrent Neural Network With Emotion Modulation. IEEE Trans. Cogn. Dev. Syst. 2018, 10, 1153–1164. [Google Scholar] [CrossRef]
- Kim, H.; Eykholt, R.; Salas, J. Nonlinear dynamics, delay times, and embedding windows. Phys. D Nonlinear Phenom. 1999, 127, 48–60. [Google Scholar] [CrossRef]
- Ardalani-farsa, M. Chaotic Time Series Forecasting with Residual Analysis Using Synergy of Ensemble Neural Networks and Taguchi’s Design of Experiments. Ph.D. Thesis, Ryerson University, Toronto, ON, Canada, 2010. [Google Scholar]
- Wang, Y.; Fu, Y.; Xue, H. DMCS-WNN prediction method of photovoltaic power generation by considering solar radiation and chaotic feature extraction. Proc. CSEE 2019, 39, 63–71. [Google Scholar]
- Boyd, M. Performance Data from the NIST Photovoltaic Arrays and Weather Station. J. Res. Natl. Inst. Stand. Technol. 2017, 122, 40. [Google Scholar] [CrossRef]
- Li, F.; Li, C.; Y, Q. PV power ramp events probability modeling and assessment in multiple time scales. Acta Energi. Sin. 2019, 40, 3289–3298. [Google Scholar]
- Vallance, L.; Charbonnier, B.; Paul, N.; Dubost, S.; Blanc, P. Towards a standardized procedure to assess solar forecast accuracy: A new ramp and time alignment metric. Sol. Energy 2017, 150, 408–422. [Google Scholar] [CrossRef]
- Diagne, M.; David, M.; Lauret, P.; Boland, J.; Schmutz, N. Review of solar irradiance forecasting methods and a proposition for small-scale insular grids. Renew. Sustain. Energy Rev. 2013, 27, 65–76. [Google Scholar] [CrossRef]
- Kůrková, V. Komlogorov’s theorem and multi-Layer neural networks. Neural Net. 1992, 5, 501–506. [Google Scholar] [CrossRef]









| Time | Pattern | Target |
|---|---|---|
| t1 | X(t0) | x(t1) |
| t2 | X(t1) | x(t2) |
| ... | ... | ... |
| tM | X(tM-1) | x(tM) |
| Hidden Neurons | Mean Squared Error (MSE) |
|---|---|
| 9 | 0.00638 |
| 10 | 0.00623 |
| 11 | 0.00598 |
| 12 | 0.00616 |
| 13 | 0.00640 |
| 14 | 0.007102 |
| 15 | 0.007256 |
| 16 | 0.008245 |
| Parameter | BPNN | LiAENN | Proposed |
|---|---|---|---|
| Input neurons | 5 | 5 | 5 |
| Hidden neurons | 11 | 2 | 2 |
| Output neurons | 1 | 1 | 1 |
| Learning Coefficient | 0.002 | 0.002 | 0.002 |
| Random initial weights range | –1.0 to +1.0 | –1.0 to +1.0 | –1.0 to +1.0 |
| Weather | Sunny to Cloudy | Sunny | Cloudy | Cloudy to Sunny | Overcast | ||||
|---|---|---|---|---|---|---|---|---|---|
| Test Day | 1 | 2 | 3 | 4 | 5 | 6 | 7 | 8 | |
| LERENN | MAPE | 0.1521 | 0.056 | 0.0419 | 0.2715 | 0.2085 | 0.1274 | 0.1447 | 0.2004 |
| RMSE/kW | 30.1674 | 5.5934 | 1.3602 | 42.0671 | 34.5300 | 13.2894 | 3.9845 | 12.6832 | |
| SSE/(kW)2*103 | 142.8954 | 4.9358 | 0.2917 | 278.0129 | 187.2060 | 27.7512 | 2.5163 | 25.2599 | |
| Ramp score/kW.h−1 | 93.3108 | 29.8320 | 9.3228 | 153.6768 | 139.8804 | 45.5568 | 25.0572 | 72.3960 | |
| LSTM | MAPE | 0.2609 | 0.0675 | 0.0586 | 0.3685 | 0.3349 | 0.1872 | 0.1599 | 0.2291 |
| RMSE/kW | 30.9844 | 5.6320 | 2.7657 | 42.6542 | 34.6060 | 13.1315 | 3.9890 | 12.5732 | |
| SSE/(kW)2*103 | 150.7249 | 4.9799 | 1.3069 | 285.6431 | 188.0198 | 28.1023 | 2.5224 | 25.2503 | |
| Ramp score/kW.h−1 | 143.8032 | 55.2324 | 29.8752 | 209.3352 | 187.9620 | 74.1576 | 35.9796 | 86.6076 | |
| PM | MAPE | 0.2057 | 0.0911 | 0.0693 | 0.3371 | 0.2450 | 0.2161 | 0.1663 | 0.2318 |
| RMSE/kW | 31.7276 | 6.5936 | 2.9086 | 45.5884 | 36.7949 | 14.5366 | 3.9995 | 12.7599 | |
| SSE/(kW)2*103 | 158.0424 | 6.8256 | 1.3282 | 326.2938 | 212.5564 | 33.1763 | 2.5114 | 25.5618 | |
| Ramp score/kW.h−1 | 122.3412 | 50.8920 | 28.8036 | 183.9240 | 152.4612 | 58.8828 | 30.5364 | 79.5036 | |
| LiAENN | MAPE | 0.2491 | 0.1035 | 0.0916 | 0.3644 | 0.2983 | 0.1768 | 0.1977 | 0.2774 |
| RMSE/kW | 33.6615 | 7.0468 | 3.8622 | 48.7172 | 39.4742 | 15.6192 | 4.5361 | 13.7023 | |
| SSE/(kW)2*103 | 178.6753 | 8.0183 | 2.3465 | 374.4040 | 244.7497 | 38.3727 | 3.2785 | 29.4934 | |
| Ramp score/kW.h−1 | 136.8816 | 64.4636 | 38.9076 | 196.2504 | 186.0828 | 75.8400 | 39.9000 | 91.9920 | |
| BPNN | MAPE | 0.2676 | 0.1364 | 0.1257 | 0.4797 | 0.3699 | 0.2189 | 0.2698 | 0.3145 |
| RMSE/kW | 36.0657 | 8.5071 | 5.0395 | 53.0031 | 42.8105 | 17.7739 | 7.3146 | 15.6128 | |
| SSE/(kW)2*103 | 208.4089 | 11.6246 | 4.0312 | 457.9941 | 287.8621 | 50.9993 | 8.8506 | 38.3697 | |
| Ramp score/kW.h−1 | 147.0128 | 71.7876 | 54.9180 | 244.3812 | 207.6900 | 81.5688 | 71.5296 | 116.6340 | |
| Model | MAPE | RMSE/kW | SSE/(kW)2 | Ramp Score/kW.h-1 |
|---|---|---|---|---|
| LERENN | 0.1503 | 17.9594 | 83.6087 | 71.1291 |
| LSTM | 0.2083 | 18.2920 | 85.8187 | 102.8691 |
| PM | 0.1953 | 19.3636 | 95.7870 | 88.4181 |
| LiAENN | 0.2199 | 20.8274 | 109.9173 | 103.8023 |
| BPNN | 0.2728 | 23.2659 | 133.5176 | 124.4403 |
| Prediction Model | Evaluation Metrics | ||||
|---|---|---|---|---|---|
| MAPE | RMSE/kW | SSE/(kW)2*103 | Ramp Score/kW.h−1 | ||
| Sunny to cloudy | LERENN | 0.2073 | 32.4131 | 164.9597 | 182.5788 |
| LSTM | 0.3555 | 35.0389 | 192.7532 | 280.7976 | |
| PM | 0.4533 | 40.0173 | 251.4171 | 246.7728 | |
| LiAENN | 0.3094 | 36.4885 | 209.0506 | 276.0372 | |
| BPNN | 0.3572 | 40.8130 | 262.0784 | 283.3200 | |
| Sunny | LERENN | 0.1333 | 11.1363 | 19.4895 | 87.2256 |
| LSTM | 0.1592 | 11.6602 | 21.3456 | 129.6888 | |
| PM | 0.2645 | 14.3359 | 32.2661 | 125.4564 | |
| LiAENN | 0.2208 | 16.5784 | 43.1977 | 155.0616 | |
| BPNN | 0.2517 | 19.7618 | 61.9399 | 196.6812 | |
| Cloudy | LERENN | 0.3694 | 43.9757 | 303.6602 | 295.7916 |
| LSTM | 0.4478 | 45.7702 | 328.9011 | 299.7456 | |
| PM | 0.5174 | 46.0834 | 333.4171 | 304.4988 | |
| LiAENN | 0.4809 | 50.3866 | 398.7767 | 314.5740 | |
| BPNN | 0.6129 | 56.8173 | 507.5595 | 337.3860 | |
| Cloudy to sunny | LERENN | 0.2339 | 18.9519 | 56.4368 | 151.4148 |
| LSTM | 0.2845 | 19.0463 | 56.9536 | 171.6264 | |
| PM | 0.4927 | 20.8886 | 68.5040 | 132.1837 | |
| LiAENN | 0.2953 | 23.1878 | 84.4329 | 186.3912 | |
| BPNN | 0.3448 | 28.1974 | 126.1679 | 263.3244 | |
| Overcast | LERENN | 0.2494 | 8.5190 | 11.4084 | 74.5356 |
| LSTM | 0.2944 | 8.4760 | 11.3930 | 81.9648 | |
| PM | 0.5739 | 8.8750 | 12.3663 | 76.0968 | |
| LiAENN | 0.3290 | 10.8299 | 18.5590 | 112.4520 | |
| BPNN | 0.3901 | 15.7730 | 39.4865 | 147.5160 | |
| Mean value | LERENN | 0.2387 | 22.9992 | 111.1909 | 158.3093 |
| LSTM | 0.3083 | 23.9983 | 122.2693 | 192.7646 | |
| PM | 0.4604 | 26.04 | 139.5941 | 177.0017 | |
| LiAENN | 0.3271 | 27.4942 | 150.8034 | 208.9032 | |
| BPNN | 0.3913 | 32.2725 | 199.4464 | 245.6455 | |
© 2020 by the authors. Licensee MDPI, Basel, Switzerland. This article is an open access article distributed under the terms and conditions of the Creative Commons Attribution (CC BY) license (http://creativecommons.org/licenses/by/4.0/).
Share and Cite
Wang, Y.; Zhu, L.; Xue, H. Ultra-Short-Term Photovoltaic Power Prediction Model Based on the Localized Emotion Reconstruction Emotional Neural Network. Energies 2020, 13, 2857. https://doi.org/10.3390/en13112857
Wang Y, Zhu L, Xue H. Ultra-Short-Term Photovoltaic Power Prediction Model Based on the Localized Emotion Reconstruction Emotional Neural Network. Energies. 2020; 13(11):2857. https://doi.org/10.3390/en13112857
Chicago/Turabian StyleWang, Yufei, Li Zhu, and Hua Xue. 2020. "Ultra-Short-Term Photovoltaic Power Prediction Model Based on the Localized Emotion Reconstruction Emotional Neural Network" Energies 13, no. 11: 2857. https://doi.org/10.3390/en13112857
APA StyleWang, Y., Zhu, L., & Xue, H. (2020). Ultra-Short-Term Photovoltaic Power Prediction Model Based on the Localized Emotion Reconstruction Emotional Neural Network. Energies, 13(11), 2857. https://doi.org/10.3390/en13112857
