Effect of Saturated Steam Carried Downward on the Flow Properties in the Downcomer of Steam Generator
Abstract
:1. Introduction
2. Computational Analysis
2.1. Physical Model
2.2. Mathematical Model
2.3. Boundary Conditions
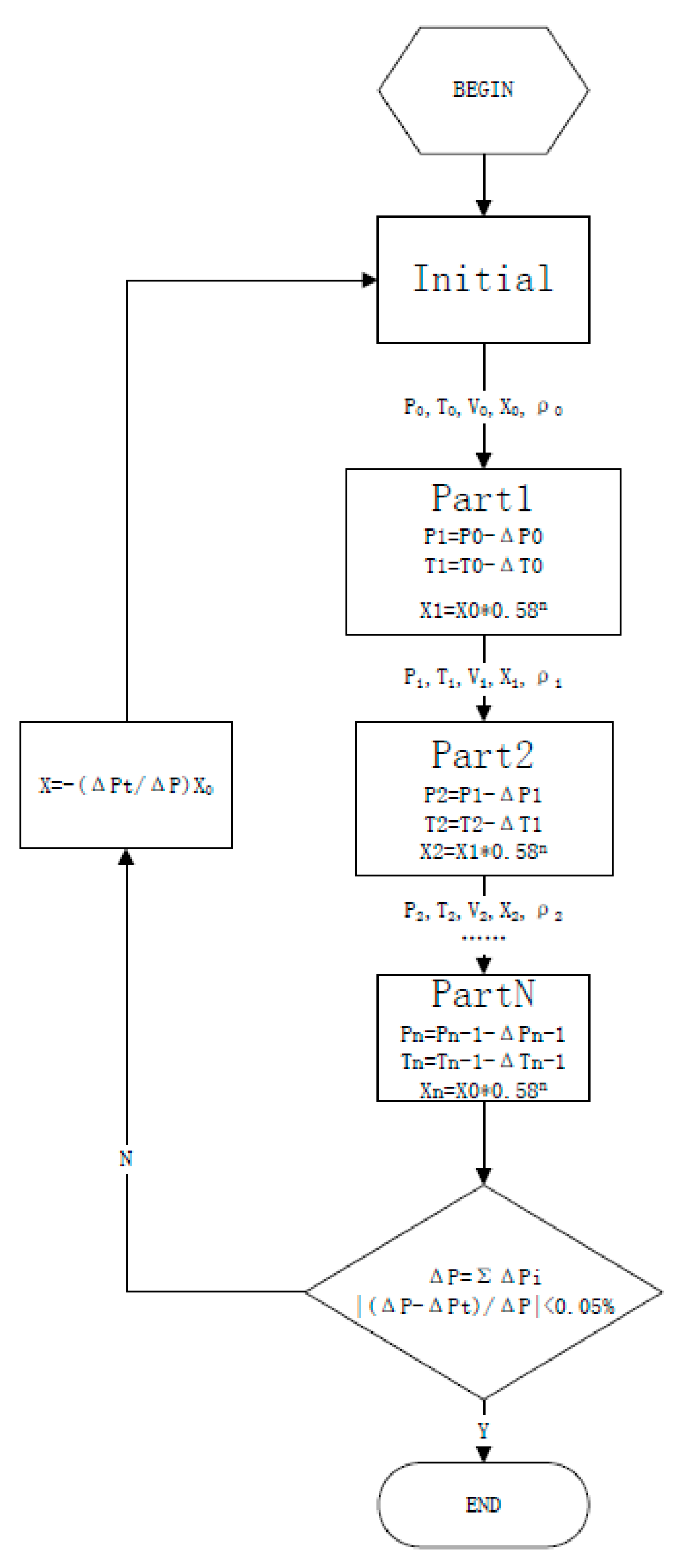
2.4. Results of Calculation and Analysis
3. Experimental Section
3.1. Experimental Loop
3.2. Experimental Body Design
3.3. Measurement Accuracy
3.4. Evaluation of Measurement Uncertainty
4. Results and Discussion
4.1. Effect of the Saturated Steam Carried Downward on the Temperature in the Downcomer
4.2. Effect of Saturated Steam carried Downward on the Pressure-Drop in the Downcomer
4.3. Effect of Saturated Steam Carried Downward on Density in the Downcomer
4.4. Steam Quality Trend in the Downcomer
5. Conclusions
- (1)
- Affected by the saturated steam carried downward, the fluid temperature in the downcomer first decreases due to the mixing of hot and cold fluids and then slightly rises due to the absorption of heat released by the steam contact condensation. The temperature difference between the section at 500 mm below the feed water ring and the section at 3000 mm below feed water ring is less than 1.5 °C.
- (2)
- The pressure-drop measurement in the downcomer can be taken as a monitoring parameter to justify whether the saturated steam carried downward enters the downcomer or not. When pressure-drop is nonlinear with the Reynolds number, the presence of two-phase flow shall be considered.
- (3)
- The deviation of the water level calculated by the pressure-drop correction and density modification using the mean temperature in the downcomer can reach a maximum of 5%, with the mean goodness of the fit between the local water level value and that calculated by pressure-drop correction being 99.7%. The density corrected by the pressure-drop, which was measured at the domain under 500 mm below the feed water ring, is more reliable than that corrected by temperature for water level computation.
- (4)
- When the velocity in the downcomer is constant, with the reduction of the subcooling degree, the condensation amount of saturated steam carried downward decreases, while the void fraction in downcomer increases.
- (5)
- When the velocity is increasing to 1.8 m/s, the sensitivity of the steam quality in the downcomer to the subcooling degree begins to diminish as the velocity continues to rise.
- (6)
- The one-dimensional calculation program based on the measured pressure difference here developed can be employed to analyze the pressure, temperature, and void fraction distributions in the downcomer. The computation results are in excellent agreement with the experimental results, which helps simplify the internal calculation of the steam generator and improve calculation efficiency.
Author Contributions
Funding
Acknowledgments
Conflicts of Interest
Nomenclature
| P | Steam pressure, Pa; |
| Medium density in the downcomer, kg/m3; | |
| H | Height of downcomer, m; |
| Density of the preheating section in ascending channel, kg/m3; | |
| Height of the preheating section in ascending channel, m; | |
| Density of the vapor in the ascending channel, kg/m3; | |
| Height of the void space in ascending channel, m; | |
| Pressure drop in the rising section, Pa; | |
| Pressure drop in the steam separator, Pa; | |
| m | Mass, kg/s; |
| Outlet pressure, Pa; | |
| Inlet pressure, Pa; | |
| Frictional pressure drop, Pa; | |
| Acceleration pressure drop, Pa; | |
| Gravitational pressure drop, Pa; | |
| Full liquid-phase conversion coefficient | |
| Steam quality | |
| Dynamic viscosity, N·s/m2; | |
| Friction coefficient; | |
| Length of flow channel, m; | |
| Density of water-vapor mixture, kg/m3; | |
| Equivalent diameter, m; | |
| Velocity, m/s; | |
| G | Mass flow rate per unit area, kg/(m2 s); |
| Volume void fraction; | |
| Reference mean diameter bubble, 1.5 × 10−3 m; | |
| Reference mean diameter bubble, 1.5 × 10−4 m; | |
| Subcooling degree of liquid phase, °C; | |
| Reference subcooling degree of the liquid phase, 0 °C; | |
| Reference subcooling degree of the liquid phase, 15 °C; | |
| Thermal conductivity of the liquid phase, w/(m k); | |
| Re | Reynolds number; |
| Pr | Prandtl number; |
| Enthalpy of saturated water, kJ/kg; | |
| Enthalpy of saturated steam, kJ/kg. |
References
- Sun, Z.N. The working principle and structure design of steam generator. In Nuclear Power Facility; Harbin Engineering University Press: Harbin, China, 2004; Chapter 2; pp. 11–21. [Google Scholar]
- Steam Generator Writing Group. Hydrodynamics of steam generator. In Steam Generator; Atomic Energy Press: Beijing, China, 1982; Chapter 3; pp. 159–161. [Google Scholar]
- Woods, B.G.; Groome, J.; Collins, B. An assessment of PWR steam generator condensation at the Oregon State University APEX facility. Nucl. Eng. Des. 2009, 239, 96–105. [Google Scholar] [CrossRef]
- Woods, B.G.; Collins, B. RELAP5-3D modeling of PWR steam generator condensation experiments at the Oregon State University APEX facility. Nucl. Eng. Des. 2009, 239, 1925–1932. [Google Scholar] [CrossRef]
- Brucker, G.G.; Sparrow, E.M. Direct contact condensation of steam bubbles in water at high pressure. Int. J. Heat Mass Transf. 1977, 20, 371–381. [Google Scholar] [CrossRef]
- Yang, Y.L.; Sun, B.Z.; Yang, L.B.; Zhang, Y. Numerical simulation on vapor-liquid two-phase flow of the secondary circuit in steam generator. At. Energy Sci. Technol. 2012, 46, 51–56. (In Chinese) [Google Scholar]
- Versteeg, H.K.; Malalasekera, M. Turbulence and its modeling. In An Introduction to Computational Fluid Dynamics: The Finite Volume Method; Prentice Hall Press: Upper Saddle River, NJ, USA, 2007; Chapter 3; pp. 40–113. [Google Scholar]
- Shmatov, D.P.; Kruzhaev, K.V.; Afanasev, A.A.; Polval’nyi, E.S.; Kretinin, A.; Safonov, S.V. Simulation of Gas Flow in an Anti-Surge Valve by the ANSYS CFX Software Complex. Chem. Pet. Eng. 2018, 53, 662–667. [Google Scholar] [CrossRef]
- Sun, D.L.; Xu, J.L.; Wang, L. A vapor-liquid phase change model for two phase boiling and condensation. J. Xi’an Jiaotong Univ. 2012, 46, 7–11. (In Chinese) [Google Scholar]
- Yu, Y.Q.; Elia, M.; Aleksandr, O.; Justin, T. Aporous medium model for predicting the duct wall temperature of sodium fast reactor fuel assembly. Nucl. Eng. Des. 2015, 295, 48–58. [Google Scholar] [CrossRef]
- Jiang, X.; Zhang, M.; Xie, Y.C.; Yao, W.D. Three-dimensional numerical simulation of secondary side flow field in steam generator. At. Energy Sci. Technol. 2008, 42, 438–443. (In Chinese) [Google Scholar]
- Li, X.B.; Zhang, M.C.; Fang, X.L.; Zhang, Y.H. The flow field characteristics in the annular downcomer of SG secondary side. J. North Chin. Electr. Power Univ. 2013, 40, 86–90. (In Chinese) [Google Scholar]
- Wang, F.J. Three dimensional turbulence model and its application in CFD. In Computational Fluid Dynamics Analysis: Principles and Applications of CFD Software; Tsinghua University Press: Beijing, China, 2004; Chapter 4; pp. 120–125. [Google Scholar]
- Zhou, L.; Chong, D.T.; Liu, J.P.; Yan, J.J. Numerical study on flow pattern of sonic steam jet condensed into subcooled water. Ann. Nucl. Energy 2017, 99, 206–215. [Google Scholar] [CrossRef]
- Shah, A.; Chughtai, I.R.; Inayat, M.H. Numerical simulation of direct-contact condensation from a supersonic steam jet in subcooled water. Chin. J. Chem. Eng. 2010, 18, 577–587. [Google Scholar] [CrossRef]
- Gulawani, S.S.; Joshi, J.B.; Shah, M.S.; RamaPrasad, C.S.; Shukla, D.S. CFD analysis of flow pattern and heat transfer in direct contact steam condensation. Chem. Eng. Sci. 2006, 61, 5204–5220. [Google Scholar] [CrossRef]
- Ranz, W.E.; Marshall, W.R., Jr. Evaporation from drops: Part I. Chem. Eng. Prog. 1952, 48, 141–146. [Google Scholar]
- Li, S.Q.; Wang, P.; Lu, T. Numerical simulation of direct contact condensation of subsonic steam injected in a water pool using VOF method and LES turbulence model. Prog. Nucl. Energy 2015, 78, 201–215. [Google Scholar] [CrossRef]
- Ji, B.; Chen, J. 3D structure mesh generation method. In ANSYS ICEM CFD Detailed Examples of Grid Technology; China Water Power Press: Beijing, China, 2012; Chapter 1; pp. 153–205. [Google Scholar]
- Anglart, H.; Nylund, O. CFD application to prediction of void distribution in two phase bubbly flows in rod bundles. Nucl. Eng. Des. 1996, 163, 81–98. [Google Scholar] [CrossRef]
- Hughmark, G.A. Mass and heat transfer from a rigid sphere. AIChE J. 1967, 13, 1219–1221. [Google Scholar] [CrossRef]
- Koncar, B.; Mavko, B. Modeling of low-pressure subcooled flow boiling using the RELAP5 code. Nucl. Eng. Des. 2003, 220, 255–273. [Google Scholar] [CrossRef]
- Yang, Z.; Huang, W.; Zhou, J. Study on steady state thermal hydraulic performance of steam generator with an axial economizer. World Sci Tech R D 2016, 38, 799–803. [Google Scholar]
- Li, Y.Z.; Yuan, M.S. Dimensional analysis and similarity principle. In Fluid Mechanics; High Education Press: Beijing, China, 2008; Chapter 10; pp. 303–318. [Google Scholar]
- The General Administration of Quality Supervision, Inspection and Quarantine of the People’s Republic of China; The Standardization Administration of the People’s Republic China. GB /T 27418-2017, Guide to Evaluation and Expression of Uncertainty in Measurement; The General Administration of Quality Supervision, Inspection and Quarantine of the People’s Republic of China; The Standardization Administration of the People’s Republic China: Beijing, China, 2017.
- Yan, C. Two-phase flow pressure drop of straight pipe. In Gas-Liquid Flow; Harbin Engineering University Press: Harbin, China, 2001; Chapter 1; pp. 65–88. [Google Scholar]




















| Name | Position (Flow Direction Is Positive) | Number |
|---|---|---|
| K type thermocouple | 500/1090/1640/2190/2740/2940 mm | 6 |
| Pressure transmitter | 1640 mm | 1 |
| Differential pressure transducer | −110/290/590/2590 mm | 3 |
| Local water level indicator | - | 1 |
| Velocity sensor | 1640 mm | 3 |
| Name | Precision | Number |
|---|---|---|
| K type thermocouple | Class I industrial level | 6 |
| Pressure transmitter | 0.2% | 1 |
| Differential pressure transducer | 0.2% | 3 |
| Local water level indicator | - | 1 |
| Velocity sensor | 1% | 3 |
| Distributor | 0.1% | 4 |
| Collector | 0.02% | 1 |
© 2019 by the authors. Licensee MDPI, Basel, Switzerland. This article is an open access article distributed under the terms and conditions of the Creative Commons Attribution (CC BY) license (http://creativecommons.org/licenses/by/4.0/).
Share and Cite
Liu, Y.; Shi, H.-l.; Gui, C.; Wang, X.-y.; Tian, R.-f. Effect of Saturated Steam Carried Downward on the Flow Properties in the Downcomer of Steam Generator. Energies 2019, 12, 3650. https://doi.org/10.3390/en12193650
Liu Y, Shi H-l, Gui C, Wang X-y, Tian R-f. Effect of Saturated Steam Carried Downward on the Flow Properties in the Downcomer of Steam Generator. Energies. 2019; 12(19):3650. https://doi.org/10.3390/en12193650
Chicago/Turabian StyleLiu, Yan, Hui-lie Shi, Chun Gui, Xian-yuan Wang, and Rui-feng Tian. 2019. "Effect of Saturated Steam Carried Downward on the Flow Properties in the Downcomer of Steam Generator" Energies 12, no. 19: 3650. https://doi.org/10.3390/en12193650
APA StyleLiu, Y., Shi, H.-l., Gui, C., Wang, X.-y., & Tian, R.-f. (2019). Effect of Saturated Steam Carried Downward on the Flow Properties in the Downcomer of Steam Generator. Energies, 12(19), 3650. https://doi.org/10.3390/en12193650
