A Simplified Microgrid Model for the Validation of Islanded Control Logics
Abstract
1. Introduction
- (a)
- Provide a simple but reliable model for islanded MGs, characterized by all the generation interfaced to the AC part of the MG by means of power electronic devices;
- (b)
- Running the model does not require a dedicated, often licensed, specific software, a relevant time to set up the model and a high computational effort;
- (c)
- The model is presented as a system of ODE that does not need too many input parameters and can be used to design different controllers and tune their parameters.
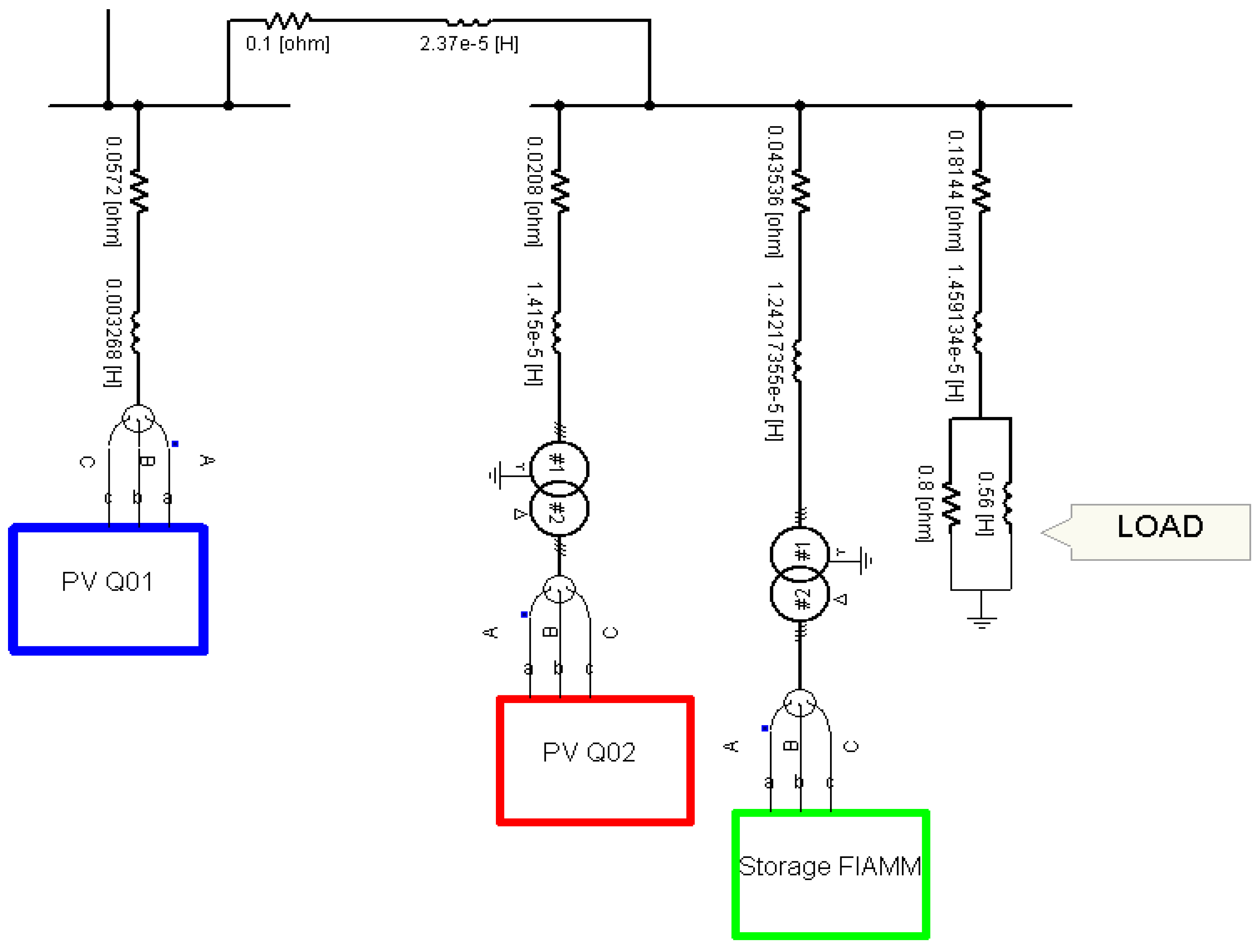
2. The Savona Campus Smart Polygeneration Microgrid
- The public grid connected to a switchgear (SG) Q1;
- Three photovoltaic (PV) units connected through a unique cable to the SG Q1, namely PV1;
- One PV unit (with its inverter and transformer) connected to SG Q2, namely PV2;
- The storage unit produced by FIAMM (with its DC/DC converter, inverter and transformer) connected to SG Q2;
- Resistive-inductive loads connected to SG Q2.
3. MG Sources and Main Elements
3.1. PV Units Model
3.2. Electric Storage Model
3.3. Inverter Model
3.4. DC/DC Converter Model
4. The Simplified Model
- Each input/output power electronic converter relationship neglects the presence of the higher order harmonics;
- The shunt sections of the inverter AC filters are neglected for simplicity (indeed it can be noted from Table 3 that the shunt filter impedance at the fundamental frequency is more than 3 kΩ). If one considered this, it would imply only an enlargement of the network admittance matrix Y without changing the model structure;
- The AC-side portion of the MG (as well as the inverter filter) is supposed to be at a steady state (assuming that both the angular frequency of the sources and their voltage amplitude can vary), while all the DC dynamics are accounted;
- The loads are described with a constant impedance model. Consequently, as typical in RMS transients, they are inserted in the network model, giving rise to the so-called extended admittance matrix YE [47].
- Define the MG topology, parameters (rated data of cables, transformers, sources etc.) and admittance matrix;
- Define the sources and their characteristic (power–irradiance for PV, power-wind velocity for wind generator, V-SOC for chemical storage etc.);
- Define the all the state variables and write the resulting ODEs;
- Define an equilibrium point of the system zeroing all of the time derivatives;
- Define a contingency;
- Solve the resulting ODE system and get the involved variable dynamics.
5. Controllers
5.1. DC/DC Converter Controller
5.2. Droop Control
5.3. Isochronous (Master/Slave) Control
6. Simulations
- Validating the developed simplified model comparing its results with the ones provided by the complete model implemented in PSCAD-EMTDC;
- Assessing the possibility of interfacing the developed power system model with different controller structures. This will be done considering the two control logics summarized in the previous sections (droop and isochronous).
6.1. Droop Control Simulations
6.1.1. Active Power Increasing Simulation (S1)
6.1.2. Active Power Decreasing Simulation (S2)
6.2. Isochronous Control Simulations
6.2.1. Active Power Increasing Simulation (S3)
6.2.2. Double Perturbation Simulation (S4)
7. Conclusions
Author Contributions
Conflicts of Interest
Nomenclature
| Acronyms | |
| SQ | Switchgear |
| PV | Photovoltaic source |
| SPM | Smart Polygeneration Microgrid |
| Variables | |
| α | Solar irradiation |
| T | External temperature |
| SOC | State of charge |
| δk | Angle of the k-th source |
| φk | Phase of the k-th source |
| ωk | Angular frequency of the k-th source |
| mk | Modulation index of the k-th source |
| Voltage phasor of the k-th source | |
| Current phasor of the k-th source | |
| VDC,k | Voltage across the capacitor |
| IST | LST current |
| E | Storage internal e.m.f. |
| VMPP | Maximum power point voltage at specified conditions |
| χ1 | Integrator control output of boost level of DC/DC converter |
| χ2 | Integrator control output of buck level of DC/DC converter |
| η1,k | Integrator control output of active power control of the k-th source |
| η2,k | Integrator control output of reactive power control of the k-th source |
| YE | Extended admittance matrix |
| Gi,k | Real part of the i-k-th element of YE |
| Bi,k | Imaginary part of the i-k-th element of YE |
| VDC,k | Voltage across the Ck |
| Constants | |
| Rint | Internal resistance of the chemical storage |
| LST | Storage side inductance filter of DC/DC converter |
| Ck | DC capacitor of the k-th inverter |
| mD,k | Active power droop coefficient of the k-th source |
| nD,k | Reactive power droop coefficient of the k-th source |
| NCC | Storage nominal current capacity |
| Indices | |
| k | Index of sources; 1 refers to PV1, 2 to PV2, 3 to storage |
| i | Auxiliary index for k |
| Functions | |
| f | Function describing ODE system without control |
| fD | Function describing ODE system with droop logic |
| fI | Function describing ODE system with isochronous logic |
| gD | Function describing algebraic equations subsystem with droop logic |
| gI | Function describing algebraic equations subsystem with isochronous logic |
| KST | Voltage DC/DC converter transfer function |
References
- Hatziargyriou, N.; Asano, H.; Iravani, R.; Marnay, C. Microgrids. Microgrids. IEEE Power Energy Mag. 2007, 5, 78–94. [Google Scholar] [CrossRef]
- Sun, I.; Kim, S. Energy R&D towards Sustainability: A Panel Analysis of Government Budget for Energy R&D in OECD Countries (1974–2012). Sustainability 2017, 9, 617. [Google Scholar]
- Ardito, L.; Procaccianti, G.; Menga, G.; Morisio, M. Smart Grid Technologies in Europe: An Overview. Energies 2013, 6, 251. [Google Scholar] [CrossRef]
- Gonzalez-Longatt, F.M.; Bonfiglio, A.; Procopio, R.; Verduci, B. Evaluation of inertial response controllers for full-rated power converter wind turbine (Type 4). In Proceedings of the IEEE Power and Energy Society General Meeting, Boston, MA, USA, 17–21 July 2016; pp. 1–5. [Google Scholar]
- Pichetjamroen, A.; Ise, T. Power Control of Low Frequency AC Transmission Systems Using Cycloconverters with Virtual Synchronous Generator Control. Energies 2017, 10, 34. [Google Scholar] [CrossRef]
- Bonfiglio, A.; Brignone, M.; Delfino, F.; Invernizzi, M.; Pampararo, F.; Procopio, R. A technique for the optimal control and operation of grid-connected photovoltaic production units. In Proceedings of the 2012 47th International Universities Power Engineering Conference, London, UK, 4–7 September 2012; pp. 1–6. [Google Scholar]
- Delfino, B.; Fornari, F.; Procopio, R. An effective SSC control scheme for voltage sag compensation. IEEE Trans. Power Deliv. 2005, 20, 2100–2107. [Google Scholar] [CrossRef]
- Fornari, F.; Procopio, R.; Bollen, M.H.J. SSC compensation capability of unbalanced voltage sags. IEEE Trans. Power Deliv. 2005, 20, 2030–2037. [Google Scholar] [CrossRef]
- Manitoba-HVDC. PSCAD Library. Available online: https://hvdc.ca/knowledge-library/reference-material (accessed on 23 July 2017).
- PartSim. SPICE Simulator. Available online: www.partsim.com/simulator (accessed on 23 July 2017).
- Plexim. PLECS. Available online: https://www.plexim.com/ (accessed on 23 July 2017).
- Bendato, I.; Bonfiglio, A.; Brignone, M.; Delfino, F.; Pampararo, F.; Procopio, R. Definition and On-Field Validation of a Microgrid Energy Management System to manage Load and Renewables Uncertainties and System Operator Requirements. Electric Power Syst. Res. J. 2017, 146, 349–361. [Google Scholar] [CrossRef]
- Porsinger, T.; Janik, P.; Leonowicz, Z.; Gono, R. Modelling and Optimization in Microgrids. Energies 2017, 10, 523. [Google Scholar] [CrossRef]
- Aman, S.; Simmhan, Y.; Prasanna, V.K. Energy management systems: State of the art and emerging trends. IEEE Community Mag. 2013, 51, 114–119. [Google Scholar] [CrossRef]
- Lopes, J.A.P.; Moreira, C.L.; Madureira, A.G. Defining control Strategies for Microgrids islanded Operations. IEEE Trans. Power Syst. 2006, 21, 916–924. [Google Scholar] [CrossRef]
- Dall’Anese, E.; Zhu, H.; Giannakis, G.B. Distributed optimal power flow for smart microgrids. IEEE Trans. Smart Grid 2013, 4, 1464–1475. [Google Scholar] [CrossRef]
- Bonfiglio, A.; Delfino, F.; Invernizzi, M.; Labella, A.; Mestriner, D.; Procopio, R.; Serra, P. Approximate characterization of large Photovoltaic power plants at the Point of Interconnection. In Proceedings of the 2015 50th International Universities Power Engineering Conference (UPEC), Stoke-on-Trent, UK, 1–4 September 2015. [Google Scholar]
- Muljadi, E.; Butterfield, C.P.; Ellis, A.; Mechenbier, J.; Hochheimer, J.; Young, R.; Miller, N.; Delmerico, R.; Zavadil, R.; Smith, J.C. Equivalencing the collector system of a large wind power plant. In Proceedings of the IEEE Power Engineering Society General Meeting, Montreal, QC, Canada, 18–22 June 2006. [Google Scholar]
- Bonfiglio, A.; Delfino, F.; Invernizzi, M.; Serra, P.; Procopio, R. Criteria for the Equivalent Modeling of Large Photovoltaic Power Plants. In Proceedings of the IEEE Power and Energy Society General Meeting, National Harbor, MD, USA, 27–31 July 2014. [Google Scholar]
- Changchun, C.; Lihua, D.; Weili, D.; Jianyong, Z. Characteristic model based micro-grid equivalent modeling. In Proceedings of the 2014 International Conference on Power System Technology, Chengdu, China, 20–22 October 2014; pp. 3035–3040. [Google Scholar]
- Hussain, A.; Bui, V.H.; Kim, H.M. Robust Optimization-Based Scheduling of Multi-Microgrids Considering Uncertainties. Energies 2016, 9, 278. [Google Scholar] [CrossRef]
- Ahn, C.; Peng, H. Decentralized and Real-Time Power Dispatch Control for an Islanded Microgrid Supported by Distributed Power Sources. Energies 2013, 6, 6439. [Google Scholar] [CrossRef]
- Hernandez, L.; Baladrón, C.; Aguiar, J.; Carro, B.; Sanchez-Esguevillas, A.; Lloret, J. Short-Term Load Forecasting for Microgrids Based on Artificial Neural Networks. Energies 2013, 6, 1385. [Google Scholar] [CrossRef]
- Basak, P.; Saha, A.K.; Chowdhury, S.; Chowdhury, S.P. Microgrid: Control techniques and modeling. In Proceedings of the 2009 44th International Universities Power Engineering Conference (UPEC), Glasgow, UK, 1–4 September 2009; pp. 1–5. [Google Scholar]
- Bonfiglio, A.; Barillari, L.; Brignone, M.; Delfino, F.; Pampararo, F.; Procopio, R.; Rossi, M.; Bracco, S.; Robba, M. An optimization algorithm for the operation planning of the University of Genoa smart polygeneration microgrid. In Proceedings of the 2013 IREP Symposium Bulk Power System Dynamics and Control—IX Optimization, Security and Control of the Emerging Power Grid, Rethymno, Greece, 25–30 August 2013. [Google Scholar]
- Hou, X.; Sun, Y.; Yuan, W.; Han, H.; Zhong, C.; Guerrero, J. Conventional P-ω/Q-V Droop Control in Highly Resistive Line of Low-Voltage Converter-Based AC Microgrid. Energies 2016, 9, 943. [Google Scholar] [CrossRef]
- MChandorkar, C.; Divan, D.M.; Adapa, R. Control of parallel connected inverters in standalone AC supply systems. IEEE Trans. Ind. Appl. 1993, 29, 136–143. [Google Scholar] [CrossRef]
- Labella, A.; Mestriner, D.; Procopio, R.; Brignone, M. A new method to evaluate the stability of a droop controlled micro grid. In Proceedings of the 2017 10th International Symposium on Advanced Topics in Electrical Engineering (ATEE), Bucharest, Romania, 23–25 March 2017; pp. 448–453. [Google Scholar]
- Bidram, A.; Davoudi, A. Hierarchical Structure of Microgrids Control System. IEEE Trans. Smart Grid 2012, 3, 1963–1976. [Google Scholar] [CrossRef]
- Guerrero, J.M.; Loh, P.C.; Lee, T.L.; Chandorkar, M. Advanced Control Architectures for Intelligent Microgrids—Part II. IEEE Trans. Ind. Electron. 2013, 60, 1263–1270. [Google Scholar] [CrossRef]
- Guerrero, J.M.; Chandorkar, M.; Lee, T.L.; Loh, P.C. Advanced control architectures for intelligent microgrids—Part I: Decentralized and hierarchical control. IEEE Trans. Ind. Electron. 2013, 60, 1254–1262. [Google Scholar] [CrossRef]
- Su, X.; Han, M.; Guerrero, J.; Sun, H. Microgrid Stability Controller Based on Adaptive Robust Total SMC. Energies 2015, 8, 1784. [Google Scholar] [CrossRef]
- Chlela, M.; Mascarella, D.; Joos, G.; Kassouf, M. Fallback Control for Isochronous Energy Storage Systems in Autonomous Microgrids Under Denial-of-Service Cyber-Attacks. IEEE Trans. Smart Grid 2017, PP, 1. [Google Scholar] [CrossRef]
- Xiao, S.; Yim-Shu, L.; Dehong, X. Modeling, analysis, and implementation of parallel multi-inverter systems with instantaneous average-current-sharing scheme. IEEE Trans. Power Electron. 2003, 18, 844–856. [Google Scholar] [CrossRef]
- Parisio, A.; Rikos, E.; Glielmo, L. A Model Predictive Control Approach to Microgrid Operation Optimization. IEEE Trans. Control Syst. Technol. 2014, 22, 1813–1827. [Google Scholar] [CrossRef]
- Nguyen, T.T.; Yoo, H.J.; Kim, H.M. Analyzing the Impacts of System Parameters on MPC-Based Frequency Control for a Stand-Alone Microgrid. Energies 2017, 10, 417. [Google Scholar] [CrossRef]
- Kerdphol, T.; Rahman, F.; Mitani, Y.; Hongesombut, K.; Küfeoğlu, S. Virtual Inertia Control-Based Model Predictive Control for Microgrid Frequency Stabilization Considering High Renewable Energy Integration. Sustainability 2017, 9, 773. [Google Scholar] [CrossRef]
- Bonfiglio, A.; Delfino, F.; Invernizzi, M.; Perfumo, A.; Procopio, R. A feedback linearization scheme for the control of synchronous generators. Electric Power Compon. Syst. 2012, 40, 1842–1869. [Google Scholar] [CrossRef]
- Bonfiglio, A.; Delfino, F.; Pampararo, F.; Procopio, R.; Rossi, M.; Barillari, L. The Smart Polygeneration Microgrid test-bed facility of Genoa University. In Proceedings of the 47th International Universities Power Engineering Conference, London, UK, 4–7 September 2012. [Google Scholar]
- Bell, K.R.W.; Tleis, A.N.D. Test system requirements for modelling future power systems. In Proceedings of the 2010 IEEE Power and Energy Society General Meeting, Providence, RI, USA, 25–29 July 2010; pp. 1–8. [Google Scholar]
- Böke, U. A simple model of photovoltaic module electric characteristics. In Proceedings of the European Conference on Power Electronics and Applications, Aalborg, Denmark, 2–5 September 2007. [Google Scholar]
- FIAMM. SoNick ST523. Available online: Fiamm.com/media/20150209-st523_datasheet.pdf (accessed on 21 July 2017).
- Rexed, I.; Behm, M.; Lindbergh, G. Modelling of ZEBRA Batteries; Royal Institute of Technology. Available online: https://www.kth.se/polopoly_fs/1.187945!/Menu/general/column-content/attachment/59.pdf (accessed on 21 July 2017).
- Sudworth, J.L. Zebra batteries. J. Power Sources 1994, 51, 105–114. [Google Scholar] [CrossRef]
- Seyedmahmoudian, M.; Mekhilef, S.; Rahmani, R.; Yusof, R.; Renani, E. Analytical Modeling of Partially Shaded Photovoltaic Systems. Energies 2013, 6, 128. [Google Scholar] [CrossRef]
- Erickson, R.; Maksimovic, D. Fundamentals of Power Electronics, 2nd ed.; Springer US: London, UK, 2004; pp. 1–883. [Google Scholar]
- Kundur, P.; Balu, N.J.; Lauby, M.G. Power System Stability and Control; McGraw-Hill: Palo Alto, CA, USA, 1994; pp. 1–1200. [Google Scholar]
- Guerrero, J.M.; Vasquez, J.C.; Matas, J.; Vicuna, L.G.; Castilla, M. Hierarchical Control of Droop-Controlled AC and DC Microgrids—A General Approach toward Standardization. IEEE Trans. Ind. Electron. 2011, 58, 158–172. [Google Scholar] [CrossRef]
- Simpson-Porco, J.W.; Dörfler, F.; Bullo, F. Synchronization and power sharing for droop-controlled inverters in islanded microgrids. Automatica 2013, 49, 2603–2611. [Google Scholar] [CrossRef]
- Mohd, A.; Ortjohann, E.; Sinsukthavorn, W.; Lingemann, M.; Hamsic, N.; Morton, D. Isochronous load sharing and control for inverter-based distributed generation. In Proceedings of the 2009 International Conference on Clean Electrical Power, Capri, Italy, 9–11 June 2009; pp. 324–329. [Google Scholar]
- Kim, J.Y.; Jeon, J.H.; Kim, S.K.; Cho, C.; Park, J.H.; Kim, H.M.; Nam, K. Cooperative Control Strategy of Energy Storage System and Microsources for Stabilizing the Microgrid during Islanded Operation. IEEE Trans. Power Electron. 2010, 25, 3037–3048. [Google Scholar]
- Milano, F. Power system modelling and scripting. In Power Systems; Springer: London, UK, 2010; Volume 54, pp. 1–550. [Google Scholar]
- Delfino, F.; Procopio, R.; Rossi, M.; Ronda, G. Integration of large-size photovoltaic systems into the distribution grids: A P-Q chart approach to assess reactive support capability. IET Renew. Power Gener. 2010, 4, 329–340. [Google Scholar] [CrossRef]




























| Photovoltaic (PV) 1 | PV 2 | Storage | Load | |
|---|---|---|---|---|
| Rated Power | 3 × 5 kWp | 77 kWp | 62 kW | |
| Cable resistance to Q2 | 157.2 mΩ | 20.8 mΩ | 43.5 mΩ | 181 mΩ |
| Cable inductance to Q2 | 3023.7 μH | 14.15 μH | 12.42 μH | 14.59 μH |
| PV Module Parameters | ||
|---|---|---|
| Short circuit current in Standard Test Conditions (STC) | 8.75 A | |
| Rated external temperature | 25 °C | |
| Temperature coeff. of the short circuit current | 0.06 | |
| Temperature coeff. of the open module voltage | −0.31 | |
| Minimum solar radiation to supply energy | 0.2 kW/m2 | |
| Maximum solar radiation to supply energy | 1 kW/m2 | |
| Open voltage module at | 35 V | |
| Open voltage module at | 37.11 V | |
| Maximum power point voltage in STC | VMPP | 29.7 V |
| Maximum power in STC | PMPP | 240 W |
| [A] | a6 | a5 | a4 | a3 | a2 | a1 | a0 |
|---|---|---|---|---|---|---|---|
| 0 [A] | 1.6 × 10−11 | −4 × 10−9 | 6 × 10−7 | −3.3 × 10−5 | 7.5 × 10−4 | 5.2 × 10−4 | 2.42 |
| Lse | Rse | Lsh | Csh | Rsh |
|---|---|---|---|---|
| 1 mH | 0.314 mΩ | 0.0166 mH | 1 µF | 2.61 kΩ |
| Proportional Gain | Integral Time Constant | |
|---|---|---|
| Boost | KP_BOOST = 1.438 × 10−4 | TBOOST = 8.749 (s) |
| Buck | KP_BUCK = 1.667 × 10−4 | TBUCK = 10 (s) |
| Proportional Gain | Integral Time Constant | |
|---|---|---|
| phase | KP,phase = 5 × 10−4 | Tphase = 10 (s) |
| mod_index | KP,mod_index= 2 × 10−6 | Tmod_index= 2.5 103 (s) |
| PV1 | PV2 | Storage | |
|---|---|---|---|
| Pn | 15 kW | 77 kW | 62 kW |
| m | −1.000 × 10−4 rad/sW | −0.187 × 10−4 rad/sW | −0.242 × 10−4 rad/sW |
| Qn | 7.265 kVAr | 38.746 kVAr | 30.03 kVAr |
| n | −1.000 × 10−4 V/VAr | −0.187 × 10−4 V/VAr | −0.242 × 10−4 V/Var |
| PV1 | PV2 | Storage | DC/DC Converter |
|---|---|---|---|
| VDC,1 = 783.8 V | VDC,2 = 854.8 V | VDC,3 = 750.0 V | χ1 = 0.153 |
| IST = 6.4 (A) | χ2 = 0.847 | ||
| SOC = 80% | |||
| ψ1 = 0.0524 rad | ψ2 = 0.0524 rad | ψ3 =0 rad | |
| φ1 = 0 | φ2 = 0 | φ3 = 0 |
| PV1 | PV2 | Storage | DC/DC Converter |
|---|---|---|---|
| VDC,1 = 659.4 V | VDC,2 = 712.8 V | VDC,3 = 750.0 V | χ1 = 0.093 |
| η11 = 0.2234 | η12 = 0.2478 | IST = −66.5 A | χ2 = 0.907 |
| η21 = 1.01 | η22 = 0.94 | SOC = 10% | |
| ψ1 = 0 rad | ψ2 = 0 rad | ψ3 = 0 rad |
| PV1 | PV2 | Storage | DC/DC Converter |
|---|---|---|---|
| VDC,1 = 659.4 V | VDC,2 = 712.8 V | VDC,3 = 750.0V | χ1 = 0.023 |
| η11 = 0.2595 | η12 = 0.2889 | IST = −72.07 A | χ2 = 0.977 |
| η21 = 0.99 | η22 = 0.90 | SOC = 80% | |
| ψ1 = 0 rad | ψ2 = 0 rad | ψ3 = 0 rad |
© 2017 by the authors. Licensee MDPI, Basel, Switzerland. This article is an open access article distributed under the terms and conditions of the Creative Commons Attribution (CC BY) license (http://creativecommons.org/licenses/by/4.0/).
Share and Cite
Bonfiglio, A.; Brignone, M.; Invernizzi, M.; Labella, A.; Mestriner, D.; Procopio, R. A Simplified Microgrid Model for the Validation of Islanded Control Logics. Energies 2017, 10, 1141. https://doi.org/10.3390/en10081141
Bonfiglio A, Brignone M, Invernizzi M, Labella A, Mestriner D, Procopio R. A Simplified Microgrid Model for the Validation of Islanded Control Logics. Energies. 2017; 10(8):1141. https://doi.org/10.3390/en10081141
Chicago/Turabian StyleBonfiglio, Andrea, Massimo Brignone, Marco Invernizzi, Alessandro Labella, Daniele Mestriner, and Renato Procopio. 2017. "A Simplified Microgrid Model for the Validation of Islanded Control Logics" Energies 10, no. 8: 1141. https://doi.org/10.3390/en10081141
APA StyleBonfiglio, A., Brignone, M., Invernizzi, M., Labella, A., Mestriner, D., & Procopio, R. (2017). A Simplified Microgrid Model for the Validation of Islanded Control Logics. Energies, 10(8), 1141. https://doi.org/10.3390/en10081141

