The Techno-Economics of Small-Scale Residential Heating in Low Carbon Futures
Abstract
1. Introduction
2. Background
3. Methodology
3.1. Model Overview
3.2. Power Dispatch Model
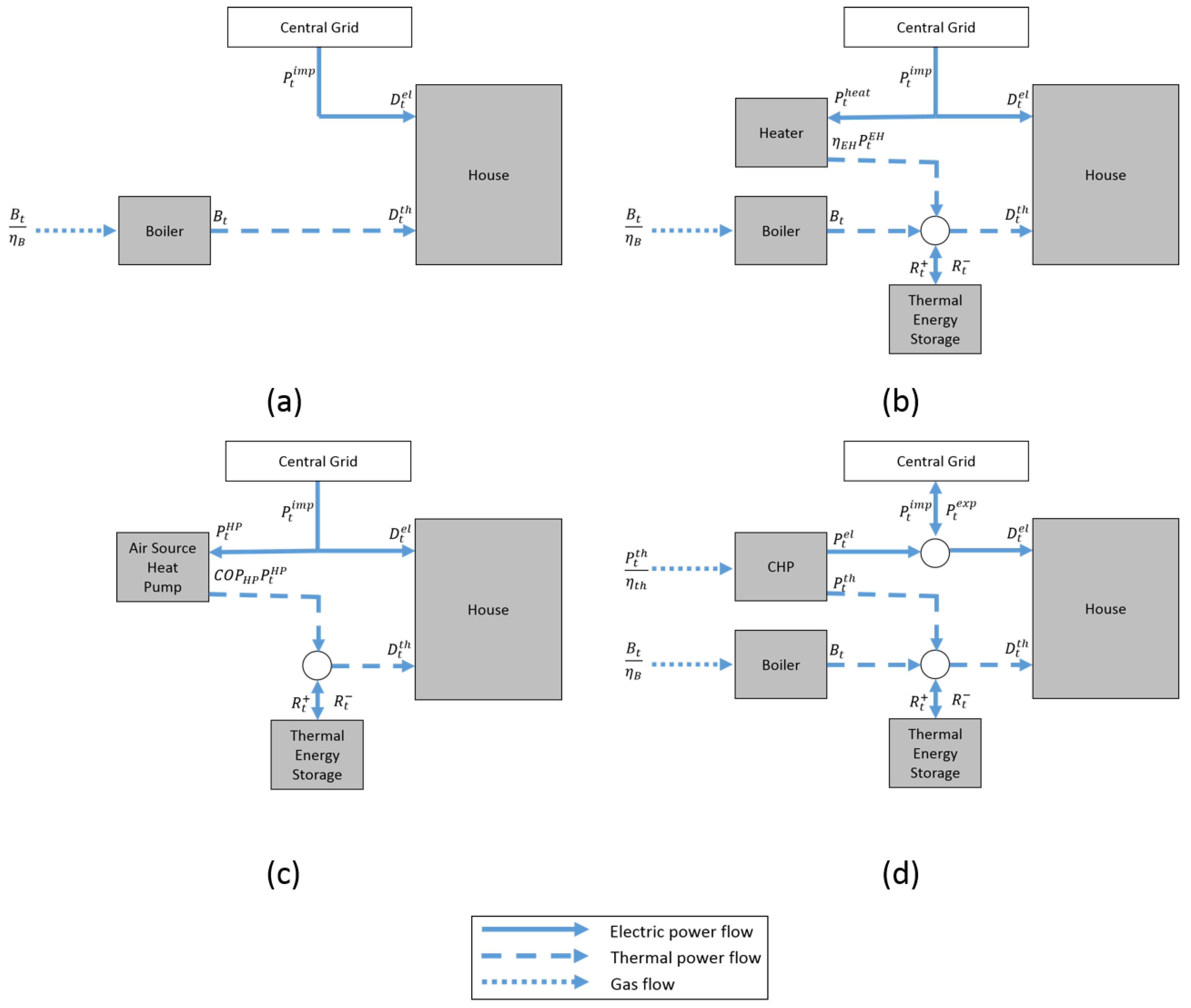
3.3. Individual Heating Technology Model
3.3.1. System Description
3.3.2. Model Equations
- Objective:
- ○
- Minimise operating cost (for CHP this includes the revenue gained from electricity export)
- Subject to:
- ○
- Electrical load balance
- ○
- Thermal load balance
- ○
- Heat to power ratio (for CHP)
- ○
- Thermal energy storage operation
- ○
- Component operational limits
3.3.3. Performance Indicators
3.4. Data Used in the Simulations
4. Results and Discussion
4.1. Power Dispatch Model
4.1.1. Comparison of Wholesale Electricity Price Distribution
4.1.2. Analysis of Wholesale Electricity Price Variation
4.2. Performance of Heating Systems
4.2.1. Equivalent Annual Cost (EAC)
4.2.2. Carbon Emissions
4.3. Sensitivity Analysis
4.3.1. Emission Sensitivity
4.3.2. Equivalent Annual Cost Sensitivity
4.3.3. Maximum Additional Capital Cost Sensitivity
4.3.4. Engineering Design Parameters
5. Conclusions
Supplementary Materials
Acknowledgments
Author Contributions
Conflicts of Interest
References
- Chaudry, M.; Abeysekera, M.; Hosseini, S.H.R.; Jenkins, N.; Wu, J. Uncertainties in decarbonising heat in the UK. Energy Policy 2015, 87, 623–640. [Google Scholar] [CrossRef]
- BEIS. Energy Consumption in the UK; BEIS: London, UK, 2016.
- Eyre, N.; Baruah, P. Uncertainties in future energy demand in UK residential heating. Energy Policy 2015, 87, 641–653. [Google Scholar] [CrossRef]
- Allen, S.R.; Hammond, G.P.; McManus, M.C. Prospects for and barriers to domestic micro-generation: A United Kingdom perspective. Appl. Energy 2008, 85, 528–544. [Google Scholar] [CrossRef]
- Jalil-Vega, F.; Hawkes, A.D. Spatially resolved model for studying decarbonisation pathways for heat supply and infrastructure trade-offs. Appl. Energy 2017. [Google Scholar] [CrossRef]
- Hawkes, A.; Leach, M. Cost-effective operating strategy for residential micro-combined heat and power. Energy 2007, 32, 711–723. [Google Scholar] [CrossRef]
- Hawkes, A.; Staffell, I.; Brett, D.; Brandon, N. Fuel cells for micro-combined heat and power generation. Energy Environ. Sci. 2009, 2, 729–744. [Google Scholar] [CrossRef]
- Herrando, M.; Markides, C.N. Hybrid PV and solar-thermal systems for domestic heat and power provision in the UK: Techno-economic considerations. Appl. Energy 2016, 161, 512–532. [Google Scholar] [CrossRef]
- Liu, X.; Lau, S.-K.; Li, H.; Shen, H. Optimization and analysis of a multi-functional heat pump system with air source and gray water source in cooling mode. Energy Build. 2017, 149, 339–353. [Google Scholar] [CrossRef]
- Basso, G.L.; Nastasi, B.; Salata, F.; Golasi, I. Energy retrofitting of residential buildings—How to couple Combined Heat and Power (CHP) and Heat Pump (HP) for thermal management and off-design operation. Energy Build. 2017, 151, 293–305. [Google Scholar] [CrossRef]
- Carlon, E.; Schwarz, M.; Golicza, L.; Verma, V.K.; Prada, A.; Baratieri, M.; Haslinger, W.; Schmidl, C. Efficiency and operational behaviour of small-scale pellet boilers installed in residential buildings. Appl. Energy 2015, 155, 854–865. [Google Scholar] [CrossRef]
- Asaee, S.R.; Ugursal, V.I.; Beausoleil-Morrison, I. An investigation of the techno-economic impact of internal combustion engine based cogeneration systems on the energy requirements and greenhouse gas emissions of the Canadian housing stock. Appl. Therm. Eng. 2015, 87, 505–518. [Google Scholar] [CrossRef]
- González-Pino, I.; Pérez-Iribarren, E.; Campos-Celador, A.; Las-Heras-Casas, J.; Sala, J.M. Influence of the regulation framework on the feasibility of a Stirling engine-based residential micro-CHP installation. Energy 2015, 84, 575–588. [Google Scholar] [CrossRef]
- Jing, Z.X.; Jiang, X.S.; Wu, Q.H.; Tang, W.H.; Hua, B. Modelling and optimal operation of a small-scale integrated energy based district heating and cooling system. Energy 2014, 73, 399–415. [Google Scholar] [CrossRef]
- Good, N.; Ceseña, E.A.M.; Zhang, L.; Mancarella, P. Techno-economic and business case assessment of low carbon technologies in distributed multi-energy systems. Appl. Energy 2016, 167, 158–172. [Google Scholar] [CrossRef]
- Pineau, D.; Rivière, P.; Stabat, P.; Hoang, P.; Archambault, V. Performance analysis of heating systems for low energy houses. Energy Build. 2013, 65, 45–54. [Google Scholar] [CrossRef]
- Cockroft, J.; Kelly, N. A comparative assessment of future heat and power sources for the UK domestic sector. Energy Convers. Manag. 2006, 47, 2349–2360. [Google Scholar] [CrossRef]
- Dorer, V.; Weber, A. Energy and CO2 emissions performance assessment of residential micro-cogeneration systems with dynamic whole-building simulation programs. Energy Convers. Manag. 2009, 50, 648–657. [Google Scholar] [CrossRef]
- Fifth Assessment Report—CLIMATE CHANGE 2014 Synthesis Report. IPCC, 2014. Available online: http://www.ipcc.ch/report/ar5/syr/ (accessed on 14 November 2017).
- Daly, H.; Fais, B. UK TIMES Model Overview; UCL Energy Institute: London, UK, 2014. [Google Scholar]
- Kannan, R. Uncertainties in key low carbon power generation technologies—Implication for UK decarbonisation targets. Appl. Energy 2009, 86, 1873–1886. [Google Scholar] [CrossRef]
- Jelle, B.P. Traditional, state-of-the-art and future thermal building insulation materials and solutions—Properties, requirements and possibilities. Energy Build. 2011, 43, 2549–2563. [Google Scholar] [CrossRef]
- Laustsen, J. Energy Efficiency Requirements in Building Codes, Energy Efficiency Policies for New Buildings; International Energy Agency: Paris, France, 2008. [Google Scholar]
- Cockroft, J.; Cowie, A.; Samuel, A.; Strachan, P. Potential energy savings achievable by zoned control of individual rooms in UK housing compared to standard central heating controls. Energy Build. 2017, 136, 1–11. [Google Scholar] [CrossRef]
- Labanca, N.; Suerkemper, F.; Bertoldi, P.; Irrek, W.; Duplessis, B. Energy efficiency services for residential buildings: Market situation and existing potentials in the European Union. J. Clean. Prod. 2015, 109, 284–295. [Google Scholar] [CrossRef]
- Parkhill, K.; Demski, C.; Butler, C.; Spence, A.; Pidgeon, N. Transforming the UK Energy System: Public Values, Attitudes and Acceptability: Synthesis Report; UKERC: London, UK, 2013. [Google Scholar]
- Murugan, S.; Horák, B. A review of micro combined heat and power systems for residential applications. Renew. Sustain. Energy Rev. 2016, 64, 144–162. [Google Scholar] [CrossRef]
- Carmo, C.; Detlefsen, N.; Nielsen, M. Smart Grid Enabled Heat Pumps: An Empirical Platform for Investigating how Residential Heat Pumps can Support Large-scale Integration of Intermittent Renewables. Energy Procedia 2014, 61, 1695–1698. [Google Scholar] [CrossRef]
- Weiland, P. Biogas production: current state and perspectives. Appl. Microbiol. Biotechnol. 2010, 85, 849–860. [Google Scholar] [CrossRef] [PubMed]
- Haro, P.; Johnsson, F.; Thunman, H. Improved syngas processing for enhanced Bio-SNG production: A techno-economic assessment. Energy 2016, 101, 380–389. [Google Scholar] [CrossRef]
- Dodds, P.E.; Staffell, I.; Hawkes, A.D.; Li, F.; Grünewald, P.; McDowall, W.; Ekins, P. Hydrogen and fuel cell technologies for heating: A review. Int. J. Hydrogen Energy 2015, 40, 2065–2083. [Google Scholar] [CrossRef]
- Connolly, D.; Lund, H.; Mathiesen, B.V.; Werner, S.; Möller, B.; Persson, U.; Boermans, T.; Trier, D.; Østergaard, P.A.; Nielsen, S. Heat Roadmap Europe: Combining district heating with heat savings to decarbonise the EU energy system. Energy Policy 2014, 65, 475–489. [Google Scholar] [CrossRef]
- BEIS. Decarbonisation of Heat in Industry; A Review of the Research Evidence; BEIS: London, UK, 2013.
- Next Steps for UK Heat Policy. Committee on Climate Change, 2016. Available online: https://www.theccc.org.uk/publication/next-steps-for-uk-heat-policy/ (accessed on 14 November 2017).
- Hanna, R.; Parrish, B.; Gross, R. Best Practice in Heat Decarbonisation Policy: A Review of the International Experience of Policies to Promote the Uptake of Low-Carbon Heat Supply; UKERC: London, UK, 2016. [Google Scholar]
- Foster, S.; Love, J.; Walker, I. Research on District Heating and Local Approaches to Heat Decarbonisation; Element Energy Ltd.: Cambridge, UK, 2015. [Google Scholar]
- Dodds, P.E.; Demoullin, S. Conversion of the UK gas system to transport hydrogen. Int. J. Hydrogen Energy 2013, 38, 7189–7200. [Google Scholar] [CrossRef]
- Vijay, A.; Fouquet, N.; Staffell, I.; Hawkes, A. The value of electricity and reserve services in low carbon electricity systems. Appl. Energy 2017, 201, 111–123. [Google Scholar] [CrossRef]
- Merkel, E.; Fehrenbach, D.; McKenna, R.; Fichtner, W. Modelling decentralised heat supply: An application and methodological extension in TIMES. Energy 2014, 73, 592–605. [Google Scholar] [CrossRef]
- Chiodi, A.; Gargiulo, M.; Rogan, F.; Deane, J.P.; Lavigne, D.; Rout, U.K.; Gallachóir, B.P.Ó. Modelling the impacts of challenging 2050 European climate mitigation targets on Ireland’s energy system. Energy Policy 2013, 53, 169–189. [Google Scholar] [CrossRef]
- Henning, D. MODEST—An energy-system optimisation model applicable to local utilities and countries. Energy 1997, 22, 1135–1150. [Google Scholar] [CrossRef]
- Kannan, R.; Strachan, N. Modelling the UK residential energy sector under long-term decarbonisation scenarios: Comparison between energy systems and sectoral modelling approaches. Appl. Energy 2009, 86, 416–428. [Google Scholar] [CrossRef]
- Pfenninger, S.; Hawkes, A.; Keirstead, J. Energy systems modeling for twenty-first century energy challenges. Renew. Sustain. Energy Rev. 2014, 33, 74–86. [Google Scholar] [CrossRef]
- Henning, H.-M.; Palzer, A. A comprehensive model for the German electricity and heat sector in a future energy system with a dominant contribution from renewable energy technologies—Part I: Methodology. Renew. Sustain. Energy Rev. 2014, 30, 1003–1018. [Google Scholar] [CrossRef]
- Lund, R.; Mathiesen, B.V. Large combined heat and power plants in sustainable energy systems. Appl. Energy 2015, 142, 389–395. [Google Scholar] [CrossRef]
- Eager, D.; Hobbs, B.F.; Bialek, J.W. Dynamic Modeling of Thermal Generation Capacity Investment: Application to Markets with High Wind Penetration. IEEE Trans. Power Syst. 2012, 27, 2127–2137. [Google Scholar] [CrossRef]
- Stoft, S. Power System Economics: Designing Markets for Electricity; Wiley-IEEE Press: Hoboken, NJ, USA, 2002. [Google Scholar]
- Roques, F.A.; Newbery, D.M.; Nuttall, W.J. Fuel mix diversification incentives in liberalized electricity markets: A Mean–Variance Portfolio theory approach. Energy Econ. 2008, 30, 1831–1849. [Google Scholar] [CrossRef]
- Salci, S.; Jenkins, G.P. An economic analysis for the design of ipp contracts for grid-connected renewable energy projects. Renew. Sustain. Energy Rev. 2017. [Google Scholar] [CrossRef]
- UK Future Energy Scenarios. National Grid, 2015. Available online: http://www2.nationalgrid.com/UK/Industry-information/Future-of-Energy/FES/Documents-archive/ (accessed on 14 November 2017).
- BEIS. Updated Energy and Emissions Projections: 2016; BEIS: London, UK, 2016.
- 2050 Pathways—The 2050 Calculator. BEIS, 2013. Available online: https://www.gov.uk/guidance/2050-pathways-analysis (accessed on 28 July 2017).
- Tidball, R.; Bluestein, J.; Rodriguez, N.; Knoke, S. Cost and Performance Assumptions for Modeling Electricity Generation Technologies; ICF International: Fairfax, VA, USA, 2010. [Google Scholar]
- BEIS. Green Book Supplementary Guidance: Valuation of Energy Use and Greenhouse Gas Emissions for Appraisal; BEIS: London, UK, 2017.
- BEIS. Greenhouse Gas Reporting—Conversion Factors; BEIS: London, UK, 2016.
- Research on the Costs and Performance of Heating and Cooling Technologies. Sweett Group for DECC, 2013. Available online: https://www.gov.uk/government/uploads/system/uploads/attachment_data/file/204275/Research_on_the_costs_and_performance_of_heating_and_cooling_technologies__Sweett_Group_.pdf (accessed on 15 November 2017).
- Staffell, I.; Green, R. The cost of domestic fuel cell micro-CHP systems. Int. J. Hydrogen Energy 2013, 38, 1088–1102. [Google Scholar] [CrossRef]
- Weiss, M.; Junginger, M.; Patel, M.K.; Blok, K. A review of experience curve analyses for energy demand technologies. Technol. Forecast. Soc. Chang. 2010, 77, 411–428. [Google Scholar] [CrossRef]
- Micro CHP Accelerator—Final Report. Carbon Trust, 2011. Available online: https://www.carbontrust.com/resources/reports/technology/micro-chp-accelerator/ (accessed on 14 November 2017).


















| Reference | Region | Scenario | System Description | Aim |
|---|---|---|---|---|
| Good et al. (2016) [15] | UK | Current | Individual | Economic viability and business case evaluation |
| Pineau et al. (2013) [16] | Italy | Current | Individual | Comparison of heating technologies |
| France | ||||
| The Netherlands | ||||
| Germany | ||||
| Cocroft and Kelly (2006) [17] | UK | Future | Individual | Calculation of CO2 savings; Design suggestions for CHP |
| Dorer and Weber (2009) [18] | Generic Europe | Future | Individual | Performance evaluation of Micro CHP in buildings |
| Henning and Palzer (2014) [44] | Germany | Future | Aggregated | Energy balance and planning of electricity and heat sectors with high renewable penetration |
| Lund and Mathiesen (2015) [45] | Denmark | Future | Aggregated | Analysis of large CHPs in 100% renewable energy systems |
| Fuel Type | 2015 (GW) | 2035 (GW) |
|---|---|---|
| Nuclear | 10.8 | 14.1 |
| Coal | 20.1 | 0.0 |
| CCS Coal | 0.0 | 4.5 |
| Gas | 32.0 | 24.8 |
| CCS Gas | 0.0 | 1.7 |
| Oil | 1.7 | 1.7 |
| Wind | 6.6 | 49.6 |
| Solar | 6.3 | 25.6 |
| Interconnectors | 3.5 | 17.7 |
| Case | Heat | Electricity |
|---|---|---|
| Reference | Boiler | Grid import |
| Electric heater | Boiler, Electric heater | Grid import |
| Thermal Energy Storage | ||
| Air source heat pump | Heat pump | Grid import |
| Thermal Energy Storage | ||
| Micro-CHP | Boiler, Micro-CHP prime mover | Grid import, Micro-CHP |
| Thermal Energy Storage |
| House | Electricity (kWh) | Heat (kWh) |
|---|---|---|
| Small | 2601.3 | 8056.1 |
| Medium | 6871.8 | 12,142.8 |
| Large | 5938.0 | 16,669.7 |
| Parameter | Medium | Large |
|---|---|---|
| Cost of supplying in-house demand (£) | 943.5 | 803.8 |
| Cost of supplying heating demand (£) | 563.6 | 765.1 |
| Parameter | Medium | Large |
|---|---|---|
| Cost of supplying in-house demand (£) | 1404.5 | 1160.1 |
| Cost of supplying heating demand (£) | 824.7 | 1083.2 |
© 2017 by the authors. Licensee MDPI, Basel, Switzerland. This article is an open access article distributed under the terms and conditions of the Creative Commons Attribution (CC BY) license (http://creativecommons.org/licenses/by/4.0/).
Share and Cite
Vijay, A.; Hawkes, A. The Techno-Economics of Small-Scale Residential Heating in Low Carbon Futures. Energies 2017, 10, 1915. https://doi.org/10.3390/en10111915
Vijay A, Hawkes A. The Techno-Economics of Small-Scale Residential Heating in Low Carbon Futures. Energies. 2017; 10(11):1915. https://doi.org/10.3390/en10111915
Chicago/Turabian StyleVijay, Avinash, and Adam Hawkes. 2017. "The Techno-Economics of Small-Scale Residential Heating in Low Carbon Futures" Energies 10, no. 11: 1915. https://doi.org/10.3390/en10111915
APA StyleVijay, A., & Hawkes, A. (2017). The Techno-Economics of Small-Scale Residential Heating in Low Carbon Futures. Energies, 10(11), 1915. https://doi.org/10.3390/en10111915

