An Exergy-Enhanced Improved IGDT-Based Optimal Scheduling Model for Electricity–Hydrogen Urban Integrated Energy Systems
Abstract
1. Introduction
2. Materials and Methods
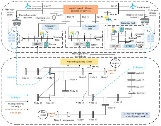
2.1. Structure of Electric-Hybrid Hydrogen-Gas Urban Integrated Energy System
2.2. Low-Carbon Optimization Dispatch Model for Electricity–Hydrogen–Natural Gas Hybrid Urban Integrated Energy System
2.2.1. Optimization Goals
2.2.2. Constraints
Operating Constraints of Urban Distribution Systems
- (1)
- Thermal Power Unit Operation Constraints
- (2)
- Operational Constraints of Wind Farms
- (3)
- Power Balance Constraint
- (4)
- Transmission Capacity Constraints of Urban Distribution Network Lines
Operating Constraints of the Hydrogen-Enriched Natural Gas Network
- (1)
- Pipeline Flow–Pressure Relationship Constraint
- (2)
- Energy Balance Constraint at Gas Network Nodes
- (3)
- Pipeline Average Pressure Constraint
- (4)
- Calculation of Gas Component Molar Fractions
- (5)
- Compressor and Pressure Regulating Station Operation Constraints
Operational Constraints of Urban End-User Units
- (1)
- Charging and Discharging Constraints of Electrical Energy Storage
- (2)
- Operational Constraints of Waste Heat Recovery Boilers and Adsorption Chillers
- (3)
- Operational Constraints of Electric Boilers and Electric Chillers
- (4)
- Multi-energy Balance Constraint
Coupled Operational Constraints
- (1)
- HBGT operational constraints
- (2)
- Operational Constraints of Water Electrolysis Units
- (3)
- Hydrogen storage constraints
2.3. Multiple Uncertainty Analysis
2.3.1. Source/Load Side Uncertainty
2.3.2. Combustion Reaction Uncertainty
2.3.3. Categorical Confidence Interval Description
3. SOI-IGDT Considering Exergy Boost
3.1. Overview of Exergy Efficiency
3.2. Overview of SOI-IGDT
- (1)
- The deviation factor in traditional IGDT requires setting based on the decision-maker’s experience, which is highly subjective and lacks risk assessment of the model optimization results.
- (2)
- When considering the stochastic characteristics of multiple uncertainties, the maximum fluctuation range obtained using traditional IGDT optimization tends to be overly conservative and may not accurately reflect the actual fluctuation range.
- (3)
- The traditional IGDT’s maximum boundary condition is linearly consistent (symmetric) across time, using a global deviation parameter ζ as the optimization target. This leads to an overly conservative robust solution that lacks effective integration with actual uncertainty fluctuations. Moreover, the impact of maximum deviations on total system cost varies over time, causing inconsistency in the objective function’s direction. When actual uncertainty bounds at different times are known, using the original ζ as the optimization target may result in infeasibility, increased nonlinearity, and reduced solution reliability and efficiency.
- (1)
- First, by applying chance constraints from stochastic optimization theory, the traditional IGDT deviation factor is removed. The constraint satisfaction probability Pr is guaranteed to be no less than the given confidence level τ. Thus, the original IGDT constraint on the optimization objective can be reformulated as follows:
- (2)
- Secondly, the original deviation ζ is a global optimization variable with consistent boundary conditions across all time periods, only satisfying a unified maximum deviation. This approach is unsuitable for scenarios where uncertainty varies over time. Since deviations at different times impact the system differently, the optimization must consider the time-varying effects of deviations on total system cost. Therefore, the model accounts for the impact of actual deviations at each time step during optimization. Furthermore, under multiple uncertainties, it is necessary to decompose multiple objective deviations by time periods and establish an uncertainty deviation matrix with time scale t. Using the time-varying deviation allows better tracking of deviation boundary changes considering the uncertainty probability distributions at different times. The improved uncertainty variable fluctuation range is expressed as follows:
- (3)
- In traditional IGDT, the optimization of multiple uncertainties relies on subjectively assigned priority levels, aiming to maximize deviation under idealized conditions without considering the actual probability distributions. However, in practical system optimization, multiple uncertainties are often correlated and constrained by system balance and equipment coupling. When the true probabilistic characteristics are considered, the feasible region is further restricted by the adjusted confidence intervals. As these intervals vary significantly over time, the predefined global priority scheme may hinder the optimization process. Therefore, without incorporating the actual distributions of uncertainties, the traditional IGDT approach tends to be overly conservative. Therefore, based on the specific improvements introduced in Step (2), , vor the time-varying deviation matrix of the r-th uncertainty variable, the time-varying deviations at different time steps are simultaneously driven toward maximization. Meanwhile, the priority order of will be determined within the optimization objective to better reflect real-world conditions. Therefore, in this section, the ∞-norm of the matrix is employed in the optimization objective to achieve maximization. By approximating the mean of time-varying deviations over their effective time periods, this approach ensures consistency with the form of the original optimization objective. In addition, a reciprocal matrix of the effective time periods for multiple uncertainties is constructed, and the improved optimization objective is then formulated as follows:
3.3. System Optimization Scheduling Model Based on SOI-IGDT
- (1)
- Optimization Objective
- (2)
- Constraints
3.4. Model Solution of SOI-IGDT Considering Exergy Boost
- (1)
- The exergy efficiency is incorporated as an evaluation metric within the constraint framework, replacing the expected target value derived from the deterministic model with a new assessment target . During the optimization process, the discrepancy between the actual exergy performance and the target value is analyzed. A penalty function is constructed in the form of a first-order term using the method of Lagrange multipliers, while the second-order term is neglected to reduce computational complexity. Through iterative updates, this penalty mechanism gradually minimizes the deviation between and , thereby enhancing the overall system exergy efficiency .
- (2)
- Due to the interdependent relationship between and within the system, enhancing induces corresponding adjustments in , depending on the variation direction of during the iterative process. Therefore, in the constraint formulation of after equivalent deterministic transformation, a variation multiplier is introduced to dynamically track the iterative evolution of .
4. Results and Discussion
4.1. Uncertainty Optimal Scheduling Strategy for Electric–Hydrogen–Gas Hybrid Urban Integrated Energy System
- Case 1: A modified confidence interval representing multiple uncertainties with a confidence level of τ = 0.75.
- Case 2: A modified confidence interval representing multiple uncertainties with a confidence level of τ = 0.85.
- Case 3: A modified confidence interval representing multiple uncertainties with a confidence level of τ = 0.95.
- Case 4: A deterministic optimization model without considering changes in the confidence level τ.
- (1)
- Actual Fluctuation Characteristics of the Wind Farm
- (2)
- Electricity and HCNG Purchase Behavior of User Units
- (3)
- Operation of the HCNGN and Physical Characteristics of HCNG
- (4)
- Actual steady-state combustion reaction margin of HCNG
- (5)
- Analysis of System Optimization Objective Results
4.2. The Impact of Hydrogen Blending Ratio on User Carbon Emissions at Different Confidence Levels
- Case 1: HCNG is supplied through HCNGN for HBGT-based power generation at urban end-user units.
- Case 2: Natural gas is supplied through the conventional gas network for gas turbine-based power generation at urban end-user units.
4.3. Analysis of System Optimization Results of the Soi-Igdt Model Considering Exergy Enhancement
- Case 1: The EHUIES optimal scheduling model is constructed using the SOI-IGDT without considering exergy enhancement.
- Case 2: The EHUIES optimal scheduling model is constructed using the SOI-IGDT with exergy enhancement considered.
5. Conclusions
- With the increase in confidence level, the SOI-IGDT-based optimal scheduling strategy for EHUIES can effectively handle multiple uncertainties while still satisfying the system’s energy supply demands. When τ ranges from 0.85 to 0.95, the optimization results tend to stabilize. In addition, the hydrogen blending ratio is flexibly adjusted in response to changes in τ, maintaining the carbon reduction rate and hydrogen substitution density within narrow variation ranges, with a maximum deviation of only 0.49% and 0.07 kg/m3, respectively.
- Based on the available uncertainty information, the target deviation obtained through SOI-IGDT varies across different time periods. This allows for the development of adaptive EHUIES scheduling strategies tailored to specific operational scenarios under multiple uncertainties, thereby enhancing the model’s practical applicability.
- Compared with the case without exergy enhancement, there exists a trade-off relationship between exergy efficiency and total system operating cost. A significant improvement in exergy efficiency results in a corresponding increase in operating cost. For instance, when τ = 0.95, the actual exergy efficiency improves by 2.18%, while the total operating cost increases by 3.44%. Furthermore, the Pearson correlation coefficient between the two multipliers reaches 0.914, indicating a strong positive correlation and validating the effectiveness of the proposed SOI-IGDT model considering exergy enhancement.
Author Contributions
Funding
Institutional Review Board Statement
Data Availability Statement
Conflicts of Interest
References
- Horak, D.; Hainoun, A.; Neugebauer, G.; Stoeglehner, G. A review of spatio-temporal urban energy system modeling for urban decarbonization strategy formulation. Renew. Sustain. Energy Rev. 2022, 162, 112426. [Google Scholar] [CrossRef]
- Wu, J.; Yan, J.; Jia, H.; Hatziargyriou, N.; Djilali, N.; Sun, H. Integrated Energy Systems. Appl. Energy 2016, 167, 155–157. [Google Scholar] [CrossRef]
- Li, F.; Sun, B.; Zhang, C. Operation optimization for integrated energy system with energy storage. Sci. China Inf. Sci. 2018, 61, 129207. [Google Scholar] [CrossRef]
- Xiong, Z.; Zhang, D.; Wang, Y. Optimal operation of integrated energy systems considering energy trading and integrated demand response. Energy Rep. 2024, 11, 3307–3316. [Google Scholar] [CrossRef]
- Zhou, Y.; Min, C.; Wang, K.; Xie, L.; Fan, Y. Optimization of integrated energy systems considering seasonal thermal energy storage. J. Energy Storage 2023, 71, 108094. [Google Scholar] [CrossRef]
- Zhao, Y.; Wei, Y.; Zhang, S.; Guo, Y.; Sun, H. Multi-Objective Robust Optimization of Integrated Energy System with Hydrogen Energy Storage. Energies 2024, 17, 1132. [Google Scholar] [CrossRef]
- Qureshy, A.M.I.; Dincer, I. Energy and exergy analyses of an integrated renewable energy system for hydrogen production. Energy 2020, 204, 117945. [Google Scholar] [CrossRef]
- Costa, V.A.F. On the exergy balance equation and the exergy destruction. Energy 2016, 116 Pt 1, 824–835. [Google Scholar] [CrossRef]
- Tsatsaronis, G. Definitions and nomenclature in exergy analysis and exergoeconomics. Energy 2007, 32, 249–253. [Google Scholar] [CrossRef]
- Liu, L.; Zhai, R.; Hu, Y. Multi-objective optimization with advanced exergy analysis of a wind-solar-hydrogen multi-energy supply system. Appl. Energy 2023, 348, 121512. [Google Scholar] [CrossRef]
- Tao, J.; Duan, J.; Tuo, L.; Gao, Q.; Tian, Q.; Lu, W. Exergy efficiency based multi-objective configuration optimization of energy hubs in the multi-energy distribution system. Energy 2025, 329, 136554. [Google Scholar] [CrossRef]
- Han, J.; Han, K.; Wang, Y.; Han, Y.; Ye, Z.; Lin, J. Multi-objective planning and sustainability assessment for integrated energy systems combining ORC and multi-energy storage: 4E (economic, environmental, exergy and emergy) analysis. Case Stud. Therm. Eng. 2025, 65, 105674. [Google Scholar] [CrossRef]
- Wang, Q.; Duan, L.; Zheng, N.; Lu, Z. 4E Analysis of a novel combined cooling, heating and power system coupled with solar thermochemical process and energy storage. Energy 2023, 275, 127498. [Google Scholar] [CrossRef]
- Tahir, M.F.; Chen, H.; Han, G. Evaluating individual heating alternatives in integrated energy system by employing energy and exergy analysis. Energy 2022, 249, 123753. [Google Scholar] [CrossRef]
- Wang, G.; Yin, J.; Lin, J.; Chen, Z.; Hu, P. Design and economic analysis of a novel hybrid nuclear-solar complementary power system for power generation and desalination. Appl. Therm. Eng. 2021, 187, 116564. [Google Scholar] [CrossRef]
- Yilmaz, F.; Ozturk, M.; Selbas, R. Energy and exergy performance assessment of a novel solar-based integrated system with hydrogen production. Int. J. Hydrogen Energy 2019, 44, 18732–18743. [Google Scholar] [CrossRef]
- Suresh, R.; Saladi, J.K.; Datta, S.P. Energy, exergy and environmental life cycle assessment on the valorization of an ejector integrated CCHP system with six sustainable refrigerants. Energy 2025, 317, 134664. [Google Scholar] [CrossRef]
- Liu, J.; Kua, H.W.; Wang, C.-H.; Tong, Y.W.; Zhang, J.; Peng, Y. Extended exergy accounting theory to design waste-to-energy management system under uncertainty. Energy 2023, 278 Pt B, 127924. [Google Scholar] [CrossRef]
- Ogbonnaya, C.; Turan, A.; Abeykoon, C. Energy and exergy efficiencies enhancement analysis of integrated photovoltaic-based energy systems. J. Energy Storage 2019, 26, 101029. [Google Scholar] [CrossRef]
- Mavromatidis, G.; Orehounig, K.; Carmeliet, J. A review of uncertainty characterisation approaches for the optimal design of distributed energy systems. Renew. Sustain. Energy Rev. 2018, 88, 258–277. [Google Scholar] [CrossRef]
- Plaga, L.S.; Bertsch, V. Methods for assessing climate uncertainty in energy system models—A systematic literature review. Appl. Energy 2023, 331, 120384. [Google Scholar] [CrossRef]
- Zhang, X.; Han, Z.; Zhao, C.; Zhong, J. Multi-objective economic dispatch of power system with wind farm considering flexible load response. Int. J. Energy Res. 2021, 45, 8735–8748. [Google Scholar] [CrossRef]
- Zhao, L.; Zeng, Y.; Wang, Z.; Li, Y.; Peng, D.; Wang, Y.; Wang, X. Robust Optimal Scheduling of Integrated Energy Systems Considering the Uncertainty of Power Supply and Load in the Power Market. Energies 2023, 16, 5292. [Google Scholar] [CrossRef]
- Wang, Y.; Zheng, Y.; Yang, Q. Day-Ahead Bidding Strategy of Regional Integrated Energy Systems Considering Multiple Uncertainties in Electricity Markets. Appl. Energy 2023, 348, 121511. [Google Scholar] [CrossRef]
- Peng, C.; Fan, G.; Xiong, Z.; Zeng, X.; Sun, H.; Xu, X. Integrated energy system planning considering renewable energy uncertainties based on multi-scenario confidence gap decision. Renew. Energy 2023, 216, 119100. [Google Scholar] [CrossRef]
- Nasr, M.-A.; Nasr-Azadani, E.; Nafisi, H.; Hosseinian, S.H.; Siano, P. Assessing the effectiveness of weighted information gap decision theory integrated with energy management systems for isolated microgrids. IEEE Trans. Ind. Inform. 2020, 16, 5286–5299. [Google Scholar] [CrossRef]
- Peng, C.; Xiong, Z.; Zhang, Y.; Zheng, C. Multi-Objective Robust Optimization Allocation for Energy Storage Using a Novel Confidence Gap Decision Method. Int. J. Electr. Power Energy Syst. 2022, 138, 107902. [Google Scholar] [CrossRef]
- Anderson, T.I.; Kovscek, A.R. Optimization and Uncertainty Quantification of In Situ Combustion Chemical Reaction Models. Fuel 2022, 319, 123683. [Google Scholar] [CrossRef]
- James, C.; Kim, T.Y.; Jane, R. A Review of Exergy Based Optimization and Control. Processes 2020, 8, 364. [Google Scholar] [CrossRef]



















| Case | 1 | 2 | 3 | 4 |
|---|---|---|---|---|
| User unit electricity purchase cost/CNY | 11,385.46 | 6328.38 | 5065.86 | 6074.84 |
| User unit purchase HCNG cost/CNY | 49,507.63 | 51,315.03 | 51,441.39 | 50,547.48 |
| Case | 1 | 2 | 3 | 4 |
|---|---|---|---|---|
| Natural gas supply cost/10,000 CNY | 1418.37 | 1418.82 | 1418.92 | 1418.36 |
| Case | 1 | 2 | 3 | 4 |
|---|---|---|---|---|
| Classification mean deviation | 0.183 | 0.206 | 0.280 | / |
| Operation cost of water electrolysis device/CNY | 130,547.72 | 125,499.35 | 123,936.62 | 132,950.64 |
| Operation cost of thermal power unit/CNY | 24,542.41 | 23,641.93 | 23,719.10 | 28,062.34 |
| Cost of HCNG purchased by user unit/CNY | 49,507.63 | 51,315.03 | 51,441.39 | 50,547.48 |
| Cost of electricity purchased by user unit/CNY | 11,385.46 | 6328.38 | 5065.86 | 6074.84 |
| Carbon emission cost/CNY | 5938.63 | 6224.25 | 6259.22 | 6190.92 |
| Equipment operation and maintenance cost/CNY | 15,038.89 | 14,634.38 | 14,647.68 | 16,015.33 |
| Gas supply cost of natural gas source/10,000 CNY | 1418.37 | 1418.82 | 1418.92 | 1418.36 |
| Total system operation cost/10,000 CNY | 1442.07 | 1441.59 | 1441.43 | 1442.32 |
| Scenario Classification | τ | Deterministic Model | ||
|---|---|---|---|---|
| 0.75 | 0.85 | 0.95 | ||
| Carbon reduction rate/% | 25.96 | 24.11 | 24.60 | 26.03 |
| Hydrogen substitution density/kg·m−3 | 13.10 | 11.76 | 11.83 | 14.08 |
Disclaimer/Publisher’s Note: The statements, opinions and data contained in all publications are solely those of the individual author(s) and contributor(s) and not of MDPI and/or the editor(s). MDPI and/or the editor(s) disclaim responsibility for any injury to people or property resulting from any ideas, methods, instructions or products referred to in the content. |
© 2025 by the authors. Licensee MDPI, Basel, Switzerland. This article is an open access article distributed under the terms and conditions of the Creative Commons Attribution (CC BY) license (https://creativecommons.org/licenses/by/4.0/).
Share and Cite
Xie, M.; Qing, L.; Ye, J.-N.; Lu, Y.-X. An Exergy-Enhanced Improved IGDT-Based Optimal Scheduling Model for Electricity–Hydrogen Urban Integrated Energy Systems. Entropy 2025, 27, 748. https://doi.org/10.3390/e27070748
Xie M, Qing L, Ye J-N, Lu Y-X. An Exergy-Enhanced Improved IGDT-Based Optimal Scheduling Model for Electricity–Hydrogen Urban Integrated Energy Systems. Entropy. 2025; 27(7):748. https://doi.org/10.3390/e27070748
Chicago/Turabian StyleXie, Min, Lei Qing, Jia-Nan Ye, and Yan-Xuan Lu. 2025. "An Exergy-Enhanced Improved IGDT-Based Optimal Scheduling Model for Electricity–Hydrogen Urban Integrated Energy Systems" Entropy 27, no. 7: 748. https://doi.org/10.3390/e27070748
APA StyleXie, M., Qing, L., Ye, J.-N., & Lu, Y.-X. (2025). An Exergy-Enhanced Improved IGDT-Based Optimal Scheduling Model for Electricity–Hydrogen Urban Integrated Energy Systems. Entropy, 27(7), 748. https://doi.org/10.3390/e27070748
