Effect of a Large Proton Exchange Membrane Electrolyser on Power System Small-Signal Angular Stability
Abstract
:1. Introduction
- A dynamic model and a state-space model of a system formed by a PEM electrolyser and a 12-pulse thyristor rectifier is proposed.
- A control structure for the electrolyser current from the dynamic model of the PEM electrolyser and for the average model of the 12-pulse thyristor rectifier is proposed.
- A model of the PEM electrolyser as a load is proposed to identify whether it can be considered a constant impedance load, a constant current load, or a constant power load.
- We study the effects of the PEM electrolyser on the stability of the small-signal rotor-angle using analytical and time-domain simulation approaches.
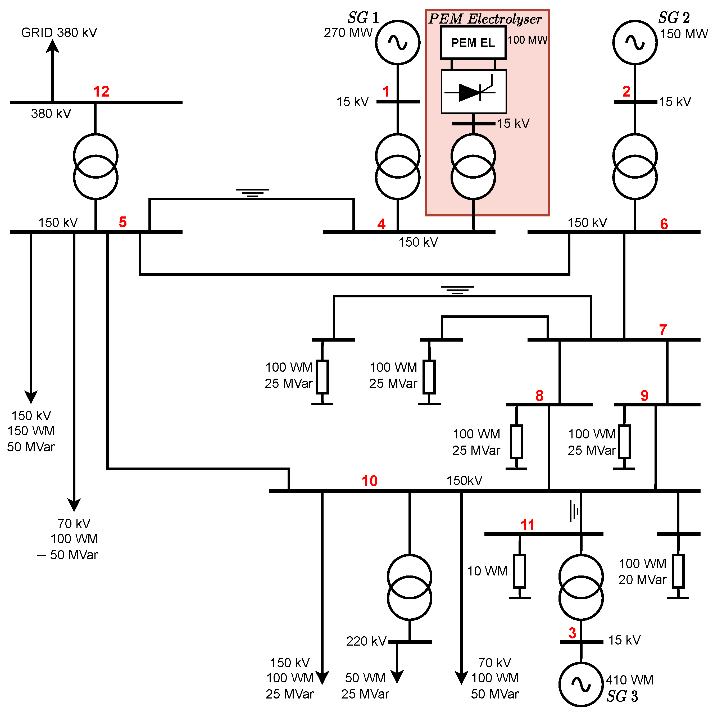
2. Power System Architecture and Integration of Hydrogen PEM Electrolyser
2.1. Dynamic Modelling of the PEM Electrolyser
- : Classical electrochemical model without Warburg impedance.
- : Classical electrochemical model with a Randles–Warburg cell.
- : Electrochemical model without the activation overpotential of the cathode and with Randles–Warburg impedance.
- : Electrochemical model without activation overpotential at the cathode or a Warburg cell.
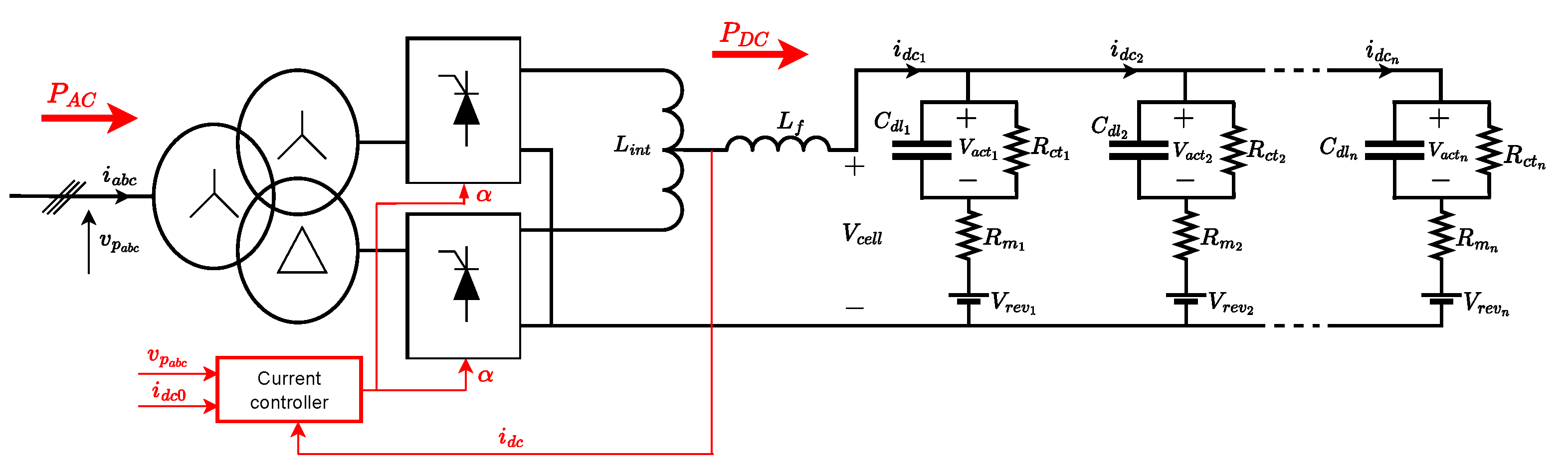
2.2. Modelling of the 12-Pulse Thyristor Rectifier and the Electrolyser Current Controller
2.2.1. Electrical Model of the 12-Pulse Thyristor Rectifier
2.2.2. Control Structure Model for the Electrolyser Current
2.3. Modelling of the PEM Electrolyser as a Load
3. Small-Signal Modelling of the Test System
3.1. State-Space Model of Synchronous Generators
3.2. State-Space Model of the Electrolyser (EL)
3.3. State-Space Model of the Network and Conventional Loads
3.4. Complete Small-Signal State-Space Model of the Test System
4. Stability Analysis Results
4.1. Dominant Modes in Steady State
4.1.1. Without Connecting the PEM Electrolyser to the Test System
4.1.2. With the PEM Electrolyser Connected to the Test System
4.1.3. Impact of the Synchronous Generator Parameters on the Movement of Electromechanical Modes
- Impact of the inertial constant:
- Impact of the damping torque coefficient
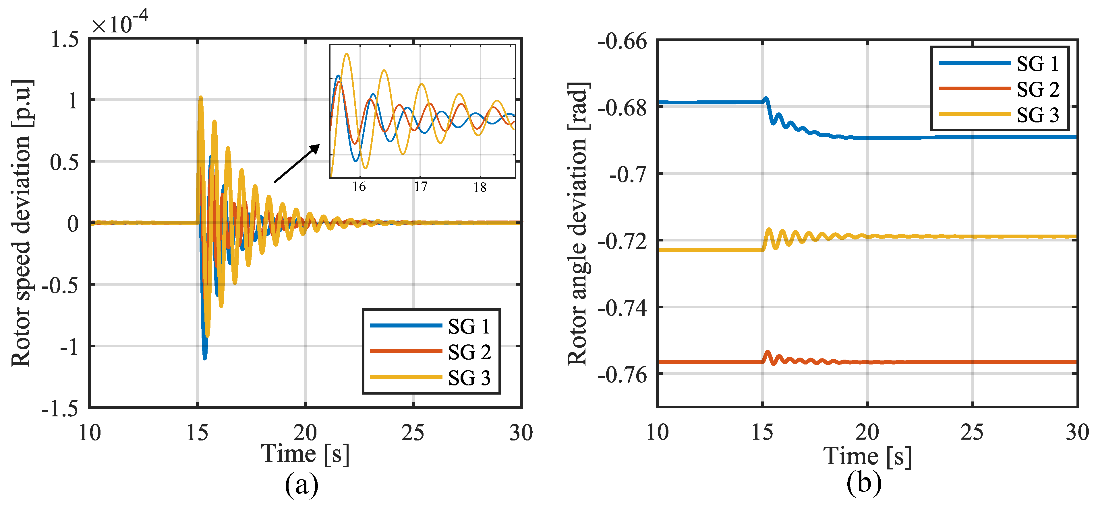
4.2. Time-Domain Simulations
Dynamic Response of Electromechanical State Variables
- Connecting the electrolyser to the test system:
- Decrease in the electrolyser current set point:
5. Conclusions
Author Contributions
Funding
Institutional Review Board Statement
Informed Consent Statement
Data Availability Statement
Conflicts of Interest
Abbreviations
| PEM | Proton exchange membrane |
| SGs | Synchronous generators |
| PLL | Phase-locked loops |
| PI | Proportional–integral |
| EL | Electrolyser |
| Nomenclature | |
| Rectifier firing angle | |
| Nominal rectifier firing angle | |
| Fraction of the load represented as a constant impedance load | |
| Fraction of the load represented as a constant current load | |
| Dynamic matrix of the grid for the complete state-space model of the test system | |
| Input matrix for the complete state-space model of the test system | |
| Double layer capacity | |
| Observation matrix associated with the synchronous generators and electrolyser | |
| Relative rotor angle | |
| Vector matrix of current components of the synchronous generator | |
| Input matrix of the synchronous generator | |
| Phase-angle submatrix of the network buses | |
| Voltage magnitude submatrix of the network buses | |
| Vector matrix of voltage magnitude and angle of the synchronous generator bus | |
| Vector matrix formed by the voltage magnitude and angle submatrices of the network buses | |
| State vector composed of the state subvector of each synchronous generator | |
| State variable of the electrolyser | |
| State vector of generators and the electrolyser connected to the generator buses | |
| Damping torque coefficient | |
| Direct transmission matrices | |
| Submatrix associated with the synchronous generator | |
| Field voltage | |
| Inertial constant | |
| Input current of the cell | |
| DC current of the electrolyser | |
| Nominal electrolyser DC current at nominal active power | |
| k | Ratio between the secondary and primary RMS phase-to-phase voltage of the transformer |
| Gain of the integral controller | |
| Gain of the proportional controller | |
| Modes | |
| Filter inductance | |
| Interphase inductances | |
| Leakage inductance of the transformer | |
| Overlap angle | |
| Damper winding 1q flux linkages | |
| Rated active power of the electrolyser | |
| Active power of the electrolyser | |
| Active power injected into bus i | |
| Active power of the constant power load | |
| Reactive power injected into bus i | |
| Reactive power of the constant power load | |
| Charge transfer resistance | |
| Charge transfer resistance at the anode | |
| Charge transfer resistance at the cathode | |
| Diffusion resistance | |
| Charge transfer resistance | |
| Ohmic resistance during the water-splitting reaction | |
| Diffusion time constant | |
| Rotor angle | |
| Transient time constants along the d axis and q axis | |
| Mechanical torque | |
| RMS phase-to-phase voltage at the primary end of the transformer | |
| RMS phase-to-phase voltage at the secondary end of the transformer | |
| Activation overpotential | |
| Activation overpotential at the anode | |
| Activation overpotential at the cathode | |
| Cell voltage across the proton exchange membrane stack | |
| Reverse voltage potential during the water-splitting reaction | |
| Speed of the rotor | |
| Synchronous angular speed of the rotor | |
| Synchronous reactances along the d axis and q axis | |
| Damper winding 1q reactance | |
| Field d-axis reactance | |
| Magnetizing reactances along the d axis and q axis | |
| Transient synchronous reactances along the d axis and q axis | |
| Warburg impedance |
References
- Tavakoli, S.D.; Dozein, M.G.; Lacerda, V.A.; Mañe, M.C.; Prieto-Araujo, E.; Mancarella, P.; Gomis-Bellmunt, O. Grid-Forming Services From Hydrogen Electrolyzers. IEEE Trans. Sustain. Energy 2023, 14, 2205–2219. [Google Scholar] [CrossRef]
- Guilbert, D.; Vitale, G. Dynamic Emulation of a PEM Electrolyzer by Time Constant Based Exponential Model. Energies 2019, 12, 750. [Google Scholar] [CrossRef]
- Tuinema, B.W.; Adabi, E.; Ayivor, P.K.; García Suárez, V.; Liu, L.; Perilla, A.; Ahmad, Z.; Rueda Torres, J.L.; van der Meijden, M.A.; Palensky, P. Modelling of large-sized electrolysers for real-time simulation and study of the possibility of frequency support by electrolysers. IET Gener. Transm. Distrib. 2020, 14, 1985–1992. [Google Scholar] [CrossRef]
- Guilbert, D.; Vitale, G. Improved Hydrogen-Production-Based Power Management Control of a Wind Turbine Conversion System Coupled with Multistack Proton Exchange Membrane Electrolyzers. Energies 2020, 13, 1239. [Google Scholar] [CrossRef]
- Ghazavi Dozein, M.; Maria De Corato, A.; Mancarella, P. Fast Frequency Response Provision from Large-Scale Hydrogen Electrolyzers Considering Stack Voltage-Current Nonlinearity. In Proceedings of the 2021 IEEE Madrid PowerTech, Madrid, Spain, 28 June–2 July 2021; pp. 1–6. [Google Scholar] [CrossRef]
- Dozein, M.G.; Jalali, A.; Mancarella, P. Fast Frequency Response From Utility-Scale Hydrogen Electrolyzers. IEEE Trans. Sustain. Energy 2021, 12, 1707–1717. [Google Scholar] [CrossRef]
- Dozein, M.G.; De Corato, A.M.; Mancarella, P. Virtual Inertia Response and Frequency Control Ancillary Services From Hydrogen Electrolyzers. IEEE Trans. Power Syst. 2023, 38, 2447–2459. [Google Scholar] [CrossRef]
- Chen, M.; Chou, S.F.; Blaabjerg, F.; Davari, P. Overview of Power Electronic Converter Topologies Enabling Large-Scale Hydrogen Production via Water Electrolysis. Appl. Sci. 2022, 12, 1906. [Google Scholar] [CrossRef]
- Solanki, J.; Fröhleke, N.; Böcker, J. Implementation of Hybrid Filter for 12-Pulse Thyristor Rectifier Supplying High-Current Variable-Voltage DC Load. IEEE Trans. Ind. Electron. 2015, 62, 4691–4701. [Google Scholar] [CrossRef]
- Samani, A.E.; D’Amicis, A.; De Kooning, J.D.; Bozalakov, D.; Silva, P.; Vandevelde, L. Grid balancing with a large-scale electrolyser providing primary reserve. IET Renew. Power Gener. 2020, 14, 3070–3078. [Google Scholar] [CrossRef]
- Kundur, P. Power System Stability and Control; McGraw Hill: New York, NY, USA, 1994. [Google Scholar]
- Hernández-Gómez, A.; Ramirez, V.; Guilbert, D.; Saldivar. Cell voltage static-dynamic modeling of a PEM electrolyzer based on adaptive parameters: Development and experimental validation. Renew. Energy 2021, 163, 1508–1522. [Google Scholar] [CrossRef]
- Olivier, P.; Bourasseau, C.; Bouamama, P.B. Low-temperature electrolysis system modelling: A review. Renew. Sustain. Energy Rev. 2017, 78, 280–300. [Google Scholar] [CrossRef]
- Lebbal, M.; Lecœuche, S. Identification and monitoring of a PEM electrolyser based on dynamical modelling. Int. J. Hydrogen Energy 2009, 34, 5992–5999. [Google Scholar] [CrossRef]
- Hernández-Gómez, A.; Ramirez, V.; Guilbert, D. Investigation of PEM electrolyzer modeling: Electrical domain, efficiency, and specific energy consumption. Int. J. Hydrogen Energy 2020, 45, 14625–14639. [Google Scholar] [CrossRef]
- Hernández-Gómez, A.; Ramirez, V.; Guilbert, D.; Saldivar, B. Development of an adaptive static-dynamic electrical model based on input electrical energy for PEM water electrolysis. Int. J. Hydrogen Energy 2020, 45, 18817–18830. [Google Scholar] [CrossRef]
- Abdin, Z.; Webb, C.; Gray, E. Modelling and simulation of a proton exchange membrane (PEM) electrolyser cell. Int. J. Hydrogen Energy 2015, 40, 13243–13257. [Google Scholar] [CrossRef]
- Martinson, C.; van Schoor, G.; Uren, K.; Bessarabov, D. Characterisation of a PEM electrolyser using the current interrupt method. Int. J. Hydrogen Energy 2014, 39, 20865–20878. [Google Scholar] [CrossRef]
- Rubio, M.; Urquia, A.; Dormido, S. Diagnosis of PEM fuel cells through current interruption. J. Power Sources 2007, 171, 670–677. [Google Scholar] [CrossRef]
- Garcia-Navarro, J.; Schulze, M.; Friedrich, K. Measuring and modeling mass transport losses in proton exchange membrane water electrolyzers using electrochemical impedance spectroscopy. J. Power Sources 2019, 431, 189–204. [Google Scholar] [CrossRef]
- Mondal, D.; Chakrabarti, A.; Sengupta, A. Power System Small Signal Stability Analysis and Control; Elsevier: Amsterdam, The Netherlands, 2020. [Google Scholar]
- Olivier, P. Modélisation et Analyse du Comportement Dynamique d’un Système d’Électrolyse PEM Soumis à des Sollicitations Intermittentes: Approche Bond Graph. Ph.D. Thesis, Université Lille 1, Villeneuve d’Ascq, France, 2016. [Google Scholar]
- Rashid, M.H. Power Electronics Handbook Devices, Circuits, and Applications; Elsevier: Amsterdam, The Netherlands, 2011. [Google Scholar]
- Ndiwulu, G.W.; Matalatala, M.; Lusala, A.K.; Bokoro, P.N. Distributed Hybrid Power-Sharing Control Strategy within Islanded Microgrids. In Proceedings of the 2023 31st Southern African Universities Power Engineering Conference (SAUPEC), Johannesburg, South Africa, 24–26 January 2023; pp. 1–6. [Google Scholar] [CrossRef]
- Zacharia, L.; Asprou, M.; Kyriakides, E.; Polycarpou, M. Effect of dynamic load models on WAC operation and demand-side control under real-time conditions. Int. J. Electr. Power Energy Syst. 2021, 126, 106589. [Google Scholar] [CrossRef]
- Pasiopoulou, I.; Kontis, E.; Papadopoulos, T.; Papagiannis, G. Effect of load modeling on power system stability studies. Electr. Power Syst. Res. 2022, 207, 107846. [Google Scholar] [CrossRef]
- Villegas Pico, H.N.; Aliprantis, D.C.; Lin, X. Transient Stability Assessment of Power Systems with Uncertain Renewable Generation; Technical Report; National Renewable Energy Lab. (NREL): Golden, CO, USA, 2017. [Google Scholar]























| Electrochemical Model | PI Controller |
|---|---|
| R = 0.3818 ; = 0.3318 ; = 0.9091 F; = 700 V; = 48 H | Kp = 0.06; = 0.12; = 40 mH; = 119H; |
| Machine 1 | Machine 2 | Machine 3 |
|---|---|---|
| MW MVar | MW MVar | MW MVar |
| R = 0.089 pu, X = 1.5 pu | R = 0.089 pu, X = 1.5 pu | R = 0.089 pu, X = 1.5 pu |
| X = 0.18 pu, T = 5 s | X = 0.18 pu, T = 5 s | X = 0.18 pu, T = 6 s |
| X = 1.26 pu, T = 0.31 s | X = 1.26 pu, T = 0.31 s | X = 1.26 pu, T = 0.53 s |
| X = 1.26 pu, s | X = 1.26 pu, s | X = 1.26 pu, s |
| Static exciter 1 | Static exciter 2 | Static exciter 3 |
| K = 20, T = 0.02 s | K = 20, T = 0.02 s | K = 20, T = 0.02 s |
| K = 0.063, T = 0.35 s | K = 0.063, T = 0.35 s | K = 0.063, T = 0.35 s |
| K = 1, T = 0.314 s | K = 1, T = 0.314 s | K = 1, T = 0.314 s |
| Mode Values | Identification of Modes |
|---|---|
| , and | |
| , , | |
| , , |
| Mode Values | Identification of Modes |
|---|---|
| , and | |
| , , | |
| , , | |
Disclaimer/Publisher’s Note: The statements, opinions and data contained in all publications are solely those of the individual author(s) and contributor(s) and not of MDPI and/or the editor(s). MDPI and/or the editor(s) disclaim responsibility for any injury to people or property resulting from any ideas, methods, instructions or products referred to in the content. |
© 2023 by the authors. Licensee MDPI, Basel, Switzerland. This article is an open access article distributed under the terms and conditions of the Creative Commons Attribution (CC BY) license (https://creativecommons.org/licenses/by/4.0/).
Share and Cite
Wanlongo Ndiwulu, G.; Vasquez Mayen, E.; De Jaeger, E. Effect of a Large Proton Exchange Membrane Electrolyser on Power System Small-Signal Angular Stability. Electricity 2023, 4, 381-409. https://doi.org/10.3390/electricity4040021
Wanlongo Ndiwulu G, Vasquez Mayen E, De Jaeger E. Effect of a Large Proton Exchange Membrane Electrolyser on Power System Small-Signal Angular Stability. Electricity. 2023; 4(4):381-409. https://doi.org/10.3390/electricity4040021
Chicago/Turabian StyleWanlongo Ndiwulu, Guy, Eduardo Vasquez Mayen, and Emmanuel De Jaeger. 2023. "Effect of a Large Proton Exchange Membrane Electrolyser on Power System Small-Signal Angular Stability" Electricity 4, no. 4: 381-409. https://doi.org/10.3390/electricity4040021
APA StyleWanlongo Ndiwulu, G., Vasquez Mayen, E., & De Jaeger, E. (2023). Effect of a Large Proton Exchange Membrane Electrolyser on Power System Small-Signal Angular Stability. Electricity, 4(4), 381-409. https://doi.org/10.3390/electricity4040021

