IoTivity Cloud-Enabled Platform for Energy Management Applications
Abstract
:1. Introduction
2. State of the Art
2.1. Research Challenges and Concept Overview Section
- Semantic gap (interoperability) and interactivity among various manufacturer and communication protocols.
- Miniaturization and performance of IoT devices for seamless penetration of HEM platform.
- Middleware offering hardware abstraction, device management and discovery, connectivity, scalability, adaptability, services customization, and security.
- Cloud platform either as SaaS or BaaS to export processing and add computing power, remote connectivity, and services.
- Cost of implementing, hardware availability, and protocol stack.
2.2. Research Contributions
- Open-source middleware using free and accepted IoT protocol stack and scalable to lower-end hardware to provide disaggregated interoperability, scalability, adaptability, HAN device management, discovery provisioning, and seamless device-to-device (D2D) connectivity and security.
- Leverage, ubiquitous, low-cost and low-power embedded devices as HAN node, enhancing technology availability and penetration in a developing context.
- Open-source cloud computing and storage as Software-as-a-Service and BaaS offsetting heavy computation and storage to cloud infrastructure as well as providing service for two-way connectivity via subscriptions mechanisms and free APIs to both local gateways and mobile devices for end-users providing integration and control that is both time and space agnostic.
3. Cloud-Enabled IoTivity Platform
3.1. Architecture
- Though the traditional HEM platform disaggregates devices in terms of connecting, sensing, actuating and communicating, today’s advances in the embedded system allow having all these functionalities in one package within the HAN known as a network node. Our platform uses the popular Arduino AVR&ARM and ESP32 hardware as central slave processing units.
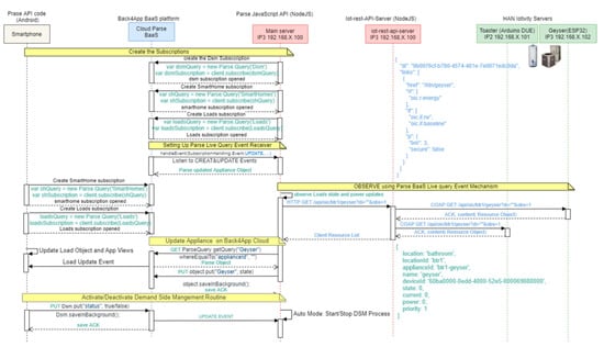
- Gateway: Communication within IoTivity middleware is mainly IP-based based (Wi-Fi and ethernet). The gateway thus offers protocol translation from the Local COAP based HAN to HTTP/S-based cloud connectivity either as BaaS or SaaS providing the platform with pub-sub (Live-Query) mechanism.
- Computing: The devices that store, process, and analyze data within the platform. Low-level computation is performed at the HAN servers or nodes. However, high-level computation and storage are distributed between the local gateway and the Back4App BaaS infrastructure for performance and processing disaggregation.
3.2. Software Architecture
3.2.1. HAN Middleware
3.2.2. IoTivity-Lite Arduino Port
3.2.3. Gateway to Local HAN Server Interaction
3.2.4. Cloud Tools and Infrastructure
3.3. Communication Architecture
4. Experimental Results of Case Study
4.1. Experimental Results
4.1.1. Feedback via Energy App
4.1.2. Home Automation via Energy App
4.1.3. DRM via Energy App
5. Discussion
- IoTivity-Lite middleware: The IoTivity middleware from OCF was selected to handle interoperability, scalability, and resource management semantic gaps inherent in IoT systems. Experimentation showed that indeed both Wi-Fi and ethernet devices could effectively and uniformly exchange data through the IoTivity-Lite HAN. Though the essential functions of the IoTivity-lite middleware are effective; functionalities such as provisioning, and security are only available in Arduino DUE and ESP32 due to AVR board limited RAM. Latencies in data delivery of ~4 s were observed for Gateway-to-cloud communicating over the Back4App cloud services.
- Porting IoTivity-Lite Arduino AVR & ARM: The IoTivity middleware is a recent ongoing project with a growing community and interest. However, this framework was not available on low-memory, low-cost hardware such as the Arduino architecture. Therefore, the IoTivity middleware is ported to the Arduino MCU representing one of the novelties of this work. To this end, Contiki OS was used and adapted for Arduino Arch. The experimentation shows that Contiki OS on Arduino is stable and responsive, and its memory footprint is lightweight enough to allow sufficient space on the Arduino RAM for IoTivity stack features such as discovery, CRDUN operations, device, and resource provisioning on AVR arch as well security on DUE devices.
- 3.
- Enhancing security using the IoTivity onboarding and provisioning mechanism to authenticate the client that interfaces to the HAN resource server. This feature was not fully implemented because of software inconsistency with the IoT-rest-API-server.
- 4.
- IoTivity Cloud, OCF has updated its IoTivity-Lite framework to add a cloud interface to the IoTivity network. This facility can be used to remove the need for the IoT-rest-API-server easily implementing all security mechanisms available. This also reduces the development load and facilitates maintenance.
- 5.
- Wireless communication, Wi-Fi should be adapted to all HAN devices for easier penetration and adaptation in residential places. We recommend using technology with embedded wireless protocol to optimize the HAN data communication.
- 6.
- Smart grid signals from the energy utility can take advantage of this platform. But the interface needs to be fully defined from the cloud backend, this can be a cloud job provided as SaaS in response to requests from the utility.
6. Conclusions
7. Future Research
- Security can be increased in the platform using the IoTivity onboarding and provisioning mechanism to authenticate the client that interfaces to the HAN resource server. This capability was not fully implemented because of software inconsistency with the IoT-rest-API-server
- A higher-end embedded device for HAN servers able to handle multiple clients while maintaining a fast response time was observed as an issue with AVR motes, and in some capacities with the DUE servers due to its reduced processing speed and constrained memory. A miniaturized, higher memory wireless MCU running at a faster clock would provide a faster response time.
- Smart grid signals from the energy utility can take advantage of this platform. However, the interface needs to be fully defined from the cloud interface. This can be a cloud job that requires monitoring or listening via an API provided by utility-to-smart-grid incentives and propagation of these to home gateways. A more modern approach would be to leverage “Data Lakes” on cloud platforms.
Author Contributions
Funding
Institutional Review Board Statement
Informed Consent Statement
Data Availability Statement
Acknowledgments
Conflicts of Interest
Appendix A
References
- Abu-Mahfouz, A.M.; Olwal, T.O.; Kurien, A.; Munda, J.; Djouani, K. Toward developing a distributed autonomous energy management system (DAEMS). In Proceedings of the AFRICON 2015, Addis Ababa, Ethiopia, 14–17 September 2015; pp. 1–6. [Google Scholar] [CrossRef]
- Numsa, D.; Mudumbe, J.M.; Ndwe, T. The internet of things for a smart South African grid architecture. In Proceedings of the 8th International Development Informatics Association Conference, Port Elizabeth, South Africa, 3–4 November 2014; pp. 95–107. [Google Scholar]
- Blanco-Novoa, Ó.; Fernández-Caramés, T.M.; Fraga-Lamas, P.; Castedo, L. An Electricity Price-Aware Open-Source Smart Socket for the Internet of Energy. Sensors 2017, 17, 643. [Google Scholar] [CrossRef] [PubMed] [Green Version]
- Vine, D.; Buys, L.; Morris, P. The Effectiveness of Energy Feedback for Conservation and Peak Demand: A Literature Review. Open J. Energy Effic. 2017, 2, 7–15. [Google Scholar] [CrossRef] [Green Version]
- Wang, F.; Hu, L.; Zhou, J.; Zhao, K. A Data Processing Middleware Based on SOA for the Internet of Things. J. Sens. 2015, 2015, 827045. [Google Scholar] [CrossRef] [Green Version]
- Khana, R.; Sethi, P.; Sarangi, S.R. Internet of Things: Architectures, Protocols, and Applications. JECE 2017, 2017, 9324035. [Google Scholar] [CrossRef] [Green Version]
- Lin, H.; Bergmann, N.W. IoT Privacy and Security Challenges for Smart Home Environments. Information 2016, 7, 44. [Google Scholar] [CrossRef] [Green Version]
- Beligianni, F.; Alamaniotis, M.; Fevgas, A.; Tsompanopoulou, P.; Bozanis, P.; Tsoukalas, L. An internet of things architecture for preserving privacy of energy consumption. In Proceedings of the Mediterranean Conference on Power Generation, Transmission, Distribution and Energy Conversion (MedPower 2016), Belgrade, Serbia, 6–9 November 2016; pp. 1–7. [Google Scholar] [CrossRef]
- Stojkoska, B.R.; Trivodaliev, K.V. A review of Internet of Things for smart home: Challenges and solutions. J. Clean. Prod. 2017, 140, 1454–1464. [Google Scholar] [CrossRef]
- Khatu, M.; Kaimal, N.; Jadhav, P.; Rizvi, S. Implementation of Internet of Things for Home Automation. IJEERT 2015, 3, 7–11. [Google Scholar]
- Sagar, V.; Kusuma, S.M. Home Automation Using Internet of Things. IRJET 2015, 2, 56–72. [Google Scholar]
- Lee, C.-H.; Lai, Y.H. Design and Implementation of a Universal Smart Energy Management Gateway based on the Internet of Things Platform. In Proceedings of the 2016 IEEE International Conference on Consumer Electronics (ICCE), Las Vegas, NV, USA, 7–11 January 2016; pp. 67–68. [Google Scholar]
- Al Faruque, M.A.; Vatanparvar, K. Energy Management-as-a-Service Over Fog Computing Platform. IEEE Internet Things J. 2016, 3, 161–169. [Google Scholar] [CrossRef]
- Li, X.; Nie, L.; Chen, S.; Zhan, D.; Xu, X. An IoT Service Framework for Smart Home: Case Study on HEM. In Proceedings of the IEEE International Conference on Mobile Services, New York City, NY, USA, 27 June–2 July 2015; pp. 438–445. [Google Scholar] [CrossRef]
- Viswanath, S.K.; Yuen, C.; Tushar, W.; Li, W.-T.; Wen, C.-K.; Hu, K.; Chen, C.; Liu, X. System design of the internet of things for residential smart grid. IEEE Wirel. Commun. 2016, 23, 90–98. [Google Scholar] [CrossRef] [Green Version]
- Rasheed, M.B.; Javaid, N.; Ahmad, A.; Awais, M.; Khan, Z.A.; Qasim, U.; Alrajeh, N. Priority and delay constrained demand side management in real-time price environment with renewable energy source. Int. J. Energy Res. 2016, 40, 2002–2021. [Google Scholar] [CrossRef]
- Hussain, H.M.; Javaid, N.; Iqbal, S.; Hasan, Q.U.; Aurangzeb, K.; Alhussein, M. An Efficient Demand Side Management System with a New Optimized Home Energy Management Controller in Smart Grid. Energies 2018, 11, 190. [Google Scholar] [CrossRef] [Green Version]
- Khan, A.; Javaid, N.; Yousafzai, A.A. A priority-induced demand side management system to mitigate rebound peaks using multiple knapsack. J. Ambient. Intell. Humaniz. Comput. 2019, 10, 1655–1678. [Google Scholar] [CrossRef]















| Devices | Model | Processors | Operating System |
|---|---|---|---|
| Arduino | Mega 2560 ARM (DUE) | Atmega 2560 32 bits SAM3X8E ARM Cortex-M3 | Contiki OS |
| ESP32 | ESP-WROOM-32 | Xtensa Dual-Core 32-bit LX6 MCP | FreeRTOS |
| Ethernet Shield | 2nd Generation | Wiznet W 5500 | N/A |
| Raspberry PI | 3rd Generation Model B + | 64-bits BCM28374 ARM Cortex-A53, 1.2 GHz | 32 Bits Raspbian Stretch |
| Home Appliances | Maximum Rating(W) | Priority | |
|---|---|---|---|
| Morning | Evening | ||
| Electric geyser | 3000 | High | Low |
| Kettle | 2200 | Medium | Medium |
| Toaster | 950 | High | Low |
| Oven | 2350 | Low | High |
| Stove | 3000 | Medium | High |
| Iron | 1800 | Medium | Low |
Publisher’s Note: MDPI stays neutral with regard to jurisdictional claims in published maps and institutional affiliations. |
© 2021 by the authors. Licensee MDPI, Basel, Switzerland. This article is an open access article distributed under the terms and conditions of the Creative Commons Attribution (CC BY) license (https://creativecommons.org/licenses/by/4.0/).
Share and Cite
Mandza, Y.S.; Raji, A. IoTivity Cloud-Enabled Platform for Energy Management Applications. IoT 2022, 3, 73-90. https://doi.org/10.3390/iot3010004
Mandza YS, Raji A. IoTivity Cloud-Enabled Platform for Energy Management Applications. IoT. 2022; 3(1):73-90. https://doi.org/10.3390/iot3010004
Chicago/Turabian StyleMandza, Yann Stephen, and Atanda Raji. 2022. "IoTivity Cloud-Enabled Platform for Energy Management Applications" IoT 3, no. 1: 73-90. https://doi.org/10.3390/iot3010004
APA StyleMandza, Y. S., & Raji, A. (2022). IoTivity Cloud-Enabled Platform for Energy Management Applications. IoT, 3(1), 73-90. https://doi.org/10.3390/iot3010004

