A Novel Single-Stage Tandem Soft-Switching Converter with Low Input Current Distortion
Abstract
:1. Introduction
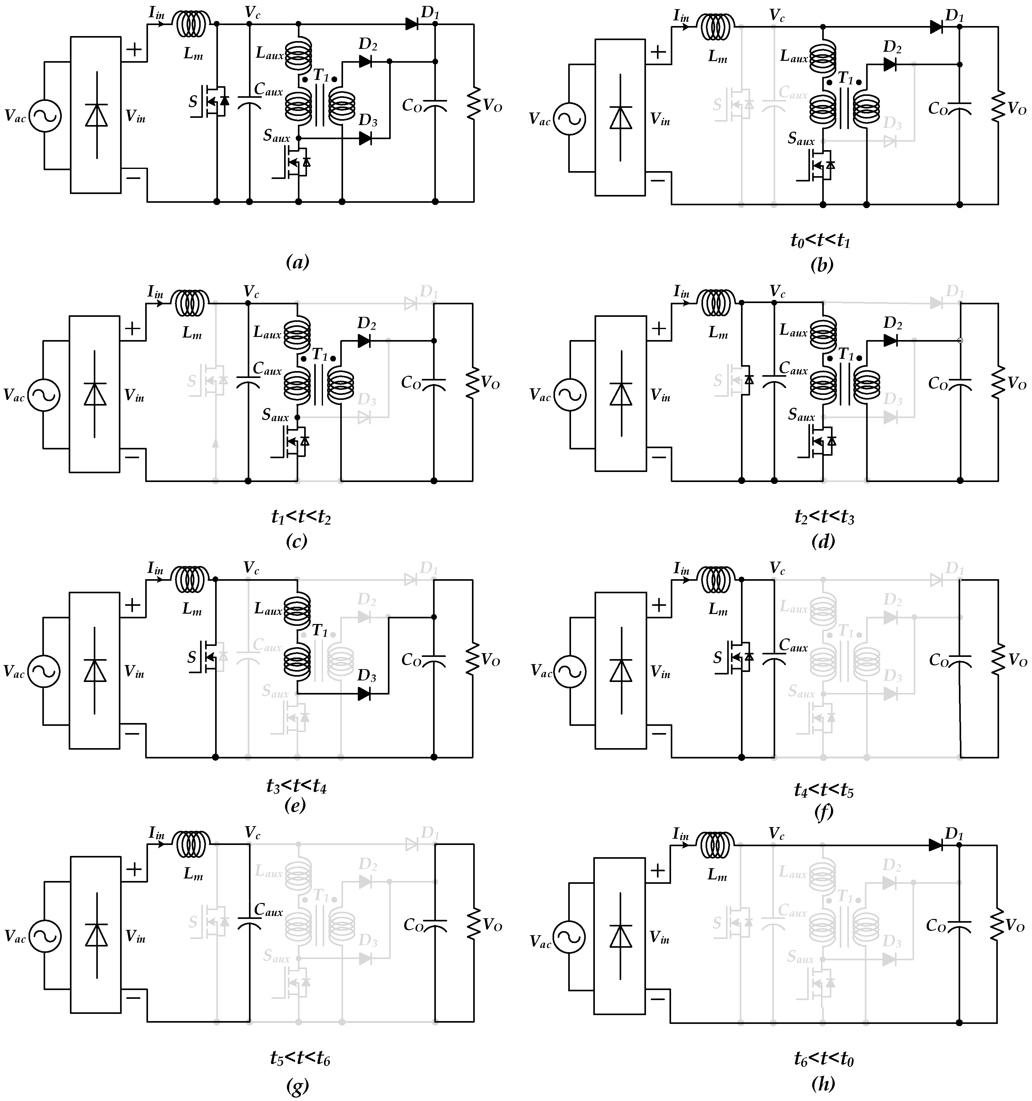
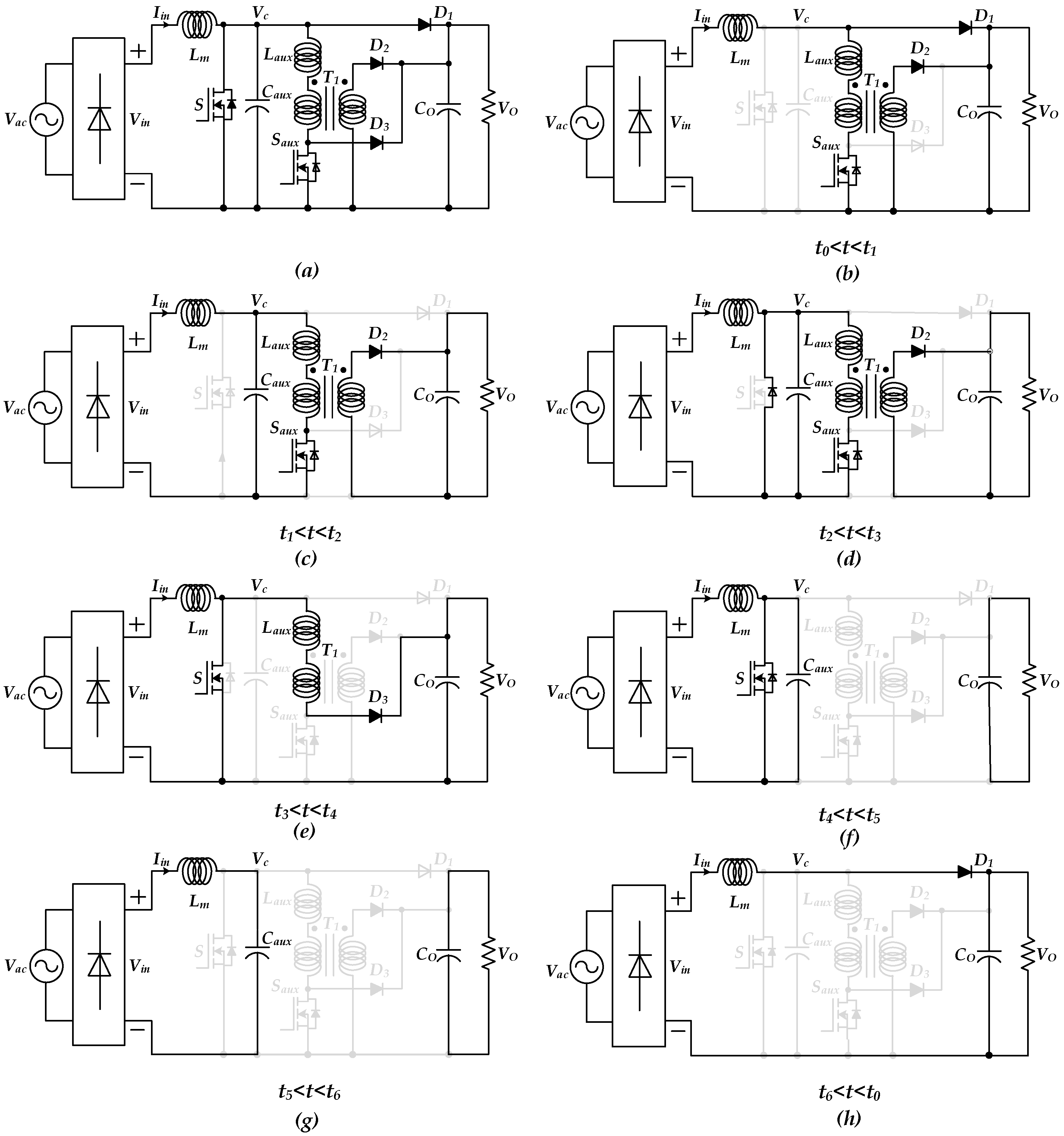
2. Tandem Power Factor Correction (PFC) Converter
Principle of Operation
3. Converter Design Methodology
3.1. Selection of Boost Inductor and Capacitor
3.2. Auxiliary Transformer
3.3. Transformer Secondary Side Diodes
3.4. Selection of the Auxiliary Switch
3.5. Selection of and
4. Cost and Efficiency Compression
5. Results and Discussion
5.1. Simulation Results
5.2. Comparison between the Proposed and Classical Boost Converters
5.2.1. Minimum Power and Maximum Output Voltage
5.2.2. Nominal Power and Nominal Output Voltage
5.2.3. Maximum Power and Minimum Output Voltage
5.3. THD Analysis of the Input Current of the Tandem Converter
5.4. Experimental Results
5.4.1. Comparison of the Current
5.4.2. Experiments of the Resonant Part
6. Conclusions
Author Contributions
Funding
Conflicts of Interest
References
- Bang, T.; Park, J.W. Development of a ZVT-PWM buck cascaded buck–boost PFC converter of 2 kW with the widest range of input voltage. IEEE Trans. Ind. Electron. 2018, 65, 2090–2099. [Google Scholar] [CrossRef]
- Li, Q.; Yao, K.; Song, J.; Xu, H.; Han, Y. A series diode method of suppressing parasitic oscillation for boost PFC converter operated in discontinuous conduction mode. IEEE Trans. Power Electron. 2018, 33, 407–424. [Google Scholar] [CrossRef]
- Kim, H.S.; Kim, J.K.; Park, K.B.; Seong, H.W.; Moon, G.W.; Youn, M.J. On/off control of boost PFC converters to improve light-load efficiency in paralleled power supply units for servers. IEEE Trans. Ind. Electron. 2014, 61, 1235–1242. [Google Scholar] [CrossRef]
- Badawy, M.O.; Sozer, Y.; De Abreu-Garcia, J.A. A novel control for a cascaded buck–boost PFC converter operating in discontinuous capacitor voltage mode. IEEE Trans. Ind. Electron. 2016, 63, 4198–4210. [Google Scholar] [CrossRef]
- Vahedi, H.; Shojaei, A.A.; Chandra, A.; Al-Haddad, K. Five-level reduced-switch-count boost PFC rectifier with multicarrier PWM. IEEE Trans. Ind. Appl. 2016, 52, 4201–4207. [Google Scholar] [CrossRef]
- Baek, J.I.; Kim, J.K.; Lee, J.B.; Youn, H.S.; Moon, G.W. A Boost PFC Stage Utilized as Half-Bridge Converter for High-Efficiency DC–DC Stage in Power Supply Unit. IEEE Trans. Power Electron. 2017, 32, 7449–7457. [Google Scholar] [CrossRef]
- El Aroudi, A.; Orabi, M. Stabilizing technique for AC–DC boost PFC converter based on time delay feedback. IEEE Trans. Circuits Syst. 2010, 57, 56–60. [Google Scholar] [CrossRef]
- Mallik, A.; Khaligh, A. Control of a three-phase boost PFC converter using a single DC-link voltage sensor. IEEE Trans. Power Electron. 2017, 32, 6481–6492. [Google Scholar] [CrossRef]
- Meral, M. Using active power factor correction (PFC) boost rectifiers for an improved topology of static series compensators with no energy storage. IET Power Electron. 2012, 5, 1438–1445. [Google Scholar] [CrossRef]
- Alam, M.; Eberle, W.; Gautam, D.S.; Botting, C. A soft-switching bridgeless AC–DC power factor correction converter. IEEE Trans. Power Electron. 2017, 32, 7716–7726. [Google Scholar] [CrossRef]
- Moschopoulos, G.; Jain, P.K.; Liu, Y.F.; Joos, G. A zero-voltage-switched PWM boost converter with an energy feedforward auxiliary circuit. IEEE Trans. Power Electron. 1999, 14, 653–662. [Google Scholar] [CrossRef]
- Lu, D.D.C. High voltage stress in single-phase single-stage PFC converters: Analysis and an alternative solution. IEEE Trans. Ind. Electron. 2016, 63, 133–143. [Google Scholar] [CrossRef]
- Mallik, A.; Ding, W.; Shi, C.; Khaligh, A. Input voltage sensorless duty compensation control for a three-phase boost PFC converter. IEEE Trans. Ind. Appl. 2017, 53, 1527–1537. [Google Scholar] [CrossRef]
- Bodur, H.; Yıldırmaz, S. A new ZVT snubber cell for PWM-PFC boost converter. IEEE Trans. Ind. Electron. 2017, 64, 300–309. [Google Scholar] [CrossRef]
- Musavi, F.; Edington, M.; Eberle, W.; Dunford, W.G. Control loop design for a PFC boost converter with ripple steering. IEEE Trans. Ind. Appl. 2013, 49, 118–126. [Google Scholar] [CrossRef]
- Yao, K.; Hu, W.; Li, Q.; Lyu, J. A novel control scheme of DCM boost PFC converter. IEEE Trans. Power Electron. 2015, 30, 5605–5615. [Google Scholar] [CrossRef]
- Cheng, W.; Song, J.; Li, H.; Guo, Y. Time-varying compensation for peak current-controlled PFC boost converter. IEEE Trans. Power Electron. 2015, 30, 3431–3437. [Google Scholar] [CrossRef]
- Huber, L.; Irving, B.T.; Jovanovic, M.M. Open-loop control methods for interleaved DCM/CCM boundary boost PFC converters. IEEE Trans. Power Electron. 2008, 23, 1649–1657. [Google Scholar] [CrossRef]
- Jang, Y.; Jovanovi, M.M.; Dillman, D.L. Soft-switched PFC boost rectifier with integrated ZVS two-switch forward converter. IEEE Trans. Power Electron. 2006, 21, 1600–1606. [Google Scholar] [CrossRef]
- Kim, Y.W.; Kim, J.H.; Choi, K.Y.; Suh, B.S.; Kim, R.Y. A novel soft-switched auxiliary resonant circuit of a PFC ZVT-PWM boost converter for an integrated multichip power module fabrication. IEEE Trans. Ind. Appl. 2013, 49, 2802–2809. [Google Scholar] [CrossRef]











| Parameters | Description | Values |
|---|---|---|
| Boost Inductance | mH | |
| Auxiliary Inductance | H | |
| Auxiliary Capacitance | 1 nF | |
| N | Ratio of Transformer () | 1:2.5 |
| Power of Transformer () | 100 W | |
| Magnetization Inductance of | mH | |
| Input AC Voltage | Nominal: 220 V | |
| Range: 80–120% | ||
| Input AC Current | Nominal: 14 A | |
| Range: 30–120% | ||
| DC Output Voltage | Nominal: 600 V | |
| Range: 66.7–133.3% | ||
| Switching Frequency | 100 kHz | |
| Line Frequency = Resonant Frequency | 50 Hz | |
| S | Main Switch | IXFH30N60P |
| Auxiliary Switch | IXFH15N60P | |
| Secondary Side Upper Diode | UF4007 | |
| Secondary Side Lower Diode | UF4005 |
| Input Current (RMS) | Tandem Converter | Boost Converter |
|---|---|---|
| 4 A Minimum | 8.7% | |
| 7 A | 6.6% | |
| 11 A | 4.45% | |
| 14 A Nominal | 4.2 % | |
| 17 A Maximum | 4.15% |
| Input Current (RMS) | Tandem Converter | Boost Converter |
|---|---|---|
| A Minimum | 9.6% | |
| 5 A | 8.3% | |
| 7 A | 5.2% | |
| 10 A | 5.3% |
© 2018 by the authors. Licensee MDPI, Basel, Switzerland. This article is an open access article distributed under the terms and conditions of the Creative Commons Attribution (CC BY) license (http://creativecommons.org/licenses/by/4.0/).
Share and Cite
Xu, J.; Qian, B.; Humayun, M. A Novel Single-Stage Tandem Soft-Switching Converter with Low Input Current Distortion. Inventions 2018, 3, 70. https://doi.org/10.3390/inventions3040070
Xu J, Qian B, Humayun M. A Novel Single-Stage Tandem Soft-Switching Converter with Low Input Current Distortion. Inventions. 2018; 3(4):70. https://doi.org/10.3390/inventions3040070
Chicago/Turabian StyleXu, Jianming, Bo Qian, and Muhammad Humayun. 2018. "A Novel Single-Stage Tandem Soft-Switching Converter with Low Input Current Distortion" Inventions 3, no. 4: 70. https://doi.org/10.3390/inventions3040070
APA StyleXu, J., Qian, B., & Humayun, M. (2018). A Novel Single-Stage Tandem Soft-Switching Converter with Low Input Current Distortion. Inventions, 3(4), 70. https://doi.org/10.3390/inventions3040070

