Analysis of Structural Parameters’ Influence on Separation Performance in a Gas–Liquid Cyclone Separator
Abstract
1. Introduction
2. Materials and Methods
2.1. Cyclone Separator Structure
2.2. Performance Index
2.3. Orthogonal Experimental Design
2.4. Numerical Simulation
2.4.1. Meshing
2.4.2. Mathematical Model
2.4.3. Boundary Conditions and Solver Settings
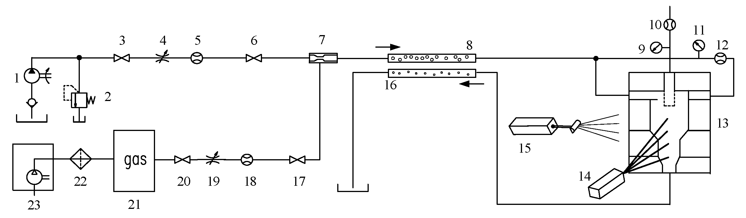
2.5. Validation Test Rig
3. Results
3.1. Orthogonal Test Result
3.1.1. Orthogonal Test Analysis
3.1.2. Flow Field Characteristics
3.2. Validation Test Result
3.3. Sensitivity Analysis
3.3.1. Range Analysis
3.3.2. ANOVA Analysis
4. Conclusions
- To reflect the influence of mixed-phase entrainment, a more comprehensive evaluation framework is adopted. The direct separation efficiency α measures gas capture in the overflow stream, while the split ratio β describes the flow partition between the overflow pipe and the underflow orifice. The actual separation efficiency γ combines α and β and therefore represents gas removal under a given split, inherently accounting for liquid carryover. This metric provides a stronger basis for geometry optimization and for fair performance comparison across designs.
- Range analysis provided a rapid screening of factor importance, which was then quantified by pooled-error analysis of variance; both methods converged to the same hierarchy. The split ratio β is set by outlet sizing. The overflow pipe diameter, Don, contributes 56.87%, and the underflow orifice diameter, Ddown, contributes 39.26%, together about 96%. Their effects are nearly independent and monotonic, enabling direct tuning of entrainment and flow split. The actual separation efficiency γ is governed by body-scale geometry. The chamber diameter D contributes 58.79%, the insertion depth Hon contributes 21.18%, and the chamber height H contributes 13.27%. Mechanistically, D controls swirl intensity and core strength, Hon adjusts axial extent and residence time, and H stabilizes the position and persistence of the effective separation zone. Range analysis revealed the same monotonic trends and indicated a meaningful interaction between D and Hon for γ, which the variance analysis confirmed.
- A two-step design strategy is supported by the data. First, set the target β by matching Don and Ddown so that entrainment is bounded at the required operating split. Second, maximize γ by coordinating D and Hon, using H as an auxiliary lever to stabilize the gas core and the internal swirling field. The optimized geometry achieves a γ of about 80.8%. Experiments confirm consistent trends across 0.5% to 8% gas volume fraction, with separation generally above 77% and simulation-to-experiment differences below 20% when the gas fraction is at least 1%. These results provide an optimization method from geometry to performance for rapid screening and refinement of gas–liquid cyclone separators.
Author Contributions
Funding
Data Availability Statement
Conflicts of Interest
Abbreviations
| ANOVA | Analysis of variance |
| CCD | Charge-coupled device |
| CFD | Computational fluid dynamics |
| PIV | Particle Image Velocimetry |
| RANS | Reynolds-Averaged Navier–Stokes |
| GCI | Grid Convergence Index |
References
- Xu, B.; Shen, J.; Liu, S.; Su, Q.; Zhang, J. Research and development of electro-hydraulic control valves oriented to industry 4.0: A review. Chin. J. Mech. Eng. 2020, 33, 29. [Google Scholar] [CrossRef]
- Chen, G.; Wang, Y.; Zhong, N.; Fan, Z.; Wang, G. Design and research of a heavy load fatigue test system based on hydraulic control for full-size marine low-speed diesel engine bearings. Ocean Eng. 2023, 288, 116174. [Google Scholar] [CrossRef]
- Du, S.; Zhou, J.; Hong, J.; Zhao, J.; Ma, S. Application and progress of high-efficiency electro-hydrostatic actuator technology with energy recovery: A comprehensive review. Energy Convers. Manag. 2024, 321, 119041. [Google Scholar] [CrossRef]
- Fan, Q.; Zhang, J.; Li, R.; Fan, T. Review of research on hydrostatic transmission systems and control strategies. Processes 2025, 13, 317. [Google Scholar] [CrossRef]
- Novak, N.; Trajkovski, A.; Kalin, M.; Majdič, F. Degradation of hydraulic system due to wear particles or medium test dust. Appl. Sci. 2023, 13, 7777. [Google Scholar] [CrossRef]
- Polášek, T.; Bureček, A.; Hružík, L.; Ledvoň, M.; Dýrr, F.; Olšiak, R.; Kolář, D. Experimental study of multiphase flow occurrence caused by cavitation during mineral oil flow. Phys. Fluids 2024, 36, 113377. [Google Scholar] [CrossRef]
- Zhou, J.; Yuan, S.; Jing, C.; Li, X. Research on the model of bubble radius and gas content in hydraulic oils. J. Mech. Eng. 2018, 54, 195–201. [Google Scholar] [CrossRef]
- Yang, S.; Ji, H.; Li, S.; Sun, F.; Wang, S. Prediction and verification for the models of temperature rising by medium bubbles in hydraulic system. Adv. Mech. Eng. 2022, 14, 16878132221085431. [Google Scholar] [CrossRef]
- Wang, C.; Zhang, Y.; Zhu, J.; Yuan, Z.; Lu, B. Effect of cavitation and free-gas entrainment on the hydraulic performance of a centrifugal pump. Proc. Inst. Mech. Eng. Part A J. Power Energy 2021, 235, 440–453. [Google Scholar] [CrossRef]
- Bai, Y.; Ji, H.; Liu, Y.; Li, L.; Yang, S. Analysis of bubble flow mechanism and characteristics in gas–liquid cyclone separator. Processes 2021, 9, 123. [Google Scholar] [CrossRef]
- Dudaško, J.; Semlitsch, B. On the Numerical Efficacy Evaluation of Industrial Droplet Separators. In Proceedings of the ASME Power Conference, Washington, DC, USA, 15–18 September 2024; American Society of Mechanical Engineers: New York, NY, USA; Volume 88186, p. V001T04A008. [Google Scholar] [CrossRef]
- Liu, L.; Chen, J.; Zhao, L.; Wang, Y.; Zhang, S.; Yang, K.; Jiang, M. Influence mechanism of hydrocyclone main diameter on separation performance. Phys. Fluids 2024, 36, 063315. [Google Scholar] [CrossRef]
- Han, Q.; Zhang, C.; Xu, B.; Chen, J. The effect of geometry and operation conditions on the performance of a gas-liquid cylindrical cyclone separator with new structure. In Proceedings of the AIP Conference, Assergi, Italy, 10–12 April 2013; American Institute of Physics: College Park, Maryland, 2013; Volume 1547, pp. 350–361. [Google Scholar] [CrossRef]
- Brar, L.S.; Sharma, R.P.; Elsayed, K. The effect of the cyclone length on the performance of Stairmand high-efficiency cyclone. Powder Technol. 2015, 286, 668–677. [Google Scholar] [CrossRef]
- Zhang, Z.; Shao, M.; Ling, X. Experimental study on the separation performance of a novel gas–liquid separator. Adv. Powder Technol. 2022, 33, 103795. [Google Scholar] [CrossRef]
- Liu, P.; Wang, H.; Jiang, L.; Zhang, Y.; Li, X.; Zhang, Y.; Li, Z. Experimental study on the separation performance of an intermittent discharge concentrated hydrocyclone. Separations 2023, 10, 161. [Google Scholar] [CrossRef]
- Juengcharoensukying, J.; Poochinda, K.; Chalermsinsuwan, B. Effects of cyclone vortex finder and inlet angle on solid separation using CFD simulation. Energy Procedia 2017, 138, 1116–1121. [Google Scholar] [CrossRef]
- Thiemsakul, D.; Piemjaiswang, R.; Sema, T.; Feng, Y.; Piumsomboon, P.; Chalermsinsuwan, B. Effect of hydrocyclone design in microplastics-water separation by using computational fluid dynamics simulations. Results Eng. 2024, 22, 102034. [Google Scholar] [CrossRef]
- Zhang, Y.; Zhang, Y.; Liu, W.; Yi, H.; Wang, H. Research on structural parameter optimization of a new axial inlet hydrocyclone separator based on response surface optimization method. PLoS ONE 2024, 19, e0295978. [Google Scholar] [CrossRef]
- Raeesi, S.; Soltani Goharrizi, A.; Abolpour, B. Numerical investigation of a hydro-cyclone for separating organic and aqueous phases. J. Inst. Eng. Ser. C 2021, 102, 995–1005. [Google Scholar] [CrossRef]
- Qiu, S.; Zhong, L.; Wang, G.; Fang, X.; Yang, Y.; Liu, Q. Effect of structural parameters on the performance of axial-flow inlet hydrocyclones for in situ desanding from natural gas hydrate mixed slurry. ACS Omega 2023, 8, 28531–28542. [Google Scholar] [CrossRef]
- Xiong, Z.; Xu, J.; Liu, C. Interaction effects of inlet velocity and apex diameter on the separation performance of two-stage cone hydrocyclones. Powder Technol. 2023, 422, 118446. [Google Scholar] [CrossRef]
- Hashe, V.T.; Kunene, T.J. Numerical analysis of the effect of the vortex finder on the hydrocyclone’s split water ratio and separation performance. Math. Comput. Appl. 2023, 28, 50. [Google Scholar] [CrossRef]
- Duan, Y.; Zhang, Y.; Liu, P.; Yang, X.; Xu, M. Effect of Insertion Length of Overflow Tube on Flow Field and Classification Performance of Hydrocyclone. In Proceedings of the 4th International Conference on Advances in Civil and Ecological Engineering Research: ACEER2022, Xi’an, China, 4–7 July 2022; Springer Nature Singapore: Singapore, 2022; pp. 187–197. [Google Scholar] [CrossRef]
- Liu, H.; Yin, Q.; Huang, Q.; Geng, S.; He, T.; Chen, A. Experimental investigation on interaction of vortex finder diameter and length in a small hydrocyclone for solid-liquid separation. Sep. Sci. Technol. 2022, 57, 733–748. [Google Scholar] [CrossRef]
- Liu, P.; Chen, B.; Hou, D.; Yang, X.; Zhang, W.; Lu, Y. Designing the spigot structure of hydrocyclones to reduce fine particle misplacement in underflow. Water 2024, 16, 1070. [Google Scholar] [CrossRef]
- Mikheev, N.; Saushin, I.; Paereliy, A.; Kratirov, D.; Levie, K. Cyclone separator for gas-liquid mixture with high flux density. Powder Technol. 2018, 339, 326–333. [Google Scholar] [CrossRef]
- Chen, S.; Li, D.; Li, J.; Zhong, L. Optimization design of hydrocyclone with overflow slit structure based on experimental investigation and numerical simulation analysis. Sci. Rep. 2024, 14, 18410. [Google Scholar] [CrossRef]
- Ghasemi, A.; Shams, M.; Heyhat, M.M. A numerical scheme for optimizing gas liquid cylindrical cyclone separator. Proc. Inst. Mech. Eng. Part E J. Process Mech. Eng. 2017, 231, 836–848. [Google Scholar] [CrossRef]
- Dehnavi, A.; Adelpour, N. Optimization of closed underflow mini-hydrocyclones for separating sand from well water by two indices of mass efficiency and cut diameter using the Taguchi method: A case study of Mashhad, Iran. Water Pract. Technol. 2022, 17, 2485–2498. [Google Scholar] [CrossRef]
- Celik, I.B.; Ghia, U.; Roache, P.J.; Freitas, C.J. Procedure for estimation and reporting of uncertainty due to discretization in CFD applications. J. Fluids Eng.-Trans. ASME 2008, 130, 078001. [Google Scholar] [CrossRef]
- Barua, S.; Batcha, M.F.M.; Mohammed, A.N.; Saif, Y.; Al-Alimi, S.; Al-fakih, M.A.; Zhou, W. Numerical Investigation of Inlet Height and Width Variations on Separation Performance and Pressure Drop of Multi-Inlet Cyclone Separators. Processes 2024, 12, 1820. [Google Scholar] [CrossRef]
- Chauhan, J.; Salvi, B.L.; Khidiya, M.S.; Agrawal, C. Computational fluid dynamic analysis of cyclone separator for flue gas cleaning by using standard k-epsilon model. In Advancement in Materials, Manufacturing and Energy Engineering, Vol. II: Select Proceedings of ICAMME 2021; Springer Nature Singapore: Singapore, 2022; pp. 25–34. [Google Scholar] [CrossRef]
- Durango-Cogollo, M.; Garcia-Bravo, J.; Newell, B.; Gonzalez-Mancera, A. CFD modeling of hydrocyclones—A study of efficiency of hydrodynamic reservoirs. Fluids 2020, 5, 118. [Google Scholar] [CrossRef]
- Vermande Paganel, T.; Fabrice Alban, E.; Cyrille, M.A.; Ngayihi Abbe, C.V. CFD Simulation of an Industrial Dust Cyclone Separator: A Comparison with Empirical Models: The Influence of the Inlet Velocity and the Particle Size on Performance Factors in Situation of High Concentration of Particles. J. Eng. 2024, 2024, 5590437. [Google Scholar] [CrossRef]
- Alfarge, D.; Rashid, F.L.; Al-Obaidi, M.A.; Kadhim, Z.; Fanons, Z.; Heliel, Z.A.H.; Saeed, B.S. Numerical Simulation of Two-Phase (Gas-Oil) Flow in Gas-Liquid Cylindrical Cyclone Separator. In Engineering Techniques “Technical and Scientific Solutions for Sustainable Future”; Middle Technical University: Baghdad, Iraq, 2024; p. 156. [Google Scholar] [CrossRef]
- Chowdhury, R.; Billah, M.M.; Roy, S.; Banik, S.C.; Barua, A. Analyzing the effect of the density of medium on efficiency of hydrocyclone separator in sorting of PVC and PET using CFD. Results Mater. 2024, 21, 100497. [Google Scholar] [CrossRef]
- Tomescu, S.G.; Mălăel, I.; Conțiu, R.; Voicu, S. Experimental Validation of the Numerical Model for Oil–Gas Separation. Inventions 2023, 8, 125. [Google Scholar] [CrossRef]
- Fatahian, H.; Fatahian, E.; Erfani, R. Square cyclone separator: Performance analysis optimization and operating condition variations using CFD-DPM and Taguchi method. Powder Technol. 2023, 428, 118789. [Google Scholar] [CrossRef]
- Wang, L.; Du, W.; Liu, R.; Feng, J.; Peng, X.; Cao, F. Multi-Objective optimization of oil–gas cyclone separators considering liquid storage in the tank bottom. Sep. Purif. Technol. 2025, 374, 133521. [Google Scholar] [CrossRef]
- Zhang, Z.; Qin, H.R.; Zhao, Y.J.; Li, J.; Pan, H.J.; Hu, C.H.; Liu, L. Multi-objective Optimization of Combined Internal Components with a Vortex Stabilizer and Apex Cone for Performance Improvement of Cyclone Separator. J. Appl. Fluid Mech. 2025, 18, 2066–2084. [Google Scholar] [CrossRef]
















| Level | /mm | /mm | /mm | /mm | /mm |
|---|---|---|---|---|---|
| 1 | 40 | 60 | 3.6 | 10 | 8 |
| 2 | 50 | 75 | 4.8 | 15 | 10 |
| 3 | 60 | 90 | 6 | 20 | 12 |
| 4 | 70 | 105 | 7.2 | 25 | 14 |
| Group | /mm | /mm | /mm | /mm | /mm |
|---|---|---|---|---|---|
| 1 | 40 (1) | 60 (1) | 3.6 (1) | 10 (1) | 8 (1) |
| 2 | 40 (1) | 75 (2) | 4.8 (2) | 15 (2) | 10 (2) |
| 3 | 40 (1) | 90 (3) | 6 (3) | 20 (3) | 12 (3) |
| 4 | 40 (1) | 105 (4) | 7.2 (4) | 25 (4) | 14 (4) |
| 5 | 50 (2) | 60 (1) | 4.8 (2) | 20 (3) | 14 (4) |
| 6 | 50 (2) | 75 (2) | 3.6 (1) | 25 (4) | 12 (3) |
| 7 | 50 (2) | 90 (3) | 7.2 (4) | 10 (1) | 10 (2) |
| 8 | 50 (2) | 105 (4) | 6 (3) | 15 (2) | 8 (1) |
| 9 | 60 (3) | 60 (1) | 6 (3) | 25 (4) | 10 (2) |
| 10 | 60 (3) | 75 (2) | 7.2 (4) | 20 (3) | 8 (1) |
| 11 | 60 (3) | 90 (3) | 3.6 (1) | 15 (2) | 14 (4) |
| 12 | 60 (3) | 105 (4) | 4.8 (2) | 10 (1) | 12 (3) |
| 13 | 70 (4) | 60 (1) | 7.2 (4) | 15 (2) | 12 (3) |
| 14 | 70 (4) | 75 (2) | 6 (3) | 10 (1) | 14 (4) |
| 15 | 70 (4) | 90 (3) | 4.8 (2) | 25 (4) | 8 (1) |
| 16 | 70 (4) | 105 (4) | 3.6 (1) | 20 (3) | 10 (2) |
| Serial | Global Element Size h/mm | Total Cells N | /Pa | /m3/s | /- |
|---|---|---|---|---|---|
| 1 | 1.6 | 286,491 | 75,913.92 | 0.01098 | |
| 2 | 1.25 | 512,839 | 71,995.44 | 0.01162 | |
| 3 | 1.0 | 889,699 | 69,687.10 | 0.01206 |
| Quantity | GCI | ||
|---|---|---|---|
| 5.4 | 3.3 | 7.4 | |
| 0.8 | 1.2 | 2.6 | |
| 5.5 | 3.7 | 8.3 |
| Parameter | Value |
|---|---|
| Hydraulic oil type | No. 46 hydraulic oil |
| Temperature, K | 353.15 |
| Density, kg/m3 | 851.21 |
| Dynamic viscosity, Pa·s | 0.0090973 |
| Gravity acceleration, kg/m3 | 9.81 |
| Inlet type | Velocity inlet |
| Flow velocity, m/s | 10.4 |
| Gas content | 8% |
| Outlet type | Pressure outlet |
Disclaimer/Publisher’s Note: The statements, opinions and data contained in all publications are solely those of the individual author(s) and contributor(s) and not of MDPI and/or the editor(s). MDPI and/or the editor(s) disclaim responsibility for any injury to people or property resulting from any ideas, methods, instructions or products referred to in the content. |
© 2025 by the authors. Licensee MDPI, Basel, Switzerland. This article is an open access article distributed under the terms and conditions of the Creative Commons Attribution (CC BY) license (https://creativecommons.org/licenses/by/4.0/).
Share and Cite
Chen, D.; Zhang, J.; Li, X.; Lv, R.; Li, Y.; Kong, X.; Lin, T.; Wang, S. Analysis of Structural Parameters’ Influence on Separation Performance in a Gas–Liquid Cyclone Separator. Processes 2025, 13, 4021. https://doi.org/10.3390/pr13124021
Chen D, Zhang J, Li X, Lv R, Li Y, Kong X, Lin T, Wang S. Analysis of Structural Parameters’ Influence on Separation Performance in a Gas–Liquid Cyclone Separator. Processes. 2025; 13(12):4021. https://doi.org/10.3390/pr13124021
Chicago/Turabian StyleChen, Dongjing, Jin Zhang, Xiao Li, Ruiqi Lv, Ying Li, Xiangdong Kong, Tianliang Lin, and Shengrong Wang. 2025. "Analysis of Structural Parameters’ Influence on Separation Performance in a Gas–Liquid Cyclone Separator" Processes 13, no. 12: 4021. https://doi.org/10.3390/pr13124021
APA StyleChen, D., Zhang, J., Li, X., Lv, R., Li, Y., Kong, X., Lin, T., & Wang, S. (2025). Analysis of Structural Parameters’ Influence on Separation Performance in a Gas–Liquid Cyclone Separator. Processes, 13(12), 4021. https://doi.org/10.3390/pr13124021

