Next Article in Journal
Development of a CaCO3 Precipitation Method Using a Peptide and Microwaves Generated by a Magnetron
Next Article in Special Issue
Microbial Biomass in Mesophilic and Thermophilic High-Rate Biodigestion of Sugarcane Vinasse: Similar in Quantity, Different in Composition
Previous Article in Journal
Numerical Simulation and Field Experimental Study of Combustion Characteristics of Hydrogen-Enriched Natural Gas
 
 
Font Type:
Arial Georgia Verdana
Font Size:
Aa Aa Aa
Line Spacing:
Column Width:
Background:
Article

Anaerobic–Aerobic Treatment of Fruit and Vegetable Wastes and Municipal Wastewater

by
Sergio Esteban Vigueras Carmona
1,*,
Mariana García Valdés
1,
Maura Selene Meléndez Rico
1 and
María Monserrat Montes García
2
1
Tecnológico Nacional de México/Tecnológico de Estudios Superiores de Ecatepec, Av. Tecnológico S/N Colonia Valle de Anáhuac, Ecatepec de Morelos 55210, Estado de México, Mexico
2
Universidad Mexiquense del Bicentenario, Unidad de Estudios Superiores Tultitlan, San Antonio s/n, Villa Esmeralda, Tultitlán de Mariano Escobedo 54910, Estado de México, Mexico
*
Author to whom correspondence should be addressed.
Processes 2024, 12(7), 1326; https://doi.org/10.3390/pr12071326
Submission received: 22 January 2024 / Revised: 23 February 2024 / Accepted: 7 March 2024 / Published: 26 June 2024
(This article belongs to the Special Issue Biomass and Waste Treatment Based on Anaerobic Digestion)

Abstract

Waste management in large urban centers is one of the main challenges for public administration. Two of the most abundant wastes in cities are waste solid and municipal wastewater (MWW). Their management can be optimized if they are treated together. This work analyzed an anaerobic–aerobic system for the treatment of fruit and vegetable wastes (FVWs) and MWW. Firstly, FVWs were collected and characterized; once in the laboratory, they were placed in a tank with the MWW, aiming at transferring to the water those solids with a particle size below 105 µm; then, they were separated by sieving. The mixture of MWW and FVWs with a particle size below 105 µm was fed into an up-flow anaerobic sludge reactor (UASB); in the latter, dissolved and suspended organic matter was transformed into methane and carbon dioxide. The water that left the UASB was sent to be post-treated in an activated sludge reactor (ASR). The chemical oxygen demand (COD) was used as an evaluation parameter of the anaerobic–aerobic system; a removal efficiency higher than 80% was achieved, whereas it was 60% in the ASR. Another evaluation parameter was methane (CH4) productivity, with an average of 3.0 LCH4 L−1 d−1. VWF leaching achieved an average COD extraction of 7.68 kg∙m−3. The UASB efficiency was on average 70% for the assayed loads (2–8 kg COD·L−1·d−1). The energy potential calculated for the anaerobic–aerobic system was 510.2 kW∙h∙d−1

1. Introduction

One of the biogenic wastes of great abundance in large cities is fruit and vegetable residues (FVWs), which can represent up to 32% of organic solid waste [1]. Landfills and incineration are the most widely used methods for the management and treatment of FVWs despite their negative environmental impact. It has been determined that processes that include anaerobic digestion have less environmental impact during FVW treatment. For example, Trujillo-Reyes et al. [2] determined through a comparative life cycle study that the use of integrated processes for the treatment of FVWs, which include anaerobic digestion, generates significant reductions in global warming and terrestrial ecotoxicity impacts when compared with the current treatment scenario. Furthermore, the higher production of electrical energy (413%), as well as the production of co-products, would avoid the production of 100 kg∙d−1 of inorganic fertilizers.
The energy revaluation of these can occur if they are treated by anaerobic digestion since biogas with a high methane content and solid and liquid digestates with characteristics of fertilizers, soil recuperators, and agricultural tea are generated. However, one of the problems associated with FVW anaerobic digestion is the high amount of suspended solids, which prevents the use of high-rate anaerobic reactors, such as the UASB and EGSB. This implication reduces the use of anaerobic digestion for the treatment of FVWs in low-rate anaerobic reactors [3,4,5], limiting in turn the energy produced.
Different pretreatments have been developed for solid organic waste in general (FVWs, stubble, pruning, and agro-industrial waste) with the intention of conditioning them for treatment in high-rate anaerobic reactors [6,7,8,9], but most of these pretreatments increase operating costs. A low-cost pretreatment consists of the extraction of solids from the FVW matrix by means of water.
This water–FVW contact allows for increasing the chemical oxygen demand (COD) in the water up to concentrations of 60 g∙L−1, with a low concentration of solids suspended and particle sizes of the solids suspended less than 105 μm [10,11]. This stage makes it possible to generate an effluent with adequate conditions to be fed to a high-rate reactor. Efficient methane productivity for power generation is obtained when anaerobic reactors are operated at high organic loads, greater than 4 g COD∙L−1∙d−1. Due to the fact that the efficiency of high-rate anaerobic reactors is around 80%, the load of the anaerobic reactor outlet effluent is still high (greater than 1000 mg COD∙L−1∙d−1), which requires post-treatment of the effluent.
The standard configuration of wastewater treatment plants consists of the following six main stages: a wastewater conditioning system, an activated sludge reactor, a secondary settler, an anaerobic reactor to stabilize the sludge wastes, a post-treatment system of treated water, and a drying and condition stage of biosolids. In 2020, 72.7% of the wastewater treatment infrastructure in Mexico corresponded to activated sludge reactor systems [12]. Performing an energy balance of a treatment system with these characteristics yields 19 kW∙h produced for every 100 kg of processed carbon [13]; this implies that the treatment systems are self-sustaining in energy terms. However, in Mexico, a large proportion of this type of treatment plants lacks an anaerobic reactor, which prompts an energy deficit on the order of 44 kW∙h for each 100 kg of fed carbon; the latter makes the treatment process unviable and causes deterioration of treatment plants, leading to their abandonment.
A configuration that gives better energy balances is an anaerobic reactor followed by an aerobic one. First, it transforms the fed carbon into energy (biogas) and then cleans the effluent with a lower energy expense in the aerobic reactor. In this way, a positive energy balance of 122 kW∙h is obtained for each 100 kg of fed carbon [13]. To maintain profitable energy efficiency, it is necessary to have at least 3 kg COD∙m³∙d−1 of organic load at the input of the anaerobic reactor during the whole year; this condition limits municipal wastewater (MWW) treatment systems because they have maximal organic loads of 1.0 kg COD∙m³∙d−1. The organic load at the input can be maintained above 3 kg COD∙m³∙d−1 using other substrates; a viable alternative is the fruit and vegetable waste (FVW) that after conditioning can fulfill the mentioned purpose.
The objective of this work was to evaluate the efficiency of an anaerobic–aerobic system for the joint treatment of FVWs and MWW based on methane productivity and COD removal assessments.

2. Materials and Methods

2.1. Characterization of Fruit and Vegetable Wastes

Fruit and vegetable wastes (FVWs) were obtained from a juice- and cocktail-expending shack in the municipality of Ecatepec de Morelos, Estado de México, Mexico. Wastes were transported to the laboratory in 20 L containers and conditioned as follows:
  • Classification of the FVW according to the type of waste.
  • Reduction of the particle size to approximately 1 cm (Figure 1).
  • Weighing each type of waste to calculate its fraction in the original mixture using Equation (1).
F r a c t i o n = k g   o f   o n e   t y p e   o f   w a s t e k g   t o t a l   w a s t e s
Once the fractions had been calculated, a mixture was formed with the same proportion of wastes as the original. The mixture was characterized physiochemically in terms of COD, phosphorus, and nitrogen concentrations, as well as pH, conductivity, packing density, and the mass of total solids/mass of wastes relation.

2.2. Characterization of the Wastewater

The wastewater was sampled from the pretreatment channel of the wastewater treatment plant of the Higher Studies Technological Institute of Ecatepec campus. To characterize the wastewater, simple and compound samples were taken. Each sample was conserved and analyzed according to the Norms listed in Table 1.

2.3. Lixiviation of FVWs in MWW

To determine the amount of water needed to transfer the highest amount of solids smaller than 105 µm of the mixture of FVWs in MWW, the latter was poured into a 2 L working volume tank for the lixiviation and maintained in contact for a determined time, according to Table 2.
Once the contact time had elapsed, the FVW:MWW mixture of each experiment was passed through a 1 mm sieve and then through a 105 µm sieve. The solid wastes with a particle size greater than 105 µm were sent for composting, and the total volume of the leachate was measured in a graduated cylinder, determining its concentration of total solids (TS) and subtracting the total solids of the MWW to obtain the total solids of the leachate (TSleachate); this and the concentration of solids in the FVW mixture (TSFVW) were used to determine the efficiency of the extraction during leaching (Efleaching).
E f l e a c h i n g = 1 T S F V W T S l e a c h a t e T S F V W
To determine the effect of contact time and the FVW:MWW ratio, a 22-factorial design with 5 centers was used, as shown in Table 2. Once the extraction efficiency of solids less than 105 µm during leaching was determined, a regression analysis was performed using Minitab® (Minitab Inc., State College, PA, USA) to determine the effect of the two variables tested.

2.4. Anaerobic–Aerobic System for the Joint Treatment of FVWs and MWW

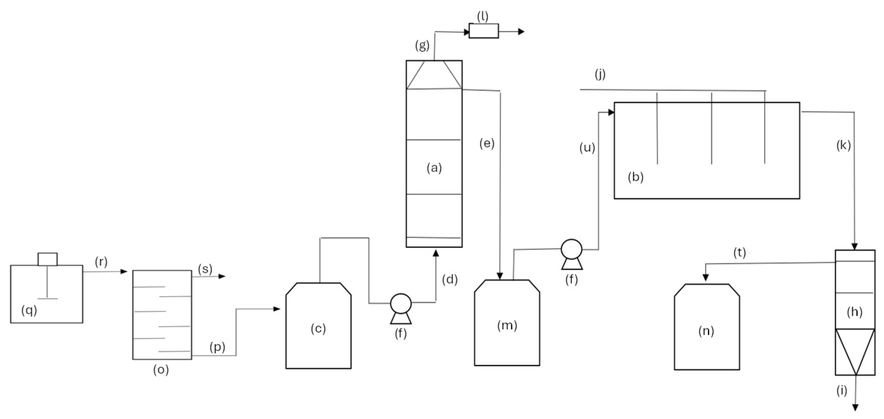
The anaerobic–aerobic system consists of a leaching tank, an up-flow anaerobic reactor (UASB), and an activated sludge aerobic reactor (ASR), as shown in Figure 1. First, the FVWs and the MWW were placed in a tank without agitation, as shown in Figure 1 q, with a retention time of 24 h; the FVW solids with a particle size smaller than 105 µm that were lixiviated by the MWW were separated by sieving those with a particle size greater than 105 µm, as shown in Figure 1 o. Afterward, the pH of the MWW was adjusted to 7 and the COD concentration was adjusted in a homogenization tank, as shown in Figure 1 c, using HCl/NaOH and FVW with a particle size smaller than 105 µm, respectively. Once the COD concentration was adjusted to the MWW (to feed organic loads of 2, 3, 4, 5, 6, 7, and 8 kg COD∙m−3∙d−1), this was fed into the UASB with a constant hydraulic retention time (HRT) of 12 h.
The UASB is made of acrylic with a surface area of 400 cm2 and a height of 80 cm, as shown in Figure 1 a. The UASB operated at 35 °C within a controlled temperature chamber. The reactor was equipped with a feeding pump that controlled the input flow, three sampling points of the liquid, one effluent output, and a gas line connected to the biogas collector that contained a sampling port and a magnetic counter to quantify the flow of the biogas. In the UASB, the volume of the produced gas was measured, and the COD removal efficiency was determined as well as the alkalinities.
The effluent that left the UASB fed the activated sludge aerobic reactor, ASR, as shown in Figure 1 b, for which a hydraulic retention time of 24 h was established. The relation COD/SS in the ASR was 0.3 kg COD·kg−1 SSML (suspended solids in the mixed liquid) and the aeration was 20 L·min−1, using sintered glass dispersers to diminish the air bubble.
Separation of the treated water–SSML was performed in an acrylic settler, as shown in Figure 1 h, with a 200 cm2 area and a 100 cm height with an SSML delivery at 60 cm from the water output at the bottom of the tank. A portion of the concentrated sludge was recycled to the ASR to impose a cellular retention time of 10 d. The COD removal efficiency was determined in the ASR.
Assessment of the anaerobic–aerobic system was performed in terms of methane productivity, COD removal efficiency, and energy potential.

2.5. Calculations and Energetic Potential Perspective

The estimation of methane was carried out based on the model of Metzner and Lemmer [21] (Equation (3)) as follows:
C 250 H 611 O 77 N 55 S + 347.5 O 2 250 C O 2 + 55 N H 3 + H 2 S + 272 H 2 O
where C250H611O77N55S is the condensed formula for the VS [21]. It is considered that 82 kg C generates 128 kW∙h during anaerobic digestion [13]. Equation (4) is used to determine the energy potential of the substrate.
E n e r g y = P o p u l a t i o n V G P f O S W U S W f F V W O S W f V S / F V W f C / V S E / C
where VGP is the waste generation per capita, fOSW/USW is fraction of organic solid waste in urban waste, f F V W / O S W   i s the fraction of fruit and vegetable waste in organic solid waste, f V S / F V W is the fraction of VS in FVW, f C / V S is the fraction of C in the VS, and f V S / F V W   i s the energy yield per C processed

3. Results

3.1. Characterization of the Mixture of Fruit and Vegetable Wastes (FVWs)

The composition of the organic fraction of municipal solid waste (MSW) in rural zones is different from urban zones due to a higher fraction of garden waste. Composition is also affected by season, geographic changes, and different lifestyles and cultures in terms of recycling practices and the type of generated waste as a function of eating habits [22]. Hence, it is recommended to always report the composition of the studied wastes disregarding their nature. Table 3 presents the composition of the FVW mixture used in these experiments. In this mixture, 77.4% correspond to melon, papaya, watermelon, pineapple, and grapefruit.
Knowledge of the physical and chemical characteristics of solid organic waste allows for choosing the type of treatment and the best operational conditions to achieve good treatment efficiencies.
The FVW mixture depicts acid values characteristic of this type of waste, as shown in Table 4. Several authors have reported similar pH values between 3 and 5 for similar solid organic wastes; dos Santos et al. [3] reported pH values of 3.7, 4.0, and 4.2 for maracuja peel, orange bagasse, and cashew bagasse, respectively. Whereas Mateus et al. [23] reported pH values of 3.96 for peaches, 3.45 for raspberries, and 4.18 for white guava.
The total FVW solids showed an average moisture of around 90%. This value is close to that reported by Swamy et al. [24] and Gomes et al. [25], who obtained a 90.23% moisture for mixtures of fruit and vegetable wastes.
For anaerobic digestion (AD), a series of nutrients are needed to convert carbon into gas. Among all the needed ones (macro and micronutrients), nitrogen and phosphorus are considered the most important. Nutrient balance is generally estimated by the relation C:N:P, expressing C as the chemical oxygen demand (COD) in the practice; for the AD, the most adequate relation of COD:N:P is 350:5:1 when the wastes have a high carbohydrates content [22]. The relation COD:N:P (350:1.3:0.2) was around the value proposed for wastes with a high carbohydrate content; however, the mixture was deficient in phosphorus and nitrogen, but the feeding medium was balanced with the MWW used to obtain a 350:5:1 relation of COD:N:P.

3.2. Characteristics of the Wastewater

Table 5 presents the characteristics of the used wastewater. The values are averages of the compound and simple samples.
In terms of COD, this effluent can be classified as municipal with a mean concentration of 500 mg∙L−1. For the wastewater, chlorides had an average value of 150 mg∙L−1; therefore, it is acceptable to use the COD as a decision parameter. The electrical conductivity (Table 5) was below 2500 µS∙cm−1; hence, it is acceptable to report E. coli. In turn, total solids amounted to 690 mg∙L−1 on average, supporting the proposal of classifying this effluent as household wastewater with a high concentration according to Valdez and Vázquez [26], who classified them as such when the TS was higher than 350 mg·L−1.

3.3. Leaching of FVWs

Table 6 presents the leaching efficiency values for each of the assayed conditions. The maximal extraction efficiency during leaching (38.1%) occurred when the FVW:MWW relation was of 1:4.
A regression analysis performed with the data presented in Table 7 revealed that the FVW:MWW contact time did not have a significant effect on the extraction process in the extraction tank (p = 0.544); rather, it was the water proportion that ruled the process (p = 000). It also revealed that the interaction of the variables of interest had no significant effect on the process (p = 0.702). Hence, to determine the best FVW:MWW relation, the FVW was subjected to different MWW proportions with a constant contact time of 1 day (d). The results are shown in Table 8.
A variance analysis among the means of the extraction efficiency depicted in Table 8 revealed that there is a significant difference between at least two means of the treatments. Table 9 shows that this difference exists among treatments, except for the 1:2.5 and 1:9 relations.
Once the best FVW:MWW relation for the extraction of solids smaller than 105 µm was determined to be 1:7 with a 1 d contact time, these conditions were used to operate the lixiviation tank. The COD soluble in the FVW:MWW liquid fraction at the 1:7 relation after 1 contact day was 7.68 g∙L−1.

3.4. Evaluation of the UASB Efficiency

Once the operational conditions of the lixiviation tank were established, a 40 L lixiviation tank was installed that produced the needed effluent to feed the UASB. Figure 2 depicts the COD concentration fed into the UASB (), the maximal COD concentration was 4 kg∙m−3; the COD concentration was a control parameter to increase the organic load in the interval from 2 to 8 kg COD∙m−3∙d−1; and the change in the COD concentration was performed every 25 days, keeping the hydraulic retention time (HRT) constant.
To assess the stability of the UASB, the average COD removal efficiency was set at 80%. Figure 3 shows that at all the assayed loads of 2 to 8 kg COD.m−3.d−1, the COD removal efficiency was on average 70% with a 10% standard deviation. Hence, it was considered a stable process under these operational conditions.
The methane production for the FVW:MWW relation increased when increasing the organic load, reaching an average value of 3.0 m3CH4·m−3·d−1 for loads of 8 kg COD·m−3·d−1 (Figure 4). This productivity is within the range reported for similar systems. The maximal methane productivity values reported by Montes et al. [10], Mateus et al. [23], and Browne and Murphy [27] for two-stage systems were 1.83, 1.5, and 2.1 m3CH4·m−3·d−1, respectively. The produced methane could be used to generate up to 79.5 MJ m−3reactor d−1 [23].
The highest volumetric production of methane of 3.0 m3CH4·m−3·d−1 was achieved with an organic load of 8 kg COD∙m−3∙d−1, which is similar to that obtained by Saidi et al. [28], at 2.92 m3CH4·m−3·d−1, when treating fruit wastes by anaerobic digestion with an organic load of approximately 8.41 kg COD∙m−3∙d−1 (4.25 kg VS∙m−3∙d−1) and a hydraulic retention time of 8 d; however, the HRT was higher than that used in this study (1.6 d, including the water contact time).

3.5. Assessment of the Activated Sludge Reactor (ASR) Efficiency

The UASB output was fed into the ASR to improve the quality of the effluent. The COD concentration that entered the ASR ranged from 0.5 to 2 kg COD·m−3. This increase was generated by the increment in the load to the anaerobic–aerobic system, while the COD output was between 0.066 and 0.237 kg·m−3. The COD removal efficiency of the ASR was around 80%, presenting a minimal efficiency (66%) when the global load was 2 kg COD∙m−3∙d−1 and maximal (89%) when the global load was 4 kg COD∙m−3∙d−1 (Figure 5).
For treated water to be reused in Mexico, it must comply with the Mexican norm, that is, it must have a concentration lower than 20 mg·L−1 to be used in karstic soils (minimal required value) and up to 210 mg·L−1 for their disposal in rivers and streams (maximal required value). To homogenize the treated water, the ASR effluent was fed to an activated charcoal filter. On average, the filter was able to remove up to 31% more of the COD in the effluent, and the maximal COD concentration at the output was 163.5 ± 17 mg·L−1.

3.6. Energy Potential and Yield of the Anaerobic–Aerobic System

The energy potential of the system was determined based on the stoichiometry of Equation (3).
Considering a population of 100,000 inhabitants and that the per capita production of household waste is 0.653 kg·hab−1·d−1 [29], in Mexico, a population of that size generates 65,300 kg∙d−1 of household waste, of which 33.07% is of food origin and of this, 35% is FVWs. So, the amount of FVWs generated for this population is 7558 kg∙d−1. From the above, and because this study revealed that the FVWs used contain 0.089 kg VS/kg FVWs, it was determined that the amount of VS generated by this population is 672 kg d−1. If it is considered that 82 kg C generates 128 kW∙h during anaerobic digestion [13], the energy generated for a population of 100,000 inhabitants would be about 55 7.2 kW∙h∙d−1.
In turn, the energy yield was 1914 kW∙h∙d−1. This value was obtained from the maximal methane production in the anaerobic–aerobic system used herein (3 m3CH4∙m−3reactor∙d−1), which corresponds to values reported in other studies [30]. The calorific capacity of methane of 5.137 kW∙h∙m−3, as well as the organic load at which the system operated (8 kg COD∙m−3∙d−1), and the relation kg COD∙kg−1 VS were determined in this study (1.52 kg COD∙kg−1 VS). Thus, the energy yield was obtained from the generated energy (15.95 kW∙h∙m−3reactor∙d−1) multiplied by the volume required by the reactor to treat the FVWs generated by the population of 100,000 inhabitants (120 m3).

4. Conclusions

During the operation of the anaerobic–aerobic system, it was observed that one of the critical stages is leaching since the organic load fed to the ascending flow anaerobic reactor (ARFA) depends on leaching. The maximum extraction of solids smaller than 105 µm during conditioning was obtained at a retention time of 1 d with a 1:7 FVW:MWW ratio without stirring, reaching an average COD concentration of 7.68 g∙L−1. Obtaining a high concentration of COD in the leachate with a low concentration of large suspended solids guarantees the good operation of reactors with a sludge bed, so the conditioning of the FVW used here (leaching of the fresh FVWs) generates a tributary with the appropriate characteristics for the operation of the UASB. The concentration reached in the leaching also implies that the RAFA could be operated even at loads greater than 10 g COD·L−1·d−1, further favoring the efficiency of the reactor since this type of system operates better at loads between 10 and 40 g COD·L−1·d−1.
The UASB efficiency was on average 70% for the assayed loads (2–8 g COD·L−1·d−1). Meanwhile, that of the anaerobic–aerobic system was greater than 90% for all the assayed loads; thus, the system has the potential to be used for the treatment of organic solid waste and wastewater on a large scale. The use of the aerobic-activated sludge reactor allows for improving the overall removal of COD by up to an additional 20% compared with treatment in a UASB.
The energy potential calculated for the anaerobic–aerobic system was 510.2 kW∙h∙d−1, and the estimated energy yield for an organic load of 8 g COD·L−1·d−1 and 100,000 inhabitants was 1914 kW∙h∙d−1.

Author Contributions

Conceptualization, S.E.V.C. and M.M.M.G.; methodology, S.E.V.C.; validation, S.E.V.C.; formal analysis, M.G.V.; investigation, M.S.M.R. and M.G.V.; writing—original draft preparation, S.E.V.C.; writing—review and editing, M.M.M.G.; funding acquisition, S.E.V.C. All authors have read and agreed to the published version of the manuscript.

Funding

This research was funded by the National Technological Institute of Mexico, project 14744.22-PD, and COMECyT, project FICDTEM-2023-144.

Data Availability Statement

Data are contained within the article.

Conflicts of Interest

The authors declare no conflict of interest.

References

  1. Drofenik, J.; Urbanc, D.; Goričanec, D.; Kravanja, Z.; Novak Pintarič, Z. Food Waste to Energy through Innovative Coupling of CHP and Heat Pump. Energies 2023, 16, 3344. [Google Scholar] [CrossRef]
  2. Trujillo-Reyes, Á.; Jiménez-Páez, E.; Serrano, A.; Ghada Kassab, F.; Fermoso, G.; Alonso-Fariñas, B. Comparative Life Cycle Environmental Impact Assessment of Fruit and Vegetable Waste Valorization by Anaerobic Digestion as an Alternative in a Mediterranean Market. Processes 2023, 11, 3397. [Google Scholar] [CrossRef]
  3. dos Santos, L.A.; Valença, R.B.; Santos da Silva, L.C.; de Barros Holanda, S.H.; Viana da Silva, A.F.; Thomé Jucá, J.F.; Melo Sales Santos, A.F. Methane generation potential through anaerobic digestion of fruit waste. J. Clean. Prod. 2020, 256, 120389. [Google Scholar] [CrossRef]
  4. Sawasdee, A.; Haosagul, S.; Pisutpaisal, N. Biogas Production from Co-digestion Between Rice Straw and Food Waste with Pilot Scale. Int. J. Environ. Res. 2023, 17, 31. [Google Scholar] [CrossRef]
  5. Jiang, W.; Tao, J.; Luo, J.; Xie, W.; Zhou, X.; Cheng, B.; Guo, G.; Hao, H.N.; Guo, W.; Cai, H.; et al. Pilot-scale two-phase anaerobic digestion of deoiled food waste and waste activated sludge: Effects of mixing ratios and functional analysis. Chemosphere 2023, 329, 138653. [Google Scholar] [CrossRef] [PubMed]
  6. Jiménez-Rodríguez, J.E.; Martínez-Valdez, F.J.; Estrada-Martínez, R.; Monroy-Hermosillo, O.; Saucedo-Castañeda, G.; Ramírez-Vives, F. Effect of incubation conditions on the aerobic pretreatment of the organic solid wastes and the volatile fatty acids production. Rev. Mex. de Ing. Química 2020, 19, 799–812. [Google Scholar] [CrossRef]
  7. Feng, K.; Li, H.; Deng, Z.; Wang, Q.; Zhang, Y.; Zheng, C. Influence of pretreatment conditions on lignocellulosic fractions and methane production from grape pomace. Renew. Energy 2020, 146, 1588–1595. [Google Scholar] [CrossRef]
  8. Segura, Y.; Molina, R.; Rodríguez, I.; Hülsen, T.; Batstone, D.; Monsalvo, V.; Martínez, F.; Melero, J.A.; Puyol, D. Improvement of biogas production and nitrogen recovery in anaerobic digestion of purple phototrophic bacteria by thermal hydrolysis. Bioresour. Technol. 2023, 367, 128250. [Google Scholar] [CrossRef] [PubMed]
  9. Mancera-Sandoval, R.; Loera, O.; Ramírez-Vives, F. Fungal pretreatment of citrus waste improves the hydrolysis and acidogenesis of the organic fraction of urban solids wastes. Rev. Int. Contam. Ambient. 2023, 39, 47–58. [Google Scholar] [CrossRef]
  10. Montes, G.M.M.; Vigueras, C.S.E.; Vian, P.V.J.; Zafra, J.G.; Velasco, P.A.; Chang, S.C. Two-stage anaerobic digestion of fruit and vegetable wastes. J. Biotech Res. 2019, 10, 29–37. [Google Scholar]
  11. Zarate, C.O.; Montes, M.M.; Vigueras-Carmona, S.E. Producción de digestato anaerobio a partir de residuos de frutas y verduras. J. CIM 2020, 8, 1807–1814. [Google Scholar]
  12. National Water Commission. Water Statistics in Mexico 2021; Ministry of Environment and Natural Resources: Tlalpan, Mexico, 2021. [Google Scholar]
  13. Chernicharo, C.A.L.; van Lier, J.B.; Noyola, A.; Bressani Ribeiro, T. Anaerobic sewage treatment: State of the art, constraints and challenges. Rev. Environ. Sci. Bio/Technol. 2015, 14, 649–679. [Google Scholar] [CrossRef]
  14. ISO 15705:2002; Water Quality—Determination of the Chemical Oxygen Demand Index (ST-COD)—Small-Scale Sealed-Tube Method. ISO: Geneva, Switzerland, 2002.
  15. ISO 11923:1997; Water Quality—Determination of Suspended Solids by Filtration through Glass-Fibre Filters. ISO: Geneva, Switzerland, 1997.
  16. ISO 10523:2008; Water Quality—Determination of pH. ISO: Geneva, Switzerland, 2008.
  17. ISO 7888-1985; Water Quality—Determination of Electrical Conductivity. ISO: Geneva, Switzerland, 1985.
  18. ISO 9308-2:2012; Water Quality—Enumeration of Escherichia coli and Coliform Bacteria—Part 2: Most Probable Number Method. ISO: Geneva, Switzerland, 2012.
  19. ISO 5663:1984; Water Quality Determination of Kjeldahl Nitrogen Method after Mineralization with Selenium. ISO: Geneva, Switzerland, 1984.
  20. Eaton, A.D.; Clesceri, L.S.; Greenberg, A.E. Standard Methods for the Examination of Water and Wastewater, 19ava ed.; American Pharmacists Association (APHA): Washington, DC, USA, 1998. [Google Scholar]
  21. Metzner, G.; Lemmer, H. Semi-continuous tests for simulation of municipal sludge digestion to evaluate anaerobic processes. In Proceedings of the International Symposium Environmental Biotechnology Part II, Ostende, Belgium, 21–23 April 1997. [Google Scholar]
  22. Montalvo, M.S.; Guerrero, S.L. Anaerobic Waste Treatment; Federico Santa María Technical University: Valparaíso, Chile, 2003. [Google Scholar]
  23. Mateus, S.; Carvalheira, M.; Cassidy, J.; Freitas, E.; Oehmen, A.; Reis, A.M.M. Two-stage anaerobic digestion system treating different seasonal fruit pulp wastes: Impact on biogas and hydrogen production and total energy recovery potential. Biomass Bioenergy 2020, 141, 105694. [Google Scholar] [CrossRef]
  24. Swamy, G.N.; Rao, T.N.; Venkatesh, G.S.; Sameer, S. Effects of Process Variables on Biomethane Productivity in Anaerobic Digestion of Market waste co-fermented with Food Waste. Int. J. Eng. Trends Technol. 2021, 69, 109–118. [Google Scholar]
  25. da Silva, F.d.C.G., Jr.; Menezes, C.A.D.; Cavalcante, W.A.; Aragão, O.P.; Zaiat, M.; Leitão, R.C. Characterization of Fruits and Vegetables Waste Generated at a Central Horticultural Wholesaler: A Case Study for Energy Production Via Biogas. Ind. Biotechnol. 2022, 18, 235–239. [Google Scholar] [CrossRef]
  26. Valdez, E.C.; Vázquez, G.A.B. Engineering of Wastewater Treatment and Disposal Systems; ICA Foundation, A.C.: Mexico City, Mexico, 2003. [Google Scholar]
  27. Browne, J.D.; Murphy, J.D. The impact of increasing organic loading in two phase digestion of food waste. Renew. Energy 2014, 71, 69–76. [Google Scholar] [CrossRef]
  28. Saidi, R.; Hamdi, M.; Bouallagui, H. Enhanced hydrogen and methane production from date fruit wastes using semi continuous two-stage anaerobic digestion process with increasing organic loading rates. Process Saf. Environ. Prot. 2023, 174, 267–275. [Google Scholar] [CrossRef]
  29. Basic Diagnosis for Comprehensive Waste Management; Secretariat of Environment and Natural Resources: Mexico City, Mexico, 2021.
  30. Anaya-Reza, O.; Altamirano-Corona, M.F.; Basurto-García, G.; Patricio-Fabián, H.; García-González, S.A.; Martinez-Hernandez, E.; Durán-Moreno, A. Wet anaerobic digestion of organic fraction of municipal solid waste: Experience with long-term pilot plant operation and industrial scale-up. Bioprocess Biosyst. Eng. 2024, 47, 235–247. [Google Scholar] [CrossRef] [PubMed]
Figure 1. Anaerobic–aerobic system. (a) UASB, (b) ASR, (c) pH homogenization tank, (d) input flow to UASB, (e) output flow from UASB, (f) peristaltic pump, (g) biogas output, (h) settler, (i) sludge purge, (j) air input, (k) output flow from the ASR, (l) biogas counter, (m) UASB effluent storage tank, (n) storage system, (o) sieve, (p) liquid FVW-MWW fraction with a Dp < 105 µm, (q) leaching tank, (r) output of solids and liquid fraction, and (s) FVW with Dp > 105 µm, (t) treated water, (u) input flow to ASR. Dp = diameter of the particle.
Figure 1. Anaerobic–aerobic system. (a) UASB, (b) ASR, (c) pH homogenization tank, (d) input flow to UASB, (e) output flow from UASB, (f) peristaltic pump, (g) biogas output, (h) settler, (i) sludge purge, (j) air input, (k) output flow from the ASR, (l) biogas counter, (m) UASB effluent storage tank, (n) storage system, (o) sieve, (p) liquid FVW-MWW fraction with a Dp < 105 µm, (q) leaching tank, (r) output of solids and liquid fraction, and (s) FVW with Dp > 105 µm, (t) treated water, (u) input flow to ASR. Dp = diameter of the particle.
Processes 12 01326 g001
Figure 2. Input entrance () to the UASB of the solids extracted from the FVWs in the solubilizing tank. Output concentration () from the UASB.
Figure 2. Input entrance () to the UASB of the solids extracted from the FVWs in the solubilizing tank. Output concentration () from the UASB.
Processes 12 01326 g002
Figure 3. COD removal efficiency in the UASB vs. organic load.
Figure 3. COD removal efficiency in the UASB vs. organic load.
Processes 12 01326 g003
Figure 4. Methane production at different organic loads.
Figure 4. Methane production at different organic loads.
Processes 12 01326 g004
Figure 5. COD concentration at the output () of the aerobic reactor as a function of the loads fed into the UASB (). Output concentration () from the UASB.
Figure 5. COD concentration at the output () of the aerobic reactor as a function of the loads fed into the UASB (). Output concentration () from the UASB.
Processes 12 01326 g005
Table 1. Wastewater analysis techniques.
Table 1. Wastewater analysis techniques.
ParameterReference Norm
Chemical oxygen demandISO 15705:2002 [14]
Total solidsISO 11923:1997 [15]
pHISO 10523:2008 [16]
ConductivityISO/DIS 7888-1985 [17]
Escherichia coliISO 9308-2:2012 [18]
NitrogenISO 5663:1984 [19]
Phosphorus4500-P D Standard Methods [20]
Fats5520 D Standard Methods
Temperature2550 Standard Methods
Table 2. Factorial design with two variables including contact time and the FVW:MWW relation.
Table 2. Factorial design with two variables including contact time and the FVW:MWW relation.
ExperimentTime (d)FVW:MWW
11.01.0
21.04.0
315.01.0
415.04.0
58.02.5
68.02.5
78.02.5
88.02.5
98.02.5
Column 3 (FVW: MWW) specifies the relation mass: volume of FVWs and MWW.
Table 3. Composition of the collected FVW mixture.
Table 3. Composition of the collected FVW mixture.
WasteMass (g)Fraction Mass/Mass
Melon16320.177
Papaya16180.175
Orange3720.040
Watermelon16640.180
Mango4270.046
Pineapple11270.122
Grapefruit16630.180
Carrot1640.018
Cucumber5590.061
Total92291.00
Table 4. Physicochemical characteristics of the FVW mixture.
Table 4. Physicochemical characteristics of the FVW mixture.
Parameter Parameter
pH5.05g COD/g TS1.56
Conductivity µS/cm257g COD/g VS1.57
g fat/g waste0.024g carbohydrates/g TS0.887
g TS/g waste0.10g protein/g TS0.200
g VS/g waste0.089mg phosphorus/g TS2.38
Packing density (g/mL)0.836mg nitrogen/g TS14.3
Table 5. Characterization of the sample.
Table 5. Characterization of the sample.
ParameterUnitsResult
COD, solublemg∙L−1445 ± 126
Total solidsmg∙L−1690 ± 42
pHdimensionless9.6–8.5
ConductivityµS∙cm−1533 ± 174
Escherichia coliMPN in 100 mL>24,000
Nitrogenmg∙L−177 ± 18
Phosphorusmg∙L−126 ± 14
Fatsmg∙L−144 ± 5
Temperature°C18.4–22.4
Most probable number (MPN).
Table 6. Factor 22 design for leaching the FVWs in MWW.
Table 6. Factor 22 design for leaching the FVWs in MWW.
MWW ProportionTime (d)Efficiency (%)
1129.8
4135.2
11527.9
41538.1
2.5832.9
2.5835.8
2.5832.5
2.5832.5
2.5831.6
Table 7. Efficiency of TS extraction in the leaching tank at different FVW:MWW relations with 1 day of contact time.
Table 7. Efficiency of TS extraction in the leaching tank at different FVW:MWW relations with 1 day of contact time.
Proportion FVW:MWWSolids Extraction Efficiency (%)
1:136.236.0
1:2.546.446.3
1:448.148.0
1:550.050.1
1:753.853.7
1:946.146.0
Table 8. Variance analysis of the means of the treatments.
Table 8. Variance analysis of the means of the treatments.
SourceG. LSum of Quadratic SequenceMean SquaresF Valuep-Value
MWW50.0351350.0070279634.220.000
Error60.0000040.000001
Total110.035140
Table 9. Grouping information using the Tukey test (95% confidence).
Table 9. Grouping information using the Tukey test (95% confidence).
FVW:MWWMeansGroups
1:753.75A
1:550.05B
1:448.05C
1:2.546.35D
1:946.05D
1:136.10E
The means with different letters are significantly different.
Disclaimer/Publisher’s Note: The statements, opinions and data contained in all publications are solely those of the individual author(s) and contributor(s) and not of MDPI and/or the editor(s). MDPI and/or the editor(s) disclaim responsibility for any injury to people or property resulting from any ideas, methods, instructions or products referred to in the content.

Share and Cite

MDPI and ACS Style

Vigueras Carmona, S.E.; García Valdés, M.; Meléndez Rico, M.S.; Montes García, M.M. Anaerobic–Aerobic Treatment of Fruit and Vegetable Wastes and Municipal Wastewater. Processes 2024, 12, 1326. https://doi.org/10.3390/pr12071326

AMA Style

Vigueras Carmona SE, García Valdés M, Meléndez Rico MS, Montes García MM. Anaerobic–Aerobic Treatment of Fruit and Vegetable Wastes and Municipal Wastewater. Processes. 2024; 12(7):1326. https://doi.org/10.3390/pr12071326

Chicago/Turabian Style

Vigueras Carmona, Sergio Esteban, Mariana García Valdés, Maura Selene Meléndez Rico, and María Monserrat Montes García. 2024. "Anaerobic–Aerobic Treatment of Fruit and Vegetable Wastes and Municipal Wastewater" Processes 12, no. 7: 1326. https://doi.org/10.3390/pr12071326

APA Style

Vigueras Carmona, S. E., García Valdés, M., Meléndez Rico, M. S., & Montes García, M. M. (2024). Anaerobic–Aerobic Treatment of Fruit and Vegetable Wastes and Municipal Wastewater. Processes, 12(7), 1326. https://doi.org/10.3390/pr12071326

Note that from the first issue of 2016, this journal uses article numbers instead of page numbers. See further details here.

Article Metrics

Back to TopTop