Fluid-Loss Control Technology: From Laboratory to Well Field
Abstract
1. Introduction
2. Materials and Methods
2.1. Preparation of the Blocking Composition BHES-MC
- Emulsifier “Yalan-E-2” brand B2—a mixture of reaction products of amines and amino alcohols with fatty acids, produced according to TS 2458-012-22657427-2000 with amendment 1.
- Oil prepared in accordance with GOST R 51858-2002.
- Water phase mineralizer—calcium chloride, produced in accordance with GOST 450-77.
- Fresh water.
- Mineral filler—multi-fraction marble chips, produced according to TS 5716-001-56390243-2015 (fraction size and loading depend on the fracturing and fluid-loss capacity of the bottomhole formation zone).
2.2. Determination of the Physico-Chemical Properties of Blocking Compositions BHES and BHES-MC
2.2.1. Determination of Density
- The mass of the empty pycnometer was determined using precise scales, such as the XP 204 analytical balances from Mettler Toledo (Zürich, Switzerland) with a division value of 0.0001 g.
- Distilled water was poured into the pycnometer up to the mark.
- The mass of the pycnometer filled with distilled water was measured.
- The water was poured out of the pycnometer, and its contents were dried in an oven.
- The pycnometer was filled up to the mark with the tested technological fluid, and its mass was determined on the scales.
- The density of the tested technological fluid () was determined using Equation (1):
2.2.2. Thermal Stability Assessment
2.2.3. Sedimentation Stability Assessment
2.2.4. Determination of Electrical Stability
2.2.5. Determination of Corrosion Activity
2.2.6. Determination of Pour Point
2.2.7. Rheological Studies
- Set the viscometer to the “constant shear rate” mode.
- Pour the test liquid into the cylinder with a volume of 45 cm3.
- Set the number of revolutions of the cylinder D = 200 rpm.
- Mix the test composition for 10 s.
- After 1 and 10 min of rest of the composition, at a cylinder rotation speed of 3 rpm, readings were taken at which the structure of the test composition began to break down.
2.3. Determination of Interfacial Tension at the “Oil with Emulsifier—Aqueous Solution of Calcium Chloride” Boundary
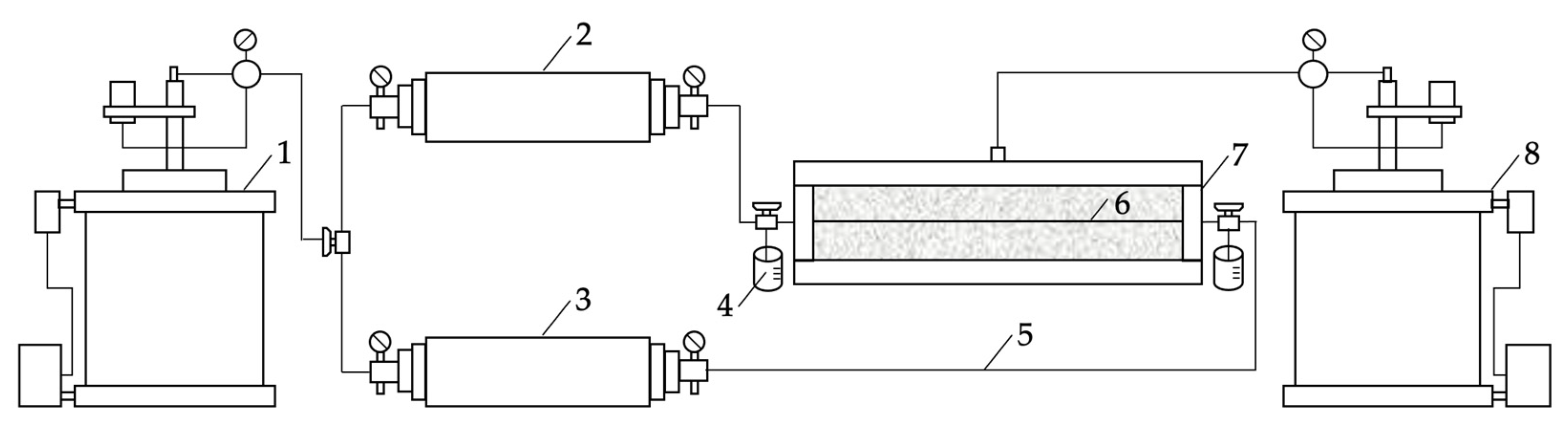
2.4. Study of the Blocking Ability of the BHES-MC Composition in Modeling a Fractured Reservoir
- In the lower part of the filter press, a metal disk with a crack of a specified degree of openness was placed between two rubber gaskets.
- The lower plug was installed, and its outlet hole was closed.
- The test composition was poured into the cell with a volume of 450 cm³.
- The filter press cell was closed with the upper plug, after which all clamping screws were tightened, and the top valve was closed.
- The cell was placed in a thermo-jacket with a given temperature (37 °C) and left for the complete heating of the cell and the test composition (1–2 h).
- The gas line from the nitrogen cylinder was connected and fixed to the upper valve.
- The valve in the lower plug was opened.
- A measuring capacity was placed under the cell to fix the volume of the filtered liquid.
- The required pressure (1 MPa) was created in the gas line.
- Along with the opening of the top valve, the stopwatch was started.
- The test composition was maintained at each pressure (from 1 to 8 MPa, with a step of 1 MPa) for 5 min or until the filtration of liquid through the fracture ceased.
- The volume of the filtered test composition was recorded for a certain period.
2.5. Conducting Filtration Tests of the Blocking Composition BHES-MC on Natural Core Samples with a Fracture
2.5.1. Preparation for Filtration Tests
2.5.2. Methodology for Conducting Filtration Tests
- repression during well-killing modeling—1 MPa (5% of reservoir pressure);
- reservoir pressure—20 MPa;
- average reservoir temperature of the VUOGP—37 °C.
- the volume of blocking composition filtered into the core at given pressure drop values during well-killing modeling;
- initial shear pressure gradient of the blocking composition in the fracture during well-development modeling;
- the coefficient of relative permeability changes in the core samples (with fractures) by kerosene after modeling well killing and well development processes.
- Determination of the initial core permeability for kerosene. Prepared samples of natural core with a fracture saturated with kerosene were placed in a core holder FDES-645, where thermobaric conditions were created, closely approximating the averaged reservoir conditions of the VUOGP. Subsequently, filtration through the kerosene-saturated core was conducted. The initial phase permeability of the core to kerosene was measured in constant flow conditions until the pressure gradient stabilized at reservoir temperature. The filtration direction was “direct.”
- Modeling the process of closing the interval of perforations in the reservoir zone of an oil well with the investigated composition. In the constant pressure drop conditions, the investigated composition was injected into the core in the “reverse” filtration direction for 30 min, and the volume of the injected composition was recorded. Afterward, the core was left at rest for 1 h.
- Modeling the process of treating the bottomhole formation zone with a hydrochloric acid composition. This stage of work was performed only for cases where the injection of the acid composition led to the formation damage of the bottomhole zone, resulting in a corresponding reduction in the coefficient of relative permeability change of the core after well development. The hydrochloric acid composition was injection at a constant volumetric flow rate of 0.5 cm3/min. The amount of injected hydrochloric acid composition was set at 6 cm3.
- Modeling the process of oil well operation after the well killing and development operations. After the core had been at rest for a specified period, the restoration of kerosene filtration in the “direct” direction was carried out in constant flow conditions until the pressure gradient stabilized. The initial shear pressure gradient of the investigated composition in the core with kerosene was recorded.
- Pressure gradients were determined before and after the injection of the investigated composition into the core, based on which phase permeability coefficients for kerosene were calculated before and after injection.
- The initial shear pressure gradient of the investigated composition in the core with kerosene was recorded during the modeling of the well development process.
- The coefficient of relative change in the permeability of the core after its treatment with the investigated composition was calculated according to the following Equation (4):
3. Results
- manufacturability in preparation, storage, and use;
- accessibility and low cost of composition components;
- non-toxicity of applied reagents;
- thermal and sedimentation stability in a wide range of reservoir temperatures;
- adjustable density and viscosity;
- low corrosive activity;
- effective blocking of pores and filtration channels;
- ability to prevent fluid loss of technological fluids into the productive formation;
- possibility of destruction;
- insignificant penetration into the bottomhole formation zone and maximum preservation of its reservoir properties.
- improvement of the efficiency of well development by dissolving marble chips in the BHES composition and within the fracture (the maximum pressure gradient during kerosene injection after acid treatment reached 3.7 MPa/m);
- restoration and enhancement of the filtration characteristics of the bottomhole formation zone due to the impact on the fracture and matrix of the carbonate reservoir (the relative permeability change coefficient of the core was +8%).
- mineralized water (saline solution) with the required density (according to the work plan)—aqueous solution of calcium or sodium chloride—78%;
- hydrocarbon phase (oil, gas condensate, diesel fuel)—10%;
- emulsifier reagent—2%;
- marble chips (ground or crushed marble), produced according to TS 5716-001-56390243-2015:
- –
- ground fractionated marble MC-500—3% wt.;
- –
- crushed marble MC-1000/1500—3% wt.
- pump truck—1 unit;
- oilfield tanker—1 unit;
- on-board truck;
- 30 m3 capacity tank—1 unit;
- crane—1 unit.
4. Discussion
5. Patents
Author Contributions
Funding
Data Availability Statement
Acknowledgments
Conflicts of Interest
Abbreviations
| BHES | Blocking hydrophobic emulsion solution |
| BHES-MC | Blocking hydrophobic emulsion solution with marble chips |
| GOST | Russian government standard |
| LLC | Limited liability company |
| TS | Technical specification |
| VUOGP | Volga-Ural oil and gas province |
References
- Al Manthari, M.; Al Malki, Z.; Kumar, R.; Ali, A.; Al Zaabi, A.; Das, A.; Al Sinani, H.; Al Dhayabi, S.; Ferdiansyah, E.; Al Harthi, N.; et al. Propped Fracturing in Tight Carbonates Reservoir—A Case Study. In Proceedings of the SPE International Hydraulic Fracturing Technology Conference and Exhibition, Muscat, Sultanate of Oman, 12–14 September 2023; pp. 1–10. [Google Scholar]
- Golf-Rakht, T.D. Fundamentals of Fractured Reservoirs Engineering; Elsevier Publishing: Amsterdam, The Netherlands, 1982. [Google Scholar]
- Rylance, M.; Sherishorin, V. Process and Lessons Learned Using Hollow Glass Spheres for Drilling Depleted Fields. In Proceedings of the SPE/IATMI Asia Pacific Oil & Gas Conference and Exhibition, Jakarta, Indonesia, 10–12 October 2023; pp. 1–10. [Google Scholar]
- Nikitin, M.N.; Petukhov, A.V. Gel-forming composition on sodium silicate base for water shutoff in complex structure fractured reservoir conditions. Pet. Eng. 2011, 5, 143–154. [Google Scholar]
- Wang, W.; Chang, S.; Gizzatov, A.; Thomas, G. Novel Sustainable Nanofluids from Waste Plastics for Oil Recovery Displacement and Decarbonization. In Proceedings of the ADIPEC, Abu Dhabi, United Arab Emirates, 2–5 October 2023; pp. 1–10. [Google Scholar]
- Nikitin, M.N. Substantiation of Technology for Oil Recovery Increase from Deposits with High Viscosity Oil in Fractured-Porous Reservoirs with Application of Gel-Forming Composition on the Basis of Sodium Silicate. Ph.D. Thesis, Saint Petersburg Mining University, Saint Petersburg, Russia, 2012. [Google Scholar]
- Fuller, M.J. An Innovative Approach to Gel Breakers for Hydraulic Fracturing. In Proceedings of the SPE International Conference and Exhibition on Formation Damage Control, Lafayette, LA, USA, 23–24 February 2016; pp. 1–16. [Google Scholar]
- Alekseev, A.A. Heading for carbonates: Developing carbonate reservoirs at Gazprom Neft. Sib. Neft 2017, 138, 28–35. [Google Scholar]
- Dandekar, A.Y. Petroleum Reservoir Rock and Fluid Properties; CRC Press: Boca Raton, FL, USA, 2013. [Google Scholar]
- Foxenberg, W.E.; Ali, S.A.; Ke, M. Effects of Completion Fluid Loss on Well Productivity. In Proceedings of the SPE Formation Damage Control Symposium, Lafayette, LA, USA, 14–15 February 1996; pp. 1–16. [Google Scholar]
- Savari, S.; Whitfill, D.; Walker, J. Acid-Soluble Lost Circulation Material for Use in Large, Naturally Fractured Formations and Reservoirs. In Proceedings of the SPE Middle East Oil & Gas Show and Conference, Manama, Kingdom of Bahrain, 6–9 March 2017; pp. 1–8. [Google Scholar]
- Reiss, L.H. The Reservoir Engineering Aspects of Fractured Formations; TECHNIP Editions: Paris, France, 1980. [Google Scholar]
- Blocking Hydrophobic-Emulsion Solution with Marble Chips. Available online: https://www1.fips.ru/ofpstorage/Doc/IZPM/RUNWC1/000/000/002/736/671/%D0%98%D0%97-02736671-00001/document.pdf (accessed on 23 October 2023).
- Blocking Biopolymer Composition. Available online: https://www1.fips.ru/ofpstorage/Doc/IZPM/RUNWC1/000/000/002/757/626/%D0%98%D0%97-02757626-00001/document.pdf (accessed on 23 October 2023).
- Sergeev, V.; Tanimoto, K.; Abe, M. Innovative Emulsion-Suspension Systems Based on Nanoparticles for Drilling and Well Workover Operation. In Proceedings of the Abu Dhabi International Petroleum Exhibition & Conference, Abu Dhabi, United Arab Emirates, 1–12 November 2019; pp. 1–12. [Google Scholar]
- Bridges, K.L.; Berry, S.L. Treatment of Completion/Workover Fluids to Remove Particulates Efficiently: Advances in Filtration and Separation Technology; Gulf Publishing Co.: Houston, TX, USA, 1991. [Google Scholar]
- Gizzatov, A.; Mashat, A.; Kosynkin, D.; Alhazza, N.; Kmetz, A.; Eichmann, S.; Abdel-Fattah, A. Nanofluid of Petroleum Sulfonate Nanocapsules for Enhanced Oil Recovery in High-Temperature and High-Salinity Reservoirs. Energy Fuels 2019, 33, 11567–11573. [Google Scholar] [CrossRef]
- Savari, S.; Whitfill, D. Managing Losses in Naturally Fractured Formations: Sometimes Nano is too Small. In Proceedings of the SPE/IADC Drilling Conference and Exhibition, London, UK, 17–19 March 2015; pp. 1–10. [Google Scholar]
- Savchenkov, S.A. The research of obtaining master alloys magnesium-gadolinium process by the method of metallothermic recovery. Tsvetnye Met. 2019, 5, 33–39. [Google Scholar] [CrossRef]
- Chesser, B.G.; Nelson, G.F. Applications of weighted acid-soluble workover fluids. JPT 1979, 31, 36–41. [Google Scholar] [CrossRef]
- Jafarpour, H.; Moghadasi, J.; Khormali, A.; Petrakov, D.; Ashena, R. Increasing the stimulation efficiency of heterogeneous carbonate reservoirs by developing a multi-bached acid system. J. Pet. Sci. Eng. 2019, 172, 50–59. [Google Scholar] [CrossRef]
- Lutfullin, A.; Khusainov, R.; Manurov, I.; Ovchinnikov, K.; Malyavko, E. Conducting Multi-Stage Acid Hydraulic Fracturing in Carbonate Formations with Subsequent Intervals Production Efficiency Monitoring. In Proceedings of the SPE Russian Petroleum Technology Conference, Abu Dhabi, United Arab Emirates, 22–24 October 2019; pp. 1–12. [Google Scholar]
- Kosolapova, S.M.; Smal, M.S.; Rudko, V.A.; Pyagay, I.N. A new approach for synthesizing fatty acid esters from linoleic-type vegetable oil. Processes 2023, 11, 1534. [Google Scholar] [CrossRef]
- Raupov, I.; Rogachev, M.; Sytnik, J. Design of a polymer composition for the conformance control in heterogeneous reservoirs. Energies 2023, 16, 515. [Google Scholar] [CrossRef]
- Podoprigora, D.; Byazrov, R.; Sytnik, J. The comprehensive overview of large-volume surfactant slugs injection for enhancing oil recovery: Status and the Outlook. Energies 2022, 15, 8300. [Google Scholar] [CrossRef]
- Scheuerman, R.F. Guidelines for Using HEC Polymers for Viscosifying Solids-Free Completion and Workover Brines. J. Pet. Technol. 1983, 35, 306–314. [Google Scholar] [CrossRef]
- McNeely, W.H.; Kang, K.S. Industrial Gums, Polysaccharides and Their Derivatives; Academic Press: New York, NY, USA, 1973. [Google Scholar]
- Rylance, M.; Hoq, A. Opportunity in Adversity: A Paradigm Shift in Chemical Stimulation. In Proceedings of the SPE Russian Petroleum Technology Conference, Moscow, Russia, 16–18 October 2017; pp. 1–12. [Google Scholar]
- Song, H.; Gizzatov, A.; Wang, W.; Thomas, G.; Mashat, A.; Abdel-Fattah, A. Wettability-Based Retention of Encapsulated Petroleum Sulfonate in Carbonate Rocks at High-Temperature and High-Salinity Conditions. Energy Fuels 2022, 36, 8210–8215. [Google Scholar] [CrossRef]
- Caenn, R.; Darley, H.C.H.; Gray, G.R. Composition and Properties of Drilling and Completion Fluids; Gulf Professional Publishing: Houston, TX, USA, 2011. [Google Scholar]
- Binks, B.P. Modern Aspects of Emulsion Science Technology; Royal Society of Chemistry: Cambridge, UK, 1998. [Google Scholar]
- Sharikov, F.Y.; Rudko, V.A.; Smyshlyaeva, K.I. Oxidation thermolysis kinetics of asphaltenes with various chemical prehistory. Thermochim. Acta 2023, 726, 179550. [Google Scholar] [CrossRef]
- Lu, S.; Foxenberg, E. Double-Emulsion Spacer Design for Highly Efficient Invert Emulsion Displacement. In Proceedings of the SPE International Symposium and Exhibition on Formation Damage Control, Lafayette, LA, USA, 15–17 February 2012; pp. 1–18. [Google Scholar]
- Gomaa, A.M.; Nino-Penaloza, A.; McCartney, E.; Mayor, J. Engineering Solid Particulate Diverter to Control Fracture Complexity: Experimental Study. In Proceedings of the SPE Hydraulic Fracturing Technology Conference, The Woodlands, TX, USA, 9–11 February 2016; pp. 1–19. [Google Scholar]
- Beloglazov, I.; Morenov, V.; Leusheva, E.; Gudmestad, O.V. Modeling of heavy-oil flow with regard to their rheological properties. Energies 2021, 14, 359. [Google Scholar] [CrossRef]
- Savchenkov, S.A.; Bazhin, V.G. Research on the process of gadolinium recovery from the melt of salts on formation of Mg—Zn—Gd master alloys for manufacturing of magnesium and aluminium special-purpose alloys. Non-Ferr. Met. 2020, 1, 35–40. [Google Scholar] [CrossRef]
- Ilyushin, Y.V.; Kapostey, E.I. Developing a comprehensive mathematical model for aluminium production in a soderberg electrolyser. Energies 2023, 16, 6313. [Google Scholar] [CrossRef]
- Ilyushin, Y.V. Development of a process control system for the production of high-paraffin oil. Energies 2022, 15, 6462. [Google Scholar] [CrossRef]
- Beloglazov, I.; Morenov, V.; Leusheva, E. Flow modeling of high-viscosity fluids in pipeline infrastructure of oil and gas enterprises. Egypt. J. Pet. 2021, 30, 43–51. [Google Scholar] [CrossRef]
- Asadulagi, M.M.; Ioskov, G.V. Simulation of the control system for hydrodynamic process with random disturbances. In Topical Issues of Rational Use of Natural Resources; Taylor & Francis: London, UK, 2019; pp. 399–405. [Google Scholar]
- Asadulagi, M.M.; Ioskov, G.V.; Tronina, E.V. Synthesis of lumped and distributed controllers for control system of hydrodynamic process. In Proceedings of the International Multi-Conference on Industrial Engineering and Modern Technologies, Institute of Electrical and Electronics Engineers, Vladivostok, Russia, 1–4 October 2019; pp. 399–405. [Google Scholar]
- Efimov, I.; Smyshlyaeva, K.; Povarov, V.; Buzyreva, E.; Zhitkov, N.; Vovk, M.; Rudko, V. UNIFAC residual marine fuels stability prediction from NMR and elemental analysis of SARA components. Fuel 2023, 352, 129014. [Google Scholar] [CrossRef]
- Fetisov, V.; Davardoost, H.; Mogylevets, V. Technological aspects of methane–hydrogen mixture transportation through operating gas pipelines considering industrial and fire safety. Fire 2023, 6, 409. [Google Scholar] [CrossRef]
- Fetisov, V.; Shalygin, A.V.; Modestova, S.A.; Tyan, V.K.; Shao, C. Development of a numerical method for calculating a gas supply system during a period of change in thermal loads. Energies 2023, 16, 60. [Google Scholar] [CrossRef]
- Savchenkov, S.; Beloglazov, I. Features of the process obtaining of Mg-Zn-Y master alloy by the metallothermic recovery method of yttrium fluoride melt. Crystals 2022, 12, 771. [Google Scholar] [CrossRef]
- GOST 3900-85; Petroleum and Petroleum Products. Methods for Determination of Density. Standards Publishing House: Moscow, Russia, 1985.
- GOST 9.502-82; Unified System of Corrosion and Ageing Protection. Inhibitors of Metals Corrosion for Aqueous Systems. Methods of Corrosion Tests. Standards Publishing House: Moscow, Russia, 1982.
- GOST 20287-91; Petroleum Products. Methods of Test for Flow Point and Pour Point. Standards Publishing House: Moscow, Russia, 1991.
- GOST 29232-91; Anionic and Non-Ionic Surface Active Agents. Determination of the Critical Micellization Concentration. Method by Measuring Surface Tension with a Plate, Sturrup or Ring. Standards Publishing House: Moscow, Russia, 1991.
- GOST 12536-2014; Soils. Methods of Laboratory Granulometric (Grain-Size) and Microaggregate Distribution. Standards Publishing House: Moscow, Russia, 2014.
- GOST 26450.0-85; Rocks. General Requirements for Sampling and Sample Preparation for Determination of Collecting Properties. Standards Publishing House: Moscow, Russia, 1985.
- GOST 26450.1-85; Rocks. Method for Determination of Open Porosity Coefficient by Fluid Saturation. Standards Publishing House: Moscow, Russia, 1985.
- GOST 26450.2-85; Rocks. Method for Determination of Absolute Gas Permeability Coefficient by Stationary and Non-Stationary Filtration. Standards Publishing House: Moscow, Russia, 1985.
- GOST 39-235-89; Oil. Method for Determining Phase Permeabilities in Laboratory Conditions with Joint Stationary Filtration. Standards Publishing House: Moscow, Russia, 1989.



















| Parameter Name | Value |
|---|---|
| Simulated pressure drops, MPa | 1–8 |
| Temperature, °C | 37 |
| Fracture width, mm | 0.1–5 |
| Volume of blocking composition filtered, cm3 | 450 |
| Experiment duration, min | 40 |
| Parameter Name | BHES | BHES-MC-0.5 | BHES-MC-1.5 | |
|---|---|---|---|---|
| Density at 20 °C, kg/m3 | 1221 | 1287 | 1300 | |
| Thermal stability at 37 °C for 7 days | stable | stable | stable | |
| Sedimentation stability after thermostating for 7 days, % | – | 99.7 | 99.5 | |
| Electrical stability, V | 367 | 355 | 351 | |
| Corrosion rate of steel grade St.20, mm/year | 0.052 | 0.055 | 0.056 | |
| Pour point, °C | −21 | −21 | −21 | |
| Effective viscosity (D = 300 rpm), mPa∙s | 382 | 463 | 467 | |
| Static shear stress (D = 3 rpm), Pa | after 1 min after 10 min | 25.1 36.6 | 18.2 39.4 | 18.5 42.1 |
| Fracture Width, mm | Composition Name | Coefficient of Relative Change in Core Permeability, % | Maximum Pressure Gradient at the Beginning of Kerosene Filtration after Composition Injection, MPa/m | Specific Volume of the Penetrated Composition in the Fracture, cm3 |
|---|---|---|---|---|
| 0.1 | BHES | −32 | 5.49 | 0.3 |
| BHES-MC-0.5 | −2 | 5.07 | <0.2 | |
| 0.5 | BHES | −93 | 20.9 | 14 |
| BHES-MC-0.5 | −4 | 2.20 | <0.2 | |
| 1.5 | BHES | −61 | 0.30 | 300 |
| BHES-MC-0.5 | −56 | 0.27 | 300 | |
| BHES-MC-1.5 | −9 | 0.13 | <0.2 |
| Parameter Name | Value |
|---|---|
| Bottomhole pressure, MPa | 9.12 |
| Vertical depth of the formation roof, m | 1834 |
| Calculated density of well killing fluid, kg/m3 | 510 |
| Current depth, m | 2661 |
| Open hole interval, m | 2037–2661 |
| Volume of blocking composition with colmatant, m3 | 32 |
| Volume of gas blocking screen (emulsion without colmatant), m3 | 18 |
| Pressure at the unit upon completion of well killing, MPa | 12 |
| Fluid level in the well after technical settling (pipe/annular), m | 578/584 |
| Presence of gas at the outlet after discharge | no |
| Transfer of the well to the workover team | yes |
Disclaimer/Publisher’s Note: The statements, opinions and data contained in all publications are solely those of the individual author(s) and contributor(s) and not of MDPI and/or the editor(s). MDPI and/or the editor(s) disclaim responsibility for any injury to people or property resulting from any ideas, methods, instructions or products referred to in the content. |
© 2024 by the authors. Licensee MDPI, Basel, Switzerland. This article is an open access article distributed under the terms and conditions of the Creative Commons Attribution (CC BY) license (https://creativecommons.org/licenses/by/4.0/).
Share and Cite
Islamov, S.; Islamov, R.; Shelukhov, G.; Sharifov, A.; Sultanbekov, R.; Ismakov, R.; Agliullin, A.; Ganiev, R. Fluid-Loss Control Technology: From Laboratory to Well Field. Processes 2024, 12, 114. https://doi.org/10.3390/pr12010114
Islamov S, Islamov R, Shelukhov G, Sharifov A, Sultanbekov R, Ismakov R, Agliullin A, Ganiev R. Fluid-Loss Control Technology: From Laboratory to Well Field. Processes. 2024; 12(1):114. https://doi.org/10.3390/pr12010114
Chicago/Turabian StyleIslamov, Shamil, Ravil Islamov, Grigory Shelukhov, Anar Sharifov, Radel Sultanbekov, Rustem Ismakov, Akhtyam Agliullin, and Radmir Ganiev. 2024. "Fluid-Loss Control Technology: From Laboratory to Well Field" Processes 12, no. 1: 114. https://doi.org/10.3390/pr12010114
APA StyleIslamov, S., Islamov, R., Shelukhov, G., Sharifov, A., Sultanbekov, R., Ismakov, R., Agliullin, A., & Ganiev, R. (2024). Fluid-Loss Control Technology: From Laboratory to Well Field. Processes, 12(1), 114. https://doi.org/10.3390/pr12010114

