Next Article in Journal
The Paradox of Nuclear Power Plants (NPPs) between High-Efficiency Energy and Waste Management Concerns in the Context of Disasters Worldwide
Next Article in Special Issue
Study on Estimation Method of Enthalpy of Evaporation Based on Elements and Chemical Bonds
Previous Article in Journal
Fuzzy Harmony Search Technique for Cyber Risks in Industry 4.0 Wireless Communication Networks
Previous Article in Special Issue
Research Progress of Co-Catalysts in Photocatalytic CO2 Reduction: A Review of Developments, Opportunities, and Directions
 
 
Font Type:
Arial Georgia Verdana
Font Size:
Aa Aa Aa
Line Spacing:
Column Width:
Background:
Article

Energy-Saving Analysis of Epichlorohydrin Plant Based on Entransy

1
College of Chemistry and Chemical Engineering, Ningxia Normal University, Guyuan 756000, China
2
Institute of Process System Engineering, College of Chemical Engineering, Qingdao University of Science and Technology, Qingdao 266042, China
*
Author to whom correspondence should be addressed.
Processes 2023, 11(3), 954; https://doi.org/10.3390/pr11030954
Submission received: 21 February 2023 / Revised: 11 March 2023 / Accepted: 15 March 2023 / Published: 20 March 2023

Abstract

To improve energy efficiency and to recover energy, various mathematical models, such as pinch analysis, entropy analysis, exergy analysis, and entransy analysis, have been established to analyze heat transfer networks. In this study, these methods were applied to analyze the energy-saving effect of the epichlorohydrin unit in a certain enterprise. The results showed that when the minimum heat transfer temperature difference (ΔTmin) was 10K, 15K, and 20K, the efficiencies of the second law of thermodynamics calculated by entropy analysis were 88.02%, 93.52%, and 99.49%, respectively. The analytical method calculated an efficiency of 61.01%, 59.28%, and 57.27%, respectively, with public works’ savings of 16.59%, 14.86%, and 12.02%. The pinch analysis method achieved public works’ savings of 22.80%, 21.50%, and 19.35%. The entransy analysis method calculated an entransy transfer efficiency of 42.81%, 42.13%, and 41.00%, respectively, with public works’ savings of 19.41%, 18.01%, and 15.70%. Based on the results, entropy analysis was found to be contrary to the principle of minimum entropy production. Exergy analysis was not able to establish a heat transfer network. The pinch analysis method was not suitable for determining the thermal efficiency of a heat transfer network as the criterion for evaluating energy saving. On the other hand, the entransy analysis method was able to establish a heat transfer network and evaluate the heat utilization of the network by entransy transfer efficiency. Overall, the data analysis was reasonable.

1. Introduction

Based on national data on oil production and consumption in the BP World Energy Statistics Yearbook, the consumption of all energy fuels is increasing. Many fuels are growing faster than their recent historical average, especially gas. This highlights the importance of the rational development and effective use of energy. Petrochemical and chemical industries play a vital role in a country’s economic development and people’s daily lives. Given the significant energy use in chemical production, it is crucial to adopt energy-saving measures [1] to reduce energy consumption and achieve desired energy-saving goals. Maximizing the use of renewable energy and improving energy efficiency are key strategies for achieving energy-saving goals.
In the process of system synthesis [2], the objective of energy saving is to match cold and hot streams through heat transfer network synthesis, which involves maximizing heat recovery, minimizing cold and hot utility usage, and optimizing both capital and operational costs. To achieve this, the primary approach is thermodynamic analysis, which has emerged as the predominant method for heat transfer network synthesis.
Thermodynamic analysis primarily focuses on maximizing energy efficiency and achieving optimal economic performance by minimizing energy consumption. This involves identifying the most efficient ways to utilize energy resources while reducing waste and optimizing energy systems for maximum performance and efficiency.
In 1956, Rant [3] introduced the concept of “exergy,” which unifies the quantity and quality of energy based on the first and second laws of thermodynamics. In the 1980s, Ahern [4] and Kotas [5] proposed the exergy method for analyzing energy degradation in systems. To address economic issues in actual production processes, Evans and Tribus integrated the exergy method with economics, leading to the concept of “eco-exergy.” This method provides a more comprehensive analysis of complex energy systems and is widely used in energy-related fields. In 2021, Atashafrooza [6] analyzed the impacts of solid nanoparticles and magnetic force on the entropy generation rates in three-dimensional forced convection over an inclined step with the presence of Brownian movement. In 2023, Sajedi et al. [7] studied in detail the effects of radiative parameters such as optical thickness and scattering albedo on the rate of entropy production. While the principle of minimum entropy production can be used to evaluate heat transfer performance, there is currently no principle available for evaluating the rate or efficiency of heat transfer.
The concept of “entransy” has been proposed as a new physical quantity to describe the total heat transfer ability of a system or object, as well as the irreversibility of heat transfer processes [8]. This has led to the development of a new analysis tool for heat transfer processes, which has been applied to various fields, including chemical processes and heat exchangers. In 2011, entransy transfer efficiency was defined by Hu and Guo [9] to analyze heat transfer in heat exchangers. Wu [10] and colleagues analyzed the entransy transfer efficiency of three simple chemical processes in 2013 and determined the process with the largest entransy transfer efficiency. In 2017, Xia [11] and colleagues proposed a method to determine the energy target of a heat transfer network based on entransy, which showed that the maximum heat transfer efficiency can indicate the most reasonable utilization of heat in a heat transfer network.

2. Effective Energy Analysis Method in Heat Transfer Network

Heat transfer network synthesis follows some rules to match cold and hot fluids, takes maximum heat recovery as the goal by determining the optimal heat transfer network structure of the whole system, and reduces the amount of public works and operating costs as to reduce the energy consumption [12] of chemical process production plants. The synthesis of heat transfer networks has been studied by a large number of experts and scholars. Thermodynamic analysis is based on the first law of thermodynamics and the second law of thermodynamics and is used to achieve the effective use of energy to achieve the highest energy efficiency or maximum economic benefits.

2.1. Pinch Analysis Method

Based on the idea of exergy analysis, the pinch analysis method studies the loss of energy in heat transfer networks, aiming at maximum energy recovery so that the amount of public works used for heating and cooling is the smallest [13,14], achieving the purpose of reducing energy consumption and saving cost. As a result, the utility quantity used for heating and cooling is minimized, and the purposes of reducing energy consumption and saving cost are achieved.
The pinch analysis was proposed by Linnhoff and Hindmarsh in 1983 [15]. The key to pinch analysis is to determine the position of pinch. It can be seen from the temperature enthalpy diagram that the whole heat transfer network is divided into two independent parts at the pinch point and below the pinch point, which should follow three basic principles: the position of the pinch point cannot pass through the heat flux; only the heat load value of the cold utility is the pinch point. According to the determined energy target, the maximum heat recovery heat transfer network is obtained by matching the cold and hot fluids. Considering the relationship between operation cost, investment cost, heat exchanger area, and pinch position, the designed heat transfer network is relaxed to determine the optimal heat transfer network structure. Therefore, the general steps of heat transfer network synthesis using pinch analysis are as follows:
(1)
Obtain temperature, flow rate, and heat capacity data through a complete process and establish mass and heat balance equations;
(2)
Establish mass and heat balance equations according to the system and extract fluids data;
(3)
Select a ΔTmin, to determine the energy target and pinch temperature by means of a combination curve method (enthalpy diagram) or a problem table method;
(4)
Draw out the grid diagram, start from the clip point to match the top of the clip point and the bottom of the clip point, follow the basic criteria and matching criteria of the clip point, and obtain the maximum heat recovery network that meets the energy target;
(5)
Process change analysis, taking into account the operating conditions of the device to achieve the goal of reducing energy or to establish an optimal heat transfer network;
(6)
Differentiate between the new and previous targets resulting from the zonalization of the device;
(7)
Analyze the energy requirements of the network by combining energy with cogeneration systems (CHP), heat pumps, refrigeration systems, etc., to meet heating, cooling, and electricity needs;
(8)
Network relaxation from maximum energy recovery or minimum energy demand (MER) design.
The pinch analysis method has the characteristics that the design result is close to the actual situation, the process is simple and easy to understand, the drawing of the combination curve can directly reflect the amount of public works, and the designer can flexibly make the design scheme for the bottleneck position. Energy utilization and recovery are analyzed in the process industry system, especially in the energy-saving transformation of the existing process.

2.2. Entropy Analysis

The entropy analysis method is based on the second law of thermodynamics to study the ideal work of hot current to cold current T0 ambient temperature. By calculating the entropy change, the ideal work, and the loss work of each fluids in the system, the second law efficiency of thermodynamics is determined to evaluate the energy utilization of the heat transfer network [16].
Suppose there are Nh hot and Nc cold streams in the heat transfer network; from the starting temperature Tin to the end temperature Tout, the entropy of the cold and hot fluids changes [17] as follows:
Δ S h = i = 1 N h Δ S h , i = i = 1 N h C P h , i T h , j , o u t T h , i , i n
Δ S c = j = 1 N c Δ S c , i = j = 1 N c C P c , j T c , j , o u t T c , j , i n
Cp (heat capacity) = m (mass flow rate) × cp (constant pressure specific heat).
The ideal work of fluids is:
W i d , h = i = 1 N h Δ H h , i + T 0 i = 1 N h Δ S h , i = i = 1 N h C P h , i ( T h , i , o u t T h , i , i n ) + T 0 i = 1 N h C P h , j ln T h , i , o u t T h , i , i n
The ΔH is enthalpy change and the T0 is ambient temperature.
The second law efficiency of heat transfer network is as follows:
η I I , 0 = W i d , c W i d , h = i = 1 N h T m , h , i ( T 0 T m , c , i ) i = 1 N c T m , c , j ( T m , h , i T 0 )
Take ΔTmin = 10−20 K, select different heat transfer temperature differences, repeat the above steps, obtain the entropy efficiency under different temperature differences from formula (5), evaluate the change of the entropy efficiency with the heat transfer temperature difference in the heat transfer network, and determine the maximum heat recovery network.
The entropy analysis method can make up for the deficiency that the energy balance method cannot solve the irreversible effective energy loss, and it can determine the maximum loss work of the system to further formulate the measures to improve the energy utilization ratio. However, entropy itself is not a kind of actual energy; it cannot calculate the loss of energy clearly, and it is easy for an “entropy paradox“ [18] to appear. At the same time, it cannot obtain the effective energy of discharging system fluids. As a result, the entropy analysis of irreversible effective energy loss is not comprehensive [19].

2.3. Exergy Method

The exergy method combines the first law of thermodynamics with the second law of thermodynamics; thus, an efficient use of heat T0 in a system at ambient temperature is studied.
By calculating the heat supply of hot fluids, the heat gain of cold fluids, and the loss of process, the efficiency of heat transfer network is further calculated to evaluate the energy utilization, and the high energy consumption equipment in the system is found to help put forward the energy-saving scheme [20].
There are Nh hot and Nc cold streams in the fake heat transfer network; from the inlet temperature Tin to the outlet temperature Tout, the heat of the cold and hot fluids in the whole system is [21]:
Δ E H = i = 1 h n Δ E i i ,   Δ E C = i = 1 c n Δ E c i j
Δ E h , i = Q h , i ( 1 T 0 T m , h , i )
Δ E c , i = Q c , i ( 1 T 0 T m , c , i )
Exergy loss in the heat transfer network represents the irreversibility of the process.
For the accurate solution of the exergy loss in the heat transfer process, the equilibrium combination curve of cold and hot current and cold and hot utility is made. The exergy loss in the heat transfer process is as follows [22]:
Δ E L = 0 Q 1 T 0 T H T C ( T H T C ) δ Q + Q 1 Q 2 T 0 T H T C ( T H T C ) δ Q + + Q n 1 Q n T 0 T H T C ( T H T C ) δ Q
Therefore, the efficiency of the whole heat transfer network can be obtained according to the exact exergy loss obtained.
η e , o = 1 Δ E L Δ E H = i = 1 n 0 Q n T 0 T H T C ( T H T C ) δ Q i = 1 n Q h , i ( 1 T 0 / T m , h , i )
TH = f(Q), TC= f(Q).
To determine the weakness of energy use in the process, the loss rate of exergy should be calculated.
e L , i = Δ E L , L t = 1 n E L , i = i = 1 n 0 Q n T 0 T H T C ( T H T C ) δ Q i = 1 n Q h , i ( 1 T 0 / T m , h , i ) i = 1 n Q c , i ( 1 T 0 ( 1 T m , c , i )
The usual process is as follows: take ΔTmin = 10−20K [23], select different heat transfer temperature differences, repeat the above steps, obtain the efficiency of heat transfer under different temperature differences from Formula (10), evaluate the change of heat transfer efficiency with heat transfer temperature differences in the heat transfer network, and determine the maximum heat recovery network. However, this method cannot obtain the optimal heat transfer network through matching between fluids.

2.4. Entransy Analysis

Entransy is a new and accurate method for the energy-saving optimization of the heat transfer process. Its calculation formula is as follows:
E h = 1 2 Q v h U h = 1 2 Q v h T = 1 2 U T
Suppose there are Nh hot and Nc cold streams in the heat transfer network, and the entransy of cold and hot streams in the system is:
E H = i = 1 h n E h , i ,   E C = i = 1 c n E c , i
E h , i = 1 2 C P h , i ( T h , i , i n 2 T h , i , o u t 2 )
E c , i = 1 2 C P c , i ( T c , i , o u t 2 T c , i , i n 2 )
CP (heat capacity) = m (mass flow rate) × cp(constant pressure specific heat)
The entransy dissipation in the whole heat transfer process is:
Δ E = i = 1 h n E h , i i = 1 c n E c , i = 1 2 i = 1 h n C P h , i ( T h , i , i n 2 T h , i , o u t 2 ) 1 2 i = 1 c n C P c , i ( T c , i , o u t 2 T c , i , i n 2 )
The efficiency of entransy transfer is:
η 0 = E C E H = i = 1 n C P c , i ( T c , o u t , i 2 T c , i n , i 2 ) i = 1 n C P h , i ( T h , i n , i 2 T h , o u t , i 2 )
A method for determining the energy target of entransy includes the following steps [24]:
(1)
Draw the combination curve of cold and heat balance by extracting fluids, as shown in Figure 1.
(2)
Calculate the entransy and the entransy transfer efficiency of the system.
(3)
Determine the energy target of the heat transfer network based on entransy.
Figure 1. Balance combination curve.
Figure 1. Balance combination curve.
Processes 11 00954 g001
Under different heat transfer temperature differences, the entransy point is found by translating the combined curve of heat and cold. Taking the entransy product point as the center, it is divided into two parts, and the heat transfer network matching of each part is drawn, respectively. Finally, the heat transfer network is integrated into the optimal heat transfer network to achieve the highest entransy transfer efficiency and the optimal entransy quantity.

3. Analysis of Epichlorohydrin Device Based on Entransy Analysis

3.1. Brief Description of the Process of the Epichlorohydrin Plant

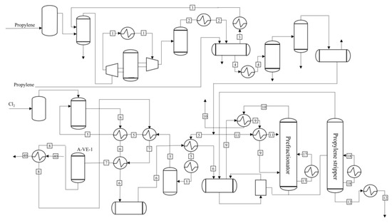
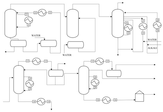
Epichlorohydrin is mainly produced by high temperature chlorination with propylene and chlorine as raw materials. The product is epichlorohydrin, and the by-product D-D mixture (mainly 1,2-dichloropropane, 1,3-dichloropropene) can be used in the preparation of pesticides. The separated 1,2-dichloropropane and 1,3-dichloropropene can be used as raw materials for organic synthesis. The process consists of three parts: chloropropene, chlorolization, and epoxy. The process involves four processes, as shown in Figure 2, Figure 3, Figure 4 and Figure 5.

3.2. Extraction of Fluids Data

By using Aspen Plus to simulate the process flow of the epichlorohydrin plant, the process fluid data of cooling and hot fluids were extracted from it, as shown in Table 1 below.

3.3. Entransy Analysis of Existing Heat Transfer Networks Based on Entransy Volume

According to the data in Table 1, the heat transfer network T-Q of the initial epichlorohydrin device was drawn, as shown in Figure 6. At the same time, each fire volume was calculated as shown in Table 2.

3.4. Analysis and Design of Heat Transfer Network Based on Entransy

The entransy analysis of cold and hot utilities was carried out to find the part with the largest dissipation rate of entransy. As can be seen from Table 3 and Table 4, H6, C14, C15, and C16, the largest entransy dissipation rate was 17.52%, 11.64%, 10.26%, and 27.30%, respectively. Therefore, the energy utilization efficiency can be improved by reducing the fire dissipation of these four utilities.
The empirical value ΔTmin = 10 K was selected to integrate the cold and hot fluids in Table 1 and draw the combination curve of the cold and hot fluid balance (see Figure 7). Through calculation, the entransy data after each design were obtained as shown in Table 5 below. The entransy point temperature was 365.64 K. By comparing with the existing device, it can be seen that the total utility project consumption was saved by 19.41%.

3.5. Maximum Entransy Transfer Efficiency Heat Transfer Network

The heat transfer network of the epichlorohydrin unit can be divided from the high and low heat potential energy at the entransy point [25]. The high heat potential energy region consists of six hot streams and nine cold streams, and the low heat potential energy region consists of thirty hot streams and eight cold streams. A maximum entransy transfer efficiency heat transfer network was obtained, as shown in Figure 8.
According to Figure 8, the operating parameters of the heater and cooler involved are listed in Table 6 and Table 7.
Through the design of the heat transfer network based on entransy, compared to the heat transfer network of existing devices, although a certain number of heat exchangers were added, the investment cost of heat exchangers increased by CNY 1.2652 million, but the entransy of cold and heat utilities was greatly reduced, which can save CNY 4.183 million per year. Through calculation, it takes only 0.30 years to return the cost. Therefore, the maximum entransy transfer efficiency heat transfer network designed by the epichlorohydrin unit saved the operating cost of public works and has remarkable energy saving potential and economic benefit, which has a good application prospect.

4. Energy Saving Analysis of Devices Based on Pinch Analysis

The pinch technology was applied to the heat transfer network design of the epichlorohydrin plant. For the epichlorohydrin plant, the maximum heat recovery network was designed based on the pinch technology, as shown in Figure 9.
Based on the logistic data of the extraction device, a cold and heat combination curve was created using a temperature difference of 20 °C. Using this curve, the minimum cold utility was found to be 17,881.95 kW, while the minimum hot utility was 8633.33 kW. Compared to the existing utilities, the combination of cold and hot utilities resulted in potential energy savings of 26.92 kW for the hot utilities and 15.10 kW for the cold utilities.
Based on the pinch point design principle, the maximum heat recovery network was obtained and subsequently optimized, as illustrated in Figure 10. The proposed scheme exhibited a thermal utility consumption of 8633.33 kW and a cold utility consumption of 17,881.95 kW. The heat transfer network resulted in savings of 3180.65 kW in cooling utilities. The energy savings for hot and cold utilities was 26.92 and 15.10, respectively, and the investment payback period was estimated to be 0.16 years.

5. Entropy Analysis

On the basis of cold and hot fluid data, the ambient temperature was T0 = 298.15K, the pressure was 0.1013 MPa, and the combined curve of cold and hot was drawn by orgin8, as shown in Figure 6.
The entropy of hot fluids changed to 90.41 kW · K−1, the ideal work of hot fluids was 5163.72 kW; the entropy of cold fluids changed to 63.62 kW · K−1, and the ideal work of cold fluids was 4038.30 kW; the entropy of the external heating utility was 32.11 kW · K−1, and the ideal work was 2255.22 kW; the entropy of the cold utility changed to 63.63 kW · K−1, and the ideal work was 2178.60 kW; then, the efficiency of the second law of thermodynamics [26] was 78.21%.

6. Energy-Saving Analysis of the Device Based on the Exergy Analytical Method

On the basis of the cold and hot fluid data, the ambient temperature was T0 = 298.15 K, the pressure was 0.1013 MPa, and the curve of cold and hot is shown in Figure 11.
The supply of hot fluids was 5163.72 kW, the requirement of cold fluids was 4028.30 kW, the external heating utility was 2255.22 kW, the cooling utility was 2178.60 kW, the loss was 1970.8 kW, the efficiency was 61.83, and the loss rate was 38.17.
In order to reduce the amount of public works, it is necessary to analyze the hot and cold public works and find the parts with the largest loss rate. As can be seen from Table 8 and Table 9, the H4, H5, H6, H8, C2, C14, C15, and C16 damage rates were 16.06%, 11.62%, 54.18%, 19.85%, 15.00%, 15.82%, 10.87%, and 42.13%, respectively. Therefore, the energy utilization efficiency can be improved from reducing the loss of the eight public works.

7. Comparison of Energy Saving in Four Strategies

ΔTmin = 10K, 15K, 20K were used to process the epichlorohydrin, according to the results of the pinch analysis method, entransy analysis method, exergy analysis method, and entropy analysis method (see Table 10, Table 11, Table 12 and Table 13).
(1)
It can be seen from the calculation results in Table 10 and Table 11 that both the pinch analysis and entransy product analysis can analyze the energy use of heat transfer networks. When the minimum heat transfer temperature difference ΔTmin = 10K, 15K, and 20K, for the pinch analysis, the balance combination curve was drawn by processing the cold and hot fluids data. Under different heat transfer temperature differences, the amount of cold and hot utilities was different. Compared to existing devices, utility savings were 22.80%, 21.50%, and19.35%, respectively. The larger the minimum heat transfer temperature difference, the larger the utility consumption. For the entransy product analysis method, the entransy product transfer efficiency was obtained through the relationship between the heat and cold balance combination curve data and each entransy product quantity. Finally, the entransy product recovery was smaller and smaller, the entransy product dissipation was larger and larger, and the entransy product transfer efficiency was 42.81, 42.13, and 42.00, respectively. From the point of view of the energy saving effect, the energy saving effect of the pinch analysis method and the entransy product analysis method was close. However, the pinch analysis method cannot determine the thermal efficiency of the heat transfer network and cannot better evaluate the energy saving situation, and the entransy product analysis method can evaluate the heat utilization of the heat transfer network through the entransy product transfer efficiency. It is more suitable for describing the energy saving analysis of the system.
From the point of view of economic analysis, for the pinch analysis, the investment cost of equipment increased by CNY 562,800, the operating cost of public works can save CNY 3.4823 million per year, and the investment payback period is 0.16 years. For the entransy product analysis, the investment cost of equipment increased by CNY 1.2652 million, the operating cost of public works can save CNY 4.183 million per year, and the investment payback period is 0.30 years. From the point of view of the payback period, the payback period of the pinch analysis method was lower, but in the long run, the operating cost of the entransy product analysis method was lower than that of pinch analysis method. According to calculations, the entransy product analysis approach had a substantially bigger economic advantage than the pinch analysis method even after just one year.
(2)
It can be seen from the calculation results in Table 11 and Table 12 that both the entransy product analysis method and the exergy analysis method can analyze the energy use of the heat transfer network.
When the minimum heat transfer temperature difference ΔTmin = 10 K, 15 K, and 20 K, for the exergy analysis method, the exergy loss of the process was further calculated by calculating the supply exergy of the hot fluids, the required exergy of the cold fluids, and the exergy loss of the cold and hot public works, that is, the exergy loss increased and the exergy efficiency became smaller and smaller, which were 61.01%, 59.28%, and 57.27%, respectively, and the savings of public works were 16.59%, 14.86%, and 12.02%, respectively, indicating that the heat quality of the hot fluids became lower, the irreversibility became greater, and the thermodynamic perfection became lower.
For the entransy product analysis method, the entransy product transfer efficiency was obtained through the relationship between the heat and cold balance combination curve data and each entransy product quantity. Finally, the entransy product transfer efficiency describes the utilization of the system entransy product, that is, the entransy product recovery was smaller and smaller, and the entransy product dissipation was larger and smaller, 42.81%, 42.13%, and 42.00%, respectively. At the same time, the energy saving effect became worse and worse, and the savings of public works entransy product was 19.41%, 18.01%, and 15.70% respectively.
(3)
It can be seen from the calculation results in Table 11 and Table 13 that both entropy analysis and entransy product analysis can analyze the energy use of heat transfer networks.
By varying the value of ΔTmin (the minimum temperature difference) to 10 K, 15 K, and 20 K, the second law of thermodynamics showed an increasing efficiency of 88.02%, 93.52%, and 99.49%, respectively. However, it is worth noting that such increases in efficiency violate the principle of minimum entropy production. Therefore, the entropy analysis method may not be suitable for optimizing the energy efficiency of this particular device.
With the change of ΔTmin = 10 K, 15 K, and 20 K, the entransy product transfer efficiency was 42.81%, 42.13%, and 41.00% and the energy savings effect was 19.41%, 18.01%, and 15.70%, respectively. The worse the entransy product utilization effect was, the more heat loss there was, which accords with the basic principle that the greater the heat transfer temperature difference, the lower the energy utilization efficiency. Therefore, the entransy product analysis method is more suitable for the energy savings effect of the device than the entropy analysis method.
To sum up, the above three methods can analyze the efficiency of the heat transfer network and help to guide the further formulation of energy saving measures. From the analysis results, the entransy product analysis method has good applicability.

8. Conclusions

This paper presents a comparison of several analytical methods applied to the data analysis of an epichlorohydrin plant in an enterprise. The methods compared are pinch analysis, entropy analysis, crucible analysis, and entransy product analysis. The following conclusions were drawn from the data analysis:
The results of the pinch analysis and entransy product analysis are similar. However, the pinch analysis method cannot determine the thermal efficiency of a heat transfer network as the standard for evaluating energy savings, while the entransy product analysis method can establish the heat transfer network and evaluate the heat utilization of the heat transfer network through the entransy product transfer efficiency.
The ΔTmin= efficiency obtained by 10 K, 15 K, and 20 K was 61.01%, 59.28%, and 57.27%, respectively, and the savings efficiency of public works was 16.59%, 14.86%, and 12.02%, respectively. The efficiency of the entransy product obtained by the entransy product analysis was 42.81%, 42.13%, and 42.00%, respectively, and the savings of the entransy product of public works was 19.41%, 18.01%, and 15.0%, respectively. Although both methods can reasonably analyze the energy utilization efficiency of the whole heat transfer network and each part, the entransy product analysis method can reflect the actual system more accurately.
The ΔTmin= thermodynamic efficiency obtained by entropy analysis under different heat transfer temperature differences was 88.02%, 93.52%, and 99.49%, respectively. This result violates the principle of minimum entropy production and is not suitable for the energy utilization analysis of the device. The calculation of the ideal work and thermodynamic efficiency of cold and hot fluids in the entropy analysis method is affected by ambient temperature, while the entransy volume and transfer efficiency of each fluid calculated by entransy product analysis are independent of ambient temperature and have no variability.
The entransy analysis method, which combines the first and second laws of thermodynamics, is employed in heat exchange network synthesis to supplement the pinch analysis method’s limitations in determining heat transfer efficiency. Moreover, it addresses the issue of the entropy analysis method and exergy analysis method not matching the heat exchange network due to reference state selection. In the heat exchange network, entransy dissipation occurs, and entransy transfer efficiency can serve as a basis for evaluating the heat utilization effect.

Author Contributions

Formal analysis, investigation, conceptualization, methodology, writing—review and editing, L.X.; software, validation, visualization, writing—original draft, W.M.; resources, supervision, validation, project administration, funding acquisition, S.X. All authors have read and agreed to the published version of the manuscript.

Funding

This work is supported by the National Natural Science Foundation of China (22178190 and 22008129).

Data Availability Statement

The data presented in this study are available from the corresponding author upon request.

Conflicts of Interest

The authors declare no conflict of interest.

Nomenclature

c p Heat capacity
C P Heat capacity flow rate
E h Entransy
Δ E Exergy
Δ H Enthalpy change
N h Number of hot fluids
N c Number of cold fluids
T i n Initial temperature
T o u t Terminal temperature
Δ S h Entropy change of thermal flow
Δ S c Cold flow entropy change
T 0 Ambient temperature
T E n t r a n c e Inlet temperature
T E x i t Outlet temperature
Δ T min Minimum heat transfer temperature difference
W i d Ideal work
η e , o Exergic efficiency
η I I , 0 Second Law of Thermodynamics efficiency of heat exchange network
η 0 Entransy transmission efficiency

References

  1. Kleemann, G.; Paul, W. Energy Saving by Optimal Energy Recovery in Chemical Process Technology. Chem. Eng. Technol. 2010, 33, 603–609. [Google Scholar] [CrossRef]
  2. Rudd, D.F. The synthesis of system designs: I. Elementary decomposition theory. AIChE J. 1968, 14, 343–349. [Google Scholar] [CrossRef]
  3. Rant, Z. Exergy, a new word for technical available work. Forsch. Ing. 1956, 22, 22–36. [Google Scholar]
  4. Ahern, J.E.; Johnson, D.H. The exergy method of energy systems analysis. J. Sol. Energ. 1980, 104, 295–296. [Google Scholar] [CrossRef]
  5. Kotas, T.J. Exergy concepts for thermal plant: First of two papers on exergy techniques in thermal plant analysis. Int. J. Heat Fluid Flow 1980, 2, 105–114. [Google Scholar] [CrossRef]
  6. Atashafrooz, M.; Sajjadi, H.; Delouei, A.A.; Yang, T.F.; Yan, W.M. Three-dimensional analysis of entropy generation for forced convection over an inclined step with presence of solid nanoparticles and magnetic force. Numer. Heat Transf. A-Appl. 2021, 80, 318–335. [Google Scholar] [CrossRef]
  7. Sajedi, M.; Safavinejad, A.; Atashafrooz, M. Numerical analysis of entropy generation in a two-dimensional porous heat recovery system. J. Porous. Media. 2023, 26, 51–68. [Google Scholar] [CrossRef]
  8. Guo, Z.Y.; Zhu, H.Y.; Liang, X.G. Entransy—A physical quantity describing heat transfer ability. Int. J. Heat Mass Transfer 2007, 50, 2545–2556. [Google Scholar] [CrossRef]
  9. Hu, R.; Guo, Z. Efficiency of the heat transfer process. J. Eng. Thermophys. 2011, 32, 1005–1008. [Google Scholar]
  10. Wu, J.; Guo, Z.Y. Application of Entransy Analysis in Self-Heat Recuperation Technology. Ind. Eng. Chem. Res. 2014, 53, 1274–1285. [Google Scholar] [CrossRef]
  11. Li, X.; Feng, Y.; Sun, X.; Xiang, S. A novel method based on entransy theory for setting energy targets of heat exchanger network. Chin. J. Chem. Eng. 2017, 25, 1037–1042. [Google Scholar] [CrossRef]
  12. Chang, R.; Sun, L.; Luo, X. Advances in the design of heat exchanger scaling and heat transfer network margin Progress in Chemical Industry. Prog. Chem. 2016, 32, 358–363. [Google Scholar] [CrossRef]
  13. Liu, Z.; Li, Z.; Huo, L. Pinch Point Theory and Its Application in Analysis of Optimization of Heat Exchanger Networks. Energy Convers. Technol. 2012, 30, 6. [Google Scholar] [CrossRef]
  14. Eiholzer, T.; Olsen, D.; Hoffmann, S.; Sturm, B.; Wellig, B. Integration of a solar thermal system in a medium-sized brewery using pinch analysis: Methodology and case study. Appl. Therm. Eng. 2016, 113, 1558–1568. [Google Scholar] [CrossRef]
  15. Linnhoff, B.; Hindmarsh, E. The pinch design method for heat exchanger networks. Chem. Eng. Sci. 1983, 38, 745–763. [Google Scholar] [CrossRef]
  16. Skoric, T.; Mohamoud, O.; Milovanovic, B.; Japundzic-Zigon, N.; Bajic, D. Binarized cross-approximate entropy in crowdsensing environment. Comput. Biol. Med. 2017, 80, 137–147. [Google Scholar] [CrossRef]
  17. Lozada, G.A. Entropy and the Economic Process. In Encyclopedia of Energy; Cleveland, C.J., Ed.; Elsevier: Salt Lake City, UT, USA, 2004; pp. 471–478. [Google Scholar] [CrossRef]
  18. Bejan, A. Second-Law Analysis in Heat Transfer and Thermal Design. Adv. Heat Transf. 1982, 15, 1–58. [Google Scholar] [CrossRef]
  19. Naser, J. Exergy Analysis and Second Law Efficiency of a Regenerative Brayton Cycle with Isothermal Heat Addition. Entropy 2005, 7, 172–187. [Google Scholar] [CrossRef]
  20. Feng, X.; Zhu, X.X. Combining pinch and exergy analysis for process modifications. Appl. Therm. Eng. 1997, 17, 249–261. [Google Scholar] [CrossRef]
  21. Sorin, M.; Paris, J. Integrated exergy load distribution method and pinch analysis. Comput. Chem. Eng. 1999, 23, 497–507. [Google Scholar] [CrossRef]
  22. Jin, Z.; Dong, Q.; Liu, M. Determination of heat transfer temperature difference in heat transfer network based on exergy economics. Chem. Eng. 2007, 35, 11–14. [Google Scholar] [CrossRef]
  23. Kemp, I.C. Pinch Analysis and Process Integration: A User Guide on Process Integration for the Efficient Use of Energy; Butterworth-Heinemann: Oxford, UK, 2013. [Google Scholar]
  24. Chen, Q.; Wang, M.; Ning, P.; Guo, Z.Y. Optimization principles for convective heat transfer. Energy 2009, 34, 1199–1206. [Google Scholar] [CrossRef]
  25. Guo, Z.Y.; Liu, X.B.; Tao, W.Q.; Shah, R.K. Effectiveness-thermal resistance method for heat exchanger design and analysis. Int. J. Heat Mass Transfer 2010, 53, 2877–2884. [Google Scholar] [CrossRef]
  26. Liu, X.; Meng, J.A.; Guo, Z. Entropy production extreme value and entransy dissipation extreme value in heat exchanger parameter optimization. Sci. Bull. 2008, 53, 3026–3029. [Google Scholar] [CrossRef]
Figure 2. Propylene recovery and reaction process diagram.
Figure 2. Propylene recovery and reaction process diagram.
Processes 11 00954 g002
Figure 3. Distillation and hydrochloric acid process diagram.
Figure 3. Distillation and hydrochloric acid process diagram.
Processes 11 00954 g003
Figure 4. Synthesis of dichlorohydrin process diagram.
Figure 4. Synthesis of dichlorohydrin process diagram.
Processes 11 00954 g004
Figure 5. Epoxy and distillation process diagram.
Figure 5. Epoxy and distillation process diagram.
Processes 11 00954 g005
Figure 6. Diagram of the existing heat transfer network in the epoxy chlorohydrin unit.
Figure 6. Diagram of the existing heat transfer network in the epoxy chlorohydrin unit.
Processes 11 00954 g006
Figure 7. The design of heat exchanger network with a combination curve.
Figure 7. The design of heat exchanger network with a combination curve.
Processes 11 00954 g007
Figure 8. Maximum entransy transfer efficiency heat exchanger network.
Figure 8. Maximum entransy transfer efficiency heat exchanger network.
Processes 11 00954 g008
Figure 9. The heat exchanger network with the pinch point technology.
Figure 9. The heat exchanger network with the pinch point technology.
Processes 11 00954 g009
Figure 10. The optimized heat exchange network.
Figure 10. The optimized heat exchange network.
Processes 11 00954 g010
Figure 11. Combined curves of epoxy chlorohydrin units.
Figure 11. Combined curves of epoxy chlorohydrin units.
Processes 11 00954 g011
Table 1. The data of hot and cool streams.
Table 1. The data of hot and cool streams.
No.Fluids DescriptionInitial Temperature/°CTarget Temperature/°CThermal Capacity Cp/kW °C−1Heat Load Q/kW
Hot fluids
1Propylene106.9557.576.450318.48
2Propylene130.5681.687.167350.33
2APropylene81.6840.1735.0991456.95
3Inert gas40.1730.000.0040.04
4Propylene40.1710.009.742293.93
6Reaction to gas470.0030.008.0653548.65
8Circulating oil203.84117.6913.6141172.87
9Reaction to gas30.00−10.0019.414776.54
11Propylene10.00−10.002.57551.50
12Crude chloropropylene69.0340.002.24765.23
13Chloropropene45.0444.663396.3161290.60
13AChloropropene44.6640.005.68926.51
14D-D coarse119.2840.000.33726.69
15Low boiling45.0943.00746.3781559.93
16Chloropropene70.4835.001.86066.00
21Dilute hydrochloric acid67.8540.006.715187.00
22Dilute hydrochloric acid50.0536.0012.032169.05
23Washing water88.0336.0055.0322863.13
24Washing water74.6530.0058.4392609.29
27Epoxy wastewater84.9564.96193.5133868.32
28Epoxy steam97.6484.13591.1307982.74
28AEpoxy steam84.1340.0015.534685.56
29Low Boiling at Tower Top86.3954.7217.030589.39
29ALow Boiling at Tower Top54.7240.001.86227.40
32Epichlorohydrin54.2254.1013,150.5001578.06
32AEpichlorohydrin54.1040.006.14086.58
34Low boiling79.8240.003.600143.33
36Epichlorohydrin126.7940.000.0877.58
37Epichlorohydrin82.0040.001.37557.76
38High boiling92.9840.000.1809.55
Cold fluids
5APropylene13.26280.006.4141710.74
7Circulating oil117.69203.8413.6141172.87
10A-TW1 tower top gas−43.2618.005.496336.68
17A-TW1 tower kettle liquid−3.4129.3910.547345.95
18A-TW13 tower kettle liquid67.0168.36158.459213.92
19A-TW-8Tower kettle liquid116.33119.00500.5731336.53
20A-TW-9Tower kettle liquid70.0173.44461.6361583.41
25A-TW-4Tower kettle liquid87.33105.15311.4855550.66
26Dichloropropanol aqueous solution45.4880.00171.7205927.77
30A-TW-3Tower kettle liquid110.34110.791563.171694.24
33A-TW-5Tower kettle liquid120.70122.061178.6101602.91
35A-TW-4Tower kettle liquid126.50126.601504.776150.49
39A-TW-6Tower kettle liquid92.2893.2150.01146.51
40Steam90.00144.8516.130884.72
Table 2. Data of entransy for existing devices.
Table 2. Data of entransy for existing devices.
Physical QuantityData of Entransy
Entransy volume of hot current/kW · K1.17 × 107
Entransy volume of cold current/kW · K8.27 × 106
Entransy volume in hot utilities/kW · K4.66 × 106
Entransy volume in cold utilities/kW · K6.44 × 106
Entransy recovery/kW · K3.62 × 106
Entransy dissipation/kW · K1.62 × 106
Entransy transfer efficiency/%30.98%
Table 3. The analysis of entransy in hot public works.
Table 3. The analysis of entransy in hot public works.
NumberEntransy/kW · KEntransy Efficiency/%Entransy Dissipation Rate/%
H156,176.631.290.48
H298,938.242.280.85
H372,879.341.680.62
H4522,135.4912.014.46
H5570,056.1613.114.87
H62,049,525.7047.1417.52
H7267,474.166.152.29
H8632,155.6514.545.40
H961,846.341.420.53
H1017,010.800.390.15
Table 4. The analysis of entransy in cold public works.
Table 4. The analysis of entransy in cold public works.
NumberEntransy/kW · KEntransy EfficiencyEntransy Dissipation Rate
C1113,143.201.621.37
C2647,665.909.257.83
C312.320.000.00
C487,616.121.251.06
C5120,666.791.721.46
C614,059.500.200.17
C721,363.800.310.26
C8415,574.555.945.03
C99411.960.130.11
C10512,748.967.326.20
C1123,531.430.340.28
C1281,533.001.160.99
C1353,424.030.760.65
C14962,878.7613.7511.64
C15848,867.2712.1210.26
C162,257,963.7932.2527.30
C17191,802.962.742.32
C1832,085.330.460.39
C19532,834.627.616.44
C2049,050.960.700.59
C212701.470.040.03
C2219,288.500.280.23
C233238.790.050.04
Table 5. Data of entransy for design.
Table 5. Data of entransy for design.
Physical QuantityData of Entransy
Entransy volume of hot current/kW · K1.17 × 107
Entransy volume of cold current/kW · K8.27 × 106
Entransy volume in hot utilities/kW · K3.28 × 106
Entransy volume in cold utilities/kW · K5.66 × 106
Entransy recovery/kW · K5.00 × 106
Entransy dissipation/kW · K1.01 × 106
Entransy transfer efficiency42.81%
Table 6. The heater operating parameters.
Table 6. The heater operating parameters.
No.Heating FluidsTentrance/KTexit/KEntransy Volume/kW · K
H15372.09378.15289,730
H234363.00417.85346,543
H335365.28366.2120,375
H436383.41383.86373,296
H537389.33392.00556,381
H638390.69476.84509,686
H739397.03397.321,011,867
H840399.50399.60169,808
Table 7. The cooler operating parameters.
Table 7. The cooler operating parameters.
No.Cooling FluidsTentrance/KTexit/KEntransy Volume/kW · K
C12314.8130329,276
C26331.95330.572827
C38358.01357.47116,830
C49344.33309633,344
C510303263219,391
C61128326314,010
C712313.1728387,415
C813313.1730312
C914347.65303847,669
C1015346.5630823,500
C1116338.1930981,359
C1217323.0530953,200
C1328342.0331321,321
C1419317.663138247
C1520357.47313231,264
C1621330.1831310,268
C1722327.131327,369
C1823358.6231349,512
C192435531318,674
C2025365.983133216
C2126354.68313.17485,892
C2227318.19316498,506
C2328318.04317.66345,427
C2429327.22327.1258,466
C2530360.17330.18185,333
C2631357.95337.961,341,922
C273370.64354.6841,344
C284370.643138345
C295370.6434819,876
Table 8. The analysis of exergy in hot public works.
Table 8. The analysis of exergy in hot public works.
NumberSupply/kWEfficiency/%Loss Rate/%
H15.710.250.29
H215.110.670.77
H326.711.181.36
H4316.5114.0316.06
H5229.0310.1611.62
H61067.8047.3554.18
H7155.366.897.88
H8391.1117.3419.85
H939.281.741.99
H108.600.380.44
Table 9. The analysis of exergy in cold public works.
Table 9. The analysis of exergy in cold public works.
NumberAccess/kWEfficiency/%Loss Rate/%
C150.772.332.58
C2295.6213.5715.00
C30.000.000.00
C40.320.010.02
C538.471.771.95
C64.770.220.24
C75.810.270.29
C872.483.333.68
C94.030.180.20
C1096.604.434.90
C116.320.290.32
C1219.650.901.00
C139.540.440.48
C14311.8414.3115.82
C15214.199.8310.87
C16830.2238.1142.13
C1764.242.953.26
C1816.180.740.82
C19113.855.235.78
C2015.230.700.77
C211.210.060.06
C226.130.280.31
C231.140.050.06
Table 10. The results of the pinch point analysis method.
Table 10. The results of the pinch point analysis method.
ProjectΔTmin = 10ΔTmin = 15ΔTmin = 20
Heat current load32,024.6632,024.6632,024.66
Cold current load22,776.0422,776.0422,776.04
Consumption of thermal utilities8066.678280.568633.33
Consumption of cold utilities17,315.2917,529.1817,881.95
Energy saving22.8021.5019.35
Table 11. The results of the entransy analysis method.
Table 11. The results of the entransy analysis method.
ProjectΔTmin = 10ΔTmin = 15ΔTmin = 20
Entransy volume of hot current/kW · K11,670,39411,670,39411,670,394
Entransy volume of cold fluids/kW · K8,274,2458,274,245827,4245
Thermal utility entransy volume/kW · K3,277,6863,357,630.23348,9182
Entransy volume in cold utilities/kW · K5,663,8155,739,316.464586,4135
Entransy recovery/kW · K49,96,5594,916,614.774,785,063
Entransy dissipation/kW · K1,010,0201,014,462.766102,1196
Entransy transfer efficiency/%42.8142.1341.00
Energy saving/%19.4118.0115.70
Table 12. The results of the exergy analysis method.
Table 12. The results of the exergy analysis method.
ProjectΔTmin = 10ΔTmin = 15ΔTmin = 20
Heat supply/kW4811.634631.734449.20
Cold fluids requirements/kW4234.984331.424426.63
Thermal utilities/kW2106.932150.192220.92
Cold utilities/kW1591.431624.661680.17
Losses/kW1875.901885.901901.10
Efficiency/%61.0159.2857.27
Energy saving/%16.5914.8612.02
Table 13. The results of the entropy analysis method.
Table 13. The results of the entropy analysis method.
ProjectΔTmin = 10ΔTmin = 15ΔTmin = 20
Entropy change of thermal current/kW · K−191.7492.4193.10
Ideal work for thermal fluids/kW 4811.634631.734449.20
The entropy change of cold current/kW · K−162.7362.2961.87
Ideal for cold fluids/kW 4234.984331.424426.63
Entropy change in thermal utilities/kW · K−1 19.9920.5621.51
Ideal power for thermal utility/kW1833.061871.751934.90
Entropy variation in cold utility/kW · K−153.0853.6954.68
Ideal work for cold utility/kW1591.431624.661680.17
Second law of thermodynamics/%88.0293.5299.49
Energy saving/%22.7621.1418.47
Disclaimer/Publisher’s Note: The statements, opinions and data contained in all publications are solely those of the individual author(s) and contributor(s) and not of MDPI and/or the editor(s). MDPI and/or the editor(s) disclaim responsibility for any injury to people or property resulting from any ideas, methods, instructions or products referred to in the content.

Share and Cite

MDPI and ACS Style

Ma, W.; Xiang, S.; Xia, L. Energy-Saving Analysis of Epichlorohydrin Plant Based on Entransy. Processes 2023, 11, 954. https://doi.org/10.3390/pr11030954

AMA Style

Ma W, Xiang S, Xia L. Energy-Saving Analysis of Epichlorohydrin Plant Based on Entransy. Processes. 2023; 11(3):954. https://doi.org/10.3390/pr11030954

Chicago/Turabian Style

Ma, Wenjiao, Shuguang Xiang, and Li Xia. 2023. "Energy-Saving Analysis of Epichlorohydrin Plant Based on Entransy" Processes 11, no. 3: 954. https://doi.org/10.3390/pr11030954

APA Style

Ma, W., Xiang, S., & Xia, L. (2023). Energy-Saving Analysis of Epichlorohydrin Plant Based on Entransy. Processes, 11(3), 954. https://doi.org/10.3390/pr11030954

Note that from the first issue of 2016, this journal uses article numbers instead of page numbers. See further details here.

Article Metrics

Back to TopTop