Reducing the Energy Consumption of Circular Saws in the Cutting Process of Plywood
Abstract
:1. Introduction
2. Materials and Methods
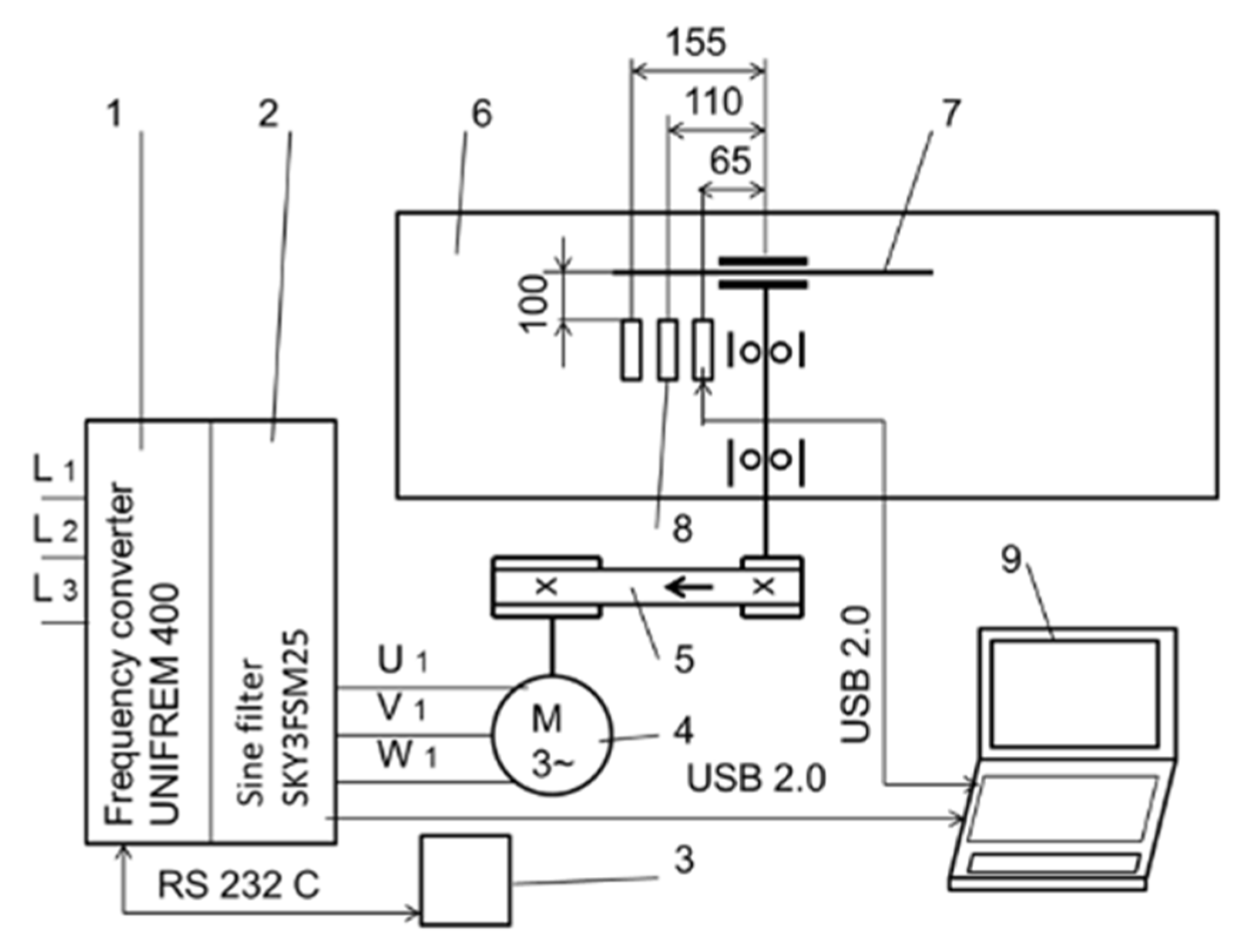
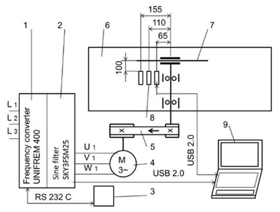
2.1. Sawing Experiment
2.2. Cutting Power Consumption and Circular Saw Blade Surface Temperature Measurements
3. Results and Discussion
3.1. Cutting Power Consumption
3.2. Circular Saw Blade Surface Temperature
4. Conclusions
Author Contributions
Funding
Institutional Review Board Statement
Informed Consent Statement
Data Availability Statement
Acknowledgments
Conflicts of Interest
References
- Krilek, J.; Kováč, J.; Kučera, M. Wood crosscutting process analysis for circular saws. BioResources 2014, 9, 1417–1429. [Google Scholar] [CrossRef]
- Kminiak, R.; Kubš, J. Cutting power during cross-cutting of selected wood species with a circular saw. BioResources 2016, 11, 10528–10539. [Google Scholar] [CrossRef] [Green Version]
- Nasir, V.; Cool, J. Optimal power consumption and surface quality in the circular sawing process of Douglas-fir wood. Eur. J. Wood Prod. 2019, 77, 609–617. [Google Scholar] [CrossRef]
- Cristóvão, L.; Broman, O.; Grönlund, A.; Ekevad, M.; Sitoe, R. Main cutting force models for two species of tropical wood. Wood Mat. Sci. Eng. 2012, 7, 143–149. [Google Scholar] [CrossRef]
- Eyma, F.; Méausoone, P.J.; Larricq, P.; Marchal, R. Utilization of a dynamometric pendulum to estimate cutting forces involved during routing. Comparison with actual calculated values. Ann. For. Sci. 2005, 62, 441–447. [Google Scholar] [CrossRef]
- Méausoone, P.J. Choice of optimal cutting conditions in wood machining using the coupled tool-material method. In Proceedings of the 15th International Wood Machining Seminar, Los Angeles, CA, USA, 30 July–1 August 2001; pp. 37–47. [Google Scholar]
- Kivimaa, E. Cutting force in woodworking. In The State Institute for Technical Research; Publication No. 18; Publons: Helsinki, Finland, 1950. [Google Scholar]
- Axelsson, B.O.M.; Lundberg, A.S.; Grönlund, J.A. Studies of the main cutting force at and near a cutting edge. Holz Roh Werkst. 1993, 51, 43–48. [Google Scholar] [CrossRef]
- Aguilera, A.; Méausoone, P.J.; Martin, P. Wood material influence in routing operations: The MDF case. Holz Roh Werkst. 2000, 58, 278–283. [Google Scholar] [CrossRef]
- Vazquez-Cooz, I.; Meyer, R.W. Cutting forces for tension and normal wood of maple. For. Prod. J. 2006, 56, 26–34. [Google Scholar]
- Hlásková, L.; Orlowski, K.; Kopecký, Z.; Sviták, M.; Ochrymiuk, T. Fracture toughness and shear yield strength determination for two selected species of Central European Provenance. BioResources 2018, 13, 6171–6186. [Google Scholar] [CrossRef]
- Orlowski, K.A.; Ochrymiuk, T.; Atkins, A.; Chuchala, D. Application of fracture mechanics for energetic effects predictions while wood sawing. Wood Sci. Technol. 2013, 47, 949–963. [Google Scholar] [CrossRef] [Green Version]
- Aguilera, A. Cutting energy and surface roughness in medium density fiberboard rip sawing. Eur. J. Wood Prod. 2011, 69, 11–18. [Google Scholar] [CrossRef]
- Naylor, A.; Hackney, P.; Clahr, E. Machining of wood using a rip tooth: Effects of workpiece variations on cutting mechanics. In Proceedings of the 20th International Wood Machining Seminar, Skellefteȧ, Sweden, 7–10 June 2011. [Google Scholar]
- Moradpour, P.; Scholz, F.; Doosthoseini, K.; Tarmian, A. Measurement of wood cutting forces during bandsawing using piezoelectric dynamometer. Drv. Ind. 2016, 67, 79–84. [Google Scholar] [CrossRef] [Green Version]
- Nasir, V.; Cool, J. A review on wood machining: Characterization, optimization, and monitoring of the sawing process. Wood Mat. Sci. Eng. 2020, 15, 1–16. [Google Scholar] [CrossRef]
- Hutton, S.G.; Lee, V.; Kirbach, E. Effect of tooth front bevel angle on cutting accuracy and chip formation for circular rip saws. Holz Roh Werkst. 1992, 50, 313–316. [Google Scholar] [CrossRef]
- Li, L.; Xi, B.T.; Yang, Y.F. Transverse deflection of circular saw and sawing profile on workpiece. J. Beijing For. Univ. 2007, 29, 141–145. [Google Scholar]
- Orlowski, K.A.; Sandak, J.; Tanaka, C. The critical rotational speed of circular saw: Simple measurement method and its practical implementations. J. Wood Sci. 2007, 53, 388–393. [Google Scholar] [CrossRef]
- Ukvalbergiene, K.; Vobolis, J. Research of inter-impact of wood circular saws vibration modes. Wood Res. 2007, 52, 89–100. [Google Scholar]
- Pohl, M.; Rose, M. Piezoelectric shunt damping of a circular saw blade with autonomous power supply for noise and vibration reduction. J. Sound Vib. 2016, 361, 20–31. [Google Scholar] [CrossRef]
- Kopecký, Z.; Rousek, M. Impact of dominant vibrations on noise level of dimension circular saw blades. Wood Res. 2012, 57, 151–160. [Google Scholar]
- Konov, V.N. Research of the temperature field on the circular saw blades in the wood cutting process. In Working Machines, Tools in Machining of the Wood; University Textbook of the Scientific Works: Leningrad, Russia, 1982; Volume 9, pp. 3–6. [Google Scholar]
- Danielson, J.D.; Schajer, G.S. Saw blade heating and vibration behavior in a circular gang edger. Proceedings of Saw Tech 93 -3rd International Conference on Sawing Technology, Berkeley, CA, USA, 14–16 October 1993; pp. 117–136. [Google Scholar]
- Ratnasingam, J.; Pew Ma, T.; Ramasamy, G. Tool temperature and cutting forces during the machining of particleboard and solid wood. J. Appl. Sci. 2010, 10, 2881–2886. [Google Scholar] [CrossRef] [Green Version]
- Mote, C.D.; Rahimi, A. Real time vibration control of rotating circular plates by temperature control and system identification. IFAC Process. Vol. 1983, 16, 171–178. [Google Scholar] [CrossRef]
- Li, L.; Xi, B.T.; Yang, Y.F. Thermal and rotary stresses in circular saw blades. J. Beijing For. Univ. 2002, 24, 14–17. [Google Scholar]
- Sheikh-Ahmad, J.Y.; Lewandowski, C.M.; Stewart, J.S. Experimental and numerical methods for determining temperature distribution in a wood cutting tool. Exp. Heat Transf. 2003, 16, 255–271. [Google Scholar] [CrossRef]
- Lehmann, B. Heating and cooling of circular saws. In Proceedings of the Oral Presentations of the 18th International Wood Machining Seminar (IWMS 18), Vancouver, BC, Canada, 7–9 May 2007; pp. 47–58. [Google Scholar]
- Ishihara, M.; Noda, N.; Ootao, Y. Analysis of dynamic characteristics of rotating circular saw subjected to thermal loading and tensioning. J. Therm. Stresses 2010, 33, 501–517. [Google Scholar] [CrossRef]
- Khviyuzov, M.A.; Galashev, A.N. Calculation of heat temperature of the saw blade surface under pyrometric control. Lesn. Zhurnal 2013, 4, 60–65. [Google Scholar]
- Khviyuzov, M.A.; Galashev, A.N.; Soloviev, I.I. Compensation of method error in the infrared heating control of circular saws. Lesn. Zhurnal 2015, 6, 107–115. [Google Scholar] [CrossRef]
- Svoreň, J.; Javorek, Ľ.; Krajčovičová, M.; Klobušiaková, K.; Kubovský, I.; Kminiak, R. The effect of the circular saw blade body structure on the concentric distribution of the temperature along the radius during the wood cutting process. Wood Res. 2017, 62, 427–436. [Google Scholar]
- Mohammadpanah, A.; Lehmann, B.; White, J. Development of a monitoring system for guided circular saws: An experimental investigation. Wood Mat. Sci. Eng. 2019, 14, 99–106. [Google Scholar] [CrossRef]
- Martinez, H.V.; Hankele, M. Simulation of the circular sawing process. Copyright by DYNAmore GmbH. In Proceedings of the 10th European LS-DYNA Conference, Würzburg, Germany, 15–17 June 2015; p. 8. [Google Scholar]
- Sarmin, S.N. Lightweight building materials of geopolymer reinforced wood particles aggregate–A review. Appl. Mech. Mater. 2015, 802, 220–224. [Google Scholar] [CrossRef]
- Ebner, M.; Petutschnigg, A.J. Lightweight constructions-paper materials as a new option to build furniture. In Proceedings of the International Scientific Conference Interior and Furniture Design, Sofia, Bulgaria, 17–18 October 2005; University of Forestry: Sofia, Bulgaria, 2005; pp. 119–131. [Google Scholar]
- Jivkov, V.; Simeonova, R.; Kamenov, P.; Marinova, A. Strength properties of new lightweight panels for furniture and interiors. In Proceedings of the 23rd International Scientific Conference. Wood Is Good–with Knowledge and Technology to a Competitive Forestry and Wood Technology Sector, Zagreb, Croatia, 12 October 2012; pp. 49–58. [Google Scholar]
- Medri, V.; Papa, E.; Mazzocchi, M.; Laghi, L.; Morganti, M.; Francisconi, J.; Landi, E. Produktion and characterization of lightweight vermiculite/geopolymer-based panels. Mater. Des. 2015, 85, 266–274. [Google Scholar] [CrossRef]
- Gáborík, J.; Vilhanová, A. Selected mechanical properties of lightened plywood. Ann. Wars. Univ. Life Sci. 2016, 94, 205–211. [Google Scholar]
- Fekiač, J.; Gáborík, J.; Šmidriaková, M. 3D-formability of perforated materials based on veneer. Acta Fac. Xylologiae Zvolen 2020, 62, 55–65. [Google Scholar] [CrossRef]
- STN EN 310. Dosky na Báze Dreva. Zisťovanie Modulu Pružnosti v Ohybe a Pevnosti v Ohybe. (Wood-Based Panels. Determination of Modulus of Elasticity in Bending and of Bending Strength); Slovak Office of Standards, Metrology and Testing: Bratislava, Slovakia, 15 February 1998. [Google Scholar]
- STN EN 323. Dosky z Dreva. Zisťovanie Hustoty. (Wood-Based Panels. Determination of Density); Slovak Office of Standards, Metrology and Testing: Bratislava, Slovakia, 1 July 1996. [Google Scholar]
- Juan, J. Comment Bien Usiner le Bois; Fcba-CTBA: Paris, France, 1992; 140p. [Google Scholar]
- Sugihara, H.; Sumiya, K. A theoretical study on temperature distribution of circular saw blade. Wood Res. 1955, 15, 60–74. [Google Scholar]
- Lévesque, L. Law of cooling, heat conduction and Stefan-Boltzmann radiation laws fitted to experimental data for bones irradiated by CO2 laser. Biomed. Opt. Express 2014, 5, 701–712. [Google Scholar] [CrossRef] [PubMed] [Green Version]
- Korelačná Závislosť (Correlation Dependence). Available online: http://webcache.googleusercontent.com/search?q=cache:TVmx6zJ-4ZUJ:www.fhpv.unipo.sk/cvt/statistika/zlacka/geoinfo7.pdf+&cd=3&hl=sk&ct=clnk&gl=sk (accessed on 26 December 2021).
- Mohammadpanah, A.; Lehmann, B. Critical temperature of guided circular saws. Proceeding of the 24th International Wood Machining Seminar, Corvallis, OR, USA, 25–28 August 2019; pp. 31–40. [Google Scholar]














| Plywood | Density (kg/m3) | MOR (1) (MPa) | Limit of Proportionality (MPa) | MOE (2) (MPa) | Bendability | Moisture Content (%) | |
|---|---|---|---|---|---|---|---|
| ko (3) | 1/ko (4) | ||||||
| Classic | 708 | 82.5 | 47.4 | 7916 | 0.01803 | 56 | 8.31 |
| Lightweight | 587 | 36.7 | 20.4 | 10,692 | 0.02562 | 39 | 7.91 |
| Parameters | CSB1 | CSB2 | |
|---|---|---|---|
| Circular saw blade diameter (mm) | 350 | 350 | |
| Clamping hole diameter (mm) | 30 | 30 | |
| Number of teeth (–) | 36 | 36 | |
| Body thickness (mm) | 2.4 | 2.4 | |
| Length of the cutting edge (mm) | 4.0 | 3.8 | |
| Tooth height (mm) | 13 | 13 | |
| Tooth geometry | αf (°) | 15 | 15 |
| βf (°) | 65 | 65 | |
| γf (°) | 10 | 10 | |
| Treatment Number | Rotation Speed (min−1) | Feed Speed (m/min) | Cut Height (m) | Average Chip Thickness (mm) |
|---|---|---|---|---|
| 1 | 4050 | 14 | 0.014 | 0.059 |
| 2 | 4050 | 21 | 0.014 | 0.089 |
| 3 | 4050 | 28 | 0.014 | 0.119 |
| 4 | 4150 | 14 | 0.014 | 0.058 |
| 5 | 4150 | 21 | 0.014 | 0.087 |
| 6 | 4150 | 28 | 0.014 | 0.116 |
| Source | Cutting Power (Pr) | |
|---|---|---|
| F Value | p Value | |
| Plywood | 405.46 | 0.000 * |
| Circular Saw Blade (CSB) | 395.33 | 0.000 * |
| Feed speed (vf) (m/min) | 321.32 | 0.000 * |
| Average chip thickness (mm) | 130.21 | 0.000 * |
| Rotation speed (n) (min−1) | 6.72 | 0.011 * |
| Type CSB * vf | 6.29 | 0.003 * |
Publisher’s Note: MDPI stays neutral with regard to jurisdictional claims in published maps and institutional affiliations. |
© 2022 by the authors. Licensee MDPI, Basel, Switzerland. This article is an open access article distributed under the terms and conditions of the Creative Commons Attribution (CC BY) license (https://creativecommons.org/licenses/by/4.0/).
Share and Cite
Fekiač, J.; Svoreň, J.; Gáborík, J.; Němec, M. Reducing the Energy Consumption of Circular Saws in the Cutting Process of Plywood. Coatings 2022, 12, 55. https://doi.org/10.3390/coatings12010055
Fekiač J, Svoreň J, Gáborík J, Němec M. Reducing the Energy Consumption of Circular Saws in the Cutting Process of Plywood. Coatings. 2022; 12(1):55. https://doi.org/10.3390/coatings12010055
Chicago/Turabian StyleFekiač, Jozef, Ján Svoreň, Jozef Gáborík, and Miroslav Němec. 2022. "Reducing the Energy Consumption of Circular Saws in the Cutting Process of Plywood" Coatings 12, no. 1: 55. https://doi.org/10.3390/coatings12010055
APA StyleFekiač, J., Svoreň, J., Gáborík, J., & Němec, M. (2022). Reducing the Energy Consumption of Circular Saws in the Cutting Process of Plywood. Coatings, 12(1), 55. https://doi.org/10.3390/coatings12010055

