Abstract
Vineyards waste has a great importance as biomass, a renewable source of energy. In this paper eight vine shoot varieties were used for the production of pellets by densification of feedstock materials with four ranges of moisture contents (6–8%, 8–10%, 10–12% and 12–15%). A moisture content of 10% gave durability higher than 97.5% and a calorific value greater than 17 MJ kg−1 and the small durability was obtained for 6–8% moisture. The study shows the significant influence of water during densification. The physicochemical and energetic properties of pellets were evaluated in accordance with ISO 17225-6 (2014). The obtained pellets were also structurally characterized by scanning electron microscopy (SEM), X-ray diffraction (XRD), and thermogravimetric analysis (TGA). SEM analysis showed the formation of carbon microsphere after pelletization, due to the increase of bulk density and durability of pellets. Also, XRD analysis revealed the crystallinity of cellulose, while TGA analysis showed a total decomposition of pellets. The obtained pellets were burned in a domestic boiler and the flue gases were measured. The preliminary results showed that the vineyard residues had higher emissions, but below the admitted limits, with the exception of carbon monoxide content. The obtained results suggested that the biomass wastes can be used for the production of pellets, aiming to enhance the research for the manufacturing of these sustainable biofuels with some remarks regarding risk of corrosion and slag formation during prolonged use.
1. Introduction
Beside coal and oil, biomass represents a significant primary energy source. The main sources of biomass are energy crops, agricultural waste, forestry, and organic waste. Recently, biomass has been used in energy production, cogeneration plants for heat and power production []. The simultaneous generation of heat and energy represents a great potential for significant improvement in energy efficiency, explaining the interest of converting biomass into thermal and electric energy []. The use of wood for pellets increased in the recent period, the European countries being the biggest consumers, with more than 80% of the global world consumption []. The technologies for wood pellets are efficient if the feedstock chemical characteristics are appropriate, such as high lignin and low ash contents [].
Finding new renewable energy sources for the production of solid biofuels is a priority from a climate and environmental perspective, aiming to mitigate the effects of global warming, while producing cleaner energy. Recently, the densified solid biofuels recorded a rapid development due to the increasing biomass demand for heat, electricity, and transportation []. The annual pruning in vineyards provides large amounts of vine shoots []. Over the past few years, considerable attention was given to the exploitation of vineyard pruning wastes for valuable compounds production. The vineyard waste obtained from agricultural practices can be exploited as a renewable energy source according to the European Waste Directive 2008/98/EC focused on waste management, recycling, and conversion into energy [].
Nowadays, the vineyard pruning wastes are used for: (i) The production of surfactants by autohydrolysis, delignification with NaOH, enzymatic hydrolysis, and fermentation with Lactobacillus paracasei []; (ii) bioactive compounds []; (iii) bioethanol and chemicals []; and (iv) production of cellulose nanocrystal for the development of nanocomposite materials [].
Pellets can be produced from various biomass sources including wood industry waste, agricultural and forest wastes, energy crops, etc., []. The production of commercial wood pellets for domestic and industrial use should be compliant with the ISO 17225-6 (2014) []. To the best of our knowledge, few studies reported the production of pellets from vineyard wastes. Pelletization is a physico-chemical process with and without additives, using biomass mechanical pressurization, the obtained pellets being used for electricity and combustion in residential, commercial, and industrial heating. The parameters that affect the pelletization process are moisture content, particle size, presence of binder, and equipment-specific parameters [,].
There are several studies regarding the production of pellets from various combinations of different wood species and agricultural wastes. Giorio et al. [] presented the manufacturing of wood chips from vineyard pruning residues wastes and their combustion into biomass boilers. Also, Ríos-Badrán et al. [] reported the production and the characterization of fuel pellets from rice husk and wheat straw. Barnabera et al. [] described the production of pellets from the mixture of olive pomace and olive tree pruning, emphasizing that the obtained pellets met the standard requirements regarding bulk density, mechanical durability, nitrogen (N), copper (Cu) content. Azargohar et al. [] reported the production of pellets from canola hulls and the co-pelletization between canola hulls and canola meal using simple pelletization and torrefaction. Their results showed that the co-pelletization process enhances the pellets characteristics. Park et al. [] reported the production of pellets from combined agricultural by-products (i.e., pepper stem, perilla stem, rice chaff and spent coffee grounds), at a moisture content between 15 and 17%.
Some studies reported the use of heat for biomass pelletizing by induction of physical-chemical modification of biomass, in particular the denaturation of protein, solubilization and recrystallization of sugars; the recommended moisture content varied between 8 and 20%. Also, the use of natural binding of the internal structure (like lignin, protein) can be activated under pressure and heat. These procedures are difficult to operate at industrial level in continuous conditions and require high energy. For this reason, new research studies about the conversion of biomass wastes into pellets by using new techniques are needed. The moisture content is the most important factor that affects the durability and the bulk density of pellets []. The lignin from the lignocellulosic component acts as a binder in biomass pellets [].
The production of pellets from vineyard wastes depends on their chemical composition, in particular lignin, protein, cellulose, moisture content, pre-conditioning process, and pelleting equipment. Our previous publications report the chemical composition, including the lignin content and the calorific values, recommending the vine shoot waste as a raw material for pellets production [,].
In this study, the vine shoot waste from eight Vitis vinifera varieties (Savignon Blanc (SB), Pinot Noir (PN), Feteasca Regala (FR), Busuioaca de Bohotin (BB), Muscat Ottonel (MO), Cabernet Sauvignon (CS), Feteasca Neagra (FN), Feteasca Alba (FA)) were studied regarding the possibility to produce fuel pellets, without additives. The pellets production from vine shoot waste was evaluated by screening different moisture ranges. The pellets were chemically and structurally characterized and the correlations between feedstock and pellets composition were evaluated. The combustion of obtained pellets was analyzed regarding the gaseous emissions.
This study aimed to investigate the production of pellets from vineyard varieties, under moisture control, without any additives, followed by their physico-chemical and structural characterization and the evaluation of gaseous emissions after combustion in a domestic boiler.
2. Materials and Methods
The present section was divided into: chemical and reagent, sample description, production of pellets, characterization methods, combustion experiments, and determination of flue gases and particulate matter and statistics.
2.1. Chemicals and Reagents
All used chemicals were of analytical reagent grade. Acetic acid, dichloromethane, sulfuric acid (98%), sodium hydroxide, methanol, hydrochloric acid 37%, nitric acid 65%, ethanol, toluene, acetone, hydrogen peroxide 30% were purchased from Merck (Darmstadt, Germany).
All solutions were prepared by using ultrapure water (18.2 MΩcm−1 at 20 °C) obtained from a Direct-Q3 UV Water Purification System (Millipore, France).
2.2. Sample Description
The vineyard wastes were collected from the Research Station of the University of Agricultural Sciences “Ion Ionescu de la Brad” from Iasi, farm no. 3 Vasile Adamachi (Romania). The vine plant varieties were: SB, PN, FA, FR, FN, BB, CS, and MO. The vine-shoots were collected in 2019 immediately after the pruning operations. The samples were stored in plastic bags in the dark, at room temperature, until use.
2.3. Production of Pellets
The vineyard wastes moisture ranged between 44.0 and 48.0%. The experiments performed for the pelletization of vineyard wastes are presented in Figure 1.

Figure 1.
Simplified scheme of the pellets production process from vineyard wastes: (a) vineyard wastes; (b) course grinding; (c) drying; (d) fine grinding; and (e) pelletization.
The densification technology of vineyard wastes into pellets includes the following stages: (1) course grinding, (2) drying under controlled temperature; (3) fine grinding (with particles smaller than 4 mm); and (4) pelletization.
The vineyard wastes were ground in a BIO 90 chipper Shredder (Cravaggi, Pontoglio, Italy) with the aim of reducing their granulometry and particle size distributions. In the first stage, the vineyard biomass were cut for obtaining particle sizes less than 50 mm (sieve holes of Ø = 15 mm). In the second stage the biomass was ground to obtain particle sizes less than 4 mm (sieve holes of Ø =5 mm). The laboratory equipment utilized to dry the vineyard waste under controlled conditions was used for the moisture content control of the vineyard wastes. The moisture loss was electronically measured. Further, four levels of moisture (6–8%, 8–10%, 10–12% and 12–15% dry biomass) were considered to test the pelletization process and the equipment’s efficiency.
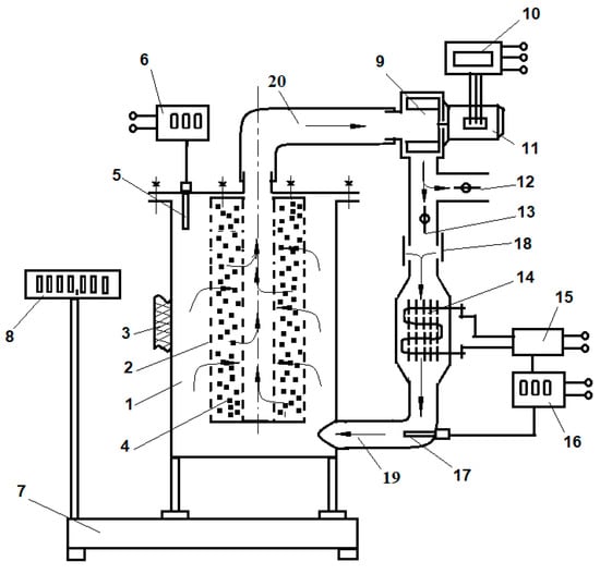
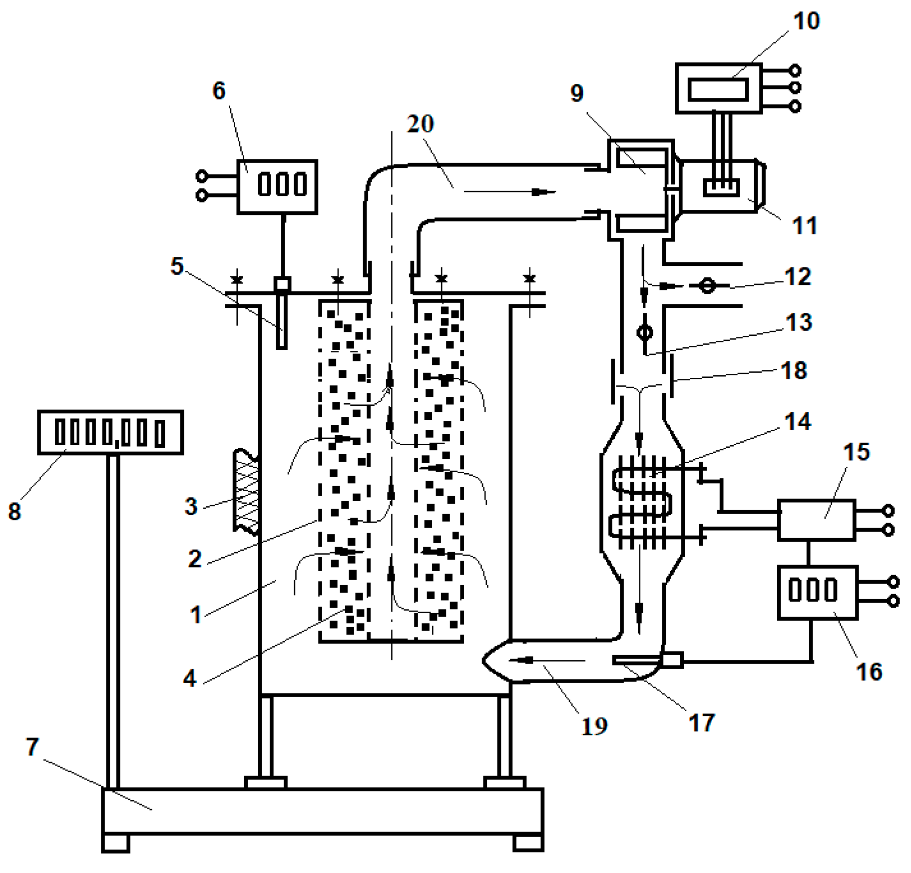
The equipment used to control the moisture consists of: (1) A drying kiln of cylindrical shape, with a diameter of 440 mm and a height of 700 mm; (2) a biomass basket of cylindrical shape (diameter of 280 mm, inner diameter of 110 mm, and height of 540 mm). Biomass drying required approximately 5–7 kg of biomass per batch. The installation contains adjustable flaps (12 and 13) to modify the re-used flow and to control the drying agent (air). In order to achieve a uniform distribution of the drying agent, a supply connection (19) was mounted tangentially to the dryer enclosure. The drying agent is heated by an electric resistance (14) with a power of 2500 W and heat dissipation elements. The drying system also includes a heat resistant thermoregulator (16 and 17), anemometer, and wire probe (5 and 6) and for continuous water loss measurements the installation is positioned on an electronic scale with platform and consoles (7 and 8) (Figure 2).

Figure 2.
Laboratory equipment used to control the drying process of vineyard wastes.
A pelletizer equipment MKL-295 (Tehno Mss, Iasi, Romania) was used to pelletize the chopped vineyard wastes (Figure 3). The technical specifications of the pelletizer are presented in Table 1. The pelletizing mill contains a stationary flat die and rotating press rollers driven by a 7.5 kW electric motor. The diameter of the holes in the pellet mill die is 10 mm.

Figure 3.
Pelletizer used for pellets production.

Table 1.
Technical specifications of the pelletizer.
2.4. Characterization Methods
The present subsection provides the experimental work regarding the chemical characterization of feedstock biomass, chemical characterization of pellets obtained from vine shoot waste, physical analysis of pellets, structural characterization of pellets.
2.4.1. Chemical Characterization of Feedstock Biomass
The chemical characterization of cellulose, hemicellulose, lignin, elemental analysis, ash from vine shoot wastes varieties has been described in a previous paper [].
2.4.2. Chemical Characterization of Pellets Obtained from Vine Shoot Waste
Proximate Analysis of Pellets
The samples moisture was determined by drying in a universal oven (UFE 400, Memmert, Germany) at 105 °C for 24 h in accordance with ISO 18134-2(2017) []. The ash content was determined after the incineration of samples at 550 °C in accordance with ISO 18122 standard []. The elemental analysis (C, H, O, N, S) was performed by using a Flash EA 2000 CHNS/O analyzer (Thermo Fisher Scientific, USA) according to the ISO 16948 (2015) [].
Metals Determination
The content of major (Na, Ca, Mg, Fe, K) and minor elements (As, Cd, Co, Cr, Cu, Ni, Pb, Zn) was determined according to the ISO 16968 (2015) [], by the digestion of samples with a mixture of 65% nitric acid and 30% hydrogen peroxide using a Speedwave Xpert microwave digestion system (Berghof, Eningen, Germany), followed by their measurement using an ICP-OES Optima 5300 DV (Perkin Elmer, Woodbridge, ON, USA).
Mercury (Hg) Determination
The mercury from pellets was measured by using an Automated Direct Hg Analyzer Hydra-C (Teledyne Instruments, Leeman Labs, Mason, OH, USA). The equipment included a furnace module based on thermal desorption and the measurements technique was based on the atomic absorption spectrometry principle. The absorbance signal for Hg was at a wavelength of 253.65 nm.
Chlorine Determination
The determination of total chlorine content was performed according to the ISO 16994 (2016) []. Total of 100 mg of samples were reacted with 0.8 mL H2O2 30% in a closed PTFE vessel by using a microwave digestion system. The digested samples were analyzed by ion chromatography system (Metrohm Ltd., Herisau, Switzerland) consisting of a pump (IC liquid handling unit) and a conductivity detector model 761, (Metrohm Ltd., Herisau, Switzerland). The analytical column was of an anion-exchange type Metrosep A Supp 5, 4 mm i.d. (Metrohm Ltd., Herisau, Switzerland).
Determination of Calorific Value
The higher heating value (HCV) was determined by a 6200 Isoperibol calorimeter (Parr Instrument, Moline, IL, USA), calibrated by combustion of certified benzoic acid. The dried biomass was analyzed as given in the ISO 18125 (2017) []. The weighed sample containing 0.4 g biomass and 0.6 g benzoic acid was placed in the sampler holder of the bomb. The bomb was assembled, filled with oxygen for 30 s at a pressure of 400 psi, and placed in the calorimeter. The sample was burned under controlled conditions for 15 min (the temperature was recorded during combustion). The NCV was obtained by calculation, taking into account the moisture and hydrogen content of the samples.
2.4.3. Physical Analysis of Pellets
The pellets diameter and length were measured by using an electronic caliper according to EN 17829 (2015) method []. Total of 20 pellets samples extracted from the waste produced by each vine variety were tested.
The mechanical durability of the pellets samples was determined in accordance with ISO 17831 (2015) method [] by using a mechanical durability tester. Durability was calculated as the percentage ratio between the mass of the sample retained on a sieve after tumbling to the mass of the initial biomass. About 500 g of pellets were weighed and introduced in the tester device and rotated with 500 rotations min−1 in order to separate the fine particles (by using a 3.15 mm mesh sieve).
The fine particles content was determined in accordance with the ISO 18846 (2016) using a vibrating sieve method with a screen aperture equal to 3.15 mm and it was expressed in % of the weight of the fines passed through the sieve to the total pellets weight [].
The pellets unit density was determined using a pycnometer and the bulk density was performed according to the BS EN ISO 17828 (2015) [] by using a calibrated cylinder of 5 dm3 from aluminum with an inner diameter of 167 mm and a height of 228 mm.
2.4.4. Structural Characterization of Pellets
Thermogravimetric Analysis/Derivative Thermogravimetric Analysis (TGA/DTG)
Thermogravimetry measurements were performed in the air, using TA Instruments SDT Q 600 equipment, in a temperature ranging from 30 to 800 °C with a heating rate of 10 °C min−1.
X-ray Diffraction (XRD)
The X-ray diffraction (XRD) patterns were recorded using a D8 Advance diffractometer (Bruker, Karlsruhe, Germany), operating at 40 KV and 40 mA, with CuKα radiation (λ = 1.5406 Å), at room temperature. The crystallinity index (CrI) was calculated according to Segal, using Equation (1) []:
where I002 is the maximum intensity of the (002) diffraction peak (2θ ≈ 22.5°) and Iam is the intensity scattered by the amorphous part of the sample (2θ ≈ 18.0°). The degree of crystallinity (χc) was calculated as the relationship between the crystalline and amorphous region using Equation (2).
where χc is the degree of crystallinity, Fc and Fa are the areas of the crystalline and amorphous regions []. The average crystallite size was calculated according to the Scherrer’s Equation (3):
where Dc is the crystallite size, λ is the X-ray wavelength, β is the full width at half maximum intensity, and is the Bragg angle.
Scanning Electron Microscopy (SEM) Analysis
SEM analysis was applied to study the internal bonding’s modification compared to raw biomass before combustion by using a scanning electron microscope (SEM VEGAS 3 SBU, Tescan, Brno-Kohoutovice, Czech Republic) with EDX detector. The samples were placed on a double-sided conductive carbon tape on aluminum stubs and analyzed. All samples were dried at 105 °C before the analysis.
2.5. Combustion Experiments, Determination of Flue Gases and Particulate Matter (PM)
The combustion experiments were carried out in a small domestic heating system. The system consists of an expansion tank, a regulation system, and heating elements. The pellet stove has a heat output of 13 kW. The technical specification of pellets domestic system is presented in Table 2.

Table 2.
Technical specification of the pellet heating system.
During combustion, the gas emissions were measured. Each combustion experiment was performed for approximately two hours. The content of oxygen (O), carbon monoxide (CO), sulfur dioxide (SO2), nitrogen monoxide (NO), nitrogen dioxide (NO2) was measured after the burning of pellets in a domestic pellet stove, according to EN 15259 (2007) [], by using a portable flue gas analyzer (Testo, 350 XL, Titisee-Neustadt, Germany). The gases were calculated as the ratio between the mass of pollutant measured and the corresponding volume of gas under pressure and temperature conditions. The measured values are related to dry gas under standard conditions of pressure and temperature, relative to percent of reference oxygen.
Determination of particulate matter below 10 µm (PM10) and particulate matter below 2.5 µm (PM2.5) was performed using a Handheld Particle Counter Aerocet 831 (Met One Instruments, Milano, Italy).
2.6. Statistics
For the statistical processing of the data, the XLStat Microsoft Excel (software BASIC+, 2019.3.2) plug-in (Addinsoft, Paris, France) was used.
3. Results and Discussion
The present section presents results and discussion regarding vine shoot waste characterization and its energetic potential, analysis of pellets obtained from vineyard waste, chemical and structural characterization of pellets, and analysis of gaseous emissions from the combustion of pellets.
3.1. VineShoot Waste Characterization and Its Energetic Potential
Chemical characterization of vineyard wastes regarding oxygen (O), sulfur (S), chlorine (Cl), and HCV are presented in Table 3. The proximate analysis, HCV, cellulose, hemicellulose, lignin, ash, and protein determination have been described and reported in our previous paper [].

Table 3.
Chemical characterization of vineyard wastes (mean ± standard deviation, n = 3).
For the production of solid biofuel from vineyard wastes it is important to identify the chemical composition regarding cellulose, lignin, elemental analysis (C, H, O, S, and N), moisture content, and HCV. All vineyard species had high content of cellulose, hemicellulose, and lignin. The cellulose content varied between 28.8 and 40.4%, while the hemicelluloses ranged between 17.3 and 28.0% []. The ash content was found to be (%): 2.69 (BB) < 4.34 (MO) < 4.93 (CS) < 5.00 (FA) < 5.83 (PN) < 5.92 (SB) < 6.01 (FN) < 6.48 (FR) [] and the lignin content varied in the following ranges 24.13 (CS) < 25.15 (MO) < 25.9 (FA) < 26.8 (FN) < 28.36 (PN) < 28.9 (SB) < 30.36 (BB) < 32.62 (FR). The highest lignin and ash contents were found in the FR variety.
The lignin from vine shoot waste plays an important role in the pellets production process because of its ability to act as a binder of cellulose fibers and increase in the stability and the rigidity of pellets []. All the analyzed samples had a high lignin content, which represents an advantage for the pellets production. The elemental analysis of biomass influences the HCV. The high C content is the main energy generator during the combustion. The chemical composition and high HCV of vine shoot wastes recommends their use as material for producing pellets.
3.2. Analysis of Pellets Obtained from Vineyard Waste
The present subsection provides results regarding effect of moisture on durability of pellets production, physical and chemical characterization of pellets, and estimation of fuel indexes.
3.2.1. Effect of Moisture
In order to produce pellets with high mechanical durability, the production of pellets needed to be optimized. The pellets were produced under controlled moisture from feedstock biomass (Figure 4).

Figure 4.
Photographs of various vineyard varieties pellets.
To determine the appropriate moisture for the production of high-quality pellets, several tests were performed by pelletizing each vineyard waste variety with four different moisture contents (6–8%, 8–10%, 10–12% and 12–15%). The desired moisture was obtained by using the controlled drying equipment. The mechanical durability of pellets is presented in Figure 5. The highest durability (>97.5%) was obtained for a moisture content of 10–12% in all the vineyard varieties, while the lowest durability (<65%) was obtained for a moisture content of 6–8%. Therefore, the removal of water has a negative effect on the production of pellets. According to Azargohar et al. [], the glass transition point of lignin can be lowered by water, which results in improved performance for lignin as a pelletizing binder. The moisture content affects the durability and the energy performance; therefore, the pellets moisture content must be below 12% (for A-grade pellets) and 15% (B-grade pellets) []. A moisture content of 6–12% gives better performance [].

Figure 5.
Durability of pellets produced from various vineyard varieties, under different moisture conditions.
The total moisture of pellets refers to external and internal moisture. The external moisture contains the liquid from pores and capillaries, whereas the internal moisture represents the amount of water left after the removal of the internal moisture. In our study, the high mechanical durability value, the moisture and the lignin contributes to densification, similar to the findings reported by Liu et al. []. The obtained results show that pellets can be obtained without the addition of other lignocellulosic biomass, only by controlling the moisture before pelletization. Other research for the production of pellets was carried out by using mixtures of different lignocellulosic biomass [].
The pellets obtained under 10% moisture control were used for complete characterization and further analysis.
3.2.2. Physical and Chemical Characterization of Pellets
The physical parameters determined from vineyard pellets are presented in Table 4.

Table 4.
Physical parameters of vineyard pellets (mean ± standard deviation, n = 3).
The studied pellets (10 mm in diameter, 20 mm in length) fulfilled the requirement for A-grade pellets. According to Barnabera et al. [], the pellet size is an important physical parameter that influences the speed ignition and the burning efficiency; the small pellets have a positive influence on burning parameters, opposed to the larger pellets.
The fine particles concentration in every sample was smaller than 2.0%; being directly linked to the combustion properties. The pellets produced from vine shoots had high bulk density and respected the limits required by the standard; the bulk density was directly influenced by the pellets size and length. All the pellets samples with the bulk density ranging from 655.30 to 681.63 kg m−3 complied with the standard requirements and were inversely correlated with moisture content. The elemental analysis, ash content, HCV, and NCV of pellets obtained from vine shoot waste are presented in Table 5.

Table 5.
The elemental analysis (%), ash (%), atomic ratio, and higher heating value (HCV) and net calorific value (NCV) (MJ kg−1) of pellets obtained from vine shoot waste (data represent means ± standard deviations, n = 3 parallel measurement).
The results obtained were compared with the guidelines used for non-woody pellets presented in the European Standard ISO 17225-6 (2014) []. The contents of C, H, O are not specified in the standard. The ratios between H:C and O:C are lower, being inversely correlated with the HCV. For a better performance of pellets, the content of C and H is recommended to be higher, whereas the O content to be lower and our results converge with literature studies [].
The HCV is also influenced by moisture content and density []. In all samples, the obtained HCV was higher than 14.5 MJ kg−1, which corresponds to a high energy value, while the NCV of pellets was higher compared with the vineyard raw biomass (between 14.47 and 16.8 MJ kg−1 depending vineyard varieties). The HCVs of pellets obtained from wood have more than 20 MJ kg−1 [].
The N concentration of the vine shoot pellets ranged between 1.05 and 1.68%. The presence of N in pellets can lead to the formation of NOX, which has a negative impact on the environment and favors the formation of acid rain and smog, during combustion. The N content of BB is higher and does not comply with the A grade “non-woody pellets” (N ≤ 1.5%), but complies with the B-grade standard specification (N ≤ 2%).
The S content of the vine shoot pellets ranged between 0.020 and 0.024%, respecting, in all the varieties, the maximum concentration (S ≤ 0.2%) required by the standard [].
The ash content has a negative influence on the burning process and the energetic value of pellets is directly correlated with the heating value. The ash content ranged between 3.57 and 4.79%, which is in accordance with the standard requirement (Figure 6). The ash contents of pellets is higher than that of wood, but lower than that of rye straw, wheat straw, and rice husk []. The ash content in pellets is lower than in raw biomass. Another disadvantage of pellets with high ash content is that they can generate clumps and deposits at high temperature [].

Figure 6.
Ash content in pellets and vineyard raw biomass depending on the varieties.
The metal content of the vineyard pellets are presented in Table 6. High amounts of Ca, K, and Mg were found in all samples. The mineral content varied in the following ranges (mg kg−1): 3674.4–10,112.5 (Ca) > 2507.5 > 4842.1 (K) > 1000.9–1886.6 (Mg) > 447.8–2023.0 (Fe) > 19.9–102.4 (Na). The analyzed samples also contained Mn, Ba, Al, Sr, and B. For As, Cd, Cr, Cu, Pb, Hg, Ni, and Zn, the maximum concentrations are specified in the standard []. The obtained values are within the admitted limits specified by the standard, with three exceptions for Cu content for SB, PN, and MO. Elements such as As, Cd, Hg, Pb, Zn can contribute to the formation of slag on the grill, but their concentrations ranged within the required limits. A possible explanation of the inorganic metals present in vineyard wastes could be the inorganic nutrients applied during fertilization.

Table 6.
Metal content (mg kg−1) from pellets obtained from vineyard wastes (mean ± standard deviation, n = 3).
3.2.3. Estimation of Fuel Indexes
During combustion, a part of elements are released in the fuel. In this study, fuel indices were determined regarding: (i) N content, as an indicator for the NOX emissions; (ii) aerosol emissions calculated on the basis of the sum of K, Na, Zn, and Pb concentrations; (iii) high-temperature corrosion risks calculated from 2S Cl−1 molar ratio; (iv) ash melting problems, calculated from Si(Ca+Mg)−1 molar ratio; (v) producing HCl and SO2 emission level during combustion calculated from (K+Na) [x(2S+Cl)]−1 molar ratio. The calculation of some fuel indexes of pellets obtained from vineyard wastes are presented in Table 7.

Table 7.
Estimation of fuel indexes from vineyard pellets.
All the pellet samples have the nitrogen content higher than 1%, thus NOx emissions higher than 200 mg N−1m−3are expected.
The FA pellets variety may generate the highest amount of aerosol (approx. 5000 mg kg−1) because of its high K content. The aerosol emission of wood pellet was 601 mg kg−1, according to studies reported by Pollex et al. [].
According to Sommersachet et al. [], a molar ratio between 2S Cl−1 below 1 indicates a very high risk of corrosion, while a value higher than 4 indicates a minor corrosion, and higher than 8 indicates a negligible corrosion. The results obtained from the calculation of high-temperature corrosion risk during the combustion of vineyard pellets are expected to present a very high risk. The risk of corrosion will be manifested by the corrosion of the boilers.
The ratio between Si (Ca+Mg)−1 in all samples was below 1 mol mol−1.
During combustion, one part from the total quantity of Cl can be found in ash and another part can form HCl and favor intense corrosion of the metal part of the heating system. The quantity of Cl in vineyard wastes was low and its presence was due to the use of mineral. S leads to the formation of SO2, which is involved in the corrosion of the boiler and it causes severe forms of environmental pollution. This is an indicator of high-temperature Cl corrosion risk. According to Zeng et al. [], emission of HCl and SO2 during the combustion of woody biomass and herbaceous biomass ranged from 2.3 to 3.5 mol mol−1. These indices will be used for the estimation of SOx emissions. According to Sommersachet et al. [], a molar ratio of (K+Na) [x(2S+Cl)]−1 above 1 is correlated with low SOx emissions. All pellet samples had the (K+Na) [x(2S+Cl)]−1 indices greater than 1. The low Si K−1 molar ratio for all pellets samples indicates that low K in Si-rich ash is expected.
3.3. Structural Characterization of Pellets
3.3.1. TGA/DTGAnalysis
The TGA/DTG curves of the pellets (MO variety) and feedstock biomass are shown in Figure 7. The thermal degradation of pellets and raw biomass takes places in two stages. The small peak at around 100 °C indicates the water elimination from the pellets and also from the biomass. The thermal degradation began at 200 °C and the maximum peak was obtained at 321.45 °C (for pellets) and at 309.41 °C (raw biomass) because of the elimination of hemicellulose and cellulose. The peaks at 442.39 °C (pellet), 438.0 °C, and 439.74 °C (feedstock biomass) are attributed to the loss of lignin. The degradation of hemicellulose, cellulose, and lignin occurs in the temperature ranges 190–320 °C, 280–400 °C, and 320–450 °C []. The small peak for vineyard raw materials at about 600 °C can be attributed to the loss of inorganic compounds from biomass. The maximum degradation peak increases gradually in DTG pellets compared with the biomass sources.

Figure 7.
TGA/DTG curves of Muscat Ottonel variety for: (a) pellets and (b) feedstock biomass.
XRD and SEM analyses are used to determine the internal structure and the structural modification during the pelletization process of the vineyard biomass.
3.3.2. XRD Analysis
The XRD spectra of the three different pellets species are presented in Figure 8. The pellets contain cellulose, hemicelluloses, and lignin. XRD may provide details regarding the crystalline and the amorphous parts of cellulose, but not related to the presence of hemicellulose and lignin since they are amorphous. The crystallinity index (CrI), degree of crystallinity (χc), and crystallite size (DC) were calculated and the results are presented in Table 8. The XRD patterns show two peaks attributed to crystalline and amorphous cellulose at 18° and 22.5°. The CrI values were 67.3, 69.4, and 60.4, respectively. Kang et al. [] also obtained signal for cellulose crystalline Iß for corn stalk pellets at 2 θ = 22.5°. The results obtained for CrI indicate that different cellulose content in pellets leads to different CrI.

Figure 8.
XRD patterns of pellets samples: (a) Busuioaca de Bohotin (BB); (b) Muscat Ottonel (MO); and (c) Pinot Noir (PN).

Table 8.
The degree of crystallinity (χc), the crystallinity index (CrI), and crystallite size (DC) calculated from XRD data for pellets obtained from different vineyard varieties.
3.3.3. SEM Analysis
The microstructure of pellets is shown in Figure 9. The SEM images show the gaps and voids between particles produced by compression of biomass. Also, the length contraction and increase of pellets mass density can be noticed. Through pelletization and in the presence of water, the lignin from pellets helps hydrogen bonding and van der Waals forces to bind together the components from the structure, thereby increasing the durability of pellets []. The micro-sphere formed during pelletization represents the degradation of cellulose and hemicelluloses, leading to increased mass density and durability. The obtained results proved that water and lignin from pellets structure have a great importance during the pelletization process. The same inhomogeneity of surface integrity of pellets and high-quality compacted products was reported by Brunerová et al. [] for pellets obtained from oil palm empty fruit bunches.

Figure 9.
SEM micrographs of pellets prepared from: (a) BB; (b) MO; and (c) PN varieties.
3.4. Analysis of Gaseous Emissions from the Combustion of Pellets and PM
Mixtures of all pellets obtained were made for the analysis of gaseous emissions generated from the combustion of vineyard pellets. Table 9 summarizes the gaseous emissions obtained by the combustion of pellets.

Table 9.
The flue gases obtained by vineyard pellets burning in a pellet stove compared with the limit values enforced in Romania and those reported in other studies.
The study of pellets combustion was performed in a 13 kW h−1 commercial domestic boiler. The combustion of pellets produces a high amount of CO (1973.0 mg N−1m−3 that exceeds the maximum limit allowed by the Romanian law 462/1993 (250 mg N−1m−3) []. The high quantity of CO produced was due to the incomplete burning or decomposition of carbon dioxide. In the present study, the average NOx (expressed as NO2) was 140 mg N−1m−3 and the SO2 content was 32 mg N−1m−3. The values for both parameters were below the maximum levels set by the Romanian legislation. The NOx and SOx emissions obtained are in agreement with the fuel indices calculated.
Vicente et al. [] reported gaseous pollutant emissions resulted from the burning of pellets obtained from Acacia species, as follows: 2468 mg MJ−1 (CO), 222 mg MJ−1 (SO2), 478 MJ−1 (NOx). Furthermore, the pellets obtained from vineyard wastes emitted much lower NOX and SO2 values than Acacia wood pellets. The SO2 is formed from its initial content in raw biomass. The elemental analysis of the pellets from vineyard varieties revealed a sulfur content ranging from 0.018 to 0.024%, which resulted in a low SO2 gas emission. Picchi et al. [] reported gaseous emissions due to the direct combustion of vineyard pruning wastes collected from Trento Province (Italy) and reported 1000 mg N−1m−3 (CO), 443.2 mg N−1m−3 (NOx), and 24.7 mg N−1m−3 (SO2) (the Italian Law 152/06 permit limits of 350 mg N−1m−3 for CO, 500 mg N−1m−3 for NOx and 200 mg N−1m−3 for SO2).
Sandro et al. [] investigated the flue gases obtained by wood pellets burning (with a heating content of 17 MJ kg−1) in a domestic stove and reported 17.8% O2, 2.04% (CO2), 568 ppm CO, 21 ppm NO, and 75% efficiency.
Particle size of particulate suspended matter is directly related to the potential effects on human health. Particles with diameter less than 10 micrometers can pass through the nose to the lungs, thus their monitoring is very important. In ambient air, the maximum limits are 20 µg N−1m−3 for PM2.5 and 50 µg N−1m−3 for PM10 []. Within the EU there are presently no emission limits for PM2.5 or PM10, while the maximum limit for total particulate matter is 100 mg N−1m−3 []. The average concentration for PM10 was 84.5 N−1m−3 while PM2.5 concentration was 63.5 N−1m−3.
In literature, large CO emission concentrations were reported resulting from the combustion of different types of pellets. In the present study, all the resulted values respect the maximum admitted values, with the exception of CO. The results are in compliance with other studies and reveal that the low bulk density of vineyard pellets determines an excessive mass choking of the combustion process.
4. Conclusions
In the current study, the valorization of vineyard wastes was performed by producing pellets. The pellets were obtained by controlling moisture and the highest durability was obtained for 10% moisture. The obtained pellets were characterized according to existing standards for non-woody pellets. The XRD and TGA structural analysis showed the internal modification after pelletization process indicating a complete transformation of pellets into energy. Also, the SEM analysis of pellets showed that a high quality of compacted products was obtained. The heavy metals content was below limit value except for cooper for some pellet’s variety. The fuel gases were evaluated by combustion of pellets in a domestic boiler. The emissions of pollutants, such as CO, NOX, and SO2 were determined and were below the limit value, and the parameter that exceeds the limit was carbon monoxide due to incomplete combustion.
In conclusion, the obtained results suggested that high quality pellets were produced from vineyard wastes which have a significant influence on the environment and economy.
The fuel indexes estimated recommend the careful use of pellets because of problems that may occur during burning. Our study demonstrated the sustainability of using vine shoot waste for energy conversion and recovery of these wastes and transformation into valuable products.
Author Contributions
L.S. wrote the paper, I.T. performed pelletization of samples and measurement of durability and bulk density of pellets, P.C. performed pelletization techniques, O.R.C. performed moisture control, E.P.D. performed physical characterization of pellets, E.K. performed physical characterization of pellets, D.A.S. performed chemical characterization of pellets, O.C. performed XRD and elemental analysis, A.B. performed SEM analysis of pellets, M.S. performed metals and mercury analysis, M.R. performed gaseous emissions analysis after combustion of pellets, D.E.D. performed visualization and C.R. supervision. All authors have read and agreed to the published version of the manuscript.
Funding
This research was founded by a grant of the Romanian Ministry of Research and Innovation, CCCDI-UEFISCDI, project number PN-III-P1-1.2-PCCDI-2017 0251/4PCCDI/2018, and the article processing charge (APC) was funded by the Romanian Research and Innovation Ministry under the PROINSTITUTIO project, contract no. 19PFE/17.10.2018.
Conflicts of Interest
The authors declare no conflict of interest. The funders had no role in the design of the study; in the collection, analyses, or interpretation of data; in the writing of the manuscript, or in the decision to publish the results.
References
- Świerzewski, M.; Kalina, J. Optimisation of biomass-fired cogeneration plants using ORC technology. Renew. Energy 2020, 159, 195–214. [Google Scholar] [CrossRef]
- Asomaning, J.; Haupt, S.; Chae, M.; Bressler, D.C. Recent developments in microwave-assisted thermal conversion of biomass for fuels and chemicals. Renew. Sustain. Energy Rev. 2018, 92, 642–657. [Google Scholar] [CrossRef]
- Masche, M.; Puig-Arnavat, M.; Jensen, P.A.; Holm, J.K.; Clausen, S.; Ahrenfeldt, J.; Henriksen, U.B. From wood chips to pellets to milled pellets: The mechanical processing pathway of Austrian pine and European beech. Powder Technol. 2019, 350, 134–145. [Google Scholar] [CrossRef]
- Bajwa, D.S.; Peterson, T.; Sharma, N.; Shojaeiarani, J.; Bajwa, S.G. A review of densified solid biomass for energy production. Renew. Sustain. Energy Rev. 2018, 96, 296–305. [Google Scholar] [CrossRef]
- Sánchez-Gómez, R.; Alonso, G.L.; Salinas, M.R.; Zalacain, A. Reuse of vine-shoots wastes for agricultural purposes. In Handbook of Grape Processing By-Products, 1st ed.; Galanakis, C.M., Ed.; Elsevier: London, UK, 2017; pp. 79–104. [Google Scholar]
- European Parliament and Council (EP&C). Directive 2008/98/EC on Waste and Repealing Certain Directives; L312/3; European Union Law: Brussels, Belgium, 2008. [Google Scholar]
- Vecino, X.; Rodríguea-López, L.; Gudina, E.J.; Cruz, J.M.; Moldes, A.B.; Rodriques, L.R. Vineyard pruning waste as an alternative carbon source to produce novel biosurfactants by Lactobacillus paracasei. J. Ind. Eng. Chem. 2017, 55, 40–49. [Google Scholar] [CrossRef]
- Moreira, M.M.; Barroso, M.F.; Porto, J.V.; Ramalhosa, M.J.; Švarc-Gajić, J.; Estevinho, L.; Morais, S.; Delerue-Matos, C. Potential of Portuguese vine-shoot wastes as natural resources of bioactive compounds. Sci. Total Environ. 2018, 634, 831–842. [Google Scholar] [CrossRef] [PubMed]
- Pachón, E.R.; Mandade, P.; Gnansounou, E. Conversion of vine shoots into bioethanol and chemical: Prospective LCA of biorefinery concept. Bioresour. Technol. 2020, 303, 122946. [Google Scholar] [CrossRef] [PubMed]
- Achaby, M.E.; Miri, N.E.; Hannache, H.; Gmouh, S.; Ben youcef, H.; Aboulkas, A. Production of cellulose nanocrystals from vine shoots and their use for the development of nanocomposite materials. Int. J. Biol. Macromol. 2018, 117, 592–600. [Google Scholar] [CrossRef]
- Pradhan, P.; Mahajani, S.M.; Arora, A. Production and utilization of fuel pellets from biomass: A review. Fuel Process Technol. 2018, 181, 215–232. [Google Scholar] [CrossRef]
- ISO 17225-6. Solid Biofuels. Fuel Specifications and Classes—Part 6: Graded Non-Woody Pellets; ISO: Geneva, Switzerland, 2014. [Google Scholar]
- Mediavilla, I.; Fernández, M.J.; Esteban, L.S. Optimization of pelletisation and combustion in a boiler of 17.5 kWth for vine shoots and industrial cork residue. Fuel Process. Technol. 2009, 90, 621–628. [Google Scholar] [CrossRef]
- Giorio, C.S.; Marchiori, E.; Piazza, R.; Grigolato, S.; Zanetti, M.; Cavalli, R.; Simoncin, M.; Badocco, D.; Tapparo, A. Sustainability of using vineyard pruning residues as an energy source: Combustion performance and environmental impact. Fuel 2019, 243, 371–380. [Google Scholar] [CrossRef]
- Ríos-Badrán, I.; Luzardo-Ocampo, I.; García-Trejo, J.F.; Santos-Cruz, J.; Gutiírrez-Antonio, C. Production and characterization of fuel pellets from rice husk and wheat straw. Renew. Energy 2020, 145, 500–507. [Google Scholar] [CrossRef]
- Barnabera, M.; Lascaro, E.; Stanzione, V.; Esposito, A.; Altieri, R.; Bufacchi, M. Characterization of pellets from mixing olive pomace and olive tree pruning. Renew. Energy 2016, 88, 185–191. [Google Scholar]
- Azargohar, R.; Nanda, S.; Kang, K.; Bond, T.; Karunakaran, C.; Dalai, A.K.; Kozinski, J.A. Effects of bio-additives on the physicochemical properties and mechanical behavior of canola hull fuel pellets. Renew. Energy 2019, 132, 296–307. [Google Scholar] [CrossRef]
- Park, S.; Kim, S.J.; Oh, K.C.; Cho, L.; Kim, M.J.; Jeong, I.S.; Lee, C.G.; Kim, D. Investigation of agro-byproducts pellet properties and improvement in pellet quality through mixing. Energy 2020, 190, 116380. [Google Scholar] [CrossRef]
- Thapa, S.; Engelken, R. Optimization of pelleting parameters for producing composite pellets using agricultural and agro-processing wares by Taguchi-Grey relational analysis. Carbon Resour. Convers. 2020, 3, 104–111. [Google Scholar] [CrossRef]
- Nielsen, S.K.; Mando, M.; Rosenorn, A.B. Review of die design and process parameters in the biomass pelleting process. Powder Technol. 2020, 364, 971–985. [Google Scholar] [CrossRef]
- Senila, L.; Kovacs, E.; Scurtu, D.A.; Cadar, O.; Becze, A.; Senila, M.; Levei, E.A.; Dumitras, D.E.; Tenu, I.; Roman, C. Bioethanol production from vineyard waste by autohydrolysis pretreatment and chlorite delignification via simultaneous saccharification and fermentation. Molecules 2020, 25, 2606. [Google Scholar] [CrossRef]
- Senila, L.; Neag, E.; Torok, I.; Cadar, O.; Kovacs, E.; Tenu, I.; Roman, C. Vine shoots waste-new resources for bioethanol production. Rom. Biotechnol. Lett. 2020, 25, 1253–1259. [Google Scholar] [CrossRef]
- ISO 18134-2. Solid Biofuels. Part 2: Total Moisture, Simplified Method. Determination of Moisture Content. Oven Dry Method; ISO: Geneva, Switzerland, 2017. [Google Scholar]
- ISO 18122. Solid Biofuels. Determination of Ash Content; ISO: Geneva, Switzerland, 2015. [Google Scholar]
- ISO 16948. Solid Biofuels. Determination of Total Content of Carbon, Hydrogen and Nitrogen; ISO: Geneva, Switzerland, 2015. [Google Scholar]
- ISO 16968. Solid Biofuels. Determination of Minor Elements; ISO: Geneva, Switzerland, 2015. [Google Scholar]
- ISO 16994. Solid Biofuels. Determination of Total Content of Sulfur and Chlorine; ISO: Geneva, Switzerland, 2016. [Google Scholar]
- ISO 18125. Solid Biofuels. Determination of Calorific Value; ISO: Geneva, Switzerland, 2017. [Google Scholar]
- ISO 17829. Solid Biofuels. Determination of Length and Diameter of Pellets; ISO: Geneva, Switzerland, 2015. [Google Scholar]
- ISO 17831-1. Solid Biofuels. Determination of Mechanical Durability pf Pellets and Briquettes, Part 1: Pellets; ISO: Geneva, Switzerland, 2015. [Google Scholar]
- ISO 18846. Solid Biofuels. Determination of Fines Content in Quantities of Pellets; ISO: Geneva, Switzerland, 2016. [Google Scholar]
- BS EN ISO 17828. Solid Biofuels. Determination of Bulk Density; ISO: Geneva, Switzerland, 2015. [Google Scholar]
- Segal, L.; Creely, J.J.; Martin, A.E.; Conrad, C.M. An empirical method for estimating the degree of crystallinity of native cellulose using the X-ray diffractometer. Text. Res. J. 1959, 29, 786–794. [Google Scholar] [CrossRef]
- Monshi, A.; Foroughi, M.R.; Monshi, M.R. Modified Scherrer Equantion to estimate more accurately nano-crystallite size using XRD. World J. Nano. Sci. Eng. 2012, 2, 154–160. [Google Scholar] [CrossRef]
- Comité Européen de Normalisation. EN 15259. Air Quality—Measurement of Stationary Source Emissions—Requirements for Measurement Sections and Sites and for the Measurement Objective, Plan and Report; Comité Européen de Normalisation: Brussels, Belgium, 2007. [Google Scholar]
- Serrano, C.; Mondero, E.; Lapuerta, M.; Portero, H. Effect of moisture content, particle size and pine addition on quality parameters of barley straw pellets. Fuel Process. Technol. 2011, 92, 699–706. [Google Scholar] [CrossRef]
- Pua, F.-L.; Subari, M.S.; Ean, L.-W.; Krishnan, S.G. Characterization of biomass fuel pellets made from Malaysia tea waste and oil palm empty fruit bunch. Mater. Today 2020. [Google Scholar] [CrossRef]
- Liu, G.Z.; Quek, A.; Balasubramanian, R. Preparation and characterization of fuel pellets from woody biomass, agro-residues and their corresponding hydrochars. Appl. Energy 2014, 113, 1315–1322. [Google Scholar] [CrossRef]
- da Silva, S.B.; Arantes, M.D.C.; de Andrade, J.K.B.; Andrade, C.R.; de Carneiro, A.C.O.; de Protásio, T.P. Influence pf physical and chemical compositions on the properties and energy use of lignocellulosic biomass pellets in Brazil. Renew. Energy 2020, 147, 1870–1879. [Google Scholar] [CrossRef]
- González, W.A.; López, D.; Pérez, J.F. Biofuel quality analysis of fallen leaf pellets: Effect of moisture and glycerol contents as binders. Renew. Energy 2020, 147, 1139–1150. [Google Scholar] [CrossRef]
- Rezaei, H.; Yazdanpanah, F.; Lim, C.L.; Sokhansanj, S. Pelletization properties of refuse-derived fuel—Effects of particle size and moisture content. Fuel Process. Technol. 2020, 205, 106437. [Google Scholar] [CrossRef]
- Zawiślak, K.; Sobczak, P.; Kraszkiewicz, A.; Niedziółka, I.; Parafiniuk, S.; Kuna-Broniowska, I.; Tanaś, W.; Żukiewicz-Sobczak, W.; Obidziński, S. The use of lignocellulosic waste in the production of pellets for energy purposes. Renew. Energy 2020, 145, 997–1003. [Google Scholar] [CrossRef]
- Mian, I.; Li, X.; Dacrs, O.D.; Wang, J.; Wei, B.; Jian, Y.; Zhong, M.; Liu, J.; Ma, F.; Rahman, N. Combustion kinetics and mechanism of biomass pellet. Energy 2020, 205, 117909. [Google Scholar] [CrossRef]
- Polex, A.; Zeng, T.; Khalsa, J.; Schmersahl, R.; Schön, C.; Kuptz, D.; Lenz, V.; Nelles, M. Content of potassium and other aerosol forming elements in commercially available wood pellet batches. Fuel 2018, 232, 384–394. [Google Scholar] [CrossRef]
- Sommersacher, P.; Brunner, T.; Obernberger, I.; Kienzl, N.; Kanzian, W. Combustion related characterization of Mischanthus peat blends applying novel fuel characterization tools. Fuel 2015, 158, 253–262. [Google Scholar] [CrossRef]
- Zeng, T.; Weller, N.; Pollex, A.; Lenz, V. Blended biomass pellets as fuel for small scale combustion appliances: Influence on gaseous and total particulate matter emissions and applicability of fuel indices. Fuel 2016, 184, 689–700. [Google Scholar] [CrossRef]
- Sommersacher, P.; Brunner, T.; Obernberger, I. Fuel indexes: A novel method for the evaluation of relevant combustion properties of new biomass fuels. Energy Fuel 2012, 26, 380–390. [Google Scholar] [CrossRef]
- Kang, K.; Nanda, S.; Lam, S.S.; Zhang, T.; Huo, L.; Zhao, L. Enhanced fuel characteristics and physical chemistry of microwave hydrochar for sustainable fuel pellet production via co-densification. Environ. Res. 2020, 186, 109480. [Google Scholar] [CrossRef]
- Sa-Barreto, L.; Alvarez-Lorenzo, C.; Concheiro, A.; Martinez-Pacheco, R.; Gomez-Amoza, J.L. SEM-image textural features and drug release behaviour of Eudragit-based matrix pellets. J. Drug Deliv. Sci. Technol. 2017, 42, 292–298. [Google Scholar] [CrossRef]
- Brunerová, A.; Müller, M.; Šleger, V.; Ambarita, H.; Valášek, P. Bio-pellest fuel from oil palm empty fruit bunches (EFB): Using European Standards for Quality testing. Sustainability 2018, 10, 4443. [Google Scholar] [CrossRef]
- Picchi, G.; Silvestri, S.; Cristoforetti, A. Vineyard residues as a fuel for domestic boilers in Trento Province (Italy): Comparison to wood chips and means of polluting emissions control. Fuel 2013, 113, 43–49. [Google Scholar] [CrossRef]
- Law No. 462/1993 on Technical Requirements for Air Protection and Limits on Polluting Emissions from Stationary Sources. Available online: http://legislatie.just.ro/Public/DetaliiDocument/3538 (accessed on 2 September 2020).
- Vincente, E.D.; Vicente, A.M.; Evtyugia, M.; Carvalho, R.; Tarelho, L.A.C.; Paniaqua, S.; Nunes, T.; Otero, M.; Calvo, L.F.; Alves, C. Emissions from residential pellet combustion of an invasive acacia species. Renew. Energy 2019, 140, 319–329. [Google Scholar] [CrossRef]
- Sandro, N.; Agis, P.; Gojmir, R.; Vlasta, Z.; Müslüm, A. Using pellets fuels for residential heating: A field study on its efficiency and the user’s satisfaction. Energy Build. 2019, 184, 193–204. [Google Scholar] [CrossRef]
- Law No. 104 of 15 June 2011, on Ambient Air Quality. Available online: http://legislatie.just.ro/Public/DetaliiDocument/129642 (accessed on 2 September 2020).
Sample Availability: Samples are available from the authors. |
Publisher’s Note: MDPI stays neutral with regard to jurisdictional claims in published maps and institutional affiliations. |
© 2020 by the authors. Licensee MDPI, Basel, Switzerland. This article is an open access article distributed under the terms and conditions of the Creative Commons Attribution (CC BY) license (http://creativecommons.org/licenses/by/4.0/).