A Low-Cost Evaluation Tool for Synchronization Methods in Three-Phase Power Systems
Abstract
1. Introduction
2. Evaluation Tool and Methodology of Use
- The emulator is a low-cost digital platform where the voltages of a three-phase grid are emulated and where reference signals such as amplitude, phase, and frequency are generated to evaluate the synchronization algorithms. These signals must be visualized with an oscilloscope. The emulator can generate disturbances such as voltage harmonics and frequency variations and, also, generate unbalance between phases.
- The digital controller is a second digital platform that implements synchronization algorithms and, therefore, implements the controller for the power converter. The digital controller acquires the emulated grid voltages, processes them, and generates the estimated signals for the synchronization algorithms.
- The methodology of use is the action to be executed for the correct connection between the emulator and the digital controller; it includes actions to evaluate and compare the performance of the synchronization algorithms. Additionally, the methodology indicates the configuration of an oscilloscope for applying the methods.
2.1. The Evaluation Tool
2.2. The Methodology of Use
2.2.1. Connection of the Emulator to the Digital Controller
2.2.2. Signal Scale in the Emulator and the Digital Controller
2.2.3. Emulator: How to Define a Case Study
2.2.4. Digital Controller: Define Synchronization Technique
2.2.5. Methods and Evaluation of Synchronization Algorithms
- 1.
- To evaluate the emulated and estimated signals from the three-phase grid:
- Display the next signals in the oscilloscope: , , and ;
- Obtain the instantaneous error between and , and compute the steady-state ME and RMSE; can be computed using the mathematical function of the scope (), while the ME and RMSE can be computed using the average value and the rms value of the channel of the mathematical function.
- 2.
- To evaluate the reference and estimated amplitude and frequency:
- Display the next signals in the oscilloscope: , , , and ;
- Compute and OS in a transient state (TS); it is possible to obtain the instantaneous error of the frequency and/or amplitude , and to calculate the steady-state EM; and can be computed using the mathematical function of the scope (, ), while the ME can be computed using the average value of the channel of the mathematical function.
- 3.
- To evaluate the reference and the estimated phase:
- Display the next signals in the oscilloscope: , ;
- Calculate the phase angle between signals; the signals and vary as a sawtooth signal within the range [0, 360] °; the phase angle can be computed using the phase measurement of the oscilloscope.
- 4.
- Evaluate the of the synchronization algorithms:
- Display the signal in the oscilloscope: ;
- Use the calculation method proposed in [33], which uses a digital output to determine , keeping the output in a high state during the algorithm execution; measures the time of the high state (); and subtracts the execution time from the previously determined high–low state change () (Equation (2) and Figure 9); can be computed using the positive pulse-width measurement of the oscilloscope.
- Configuration I: Evaluation of the emulated and estimated signals of the three-phase grid, , , and ;
- Configuration II: Evaluation of the reference and estimated amplitude, phase, and frequency;
- Configuration III: Evaluation of the execution time of the synchronization algorithms.
3. Results
3.1. Experimental Implementation of the Evaluation Tool
3.2. Evaluation of Synchronization Algorithms
3.2.1. Case Study 1: Amplitude Changes
3.2.2. Case Study 2: Frequency Changes
4. Conclusions
Author Contributions
Funding
Institutional Review Board Statement
Informed Consent Statement
Data Availability Statement
Acknowledgments
Conflicts of Interest
Abbreviations
| RESs | renewable energy sources |
| DERs | distributed energy resources |
| ESSs | energy storage systems |
| PLL | phase-locked loop |
| SRF-PLL | synchronous reference frame PLL |
| MAF-PLL | moving average filter PLL |
| CDSC-PLL | adaptive cascaded delayed signal cancellation PLL |
| DSOGI-PLL | dual second-order generalized integrator PLL |
| LPF | low-pass filter |
| EDPS | emulated digital processing systems |
| AES | acquisition from the electrical system |
| OS | overshoot |
| PIL | processor in the loop |
| FPGA | field programmable gate array |
| DC | direct current |
| RMSE | root mean square error |
| ME | mean error |
| settling time | |
| DACs | digital-to-analog converters |
| PWM | pulse-width-modulated |
| ADCs | analog-to-digital converters |
| DIOs | digital inputs/outputs |
| execution time | |
| TS | transient state |
| SS | Steady state |
Appendix A
| Variable | Description | Value |
|---|---|---|
| n | Number of samples per fundamental cycle | 96 |
| Fundamental grid frequency | 50 Hz | |
| PLL | ||
| LPF constant | 222.1441 | |
| Integral constant | 13,337 | |
| Proportional constant | 133.3333 | |
| DSOGI-PLL with LPF | ||
| Constant | ||
| LPF constant | 157.0796 |
References
- Rafique, Z.; Khalid, H.M.; Muyeen, S.M. Communication Systems in Distributed Generation: A Bibliographical Review and Frameworks. IEEE Access 2020, 8, 207226–207239. [Google Scholar] [CrossRef]
- Shimomura, M.; Keeley, A.R.; Matsumoto, K.; Tanaka, K.; Managi, S. Beyond the merit order effect: Impact of the rapid expansion of renewable energy on electricity market price. Renew. Sustain. Energy Rev. 2024, 189, 114037. [Google Scholar] [CrossRef]
- Hassan, Q.; Algburi, S.; Sameen, A.Z.; Salman, H.M.; Jaszczur, M. A review of hybrid renewable energy systems: Solar and wind-powered solutions: Challenges, opportunities, and policy implications. Results Eng. 2023, 20, 101621. [Google Scholar] [CrossRef]
- Nsaif, Y.M.; Hossain Lipu, M.S.; Ayob, A.; Yusof, Y. Hussain, Fault Detection and Protection Schemes for Distributed Generation Integrated to Distribution Network: Challenges and Suggestions. IEEE Access 2021, 9, 142693–142717. [Google Scholar] [CrossRef]
- Saeed, M.H.; Fangzong, W.; Kalwar, B.A.; Iqbal, S. A Review on Microgrids’ Challenges Perspectives. IEEE Access 2021, 9, 166502–166517. [Google Scholar] [CrossRef]
- Zhang, D.; Chen, Y.; Wang, L.; Liu, J.; Yuan, R.; Wu, J.; Zhang, Y.; Li, M. Control strategy and optimal configuration of energy storage system for smoothing short-term fluctuation of PV power. Sustain. Energy Technol. Assess. 2021, 45, 101166. [Google Scholar] [CrossRef]
- Amin, M. Phase-Tracking Robust-Synchronization-Loop for Grid-Connected Converters. IEEE Trans. Power Deliv. 2022, 37, 2953–2965. [Google Scholar] [CrossRef]
- Ullah, I.; Ashraf, M.C. Comparison of synchronization techniques under distorted grid conditions. IEEE Access 2019, 7, 101345–101354. [Google Scholar] [CrossRef]
- Konara, K.; Kolhe, M.L.; Sankalpa, W. Grid synchronization of DC energy storage using Voltage Source Inverter with ZCD and PLL techniques. In Proceedings of the International Conference on Industrial and Information Systems, Peradeniya, Sri Lanka, 18–20 December 2015; pp. 458–462. [Google Scholar] [CrossRef]
- Ahmed, H.; Biricik, S.; Benbouzid, M. Linear Kalman Filter-Based Grid Synchronization Technique: An Alternative Implementation. IEEE Trans. Ind. Inform. 2021, 17, 3847–3856. [Google Scholar] [CrossRef]
- McGrath, B.P.; Holmes, D.G.; Galloway, J.J.H. Power converter line synchronization using a discrete Fourier transform (DFT) based on a variable sample rate. IEEE Trans. Power Electron. 2005, 20, 877–884. [Google Scholar] [CrossRef]
- Hoppensteadt, F.C.; Izhikevich, E.M. Pattern recognition via synchronization in phase-locked loop neural networks. IEEE Trans. Neural Netw. 2000, 11, 734–738. [Google Scholar] [CrossRef] [PubMed]
- Bhandare, R.; Vaidya, K.; Suraparaju, K.R. Grid Synchronization using Machine Learning. In Proceedings of the Mysore Sub Section International Conference, Mysuru, India, 16–17 October 2022; pp. 1–6. [Google Scholar] [CrossRef]
- Da Silva, M.J.; Ferreira, S.C.; Da Silva, J.P.; Dos Santos, M.G.; Paganotti, A.L.; Barbosa, L.M. Equivalency between Adaptive Notch Filter PLL and Inverse Park PLL by Modeling and Parameter Adjustment. IEEE Latin Am. Trans. 2020, 18, 2112–2121. [Google Scholar] [CrossRef]
- He, X.; Liu, M.; Li, Y.; Hong, F.; Yang, J.; Jiang, F. Synchronous Reference Frame Paralleled MAF/DSC-Based PLL. In Proceedings of the Asia Energy and Electrical Engineering Symposium, Chengdu, China, 21–29 May 2020; pp. 361–364. [Google Scholar] [CrossRef]
- Golestan, S.; Guerrero, J.M.; Musavi, F.; Vasquez, J.C. Single-phase frequency-locked loops: A comprehensive review. IEEE Trans. Power Electron. 2019, 34, 11791–11812. [Google Scholar] [CrossRef]
- Golestan, S.; Guerrero, J.M.; Vasquez, J.C.; Abusorrah, A.M.; Al-Turki, Y. A Study on Three-Phase FLLs. IEEE Trans. Power Electron. 2019, 34, 213–224. [Google Scholar] [CrossRef]
- Golestan, S.; Guerrero, J.M.; Vasquez, J.C. Three-Phase PLLs: A Review of Recent Advances. IEEE Trans. Power Electron. 2017, 32, 1894–1907. [Google Scholar] [CrossRef]
- Taheri, P.; Amini, J.; Moallem, M. Improving Performance of Three-Phase MAF-PLL Under Asymmetrical DC-Offset Condition. IEEE Access 2023, 11, 111200–111211. [Google Scholar] [CrossRef]
- Safa, A.; Gouichiche, A.; Verma, A.K.; Su, C.-L.; Chedjara, Z.; Messlem, Y.; Berkouk, E.M. Open Loop Synchronization Techniques Benchmarking for Distributed Energy Sources Connection. IEEE Access 2022, 10, 63554–63566. [Google Scholar] [CrossRef]
- Peng, L.; Fu, Z.; Xiao, T.; Qian, Y.; Zhao, W.; Zhang, C. An Improved Dual Second-Order Generalized Integrator Phased-Locked Loop Strategy for an Inverter of Flexible High-Voltage Direct Current Transmission Systems under Nonideal Grid Conditions. Processes 2023, 11, 2634. [Google Scholar] [CrossRef]
- Mennai, N.; Soufi, Y.; Medoued, A.; Faleh, A. Grid Synchronization Techniques Analysis of DG Systems Under Grid Fault Conditions. In Proceedings of the International Multi-Conference on Systems, Signals & Devices, Sétif, Algeria, 6–10 May 2022; pp. 917–922. [Google Scholar] [CrossRef]
- Bouazza, F.; Mohamed, M.; Bouziane, B.; Abdelhamid, L. PIL Test for Voltage Source Inverter control used in Off-grid PV system. In Proceedings of the International Conference on Electrical Sciences and Technologies in Maghreb, Algiers, Algeria, 28–31 October 2018; pp. 917–922. [Google Scholar] [CrossRef]
- Nwobu, C.J.; Nakiganda, A.M.; Zhang, L. Grid Voltage Synchronization for Unbalanced Voltages Using the Energy Operator. IEEE J. Emerg. Sel. Top. Power Electron. 2017, 5, 1415–1424. [Google Scholar] [CrossRef]
- Ahmed, H.; Benbouzid, M. Adaptive Observer-Based Grid-Synchronization and Sequence Extraction Techniques for Renewable Energy Systems: A Comparative Analysis. Appl. Sci. 2021, 11, 653. [Google Scholar] [CrossRef]
- Kulkarni, S.V.; Gaonkar, D.N. An investigation of PLL synchronization techniques for distributed generation sources in the grid-connected mode of operation. Appl. Energy 2021, 290, 116755. [Google Scholar] [CrossRef]
- Wang, J.; Pratt, A.; Prabakar, K.; Miller, B.; Symko-Davies, M. Development of an integrated platform for hardware-in-the-loop evaluation of microgrids prior to site commissioning. Electr. Power Syst. Res. 2023, 223, 109535. [Google Scholar] [CrossRef]
- Chowdhury, M.R.; Galib, A.R.; Jobayer, A.M.; Hossain, S.; Isalm, M.N.; Islam, M.S. Impact of PLL Dynamics on Frequency Stability in Low Inertia Trending Power Systems. In Proceedings of the International Conference on Power, Control & Embedded Systems, Allahabad, India, 6–8 January 2023; pp. 1–6. [Google Scholar] [CrossRef]
- Pinto, J.; Carvalho, A.; Rocha, A.; Araújo, A. Comparison of DSOGI-Based PLL for Phase Estimation in Three-Phase Weak Grids. Electricity 2021, 2, 244–270. [Google Scholar] [CrossRef]
- Saxena, H.; Singh, A.; Chittora, P. Modified LMS synchronization technique for distributed energy resources with DC-offset and harmonic elimination capabilities. ISA Trans. 2023, 135, 567–574. [Google Scholar] [CrossRef] [PubMed]
- Ardalan, P.; Rasekh, N.; Khaneghah, M.Z.; Abrishamifar, A.; Saeidi, M. A modified SOGI-FLL algorithm with DC-offset rejection improvement for single-phase inverter applications. Int. J. Dyn. Control 2022, 10, 2020–2033. [Google Scholar] [CrossRef]
- Melin, P.; Baier, C.; Espinosa, E.; Riedemann, J.; Espinoza, J.; Pena, R. Study of the Open-Source Arduino DUE Board as Digital Control Platform for Three-Phase Power Converters. IEEE Access 2022, 10, 7574–7587. [Google Scholar] [CrossRef]
- Amestica, O.E.; Melin, P.E.; Duran-Faundez, C.R.; Lagos, G.R. An Experimental Comparison of Arduino IDE Compatible Platforms for Digital Control and Data Acquisition Applications. In Proceedings of the IEEE CHILEAN Conference on Electrical, Electronics Engineering, Information and Communication Technologies, Valparaiso, Chile, 13–27 November 2019; pp. 1–6. [Google Scholar] [CrossRef]
- Reyes, M.; Melín, P.; Espinosa, E.; Rivera, M.; Suárez, J. An Experimental Comparison between an Arduino Due and a DSP-based Delfino LaunchPad board. In Proceedings of the International Conference of the Chilean Computer Science Society, Santiago, Chile, 21–25 November 2022; pp. 1–8. [Google Scholar] [CrossRef]






















| Type of Tool | Equipment or Device | Price [USD] | Price Level |
|---|---|---|---|
| Emulated on Digital Processing Systems (EDPS) | Academic MATLAB per year | 275 | Upper Low |
| Startups MATLAB and Simulink Suite per year | 3950 | Medium | |
| STM32F4 Discovery, digital platform | 20 | Low | |
| LAUNCHXL-F28379D, C2000 Family TI, digital platform | 50 | Low | |
| PLECS RT Box CE + RT Box LaunchPad-Nucleo Interface | 7000 | Medium | |
| PLECS RT Box 2 + RT Box LaunchPad-Nucleo Interface | 24,000 | High | |
| Acquisition from Electrical Systems (AES) | GW Instek APS-1102 Programmable AC/DC Power Supply | 2490 | Medium |
| GW Instek PSU 6-200 Programmable DC Power Supply | 1970 | Medium | |
| ITECH IT7909-350-90 Regenerative Grid Simulator | 31,000 | High | |
| Programmable inverter TPI8032 22 kW, Imperix | 20,130 | High | |
| Inverter 30A, 400VAC, MTL-Series, GUASCH | 1920 | Medium |
| Variable | Description |
|---|---|
| LAUNCHXL-F28379D C2000 Delfino LaunchPad | |
| Voltage a, b, or c | |
| Fundamental voltage a | |
| Synchronization signal | |
| Analog output | |
| To select the case of the harmonic | |
| To select the case study | |
| To select the outputs for DACOUTA and DACOUTB | |
| Reference of the fundamental amplitude | |
| Reference of the fundamental phase | |
| Reference of the fundamental frequency |
| Variable | Description |
|---|---|
| Digital Controller | Arduino Due |
| Analog output | |
| Analog output | |
| Digital input, assign synchronization technique | |
| Digital input, assign synchronization technique | |
| Duty cycle for execution time | |
| Amplitude of the fundamental voltage estimated. | |
| Phase of the fundamental voltage estimated. | |
| Frequency of the fundamental voltage estimated |
| Signal | Digital-to-Analog Converter (DAC) | |
|---|---|---|
| From | To | |
| [−1, 1] p.u. | [1, 2] V | |
| [0, 1] p.u. | [1, 2] V | |
| [0, 360] ° | [1, 2] V | |
| [45, 60] Hz | [1, 2] V | |
| Time | Description | Variation |
|---|---|---|
| Amplitude step down | 1.0 p.u. to 0.5 p.u. | |
| Amplitude step up | 0.5 p.u. to 1.0 p.u. | |
| Amplitude step up | 1.0 p.u. to 1.5 p.u. | |
| Amplitude step down | 1.5 p.u. to 0.1 p.u. | |
| Amplitude step up | 0.1 p.u. to 1.0 p.u. | |
| Amplitude step down + Phase step change | 1.0 p.u. to 0.5 p.u. 0° to 20°. |
| Time | Description | Variation |
|---|---|---|
| Frequency step up | 50 Hz to 55 Hz | |
| Frequency step down | 55 Hz to 50 Hz | |
| Frequency step down | 50 Hz to 48 Hz | |
| Frequency step up + phase step change | 48 Hz to 50 Hz 0° to 20° | |
| Phase step change | 20° to 0° |
| Variable | Value | Description |
|---|---|---|
| 0 1 | Case with harmonics Case without harmonics | |
| 0 1 | Case 1 Case 2 | |
| 0 1 |
| Variable | Value | Description |
|---|---|---|
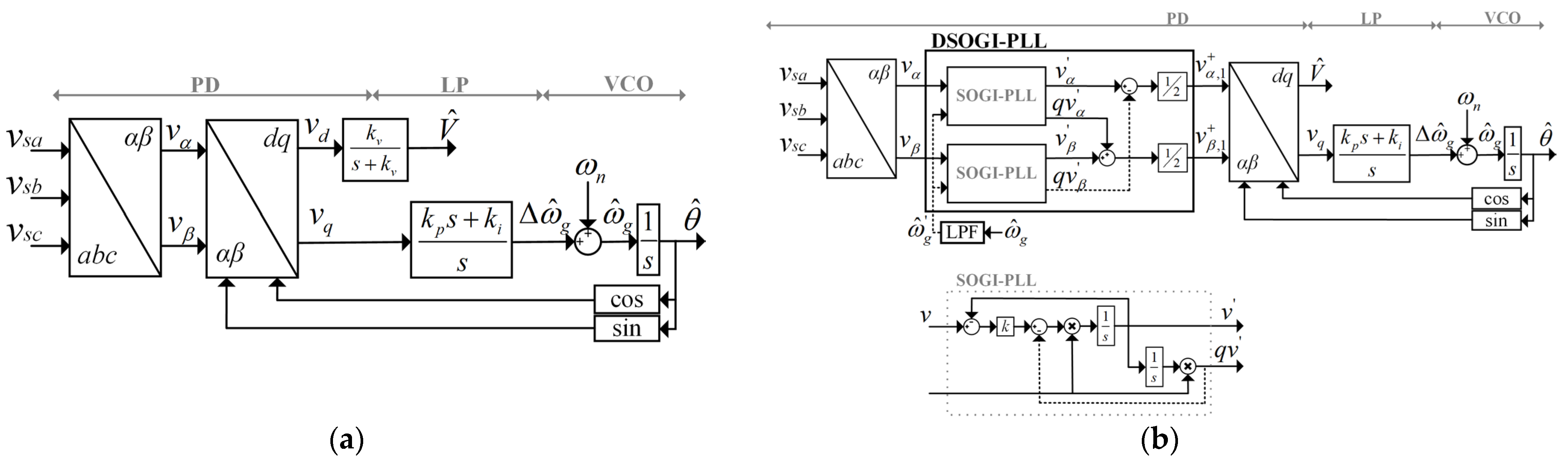
| 0 0 | SRF-PLL | |
| 0 1 | MAF-PLL * | |
| 1 0 | CDSC-PLL * | |
| 1 1 | DSOGI-PLL with LPF |
| Configuration | Signal | Description | Oscilloscope Channel | V/div, Position * |
|---|---|---|---|---|
| always | Synchronization (trigger) | Digital input | 5, div +3 | |
| I | CH1 | 500 m, div −2 | ||
| CH2 | ||||
| Emulated and acquired voltage signal | CH3 | |||
| II | CH1 | 500 m, div −2 | ||
| CH2 | 500 m, div −4 | |||
| CH3 | 500 m, div −2 | |||
| CH4 | 500 m, div −4 | |||
| III | Execution time of synchronization technique | CH4 | 1.00, div −2 |
| Variable | Measure | SRF-PLL | DSOGI-PLL with LPF | Measure Unit | ||
|---|---|---|---|---|---|---|
| Without Harmonics (See Figure 15) | With Harmonics (See Figure 16) | Without Harmonics (See Figure 15) | With Harmonics (See Figure 16) | |||
| in a steady state (SS) | ME | 11.7 | 10.3 | 12.5 | 12.8 | mV |
| RMSE | 60.4 | 53.2 | 32.6 | 33.1 | mV | |
| in the transient state (TS) | OS | - | - | - | - | p.u. |
| 20.2 | 18.2 | 21.8 | 13.2 | ms | ||
| Phase angle | 16.29 | 20.54 | ° | |||
| 33.17 | 63.61 | µs | ||||
Disclaimer/Publisher’s Note: The statements, opinions and data contained in all publications are solely those of the individual author(s) and contributor(s) and not of MDPI and/or the editor(s). MDPI and/or the editor(s) disclaim responsibility for any injury to people or property resulting from any ideas, methods, instructions or products referred to in the content. |
© 2025 by the authors. Licensee MDPI, Basel, Switzerland. This article is an open access article distributed under the terms and conditions of the Creative Commons Attribution (CC BY) license (https://creativecommons.org/licenses/by/4.0/).
Share and Cite
Reyes, M.E.; Melin, P.E.; Espinosa, E.; Baier, C.R.; Pesce, C.; Cormack, B. A Low-Cost Evaluation Tool for Synchronization Methods in Three-Phase Power Systems. Appl. Sci. 2025, 15, 1176. https://doi.org/10.3390/app15031176
Reyes ME, Melin PE, Espinosa E, Baier CR, Pesce C, Cormack B. A Low-Cost Evaluation Tool for Synchronization Methods in Three-Phase Power Systems. Applied Sciences. 2025; 15(3):1176. https://doi.org/10.3390/app15031176
Chicago/Turabian StyleReyes, Marcelo E., Pedro E. Melin, Eduardo Espinosa, Carlos R. Baier, Cristian Pesce, and Benjamín Cormack. 2025. "A Low-Cost Evaluation Tool for Synchronization Methods in Three-Phase Power Systems" Applied Sciences 15, no. 3: 1176. https://doi.org/10.3390/app15031176
APA StyleReyes, M. E., Melin, P. E., Espinosa, E., Baier, C. R., Pesce, C., & Cormack, B. (2025). A Low-Cost Evaluation Tool for Synchronization Methods in Three-Phase Power Systems. Applied Sciences, 15(3), 1176. https://doi.org/10.3390/app15031176

