Quantitative Monitoring Method for Conveyor Belt Deviation Status Based on Attention Guidance
Abstract
1. Introduction
2. Methodology
2.1. Relationship between the Prediction Box and the Belt Edge Line
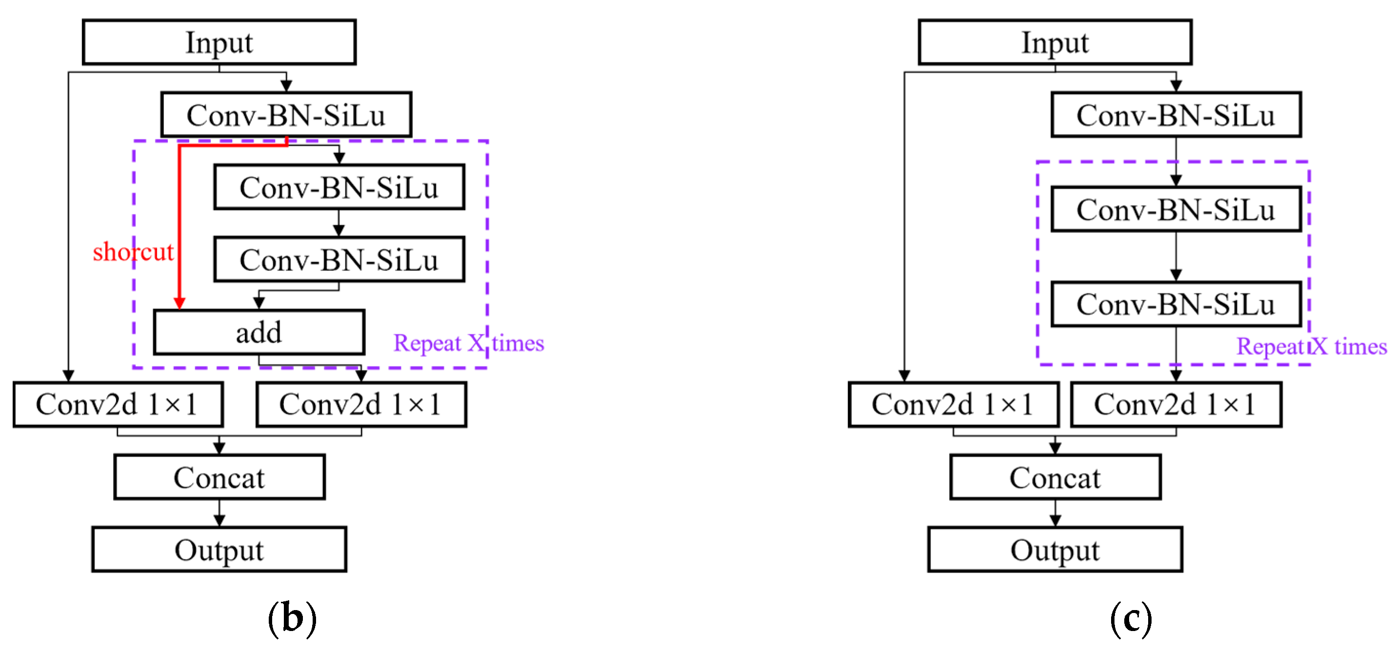
2.2. Network Structure
3. Hardware and Data Usage
4. Results and Discussion
4.1. Evaluation Metrics of Network Performance
4.2. Ablation Experiment
4.3. Verification of the Proposed Method
- (1)
- The influence of the material flow
- (2)
- The effect of the brightness and shade of the image
- (3)
- Effects of random vibration and noise from rain and snow
4.4. Discussion
5. Conclusions and Future Work
- (1)
- A new dataset containing 5000 images and a labeling method for conveyor belt deviation detection were presented.
- (2)
- We designed a quantitative characterization method and a judgment method for the determination of deviation states. These methods effectively balance the detection speed and accuracy, achieving detection accuracy of 99% on the self-made dataset and a detection speed of 67.7 FPS on the RTX2060.
- (3)
- Through the Grad-CAM technique, the effects of the types, positions, and quantities of the three attention mechanisms on the improvement in the deviation detection accuracy were explored, and the characteristic positions that affected the detection results were identified.
- (4)
- The proposed method has a strong anti-interference ability and can effectively resist environmental interference such as low illumination and motion blur and achieve the stable and reliable monitoring of operational states.
Author Contributions
Funding
Institutional Review Board Statement
Data Availability Statement
Conflicts of Interest
Nomenclature
| CAP | channel average pooling |
| CBAM | convolutional block attention module |
| CMP | channel max pooling |
| CSP | cross-stage partial network |
| DHT | deep Hough transform |
| ECA | efficient channel attention |
| FPN | feature pyramid networks |
| FPS | frames per second |
| GAP | global average pooling |
| GMP | global max pooling |
| mAP | mean average precision |
| PANet | path aggregation network |
| SEnet | squeeze-and-excitation network |
| W, H | horizontal and vertical resolution of the image or horizontal and vertical length of the image |
| a b c d | four vertices of the prediction box |
| e f g h | diagonal vertices of the prediction box |
| the coordinates of point a | |
| the coordinates of point b | |
| the coordinates of point g | |
| the coordinates of point h | |
| center point coordinates of the left prediction box | |
| center point coordinates of the right prediction box | |
| height of the left prediction box | |
| height of the right prediction box | |
| width of the left prediction box | |
| width of the right prediction box | |
| distance between the left edge of the conveyor belt and the left edge of the field of view | |
| distance between the right edge of the conveyor belt and the right edge of the field of view | |
| L | intersection of the virtual reference line and the left side of the camera’s field of view |
| M0 | intersection of the virtual reference line and the left side of the conveyor belt area |
| N0 | intersection of the virtual reference line and the right side of the conveyor belt area |
| R | intersection of the virtual reference line and the right side of the camera’s field of view |
| distance between reference line and x-axis | |
| threshold for deviation determination |
References
- He, D.; Pang, Y.; Lodewijks, G.; Liu, X. Healthy speed control of belt conveyors on conveying bulk materials. Powder Technol. 2018, 327, 408–419. [Google Scholar] [CrossRef]
- Mendes, D.; Gaspar, P.D.; Charrua-Santos, F.; Navas, H. Enhanced Real-Time Maintenance Management Model—A Step toward Industry 4.0 through Lean: Conveyor Belt Operation Case Study. Electronics 2023, 12, 3872. [Google Scholar] [CrossRef]
- Jan, Z.; Ahamed, F.; Mayer, W.; Patel, N.; Grossmann, G.; Stumptner, M.; Kuusk, A. Artificial intelligence for industry 4.0: Systematic review of applications, challenges, and opportunities. Expert Syst. Appl. 2023, 216, 119456. [Google Scholar] [CrossRef]
- Soori, M.; Arezoo, B.; Dastres, R. Internet of things for smart factories in industry 4.0, a review. Internet Things Cyber-Phys. Syst. 2023, 3, 192–204. [Google Scholar] [CrossRef]
- Zhang, M.; Jiang, K.; Cao, Y.; Li, M.; Wang, Q.; Li, D.; Zhang, Y. A new paradigm for intelligent status detection of belt conveyors based on deep learning. Measurement 2023, 213, 112735. [Google Scholar] [CrossRef]
- Semrád, K.; Draganová, K. Implementation of Magnetic Markers for the Diagnostics of Conveyor Belt Transportation Systems. Sustainability 2023, 15, 8705. [Google Scholar] [CrossRef]
- Zhang, S.; Xia, X. Optimal control of operation efficiency of belt conveyor systems. Appl. Energy 2010, 87, 1929–1937. [Google Scholar] [CrossRef]
- He, D.; Pang, Y.; Lodewijks, G. Green operations of belt conveyors by means of speed control. Appl. Energy 2017, 188, 330–341. [Google Scholar] [CrossRef]
- Zhang, M.; Shi, H.; Zhang, Y.; Yu, Y.; Zhou, M. Deep learning-based damage detection of mining conveyor belt. Measurement 2021, 175, 109130. [Google Scholar] [CrossRef]
- Bortnowski, P.; Kawalec, W.; Król, R.; Ozdoba, M. Types and causes of damage to the conveyor belt-review, classification and mutual relations. Eng. Fail. Anal. 2022, 140, 106520. [Google Scholar] [CrossRef]
- Sun, X.; Wang, Y.; Meng, W. Evaluation System of Curved Conveyor Belt Deviation State Based on the ARIMA–LSTM Combined Prediction Model. Machines 2022, 10, 1042. [Google Scholar] [CrossRef]
- Qiao, W.; Lan, Y.; Dong, H.; Xiong, X.; Qiao, T. Dual-field measurement system for real-time material flow on conveyor belt. Flow Meas. Instrum. 2022, 83, 102082. [Google Scholar] [CrossRef]
- Zhang, M.; Jiang, K.; Cao, Y.; Li, M.; Hao, N.; Zhang, Y. A deep learning-based method for deviation status detection in intelligent conveyor belt system. J. Clean Prod. 2022, 363, 132575. [Google Scholar] [CrossRef]
- Zhang, M.; Shi, H.; Yu, Y.; Zhou, M. A computer vision based conveyor deviation detection system. Appl. Sci. 2020, 10, 2402. [Google Scholar] [CrossRef]
- Wang, J.; Liu, Q.; Dai, M. Belt vision localization algorithm based on machine vision and belt conveyor deviation detection. In Proceedings of the 34rd Youth Academic Annual Conference of Chinese Association of Automation (YAC), Jinzhou, China, 6–8 June 2019; IEEE: Piscataway, NJ, USA, 2019. [Google Scholar]
- Liu, Y.; Miao, C.; Li, X.; Xu, G. Research on deviation detection of belt conveyor based on inspection robot and deep learning. Complexity 2021, 2021, 3734560. [Google Scholar] [CrossRef]
- Wang, W.; Xu, S.; Teng, Y. Design of Belt Sprinkler Monitoring System Based on Image Processing Technology. IAENG Int. J. Comput. Sci. 2022, 49, 94–100. [Google Scholar]
- Zeng, C.; Zheng, J.; Li, J. Real-time conveyor belt deviation detection algorithm based on multi-scale feature fusion network. Algorithms 2019, 12, 205. [Google Scholar] [CrossRef]
- Liu, Y.; Wang, Y.; Zeng, C.; Zhang, W.; Li, J. Edge detection for conveyor belt based on the deep convolutional network. In Proceedings of the 2018 Chinese Intelligent Systems Conference, Wenzhou, China; Springer: Berlin/Heidelberg, Germany, 2019. [Google Scholar]
- Selvaraju, R.R.; Cogswell, M.; Das, A.; Vedantam, R.; Parikh, D.; Batra, D. Grad-cam: Visual explanations from deep networks via gradient-based localization. In Proceedings of the IEEE International Conference on Computer Vision, Venice, Italy, 22–29 October 2017. [Google Scholar]
- Girshick, R. Fast r-cnn. In Proceedings of the IEEE International Conference on Computer Vision, Santiago, Chile, 7–13 December 2015. [Google Scholar]
- Wang, Y.; Wang, Y.; Dang, L. Video detection of foreign objects on the surface of belt conveyor underground coal mine based on improved SSD. J. Ambient Intell. Humaniz. Comput. 2020, 14, 5507–5516. [Google Scholar] [CrossRef]
- Liu, W.; Anguelov, D.; Erhan, D.; Szegedy, C.; Reed, S.; Fu, C.; Berg, A.C. Ssd: Single shot multibox detector. In Proceedings of the Computer Vision—ECCV 2016, Amsterdam, The Netherlands, 11–14 October 2016; Springer: Berlin/Heidelberg, Germany, 2016. [Google Scholar]
- Redmon, J.; Farhadi, A. Yolov3: An incremental improvement. arXiv 2018, arXiv:1804.02767. [Google Scholar]
- Bochkovskiy, A.; Wang, C.; Liao, H.M. Yolov4: Optimal speed and accuracy of object detection. arXiv 2020, arXiv:2004.10934. [Google Scholar]
- Ultralytics. Yolov5. Available online: https://github.com/ultralytics/yolov5 (accessed on 1 August 2024).
- Zhang, M.; Yue, Y.; Jiang, K.; Li, M.; Zhang, Y.; Zhou, M. Hybrid Compression Optimization Based Rapid Detection Method for Non-Coal Conveying Foreign Objects. Micromachines 2022, 13, 2085. [Google Scholar] [CrossRef] [PubMed]
- Liu, S.; Qi, L.; Qin, H.; Shi, J.; Jia, J. Path aggregation network for instance segmentation. In Proceedings of the IEEE Conference on Computer Vision and Pattern Recognition, Salt Lake City, UT, USA, 18–23 June 2018. [Google Scholar]
- Hu, J.; Shen, L.; Sun, G. Squeeze-and-excitation networks. In Proceedings of the IEEE Conference on Computer Vision and Pattern Recognition, Salt Lake City, UT, USA, 18–23 June 2018. [Google Scholar]
- Wang, Q.; Wu, B.; Zhu, P.; Li, P.; Zuo, W.; Hu, Q. ECA-Net: Efficient channel attention for deep convolutional neural networks. In Proceedings of the IEEE/CVF Conference on Computer Vision and Pattern Recognition, Seattle, WA, USA, 13–19 June 2020. [Google Scholar]
- Woo, S.; Park, J.; Lee, J.; Kweon, I.S. Cbam: Convolutional block attention module. In Proceedings of the European Conference on Computer Vision (ECCV), Munich, Germany, 8–14 September 2018. [Google Scholar]
- Zhang, M.; Cao, Y.; Jiang, K.; Li, M.; Liu, L.; Yu, Y.; Zhou, M.; Zhang, Y. Proactive measures to prevent conveyor belt Failures: Deep Learning-based faster foreign object detection. Eng. Fail. Anal. 2022, 141, 106653. [Google Scholar] [CrossRef]
- Zhao, K.; Han, Q.; Zhang, C.; Xu, J.; Cheng, M. Deep hough transform for semantic line detection. IEEE Trans. Pattern Anal. Mach. Intell. 2021, 44, 4793–4806. [Google Scholar] [CrossRef] [PubMed]














| Position | B1 | B2 | B3 | N1 | N2 | N3 | N4 | N5 | |
|---|---|---|---|---|---|---|---|---|---|
| Model | |||||||||
| Yolov5-s | 1 | 3 | 3 | 1 | 1 | 1 | 1 | 1 | |
| Yolov5-m | 2 | 6 | 6 | 2 | 2 | 2 | 2 | 2 | |
| Yolov5-l | 3 | 9 | 9 | 3 | 3 | 3 | 3 | 3 | |
| Yolov5-x | 4 | 12 | 12 | 4 | 4 | 4 | 4 | 4 | |
| OS | CPU | GPU | Pytorch | Python |
|---|---|---|---|---|
| Windows 10 | E5-2620v3*2 | RTX2060-6G | 1.7.0 | 3.6.13 |
| Model | Parameters | Calculations/(GFLOPs) | Inference Speed/(FPS) |
|---|---|---|---|
| Yolov5-s | 7,066,239 | 16.4 | 67.7 |
| Yolov5-m | 21,060,447 | 50.4 | 56 |
| Yolov5-l | 46,636,735 | 114.3 | 41.52 |
| Yolov5-x | 87,251,103 | 217.3 | 33.11 |
| Type of Attention Mechanism | Position | Parameters | Calculations/(GFLOPs) | FPS | mAP0.5 | mAP0.5:0.95 | ||
|---|---|---|---|---|---|---|---|---|
| B1 | B2 | B3 | ||||||
| SENet | Y | Y | Y | 7,088,243 | 16.4 | 61.6 | 0.997 | 0.8982 |
| Y | Y | N | 7,071,579 | 16.4 | 64.6 | 0.997 | 0.8973 | |
| Y | N | Y | 7,084,003 | 16.4 | 65 | 0.9969 | 0.8979 | |
| N | Y | Y | 7,087,143 | 16.4 | 64.8 | 0.9978 | 0.9004 | |
| Y | N | N | 7,067,339 | 16.4 | 64 | 0.9971 | 0.8997 | |
| N | Y | N | 7,070,479 | 16.4 | 66.7 | 0.9978 | 0.8992 | |
| N | N | Y | 7,082,903 | 16.4 | 62 | 0.9976 | 0.9014 | |
| ECA | Y | Y | Y | 7,066,248 | 16.4 | 59.5 | 0.9976 | 0.9008 |
| Y | Y | N | 7,066,245 | 16.4 | 65.1 | 0.9972 | 0.8984 | |
| Y | N | Y | 7,066,245 | 16.4 | 60.9 | 0.9971 | 0.8967 | |
| N | Y | Y | 7,066,245 | 16.4 | 64.4 | 0.998 | 0.9 | |
| Y | N | N | 7,066,242 | 16.4 | 62.9 | 0.9971 | 0.9009 | |
| N | Y | N | 7,066,242 | 16.4 | 61.3 | 0.9974 | 0.8998 | |
| N | N | Y | 7,066,242 | 16.4 | 66.7 | 0.9974 | 0.8984 | |
| CBAM | Y | Y | Y | 7,221,370 | 19.2 | 46.7 | 0.9964 | 0.8885 |
| Y | Y | N | 7,213,080 | 19.2 | 50.8 | 0.9965 | 0.8881 | |
| Y | N | Y | 7,219,224 | 19.2 | 48.35 | 0.9965 | 0.8905 | |
| N | Y | Y | 7,220,760 | 19.2 | 49.7 | 0.9961 | 0.8904 | |
| Y | N | N | 7,210,934 | 19.2 | 53.7 | 0.9966 | 0.8891 | |
| N | Y | N | 7,212,470 | 19.2 | 50.6 | 0.9969 | 0.89 | |
| N | N | Y | 7,218,614 | 19.2 | 51.4 | 0.9966 | 0.8924 | |
Disclaimer/Publisher’s Note: The statements, opinions and data contained in all publications are solely those of the individual author(s) and contributor(s) and not of MDPI and/or the editor(s). MDPI and/or the editor(s) disclaim responsibility for any injury to people or property resulting from any ideas, methods, instructions or products referred to in the content. |
© 2024 by the authors. Licensee MDPI, Basel, Switzerland. This article is an open access article distributed under the terms and conditions of the Creative Commons Attribution (CC BY) license (https://creativecommons.org/licenses/by/4.0/).
Share and Cite
Zhang, X.; Yang, Z.; Zhang, M.; Yu, Y.; Zhou, M.; Zhang, Y. Quantitative Monitoring Method for Conveyor Belt Deviation Status Based on Attention Guidance. Appl. Sci. 2024, 14, 6916. https://doi.org/10.3390/app14166916
Zhang X, Yang Z, Zhang M, Yu Y, Zhou M, Zhang Y. Quantitative Monitoring Method for Conveyor Belt Deviation Status Based on Attention Guidance. Applied Sciences. 2024; 14(16):6916. https://doi.org/10.3390/app14166916
Chicago/Turabian StyleZhang, Xi, Zihao Yang, Mengchao Zhang, Yan Yu, Manshan Zhou, and Yuan Zhang. 2024. "Quantitative Monitoring Method for Conveyor Belt Deviation Status Based on Attention Guidance" Applied Sciences 14, no. 16: 6916. https://doi.org/10.3390/app14166916
APA StyleZhang, X., Yang, Z., Zhang, M., Yu, Y., Zhou, M., & Zhang, Y. (2024). Quantitative Monitoring Method for Conveyor Belt Deviation Status Based on Attention Guidance. Applied Sciences, 14(16), 6916. https://doi.org/10.3390/app14166916

