Combustion Synthesis of Chromium Nitrides
Abstract
:1. Introduction
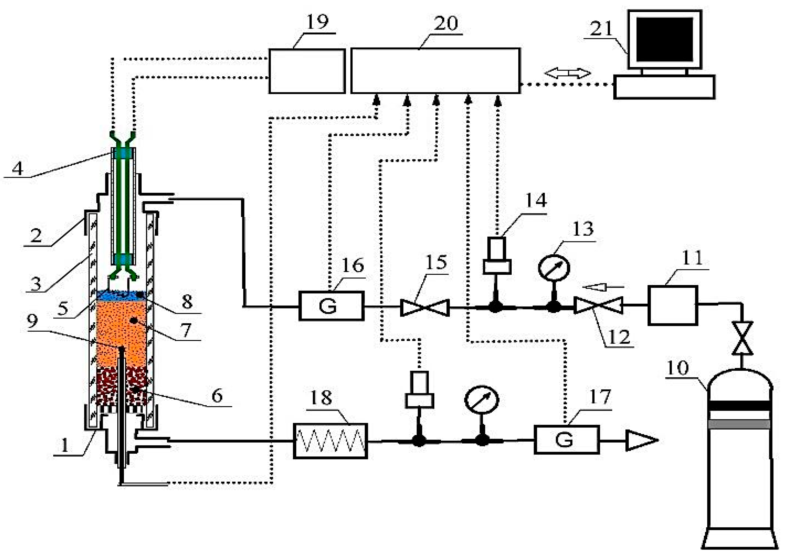
2. Methodology of the Experiment
3. Results and Discussion
3.1. Natural Filtration Mode
3.2. Layer-by-Layer and Surface Combustion of Chromium in Nitrogen
3.3. Nitridation Process Stages when Chromium Is Burned in Nitrogen
3.4. Microstructure of Nitrided Chromium
3.5. Nitridation of Ferrochromium
3.6. Nitridation of Chromium and Ferrochromium in Cocurrent Nitrogen Flow
3.7. Ferrochromium Nitridation in the Cocurrent Flow of Nitrogen
4. Conclusions
Author Contributions
Funding
Conflicts of Interest
References
- Levashov, E.A.; Merzhanov, A.G.; Shtanskv, D.V. Advanced technologies, materials and coatings developed in scientific-educational center of SHS. Galvanotechnik 2009, 100, 2102–2114. [Google Scholar]
- Sytschev, A.E.; Merzhanov, A.G. Self-propagating high-temperature synthesis of nanomaterials. Russ. Chem. Rev. 2004, 73, 147–159. [Google Scholar] [CrossRef]
- Ponomarev, M.A.; Loryan, V.E.; Shchukin, A.S.; Merzhanov, A.G. SHS in preliminary structured compacts: II. Ti-2B and Ti-Al blends. Int. J. Self Propag. High Temp. Synth. 2013, 22, 202–209. [Google Scholar] [CrossRef]
- Ponomarev, M.A.; Loryan, V.E.; Kochetov, N.A.; Merzhanov, A.G. SHS in preliminary structured compacts: I. Ni-Al blends. Int. J. Self Propag. High Temp. Synth. 2013, 22, 193–201. [Google Scholar] [CrossRef]
- Rogachev, A.S.; Grigoryan, A.É.; Illarionova, E.V.; Kanel’, I.G.; Merzhanov, A.G.; Nosyrev, A.N.; Tsygankov, P.A. Gasless combustion of Ti-Al bimetallic multilayer nanofoils. Combust. Explos. Shock Waves 2004, 40, 166–171. [Google Scholar] [CrossRef]
- Merzhanov, A.G. Fundamentals, achievements, and perspectives for development of solid-flame combustion. Russ. Chem. Bull. 1997, 46, 1–27. [Google Scholar] [CrossRef]
- Merzhanov, A.G.; Ozerkovskaya, N.I.; Shkadinskii, K.G. Dynamics of thermal explosion in heterogeneous compositions interacting through a layer of the product. Chem. Phys. Rep. 2001, 19, 1931–1948. [Google Scholar]
- Kvanin, V.L.; Balikhina, N.T.; Merzhanov, A.G.; Karabakhin, V.G. The use of self-propagating high-temperature synthesis and argon-arc overlaying when strengthening the surface of products made of titanium alloys. Russ. J. Non Ferrous Met. 2012, 53, 155–162. [Google Scholar] [CrossRef]
- Amosov, A.P.; Borovinskaya, I.P.; Merzhanov, A.G. Powder Technology of Self-Propagating High-Temperature Synthesis, 1st ed.; Mashinostroenie: Moscow, Russia, 2007; pp. 75–83. [Google Scholar]
- Braverman, B.S.; Ziyatdinov, M.K.; Maksimov, Y.M. Combustion of chromium in nitrogen. Combust. Explos. Shock Waves 1999, 35, 50–52. [Google Scholar] [CrossRef]
















| Grade | Component Mass Share, % | ||||||
|---|---|---|---|---|---|---|---|
| Cr | Si | Al | C | Fe | S | P | |
| PH 1S | base | 0.09 | 0.01 | 0.05 | 0.15 | 0.02 | 0.02 |
| PHA 97.5 | base | 0.35 | 0.62 | 0.04 | 0.49 | 0.02 | 0.02 |
| PFN | 75.6 | 0.56 | 0.32 | 0.03 | base | 0.03 | 0.03 |
| Combustion Parameters | Natural Filtration | Forced Filtration | ||||
|---|---|---|---|---|---|---|
| Particle Size, µm | Avg. ≈ 5 | 63–80 | 63–80 | 63–80 | 63–80 | 63–80 |
| Porosity, | ~60 | ~80 | ~80 | ~80 | ~80 | ~80 |
| Gas composition | N2 | N2 | N2 | N2 | N2 | N2 + 7% Ar |
| Pressure, MPa | 0.2 | 6.0 | 0.2 | <0.2 | <0.2 | <0.2 |
| Gas flow rate, cm3/s | - | - | - | 8 | 12 | 12 |
| Rate of combustion, cm/s | 0.04 | 0.034 | - | 0.17 | 0.24 | 0.13 |
| Nitrogen content, % N | 12.21 | 16.73 | - | 9.80 | 7.50 | 7.36 |
| Degree of transition | 0.58 | 0.79 | - | 0.46 | 0.36 | 0.35 |
| Adiabatic combustion temperature, °C | ~1320 | ~1630 | - | ~1030 | ~700 | ~690 |
| Maximum combustion temperature, °C | 1250 | 1380 | - | 1540 | ~1640 | 1440 |
| Phase composition of the combustion products | Cr2N, CrN | CrN, Cr2N | - | Cr2N | Cr2N | Cr2N |
© 2019 by the authors. Licensee MDPI, Basel, Switzerland. This article is an open access article distributed under the terms and conditions of the Creative Commons Attribution (CC BY) license (http://creativecommons.org/licenses/by/4.0/).
Share and Cite
Ziatdinov, M.; Zhukov, A.; Promakhov, V.; Schulz, N. Combustion Synthesis of Chromium Nitrides. Metals 2019, 9, 98. https://doi.org/10.3390/met9010098
Ziatdinov M, Zhukov A, Promakhov V, Schulz N. Combustion Synthesis of Chromium Nitrides. Metals. 2019; 9(1):98. https://doi.org/10.3390/met9010098
Chicago/Turabian StyleZiatdinov, Mansur, Alexander Zhukov, Vladimir Promakhov, and Nikita Schulz. 2019. "Combustion Synthesis of Chromium Nitrides" Metals 9, no. 1: 98. https://doi.org/10.3390/met9010098
APA StyleZiatdinov, M., Zhukov, A., Promakhov, V., & Schulz, N. (2019). Combustion Synthesis of Chromium Nitrides. Metals, 9(1), 98. https://doi.org/10.3390/met9010098
