A Hydraulic Axial Piston Pump Fault Diagnosis Based on Instantaneous Angular Speed under Non-Stationary Conditions
Abstract
:1. Introduction
2. Diagnostic Mechanism
2.1. Analysis of Fault Types
2.2. The Significance of IASF
2.3. The Acquisition of the IASF
- (1)
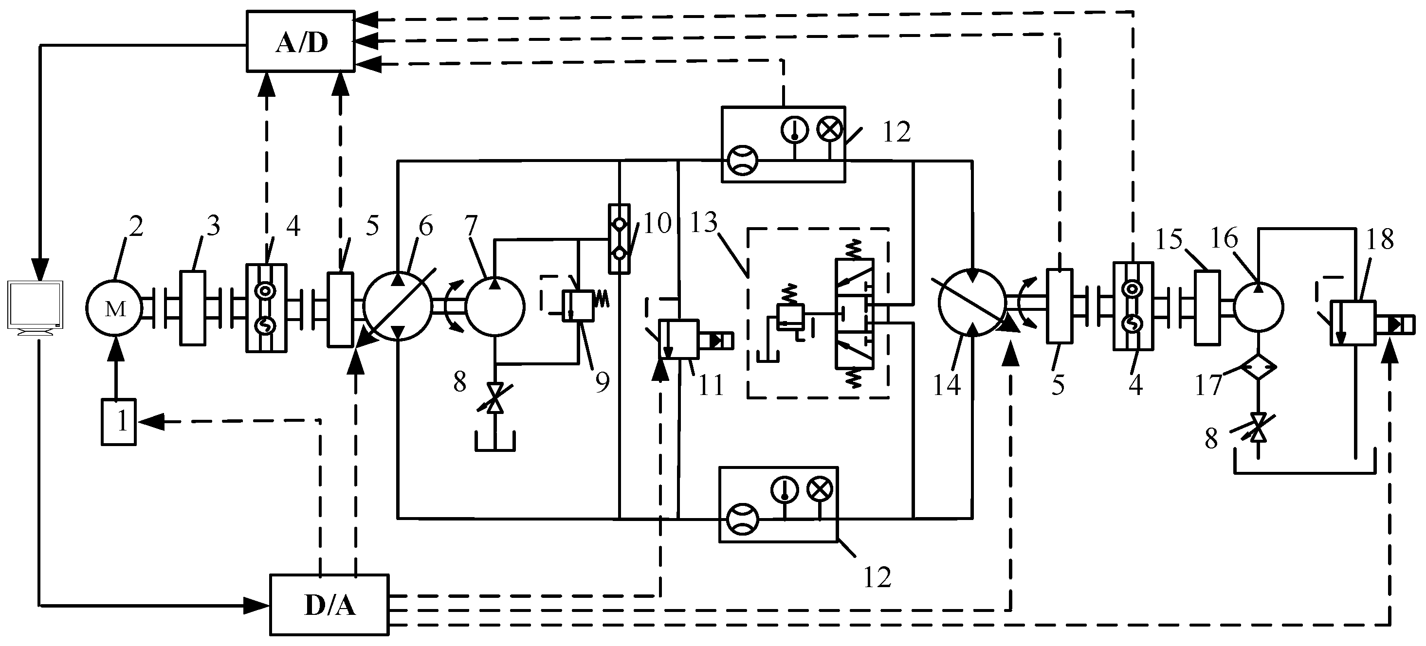
- A square speed-measuring gear plate with 60 teeth is installed on the input shaft of the piston pump for synchronous rotation. The magneto-electric speed sensor is assembled on a bracket and is not in contact with the gear plate. When the hydraulic pump is running, the tooth top of the gear plate is aligned with or deviates from the sensor. An AC voltage approximated to a sine wave is induced in the coil, which is filtered and shaped by the internal hardware of the sensor to output a square-wave-pulse voltage signal.
- (2)
- The ADLINK PCI-9846H high frequency data acquisition card is utilized to conduct A/D sampling of the square wave at a sampling frequency of 500 kHz. It is processed by Matlab and the threshold of the edge trigger is set. When the falling edge is triggered, the sampling points that remain low are counted. When the rising edge is activated, the sampling points that remain high are counted. The sum of the sampling points in a square wave period is calculated, and the IAS is obtained as follows:where is the sampling frequency (in units of Hz), is the number of tooth discs, and is the number of sampling points of a signal cycle.
- (3)
- The JCZ2 torque–speed sensor and magneto-electric speed sensor coaxial monitor the pump source’s IAS signal. The JCZ2 torque–speed sensor generates a pulse speed signal for each revolution of the shaft. Therefore, the speed signal obtained synchronously via the JCZ2 torque–speed sensor can be considered a trend term of the speed. The speed signal induced via the magneto-electric speed sensor is regarded as the IAS.
- (4)
- The existence of trend terms will cause significant errors in data processing. It will cause temporal correlation statistics to lose their authenticity and will even make the fault feature’s frequency completely unreliable. The IAS signal can be generally regarded as the superposition of the speed trend term and the fluctuation term. IASF signal is calculated by subtracting the trend term from the IAS signal.
3. Proposed Method
3.1. A Theoretical Analysis of the SNST
3.2. Diagnostic Process
- (1)
- The IAS information under non-stationary conditions was collected using a data acquisition system when the pump valve plate was under healthy, weak wear, and severe wear conditions.
- (2)
- The IAS information was processed via virtual counting and trend removal using Matlab software to obtain the IASF signal.
- (3)
- The time–frequency fault feature extraction of IASF signal based on SNST was divided into the following four steps. Firstly, the linear time–frequency spectrum of the time-domain signal was obtained by using the normal S transform. Secondly, the real-time frequency estimation was acquired from the real-time phase information. Then, the time–frequency ridge was attained via the SEO extraction operator. Finally, the line-pass filtering reconstruction of the IASF signals was realized according to the principle of inaction.
- (4)
- A fault diagnosis was carried out for the axial piston pump by using the waveform feature in the polar coordinate diagram.
4. Experimental Study and Analysis
4.1. Test System
4.1.1. Experimental Setup and Data Acquisition
4.1.2. Pump Data Collection
4.2. Results and Analysis
5. Conclusions
- (1)
- The multi-energy coupling and strong noise vibration environment of hydraulic piston pumps in non-stationary conditions make fault diagnosis extremely difficult. Through a theoretical analysis, it is concluded that when the valve plate is worn, the friction torque will change and will then be reflected in fluctuations in the instantaneous angular speed of the pump shaft. Therefore, to the use of IAS signals as information sources for monitoring and diagnosing the wear status of an axial piston pump is proposed. The traditional monitoring signal is susceptible to the non-stationary working condition of the equipment. In this paper, the IAS signals of running parameters are applied to offer a new method of fault feature extraction and fault diagnosis.
- (2)
- An SNST is proposed to perform line-pass filtering on the IASF signal of an axial piston pump. It can accurately identify the instantaneous frequency, retaining only the instantaneous frequency information that is most relevant to the time-varying characteristics. It is suitable for processing monitoring signals under non-stationary conditions.
- (3)
- A method using the polar coordinate graph is put forward for monitoring; in this method, the frequency of speed fluctuations and oscillations in the range of 180°~270° is significantly increased. Under normal working conditions, the number of closed loops in this area is one, which can be used as a monitoring indicator. Setting the threshold to two can achieve fault identification. Under severe wear conditions, an oscillation amplitude of 6 r/min may also occur near 0°. Therefore, faults can be quantified via the presence or absence of oscillations in this region.
Author Contributions
Funding
Data Availability Statement
Conflicts of Interest
References
- Yang, Y.; Ding, L.; Xiao, J.; Fang, G.; Li, J. Current status and applications for hydraulic pump fault diagnosis: A Review. Sensors 2022, 22, 9714. [Google Scholar] [CrossRef]
- Wu, F.; Tang, J.; Jiang, Z.; Sun, Y.; Chen, Z.; Guo, B. The remaining useful life prediction method of a hydraulic pump under unknown degradation model with limited data. Sensors 2023, 23, 5931. [Google Scholar] [CrossRef]
- Zhang, L.; Wang, S.; Yin, G.J.; Guan, C.N. Fluid–structure interaction analysis of fluid pressure pulsation and structural vibration features in a vertical axial pump. Adv. Mech. Eng. 2019, 11, 2072151946. [Google Scholar] [CrossRef]
- Geng, B.L.; Gu, L.C.; Liu, J.M. Novel methods for modeling and online measurement of effective bulk modulus of flowing oil. IEEE Access 2020, 8, 20805–20817. [Google Scholar] [CrossRef]
- Geng, B.L.; Gu, L.C.; Liu, J.M.; Shi, Y. Dynamic modeling of fluid nonlinear compression loss and flow loss oriented to fault diagnosis of axial piston pump. Proc. Inst. Mech. Eng. Part C J. Mech. Eng. Sci. 2021, 235, 3236–3251. [Google Scholar] [CrossRef]
- Zhu, Y.; Su, H.; Tang, S.; Zhang, S.; Zhou, T.; Wang, J. A novel fault diagnosis method based on SWT and VGG-LSTM model for hydraulic axial piston pump. J. Mar. Sci. Eng. 2023, 11, 594. [Google Scholar] [CrossRef]
- Chao, Q.; Xu, Z.; Tao, J.; Liu, C. Capped piston: A promising design to reduce compressibility effects, pressure ripple and cavitation for high-speed and high-pressure axial piston pumps. Alex. Eng. J. 2023, 62, 509–521. [Google Scholar] [CrossRef]
- Bensaad, D.; Soualhi, A.; Guillet, F. A new leaky piston identification method in an axial piston pump based on the extended Kalman filter. Measurement 2019, 148, 106921. [Google Scholar] [CrossRef]
- Zhang, M.Q.; Zi, Y.Y.; Niu, L.K.; Xi, S.T.; Li, Y.Q. Intelligent diagnosis of V-type marine diesel engines based on multifeatures extracted from instantaneous crankshaft speed. IEEE Trans. Instrum. Meas. 2019, 68, 722–740. [Google Scholar] [CrossRef]
- Zhao, M.; Jia, X.D.; Lin, J.; Lei, Y.G.; Lee, J. Instantaneous speed jitter detection via encoder signal and its application for the diagnosis of planetary gearbox. Mech. Syst. Signal Process. 2018, 98, 16–31. [Google Scholar] [CrossRef]
- Ding, C.C.; Zhao, M.; Lin, J.; Wang, B.X.; Liang, K.X. Transient feature extraction of encoder signal for condition assessment of planetary gearboxes with variable rotational speed. Measurement 2020, 151, 107206. [Google Scholar] [CrossRef]
- Fedala, S.; Rémond, D.; Zegadi, R.; Felkaoui, A. Contribution of angular measurements to intelligent gear faults diagnosis. J. Intell. Manuf. 2018, 29, 1115–1131. [Google Scholar] [CrossRef]
- Diamond, D.H.; Heyns, P.S.; Oberholster, A.J. Improved Blade Tip Timing measurements during transient conditions using a State Space Model. Mech. Syst. Signal Process. 2019, 122, 555–579. [Google Scholar] [CrossRef]
- Silva, R.H.G.E.; Paes, L.E.D.S.; Sousa, G.L.D.; Marques, C.; Pinto, T.L.F.D.C. Design of a wire measurement system for dynamic feeding TIG welding using instantaneous angular speed. Int. J. Adv. Manuf. Technol. 2019, 101, 5–8. [Google Scholar]
- Gomez, J.L.; Khelf, I.; Bourdon, A.; André, H.; Rémond, D. Angular modeling of a rotating machine in non-stationary conditions: Application to monitoring bearing defects of wind turbines with instantaneous angular speed. Mech. Mach. Theory 2019, 136, 27–51. [Google Scholar] [CrossRef]
- Bourdon, A.; Chesné, S.; André, H.; Rémond, D. Reconstruction of angular speed variations in the angular domain to diagnose and quantify taper roller bearing outer race fault. Mech. Syst. Signal Process. 2019, 120, 1–15. [Google Scholar] [CrossRef]
- Wang, Y.; Tang, B.P.; Qin, Y.; Huang, T. Rolling bearing fault detection of civil aircraft engine based on adaptive estimation of instantaneous angular speed. IEEE Trans. Ind. Inform. 2020, 16, 4938–4948. [Google Scholar] [CrossRef]
- Lamraoui, M.; Thomas, M.; Badaoui, M.E.; Girardin, F. Indicators for monitoring chatter in milling based on instantaneous angular speeds. Mech. Syst. Signal Process. 2014, 44, 72–85. [Google Scholar] [CrossRef]
- Alhashmi, S.A. Detection and Diagnosis of Cavitation in Centrifugal Pumps; The University of Manchester: Manchester, UK, 2005. [Google Scholar]
- Gu, L.C.; Yang, B. A cooperation analysis method using internal and external features for mechanical and electrohydraulic system. IEEE Access 2019, 7, 10491–10504. [Google Scholar] [CrossRef]
- Liu, Y.; Gu, L.C.; Yang, B.; Wang, S.H.; Yuan, H.B. A new evaluation method on hydraulic system using the instantaneous speed fluctuation of hydraulic motor. Proc. Inst. Mech. Eng. Part C J. Mech. Eng. Sci. 2017, 232, 2674–2684. [Google Scholar] [CrossRef]
- Ahmad, S.; Ahmad, Z.; Kim, J.M. A Centrifugal Pump Fault Diagnosis Framework Based on Supervised Contrastive Learning. Sensors 2022, 22, 6448. [Google Scholar] [CrossRef] [PubMed]
- Yu, G.; Yu, M.J.; Xu, C.Y. Synchroextracting Transform. IEEE Trans. Ind. Electron. 2017, 64, 8042–8054. [Google Scholar] [CrossRef]
- Hui, C.; Kang, J.X.; Chen, Y.C.; Dan, X.; Ying, Y. An Improved Time-Frequency Analysis Method for Hydrocarbon Detection Based on EWT and SET. Energies 2017, 10, 1090. [Google Scholar]
- Zhu, X.X.; Zhang, Z.S.; Gao, J.H.; Li, B.; Li, Z.; Huang, X.; Wen, G.R. Synchroextracting chirplet transform for accurate IF estimate and perfect signal reconstruction. Digit. Signal Process. 2019, 93, 172–186. [Google Scholar] [CrossRef]
- Ye, S.; Zhang, J.; Xu, B.; Hou, L.; Xiang, J.; Tang, H. A theoretical dynamic model to study the vibration response characteristics of an axial piston pump. Mech. Syst. Signal Pract. 2020, 150, 107237. [Google Scholar] [CrossRef]
- Guo, R.; Liu, Y.; Zhao, Z.; Zhao, J.; Wang, J.; Cai, W. Research on Degradation State Recognition of Axial Piston Pump under Variable Rotating Speed. Processes. 2022, 10, 1078. [Google Scholar] [CrossRef]
- Liu, L.T.; Houtse, H. Inversion and normalization of time-frequency transform. Appl. Math. Inf. Ences 2012, 6, 67–74. [Google Scholar]
- Liu, J.M.; Gu, L.C.; Geng, B.L. A practical signal processing approach for fault detection of axial piston pumps using instantaneous angular speed. Proc. Inst. Mech. Eng. Part C J. Mech. Eng. Sci. 2020, 234, 3935–3947. [Google Scholar] [CrossRef]
- Liu, J.M.; Gu, L.C.; Geng, B.L.; Shi, Y. Hydraulic pump fault diagnosis based on chaotic characteristics of speed signals under non-stationary conditions. Proc. Inst. Mech. Eng. Part C J. Mech. Eng. Sci. 2021, 235, 3468–3482. [Google Scholar] [CrossRef]










| Element | Parameter | Content |
|---|---|---|
| Motor | Type | Siemens1LG0206-4AA70-Z |
| Rated power/KW | 30 | |
| Rated speed/(r·min−1) | 1470 | |
| Hydraulic pump | Type | HPV55-02REIX300 |
| Number of pistons | 7 | |
| Displacement/mL | 35~105 | |
| Rated pressure/MPa | 42 | |
| Maximum rotational speed/(r·min−1) | 3500 | |
| Hydraulic Motor | Type | HMV105-02E1C |
| Displacement/mL | 35~105 | |
| Rated pressure/MPa | 42 | |
| Maximum rotational speed/(r·min−1) | 3500 |
Disclaimer/Publisher’s Note: The statements, opinions and data contained in all publications are solely those of the individual author(s) and contributor(s) and not of MDPI and/or the editor(s). MDPI and/or the editor(s) disclaim responsibility for any injury to people or property resulting from any ideas, methods, instructions or products referred to in the content. |
© 2023 by the authors. Licensee MDPI, Basel, Switzerland. This article is an open access article distributed under the terms and conditions of the Creative Commons Attribution (CC BY) license (https://creativecommons.org/licenses/by/4.0/).
Share and Cite
Liu, J.; Meng, S.; Zhou, X.; Gu, L. A Hydraulic Axial Piston Pump Fault Diagnosis Based on Instantaneous Angular Speed under Non-Stationary Conditions. Lubricants 2023, 11, 406. https://doi.org/10.3390/lubricants11090406
Liu J, Meng S, Zhou X, Gu L. A Hydraulic Axial Piston Pump Fault Diagnosis Based on Instantaneous Angular Speed under Non-Stationary Conditions. Lubricants. 2023; 11(9):406. https://doi.org/10.3390/lubricants11090406
Chicago/Turabian StyleLiu, Jiamin, Shuai Meng, Xintao Zhou, and Lichen Gu. 2023. "A Hydraulic Axial Piston Pump Fault Diagnosis Based on Instantaneous Angular Speed under Non-Stationary Conditions" Lubricants 11, no. 9: 406. https://doi.org/10.3390/lubricants11090406
APA StyleLiu, J., Meng, S., Zhou, X., & Gu, L. (2023). A Hydraulic Axial Piston Pump Fault Diagnosis Based on Instantaneous Angular Speed under Non-Stationary Conditions. Lubricants, 11(9), 406. https://doi.org/10.3390/lubricants11090406

