The Effect of Operating Variables on the Performance of Column Flotation of Silica Sand
Abstract
1. Introduction
2. Materials and Methods
2.1. Sample Characterisation
2.2. Experimental Procedure
- Y—dependent variable
- x1, x2, x3—independent variables
- b0—constant (Intercept)
- b1, b2, b3—coefficients that describe the linear effect of independent variables x1, x2 and x3 on dependent variable Y
- b11, b22, b33—coefficients that describe the non-linear (quadratic) effect of independent variables x1, x2 and x3 on dependent variable Y
- b12, b13, b23—coefficients that describe the interactions of independent variables x1, x2 and x3 with dependent variable Y
2.3. Analytical Methods
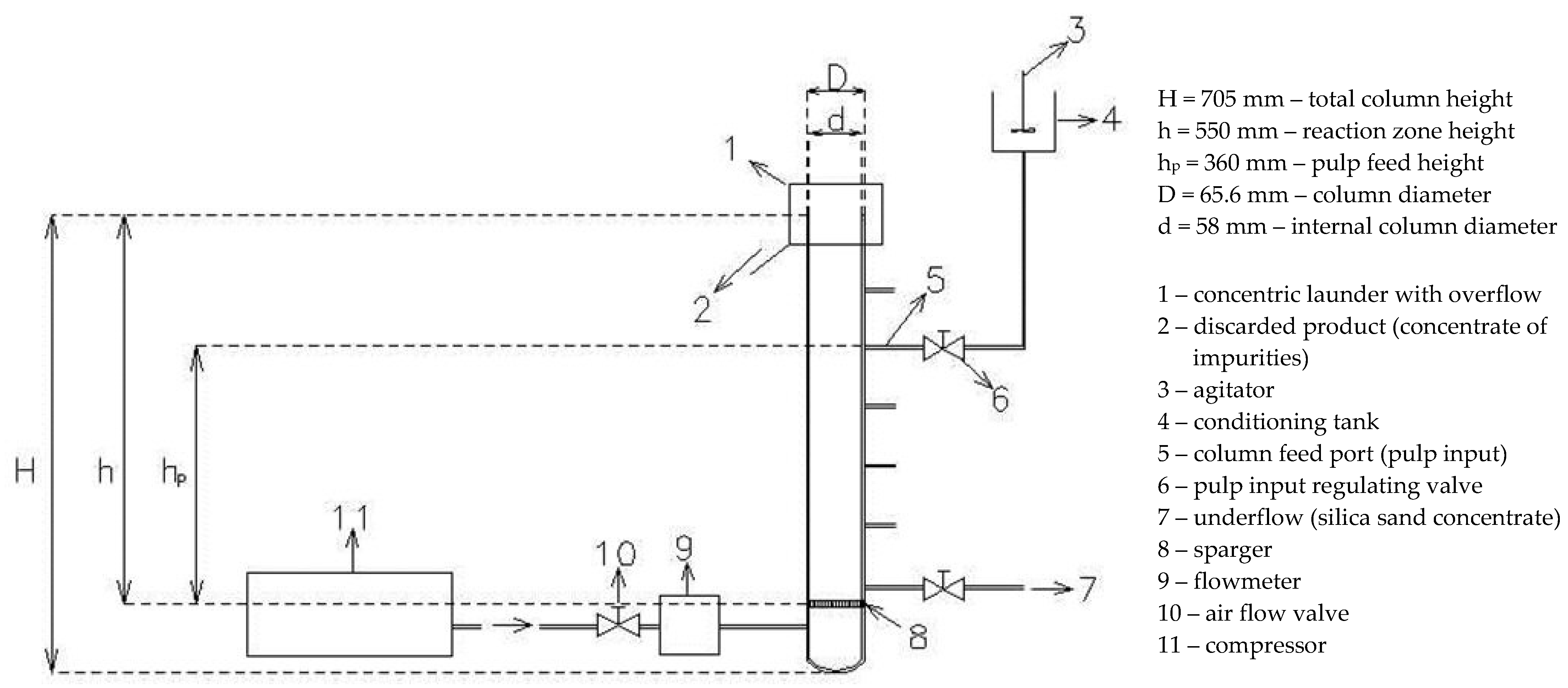
2.4. Batch Flotation Tests and Equipment
- 1.
- Mixing the appropriate amount of water and a sample of washed sand (0.63/0.1 mm) in order to obtain 50–70 wt% solids (sand) content in the pulp (depending on the collector type used);
- 2.
- Adding 2M H2SO4 to the pulp to achieve the desired pulp acidity (pH = 2–4) when using collectors (anionic: Aero 801, 864, 869F, Custofloat CR1, and cationic: Aeromine 3030C, Armoflote 14, 21, 64, 820) that are effective in an acidic pulp. Acid was not added in tests using collectors (anionic: Aero 704, Aero 845 and Custofloat CR3) that are effective in a neutral pulp. When the desired pH is reached, the mixing of the pulp continues for 1–2 min;
- 3.
- Adding the required amount of collector (200–900 g/t of sand depending on the test and type of collector). Mixing continues for 4 min;
- 4.
- Adding the frother Aerofroth 65 (200–500 g/t of sand). Mixing continues for 2 min;
- 5.
- Diluting the pulp with water to a 2–10% solids concentration (20–110 g/L of water) and adding the required amount of H2SO4 to maintain the desired pulp acidity (pH = 2–4) during flotation tests under acidic conditions.
3. Results and Discussion
3.1. Preliminary Test Results
3.2. The Effect of Collector Type and Concentration
3.3. The Effect of Solids Content in the Pulp, pH and Air Flow Rate
- All three operating parameters have a significant impact on the concentrate grade, with the pH of the pulp significantly affecting all four grade parameters (mass contents of SiO2, Al2O3, Fe2O3 and TiO2), air flow rate significantly affecting the mass contents of SiO2 and Al2O3, and the solids content in the pulp only affecting the mass content of Fe2O3;
- Air flow rate has the greatest effect on the mass contents of SiO2 and Al2O3 in the concentrate with a high level of significance (p = 0.000067 and p = 0.001922, respectively), and pulp pH has a slightly lower effect but also with a high significance. With a probability of error of only 5.9%, the quadratic effect of solids content in the pulp on the SiO2 content in the concentrate can be taken into account as well. Given that the estimates of the effect of pulp pH on the SiO2 content and the effect of air flow rate on the Al2O3 content are negative (a negative Effect value), it follows that an increase in the pulp pH reduces the SiO2 content, and an increase in the air flow rate decreases the Al2O3 content in the concentrate. Both solids content in the pulp and pulp pH have a significant (linear) effect on the mass content of Fe2O3, of which the effect of solids content in the pulp is greater, while only pulp pH has a significant (both linear and quadratic) effect on the mass content of TiO2. The quadratic effect of pulp pH on the SiO2 and Al2O3 contents in the concentrate is also significant. The linear effect of solids content in the pulp on the contents of SiO2, Al2O3 and TiO2 and the linear effect of air flow rate on the contents of Fe2O3 and TiO2 are not significant.
- Mass recovery is significantly affected by pulp pH, with a high level of significance (p = 0.002917), as well as by air flow rate (p = 0.010285). A negative value of the effect estimates of these two independent variables means that their increase results in a decrease in mass recovery. Solids content in the pulp does not have a significant impact on mass recovery.
- The interactions between operating variables do not have a significant impact neither on any of the observed grade parameters nor mass recovery. By comparing the p-values, it can be noted that the interaction between solids content in the pulp and air flow rate has the greatest impact on the mass contents of SiO2 and Al2O3 in the concentrate, and the interaction of pulp pH and air flow rate has the greatest impact on the Fe2O3 content, while the mass content of TiO2 and mass recovery are virtually unaffected by any of the interactions.
- (a)
- Equation of the dependence of the mass content of SiO2 in the concentrate on the operating parameters (ρ, k, p)
- (b)
- Equation of the dependence of the mass content of Fe2O3 in the concentrate on the operating parameters
- (c)
- Equation of the dependence of the mass content of Al2O3 in the concentrate on the operating parameters
- (d)
- Equation of the dependence of the mass content of TiO2 in the concentrate on the operating parameters
- (e)
- Equation of the dependence of mass recovery on the operating parameters
- The lowest mass content of Al2O3 in the concentrate is also achieved at a pulp pH in the range of 2.4 to 3.0 and an air flow rate greater than 26 L/h. At these values of pulp pH and air flow rate, it is possible to obtain a 0.9%–1.8% mass content of Al2O3 in the concentrate. By increasing the pH above 3.2 and reducing the air flow rate below 22 L/h, the mass content of Al2O3 increases (e.g., at pH = 3.6 and an air flow rate of 20 L/h, a content of approximately 3.9 wt% Al2O3 can be expected);
- The lowest mass content of Fe2O3 in the concentrate is obtained at a pulp pH in the range from 2.2 to 2.8 and the solids content in the pulp from 2.0% to 3.5%, while the lowest mass content of TiO2 is obtained at a pulp pH in the range from 2.4% to 3.0% and the solids content in the pulp from 3.5% to 5.5% (changes in the air flow rate have no significant impact on either of those two dependent variables). At these values, the mass content of Fe2O3 is approximately 0.25% and of TiO2 is approximately 0.18%. However, by increasing or decreasing the operating parameters beyond the mentioned limits, the mass contents of Fe2O3 and TiO2 do not change considerably, i.e., any change in the combination of values of the observed independent variables within the observed limits results in changes in the mass content of Fe2O3 and TiO2 in the concentrate within relatively narrow limits (approximately from 0.2% to 0.5% Fe2O3 and from 0.1% to 0.4% TiO2 under the performed test conditions) and they are substantially less significant compared to changes in the mass contents of SiO2 and Al2O3.
4. Conclusions
Supplementary Materials
Author Contributions
Funding
Data Availability Statement
Acknowledgments
Conflicts of Interest
References
- Pan, X.; Li, S.; Li, Y.; Guo, P.; Zhao, X.; Cai, Y. Resource, characteristic, purification and application of quartz: A review. Miner. Eng. 2022, 183, 107600. [Google Scholar] [CrossRef]
- Heidari, S.M.; Anctil, A. Country-specific carbon footprint and cumulative energy demand of metallurgical grade silicon production for silicon photovoltaics. Resour. Conserv. Recycl. 2022, 180, 106171. [Google Scholar] [CrossRef]
- Bulatovic, S.M. Beneficiation of silica sand, Chapter 33. In Handbook of Flotation Reagents: Chemistry, Theory and Practice, Flotation of Industrial Minerals; Elsevier: Amsterdam, The Netherlands, 2015; Volume 3, pp. 121–127. [Google Scholar] [CrossRef]
- GWP Consultants. A Study of Silica Sand Quality and End Uses in Surrey and Kent; GWP Consultants LLP. 2010. Available online: https://gwp.uk.com/wp-content/uploads/2016/04/Silica-Sand-March-2010-Report-Final.pdf (accessed on 5 February 2024).
- Platias, S.; Vatalis, K.I.; Charalampides, G. Suitability of quartz sands for different industrial applications. Procedia Econ. Financ. 2014, 14, 491–498. [Google Scholar] [CrossRef]
- Banza, A.N.; Quindt, J.; Gock, E. Improvement of the quartz sand processing at Hohenbocka. Int. J. Miner. Process. 2006, 79, 76–82. [Google Scholar] [CrossRef]
- HRN B.B5.011; Foundry Silica Sand—Quality Requirements and Testing Methods. Croatian Standard; Croatian Standards Institute: Zagreb, Croatia, 1990.
- HRN B.B5.020; Raw Materials for Glass Production—Quartz Sand—Classification and Technical Requirements. Croatian Standard; Croatian Standards Institute: Zagreb, Croatia, 1990.
- HRN B.B5.030; Quartz Sand for Fine Ceramics—Classification and Technical Requirements. Croatian Standard; Croatian Standards Institute: Zagreb, Croatia, 1990.
- BS 2975:1988; Methods for Sampling and Analysis of Glass-Making Sands. British Standard; British Standards Institution: London, UK, 1988.
- BS 2975-1:2004; Sampling and Analysis of Glass-Making Sands—Methods for Sampling and Physical Testing of Glass-Making Sands. British Standard; British Standards Institution: London, UK, 2004.
- BS 2975-2:2008; Sampling and Analysis of Glass-Making Sands—Methods for Chemical Analysis. British Standard; British Standards Institution: London, UK, 2008.
- BS EN 12904-2005; Products Used for Treatment of Water Intended for Human Consumption—Silica Sand and Silica Gravel. British Standard; British Standards Institution: London, UK, 2005.
- Brown, J.R. Foseco Ferrous Foundryman’s Handbook; Butterworth-Heinemann: Oxford, UK, 2000; pp. 146–166. [Google Scholar] [CrossRef]
- Zhong, T.; Yu, W.; Shen, C.; Wu, X. Research on preparation and characterisation of high-purity silica sands by purification of quartz vein ore from dabie mountain. Silicon 2021, 14, 4723–4729. [Google Scholar] [CrossRef]
- Lin, M.; Liu, Z.; Wei, Y.; Liu, B.; Meng, Y.; Qiu, H.; Lei, S.; Zhang, X.; Li, Y. A Critical review on the mineralogy and processing for high-grade quartz. Min. Metall. Explor. 2020, 37, 1627–1639. [Google Scholar] [CrossRef]
- Haus, R.; Prinz, S.; Priess, C. Assessment of high purity quartz resources. In Quartz: Deposits, Mineralogy and Analytics; Gotze, J., Möckel, R., Eds.; Springer: Berlin/Heidelberg, Germany, 2012; pp. 29–51. [Google Scholar] [CrossRef]
- Donhauser, F.; Baumann, T. Processing procedures for the production of high-quality industrial sands for glass-making. AT Aufbereit. Tech. 2001, 1, 30–37. [Google Scholar]
- Schaper, E. Beneficiation of quartz sand—From raw material to finished product. AT Aufbereit. Tech. 1991, 4, 181–188. [Google Scholar]
- Sobota, I.; Salopek, B.; Bedeković, G.; Kutlić, A. Possibility of beneficiation of silica sand from the Croatian deposits using attrition scubbing. Min.-Geol.-Petrol. Eng. Bull. 2011, 23, 53–66. [Google Scholar]
- Baumann, T. Concepts for industrial sand preparation plants. AT Aufbereit. Tech. 2004, 1–2, 14–24. [Google Scholar]
- Neesse, T.; Schaaff, F.; Tiefel, H. High performance attrition in stirred mills. Miner. Eng. 2004, 17, 1163–1167. [Google Scholar] [CrossRef]
- Hearn, S.; Sadowski, J. Advances in the application of spiral concentrators for production of glass sand. In Advances in Gravity Concentration; Honaker, R.Q., Forrest, W.R., Eds.; Society for Mining, Metallurgy and Exploration: Littleton, CO, Canada, 2003; pp. 179–187. [Google Scholar]
- Davies, P.O.J.; Goodman, R.H.; Deschamps, J.A. Recent developments in spiral design, construction and application. Miner. Eng. 1991, 4, 437–456. [Google Scholar] [CrossRef]
- Chen, L.; Yang, R.; Zeng, J.; Shao, Y.; Xiao, Q.; Guo, S. A wet belt permanent high gradient magnetic separator for purification of non-metallic ores. Int. J. Miner. Process. 2016, 153, 66–70. [Google Scholar] [CrossRef]
- Jamieson, E.; Jones, A.; Cooling, D.; Stockton, N. Magnetic separation of Red Sand to produce value. Miner. Eng. 2006, 19, 1603–1605. [Google Scholar] [CrossRef]
- Svoboda, J.; Fujita, T. Recent developments in magnetic methods of material separation. Miner. Eng. 2003, 16, 785–792. [Google Scholar] [CrossRef]
- Arvidson, B.R. The Many Uses Of Rare-Earth Magnetic Separators For Heavy Mineral Sands Processing. In Proceedings of the International Heavy Minerals Conference, Fremantle, Australia, 18–19 June 2001; pp. 131–136. [Google Scholar]
- Zhao, H.L.; Wang, D.X.; Cai, Y.X.; Zhang, F.C. Removal of iron from silica sand by surface cleaning using power ultrasound. Miner. Eng. 2007, 20, 816–818. [Google Scholar] [CrossRef]
- Farmer, A.D.; Collings, A.F.; Jameson, G.J. Effect of ultrasound on surface cleaning of silica particles. Int. J. Miner. Process. 2000, 60, 101–113. [Google Scholar] [CrossRef]
- Ibrahim, A.F.M.; Seifelnassr, A.A.S.; Al-Abady, A.; El-Salmawy, M.; Abdelaal, A.M. Characterization and iron removal enhancement of El-Zaafarana white sand. Min. Metall. Explor. 2022, 39, 2187–2198. [Google Scholar] [CrossRef]
- Li, X.; Li, T.; Gao, J.; Huang, H.; Li, L.; Li, J. A novel “green” solvent to deeply purify quartz sand with high yields: A case study. J. Ind. Eng. Chem. 2016, 35, 383–387. [Google Scholar] [CrossRef]
- Tuncuk, A.; Akcil, A. Removal of iron from quartz ore using different acids: A laboratory-scale reactor study. Miner. Process. Extr. Metall. Rev. 2014, 35, 217–228. [Google Scholar] [CrossRef]
- Zhang, Z.; Li, J.; Li, X.; Huang, H.; Zhou, L.; Xiong, T. High efficiency iron removal from quartz sand using phosphoric acid. Int. J. Miner. Process. 2012, 114–117, 30–34. [Google Scholar] [CrossRef]
- Taxiarchou, M.; Panias, D.; Douni, I.; Paspaliaris, I.; Kontopoulos, A. Removal of iron from silica sand by leaching with oxalic acid. Hydrometallurgy 1997, 46, 215–227. [Google Scholar] [CrossRef]
- Štyriakova, I.; Štyriak, I.; Malachovsky, P.; Večera, Z.; Koloušek, D. Bacterial clay release and iron dissolution during the quality improvement of quartz sands. Hydrometallurgy 2007, 89, 99–106. [Google Scholar] [CrossRef]
- Štyriakova, I.; Mockovčiaková, A.; Štyriak, I.; Kraus, I.; Uhlík, P.; Madejová, J.; Orolínová, Z. Bioleaching of clays and iron oxide coatings from quartz sands. Appl. Clay Sci. 2012, 61, 1–7. [Google Scholar] [CrossRef]
- Lizama, H.M. A kinetic description of percolation bioleaching. Miner. Eng. 2004, 17, 23–32. [Google Scholar] [CrossRef]
- Ibrahim, S.S.; Fathy, W.M.; Elsayed, M.A.; Boulos, T.R. Iron bearing minerals flotation from silica sand using hydroxyl surfactants. J. Miner. Mater. Charact. Eng. 2021, 9, 327–344. [Google Scholar] [CrossRef]
- Hacifazlioglu, H. Enrichment of silica sand ore by cyclojet flotation cell. Sep. Sci. Technol. 2014, 49, 1623–1632. [Google Scholar] [CrossRef]
- Mowla, D.; Karimi, G.; Ostadnezhad, K. Removal of hematite from silica sand ore by reverse flotation technique. Sep. Purif. Technol. 2008, 58, 419–423. [Google Scholar] [CrossRef]
- Sekulić, Ž.; Canić, N.; Bartulović, Z.; Daković, A. Application of different collectors in the flotation concentration of feldspar, mica and quartz sand. Miner. Eng. 2004, 17, 77–80. [Google Scholar] [CrossRef]
- Bayat, O.; Akarsu, H. Evaluation of new collectors for silica/glass sand and statistical analysis of plant trials. Miner. Eng. 2002, 15, 293–296. [Google Scholar] [CrossRef]
- Chelgani, S.C.; Nasiri, H.; Alidokht, M. Interpretable modeling of metallurgical responses for an industrial coal column flotation circuit by XGBoost and SHAP-A “conscious-lab” development. Int. J. Min. Sci. Technol. 2021, 31, 1135–1144. [Google Scholar] [CrossRef]
- Safari, M.; Hoseinian, F.S.; Deglon, D.; Leal Filho, L.S.; Souza Pinto, T.C. Investigation of the reverse flotation of iron ore in three different flotation cells: Mechanical, oscillating grid and pneumatic. Miner. Eng. 2020, 150, 106283. [Google Scholar] [CrossRef]
- Wang, J.; Park, H.; Yong Ng, C.; Wang, L. Use of oscillatory air supply for improving the throughput and carrying capacity of column flotation. Powder Technol. 2019, 353, 41–47. [Google Scholar] [CrossRef]
- Desbiens, A.; del Villar, R.; Maldonado, M.; Bouchard, J. Toward the optimization of flotation column operation. CIM J. 2011, 2, 92–106. [Google Scholar]
- Uribe-Salas, A.; Perez-Garibay, R.; Nava-Alonso, F. Operating parameters that affect the carrying capacity of column flotation of a zinc sulfide mineral. Miner. Eng. 2007, 20, 710–715. [Google Scholar] [CrossRef]
- Shean, B.J.; Cilliers, J.J. A review of froth flotation control. Int. J. Miner. Process. 2011, 100, 57–71. [Google Scholar] [CrossRef]
- Finch, J.A.; Dobby, G.S. Column Flotation; Pergamon Press: Oxford, UK, 1990. [Google Scholar]
- Nagaraj, D.R. Reagent selection and optimization—The case for a holistic approach. Miner. Eng. 2005, 18, 151–158. [Google Scholar] [CrossRef]
- Wang, L.; Peng, Y.; Runge, K.; Bradshaw, D. A review of entrainment: Mechanisms, contributing factors and modelling in flotation. Miner. Eng. 2015, 70, 77–91. [Google Scholar] [CrossRef]
- Khorasanizadeh, N.; Karamoozian, M.; Nouri-Bidgoli, H. An investigation of the effect of initial bubble diameter on the bubble trajectory in the flotation column cell using CFD simulation. Min.-Geol.-Petrol. Eng. Bull. 2022, 37, 55–66. [Google Scholar] [CrossRef]
- Kazemi, F.; Bahrami, A.; Ghorbani, Y.; Danesh, A.; Abdollahi, M.; Falah, H.; Salehi, M. The interaction and synergic effect of particle size on flotation efficiency: A comparison study of recovery by size, and by liberation between lab and industrial scale data. Min.-Geol.-Petrol. Eng. Bull. 2023, 38, 1–12. [Google Scholar] [CrossRef]
- Montgomery, D.C. Design and Analysis of Experiments, 8th ed.; Wiley: Hoboken, NJ, USA, 2013. [Google Scholar]
- Pfaff, S.; Salopek, B. Application of statistical experimental design in mineral processing. Min.-Geol.-Petrol. Eng. Bull. 2004, 16, 97–106. [Google Scholar]
- TIBCO Software Inc. Statistica Electronic Manual; Statistica for Windows, V. 13.5.0.; TIBCO Software Inc.: Palo Alto, CA, USA, 2018. [Google Scholar]
- Bedeković, G. A study of the effect of operating parameters in column flotation using experimental design. Physicochem. Probl. Miner. Process. 2016, 52, 523–535. [Google Scholar] [CrossRef]
- Zhang, Y.; Hu, Y.; Sun, N.; Liu, R.; Wang, Z.; Wang, L.; Sun, W. Systematic review of feldspar beneficiation and its comprehensive application. Miner. Eng. 2018, 128, 141–152. [Google Scholar] [CrossRef]










| Component | Glass-Making (Glass Industry) | Ceramics | Foundry Moulds | Sand Filters in Water Treatment |
|---|---|---|---|---|
| wt% * | wt% ** | wt% | wt% | |
| SiO2 | >95 | >93 | >96 | >96 (Type 1) >80 (Type 2, 3) |
| Fe2O3 | <0.5 | <0.3 | <1% total unwanted components (Fe2O3, K2O, Na2O, CaO, MgO) | <2 (Type 1) |
| Al2O3 | <2.5 | <1.5 | <3 (Type 1) | |
| TiO2 | <0.3 | <0.15 | - | |
| Cr2O3 | <0.08 | - | - | |
| CaO + MgO | <0.6 | <3.5 | <1.5% CaO <2% K2O <1.5% Na2O (Type 1) | |
| K2O + Na2O | <1.0 | <0.5 | ||
| loss on ignition | <0.6 | - | <0.5 | - |
| Particle Size Class (mm) | Mass Content (%) | |
|---|---|---|
| Raw Sand | Washed Sand | |
| +0.63 | 10.16 | - |
| 0.63/0.5 | 8.12 | 10.3 |
| 0.5/0.355 | 14.98 | 17.1 |
| 0.355/0.25 | 18.30 | 20.8 |
| 0.25/0.18 | 16.15 | 19.9 |
| 0.18/0.1 | 25.98 | 31.1 |
| 0.1/0.063 | 4.08 | 0.8 |
| −0.063 | 2.23 | |
| Σ | 100.00 | 100.00 |
| Component | Mass Content (%) | |
|---|---|---|
| Raw Sand | Washed Sand (0.63/0.1 mm) | |
| SiO2 | 88.65 | 90.24 |
| Fe2O3 | 0.82 | 0.50 |
| Al2O3 | 5.46 | 4.57 |
| MgO | 0.06 | 0.02 |
| CaO | 0.27 | 0.21 |
| Na2O | 0.67 | 0.57 |
| K2O | 2.62 | 2.57 |
| TiO2 | 0.28 | 0.24 |
| P2O5 | 0.08 | 0.07 |
| MnO | 0.02 | 0.02 |
| Cr2O3 | <0.002 | <0.002 |
| Elements * | 560 ppm | 500 ppm |
| Loss on ignition | 0.5 | 0.6 |
| Σ | 99.48 | 99.66 |
| Solids Content in the Pulp (wt%) | Reagent Type and Dosage (greagent/tsand) | Pulp pH | Air Flow Rate (L/h) | Conditioning/Flotation Time (min) |
|---|---|---|---|---|
| Conditioning: 50–70% | Collector dosage: 200 do 900 g/t Anionic collectors *: Aero 869F, Aero 864, Aero 801, Custofloat CR1 Cationic collectors *: Aeromine 3030C, Custofloat CR3, Armoflote 14, 21, 64 Armoflote 820 | 2 do 4 (flotation in acidic pulp) 7 (flotation in neutral pulp) | 12–36 L/h | Conditioning: Total: 6–8 min (1–2 min with H2SO4 +4 min with collector +2 min with frother) |
| Column flotation: 2–10% | ||||
| Column flotation: 10 min | ||||
| Frother **: 200 do 500 g/t Aerofroth 65 | ||||
| Pulp ph regulator: H2SO4 |
| Flotation Performance Indicators | Collector Type and Concentration (g/t) | ||||||||||||
|---|---|---|---|---|---|---|---|---|---|---|---|---|---|
| Aero 869F | Aero 864 | Aeromine 3030C | Custofloat CR3 | ||||||||||
| 300 | 500 | 700 | 300 | 500 | 700 | 300 | 500 | 700 | 300 | 500 | 700 | ||
| Mass content in the concentrate (%) | SiO2 | 90.30 | 91.09 | 90.88 | 91.05 | 91.21 | 91.23 | 92.95 | 95.04 | 95.50 | 90.72 | 91.06 | 91.37 |
| Fe2O3 | 0.40 | 0.23 | 0.20 | 0.47 | 0.43 | 0.31 | 0.37 | 0.26 | 0.23 | 0.32 | 0.22 | 0.21 | |
| Al2O3 | 4.79 | 4.33 | 4.61 | 4.58 | 4.37 | 4.46 | 3.39 | 2.31 | 2.25 | 4.69 | 4.29 | 4.05 | |
| TiO2 | 0.12 | 0.02 | 0.02 | 0.02 | 0.02 | 0.02 | 0.16 | 0.16 | 0.15 | 0.03 | 0.02 | 0.02 | |
| Na2O | 0.63 | 0.50 | 0.60 | 0.52 | 0.51 | 0.50 | 0.46 | 0.20 | 0.19 | 0.63 | 0.49 | 0.64 | |
| K2O | 2.71 | 2.47 | 2.72 | 2.46 | 2.53 | 2.43 | 1.74 | 1.37 | 1.38 | 2.71 | 2.43 | 2.32 | |
| Mass recovery (yield) (%) | 97.80 | 95.80 | 95.40 | 97.40 | 96.30 | 95.20 | 88.30 | 81.40 | 76.90 | 97.00 | 96.70 | 96.20 | |
| Test No. | Operating Parameter (Independent Variable) | Mass Content in the Concentrate (%) | Mass Recovery (Yield) (%) | |||||
|---|---|---|---|---|---|---|---|---|
| Solids Content in the Pulp (%) | Pulp pH | Air Flow Rate (L/h) | ||||||
| SiO2 | Fe2O3 | Al2O3 | TiO2 | |||||
| 1 | 3.0 | 2.5 | 20.0 | 93.74 | 0.23 | 2.37 | 0.17 | 83.5 |
| 2 | 5.0 | 2.5 | 20.0 | 93.54 | 0.37 | 2.55 | 0.20 | 84.2 |
| 3 | 3.0 | 3.5 | 20.0 | 92.65 | 0.28 | 3.31 | 0.28 | 79.1 |
| 4 | 5.0 | 3.5 | 20.0 | 91.82 | 0.36 | 3.89 | 0.27 | 78.9 |
| 5 | 3.0 | 2.5 | 28.0 | 95.78 | 0.23 | 1.25 | 0.20 | 77.8 |
| 6 | 5.0 | 2.5 | 28.0 | 95.90 | 0.29 | 1.11 | 0.18 | 77.0 |
| 7 | 3.0 | 3.5 | 28.0 | 93.89 | 0.28 | 2.68 | 0.29 | 68.0 |
| 8 | 5.0 | 3.5 | 28.0 | 94.15 | 0.39 | 2.44 | 0.29 | 72.5 |
| 9 | 4.0 | 3.0 | 24.0 | 95.04 | 0.26 | 2.31 | 0.16 | 81.4 |
| 10 | 4.0 | 3.0 | 24.0 | 95.60 | 0.31 | 1.86 | 0.18 | 78.2 |
| 11 | 2.3 | 3.0 | 24.0 | 94.63 | 0.28 | 2.44 | 0.27 | 76.4 |
| 12 | 5.7 | 3.0 | 24.0 | 94.14 | 0.35 | 2.21 | 0.20 | 80.9 |
| 13 | 4.0 | 2.2 | 24.0 | 94.09 | 0.24 | 2.93 | 0.24 | 88.6 |
| 14 | 4.0 | 3.8 | 24.0 | 92.22 | 0.41 | 3.63 | 0.33 | 59.9 |
| 15 | 4.0 | 3.0 | 17.3 | 93.40 | 0.28 | 2.82 | 0.29 | 82.6 |
| 16 | 4.0 | 3.0 | 30.7 | 95.79 | 0.30 | 1.53 | 0.16 | 67.2 |
| 17 | 4.0 | 3.0 | 24.0 | 94.63 | 0.24 | 2.32 | 0.22 | 76.4 |
| Independent Variable (Factor) | Effect Estimates; Dependent Variable: % SiO2 Central Composite Design (3 Factors, 1 Block, 17 Tests) | |||||
|---|---|---|---|---|---|---|
| Effect 1 | Std. Err. 2 | t(7) 3 | p 4 | Coeff.’ 5 | Coeff. 6 | |
| Mean/Intercept 7 | 95.09308 | 0.222897 | 426.6227 | 0.000000 | 95.09308 | 57.64587 |
| (3) Flow rate (L) | 1.75582 | 0.209349 | 8.3870 | 0.000067 | 0.87791 | 0.75575 |
| (2) pH (L) | −1.40515 | 0.209349 | −6.7120 | 0.000274 | −0.70257 | 17.00388 |
| pH (Q) | −1.38950 | 0.230419 | −6.0303 | 0.000526 | −0.69475 | −2.77900 |
| Solids content (Q) | −0.51976 | 0.230419 | −2.2557 | 0.058701 | −0.25988 | −0.25988 |
| Flow rate (Q) | −0.37127 | 0.230419 | −1.6113 | 0.151155 | −0.18563 | −0.01160 |
| 1L by 3L | 0.35250 | 0.273528 | 1.2887 | 0.238450 | 0.17625 | 0.04406 |
| (1) Solids content (L) | −0.21587 | 0.209349 | −1.0312 | 0.336768 | −0.10794 | 1.28111 |
| 2L by 3L | −0.20750 | 0.273528 | −0.7586 | 0.472852 | −0.10375 | −0.05187 |
| 1L by 2L | −0.12250 | 0.273528 | −0.4479 | 0.667792 | −0.06125 | −0.12250 |
Disclaimer/Publisher’s Note: The statements, opinions and data contained in all publications are solely those of the individual author(s) and contributor(s) and not of MDPI and/or the editor(s). MDPI and/or the editor(s) disclaim responsibility for any injury to people or property resulting from any ideas, methods, instructions or products referred to in the content. |
© 2024 by the authors. Licensee MDPI, Basel, Switzerland. This article is an open access article distributed under the terms and conditions of the Creative Commons Attribution (CC BY) license (https://creativecommons.org/licenses/by/4.0/).
Share and Cite
Sobota, I.; Bedeković, G. The Effect of Operating Variables on the Performance of Column Flotation of Silica Sand. Minerals 2024, 14, 341. https://doi.org/10.3390/min14040341
Sobota I, Bedeković G. The Effect of Operating Variables on the Performance of Column Flotation of Silica Sand. Minerals. 2024; 14(4):341. https://doi.org/10.3390/min14040341
Chicago/Turabian StyleSobota, Ivan, and Gordan Bedeković. 2024. "The Effect of Operating Variables on the Performance of Column Flotation of Silica Sand" Minerals 14, no. 4: 341. https://doi.org/10.3390/min14040341
APA StyleSobota, I., & Bedeković, G. (2024). The Effect of Operating Variables on the Performance of Column Flotation of Silica Sand. Minerals, 14(4), 341. https://doi.org/10.3390/min14040341

