Next Article in Journal
Catchment-Scale Hydrologic Effectiveness of Residential Rain Gardens: A Case Study in Columbia, Maryland, USA
Previous Article in Journal
A Combination of UV and Disinfectant for Inactivating Viable but Nonculturable State Pseudomonas aeruginosa: Efficiency and Mechanisms
 
 
Font Type:
Arial Georgia Verdana
Font Size:
Aa Aa Aa
Line Spacing:
Column Width:
Background:
Article

Developing a Bankruptcy Theory to Resolve Stakeholders’ Conflict over Optimal Water Allocation: The Case of Hirmand Catchment

by
Ali Sardar Shahraki
1,
Vijay P. Singh
2,* and
Ommolbanin Bazrafshan
3
1
Agricultural Economics, University of Sistan and Baluchestan, Zahedan 98167-45845, Iran
2
Water Engineering, Texas A&M University, College Station, TX 77843-2117, USA
3
Natural Resources Engineering, University of Hormozgan, Bandar Abbas 79161-93145, Iran
*
Author to whom correspondence should be addressed.
Water 2024, 16(9), 1303; https://doi.org/10.3390/w16091303
Submission received: 12 March 2024 / Revised: 20 April 2024 / Accepted: 25 April 2024 / Published: 2 May 2024
(This article belongs to the Section Water Resources Management, Policy and Governance)

Abstract

The growing increase in demand for water and the lack of balance between water supply and demand have led to conflicts among the downstream stakeholders of the international Hirmand River. This river is shared between Iran and Afghanistan and is located in the southeast of Iran, in the Sistan region. The Vardkhaneh is divided into two branches, Parian and Sistan, and it is the only main source of water in the Sistan region of Iran. The inner part of Hirmand catchment is considered bankrupt concerning its water resources, so there is a need to take the current status and resulting issues into account in order to resolve conflicts. In Hirmand catchment, four different games of bankruptcy theory, namely proportional (Pr), adjusted proportional (AP), constrained equal award (CEA), and constrained equal losses (CEL), were developed as optimization models based on genetic algorithms. For this purpose, the catchment was simulated with 26 scenarios using the WEAP 2022 version software for an average time period. The results of the bankruptcy game modeling showed that water could be effectively allocated to resolve conflicts among stakeholders. It is therefore recommended to use such a model to resolve fights and optimally allocate resources, even in bankrupt catchments.

1. Introduction

Water is one of the most invaluable natural resources, is considered national wealth, is vital for people to survive, and is known as a fundamental production input [1]. Water resources play a determinant role in economic, social, and cultural wellbeing. Owing to climate change and the increasing frequency of droughts, water resources have taken on even greater significance [2]. However, the world is facing severe and growing problems regarding water allocation. The present approaches consider water as a socioeconomic commodity. Naming the year 2003 as the global freshwater year shows the importance of water for the survival of people and the need to inform people of the efficient and wise use of water On the other hand, increasing demands for water worldwide and declining surface water resources because of climate change could lead to probable conflicts and even wars between nations.
One of the important issues around the world is the conflict over freshwater resources, in which there are many stakeholders with conflicting interests. Game theory, as a branch of microeconomics, is a suitable tool for determining, diagnosing, and resolving the differences between different sectors of water resources when faced with the problem of scarcity and describing the relationship between them. In recent years, this theory has been widely used to solve water conflicts and find a balance in the system. Water resources management is a multifaceted issue that becomes more complicated when there is a common river between countries or provinces, such as, for example, the Danube River in Europe. Conflicts between nations over river waters can be resolved using game theory and graphical modeling methods for flood control in adjacent lands [3]. For example, to solve the existing dispute between Greece and Belgium over the border river Nestos, Belgium requests more water withdrawal. In contrast, it should be noted that the cost of this additional request should be paid to Greece, which is located in the upland of the basin [4]. Also, in the following, we can refer to the difference resulting from the flood control of the Ganges-Brahmaputra River, which is a border river between India and Bangladesh [5]. In another study, it is possible to refer to the application of the concept of cooperative game theory (core and Shapley value) to determine the distribution of the total benefit of cooperation of Tigris and Euphrates River waters for agricultural and urban purposes in the three countries of Turkey, Syria, and Iraq [6].
Hirmand catchment—a cross-boundary catchment shared between Iran and Afghanistan—one of the main water resources in Iran plays a vital role in the Sistan region. The people in the neighborhood completely depend on the Hirmand River. There is very little rainfall (an annual average of around 50 mm of rainfall, which is equal to only one fifth of the annual average rainfall of Iran), the weather is hot and dry, and the rate of evaporation in Sistan is very high (from 4000 to 5000 mm, which is around 2.5 times more than the average evaporation of Iran). However, Afghanistan has set rules that limit Iran’s water rights in the cross-boundary Hirmand River. These issues have led to arguments and struggles in the area and have also created a severe crisis, resulting in negative effects on the economy, agriculture, employment, and environment in Sistan.
Water management in the catchment is facing serious challenges due to the fluctuations in river water supply caused by Afghanistan’s interventions and climate change [4]. Compounding the challenges is the presence of Hamoon wetland and its effect on the Hirmand River. The Hirmand catchment is depicted in Figure 1.
The aggregate sectoral water demand for agriculture, drinking water, and the environment (wetland) is around 2500 MCM. However, it is claimed that the total water resources (Chahnimeh reservoir in the inner parts of the Hirmand catchment) in Sistan can only provide an annual average of around 640 mm3. Considering the lack of underground water reservoirs in the Sistan region, no access to other water resources, and the strategic and sensitive condition of the area in the southeast of Iran, it is essential to allocate water based on the priorities in Sian. The imbalance between water resources and consumption leads to conflict in the allocation of water for downstream people. Due to the increase in demand and the decrease in water resources, Hirmand catchment is considered a bankrupt catchment. Therefore, it is necessary to investigate the bankruptcy of Hirmand and the shortage of water supplies in Sistan.
  • Efficient management of water resources in the catchment through water productivity, social justice, and environmental protection requires understanding a set of interactions related to water at different spatial and temporal levels. Lack of understanding and recognition of policies, strategies, scenarios, and decisions are the main issues in water resource management in many watersheds. If there is no knowledge of these issues, the management and demand of water resources will not be carried out in a comprehensive and integrated manner. The aim of water resource management is to manage supply and demand for water at the regional or international level. However, there are contradictions in the use of water in most of the common watersheds. In particular, the aim of this study is to determine the optimal allocation of water resources in the Hirmand watershed using game theory under different management scenarios of water supply and demand. In order to achieve this goal, sub-models such as Hirmand watershed simulation and fuzzy systems for weighting players (stakeholders) should be prepared for game theory modeling. According to the water conditions of the Sistan region, various scenarios of water resource management by the Ministry of Energy of Iran are being predicted and implemented in this area, each of which will have specific effects on water resources and consumption. Meanwhile, this region suffers from inappropriate temporal and spatial distribution of water and is faced with population growth, the expansion of urbanization, and the development of agriculture and industrial sectors. The increase in water demand in this region is inevitable, and the management of water resources is necessary to avoid facing a water crisis and possible tensions. The results of the long-term change trend of the Hirmand River are evidence that there are a lot of variances in the sources of water supply in different years. Therefore, different and high variances show the degree of dispersion of these sources, or, in other words, the uncertainty and risk of water supply sources. Therefore, it is necessary to study the resources and expanse of the Hirmand area to meet or not meet current and future needs. In order to manage water resources, planning and policy-making, the consequences of these policies, and the evaluation of their benefits should be studied with regard to this statistical characteristic of risk in the long term.
  • The present study aims to investigate the effect of management scenarios concerning supply and demand of water on meeting present and future demands in the area and optimal allocation of water using the bankruptcy theory (a subcategory of cooperative games in agriculture, drinking water, and environment) in Hirmand catchment. The study attempts to answer the following questions: To what extent is the current water allocation among drinking water, agriculture, and the environment optimal? To what extent can the application of bankruptcy games resolve the conflicts among the stakeholders in the Hirmand catchment?
The ultimate goal of water resource management is to strike a balance between demand and supply. Therefore, the study aims to achieve the following objectives:
  • To simulate the Hirmand catchment using WEAP software and investigate the water demand of stakeholders for different scenarios of water demand and supply up to 2045; and
  • To determine the optimal allocation of water in the Hirmand catchment through four bankruptcy games under different management scenarios.
The innovation of the present study is the implementation and development of a management model emphasizing the bankruptcy of a water resources system. Hence, it operationalized optimal water allocation in the Hirmand catchment (as a bankrupt water resource) in Sistan using bankruptcy games in the form of optimization models.

2. Literature Review

Conflict due to limited water resources is caused by stakeholders with opposing objectives and benefits. In the face of the scarcity of water resources, game theory is an appropriate instrument to identify the behaviors of stakeholders and solve water management problems [7]. Recently, this theory has been used to solve water-related problems.
Parrachino et al. [8] investigated water allocation, aiming at resolving conflicts. Madani [7] employed the functions of game theory to resolve conflicts in the sharing of water resources. Water resources management, being multi-dimensional, becomes more complicated when a river is shared among countries or even states. Augusto et al. [9], Kilgour and Dinar [10], and Fang et al. [11] proposed guidelines for border rivers, such as the Danube River in Europe, and used game theory and a graph model (GMCR) for flood control in nearby areas and proposed solutions.
Wang et al. [12] proposed a cooperative water allocation management (CWAM) model consisting of a mathematical programming framework for allocating water efficiently and equally among a variety of consumers in the Saskatchewan River catchment. The CWAM model contained two main steps. In the first step, the stakeholders’ water rights were determined according to laws and legal principles. In the second step, the cooperative game theory approach was used to decide the allocation of benefits among stakeholders.
An analysis of strategies used by different groups of people (in Rio de Janeiro state, Brazil, where a main channel provides the water for irrigation) concerning water consumption and their effectiveness in decision-making concluded that there were conflicts among consumers due to the hydraulic limitations of the channel, which caused some stakeholders to lose their access to water. The game theory and graph model (GMCR) proposed by Wolf [13] and Fang et al. [11] were used to investigate conflicts among users. It was concluded that game theory was a practical solution to water resource allocation, and conflicts can be resolved based on these three factors: different groups’ demands, central government, and channel management institutes.
In the realm of water systems and water management, game theory-related studies consider many factors, proposing a solution to reach an agreement for transboundary rivers. For instance, Bennet and Howe [14] proposed an agreement for water allocation among the states in the US and claimed that if the agreement is reached, the users will benefit more. In addition, proportional water allocation proved more effective compared to fixed-volume water allocation in the target areas.
Ambec and Ehlers [15] investigated water allocation among stakeholders in a single river as well as the effect of different factors, such as cities, countries, farmers, etc., on the environment. They concluded that the allocation of water and money, considering such factors, is acceptable based on core sustainability and multi-criteria fairness.
Fernandez [16] reviewed allocation rules and regulations under pollution conditions and adjunct payments based on the agreement between Mexico and the U.S. [17,18] and showed that there was no balance between the cost of pollution reduction plans and the consequences (damages). His results indicated that different factors had significant effects on the adjunct payments in the game theory.
As a bankruptcy issue, in the event that a project fails, it is important to decide how to relate the failure to all the members. The shared property can be a water resource, a river, or a dam. It is believed that failure in water resources means a lack of balance between the resource and the demand [19,20,21] Bankruptcy management approaches are appropriate techniques to fairly allocate the remaining properties in a system whose existing resources can only partially meet the demands of stakeholders. There are few studies pertinent to bankruptcy theory, most of which have only proposed some regulations for bankruptcy.
Aumann and Maschler [22] proposed some guidelines for profit allocation through connecting cooperative games and bankruptcy issues. Kampas and White [23] used a bargaining strategy to present bankruptcy rules pertaining to valid allocations to control agricultural pollution. They reasoned that there was a relationship between the amount of allocation and the stakeholders’ bargaining ability. Moreover, Sheykhmohammadi and Madani [24] investigated the meetings and discussions among Iran, Azerbaijan, Kazakhstan, Russia, and Turkmenistan concerning the allocation of crude oil and gas in the Caspian Sea region. They showed the capability of bankruptcy theory in the allocation of natural resources and made suggestions regarding the allocation of such shared resources among those five countries based on their claims and priorities.
There are a number of studies investigating and developing rules and regulations about bankruptcy, i.e., [20,21,25,26,27,28,29,30,31,32,33,34,35].
Mianabadi et al. [20] investigated the optimal allocation of water resources of the Tigris and Euphrates Rivers shared among Turkey, Syria, and Iraq using the bankruptcy theory. According to the UN watercourses convention (1997), Turkey, Syria, and Iraq claimed they should benefit from a total amount of 54,470 MCM each year, while the catchment can only provide a yearly volume of around 40,000 MCM. Considering the stakeholders’ claims and the bankruptcy of the catchment, water allocation among those three countries was estimated using the proportional rule of bankruptcy (PRO), constrained equal losses (CEL), and constrained equal award (CEA). Results indicated that based on the RRO approach, Turkey, Syria, and Iraq would benefit from 6140, 2320, and 40,210 MCM/Y5, respectively; based on the CEA approach, Turkey, Syria, and Iraq would benefit from 6870, 2600, and 39,200 MCM/Y5, respectively; and based on the CEL approach, Turkey, Syria, and Iraq would not benefit from 4937, 667, and 43,036 MCM/Y5, respectively. In this study, the investigation of the bankruptcy approaches did not require optimization models. However, for accurate measurements of the optimal allocation of water resources in an actual condition, continuity constraints and water balance are necessary.
Water resources management using game theory shows its general acceptance for its reliability and efficiency as an instrument to evaluate conflicts among users, resolve those conflicts, and achieve balance. Results can help planners and decision-makers in water resource management and related issues. Hirmand catchment needs modeling using game theory, which can help resolve the existing conflicts. Due to the supply and demand issues and the conditions of the Sistan region, bankruptcy games, as a branch of game theory, can be applicable and effective in this catchment.
The most important innovation of the current research is the development of a model that evaluates a water resources system from the point of view of bankruptcy. Therefore, the optimal allocation of water in the Hirmand watershed as a bankrupt resource has been applied using weighted bankruptcy games in the form of optimization models. Other innovations of the current research include the following: combining the WEAP model and the fuzzy multi-indicator decision-making approach (FMADM) in order to prioritize water supply and demand management scenarios; and weighting stakeholders in a catchment area for optimal water allocation and integration with game theory.

3. Methodology

The first step in the bankruptcy game theory is to determine the stakeholders’ claims (needs), which can be defined based on their historical claims and requests following the development of new designs in a variety of scenarios in the region. In a catchment whose water resources alone cannot meet the needs of all stakeholders and users, it is important to exploit an approach that fairly allocates the water resources and resolves probable conflicts. Bankruptcy theory, as a subcategory of game theory, can be used to divide shared and divisible resources (E) among players (n) who claim to benefit from a specific amount (ci) considering stakeholders’ partnership (α), but the existing resources are not sufficient to meet all requests (C) [20,26,36]. The main objective of the bankruptcy theory is to fairly determine the number of allocated resources for each player (xi).
Let a collection (N) comprise n players (claimants), and for each player i N , let there be a claim (ci) against others. Let the net property of the whole system be named E. Any bankruptcy question then includes ( c , E ) R + n + 1 , provided that c i E . If Z is defined as a bankruptcy issue, vector x R + n is considered a possible allocation for e = ( c , E ) Z n , provided that x i = E .
N = 1,2 , . . . , n x = ( x 1 , x 2 , . . . , x n ) ; x i 0 c = ( c 1 , c 2 , . . . , c n ) ; c i 0 ; n 2
This theory includes a collection of C in a set of n collections of   R + n numbers, as follows:
R : C R + n : ( c , E ) R ( c , E )
which provides the following conditions [25]:
i = 1 n α i = i = 1 n x i
0 E i = 1 n c i
Hence, the following relationships are revealed:
R 1 ( c , E ) + R 2 ( c , E ) + . . . + R n ( c , E ) = E c R ( c , E ) 0 0 c 1 c 2 . . . c n α = ( a 1 , α 2 , . . . , α n ) ; α i 0
The bankruptcy theory in the form of an optimization model was applied for optimal allocation of water resources in the Hirmand catchment. All four important games of the bankruptcy theory were evaluated as follows:

3.1. Proportional Rules of Bankruptcy (PRO)

This game entails a pattern for fair allocation of water through which stakeholders are provided with equal portions considering their claims; that is, it determines a portion (λ) to provide each player with an equal share of water in line with his demand [20] Game A is a simple proportional bankruptcy, and game B is a game developed in the form of a bankruptcy model.
A : x i P R O = λ P R O c i ; λ P R O = E t i = 1 m C i , t
B : Z = M a x λ P R O
S u b j e c t   t o :
λ t × D A G R 1 = x Z . A G R , t λ t × D A G R 2 = x S . A G R , t λ t × D A G R 3 = x M . A G R , t λ t × D D O M = x C H . D , t λ t × D E N V = x E N V , t
Function ( λ t ) represents the maximization of water supply and the constraints pertinent to the bankruptcy game issue. The allocated share for each player is computed using Equations (6) and (7).

3.2. Adjusted Proportional Rules of Bankruptcy (APRO)

This game allocates a certain amount of water to a single player i. and tends to provide the other players with their demands. To that end, we should initially compare the total amount of water needed for all the players except for player i with the existing amount of water supply. In case there is any amount of water remaining, it will be allocated to player i. This is the minimum amount of water one can receive, and all the players have agreed on that. The primary allocated water to player i can be estimated, considering the total supply of resources (E) and the aggregate claims of players ( C c i ) using the following function:
υ i ( E , C ) = M a x 0 ; E j i c j
Based on υ i ( E , C ) , a coefficient was defined to determine the total amount of water allocated to each claimant as follows:
A : x i A P R O = υ i + ( c i E υ i ) ( j N ( c j E υ j ) ) 1 ( E j N υ j ) ; C E 0 c i ; C = E 0 ; E = 0
The minimum allocation share for each player ( m i ) and the related parameters were defined as follows:
m i ( E , c , a , w ) = M a x 0 , E J N i c j E = E i N m i ( E , c , a , w ) c i = M i n c i m i ( E , c , a , w ) , E ; i N M i n ( λ w i c i , c i ) = E
where c i E = M i n c i , E [20] The game was developed in the form of an optimization model, as illustrated in Equation (11):
Z = M a x ξ A P R O s u b j e c t   t o : υ D D O M = M a x ( 0 , x H , t ( D E N V + D A G R 1 + D A G R 2 + D A G R 3 ) ) υ D E N V = M a x ( 0 , x H , t ( D D O M + D A G R 1 + D A G R 2 + D A G R 3 ) ) υ D A G R 1 = M a x ( 0 , x H , t ( D D O M + D E N V + D A G R 2 + D A G R 3 ) ) υ D A G R 2 = M a x ( 0 , x H , t ( D D O M + D E N V + D A G R 1 + D A G R 3 ) ) υ D A G R 3 = M a x ( 0 , x H , t ( D D O M + D E N V + D A G R 1 + D A G R 2 ) ) ξ t x H , t ( υ D D O M + υ D E N V + υ D A G R 1 + υ D A G R 2 + υ D A G R 3 ) ( D E N V υ D E N V ) + ( D D O M υ D D O M ) + ( D A G R 1 υ D A G R 1 ) + ( D A G R 2 υ D A G R 2 ) + ( D A G R 2 υ D A G R 3 ) x C H . D , t = υ D D O M + ( D D O M υ D D O M ) × ξ t x Z . A G R , t = υ D A G R 1 + ( D A G R 1 υ D A G R 1 ) × ξ t x S . A G R , t = υ D A G R 2 + ( D A G R 2 υ D A G R 2 ) × ξ t x M . A G R , t = υ D A G R 3 + ( D A G R 2 υ D A G R 3 ) × ξ t x E N V , t = υ D E N V + ( D E N V υ D E N V ) × ξ t
where ( ξ t ) is the maximization of water supply and the constraints related to the adjusted bankruptcy game issue.

3.3. Constrained Equal Award (CEA)

This game minimizes the number of stakeholders (players) and reduces the differences among players by meeting the needs of those who claim less. In other words, the weak are supported, and the total number of players is reduced. Therefore, the primary allocation criterion among the players is the minimum water demand. As a result, all players are provided equally with that minimum amount. In this stage, the claimant with the least demand receives his/her claimed share and will be removed from the list of players. The same pattern will apply to the remaining water supply, considering that some players will be removed accordingly. The chain ends when the remaining water supply cannot meet the minimum demand of the players, and the residual water will be optimally allocated among the rest of the players. It can be concluded that the players with less demand will receive their share of water in full, but those with higher demands may not receive their full share, as follows:
A : x i C E A = M i n ( γ C E A , c i ) ; i N M i n ( γ C E A , c i ) = E
where xi is considered the allocated amount, [20,24]. In the present study, the related game was developed as follows:
Z = M a x γ C E A S u b j e c t   t o : γ t x C H . D , t γ t x Z . A G R , t γ t x S . A G R , t γ t x M . A G R , t γ t x E N V , t
The ( γ t ) function represents the maximization of water supply, and the constraints are pertinent to the CEA game theory.

3.4. Constrained Equal Losses (CEL)

This game divides the shortage in water supply among all members equally. That is, the difference between the demands of all players and the water supply is computed and then divided by all the members. The computed amount, called the equal loss, is subtracted from all the players’ primary demands. Dividing the fixed amount of ( l ) by the players’ claims, the players’ share of the water supply is determined. CEL was used to determine each player’s share of water supply (xi) as follows [20]
x i C E L = M a x ( 0 , c i l C E L ) ; i N M a x ( 0 , c i l C E L ) = E The   developed   CEL   model   was   depicted   as : Z = M a x l C E L S u b j e c t   t o : D D O M l t x C H . D , t D A G R 1 l t x Z . A G R , t D A G R 2 l t x S . A G R , t D A G R 3 l t x M . A G R , t
D E N V l t x E N V , t
where ( l ) is the maximization of water supply and the related constraints. The constraints pertinent to the fourfold game are due to the restrictions of each game (Equations (7), (11), (13), and (15)). Moreover, there are some shared constraints applied to each game. These adjunct constraints indicate systemic, channel, and relational limitations, the players’ demands, and supply limitations, as shown below:
x S , t + x P , t = x H , t ; x S S , t + x C H , t = x S , t ; x M , t + x Z , t = x S S , t ; x Z . S 1 , t + x Z . A G R , t = x Z , t x C H . S , t + x Z . S 1 , t = x Z . S 2 , t ; x S . A G R , t + x E , t = x Z . S 2 , t ; x P , t + x M , t = x M . A G R , t x C H . E , t + x E , t = x E N V , t ; x C H . D , t D D O M ; x Z . A G R , t D A G R 1 ; x S . A G R , t D A G R 2 x M . A G R , t D A G R 3 ; x E N V , t D E N V ; 300 x R , t 1400 ; x P , t , x S . A G R , t 141.44 x C H . D , t 26 ; x S S , t , x Z , t , x S , t 5702 ; x M , t 1552 ; x C H . S , t , x C H . E , t 129.6 x Z . A G R , t 143 ; x Z . S 1 , t , x E , t , x Z . S 2 , t 4147 ; x C H , t 1116 x C H . D , t + x Z . A G R , t + x S . A G R , t + x M . A G R , t + x E N V , t x H , t x R , t = x R , t 1 + x C H , t ( S t × E t × 1 0 3 ) x C H . S , t x C H . E , t x C H . D , t x S , t , x P , t , x H , t , x S S , t , x C H , t , x M , t , x Z , t , x Z S 1 , t , x Z . A G R , t , x C H . S , t , . . . x Z . S 1 , t , x Z . S 2 , t , x S . A G R , t , x M . A G R , t , x C H . E , t , x E , t , x E N V , t 0
The variables used in modeling and the fourfold game are defined in Table 1.
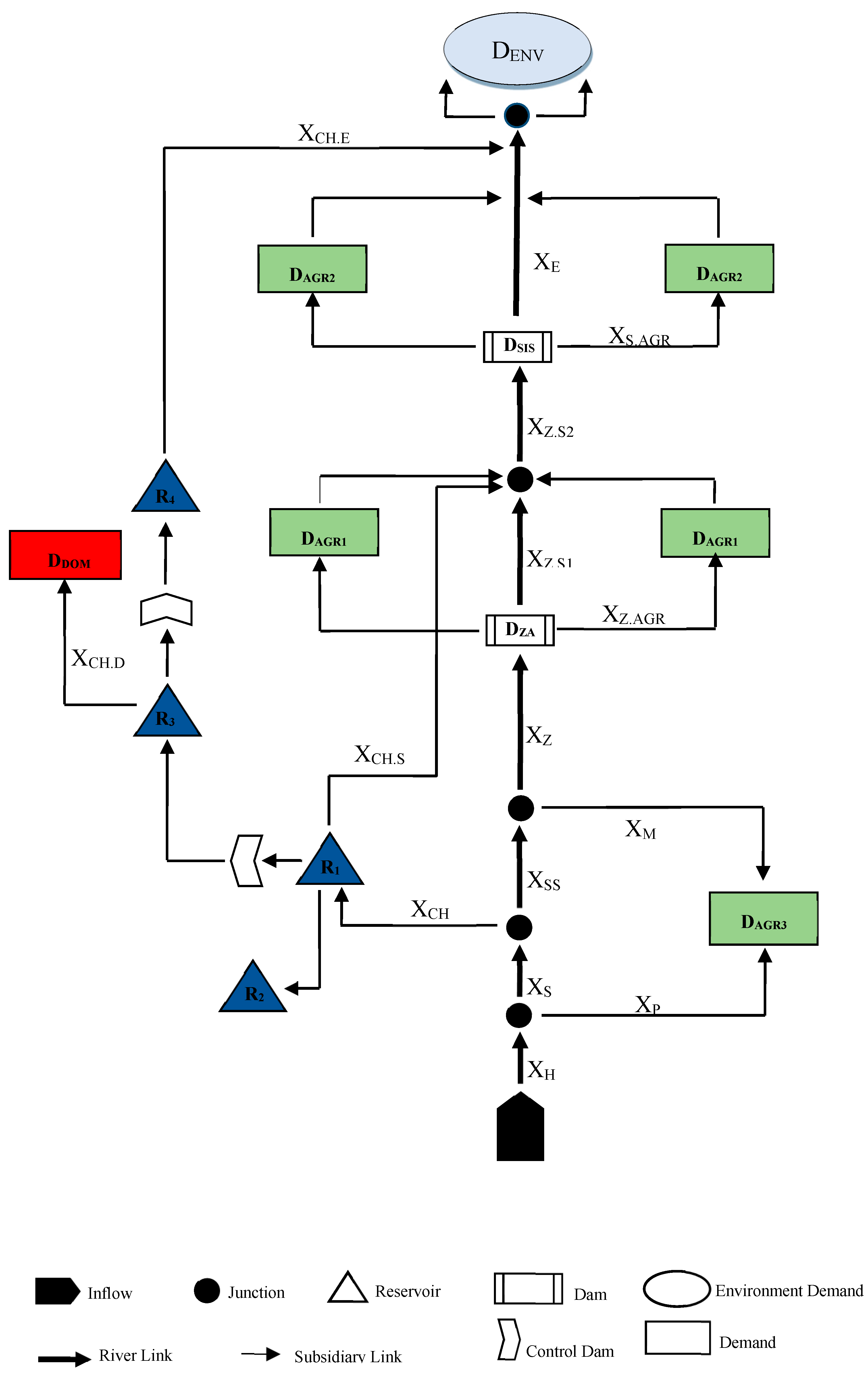
A water engineering system was developed to implement the bankruptcy games, as presented in Figure 2. Table 2 shows the modeling scenario used in the present study.
For the four bankruptcy games, the hyper-innovative genetic algorithm through coding by MATLAB 2023 a software was used. The related games were based on water supply and demand management scenarios in the Hirmand catchment. The scenarios included water resource development plans in the Sistan and Hirmand inner catchments, some of which are currently in action and others that will be affected in the near future. Figure 3 shows a schematic view of the following scenarios using the WEAP software: S C 6 T , S C 7 T , S C 8 T , and S C 9 T . Figure 4 showed flowchart of methodology.

4. Results

The WEAP model was used within a thirty-year span (2015–2045) in order to simulate the effect of different scenarios on Hirmand catchment and different sectorial demands.

5. Drinking Sector Water Demands

The average annual demand in the basic condition (reference scenario (SCA)) was determined for City1, City2, City3, City4, City5, City6, and Rural to be 26, 9.28, 0.86, 0.39, 0.17, and 14.43 MCM, respectively. For this scenario, the highest demand belonged to City1. Using the adjunct water transfer scenario for Zahedan city ( S C 9 T ), the average water demand increased by 15 MCM, while the average demand remained unchanged for the other cities. For the S C 1 C   scenario, drinking water consumption increased due to population growth. Considering the S C 1 C scenario, the population growth rate in Sistan increased from 0.8% to 2.5% in urban areas and from 1.05% to 205% in rural areas. As the results suggest, water demand increased differently in Sistan cities. For example, the demand rate increased by 1.5% for Zahedan, 1.72% for Zabol, 0.16% for Zahak, 0.07% for Hamoon, 0.08% for Hirmand, 0.03% for Nimrooz, and 2.13 MCM in rural areas every year. As can be seen, the highest increase belonged to rural areas, and the lowest increase belonged to Nimrooz city. Based on a scenario designed around the reduction in water consumption due to the decrease in population growth (toward zero ( S C 2 C )), the water demand has decreased in different cities. The demand rate decreased by 1.7 MCM in Zahedan, 1.06 MCM in Zabol, 0.1 MCM in Zahak, 0.05 MCM in Hamoon and Hirmand, 0.02 MCM in Nimrooz, and 2.04 MCM in rural areas. Therefore, the decrease in population growth did not significantly decrease water demand in the region. The scenario led to an increase in daily drinking water per capita from 150 L to 180 ( S C 3 C ); water demand increased by 1.2 MCM in Zahedan, 1.22 MCM in Zabol, 0.2 MCM in Zahak, 0.14 MCM in Hamoon, 0.08 MCM in Hirmand, 0.07 MCM in Nimrooz, and 2.89 MCM in rural areas. The c( S C 4 C ) scenario sought a decrease in daily drinking water per capita from 150 L to 120 L. Following this scenario, water demand decreased by 2.8 MCM in Zahedan, 2.27 MCM in Zabol, 0.16 MCM in Zahak, 0.04 MCM in Hamoon, 0.09 MCM in Hirmand, 0.01 MCM in Nimrooz, and 2.89 MCM in rural areas.

6. Agricultural Sector Water Demand

Based on the cultivation strategies in Sistan, the least amount of water demand belonged to the winter, and more specifically, to January. For instance, according to the reference scenario S C   A , the water demand was about 23.625 MCM in January. Nevertheless, the highest water demand in Sistan belonged to springs, with an aggregate amount of around 450 MCM. In general, considering the basic condition ( S C   A scenario), the total water demand was around 1179 MCM, of which 428.7 MCM belonged to the Zahak agricultural sector (AGR1), 471.5 MCM belonged to the Sistan agricultural sector (AGR2), considered the highest water demand, and 279.4 MCM belonged to the Miankangi agricultural sector (AGR3), considered the least water demand in the area. The main objective of the 50% irrigation efficiency scenario in the agricultural sector ( S C 1 T ) was to reduce the waste of water in the agricultural sector and show the effect of modern irrigation systems on the water demand in the agricultural sector and its subsequent effect on the unmet demand during that time. The current irrigation efficiency in the Sistan region is reported at around 35%, which is capable of rising up to 50% if sprinkler irrigation is applied. The effect of sprinkler water irrigation efficiency was sought within this scenario.
According to the results of the WEAP model, the annual water demand in the agricultural sector was around 814 MCM, provided that applying sprinkler irrigation could save up to 365 MCM. If appropriately applied, drip irrigation can improve irrigation efficiency by up to 70% in Sistan. This idea was taken into account in the 70% irrigation efficiency technical scenario ( S C 2 T ) in the agricultural sector. Results of the WEAP model showed that water demand reduced up to 651.9 MCM, i.e., a reduction of around 527 MCM compared to the basic condition. Of all this reduction, 236.9 MCM belonged to the Zahak agricultural sector (AGR1), 260.6 MCM belonged to the Sistan agricultural sector (AGR2), and 154.4 MCM belonged to the Miankangi agricultural sector (AGR3). It was concluded that this scenario would help reduce the aggregate water demand by 44%.
The ( S C 1 E ,   S C 2 E ,   S C 3 E , and S C 4 E ) scenarios were utilized to investigate the effect of reduced cultivated areas on water resources and water consumption in order to stimulate the impacts of such scenarios when drought occurred. In the scenario aiming to reduce the cultivated area by 10,000 hectares ( S C 1 E ), the total water demand (aggregate of monthly average demand) will be around 1096 MCM, decreasing by 83 MCM; in the scenario aiming to reduce the cultivated area by 20,000 hectares ( S C 2 E ), the total water demand will decrease by 176.6 MCM; in the scenario aiming to reduce the cultivated area by 40,000 hectares ( S C 3 E ), the total water demand (aggregate of monthly average demand) will be around 934.7 MCM, saving 244.3 MCM compared to the reference condition; and in the scenario aiming to reduce the cultivated area by 50% ( S C 4 E ), the total water demand will be around 609.5 MCM, decreasing by 569.5 MCM. By exploiting virtual water ( S C 5 E ), there will be a significant decrease in demand. Based on the monthly average, a total of 417.3 MCM will be needed each year. Of this demand, 42.21% belonged to the Zahak agricultural sector (AGR1), 35.83% belonged to the Sistan agricultural sector (AGR2), and 21.96% belonged to the Miankangi agricultural sector (AGR3). As expected, using such a management policy, a great portion of unmet water demands will be covered, and the water supply will increase accordingly.
According to the 2025 prospect document, the cultivated areas in the Sistan region should reach around 200,000 hectares. In that case, the cultivated areas in the Zahak agricultural sector should increase from 49,000 hectares to 73,000 hectares, from 54,000 hectares to 80,000 hectares in the Sistan agricultural sector, and from 32,000 hectares to 47,000 hectares in the Miankengi agricultural sector. Hence, S C 6 E was set as a scenario to develop cultivated areas by 10% each year. The results of the WEAP model showed that an annual average of 1674.6 MCM of water was needed in such a way that 610.9 MCM would be allocated to the Zahak agricultural sector (AGR1), 669.8 to the Sistan agricultural sector (AGR2), and 393.8 MCM to the Miankangi agricultural sector (AGR3). In general, water demand within this scenario will increase by 498 MCM compared to the basic conditions. Based on the optimum cultivation pattern scenario ( S C 7 E ), the products having the highest yield considering the limited available water resources entered the pattern. Accordingly, (ruby roman) grape, wheat, grain, onion, melon, and sorghum yielded the most, considering the limited available water resources. Results of the WEAP model indicated that if properly conducted, this scenario would lead to a reduction of around 467 MCM of water in the agricultural sector in Sistan, which would lead to a demand of only 712.1 MCM in aggregate.

7. Environmental Sector Water Demands

The water demand in Hamoon wetland differed greatly when applying the two scenarios of dust stabilization ( S C 1 V ) and plant–animal sustained ecosystem ( S C 2 V ). Hence, prior to using the WEAP model, water demands for these two scenarios were determined. Based on the tests on water and soil in that area, 50 MCM of water (equal to the porosity volume) was required to saturate the soil. The Sistan region experiences five critical months during which wind is powerful enough to lead to soil erosion and is of utmost importance because it can develop dust. Evaporation from the soil surface is estimated to be around 1185 MCM each month; therefore, there is a high demand of 5925 MCM per hectare during these five months. Adding up this amount to the water demand for saturation, an aggregate of 5975 MCM of water is needed each year [5]. ). In equal conditions, Saboori Hamoon can benefit more than Hirman Hamoon from receiving water resources. However, Saboori Hamoon is around 40,000 hectares, and the irrigation of the whole region is almost impossible due to the water-related limitations in the area. Therefore, for the present study, only 20% of Saboori Hamoon (8000 hectares) was selected. The results of the S C 1 V scenario showed that the average annual water demand was reported to be 290.8 MCM, indicating a 230.8 MCM increase compared to the basic condition. It is also claimed that in order for the S C 2 V scenario to be properly applied, a total of 283.9 MCM of water is needed annually, which shows a 223.9 MCM increase compared to the basic condition. Figure 5 shows water demand for the two scenarios, i.e., S C 1 V and S C 2 V , based on the WEAP model.

8. Results of Exploitation of the Fourfold Bankruptcy Games in the Agricultural Sector in Zahak (AGR1)

As stated in the methodology section, the allocation in a proportional bankruptcy game is based on the proportional equal water supply among the players (users) in Hirmand catchment. Results of the proportional bankruptcy game in the reference scenario S C   A showed that although the demand was about 35.73 MCM, only an average of 15.37 MCM of water was allocated to the Zahak agricultural sector (AGR1) each month. Under the S C t 3 T scenario designed to save 170 Mm3 of water supply, the water allocated to the Zahak agricultural sector increased to 16.55 MCM. Having applied the two technical scenarios to reduce the wastage of water (reducing evaporation by 30% ( S C 4 T ) and by 50% ( S C 5 T )), it can be claimed that there were 1.0 MCM and 1.68 MCM increases in allocated water supply compared with the basic condition, respectively.
On the other hand, based on the transfer of the second pipeline for drinking water to Zahedan ( S C 9 T ) and an increase in the consumption of drinking water because of growth in population ( S C 1 C ) and also an increase in the consumption of drinking water per capita ( S C 3 C ), the water supply allocated to the Zahedan agricultural sector decreased but insignificantly. The reverse was also predictable in the case of a decrease in the consumption of drinking water because of a shrinking population ( S C 2 C ) and a reduction in the consumption of drinking water per capita ( S C 4 C ). Developing the cultivation area based on the ( S C 6 E ) scenario, water demand in the Zahak agricultural sector (AGR1) will increase to 50.91 MCM. However, only 15.81 MCM can be supplied with this game. The allocated water supply would decrease to 14.89 MCM in the case of industry demands for water as a new stakeholder ( S C 8 E ). Following ( S C 2 P ), which asks Afghanistan to respect Iran’s water rights, the allocated water supply will increase by 3.94 Mm3 in this game. Finally, it can be claimed that by applying ( S C 1 V ) and ( S C 2 V ), the allocated water supply will decrease to 13.45 MCM and 13.15 MCM, respectively.
In the adjusted proportional bankruptcy game (AP), the allocation was first based on the given water supply by the other players and then based on the proportion of the remaining water supply. Results showed that within AP in the reference scenario ( S C   A ), the allocated water supply was reported to be 15.80 MCM, which was 0.43 MCM more than the average monthly demand in the proportional bankruptcy game. However, applying technical scenarios of ( S C 3 T ) to save 170 MCM water in the reservoirs, reducing water waste (decreasing evaporation by 30% ( S C 4 T )), and reducing water waste (decreasing evaporation by 50% ( S C 5 T )), the allocated water supply increased by 1.12, 0.96, and 1.6 MCM, respectively, in comparison with the basic condition.
Based on the transfer of the second pipeline for drinking water to Zahedan ( S C 9 T ) and an increase in the consumption of drinking water because of the growth in population ( S C 1 C ) and also an increase in the consumption of drinking water per capita ( S C 3 C ), the allocated water supply to the Zahedan agricultural sector decreased, but insignificantly.
Considering the transfer of the second pipeline for drinking water to Zahedan ( S C 9 T ), an increase in the consumption of drinking water because of the growth in population ( S C 1 C ), an increase in the consumption of drinking water per capita ( S C 3 C ), the addition of industry as a new stakeholder ( S C 8 E ), dust stabilization ( S C 1 V ), and plant–animal sustained ecosystem ( S C 2 V ), the allocated water decreased by 15.62, 15.71, 18.74, 15.46, 13.69, and 13.37 MCM, respectively. Nevertheless, the results of the decrease in the consumption of drinking water because of the shrinking population ( S C 2 C ), the decrease in the consumption of drinking water per capita ( S C 4 C ), and Afghanistan respecting Iran’s water rights ( S C 2 P ) indicated the opposite, i.e., an increase in the allocated water supply (particularly applying ( S C 2 P )).
Results showed that the allocation of water for the reference scenario was 15.25 MCM, based on constrained equal award (CEA) in the bankruptcy game theory, which indicated that 20.48 MCM of the water demand remained unmet. The reason behind this amount of allocation in CEA compared to PR and APR was the high demand of the agricultural sector against the drinking water sector and the environmental sector in the Sistan region.
Exploiting constrained equal losses (CEL), results showed that the maximum support went to the most powerful player. The reference scenario related to CEL indicated that the highest allocation (17.24 MCM) was reached under this game. The corresponding results are depicted in Figure 6, Figure 7, Figure 8 and Figure 9.
The data are based on a monthly average allocation.

9. Results of the Exploitation of the Four Bankruptcy Games in the Agricultural Sector in Sistan (AGR2)

Although the results of the proportional bankruptcy game (Pr) within the reference scenario ( S C   A ) showed a water demand of around 39.30 MCM in Sistan, only 16.92 MCM were met. With the S C 3 T scenario designed to save 170 MCM of water supply and the two scenarios of reducing water waste by 30% ( S C 4 T ) and 50% ( S C 5 T ), the allocated water increased and could meet 18.22, 18.03, and 18.78 MCM of the total demands, respectively. Considering the transfer of the second pipeline for drinking water to Sistan ( S C 9 T ), an increase in the consumption of drinking water because of the growth in population ( S C 1 C ), and an increase in the consumption of drinking water per capita ( S C 3 C ), there was a minor decrease in the allocated water for the agricultural sector (AGR2) mainly because of the rise in the drinking water demand while conducting the proportional bankruptcy game (Pr). On the other hand, the results of the decrease in the consumption of drinking water because of the shrinking population ( S C 2 C ) and the decrease in the consumption of drinking water per capita ( S C 4 C ) indicated an increase in the allocated water supply to 16.99 MCM and 17 MCM, respectively. Developing the cultivated area through the ( S C 6 E ) scenario and based on the 1404 perspective, the water demand of the Sistan agricultural sector (AGR2) increased to 55.82 MCM. However, only 17.38 MCM can be supplied in this game. Moreover, the addition of industry as a new stakeholder will result in a 0.52 MCM decrease in the allocated water to the agricultural sector in Sistan (AGR2), just like the decrease for AGR1.
The maximum water allocation to the agricultural sector in Sistan will happen within Afghanistan, respecting Iran’s water rights scenario ( S C 2 P ), bringing about an increase of up to 21 MCM. However, the allocated water to the agricultural sector in Sistan will reduce within the two scenarios of dust stabilization ( S C 1 V ) and plant–animal sustained ecosystem ( S C 2 V ). Results indicated that water allocation would decrease to 14.82 and 14.85 MCM, respectively.
Compared to the proportional bankruptcy game, the constrained equal award game (CEA) will lead to a bigger decrease in the allocation of water to the agricultural sector in Sistan (AGR2). It is claimed that the main reasons for such a decrease are the nature of the players and the supportive system of that game, which goes to the weaker player, e.g., the drinking water sector. For example, compared to proportional bankruptcy, which supports the players’ claims equally, the reference scenario in the CEA game showed a significant decrease of 4.75 MCM.
Due to the higher power among the players in the Sistan agricultural sector (AGR2), the maximum allocated water was reached under the constrained equal losses game (CEL). Therefore, the allocated water within the reference scenario ( S C   A ) was 20.61 MCM. More details regarding the allocation of water based on other management scenarios are depicted in the figures below. Figure 10, Figure 11, Figure 12 and Figure 13 include the allocation for the Sistan agricultural sector (AGR2) considering bankruptcy games.
The data are based on a monthly average allocation.

10. Results of the Exploitation of the Four Bankruptcy Games in the Agricultural Sector in Miankangi (AGR3)

Findings showed that under the proportional bankruptcy game (Pr), only about 10 MCM of the total demand of 23.29 MCM was met within the reference scenario ( S C   A ). Other indices regarding other scenarios will increase or decrease, just like those of the agricultural sectors in Zahak (AGR1) and Sistan (AGR2). For example, the allocation of water supply increased by 2.45 MCM within the scenario of respecting Iran’s water rights ( S C 2 P ), but within the two scenarios of dust stabilization ( S C 1 V ) and plant–animal sustained ecosystem ( S C 2 V ), it decreased by 8.78 and 8.58 MCM, respectively.
The agricultural sector in Miankangi was weaker than the other two sectors; hence, based on the adjusted proportional bankruptcy game (AP), the allocated share of the Miankangi sector decreased. Results showed that the Miankangi agricultural sector would receive 9.53 MCM within the reference scenario, which indicated a 0.5 MCM decrease compared to the proportional bankruptcy game (Pr).
Regarding the development of the cultivated area scenario ( S C 6 E ) from a 1404 perspective, there would be an increase in demand to 32.82 MCM. Nevertheless, only 9.25 MCM of the total demand will be met in AP.
In addition, because of the supportive plan for the weaker player, the allocation of water resources to the Miankangi agricultural sector will increase in the constrained equal award game (CEA). Findings showed that water allocation would increase by 1.13 Mm3 and 1.63 MCM, compared to proportional bankruptcy (Pr) and adjusted proportional bankruptcy (AP) games, respectively.
Provided that the agricultural sector in Miankangi (AGR3) is less powerful than the other two sectors, it could be concluded that the allocation of water resources to AGR3 would decrease if the constrained equal losses game (CEL) was at stake. Results indicated that only 7.47 MCM would be allocated within the reference scenario ( S C   A ). The detailed results of water allocation to the Miankangi agricultural sector (AGR3) exploiting different bankruptcy games are depicted in Figure 14, Figure 15, Figure 16 and Figure 17.
The data are based on a monthly average allocation.

11. Results of the Exploitation of the Four Bankruptcy Games in the Drinking Water Sector

The drinking water sector is the weakest player in Sistan. Results showed that in the proportional bankruptcy game, based on the proportional allocation, the allocated water was 2.07 MCM. Considering the average demand of 4.52 MCM for this sector, it is understood that 2.45 MCM of the total demand was unmet. Under the scenario of the transfer of the second pipeline for drinking water to Zahedan ( S C 9 T ), the demand increased to 5.73 MCM, but only 2.59 MCM of the total water demand was met. Following the scenario of the increase in the consumption of drinking water because of the growth in population ( S C 1 C ) and also the increase in the consumption of drinking water per capita ( S C 3 C ), the water demand increased to 5.23 MCM and 4.93 MCM; however, only 2.34 MCM and 2.25 MCM were allocated to the drinking water sector. On the other hand, for the scenario regarding the decrease in the consumption of drinking water because of the shrinking population ( S C 2 C ) and also the reduction in the consumption of drinking water per capita ( S C 4 C ), the total water demand of the drinking water sector decreased, as did the respective allocated water.
1.1.1. Developing the cultivate area based on the ( S C 6 E ) scenario (following 1404 perspective), the water demand related to the agricultural sector will increase, which will lead to a decrease in the allocation of water supply to the drinking water player (sector). Therefore, the allocated water supply will decrease by 0.5 MCM compared to the reference condition.
1.1.2. In addition, the allocated water supply would decrease to 1.54 MCM in the case of industry demand for water as a new stakeholder ( S C 8 E ). Considering this game, the maximum allocation of water supply will belong to the scenario ( S C 2 P ), which asks Afghanistan to respect Iran’s water rights. Under this scenario, only 2.6 MCM of the demand will be met. As a result of the increasing demand in the environmental sector, the amount of allocated water within the two scenarios of dust stabilization ( S C 1 V ) and plant–animal sustained ecosystem ( S C 2 V ) will decrease to 1.92 MCM and 1.68 Mm3, respectively.
According to predictions, with the adjusted proportional bankruptcy game (AP) algorithm and the lower power of the drinking water player (sector) compared to the other players, the allocated water supply decreased even more than under the proportional bankruptcy game. For instance, the allocated water within the reference scenario decreased to 1.73 MCM.
The constrained equal award (CEA) game supports the weaker player. Therefore, among all the bankruptcy games, the maximum water allocation belongs to the drinking water sector. Considering CEA, it is claimed that the allocated water supply within the reference scenario will be 3.87, which shows 1.65 and 1.99 MCM increases compared to the proportional bankruptcy game (Pr) and the adjusted proportional bankruptcy game (AP), respectively.
On the contrary, the constrained equal losses (CEL) game supports the more powerful player. Since the drinking water sector is considered a weak player in Sistan, the least amount of water allocation will belong to the drinking water sector (0.32 Mm3 with the reference scenario). Finally, the results of water allocation to the drinking water sector exploiting different bankruptcy games are depicted in Figure 18, Figure 19, Figure 20 and Figure 21.
The data are based on a monthly average allocation.

12. Results of the Exploitation of the Four Bankruptcy Games in the Environmental Sector

The environmental sector is another weak player in the Sistan region. Based on the results of the proportional bankruptcy game (Pr) within the reference scenario S C   A , only 2.33 MCM of the total demand of 5 MCM was allocated. However, applying the following scenarios ( S C 3 T ) to save 170 MCM of water in the reservoirs, reducing water waste by 30% ( S C 4 T ), and reducing water waste by 50% ( S C 5 T ), the allocated water supplied increased to 2.48, 2.46, and 2.55 MCM, respectively. Within the scenarios of developing cultivated area ( S C 6 E ) and adding industry as a new stakeholder ( S C 8 E ), as expected, water allocation will decrease to 1.74 and 2.23 MCM, respectively. Respecting Iran’s water rights ( S C 2 P ), the water supply increased by 0.55 MCM compared to the reference condition. Within the dust stabilization scenario, the average demand was 27 Mm3, but only 7.74 MCM would be met using the proportional bankruptcy game. Finally, applying the plant–animal sustained ecosystem scenario ( S C 2 V ), only 8.82 MCM of the total average demand of 23.65 MCM will be met.
Since the environmental sector seems to be weaker than the other players (competitors), the amount of water allocated in the adjusted proportional (AP) bankruptcy game will decrease. For example, the allocated water supply decreased to 1.94 Mm3 within the reference scenario, which indicated a 0.39 MCM decrease compared to the proportional bankruptcy game. After reviewing different management approaches, it was concluded that the highest allocation in this specific game belonged to the environmental sector.
Exploiting constrained equal award (CEA), allocated water to the environmental player within the reference scenario ( S C   A ) was higher than the other games. It was claimed that within ( S C 1 V ) and ( S C 2 V ) scenarios, the allocation would equal 7.75 MCM and 11.03 MCM, respectively. The results of the other scenarios are depicted in the figures below.
As a weak player, the environmental sector, like the drinking water sector, received the least share of water if a constrained equal-loss bankruptcy game was at stake. The results of water allocation for the environmental sector under different management scenarios are depicted in Figure 22, Figure 23, Figure 24 and Figure 25.
The data are based on a monthly average allocation.

13. Conclusions

The present study aimed at developing and implementing a novel model to resolve conflicts among stakeholders (players) concerning the optimal allocation of water resources. For this purpose, four bankruptcy games were developed in the form of optimization models in the Hirmand catchment. At first, Hirmand catchment was simulated using the WEAP software for a medium time. Then, the bankruptcy games were introduced within 26 management scenarios, and water demand and supply were modeled using the genetic algorithm.
According to the prioritization mechanism of the WEAP model, the results showed that in all management scenarios of water supply and demand, the amount of allocation according to the needs of the drinking sector was 100%. The amount of demand provided for agricultural sectors (AGR1, AGR2, and AGR3) increased in economic scenarios S C 1 E ,   S C 2 E ,   S C 3 E ,   S C 4 E ,   S C 5 E , a n d   S C 7 E . However, in economic scenarios S C 6 E and S C 8 E , the amount of provided needs has decreased. The results in the environmental sector were the opposite of those in the agriculture sector. Based on calculations and analysis, it was concluded that the political scenario S C 2 P would have the most benefits for the target area, and after that, the technical scenarios S C 1 T , S C 2 T , and S C 3 T were in the next ranks. Therefore, the economic scenarios of water resources had not sought more benefits. Even the economic scenarios S C 1 E , S C 2 E , and S C 8 E reduced the profit compared to the base case (reference scenario ( S C   A ).
The results obtained from the WEAP and B.T. models indicated that the amount of allocation was not optimal in any of the examined scenarios and periods. Due to the drought conditions and bankruptcy of the Sistan region in terms of water resources, in any of the reviewed games, the full claims of the players were not fulfilled, with the explanation that in the economic game of CEL, which accepted the support of stronger players, more claims of agricultural players AGR1 and AGR2 had been met (however not fully met). On the other hand, based on the economic game mechanism of CEA and support for weaker players, the amount of securing claims of drinking and environmental players had been higher. Prioritizing the environmental sector over the agricultural sector in the scenario of changing the priority of water resources allocation ( S C 1 P ), the amount of allocation to the environmental sector (wetlands) would increase, so that in some months, the amount of allocation would increase by 96% compared to the base case. However, in this scenario, the amount of water allocated to the agricultural sector will decrease. The results of the WEAP simulation model showed that the agricultural sector of Sistan (AGR2) had more problems meeting its water needs than other sectors. Because the agricultural lands of this section are located at the end of the Sistan River and little water is transferred to them, a higher percentage of their water is supplied from Chahnimeh, and if the water available in Chahnimeh was low, the agricultural lands of the region would face a serious problem of water shortage.
Findings showed that the bankruptcy game was capable of resolving conflicts among stakeholders (players). According to this theory, it was concluded that Afghanistan respecting Iran’s water rights scenario ( S C 2 P ) was of utmost importance and needed to be taken into account. Since Hirmand and Hamoon are considered two international cross-boundary water resources between Iran and Afghanistan and, for centuries, have been used as geographical units by the residents in the Sistan region, it should be accepted that negotiations and meetings between the two parties are the best solution for Afghanistan to be convinced to respect Iran’s water rights. As Hirmand springs are upstream of Iran and are located inside Afghanistan, it has become a geopolitical challenge for Iran. In this sense, Iran can develop economic, social, and cultural relationships with Afghanistan and can resolve the probable conflicts over the reduction of water allocation from Hirmand catchment to Iranian parties by emphasizing the adjacency of the countries. In addition, through conversations and meetings, we need to inform and convince the Afghan side of the importance and positive effects of sustaining Hamoon wetland so that they will respect Iran’s water rights. Moreover, because of the complete dependence of the Sistan region on the Hirmand River and considering the cultivation timetable of the region (for example, during September, the beginning of the fall cultivation, Iran can have a share of only 5% of the water resources), there is an urgent need to revisit the terms and conditions and Iran’s water rights and modify the time allocation principles of the Hirmand catchment.
Based on the obtained results and the available evidence, the rate of evaporation in the studied watershed is one of the main problems that differentiates the climatic conditions of the region from others. The results of the technical scenarios of water loss reduction show that floats and physical and chemical coatings prevent the amount of water waste to a great extent, which needs to be given serious attention and agenda in this region.
Based on the results of this research, cultural factors will have a great impact on water demand in order to reduce the per capita consumption of drinking water. Therefore, considering the water crisis situation in the Sistan region, it is suggested that the water house culture be used to teach the correct use of water. This topic has been planned and implemented in many regions of Iran and has achieved good results.
Construction of a new entrance channel to Chahnimeh to increase the flow of water to them is to be considered.
By interviewing the relevant experts, it was found that there was no documented plan for exploitation, considering the critical water conditions in the Sistan region. Therefore, it is suggested that, due to the comprehensive and integrated nature of the current research, the relevant managers should pay special attention to the results of this research for better management of water resources in the Sistan region.

Author Contributions

Conceptualization, A.S.S. and V.P.S.; methodology, A.S.S.; software, O.B.; validation, A.S.S. and V.P.S.; formal analysis, O.B.; investigation, A.S.S.; resources, O.B.; data curation, A.S.S.; writing—original draft preparation, A.S.S.; writing—review and editing, V.P.S.; visualization, O.B.; supervision, V.P.S. All authors have read and agreed to the published version of the manuscript.

Funding

This research received no external funding.

Data Availability Statement

The data presented in this study are available on request from the corresponding author.

Conflicts of Interest

The authors declare no conflict of interest.

References

  1. Shahraki, J.; AliAhmadi, N. Economic analysis of water demand in greenhouses of Khash Township. Int. J. Agric. Manag. Dev. 2014, 4, 87–93. [Google Scholar]
  2. Safari, N.; Zarghami, M.; Szidarovszky, F. Nash bargaining and leader–follower models in water allocation: Application to the Zarrinehrud River basin, Iran. Appl. Math. Model. 2014, 38, 1959–1968. [Google Scholar] [CrossRef]
  3. Mianabadi, M.; Mostert, E.; Zarghami, M.; Giesen, N. A new bankruptcy method for conflict resolution in water resources allocation. J. Environ. Manag. 2014, 144, 152–159. [Google Scholar] [CrossRef]
  4. Shahraki, J. Economic Allocation of Water Resources of Hirmand Catchment. Unpublished. Ph.D. Thesis, Administrative Sciences and Economics Department, Isfahan University, Isfahan, Iran, 2010. [Google Scholar]
  5. Zamani, Y. Water Resources Exploitation Management Considering the Need for Dust Stabilization within Different Scenarios. Unpublished Mater’s Thesis, Civil Engineering, Water Engineering Department, University OF Sistan and Baluchestan, Zahedan, Iran,, 2016. [Google Scholar]
  6. Zare Mahzabieh, H. Empirical Study of the Reduction in Surface Evaporation of Chah-Nime. Unpublished M.S Thesis, Mechanical Engineering Department, University of Sistan and Baluchestan, Zahedan, Iran, 2012. [Google Scholar]
  7. Madani, K.; Lund, J.R. The Sacramento-san Joaquin delta conflict: Chicken or prisoner’s dilemma? In Proceeding of the 2010 World Environmental and Water Resources Congress, Providence, RI, USA, 16–20 May 2010; pp. 2513–2521. [Google Scholar]
  8. Parrachino, I.; Dinar, A.; Patrone, F. Cooperative Game Theory and Its Application to Natural, Environmental, and Water Resource, Application to Water Resources; World Bank Policy Research Working Paper No. 4074, WPS4072; World Bank: Washington, DC, USA, 2006. [Google Scholar]
  9. Augusto, C.; Getirana, V.; Malta, F. Investigating Strategies of an Irrigation Conflict. Water Resour. Manag. 2010, 24, 2893–2916. [Google Scholar]
  10. Kilgour, D.; Dinar, A. Are Stable Agreements for Sharing International River Waters Now Possible? World Bank Policy Research Working Paper; World Bank: Washington, DC, USA, 1995. [Google Scholar]
  11. Fang, L.; Hipel, K.W.; Kilgour, D.M. Interactive Decision Making: The Graph Model for Conflict Resolution; Wiley: New York, NY, USA, 1993. [Google Scholar]
  12. Wang, L.; Fang, L.; Hipel, K.W. Basin-wide cooperative water resources allocation. Eur. J. Oper. Res. 2008, 190, 798–817. [Google Scholar] [CrossRef]
  13. Wolf, A. Criteria for equitable allocation. Nat. Resour. Forum 1999, 230, 3–30. [Google Scholar] [CrossRef]
  14. Howe, C.W.; Bennett, L.L. The interstate river compact: Incentives for noncompliance. Water Resour. Res. 1998, 34, 485–495. [Google Scholar]
  15. Ambec, S.; Ehlers, L. Cooperation and Equity in the River Sharing Problem; Working Papers 200705; Grenoble Applied Economics Laboratory (GAEL): Saint-Martin-d’Hères, France, 2007. [Google Scholar]
  16. Fernandez, L. Wastewater pollution abatement across an international border. Environ. Dev. Econ. 2009, 14, 67–88. [Google Scholar] [CrossRef]
  17. Fernandez, L. Solving water pollution problems along the US-Mexico border. Environ. Dev. Econ. 2002, 7, 715–732. [Google Scholar] [CrossRef]
  18. Fernandez, L. Trade’s dynamic solutions to transboundary pollution. J. Environ. Econ. Manag. 2002, 43, 386–411. [Google Scholar] [CrossRef]
  19. Ansink, E.; Weikard, H.-P. Sequential sharing rules for river sharing problems. Soc. Choice Welf. 2012, 38, 187–210. [Google Scholar] [CrossRef]
  20. Mianabadi, H.; Mostert, E.; Saket Pande, S.; Giesen, N. Weighted Bankruptcy Rules and Transboundary Water Resources Allocation. Water Resour. Manag. 2015, 29, 2303–2321. [Google Scholar] [CrossRef]
  21. Madani, K.; Zarezadeh, M.; Morid, S. A new framework for resolving conflicts over transboundary rivers using bankruptcy methods. Hydrol. Earth Syst. Sci. 2014, 18, 3055–3068. [Google Scholar] [CrossRef]
  22. Aumann, R.; Maschler, M. Game theoretic analysis of a bankruptcy problem from the Talmud. Econ. Theory 1985, 36, 195–213. [Google Scholar] [CrossRef]
  23. Kampas, A.; White, B. Selecting permit allocation rules for agricultural pollution control: A bargaining solution. Ecol. Econ. 2003, 47, 135–147. [Google Scholar] [CrossRef]
  24. Sheikhmohammady, M.; Madani, K. Bargaining over the Caspian sea—The largest lake on the earth. In Proceedings of the World Environmental and Water Resources Congress, Honolulu, HI, USA, 12–16 May 2008. [Google Scholar]
  25. Thomson, W. Axiomatic and game-theoretic analysis of bankruptcy and taxation problems: A survey. Math. Soc. Sci. 2003, 45, 249–297. [Google Scholar] [CrossRef]
  26. Ansink, E.; Marchiori, C. Reallocation Water: An Application of Sequential Sharing Rules to Cyprus; Working Paper, nota di lavoro; Fondazione Eni Enrico Mattei (FEEM): Milano, Italy, 2009; Volume 126, pp. 1–19. [Google Scholar]
  27. Bergantinos, G.; Vidal-Puga, J. Additive rules in bankruptcy problems and other related problems. Math. Soc. Sci. 2004, 47, 87–101. [Google Scholar] [CrossRef][Green Version]
  28. Bergantinos, G.; Sanchez, E. The proportional rule for problems with constraints and claims. Math. Soc. Sci. 2002, 43, 225–249. [Google Scholar] [CrossRef]
  29. Aziz, H. Computation of the random arrival rule for bankruptcy problems. Oper. Res. Lett. 2013, 41, 499–502. [Google Scholar] [CrossRef]
  30. Schummer, J.; Thomson, W. Two derivations of the uniform rule and an application to Bankruptcy. Econ. Lett. 1997, 55, 333–337. [Google Scholar] [CrossRef]
  31. Curiel, J.; Maschler, M.; Tijs, S.H. Bankruptcy games. Z. Oper. Res. 1987, 31, 143–159. [Google Scholar] [CrossRef]
  32. Dagan, N.; Volij, O. The bankruptcy problem: A cooperative approach. Math. Soc. Sci. 1993, 26, 287–297. [Google Scholar] [CrossRef]
  33. Hokari, T.; Thomson, W. Claims problems and weighted generalizations of the Talmud rule. Econ. Theory 2003, 21, 241–261. [Google Scholar] [CrossRef]
  34. Moulin, H. Priority rules and other asymmetric rationing methods. Econometrica 2000, 68, 643–684. [Google Scholar] [CrossRef]
  35. Casas-Méndez, B.; Fragnelli, V.; García-Jurado, I. Weighted bankruptcy rules and the museum pass problem. Eur. J. Oper. Res. 2011, 215, 161–168. [Google Scholar] [CrossRef]
  36. Herrero, C.; Villar, A. The three musketeers: Four classical solutions to bankruptcy problems. Math. Soc. Sci. 2001, 42, 307–328. [Google Scholar] [CrossRef]
Figure 1. Hirmand catchment in Sistan, Iran.
Figure 1. Hirmand catchment in Sistan, Iran.
Water 16 01303 g001
Figure 2. Schematic view of the water engineering system in Hirmand catchment.
Figure 2. Schematic view of the water engineering system in Hirmand catchment.
Water 16 01303 g002
Figure 3. Schematics of engineering for the simulated scenarios based on the WEAP model ((A) S C 6 T , (B) S C 7 T , (C)   S C 8 T and (D) S C 9 T .
Figure 3. Schematics of engineering for the simulated scenarios based on the WEAP model ((A) S C 6 T , (B) S C 7 T , (C)   S C 8 T and (D) S C 9 T .
Water 16 01303 g003
Figure 4. Modeling chart used in the present study.
Figure 4. Modeling chart used in the present study.
Water 16 01303 g004
Figure 5. Average monthly water demands of the environmental sector within different scenarios (MCM).
Figure 5. Average monthly water demands of the environmental sector within different scenarios (MCM).
Water 16 01303 g005
Figure 6. Proportional bankruptcy (Pr) allocated to AGR1.
Figure 6. Proportional bankruptcy (Pr) allocated to AGR1.
Water 16 01303 g006
Figure 7. Adjusted proportional bankruptcy (AP) allocated to AGR1.
Figure 7. Adjusted proportional bankruptcy (AP) allocated to AGR1.
Water 16 01303 g007
Figure 8. Constrained equal award bankruptcy (CEA) allocated to AGR1.
Figure 8. Constrained equal award bankruptcy (CEA) allocated to AGR1.
Water 16 01303 g008
Figure 9. Constrained equal losses bankruptcy (CEL) allocated to AGR1.
Figure 9. Constrained equal losses bankruptcy (CEL) allocated to AGR1.
Water 16 01303 g009
Figure 10. Proportional bankruptcy (Pr) allocated to AGR2.
Figure 10. Proportional bankruptcy (Pr) allocated to AGR2.
Water 16 01303 g010
Figure 11. Adjusted proportional bankruptcy (AP) allocated to AGR2.
Figure 11. Adjusted proportional bankruptcy (AP) allocated to AGR2.
Water 16 01303 g011
Figure 12. Constrained equal losses bankruptcy (CEA) allocated to AGR2.
Figure 12. Constrained equal losses bankruptcy (CEA) allocated to AGR2.
Water 16 01303 g012
Figure 13. Constrained equal losses bankruptcy (CEL) allocated to AGR2.
Figure 13. Constrained equal losses bankruptcy (CEL) allocated to AGR2.
Water 16 01303 g013
Figure 14. Proportional bankruptcy (Pr) allocated to AGR3.
Figure 14. Proportional bankruptcy (Pr) allocated to AGR3.
Water 16 01303 g014
Figure 15. Adjusted proportional bankruptcy (AP) allocated to AGR3.
Figure 15. Adjusted proportional bankruptcy (AP) allocated to AGR3.
Water 16 01303 g015
Figure 16. Constrained equal award bankruptcy (CEA) allocated to AGR3.
Figure 16. Constrained equal award bankruptcy (CEA) allocated to AGR3.
Water 16 01303 g016
Figure 17. Constrained equal losses bankruptcy (CEL) allocated to AGR3.
Figure 17. Constrained equal losses bankruptcy (CEL) allocated to AGR3.
Water 16 01303 g017
Figure 18. Proportional bankruptcy (Pr) allocated to drinking water.
Figure 18. Proportional bankruptcy (Pr) allocated to drinking water.
Water 16 01303 g018
Figure 19. Adjusted proportional bankruptcy (AP) allocated to drinking water.
Figure 19. Adjusted proportional bankruptcy (AP) allocated to drinking water.
Water 16 01303 g019
Figure 20. Constrained equal award bankruptcy (CEA) allocated to drinking water.
Figure 20. Constrained equal award bankruptcy (CEA) allocated to drinking water.
Water 16 01303 g020
Figure 21. Constrained equal losses bankruptcy (CEL) allocated to drinking water.
Figure 21. Constrained equal losses bankruptcy (CEL) allocated to drinking water.
Water 16 01303 g021
Figure 22. Proportional bankruptcy (Pr) allocated to the environmental sector.
Figure 22. Proportional bankruptcy (Pr) allocated to the environmental sector.
Water 16 01303 g022
Figure 23. Adjusted proportional bankruptcy (AP) allocated to the environmental sector.
Figure 23. Adjusted proportional bankruptcy (AP) allocated to the environmental sector.
Water 16 01303 g023
Figure 24. Constrained equal award bankruptcy (CEA) allocated to the environmental sector.
Figure 24. Constrained equal award bankruptcy (CEA) allocated to the environmental sector.
Water 16 01303 g024
Figure 25. Constrained equal losses bankruptcy (CEL) allocated to the environmental sector.
Figure 25. Constrained equal losses bankruptcy (CEL) allocated to the environmental sector.
Water 16 01303 g025
Table 1. Modeling variables.
Table 1. Modeling variables.
ExplanationVariableExplanationVariable
Hirmand River inflow x H , t Sistan transfer stream following the x C H . S , t node x Z . S 2 , t
Paryan River inflow x P , t Sistan transfer stream to D A G R 2 x S . A G R , t
Sistan River inflow x S , t Total transfer streams to the wetland from x E , t and x C H . E , t x E N V , t
Sistan River stream ahead of the Kohak structure x S S , t Sistan transfer stream following the x S . A G R , t node x E , t
Sistan River transfer stream to Miankangi x M , t Total transfer streams to D A G R 3 from x M , t and x P , t x M . A G R , t
Sistan River transfer stream to Chah-Nime x C H , t Transfer stream from the reservoirs to the drinking water sector x C H . D , t
Reservoir capacities 1, 2, 3, and 4 x R , t Sistan drinking water sector demands D D O M
Reservoir capacities 1, 2, 3, and 4 within a month t – 1 x R , t 1 Zahak agricultural sector demands D A G R 1
Sistan River stream following Kahak structure x Z , t Sistan agricultural sector demands D A G R 2
Transfer stream from reservoirs to the Sistan agricultural sector x C H . S , t Miankangi agricultural sector demands D A G R 3
Transfer stream from reservoirs to the wetland x C H . E , t Environmental sector (wetland) demands D E N V
Sistan River transfer stream to D A G R 1 x Z . A G R , t Zahedan drinking water demand site C i t y 1
Sistan River transfer stream following the D A G R 1 node x Z . S 1 , t Zabol drinking water demand site C i t y 2
Zahak agricultural sector demand site A G R 1 Zahak drinking water demand site C i t y 3
Sistan agricultural sector demand site A G R 2 Hamoon drinking water demand site C i t y 4
Miankangi agricultural sector demand site A G R 3 Hirmand drinking water demand site C i t y 5
Environmental sector (wetland) demand site E N V Nimrooz drinking water demand site C i t y 6
Reservoir capacity and surface evaporation in Chah-NimeSt, و EtRural drinking water demand site C i t y 7
Note: The numerical units are MCM; t is considered a monthly time lapse.
Table 2. Simulated scenarios in the present study.
Table 2. Simulated scenarios in the present study.
Description of the ScenarioNicknameDescription of the ScenarioNickname
Continuation of the current account S C   A Daily decreasing consumption of drinking water per capita from 150 L to 120 L S C 4 C
50% irrigation efficiency in the agricultural sector S C 1 T Reduction in cultivated area by 10,000 hectares S C 1 E
70% irrigation efficiency in the agricultural sector S C 2 T Reduction in cultivated area by 20,000 hectares S C 2 E
Saving 170 MCM in the reservoirs S C 3 T Reduction in cultivated area by 40,000 hectares S C 3 E
Reduction of water waste (decreasing evaporation by 30%) S C 4 T Reduction in cultivated area by 50% S C 4 E
Reduction of water waste (decreasing evaporation by 50%) S C 5 T Exploitation of the concept of virtual water S C 5 E
Water flow to the fields in the Zahak agricultural sector S C 6 T Increasing the cultivated area to 200,000 hectares within 10 years S C 6 E
Water flow to the fields in the Sistan agricultural sector S C 7 T Optimum cultivation model S C 7 E
Water flow to the fields in the Miankangi agricultural sector S C 8 T Addition of industry as a new stakeholder S C 8 E
Transfer of the second pipeline for drinking water to Zahedan (41 m3/s) S C 9 T Change in water allocation priority S C 1 P
Increasing consumption of drinking water because of population growth (from 0.8% to 2.5%) S C 1 C Respecting Iran’s water rights by the Afghan (26 m3/s annually) S C 2 P
Decreasing consumption of drinking water because of shrinking population (from 0.8% to 0.0%) S C 2 C Dust stabilization S C 1 V
Daily increasing consumption of drinking water per capita from 150 L to 180 L S C 3 C Plant–animal-sustainable ecosystem S C 2 V
Disclaimer/Publisher’s Note: The statements, opinions and data contained in all publications are solely those of the individual author(s) and contributor(s) and not of MDPI and/or the editor(s). MDPI and/or the editor(s) disclaim responsibility for any injury to people or property resulting from any ideas, methods, instructions or products referred to in the content.

Share and Cite

MDPI and ACS Style

Shahraki, A.S.; Singh, V.P.; Bazrafshan, O. Developing a Bankruptcy Theory to Resolve Stakeholders’ Conflict over Optimal Water Allocation: The Case of Hirmand Catchment. Water 2024, 16, 1303. https://doi.org/10.3390/w16091303

AMA Style

Shahraki AS, Singh VP, Bazrafshan O. Developing a Bankruptcy Theory to Resolve Stakeholders’ Conflict over Optimal Water Allocation: The Case of Hirmand Catchment. Water. 2024; 16(9):1303. https://doi.org/10.3390/w16091303

Chicago/Turabian Style

Shahraki, Ali Sardar, Vijay P. Singh, and Ommolbanin Bazrafshan. 2024. "Developing a Bankruptcy Theory to Resolve Stakeholders’ Conflict over Optimal Water Allocation: The Case of Hirmand Catchment" Water 16, no. 9: 1303. https://doi.org/10.3390/w16091303

APA Style

Shahraki, A. S., Singh, V. P., & Bazrafshan, O. (2024). Developing a Bankruptcy Theory to Resolve Stakeholders’ Conflict over Optimal Water Allocation: The Case of Hirmand Catchment. Water, 16(9), 1303. https://doi.org/10.3390/w16091303

Note that from the first issue of 2016, this journal uses article numbers instead of page numbers. See further details here.

Article Metrics

Back to TopTop