Study on the Water Resource Carrying Capacity in the Middle Reaches of the Heihe River Based on Water Resource Allocation
Abstract
1. Introduction
2. Materials and Methods
2.1. Study Area and Data Sources
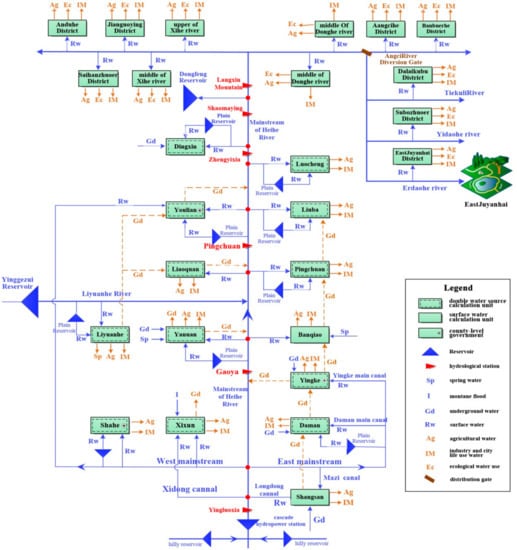
2.1.1. Study Area
2.1.2. Data Sources
2.2. Water Resource Allocation Model and Scheme Set
2.2.1. Construction of the Model
2.2.2. Generalization of the Heihe River Water Resource System
2.2.3. Model Verification
2.2.4. Setup of the Scheme Set
2.3. Construction of WRCC Evaluation System and Gradation of Evaluation Factors
2.4. Evaluation of WRCC by Fuzzy Comprehensive Evaluation Model Based on Entropy Weight Method
2.4.1. Determination of the Weight Coefficient by Entropy Weight Method
2.4.2. Fuzzy Comprehensive Evaluation Model
2.4.3. Determination of Membership Degree Stands.
2.4.4. Calculate the Evaluation Index of Each Subsystem
2.4.5. Calculate the Comprehensive Evaluation Index
3. Results and Discussion
4. Conclusions
- (1)
- The evaluation indexes of the four subsystems have different degrees of upward trend. Among them, the evaluation index of the economic subsystem has the largest increase, followed by the water resources subsystem, and the ecological subsystem. The social subsystem has the smallest increase, but it has the highest score in the four subsystems.
- (2)
- The evaluation index of the 12 water resource allocation plans in planning level years have increased compared with the current situation, and all values are above 0.45, this indicates that a reasonable allocation of water resources is of great significance to the improvement of the WRCC, and the development and utilization of water resources in the middle reaches acquires a certain scale and meets the socioeconomic development requirements.
- (3)
- The comprehensive index of scheme 7 is the largest in the recent planning year at 0.5561, and the index of scheme 13 is the largest in the long-term planning level at 0.5629. This shows that the water-saving irrigation level, socioeconomic development level and irrigated area have a greater impact on WRCC.
- (4)
- The membership degree of Schemes 2–13 to v2 are greater than 0.6, and the membership degree to v1 shows an increasing trend. This shows that the development and utilization of water resources has a considerable scale during the planning level years, but there is still potential.
- (1)
- In pursuit of economic development, attention should be paid to the ecological environment in the middle reaches. The construction of a water-saving society should continue to be comprehensively promoted, more available water resources should be provided for the ecosystem, the coverage of forest and grass should be increased.
- (2)
- While attaching importance to social and economic development, increasing the investment in agricultural irrigation facilities, changing the extensive irrigation model, improving the utilization rate of agricultural water, and restricting agricultural irrigation area are conducive to ensuring the sustainable development of water resources.
- (3)
- In view of the developed agricultural economic advantages of Zhangye City, considering the development of light industry with agricultural products as raw materials, constantly adjusting the industrial structure, and strictly limiting the development of high-water-consuming industries and serious polluting industries to achieve sustainable use of water resources.
Author Contributions
Funding
Acknowledgments
Conflicts of Interest
References
- Ren, C.; Guo, P.; Li, M.; Li, R. An Innovative Method for Water Resources Carrying Capacity Research—Metabolic Theory of Regional Water Resources. J. Environ. Manag. 2015, 167, 139. [Google Scholar] [CrossRef] [PubMed]
- Mei, H.; Liu, Y.; Du, H.; Yang, X. Advances in Study on Water Resources Carrying Capacity in China. Procedia Environ. Sci. 2010, 2, 894–903. [Google Scholar] [CrossRef]
- Shi, Y.F.; Qu, Y.G. The Water Resources Carrying Capacity and Rational Utilization of Urumqi River Basin; Science Press: Beijing, China, 1992; pp. 94–111. [Google Scholar]
- Si, X.Q.; Zhang, Y.; Su, X.L. Comprehensive Evaluation of Water Resources Carrying Capacity Based on Entropy Weight. Water Sci. Eng. Technol. 2013, 2, 1–4. [Google Scholar]
- Cheng, G. Evolution of the Concept of Carrying Capacity and the Analysis Framework of Water Resources Carrying Capacity in Northwest of China. J. Glaciol. Geocryol. 2002, 24, 361–367. [Google Scholar]
- Song, X.M.; Kong, F.Z.; Zhan, C.S. Assessment of Water Resources Carrying Capacity in Tianjin City of China. Water Resour. Manag. 2011, 25, 857–873. [Google Scholar] [CrossRef]
- Liang, F.; Zhang, X.; Liu, J.M. Sustainable Use of Water Resources in the Region and Evaluation Index System. Northwest Univ. Agric. Sci. Technol. 2002, 20, 119–122. [Google Scholar]
- Hui, Y.H.; Jiang, X.H.; Huang, Q.; Xue, X.J. On System Dynamic Simulation Model of Water Resources Bearing Capacity in Duality Mode. Geogr. Res. 2001, 20, 191–198. [Google Scholar]
- Xia, J.; Zhu, Y.Z. The Measurement of Water Resources Security: A Study and Challenge on Water Resources Carrying Capacity. J. Nat. Resour. 2002, 17, 262–269. [Google Scholar]
- Feng, L.H.; Huang, C.F. A Risk Assessment Model of Water Shortage Based on Information Diffusion Technology and Its Application in Analyzing Carrying Capacity of Water Resources. Water Resor. Manag. 2008, 22, 621. [Google Scholar] [CrossRef]
- Wang, D. The Influent Factors Study on Water Resources Carrying Capacity in Jiangxi Province with Principal Component Analysis. In Proceedings of the 2007 International Conference on Agriculture Engineering, Baoding, China, 20 October 2007; pp. 101–105. [Google Scholar]
- Xu, Y.Y.; Zhao, Q.L. Water Resources Carrying Capacity Based on Principal Component Analysis. In Proceedings of the International Conference on Geo informatics, Kaifeng, China, 20–22 June 2013; pp. 1–5. [Google Scholar]
- Fu, X.; Ji, C.M. A Comprehensive Evaluation of the Regional Water Resource Carrying Capacity—Application of Main Component Analysis Method. Resour. Environ. Yangtza Basin 1999, 8, 168–172. [Google Scholar]
- Wackernagel, M.; Onisto, L.; Bello, P.; Callejas Linares, A.; Susana López Falfán, I.; Méndez Garcı́a, J.; Isabel Suárez Guerrero, A.; Guadalupe Suárez Guerrero, M. National Natural Capital Accounting with the Ecological Footprint Concept. Ecol. Econ. 1999, 29, 375–390. [Google Scholar] [CrossRef]
- Stöglehner, G. Ecological Footprint—A Tool for Assessing Sustainable Energy Supplies. J. Clean. Prod. 2003, 11, 267–277. [Google Scholar] [CrossRef]
- Feng, H.; Zhang, X.; Li, G.; Naijun, M.; Jin, C. A System Dynamic Model and Simulation for Water Resources Carrying Capacity in Beijing. J. China Agric. Univ. 2006, 11, 106–110. [Google Scholar]
- Fang, G.H.; Hu, Y.G.; Xu, Y.X. Research on the Multi-objective Evaluation Model of Regional Water Resources Carrying Capacity and Its Application. Water Resour. Prot. 2006, 22, 9–13. [Google Scholar]
- Liu, S.F.; Chen, J.H. Water Resources Carrying Capacity Based on the Theory of Ann. Resour. Sci. 2007, 29, 99–105. [Google Scholar]
- Wang, Y.J.; Yang, G.; Xu, H.L. Evaluation of Water Resources Carrying Capacity Based on Fuzzy Comprehensive Evaluation on River Basin in Arid Zone. Adv. Mater. Res. 2010, 113–116, 488–494. [Google Scholar] [CrossRef]
- Gong, L.; Jin, C. Fuzzy Comprehensive Evaluation for Carrying Capacity of Regional Water Resources. Water Resour. Manag. 2009, 23, 2505–2513. [Google Scholar] [CrossRef]
- Gao, Y.; Zhang, S.; Xu, G.W.; Su, H.M.; Zhang, Y. Study on Water Resources Carrying Capacity in Hefei City. Adv. Mater. Res. 2013, 610–613, 2701–2704. [Google Scholar] [CrossRef]
- Xiong, H.G.; Fu, J.H.; Wang, K.L. Evaluation of Water Resource Carrying Capacity of Qitai Oasis in Xinjiang By Entropy Method. Chin. J. Eco-Agric. 2012, 20, 1382–1387. [Google Scholar] [CrossRef]
- Ma, L.; Zhao, J.H.; Hong, M.; Chen, L.L. Application of Set Pair Analysis Model Based on Entropy Weight for Comprehensive Evaluation of Water Resources Carrying Capacity. Appl. Mech Mater. 2012, 195–196, 764–769. [Google Scholar] [CrossRef]
- Wang, T.; Xu, S. Dynamic Successive Assessment Method of Water Environment Carrying Capacity and Its Application. Ecol. Indic. 2015, 52, 134–146. [Google Scholar] [CrossRef]
- Jing, J.H.; Sun, J.C.; Han, S.P.; Wang, S. Distribution of Groundwater Resources and the State of Development and Utilization in the Northwestern Area. South-To-North Water Transf. Water Sci. Technol. 2007, 5, 54–56. [Google Scholar]
- Apollonio, C.; D’Agostino, D.; Giordano, R.; Milella, P.; Portoghese, I.; Vurro, M.; Lamaddalena, N.; Scardigno, A.; Scardigno, A.; Piccinni, A.F. An Innovative Monitoring System for Sustainable Management of Groundwater Resources: Objectives Stakeholder Acceptability and Implementation Strategy. Environ. Energy Struct. Monit. Syst. 2010, 32–37. [Google Scholar] [CrossRef]
- Giordano, R.; D’agostino, D.; Apollonio, C.; Lamaddalena, N.; Vurro, M. Bayesian Belief Network to Support Conflict Analysis for Groundwater Protection: The Case of the Apulia Region. J. Environ. Manag. 2013, 115, 136–146. [Google Scholar] [CrossRef] [PubMed]
- Dong, W.; Liu, Z.H. Study on Comprehensive Evaluation of Water Resources Carrying Capacity Based on Fahp Principle—A Case Study of Bortala River Basin and Jing-river Basin in Xinjiang. J. Arid. Land Resour. Environ. 2008, 22, 7–10. [Google Scholar]
- Qu, G.Y.; Fan, S.Y. Water Resources Capacity and Developing Strategies in Heihe River Basin. J. Desert Res. 2000, 1, 2–9. [Google Scholar]
- Ning, B.Y.; He, Y.; He, X.; Li, Z.X. Advances on Water Resources Research in Heihe River Basin. J. Desert Res. 2008, 28, 1180–1185. [Google Scholar]
- Wang, Z.; Yang, J.; Deng, X.; Lan, X. Optimal Water Resources Allocation under the Constraint of Land Use in the Heihe River Basin of China. Sustainability 2015, 7, 1558–1575. [Google Scholar] [CrossRef]
- Nian, Y.; Zhou, J.; Li, X. Impact of Land Use Change on Water Resource Allocation in the Middle Reaches of the Heihe River Basin in Northwestern China. J. Arid. Land. 2014, 6, 273–286. [Google Scholar] [CrossRef]
- Deng, X.; Zhao, C. Identification of Water Scarcity and Providing Solutions for Adapting to Climate Changes in the Heihe River Basin of China. Adv. Meteorol. 2014, 2014, 279173. [Google Scholar] [CrossRef]
- Wu, F.; Zhan, J.; Güneralp, İ. Present and Future of Urban Water Balance in the Rapidly Urbanizing Heihe River Basin, Northwest China. Ecol. Model. 2015, 318, 254–264. [Google Scholar] [CrossRef]
- SU, Z.Y.; XU, Z.M.; Zhang, Z.; Chen, D.J.; Long, A.H.; Zhang, B. Fundamental Ecological Economics Study on the Carrying Capacity of Water Resources in Heihe River Watershed. J. Glaciol. Geocryol. 2002, 24, 400–406. [Google Scholar]
- Sun, T.; Wang, J.; Huang, Q.; Li, Y. Assessment of Water Rights and Irrigation Pricing Reforms in Heihe River Basin in China. Water 2016, 8, 333. [Google Scholar] [CrossRef]
- Zhang, Q.; Liu, B.; Zhang, W.; Jin, G.; Li, Z. Assessing the Regional Spatio-temporal Pattern of Water Stress: A Case Study in Zhangye City of China. Phys. Chem. Earth 2015, 1, 2–9. [Google Scholar] [CrossRef]
- Li, Z.; Shao, Q.; Xu, Z.; Cai, X. Analysis of Parameter Uncertainty in Semi-distributed Hydrological Models Using Bootstrap Method: A Case Study of Swat Model Applied to Yingluoxia Watershed in Northwest China. J. Hydrol. 2010, 385, 76–83. [Google Scholar] [CrossRef]
- Cheng, G.D.; Zhao, W.Z. Green Water and Its Research Progresses. Adv. Earth Sci. 2006, 21, 221–227. [Google Scholar]
- Gu, H.M.; Li, J.; Jiang, X.H.; Dong, G.T. Evaluation of Water Resources Bearing Capacity Based on Entropy-weight and Matter-element Assessment Methods in Midstream of Heihe River. J. Irrig. Drain. 2016, 35, 87–92. [Google Scholar]
- Zhu, Y.Z.; Xia, J. Measurement and Evaluation of Water Resources Carrying Capacity of Northwest China. Resour. Sci. 2003, 25, 43–48. [Google Scholar]
- Xu, Z.M.; Cheng, G.D. A Study on the Water Resources Carrying Capacity by Using the Method of Multiobjective Optimization Model—Taking the Heihe River as an Example. J. Lanzhou Univ. 2000, 36, 122–132. [Google Scholar]
- Meng, L.H.; Chen, Y.N.; Li, W.H.; Zhao, R. Fuzzy Comprehensive Evaluation Model for Water Resources Carrying Capacity in Tarim River Basin, Xinjiang, China. Chin. Geogr. Sci. 2009, 19, 89–95. [Google Scholar] [CrossRef]





| Position of Basin | Districts | Compute Units | Control Sections |
|---|---|---|---|
| upper | Yingluoxia | ||
| middle | Ganzhou | Daman, Shangsan, Xijun, Yingke | Gaoya |
| Linze | Pingchuan, Banqiao, Liaoquan, Yanuan, Shahe, Liyuanhe | Pingchuan | |
| Gaotai | Youlian, Liuba, Luocheng | Zhengyixia | |
| lower | Jinta | Dingxin | Shaomaying |
| Dongfengchang | Dongfeng Reservoir | Langxinshan | |
| Ejina Qi | Upper and Middle of West River, Jianguoying, Zhongge Oasis, Upper of East River, Tiekuli Ecology, Dongdahe, East Juyanhai, Angcihe Ecology, Banbuerhe | Angcihe River turn-out Gate, Estuary of East Juyanhai |
| Irrigation Area | Shangsan | Yingke | Daman | Xijun | Shahe | Liyuanhe | Yanuan | Banqiao | Liaoquan | Pingchuan | Liuba | Youlian | Luocheng |
|---|---|---|---|---|---|---|---|---|---|---|---|---|---|
| Replenishment | |||||||||||||
| Reservoir infiltration | 0 | 0 | 51 | 0 | 57 | 56 | 25 | 34 | 103 | 35 | 12 | 365 | 353 |
| Canal infiltration | 4557 | 7411 | 5556 | 8426 | 1172 | 5202 | 2149 | 3979 | 1982 | 2425 | 813 | 7307 | 1569 |
| Field infiltration | 413 | 1481 | 1146 | 1369 | 235 | 1379 | 266 | 402 | 333 | 411 | 317 | 2068 | 329 |
| Precipitation infiltration | 282 | 948 | 902 | 1011 | 164 | 684 | 236 | 248 | 224 | 113 | 65 | 339 | 116 |
| Lateral supplies | 175 | 10,949 | 3464 | 2086 | 3190 | 13,544 | 24,185 | 12,086 | 14,003 | 7988 | 5573 | 11,688 | 4009 |
| River replenishment | 186 | 17,597 | 6294 | 10,891 | 0 | 0 | 0 | 0 | 0 | 0 | 0 | 0 | 0 |
| Drainage | |||||||||||||
| Potential evaporation | 0 | 0 | 0 | 6 | 0 | 6543 | 593 | 13 | 668 | 2759 | 756 | 1877 | 1981 |
| Lateral outflow | 5185 | 27,357 | 10,927 | 16,783 | 3542 | 6932 | 25,779 | 16,400 | 14,660 | 3803 | 2237 | 12,738 | 2617 |
| Spring outflow | 0 | 0 | 0 | 0 | 0 | 0 | 29 | 0 | 275 | 3477 | 1921 | 0 | 719 |
| Mining of groundwater | 0 | 7064 | 5693 | 4819 | 812 | 6745 | 327 | 0 | 947 | 1048 | 1775 | 10,106 | 1050 |
| Lateral inflow | 0 | 0 | 0 | 0 | 0 | 0 | 15,519 | 9375 | 9969 | 2541 | 2237 | 7394 | 2617 |
| Leakage to watercourse | 20 | 1895 | 678 | 1173 | 0 | 0 | 0 | 0 | 0 | 0 | 0 | 0 | 0 |
| Total supplies | 5614 | 38,386 | 17,413 | 23,782 | 4819 | 20,865 | 26,862 | 16,749 | 16,646 | 10,972 | 6780 | 21,768 | 6377 |
| Total outflow | 5205 | 36,317 | 17,298 | 22,781 | 4354 | 20,220 | 26,728 | 16,413 | 16,550 | 11,087 | 6689 | 24,721 | 6367 |
| Initial water level | 1473 | 1446 | 1468 | 1435 | 1419 | 1411 | 1395 | 1392 | 1368 | 1380 | 1337 | 1350 | 1297 |
| Final water level | 1475 | 1450 | 1468 | 1436 | 1420 | 1412 | 1396 | 1392 | 1369 | 1380 | 1337 | 1347 | 1297 |
| Water storage variation | 514 | 2147 | −214 | 804 | 328 | 1238 | 227 | 200 | 80 | 269 | 45 | −1808 | 278 |
| Absolute equilibrium differential | −106 | −77 | 329 | 197 | 136 | −594 | −93 | 136 | 15 | −384 | 46 | −1145 | −268 |
| Relative equilibrium differential (%) | 1.88 | 0.20 | 1.89 | 0.83 | 2.82 | 2.84 | 0.35 | 0.81 | 0.09 | 3.50 | 0.67 | 5.26 | 4.20 |
| Planning Level Year | Scheme | Water Supply | Water Demand | |||||||||||||
|---|---|---|---|---|---|---|---|---|---|---|---|---|---|---|---|---|
| A | B | C | D | E | F | G | ||||||||||
| A1 | A2 | B1 | B2 | C1 | C2 | D1 | D2 | E1 | E2 | E3 | F1 | F2 | F3 | |||
| Current | 1 | ★ | ★ | ★ | Status | Status | Status | ★ | ||||||||
| Recent | 2 | ★ | ★ | ★ | ★ | ★ | ★ | ★ | ||||||||
| 3 | ★ | ★ | ★ | ★ | ★ | ★ | ★ | |||||||||
| 4 | ★ | ★ | ★ | ★ | ★ | ★ | ★ | |||||||||
| 5 | ★ | ★ | ★ | ★ | ★ | ★ | ★ | |||||||||
| 6 | ★ | ★ | ★ | ★ | ★ | ★ | ★ | |||||||||
| 7 | ★ | ★ | ★ | ★ | ★ | ★ | ★ | |||||||||
| Long-term | 8 | ★ | ★ | ★ | ★ | ★ | ★ | ★ | ||||||||
| 9 | ★ | ★ | ★ | ★ | ★ | ★ | ★ | |||||||||
| 10 | ★ | ★ | ★ | ★ | ★ | ★ | ★ | |||||||||
| 11 | ★ | ★ | ★ | ★ | ★ | ★ | ★ | |||||||||
| 12 | ★ | ★ | ★ | ★ | ★ | ★ | ★ | |||||||||
| 13 | ★ | ★ | ★ | ★ | ★ | ★ | ★ | |||||||||
| Target Level | Guideline Layer | Index | Grading Standards | |||
|---|---|---|---|---|---|---|
| v1 | v2 | v3 | ||||
| Comprehensive evaluation index system of water resource | Water subsystem | u1 | Per capita water resources (m3/PER) | >4000 | 4000~1700 | <1700 |
| u2 | Water supply module (104 m3/km2) | <5 | 5~15 | >15 | ||
| u3 | Groundwater multi-year average degree of exploitation | <0.5 | 0.5~1.2 | >1.2 | ||
| Economic subsystem | u4 | Crop irrigation quota (m3/mu **) | <200 | 200~500 | >500 | |
| u5 | Irrigation water use factor | >0.65 | 0.65~0.5 | <0.5 | ||
| u6 | Tertiary industry as a share of GDP (%) | >60 | 60~30 | <30 | ||
| u7 | 10,000 yuan industrial output value of water demand (104 m3) | <50 | 50~100 | >100 | ||
| Social subsystem | u8 | Population density (104 PER/km2) | <100 | 100~150 | >150 | |
| u9 | Level of urbanization (%) | >70 | 70~20 | <20 | ||
| u10 | Domestic water quota (L/PER·day) | <100 | 100~150 | >150 | ||
| Ecosystem subsystem | u11 | Ecological water demand rate (%) | >40 | 40~20 | <20 | |
| u12 | Forest and grass coverage (%) | >60 | 60~15 | <15 | ||
| Scores | 0.95 | 0.50 | 0.05 | |||
| L | State | Description of State Meaning |
|---|---|---|
| [0~0.4] | Unbearable | Contradiction between the water supply and demand is outstanding, and the water supply cannot meet production and life needs. |
| [0.4~0.6] | Bearable | Contradiction between the supply and demand of water resources is eased, and regional water-saving measures are relatively complete. Water resources can meet the needs of production and living. |
| [0.6~1.0] | Ideal bearing | Water resources become the dominant resource for regional development, which is coordinated with the ecology, economy and society. |
| Factor | Allocation Scheme Set | ||||||||||||
|---|---|---|---|---|---|---|---|---|---|---|---|---|---|
| 1 | 2 | 3 | 4 | 5 | 6 | 7 | 8 | 9 | 10 | 11 | 12 | 13 | |
| u1 | 1892.64 | 1852.31 | 1852.31 | 1852.31 | 1852.31 | 1852.31 | 1852.31 | 1743.24 | 1743.24 | 1743.24 | 1743.24 | 1743.24 | 1743.24 |
| u2 | 11.68 | 10.72 | 9.85 | 9.27 | 10.07 | 9.27 | 8.73 | 10.30 | 9.49 | 9.43 | 9.70 | 8.96 | 8.93 |
| u3 | 1.52 | 1.18 | 1.00 | 0.98 | 1.07 | 1.00 | 0.93 | 1.04 | 0.98 | 1.00 | 0.99 | 0.96 | 0.99 |
| u4 | 416.18 | 416.18 | 376.18 | 346.18 | 416.18 | 376.18 | 346.18 | 376.18 | 333.52 | 313.52 | 376.18 | 333.52 | 313.52 |
| u5 | 0.53 | 0.58 | 0.61 | 0.63 | 0.58 | 0.61 | 0.63 | 0.61 | 0.66 | 0.68 | 0.61 | 0.66 | 0.68 |
| u6 | 37.71 | 43.96 | 43.85 | 44.56 | 43.96 | 43.85 | 44.56 | 39.23 | 40.75 | 40.71 | 39.23 | 40.75 | 40.71 |
| u7 | 86 | 58 | 39 | 30 | 58 | 39 | 30 | 35 | 23 | 18 | 35 | 23 | 18 |
| u8 | 69 | 71 | 71 | 71 | 71 | 71 | 71 | 75 | 75 | 75 | 75 | 75 | 75 |
| u9 | 39 | 42 | 42 | 42 | 42 | 42 | 42 | 48 | 48 | 48 | 48 | 48 | 48 |
| u10 | 81 | 88 | 88 | 88 | 88 | 88 | 88 | 92 | 92 | 92 | 92 | 92 | 92 |
| u11 | 21.35 | 27.34 | 28.38 | 28.80 | 27.59 | 28.66 | 29.10 | 29.56 | 30.76 | 29.66 | 29.90 | 31.11 | 29.96 |
| u12 | 22.83 | 27.22 | 27.22 | 27.22 | 31.49 | 31.49 | 31.49 | 27.22 | 27.22 | 27.22 | 31.49 | 31.49 | 31.49 |
| Scheme | v1 | v2 | v3 | α |
|---|---|---|---|---|
| 1 | 0.1418 | 0.5987 | 0.2595 | 0.4470 |
| 2 | 0.1667 | 0.6697 | 0.1636 | 0.5014 |
| 3 | 0.2035 | 0.6705 | 0.1260 | 0.5349 |
| 4 | 0.2218 | 0.6657 | 0.1125 | 0.5491 |
| 5 | 0.1667 | 0.6918 | 0.1415 | 0.5114 |
| 6 | 0.2076 | 0.6733 | 0.1191 | 0.5398 |
| 7 | 0.2256 | 0.6735 | 0.1009 | 0.5561 |
| 8 | 0.2058 | 0.6511 | 0.1430 | 0.5283 |
| 9 | 0.2388 | 0.6405 | 0.1207 | 0.5531 |
| 10 | 0.2523 | 0.6238 | 0.1240 | 0.5577 |
| 11 | 0.2080 | 0.6627 | 0.1293 | 0.5354 |
| 12 | 0.2426 | 0.6457 | 0.1117 | 0.5589 |
| 13 | 0.2558 | 0.6281 | 0.1161 | 0.5629 |
© 2018 by the authors. Licensee MDPI, Basel, Switzerland. This article is an open access article distributed under the terms and conditions of the Creative Commons Attribution (CC BY) license (http://creativecommons.org/licenses/by/4.0/).
Share and Cite
Jia, R.; Jiang, X.; Shang, X.; Wei, C. Study on the Water Resource Carrying Capacity in the Middle Reaches of the Heihe River Based on Water Resource Allocation. Water 2018, 10, 1203. https://doi.org/10.3390/w10091203
Jia R, Jiang X, Shang X, Wei C. Study on the Water Resource Carrying Capacity in the Middle Reaches of the Heihe River Based on Water Resource Allocation. Water. 2018; 10(9):1203. https://doi.org/10.3390/w10091203
Chicago/Turabian StyleJia, Ruining, Xiaohui Jiang, Xingxing Shang, and Chen Wei. 2018. "Study on the Water Resource Carrying Capacity in the Middle Reaches of the Heihe River Based on Water Resource Allocation" Water 10, no. 9: 1203. https://doi.org/10.3390/w10091203
APA StyleJia, R., Jiang, X., Shang, X., & Wei, C. (2018). Study on the Water Resource Carrying Capacity in the Middle Reaches of the Heihe River Based on Water Resource Allocation. Water, 10(9), 1203. https://doi.org/10.3390/w10091203

