Review of the Flight Control Method of a Bird-like Flapping-Wing Air Vehicle
Abstract
1. Introduction
2. Mechanism of Bird Flight
3. Flight Control
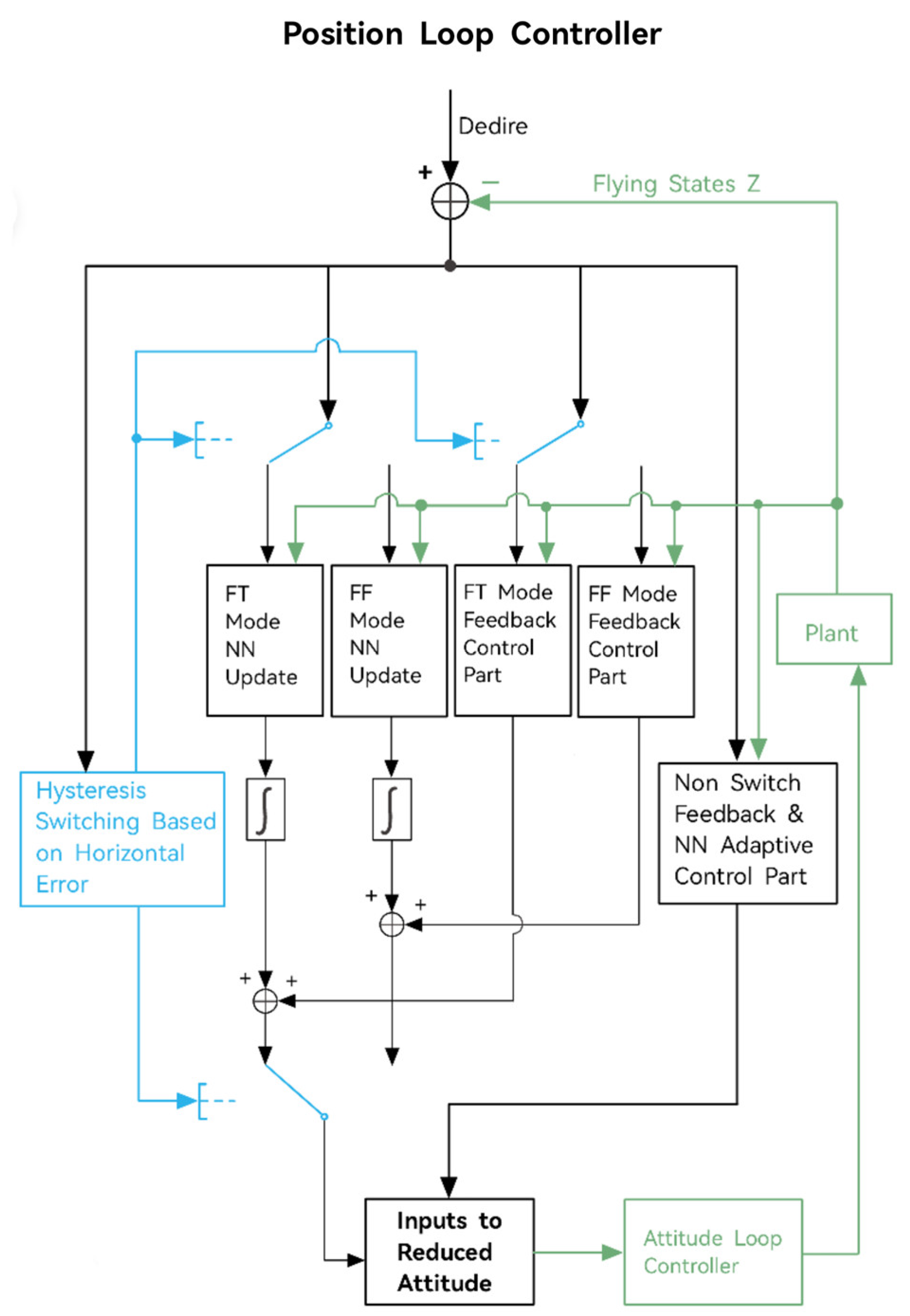
3.1. Position Control
3.1.1. Attitude Control
3.1.2. Height Control
3.2. Trajectory Tracking Control
| Control Method | Advantage | Disadvantage |
|---|---|---|
| PID Control [57,65] | Simple and easy to implement, fast response time, and a wide range of applications | Dependent on precise adjustment of parameters, sensitive to system modeling errors, and not adaptive |
| Adaptive Control [18,66] | Self-adjustable control parameters according to the real-time status of the system | Adaptive factors are process independent and require additional conditions |
| Neural Network Control [67] | Strong nonlinear approximation capability is applicable to most nonlinear control problems and can effectively deal with systems with incorrect mathematical descriptions | A large amount of training data is required, which is computationally intensive and requires high hardware requirements, and fewer samples will lead to poor system performance |
| Iterative Learning Control [68] | No need for system modeling and parameter estimation | Requires large amounts of experimental data and computational resources, sometimes with slow convergence and overfitting |
| Fuzzy Control [69] | No accurate physical model is required, it is easy to design and apply, and the adjustment of parameters can effectively handle nonlinearities | For inexperienced people, it is harder to choose the right parameters |
3.3. Formation Control
| Formation Flight Control Method | Advantage | Disadvantage |
|---|---|---|
| Leader-follower approach [84,85] | Simple design, easy implementation, and good tracking performance [76] | High dependence on the leader and poor robustness [86] |
| Based on a behavioral approach [87] | Can adapt to changes in the environment and flexibly adjust the formation to handle multi-target missions | Difficult to model and less stable [86] |
| Virtual structure approach [78] | High stability | High design and implementation difficulty, high communication quality, strong computing power, and low reliability [88] |
| Consistent approach [81] | Strong flexibility and robustness for large formations and dense flights [89] | Requires high computational effort and is highly influenced by the environment |
4. Summary and Outlook
- Control of flexible wing deformation. Due to the BFAV’s enormous wingspan, the elastic deformation caused by the flexible wing during flutter will not only affect its aerodynamic performance but also the stability of the system. He et al. created a dynamic model of the flexible wing and applied the Lyapunov direct approach to ensure the stability of the flexible wing system [90]. And the boundary control scheme proposed by Lhachemi et al. ensured the consistent exponential stability of the bending and torsional displacements of the flexible wing [91] and achieved vibration control of the flexible wing. None of these plans, nevertheless, were integrated into the flight control system of the BFAV. Therefore, knowing how to control the flexible wing is an important step in enhancing the BFAV’s aerodynamic performance and stability in order to lessen the impact of flexible wing deformation.
- Reconfiguration of the controller. The traditional single-control algorithm can hardly meet the flight control requirements of a flapping-wing air vehicle in different flight modes, environmental situations, and missions under a nonlinear, non-constant system. Therefore, the controller of the flapping-wing air vehicle can be modified to extend the applicability and scenarios of BFAV. Aids based on different strategies, such as switching strategy, adaptive strategy, etc., can be used to help the air vehicle choose different controllers or numerous controllers in conjunction with one another to improve the adaptability and scalability of flight control. This is a direction worth exploring.
- Multi-vehicle synergy and intelligent formation. Flapping-wing air vehicles are not as mature as fixed-wing and rotary-wing air vehicles. Consequently, the accomplishment of high-precision and highly maneuverable missions by a single physical flapping-wing air vehicle is rare, and the instances of such vehicles performing multi-engine synergy and intelligent formation are even scarcer. However, the efficacy and success rate of a single air vehicle are limited when undertaking challenging tasks, such as inspecting vast areas. The integration of intelligent information and multi-vehicle coordination has the potential to enhance the scope of task execution and the reliability of task fulfillment [92]. Consequently, a key research objective for the future is to establish a formation of flapping-wing aerial vehicles that can perform operations efficiently, akin to a flock of birds.
Author Contributions
Funding
Conflicts of Interest
References
- Lu, Z.; Debiasi, M.; Nguyen, Q.-V.; Chan, W.L. Bioinspired Low-Noise Wing Design for a Two-Winged Flapping-Wing Micro Air Vehicle. AIAA J. 2018, 56, 4697–4705. [Google Scholar] [CrossRef]
- Han, J.; Hui, Z.; Tian, F.; Chen, G. Review on bio-inspired flight systems and bionic aerodynamics. Chin. J. Aeronaut. 2021, 34, 170–186. [Google Scholar] [CrossRef]
- Xu, W.; Yao, K.; Song, A.; Shi, W.; Hou, Y. Survey of Research on Small and Micro Bionic Flapping Wing Aircraft. Cyber Secur. Data Gov. 2020, 39, 7–10. [Google Scholar]
- Wu, J.; Chen, L.; Zhou, C.; Hsu, S.-J.; Cheng, B. Aerodynamics of a Flapping-Perturbed Revolving Wing. AIAA J. 2018, 57, 3728–3743. [Google Scholar] [CrossRef]
- Liang, S.; Song, B.; Yang, W.; Nian, P. Experimental study on dynamic modeling of flapping wing micro aerial vehicle//Intelligent Robotics and Applications. In Proceedings of the 10th International Conference, ICIRA 2017, Wuhan, China, 16–18 August 2017; Proceedings, Part III 10; Springer: Berlin/Heidelberg, Germany, 2017; pp. 602–612. [Google Scholar]
- Xiao, S.; Hu, K.; Huang, B.; Deng, H.; Ding, X. A Review of Research on the Mechanical Design of Hoverable Flapping Wing Micro-Air Vehicles. J. Bionic Eng. 2021, 18, 1235–1254. [Google Scholar] [CrossRef]
- Yang, W.; Song, B.; Gao, G. Flight performance estimation of bionic flapping-wing micro air vehicle. Xibei Gongye Daxue Xuebao/J. Northwestern Polytech. Univ. 2018, 36, 636–643. [Google Scholar] [CrossRef][Green Version]
- Xue, D.; Song, B.; Song, W.; Yang, W. Advances in coupling aeroelasticity and flight dynamics of bird inspired FMAV. Acta Aerodyn. Sin. 2018, 36, 88–97. [Google Scholar]
- Ma, D.; Song, B.; Xue, D.; Xuan, J. Conceptual Design of Bio-inspired Jumping Mechanisms for Flapping-wing Aerial Vehicles. China Mech. Eng. 2022, 33, 1869. [Google Scholar]
- Farrell Helbling, E.; Wood, R.J. Closure to “Discussion of ‘A Review of Propulsion, Power, and Control Architectures for Insect-Scale Flapping Wing Vehicles’”. Appl. Mech. Rev. 2018, 70, 010801. [Google Scholar] [CrossRef]
- Zhang, R.; Song, B.; Pei, Y.; Wang, G. Modelling and Simulation of UAV Swarm Self-organized Surveillance in Complex Mission Scenarios. Adv. Aeronaut. Sci. Eng. 2020, 11, 316–325+343. [Google Scholar]
- Percin, M.; Van Oudheusden, B.; Remes, B. Flow Structures Around a Flapping-Wing Micro Air Vehicle Performing a Clap-and-Peel Motion. AIAA J. 2017, 55, 1251–1264. [Google Scholar] [CrossRef]
- Ma, D.; Song, B.; Wang, Z.; Xuan, J.; Xue, D. Development of a bird-like flapping-wing aerial vehicle with autonomous take-off and landing capabilities. J. Bionic Eng. 2021, 18, 1291–1303. [Google Scholar] [CrossRef]
- Sullivan, T.N.; Meyers, M.A.; Arzt, E. Scaling of bird wings and feathers for efficient flight. Sci. Adv. 2019, 5, eaat4269. [Google Scholar] [CrossRef]
- Chen, C.; Zhang, T. A Review of Design and Fabrication of the Bionic Flapping Wing Micro Air Vehicles. Micromachines 2019, 10, 144. [Google Scholar] [CrossRef]
- Keennon, M.; Klingebiel, K.; Won, H. Development of the nano hummingbird: A tailless flapping wing micro air vehicle. In Proceedings of the 50th AIAA Aerospace Sciences Meeting Including the New Horizons Forum and Aerospace Exposition, Nashville, TN, USA, 9–12 January 2012; p. 588. [Google Scholar]
- Gerdes, J.; Holness, A.; Perez-Rosado, A.; Roberts, L.; Greisinger, A.; Barnett, E.; Kempny, J.; Lingam, D.; Yeh, C.-H.; Bruck, H.A.; et al. Robo Raven: A flapping-wing air vehicle with highly compliant and independently controlled wings. Soft Robot. 2014, 1, 275–288. [Google Scholar] [CrossRef]
- He, W.; Mu, X.; Zhang, L.; Zou, Y. Modeling and trajectory tracking control for flapping-wing micro aerial vehicles. IEEE/CAA J. Autom. Sin. 2020, 8, 148–156. [Google Scholar] [CrossRef]
- He, W.; Liu, S.; Huang, H.; Fu, Q.; Sun, C. System design and experiment of an independently driven bird-like flapping-wing robot. Control Theory Appl 2022, 39, 12. [Google Scholar]
- Fu, Q.; Wang, X.; Zou, Y.; He, W. A miniature video stabilization system for flapping-wing aerial vehicles. Guid. Navig. Control 2022, 2, 2250001. [Google Scholar] [CrossRef]
- Huang, H.; He, W.; Wang, J.; Zhang, L.; Fu, Q. An all servo-driven bird-like flapping-wing aerial robot capable of autonomous flight. IEEE/ASME Trans. Mechatron. 2022, 27, 5484–5494. [Google Scholar] [CrossRef]
- Pan, E.; Xu, H.; Yuan, H.; Peng, J.; Xu, W. HIT-Hawk and HIT-Phoenix: Two kinds of flapping-wing flying robotic birds with wingspans beyond 2 meters. Biomim. Intell. Robot. 2021, 1, 100002. [Google Scholar] [CrossRef]
- Yang, W.; Wang, L.; Song, B. Dove: A biomimetic flapping-wing micro air vehicle. Int. J. Micro Air Veh. 2018, 10, 70–84. [Google Scholar] [CrossRef]
- Meng, R.; Song, B.; Xuan, J.; Yang, X. Design and Verification of a Large-Scaled Flapping-Wing Aircraft Named “Cloud Owl”. Appl. Sci. 2023, 13, 5667. [Google Scholar] [CrossRef]
- Zhang, Y. Review of current research results of miniature bionic flapping wing robots. J. North China Univ. Technol. 2018, 30, 57–66. [Google Scholar]
- Zhao, M.; Zhang, X.; Fu, Q.; Zhang, C.; He, W. Research progress on the energy consumption of bionic flapping-wing aerial vehicles. Chin. J. Eng. 2022, 44, 2111–2123. [Google Scholar]
- He, Y.; Han, H.; Wang, Q.; Zhao, X.; Zhang, H. Overview of development and key technologies of bionic flapping wing micro aerial vehicles. Tactical Missile Technol. 2023, 39–50. [Google Scholar] [CrossRef]
- Chin, D.D.; Lentink, D. Flapping wing aerodynamics: From insects to vertebrates. J. Exp. Biol. 2016, 219, 920–932. [Google Scholar] [CrossRef]
- Song, B.; Lang, X.; Xue, D.; Yang, W.; Bao, H.; Liu, D.; Wu, T.; Liu, K.; Song, W.; Wang, Y. A review of the research status and progress on the aerodynamic mechanism of bird wings. Sci. Sin. Technol. 2022, 52, 893–910. [Google Scholar] [CrossRef]
- Xinghua, C.; Rong, M.A.; Laiping, Z. Numerical study on the folding mechanism of seagull’s flapping wing. Acta Aerodyn. Sin. 2018, 36, 135–143. [Google Scholar]
- Liu, H.; Kolomenskiy, D.; Nakata, T.; Li, G. Unsteady bio-fluid dynamics in flying and swimming. Acta Mech. Sin. 2017, 33, 663–684. [Google Scholar] [CrossRef]
- Cheney, J.A.; Stevenson, J.P.; Durston, N.E.; Song, J.; Usherwood, J.R.; Bomphrey, R.J.; Windsor, S.P. Bird wings act as a suspension system that rejects gusts. Proc. R. Soc. B Biol. Sci. 2020, 287, 20201748. [Google Scholar] [CrossRef]
- Matloff, L.Y.; Chang, E.; Feo, T.J.; Jeffries, L.; Stowers, A.K.; Thomson, C.; Lentink, D. How flight feathers stick together to form a continuous morphing wing. Science 2020, 367, 293–297. [Google Scholar] [CrossRef]
- Deng, S.; Van Oudheusden, B. Wake structure visualization of a flapping-wing Micro-Air-Vehicle in forward flight. Aerosp. Sci. Technol. 2016, 50, 204–211. [Google Scholar] [CrossRef]
- Li, H.; Li, D.; Shen, T.; Bie, D.; Kan, Z. Numerical Analysis on the Aerodynamic Characteristics of an X-wing Flapping Vehicle with Various Tails. Aerospace 2022, 9, 440. [Google Scholar] [CrossRef]
- Armanini, S.; Caetano, J.; de Visser, C.C.; Pavel, M.D.; De Croon, G.C.; Mulder, M. Modelling wing wake and tail aerodynamics of a flapping-wing micro aerial vehicle. Int. J. Micro Air Veh. 2019, 11, 175682931983367. [Google Scholar] [CrossRef]
- Jiao, Z.; Wang, L.; Zhao, L.; Jiang, W. Hover flight control of X-shaped flapping wing aircraft considering wing–tail interactions. Aerosp. Sci. Technol. 2021, 116, 106870. [Google Scholar] [CrossRef]
- Li, H.; He, G.; Bi, F. Sliding-Mode adaptive attitude controller design for flapping-wing micro air vehicle. Aerosp. Control Appl. 2018, 44, 81–88. [Google Scholar]
- Wang, T.; Jin, S.; Hou, Z. Model Free Adaptive Pitch Control of a Flapping Wing Micro Aerial Vehicle with Input Saturation. In Proceedings of the 2020 IEEE 9th Data Driven Control and Learning Systems Conference (DDCLS), Liuzhou, China, 19–21 June 2020; pp. 627–632. [Google Scholar]
- Wang, L.; Jiang, W.; Wu, Z.; Zhao, L.; Jiao, Z. Modeling the Bio-Inspired Wing-Tail Interaction Mechanism and Applying It in Flapping Wing Aircraft Pitch Control. IEEE Robot. Autom. Lett. 2023, 8, 2914–2921. [Google Scholar] [CrossRef]
- Wang, T.; He, X.; Zou, R.; Fu, Q.; He, W. Research Progress on Flight Control of Flapping-Wing Aerial Vehicles. Chin. J. Eng. 2023, 45, 1630–1640. [Google Scholar] [CrossRef]
- Xiao, B.; Yin, S.; Kaynak, O. Attitude Stabilization Control of Flexible Satellites With High Accuracy: An Estimator-Based Approach. IEEE/ASME Trans. Mechatron. 2017, 22, 349–358. [Google Scholar] [CrossRef]
- Shen, Q.; Yue, C.; Goh, C.H.; Wu, B.; Wang, D. Rigid-Body Attitude Tracking Control Under Actuator Faults and Angular Velocity Constraints. IEEE/ASME Trans. Mechatron. 2018, 23, 1338–1349. [Google Scholar] [CrossRef]
- Bluman, J.E.; Kang, C.K.; Shtessel, Y.B. Sliding mode control of a biomimetic flapping wing micro air vehicle in hover. In Proceedings of the AIAA Atmospheric Flight Mechanics Conference, Grapevine, TX, USA, 9–13 January 2017; p. 1633. [Google Scholar]
- Qian, C.; Fang, Y.; Li, Y. Quaternion-Based Hybrid Attitude Control for an Under-Actuated Flapping Wing Aerial Vehicle. IEEE/ASME Trans. Mechatron. 2019, 24, 2341–2352. [Google Scholar] [CrossRef]
- Fu, Q.; Zhang, S.; Wang, J.; Fen, F. Indoor fixed-height control for bio-inspired flapping-wing aerial vehicles based on off-board monocular vision. Chin. J. Eng. 2020, 42, 249–256. [Google Scholar]
- Verboom, J.L.; Tijmons, S.; De Wagter, C.; Remes, B.; Babuska, R.; de Croon, G.C. Attitude and altitude estimation and control on board a Flapping Wing Micro Air Vehicle. In Proceedings of the 2015 IEEE International Conference on Robotics and Automation (ICRA), Seattle, WA, USA, 26–30 May 2015; pp. 5846–5851. [Google Scholar]
- Ryu, S.; Kim, H.J. Development of a flapping-wing micro air vehicle capable of autonomous hovering with onboard measurements. In Proceedings of the 2017 IEEE/RSJ International Conference on Intelligent Robots and Systems (IROS), Vancouver, BC, USA, 24–28 September 2017; pp. 3239–3245. [Google Scholar]
- Baek, S.S.; Fearing, R.S. Flight forces and altitude regulation of 12 gram I-Bird. In Proceedings of the 2010 3rd IEEE RAS & EMBS International Conference on Biomedical Robotics and Biomechatronics, Tokyo, Japan, 26–29 September 2010; pp. 454–460. [Google Scholar]
- Ryu, S.; Kwon, U.; Kim, H.J. Autonomous flight and vision-based target tracking for a flapping-wing MAV. In Proceedings of the 2016 IEEE/RSJ International Conference on Intelligent Robots and Systems (IROS), Daejeon, Republic of Korea, 9–14 October 2016; pp. 5645–5650. [Google Scholar]
- He, W.; Huang, H.; Chen, Y.; Xie, W.; Feng, F.; Kang, Y.; Sun, C. Development of an autonomous flapping-wing aerial vehicle. Sci. China Inf. Sci. 2017, 60, 063201. [Google Scholar] [CrossRef]
- Al-Mahasneh, A.J.; Anavatti, S.G.; Garratt, M.A. Altitude identification and intelligent control of a flapping wing micro aerial vehicle using modified generalized regression neural networks. In Proceedings of the 2017 IEEE Symposium Series on Computational Intelligence (SSCI), Honolulu, HI, USA, 27 November–1 December 2017; pp. 1–6. [Google Scholar]
- Mou, J.; Zhang, W.; Zheng, K.; Wang, Y.; Wu, C. More Detailed Disturbance Measurement and Active Disturbance Rejection Altitude Control for a Flapping Wing Robot Under Internal and External Disturbances. J. Bionic Eng. 2022, 19, 1722–1735. [Google Scholar] [CrossRef]
- Qian, C.; Fang, Y.; Li, Y. Neural Network-Based Hybrid Three-Dimensional Position Control for a Flapping Wing Aerial Vehicle. IEEE Trans. Cybern. 2022, 1–14. [Google Scholar] [CrossRef]
- Chen, C.L.P.; Liu, Y.-J.; Wen, G.-X. Fuzzy Neural Network-Based Adaptive Control for a Class of Uncertain Nonlinear Stochastic Systems. IEEE Trans. Cybern. 2014, 44, 583–593. [Google Scholar] [CrossRef] [PubMed]
- Liu, Y.J.; Tong, S. Barrier Lyapunov functions for Nussbaum gain adaptive control of full state constrained nonlinear systems. Automatica 2017, 76, 143–152. [Google Scholar] [CrossRef]
- He, W.; Yan, Z.; Sun, C.; Chen, Y. Adaptive Neural Network Control of a Flapping Wing Micro Aerial Vehicle with Disturbance Observer. IEEE Trans. Cybern. 2017, 47, 3452–3465. [Google Scholar] [CrossRef] [PubMed]
- Wissa, B.E.; Youssef, A.W.; El-Badawy, A.A. Two-DoF Controller Design for a six-DoF Flapping Wing Micro Aerial Vehicle. In Proceedings of the 2020 2nd Novel Intelligent and Leading Emerging Sciences Conference (NILES), Giza, Egypt, 24–26 October 2020; pp. 308–314. [Google Scholar]
- Wissa, B.E.; Elshafei, K.O.; El-Badawy, A.A. Lyapunov-based control and trajectory tracking of a 6-DOF flapping wing micro aerial vehicle. Nonlinear Dyn. 2020, 99, 2919–2938. [Google Scholar] [CrossRef]
- Wissa, B.E.; Hermina, S.G.; El-Badawy, A.A. Control of a Flapping Wing Aerial Vehicle in the Presence of Matched and Mismatched Disturbances. Unmanned Syst. 2023, 11, 231–248. [Google Scholar] [CrossRef]
- Wang, X.; Mkhoyan, T.; De Breuker, R. Nonlinear Incremental Control for Flexible Aircraft Trajectory Tracking and Load Alleviation. J. Guid. Control Dyn. 2022, 45, 39–57. [Google Scholar] [CrossRef]
- Liu, Y.-J.; Gao, Y.; Tong, S.; Chen, C.L.P. A Unified Approach to Adaptive Neural Control for Nonlinear Discrete-Time Systems With Nonlinear Dead-Zone Input. IEEE Trans. Neural Netw. Learn. Syst. 2016, 27, 139–150. [Google Scholar] [CrossRef]
- Tang, C.; Tian, Y.; Wang, H. Prescribe performance dynamic surface control of a flapping-wing aerial vehicle with unknown input dead-zone. In Proceedings of the 2022 34th Chinese Control and Decision Conference (CCDC), Hefei, China, 15–17 August 2022; pp. 3290–3295. [Google Scholar]
- Qian, C.; Fang, Y. Adaptive tracking control of flapping wing micro-air vehicles with averaging theory. CAAI Trans. Intell. Technol. 2018, 3, 18–27. [Google Scholar] [CrossRef]
- He, W.; Yan, Z.; Sun, C. Trajectory tracking control of a flapping wing micro aerial vehicle via neural networks. In Proceedings of the 2016 International Conference on Advanced Robotics and Mechatronics (ICARM), Macau, China, 18–20 August 2016; pp. 443–448. [Google Scholar]
- Mu, X.; He, X.; Zhang, L.; Fu, Q.; He, W. Modeling and Trajectory Generation of Bird-like Flapping-wing Micro Air Vehicle. In Proceedings of the 2020 Chinese Automation Congress (CAC), Shanghai, China, 6–8 November 2020; pp. 3832–3837. [Google Scholar]
- Liu, M.; Ma, D.; Li, S. Neural dynamics for adaptive attitude tracking control of a flapping wing micro aerial vehicle. Neurocomputing 2021, 456, 364–372. [Google Scholar] [CrossRef]
- He, W.; Meng, T.; He, X.; Sun, C. Iterative Learning Control for a Flapping Wing Micro Aerial Vehicle Under Distributed Disturbances. IEEE Trans. Cybern. 2019, 49, 1524–1535. [Google Scholar] [CrossRef] [PubMed]
- Xu, W.; Pan, E.; Liu, J.; Li, Y.; Yuan, H. Flight control of a large-scale flapping-wing flying robotic bird: System development and flight experiment. Chin. J. Aeronaut. 2022, 35, 235–249. [Google Scholar] [CrossRef]
- Wang, J.; Zhang, Z.; Li, F.; Lu, X. A Review of Research on Bionic Flapping-Wing Unmanned Systems. CAAI Transactions on Intelligent Systems: 1–28[2023-06-02]. Available online: http://kns.cnki.net/kcms/detail/23.1538.TP.20230317.1425.006.html (accessed on 20 April 2023).
- Weimerskirch, H.; Martin, J.; Clerquin, Y.; Alexandre, P.; Jiraskova, S. Energy saving in flight formation. Nature 2001, 413, 697–698. [Google Scholar] [CrossRef]
- Voelkl, B.; Portugal, S.J.; Unsöld, M.; Usherwood, J.R.; Wilson, A.M.; Fritz, J. Matching times of leading and following suggest cooperation through direct reciprocity during V-formation flight in ibis. Proc. Natl. Acad. Sci. USA 2015, 112, 2115–2120. [Google Scholar] [CrossRef]
- Tay, W.-B.; Murugaya, K.R.; Chan, W.-L.; Khoo, B.-C. Numerical simulation of flapping wing MAVs in V-formation. J. Bionic Eng. 2019, 16, 264–280. [Google Scholar] [CrossRef]
- Andersson, M. Kin selection and reciprocity in flight formation? Behav. Ecol. 2004, 15, 158–162. [Google Scholar] [CrossRef]
- Ai, X.; Yu, J. Flatness-based finite-time leader–follower formation control of multiple quadrotors with external disturbances. Aerosp. Sci. Technol. 2019, 92, 20–33. [Google Scholar] [CrossRef]
- He, L.; Bai, P.; Liang, X.; Zhang, J.; Wang, W. Feedback formation control of UAV swarm with multiple implicit leaders. Aerosp. Sci. Technol. 2018, 72, 327–334. [Google Scholar]
- Wang, Y. Design and realization of autonomous formation flying of large bionic flapping-wing flying robot. Harbin Inst. Technol. 2021, 89. [Google Scholar] [CrossRef]
- Zhou, D.; Wang, Z.; Schwager, M. Agile coordination and assistive collision avoidance for quadrotor swarms using virtual structures. IEEE Trans. Robot. 2018, 34, 916–923. [Google Scholar] [CrossRef]
- Pan, Z.; Zhang, C.; Xia, Y.; Xiong, H.; Shao, X. An Improved Artificial Potential Field Method for Path Planning and Formation Control of the Multi-UAV Systems. IEEE Trans. Circuits Syst. II Express Briefs 2022, 69, 1129–1133. [Google Scholar] [CrossRef]
- Cai, Z.; Wang, L.; Zhao, J.; Wu, K.; Wang, Y. Virtual target guidance-based distributed model predictive control for formation control of multiple UAVs. Chin. J. Aeronaut. 2020, 33, 1037–1056. [Google Scholar] [CrossRef]
- Wu, Y.; Gou, J.; Hu, X.; Huang, Y. A new consensus theory-based method for formation control and obstacle avoidance of UAVs. Aerosp. Sci. Technol. 2020, 107, 106332. [Google Scholar] [CrossRef]
- Zou, Y.; Zhou, Z.; Dong, X.; Meng, Z. Distributed Formation Control for Multiple Vertical Takeoff and Landing UAVs With Switching Topologies. IEEE/ASME Trans. Mechatron. 2018, 23, 1750–1761. [Google Scholar] [CrossRef]
- Yin, Z.; He, W.; Zou, R.; Mu, X.; Sun, C. Efficient Formation of Flapping-wing Aerial Vehicles Based on Wild Geese Queue Effect. Acta Autom. Sin. 2021, 47, 1355–1367. [Google Scholar]
- Han, T.; Guan, Z.-H.; Chi, M.; Hu, B.; Li, T.; Zhang, X.-H. Multi-formation control of nonlinear leader-following multi-agent systems. ISA Trans. 2017, 69, 140–147. [Google Scholar] [CrossRef]
- Shi, Q.; Li, T.; Li, J.; Chen, C.P.; Xiao, Y.; Shan, Q. Adaptive leader-following formation control with collision avoidance for a class of second-order nonlinear multi-agent systems. Neurocomputing 2019, 350, 282–290. [Google Scholar] [CrossRef]
- Do, H.; Hua, H.; Nguyen, M.; Nguyen, C.; Nguyen, H.; Nguyen, N. Formation control algorithms for multiple-uavs: A comprehensive survey. EAI Endorsed Trans. Ind. Netw. Intell. Syst. 2021, 8, e3. [Google Scholar] [CrossRef]
- Lan, X.; Xu, W. The null-space-based behavioral control for a swarm of robots tracking a target region in obstacle environments. In Proceedings of the 2019 Chinese Control Conference (CCC), Guangzhou, China, 27–30 July 2019; pp. 5574–5578. [Google Scholar]
- Cai, D.; Sun, J.; Wu, S. UAVs Formation Flight Control Based on Behavior and Virtual Structure; Xiao, T., Zhang, L., Fei, M., Eds.; Springer: Berlin/Heidelberg, Germany, 2012; Volume 325, pp. 429–438, AsiaSim 2012. [Google Scholar]
- Kuriki, Y.; Namerikawa, T. Formation Control with Collision Avoidance for a Multi-UAV System Using Decentralized MPC and Consensus-Based Control. SICE J. Control Meas. Syst. Integr. 2015, 8, 285–294. [Google Scholar] [CrossRef]
- He, W.; Tang, X.; Wang, T.; Liu, Z. Trajectory Tracking Control for a Three-Dimensional Flexible Wing. IEEE Trans. Control Syst. Technol. 2022, 30, 2243–2250. [Google Scholar] [CrossRef]
- Lhachemi, H.; Saussié, D.; Zhu, G. Boundary feedback stabilization of a flexible wing model under unsteady aerodynamic loads. Automatica 2018, 97, 73–81. [Google Scholar] [CrossRef]
- Lee, D.; Kim, S.; Suk, J. Formation flight of unmanned aerial vehicles using track guidance. Aerosp. Sci. Technol. 2018, 76, 412–420. [Google Scholar] [CrossRef]






Disclaimer/Publisher’s Note: The statements, opinions and data contained in all publications are solely those of the individual author(s) and contributor(s) and not of MDPI and/or the editor(s). MDPI and/or the editor(s) disclaim responsibility for any injury to people or property resulting from any ideas, methods, instructions or products referred to in the content. |
© 2023 by the authors. Licensee MDPI, Basel, Switzerland. This article is an open access article distributed under the terms and conditions of the Creative Commons Attribution (CC BY) license (https://creativecommons.org/licenses/by/4.0/).
Share and Cite
Fang, X.; Wen, Y.; Gao, Z.; Gao, K.; Luo, Q.; Peng, H.; Du, R. Review of the Flight Control Method of a Bird-like Flapping-Wing Air Vehicle. Micromachines 2023, 14, 1547. https://doi.org/10.3390/mi14081547
Fang X, Wen Y, Gao Z, Gao K, Luo Q, Peng H, Du R. Review of the Flight Control Method of a Bird-like Flapping-Wing Air Vehicle. Micromachines. 2023; 14(8):1547. https://doi.org/10.3390/mi14081547
Chicago/Turabian StyleFang, Xiaoqing, Yian Wen, Zhida Gao, Kai Gao, Qi Luo, Hui Peng, and Ronghua Du. 2023. "Review of the Flight Control Method of a Bird-like Flapping-Wing Air Vehicle" Micromachines 14, no. 8: 1547. https://doi.org/10.3390/mi14081547
APA StyleFang, X., Wen, Y., Gao, Z., Gao, K., Luo, Q., Peng, H., & Du, R. (2023). Review of the Flight Control Method of a Bird-like Flapping-Wing Air Vehicle. Micromachines, 14(8), 1547. https://doi.org/10.3390/mi14081547
