Utilization of Stockwell Transform, Support Vector Machine and D-STATCOM for the Identification, Classification and Mitigation of Power Quality Problems
Abstract
:1. Introduction
1.1. Related Work
1.2. Organization of the Manuscript
2. Data Analysis and System Modeling
2.1. Data Collection
2.2. Data Analysis
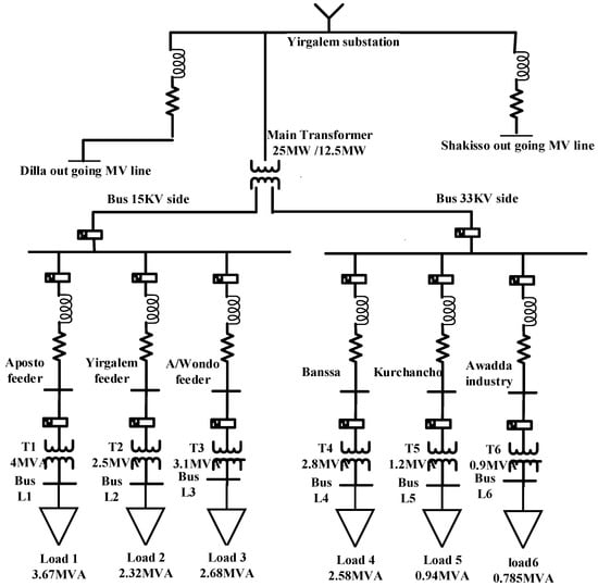
2.2.1. Electric Power Supply System to Awada Industry Zone
2.2.2. Electrical Power Distribution Network of Awada Industry
2.2.3. Power Quality Issues in the Industry Zone
2.3. Distribution Network Modeling
Electrical Demand Modeling
3. Methodology
3.1. Proposed Algorithm for PQ Disturbance Identification
3.1.1. Stockwell Transform (ST)
3.1.2. Feature Extraction
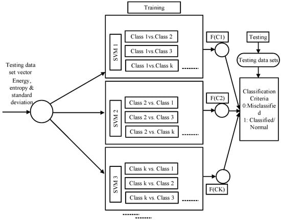
3.2. Proposed Classifier Algorithms
3.2.1. Support Vector Machine (SVM) Classifier
3.2.2. Classification Stage
3.3. Mitigation of PQ Disturbance Using DSTATCOM
3.3.1. Mitigation of Current Harmonic Distortion Using D-STATCOM
3.3.2. D-STATCOM Capacity, Specifications and Measured Values
4. Results and Discussion
4.1. Identification of PQ Issues Using Stockwell Transform
4.1.1. PQ Disturbances Pattern Generation
4.1.2. Detection of Harmonics
4.1.3. Voltage Swell
4.1.4. Interruption
4.1.5. Comparative Analysis between ST and Other Algorithms
4.2. Classifications of PQ Disturbances Using Proposed Technique
- Predicted classes are displayed in the columns. The true positive rate for correctly identified points in this class is 97%, as demonstrated in the green cell color in the true positive rate column in the top row, where more than 99% of the power quality issues from flicker are correctly classified.
- Less than 1% of the other power quality problems in the flicker row are wrongly categorized as coming from the pure signal. The red cell in the false negative rate column displays the false negative rate for improperly categorized points in this class, which is less than 1%.
Comparative Analysis between Proposed Classifier and Other Techniques
4.3. Mitigation of Harmonic Current Distortion Caused by Induction Motor Using D-STATCOM
5. Conclusions
Author Contributions
Funding
Institutional Review Board Statement
Informed Consent Statement
Data Availability Statement
Acknowledgments
Conflicts of Interest
References
- Singh, U.; Singh, S.N. A new optimal feature selection scheme for classification of power quality disturbances based on ant colony framework. Appl. Soft Comput. 2019, 74, 216–225. [Google Scholar] [CrossRef]
- Lin, W.M.; Wu, C.H.; Lin, C.H.; Cheng, F.S. Detection and classification of multiple power-quality disturbances with wavelet multiclass SVM. IEEE Trans. Power Del. 2008, 23, 2575–2582. [Google Scholar] [CrossRef]
- Hooshmand, R.; Enshaee, A. Detection and classification of single and combined power quality disturbances using fuzzy systems oriented by particle swarm optimization algorithm. Electr. Power Syst. Res. 2010, 80, 1552–1561. [Google Scholar] [CrossRef]
- Mahela, O.P.; Khan, B.; Alhelou, H.H.; Tanwar, S. Assessment of power quality in the utility grid integrated with wind energy generation. IET Power Electron. 2020, 13, 2917–2925. [Google Scholar] [CrossRef]
- Zhong, T.; Zhang, S.; Cai, G.; Huang, N. Power-quality disturbance recognition based on time-frequency analysis and decision tree. IET Gener. Transm. Distrib. 2018, 12, 4153–4162. [Google Scholar] [CrossRef]
- Zhong, T.; Zhang, S.; Cai, G.; Li, Y.; Yang, B.; Chen, Y. Power quality disturbance recognition based on multiresolution s-transform and decision tree. IEEE Access 2019, 7, 88380–88392. [Google Scholar] [CrossRef]
- Lin, L.; Wang, D.; Zhao, S.; Chen, L.; Huang, N. Power quality disturbance feature selection and pattern recognition based on image enhancement techniques. IEEE Access 2019, 7, 67889–67904. [Google Scholar] [CrossRef]
- Mahela, O.; Khan, B.; Alhelou, H.H.; Siano, P. Power quality assessment and event detection in distribution network with wind energy penetration using stockwell transform and fuzzy clustering. IEEE Trans. Ind. Inform. 2020, 16, 6922–6932. [Google Scholar] [CrossRef]
- Khalili-Damghani, K.; Abdi, F.; Abolmakarem, S. Hybrid soft computing approach based on clustering, rule mining, and decision tree analysis for customer segmentation problem: Real case of customer-centric industries. Appl. Soft Comput. 2018, 73, 816–828. [Google Scholar] [CrossRef]
- De, S.; Debnath, S. Real-time cross-correlation-based technique for detection and classification of power quality disturbances. IET Gener. Transm. Distrib. 2017, 12, 688–695. [Google Scholar] [CrossRef]
- Ema, A.M.; Stevan, R.; Martin, C.; Ziad, A.M.; Hany, H.M.; Rania, T.A.; Shady, A.A.H.E. BONMIN solver-based coordination of distributed FACTS compensators and distributed generation units in modern distribution networks. Ain Shams Eng. J. 2022, 13, 101664. [Google Scholar]
- Mohsen, T.; Hasan, K.; Haidar, S.; Ziad, A.M. Islanding Detection Scheme Using Potential Energy Function Based Criterion. Electr. Power Syst. Res. 2022, 209, 108047. [Google Scholar]
- Fayza, M.S.; Ahmed, D.Z.A.; Ziad, A.M.; Abou-Hashema, E.M.; Thamer, A.; Mahrous, A.; Husam, R.A. Optimal sizing of smart hybrid renewable energy system using different optimization algorithms. Energy Rep. 2022, 8, 4935–4956. [Google Scholar]
- Martin, C.; Shady, A.A.E.H.; Hany, H.M.; Zuhair, A.M.; Ziad, A.M. An innovative approach for mathematical modeling and parameter estimation of PEM fuel cells based on iterative Lambert W function. Energy 2023, 264, 126165. [Google Scholar]
- Mahendiran, V.; Muhyaddin, R.; Sultan, A.; Abdullah, A.A.; Ziad, A.M.; Rania, T.A.; Mohamed, R.M.; Shady, A.A.E.H. Maximum hosting capacity estimation for renewables in power grids considering energy storage and transmission lines expansion using hybrid sine cosine artificial rabbits algorithm. Ain Shams Eng. J. 2023, 14, 102092. [Google Scholar]
- Mustafa, I.; Mehmet, A.S. A modified energy management scheme to support phase balancing in grid interfaced photovoltaic/fuel cell system. Ain Shams Eng. J. 2021, 12, 2809–2822. [Google Scholar]
- Mustafa, I. Active/reactive energy control scheme for grid-connected fuel cell system with local inductive loads. Energy 2020, 197, 117191. [Google Scholar]
- Mehmet, B.; Mustafa, I.; Adnan, T.; Mehmet, T. Improved instantaneous power theory based current harmonic extraction for unbalanced electrical grid conditions. Electr. Power Syst. Res. 2019, 177, 106014. [Google Scholar]
- Mustafa, I. Interline fuel cell (I-FC) system with dual-functional control capability. Int. J. Hydrogen Energy 2020, 45, 891–903. [Google Scholar]
- İnci, M.; Bayindir, K.Ç.; Tümay, M. The performance improvement of dynamic voltage restorer based on bidirectional dc–dc converter. Electr. Eng. 2017, 99, 285–300. [Google Scholar] [CrossRef]
- Li, Y.; Zhang, H.; Liang, X.; Huang, B. Event-Triggered-Based Distributed Cooperative Energy Management for Multienergy Systems. IEEE Trans. Ind. Inform. 2019, 15, 2008–2022. [Google Scholar] [CrossRef]
- Yu, Y.; Ju, P.; Peng, Y.; Lou, B.; Huang, H. Analysis of dynamic voltage fluctuation mechanism in interconnected power grid with stochastic power disturbances. J. Mod. Power Syst. Clean Energy 2020, 8, 38–45. [Google Scholar] [CrossRef]
- Pan, J.; Yang, Y.; Cai, H.; Xu, L. Capacitor Voltage Fluctuation Minimization for Four-Level Hybrid Clamped Converter Using Improved Common-Mode Voltage Injection. IEEE Trans. Power Electron. 2020, 35, 7563–7573. [Google Scholar] [CrossRef]
- Ethiopian Electric Utility. Available online: https://www.ethiopianelectricutility.gov.et/ (accessed on 25 November 2022).
- Stockwell, R.G.; Mansinha, L.; Lowe, R.P. Localization of the complex spectrum: The S transform. IEEE Trans. Signal Process. 1996, 44, 998–1001. [Google Scholar] [CrossRef]
- Sahu, G.; Mahapatra, K.; Sahu, S.K. Design and Performance Analysis of DSTATCOM for Non-linear Load Composite Compensation. Jordan J. Electr. Eng. 2014, 2, 337–344. [Google Scholar]
- IEEE Std 519-2014 (Revision of IEEE Std 519-1992); Recommended Practice and Requirements for Harmonic Control in Electric Power Systems. IEEE: Piscataway, NJ, USA, 2014.


















| Transformer | Transf. Rating | |||
|---|---|---|---|---|
| T1, T2 and T4 | 1250 kVA | 0.0202 Mh | ||
| T3 | 800 kVA | 0.0314 Mh |
| Transformer Category | Load Category | Active Power (kW) | Reactive Power (kVAr) | Apparent Power (kVA) |
|---|---|---|---|---|
| TR1 | Load 1 | 652.8 | 229.6 | 1250 |
| Load 2 | 234.1 | 231.3 | ||
| TR2 | Load 3 | 392 | 319.2 | 1033 |
| Load 4 | 255 | 106.0 | ||
| Load 5 | 82.1 | 306.4 | ||
| TR3 | Load 6 | 368.2 | 371.0 | 723 |
| Load 7 | 200.6 | 75.7 | ||
| TR4 | Load 8 | 95.6 | 56.4 | 1135 |
| Load 9 | 40.8 | 30.6 | ||
| Load 10 | 210.7 | 19.0 | ||
| Load 11 | 67 | 4.2 | ||
| Load 12 | 202.5 | 46.5 | ||
| Load 13 | 261 | 177.6 | ||
| Load 14 | 154 | 113.3 | ||
| Load 15 | 8.5 | 6.4 |
| Actual class in (%) | Predicted class in (%) | ||||||||||
| C1 | C2 | C3 | C4 | C5 | C6 | C7 | C8 | C9 | C10 | ||
| C1 | 247 | 0 | 0 | 0 | 3 | 0 | 0 | 0 | 0 | 0 | |
| C2 | 0 | 250 | 0 | 0 | 0 | 0 | 0 | 0 | 0 | 0 | |
| C3 | 0 | 0 | 250 | 0 | 0 | 0 | 0 | 0 | 0 | 0 | |
| C4 | 0 | 0 | 0 | 250 | 0 | 0 | 0 | 0 | 0 | 0 | |
| C5 | 0 | 0 | 0 | 0 | 249 | 0 | 0 | 1 | 0 | 0 | |
| C6 | 0 | 0 | 0 | 0 | 0 | 250 | 0 | 0 | 0 | 0 | |
| C7 | 0 | 0 | 0 | 0 | 0 | 0 | 250 | 0 | 0 | 0 | |
| C8 | 0 | 0 | 0 | 0 | 0 | 0 | 0 | 232 | 0 | 8 | |
| C9 | 0 | 0 | 0 | 0 | 0 | 0 | 0 | 0 | 250 | 0 | |
| C10 | 0 | 0 | 0 | 0 | 0 | 0 | 0 | 1 | 20 | 229 | |
| Classes | True Positive Rates (%) | False Negative Rates (%) | Positive Predictive Rate (%) | False Discovery Rate (%) | Correct Classified out of 250 Patterns |
|---|---|---|---|---|---|
| C1 | >99 | <1 | 100 | ----- | 247 |
| C2 | 98 | 2 | 100 | ----- | 250 |
| C3 | 100 s | ----- | 100 | ----- | 250 |
| C4 | >99 | <1 | 100 | ----- | 250 |
| C5 | 100 | ----- | 100 | ----- | 249 |
| C6 | 100 | ----- | 99 | 1 | 250 |
| C7 | 100 | ----- | >99 | <1 | 250 |
| C8 | 92 | 8 | 92 | 8 | 232 |
| C9 | 100 | ----- | 100 | ----- | 250 |
| C10 | 97 | 3 | 93 | 7 | 229 |
| Overall accuracy | 98.3% | ||||
Disclaimer/Publisher’s Note: The statements, opinions and data contained in all publications are solely those of the individual author(s) and contributor(s) and not of MDPI and/or the editor(s). MDPI and/or the editor(s) disclaim responsibility for any injury to people or property resulting from any ideas, methods, instructions or products referred to in the content. |
© 2023 by the authors. Licensee MDPI, Basel, Switzerland. This article is an open access article distributed under the terms and conditions of the Creative Commons Attribution (CC BY) license (https://creativecommons.org/licenses/by/4.0/).
Share and Cite
Mengistu, E.; Khan, B.; Qasaymeh, Y.; Alghamdi, A.S.; Zubair, M.; Awan, A.B.; Ashiq, M.G.B.; Ali, S.G.; Pérez-Oleaga, C.M. Utilization of Stockwell Transform, Support Vector Machine and D-STATCOM for the Identification, Classification and Mitigation of Power Quality Problems. Sustainability 2023, 15, 6007. https://doi.org/10.3390/su15076007
Mengistu E, Khan B, Qasaymeh Y, Alghamdi AS, Zubair M, Awan AB, Ashiq MGB, Ali SG, Pérez-Oleaga CM. Utilization of Stockwell Transform, Support Vector Machine and D-STATCOM for the Identification, Classification and Mitigation of Power Quality Problems. Sustainability. 2023; 15(7):6007. https://doi.org/10.3390/su15076007
Chicago/Turabian StyleMengistu, Epaphros, Baseem Khan, Yazeed Qasaymeh, Ali S. Alghamdi, Muhammad Zubair, Ahmed Bilal Awan, Muhammad Gul Bahar Ashiq, Samia Gharib Ali, and Cristina Mazas Pérez-Oleaga. 2023. "Utilization of Stockwell Transform, Support Vector Machine and D-STATCOM for the Identification, Classification and Mitigation of Power Quality Problems" Sustainability 15, no. 7: 6007. https://doi.org/10.3390/su15076007
APA StyleMengistu, E., Khan, B., Qasaymeh, Y., Alghamdi, A. S., Zubair, M., Awan, A. B., Ashiq, M. G. B., Ali, S. G., & Pérez-Oleaga, C. M. (2023). Utilization of Stockwell Transform, Support Vector Machine and D-STATCOM for the Identification, Classification and Mitigation of Power Quality Problems. Sustainability, 15(7), 6007. https://doi.org/10.3390/su15076007

