Joint Control Strategy of Energy Storage System and Cutting Machine for Transient Stability of Direct Current Locking Rear Delivery Terminal System
Abstract
:1. Introduction
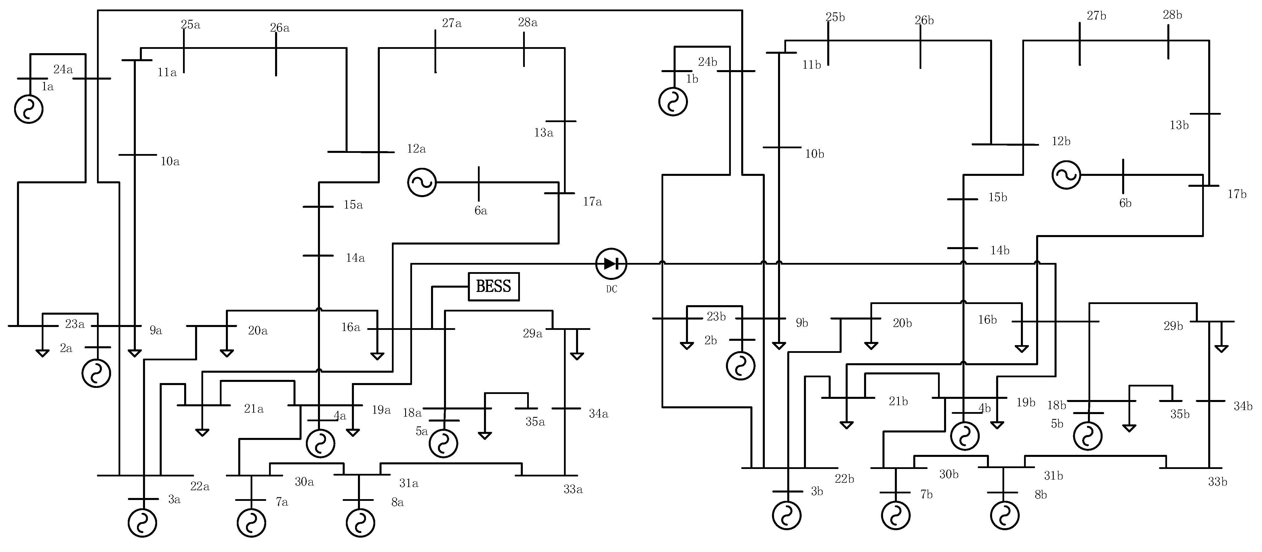
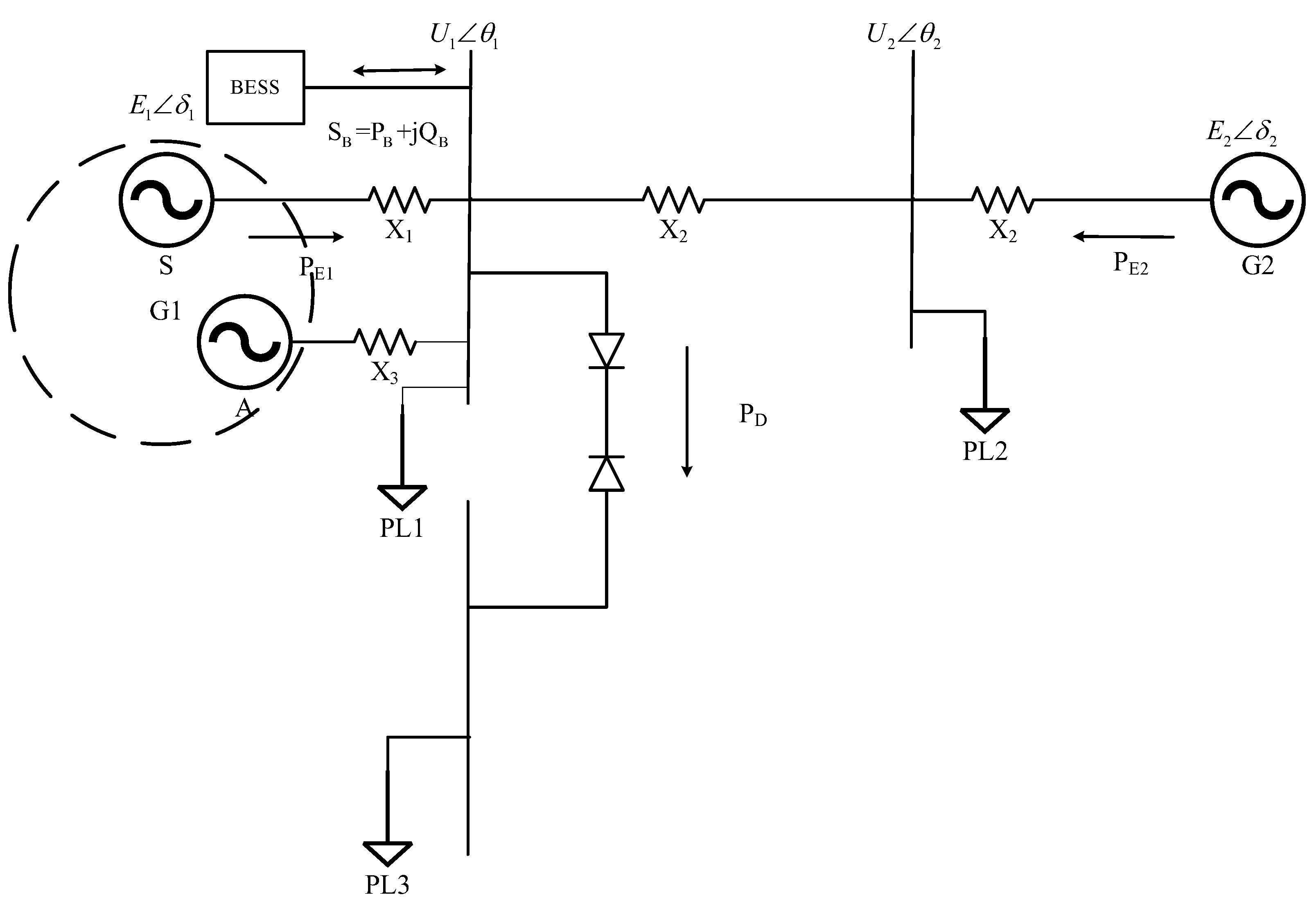
2. Equivalent Model of AC/DC System of Energy Storage Plant
3. Energy Storage System and Cutter Joint Control Strategy
3.1. Equivalent Area Rule for Counting and Energy Storage Systems
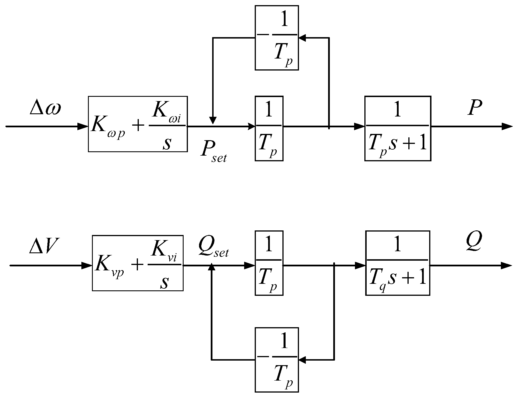
3.2. Electromechanical Transient Model and Control Strategy for Energy Storage System
3.3. Triangular Approximation Simplification Strategy for the Reference Cutter Volume
3.4. Optimal Cutting Strategy in Combination with Energy Storage Plant
- (1)
- After the DC line blocking occurs, collect real-time generator data for single infinity system equivalence and calculate the acceleration area based on the equivalent power angle information at the moment of energy storage input.
- (2)
- Configure the charging and discharging power of the energy storage power station and put it in the energy storage power station for transient stability control.
- (3)
- After the energy storage plant is put into operation, the generator’s power angle, speed, and electromagnetic power data are collected in real time, and the electromagnetic power curve is least-squares fitted to calculate the reference cut-off amount.
- (4)
- Exit the energy storage system and calculate the best cut-off combination, and take effective cut-off measures according to the calculation results.
- (5)
- Re-evaluate the transient stability of the system. If the system restores stability, exit the emergency control state; if the system is still unstable, recalculate the cut-off amount.
4. Simulation Analysis
4.1. Simulation Example
4.2. Simulation Analysis of Joint Control Strategy of Energy Storage System and Cutting Machine under DC Blocking Condition
- (1)
- Unit 1 is cut at BUS1 bus, the cut ratio is 33%, and the active power is 181.5 MW.
- (2)
- Unit 2 is removed at BUS2 bus with a 33% removal ratio and 198 MW of active power.
- (3)
- Unit 3 is removed at BUS3 bus, with the removal ratio of 10% and the active power of 60 MW.
5. Conclusions
- (1)
- This control strategy is based on the advantages of millisecond response times and the rapid charging and discharging of the energy storage system. The rapid input of the energy storage system can reduce the acceleration area after DC lockout and increase the deceleration area to reduce the cut-off volume, thus reducing the economic loss caused by the cut-off.
- (2)
- This strategy calculates the reference cutting volume by triangle approximation and then allocates the optimal cutting machine combination scheme, which is simple to calculate.
- (3)
- By adopting the joint control strategy proposed in this paper, it can effectively ensure the system continues to operate in the case of loss of stability and can effectively reduce the magnitude of power angle swing, which provides an important reference for transient stability control.
- (4)
- The relevant conclusions provide new ideas for future HVDC transmission planning and operation as well as energy storage plants to enhance the transient stability of AC–DC transmission systems.
Author Contributions
Funding
Conflicts of Interest
Appendix A

Appendix B
| Parameters | Unit 1 | Unit 2 | Unit 3 | Unit 4 | Unit 5 | Unit 6 | Unit 7 | Unit 8 |
|---|---|---|---|---|---|---|---|---|
| Transient reactance Xd (pu.) | 0.282 | 0.270 | 0.349 | 0.284 | 0.306 | 0.197 | 0.358 | 0.306 |
| Rated capacity Sn (MVA) | 880 | 706 | 682 | 235 | 637 | 100 | 286 | 388 |
| Power Rating Pn (MW) | 550 | 600 | 450 | 200 | 510 | 50 | 250 | 340 |
| Inertia time constant TJ (pu.) | 7.490 | 4.249 | 7.250 | 6.672 | 6.149 | 2.620 | 7.692 | 8.393 |
References
- Zhang, X.I.; Jiang, X.; Zheng, W. MMC-Hline based on resistance energy consumption branch. J. Electr. Power Sci. Technol. 2021, 36, 67–76. [Google Scholar]
- Li, Q.; Wu, S.; Yi, Y.; Li, Z. HVDC conversion failure suppression method based on multiple distribution points of energy storage virtual synchronous machine. J. Electr. Power Sci. Technol. 2022, 37, 77–84. [Google Scholar]
- Shao, G.; Hou, K.; Wang, K.; Xia, D.; Liu, M.; Liu, Y. System protection scheme for over frequency of sending-end power grid caused by Ultra-HVDC blocking. Autom. Electr. Power Syst. 2018, 42, 26–31. (In Chinese) [Google Scholar]
- Ye, J.; Chen, Y.; Chen, L.; Hou, J.; Yang, Z.; Liu, Q. Frequency Dynamic Process Optimization of Yunnan-Guangdong HVDC Islanded Operation System After Monopole Trip. South. Power Syst. Technol. 2015, 9, 56–61. [Google Scholar]
- Liu, Y.; Zhang, J.; Xu, G.; Zhou, J. Operation Characteristics and Security & Stability Control of the Complex AC–DC Interconnected Power Grid in Southern China. South. Power Syst. Technol. 2020, 14, 44–50. [Google Scholar]
- Su, L. Analysis on Influence of HVDC to Transient Stability of AC System; Southwest Jiaotong University: Chengdu, China, 2008. [Google Scholar]
- Jiang, F.; Peng, X.; Tu, C.; Guo, Q.; Deng, J.; Dai, F. An improved hybrid parallel compensator for enhancing PV power transfer capability. IEEE Trans. Ind. Electron. 2022, 69, 11132–11143. [Google Scholar] [CrossRef]
- Jiang, F.; Tu, C.; Guo, Q.; Shuai, Z.; He, X.; He, J. Dual-functional dynamic voltage restorer to limit fault current. IEEE Trans. Ind. Electron. 2019, 66, 5300–5309. [Google Scholar] [CrossRef]
- Xu, S.; Wu, P.; Zhao, B.; Yi, J.; Chen, Z. Study on security and stability control strategy enhancing the wind power consuming ability wind-thermal combining Hazheng UHVDC system. Trans. China Electrotech. Soc. 2015, 30, 92–99. [Google Scholar]
- Tu, J.; Zhang, J.; Wu, P.; Liu, M. Mechanism analysis on instability caused by sending-side contingencies of multiple HVDC sending systems. Autom. Electr. Power Syst. 2015, 39, 146–151. (In Chinese) [Google Scholar]
- Zhang, R.; Min, Y.; Hou, K. A new method for generation shedding/load shedding in power system emergency control. Autom. Electr. Power Syst. 2003, 27, 6–12. [Google Scholar]
- Wang, S.; Tang, F.; Liu, D.; Zhou, S.; Liu, F.; Hou, Y. DC power energy compensation modulation method for coping with multiple-DC simultaneous commutation failures. Power Syst. Technol. 2018, 42, 2876–2884. [Google Scholar]
- Zhang, Y.; Ding, M.; Han, P.; Bao, Y.; Sun, H. Study on the transient stability and control schemes of the sending-end system involving wind power after UHVDC block. Trans. China Electrotech. Soc. 2020, 35, 3714–3726. [Google Scholar]
- Chen, J.; Liu, D.; Liao, Q.; Liu, K. Assessment index of emergency DC power mutual support for HVDC transmission system with multiple sending ends. Power Syst. Technol. 2013, 37, 2416–2421. (In Chinese) [Google Scholar]
- Wang, J.; Liao, S.; Yao, L.; Pu, T.; Xu, J.; Liu, Y.; Cheng, K. Coordinated Frequency Control Strategy for DC Receiving-end Power Grid with Distributed Frequency Regulation Resources Using Consensus Algorithm. Power Syst. Technol. 2022, 46, 888–900. [Google Scholar]
- Liu, Y.; Yao, L.; Liao, S.; Yu, H.; Liu, H.; Wang, K.; Li, X. Transient Voltage Control Method of Distribution Network in Near-zone of DC Receiving End With Distributed Photovoltaics and Energy Storage Participated. Power Syst. Technol. 2022, 47, 1–12. [Google Scholar]
- Zhao, J.; Li, F.; Yin, C. Stability Control Strategy of Wind-Thermal-Storage with Multi-Channel Delivery System Caused by DC Blocking. Electr. Power 2021, 54, 65–73. [Google Scholar]
- Sun, P.; Li, P.; Cao, P.; Deng, H. The Optimal Working Time of Battery Storage Power Station Improving Power Grid Transient Stability Based on Extended Equal Area Criteria Rule. Trans. China Electrotech. Soc. 2020, 35, 3996–4008. [Google Scholar]
- Wei, X.; Li, X.; Qian, J.; Jiang, X.; Jiyuan, H. Power system transient stability emergency control method assisted by energy storage. Trans. China Electrotech. Soc. 2017, 32, 286–300. [Google Scholar]
- Wang, H.; Zhang, B.; Yang, S.; Hao, Z. Fast setting method of power system transient stability shutdown control strategy table. Autom. Electr. Power Syst. 2016, 40, 68–72, 79. [Google Scholar]
- Li, P.; Sun, P.; Li, X.; Zhao, W.; Lei, E. Study on Improving Transient Stability Margin of Power Grid by Energy Storage System Based on Critical-cutset Identification. Proc. CSEE 2021, 41, 6916–6927. [Google Scholar]













| Parameters | Rectifier Side | Inverter Side |
|---|---|---|
| BUS | BUS16a | BUS16b |
| AC side voltage | 226.47 | 218.32 |
| DC transmission current | 0.8 | 0.8 |
| DC side voltage | 500 | 476.14 |
| DC line transmission power | 225.78 | 221.56 |
| Reactive power compensation capacity | 300 | 300 |
Disclaimer/Publisher’s Note: The statements, opinions and data contained in all publications are solely those of the individual author(s) and contributor(s) and not of MDPI and/or the editor(s). MDPI and/or the editor(s) disclaim responsibility for any injury to people or property resulting from any ideas, methods, instructions or products referred to in the content. |
© 2023 by the authors. Licensee MDPI, Basel, Switzerland. This article is an open access article distributed under the terms and conditions of the Creative Commons Attribution (CC BY) license (https://creativecommons.org/licenses/by/4.0/).
Share and Cite
Xing, C.; Xiao, J.; Li, P.; Xi, X.; Chen, Y.; Guo, Q. Joint Control Strategy of Energy Storage System and Cutting Machine for Transient Stability of Direct Current Locking Rear Delivery Terminal System. Sustainability 2023, 15, 11960. https://doi.org/10.3390/su151511960
Xing C, Xiao J, Li P, Xi X, Chen Y, Guo Q. Joint Control Strategy of Energy Storage System and Cutting Machine for Transient Stability of Direct Current Locking Rear Delivery Terminal System. Sustainability. 2023; 15(15):11960. https://doi.org/10.3390/su151511960
Chicago/Turabian StyleXing, Chao, Jiajie Xiao, Peiqiang Li, Xinze Xi, Yunhe Chen, and Qi Guo. 2023. "Joint Control Strategy of Energy Storage System and Cutting Machine for Transient Stability of Direct Current Locking Rear Delivery Terminal System" Sustainability 15, no. 15: 11960. https://doi.org/10.3390/su151511960
APA StyleXing, C., Xiao, J., Li, P., Xi, X., Chen, Y., & Guo, Q. (2023). Joint Control Strategy of Energy Storage System and Cutting Machine for Transient Stability of Direct Current Locking Rear Delivery Terminal System. Sustainability, 15(15), 11960. https://doi.org/10.3390/su151511960
