Next Article in Journal
Modeling the Dynamics and Spillovers of the Health Labor Market: Evidence from China’s Provincial Panel Data
Next Article in Special Issue
Studies and Investigation about the Attitude towards Sustainable Production, Consumption and Waste Generation in Line with Circular Economy in Romania
Previous Article in Journal
Exploring the Role of Science in Sustainable Landscape Management. An Introduction to the Special Issue
Previous Article in Special Issue
Selective Collection Quality Index for Municipal Solid Waste Management
 
 
Font Type:
Arial Georgia Verdana
Font Size:
Aa Aa Aa
Line Spacing:
Column Width:
Background:
Article

Waste Management System for Batteries

1
Computer and Electrical Engineering Department, University of Petrosani, Petroșani 332006, Romania
2
Management Department, University of Petrosani, Petroșani 332006
3
Exact Sciences and Engineering Department, University “1 Decembrie 1918” Alba Iulia, Alba Iulia 510009, Romania
*
Author to whom correspondence should be addressed.
Sustainability 2018, 10(2), 332; https://doi.org/10.3390/su10020332
Submission received: 12 December 2017 / Revised: 19 January 2018 / Accepted: 24 January 2018 / Published: 28 January 2018
(This article belongs to the Collection Trends in Municipal Solid Waste Management)

Abstract

:
We live in a technology driven era where each day new gadgets improve the way we live our lives. Many resources are being spent on building these devices that often turn obsolete overnight. Taking into account that these electronics have a long-term impact on the environment, a waste management system must be embedded in the electronic product lifecycle. In this paper, we propose a monitoring system for recycling batteries from electronic equipment and devices. This solution covers specific waste management issues to manage and reduce battery waste and to recover valuable materials and components. A solution for the continuous monitoring of each battery waste container is also proposed. The solution involves the storage of all information regarding the recycling process, such as pickup date and time, collector’s name, quantity, and location. The research is also extended for smartphone usage. This is an important feature for collectors who need to access data in real time from any location. The mobile application directly reads the weight of battery waste, automatically saves the date and time, and stores the location along with any other useful information.

1. Introduction

We propose an integrated waste management system for use in the e-waste management sector to mitigate problems at the national level that takes the European Directives into account. Specifically, we aim to meet the requirements of Directive 2006/66/EC regarding the collection of portable primary and rechargeable batteries in Europe [1].
E-waste, also referred to as WEEE (waste electrical and electronic equipment), refers to discarded products classified by such categories as information and communications technology, household appliances, entertainment and consumer electronics, and electrical components [2,3].
The prerequisites for our research are related to statistics provided by a paper entitled “Study on Waste for Portable Batteries EPBA Collection Rates-Update Dec-14” [4], generally to the position Romania holds in the recycling field, and specifically to batteries. Batteries Directive 2006/66/EC requires the 30 EEA member countries to achieve minimum portable battery collection rates of 25% in 2012 and 45% in 2016.
The paper mentioned above [4] reveals that the target for the year 2012 was achieved in all countries except for Cyprus, Malta, and Romania. In 2013, the 25% rate was exceeded by Malta but missed by Romania, Cyprus, and the new member state Croatia. The historical development of collection rates suggests that the achievement of a 45% collection rate in 2016 presents a challenge to all 26 countries that have not currently achieved this rate (all except AT, BE, SE, LU, and CH): 6 countries have plateaued at rates between 35% and 45% (DE, DK, FI, FR, NL, and NO), 7 countries (PT, IC, ES, GR, PL, SI, and BG) may have challenges consistently exceeding 35%, and the remainder may not exceed rates between 20% and 30% in 2016.
Critical analysis of the battery recycling situation in Romania revealed the following:
  • The Batteries Directive 2006/66/EC was decreed in 2006, and the first battery organization was approved in April 2012. Currently, four battery collecting organizations are reported as operational.
  • Although there is a delay in the implementation of battery collection activities, the progress of awareness in this direction has been significant. The collection rate reported for 2014 is about 16%. For 2015 and 2016, there are no data available yet.
  • Proper and functional links between producers and battery collection organizations in order to achieve the collection targets of the directive are still lacking.
  • Collection points are not subjected to registration or permitting requirements.
  • Municipalities are not obligated to collect waste batteries.
  • There are no data regarding the availability of collection points or the use of collection channels.
Although some private companies dealing with collection and recycling exist in Romania, there are still no real-time data on the amount of batteries involved in the recycling process. The integrated model proposed in this paper offers a solution that will deal with the problems identified in the critical analysis. The following section identifies where our solution fits to cover the existing research gap, the proposed integrated model is discussed in Section 3, the research and application methodology that supports our model is presented in Section 4, and the current state of the integrated model implementation is described in terms of the main functionalities of the waste processor in Section 5.

2. Literature Review

Given the fact that waste production has increased exponentially over the years [5] and continues to show an upward trend [6], scholars as well as municipalities and private companies have researched ways to improve the efficiency of dealing with waste by optimizing waste management processes [7] and making adjustments to the ways resources are used and product systems are created [8].
Waste management refers to the activities that must be completed in order to ensure that waste is properly collected, transported, and managed. Ever since the 1970s, waste management has focused on ensuring reliable and environmentally sound waste disposal [9]. The optimization of the waste management process consists in examining its components, i.e., the costs raised by collecting waste and the costs raised by transportation and incineration, and identifying ways in which these costs can be reduced [10,11].
Other important aspects in ensuring that the waste management process is completed correctly is understanding the type of waste that requires collection, forecasting the quantity of a waste type that can be expected in the future, and determining the locations available for waste disposal [10]. European directives on waste management promote programs that focus on reducing waste volume, the valorization of waste, the optimization of waste disposal, and the reduction of its impact on the environment [12]. In most countries, the waste management process is the responsibility of municipalities [13,14], but e-waste management needs to be considered as well. While it is generally accepted that e-waste management is the responsibility of municipalities, studies show that this approach is inefficient in countries such as the US [15], Turkey [13], Bangladesh [16], Vietnam [17], Italy, and Romania [18]. Thus, the responsibility of e-waste collection has become shared by municipalities and production companies, with an emphasis on the latter, especially since it has been shown that companies can use e-waste management to their advantage [19].
Thus, the Extended Producer Responsibility (EPR) system was developed as a supporting instrument for implementing the European Waste Hierarchy [20]. This system is reinforced by three Directives from the European Union: the ELV Directive 2000/53/EC, the new WEEE Directive 2012/19/EU, and the Batteries Directive 2006/66/EC [20]. Another important aspect to cover is that, in some countries, the ERP cover additional types of products, such as used tires, oils, graphic paper, textiles, medicines, fluorinated refrigerant fluids, mobile homes, and furniture [20].
The problem of proper e-waste management is of utmost importance since the global scale for this waste has reached high levels [21]. Some researchers have focused on optimizing the transportation component of the waste management process [22], and some have provided models to help reduce costs and better organize this process [23]. It has been identified that in some cases the costs and energy consumption of transportation are higher than those involved in landfilling, and it has been proven that these collection and transportation costs are the result of poor collection schedule management and infrastructure [24,25].
Plenty of different optimization models share common elements, such as cost–benefit analysis and present value evaluation [26]. The transportation costs are related to certain aspects such as the distance that needs to be traveled, the type and amount of waste that requires transportation, the number of drivers hired to do the job and their pay scales, the collection frequency, the type of vehicles used for collection, and the routing of the vehicles [13].
The problem of route optimization has been studied by analyzing the waste collection vehicle routing problem in terms of time windows [27], where the problem of routing vehicle paths within an established time limit was taken into account. However, this approach does not take into account the optimal route that should be followed and rather focuses on minimizing travel costs within a given time window. Vehicle routing has been considered taking into account lunch breaks taken by drivers and multiple disposal trips [28]. The possibility of minimizing travel distances by using a tabu search and a variable neighborhood search has also been noted [29], as has the implementation of an intermediary disposal facility that can ensure that a vehicle’s capacity can be renewed [30]. However, for some of these approaches, it has been suggested that it cannot be properly implemented if the number of landfills is greater than three, a case in which linear programming solutions should be used instead [30].
The possibility of an integrated solid waste management was also identified, with the purpose of developing alternative strategies for cost, energy, and emission reduction by proposing “collection combinations” formed by collecting different type of waste from the same location or a nearby location to fill the collecting truck’s capacity and decrease fuel costs [22]. This approach is not applicable, however, when considering the e-waste sector. Another approach considered linking the concepts of integrated waste management with those of life cycle analysis in order to achieve environmental benefits, economic optimization, and social acceptability [26,31].
An integrated sustainable waste management model has been created in order to study the complexity of multi-dimensional systems by looking at three different dimensions: the stakeholders that have an interest in solid waste management, the elements involved in the transportation process, and the final disposal [32,33].

3. Materials and Methods

In the context of different waste management models, we propose an integrated model for battery waste management.
The proposed solution is intended to fulfill the following main tasks: collect used batteries from specific collection centers, weighing them, updating data in the information systems, transporting them to recycling and re-usage centers, sorting and storing them, and estimating their raw material content. Next, we will present the main functionalities of this integrated system, namely, the weighing module and the route optimization module, which are the most significant aspects of the proposed solution.
Our integrated system can also be used for extraction of raw materials from used batteries according to the model shown in Figure 1, where the red colored lines represent feed forward signals, and the blue lines represent feedback signals, contributing to a sustainable integrated system.
The integrated system proposed in this paper has a waste processor as a central element, which collects used batteries from the consumer, weighs them, and signals the moment at which they exceed a warning or an emergency level so that they can be picked up and transported to collection centers. Collection centers receive the batteries, sort them, and estimate the amount of raw materials that can be extracted from them. The collection centers are connected to a network of manufacturers that receive quantities of certain types of batteries from these collection centers. From these, they extract the raw materials they need in their own production processes, and the debris can be sent back to the collection center to be sent to other manufacturers. Manufacturers use the extracted raw materials to produce different products including, but not necessarily, batteries. This way, the system loop is closed by the consumer, who is generating new quantities of used batteries, solving the problem of a proper and functional link between the producer and the battery collection organizations.
In the following section, we explain the part of Figure 1 that represents our contribution through the construction of MatLab–Simulink models, which simulate the real behavior of the proposed system’s components. We used MatLab because it allowed us to test different scenarios that might occur in practice and to validate the system’s response to them in a dynamic way.
Simulink was used to model all of the elements of the system. For the development of the study, these elements can be multiplied, and further characteristics can be added.

4. Research to Application Methodology

In this section, we describe the three modules of our methodology: the weighing module, the optimization module, and the raw material extraction module. The weighing and optimization modules are part of the waste processor. The raw material extraction module is the link to the manufacturers.

4.1. The Weighing Module

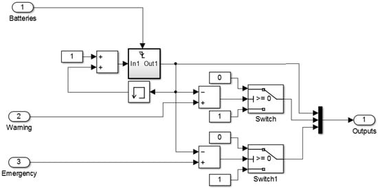
In order to validate the functionality of the container module within the system, we used the MatLab Simulink simulation platform. This module consists of containers with a predefined capacity and and content weighing elements. Additionally, for each container, two thresholds, one for warning (75% in general) and one for emergency (generally 95%), are specified for the filling level.
A container subsystem (Figure 2) was deployed in the model, which simulates operation by integrating a battery accumulation mechanism at each container input (we considered a unitary weight of the batteries) and a mechanism for checking the framing in the default thresholds. The outputs of the subsystem are the current container weight and the warning flags when the thresholds are exceeded.
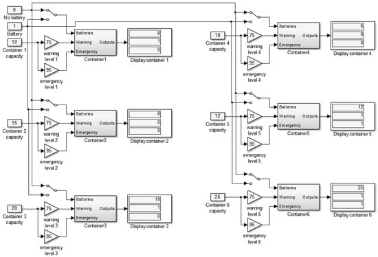
To simulate the whole system, we considered a total of six different capacity containers. For the case in Figure 3, it is noticeable that Containers 1 and 3 signal the exceedance of the warning threshold, and Containers 5 and 6 signal that of the emergency threshold.
The election of containers whose content should be taken over by carriers to the collection/recycling centers is given by priority levels and will be described in the next section.

4.2. Optimization Module

For a city we have one or more battery waste collection centers that have at least one car assigned for waste collection and an “m” amount of local collection points, each one of which with at least one waste collection container equipped with a waste quantity detection sensor that reads and transmits data. For this configuration, we create an associated graph for the map. This is a complete oriented graph with m + 1 nodes, as we include in this graph the collection center as well.
We created an adjacency matrix W(m+1)×(m+1), a quadratic matrix with a dimension of m + 1, with 0 on the main diagonal. W(i,j) is the weight on the vertex (vi,vj), and vi and vj are nodes of the graph.
We consider the v1 node to be allocated for the collection center (the beginning and end point location for any collection path).
For each location, we have a representation in the L vector of the m + 1 dimension consisting in the container capacity, the predefined and fixed dimension, and the current fill level of the container, which is the dynamic dimension received from the waste quantity detection sensor. Thus, we always know the current load level in the container at any given time.
The proposed algorithm aims to identify the optimal path of the battery waste collection process (from the point of view of costs, time, etc.). The collection center’s address is both the starting and the finishing point.
The sensor inside the containers has two threshold settings: a warning level (a minimal threshold) and an emergency level (an alarm threshold). The warning threshold is 75% symbolized with the orange color in Figure 4, and the emergency threshold is 95%, symbolized with the red color in Figure 4. The collection center in Figure 4 is symbolized with the blue color.
The first step is choosing, from the list of locations, locations that have an alarm level. These will be automatically included in the optimal loop taking into account the Q capacity of the car assigned for battery waste collection and verifying that the capacity is sufficient. If the full capacity of the collection car is not met, then the remaining capacity is filled with the battery waste available in the warning level locations. The selection of these remaining locations is made based on the Greedy principle based on the relative coordinates determined by the current waste load and the distance from the collection center to the location ratio. This choice is made iteratively until the Q capacity of the collection car has been covered. In this way, we obtain n locations from which waste will be collected. In order to calculate the minimum path, we subtract from the W matrix, a new adjacency matrix A(n+1)×(n+1), corresponding to the new subgraph of n + 1 nodes.
To determine the minimum path, we use the dynamic programming algorithm to obtain two quadratic matrixes of the n + 1 dimension: the D matrix, which will contain the minimum distances between any two locations, and the P matrix, which contains the highest index node from the minimum path and will allow us to build the shortest paths between the two locations. From these two matrixes, we obtain the minimum path from the collection center back to itself.
The adjacency matrix A contains
A ( i , j ) = { a i j ,   i f   i j 0 ,       i f   i = j .
We will obtain the matrixes D and P as follows:
D ( i , j ) = { m i n i m u m   d i s t a n c e   b e t w e e n   i   a n d   j ,   i f   i j 0 ,       i f   i = j
P ( i , j ) = { h i g h e s t   i n d e x   o f   a n   i n t e r m e d i a r y   n o d e   o n   t h e   s h o r t e s t   p a t h   f r o m   i   t o   j 0 ,       i f   t h e r e   i s   n o   i n t e r m e d i a r y   n o d e   f r o m   i   t o   j .
The matrix D is constructed in n + 1 steps as follows:
D ( 0 ) = A .
For k = 1 to n + 1, we construct
D ( k ) ( i , j ) = l e n g h t   o f   i   t o   j   s h o r t e s t   p a t h   w i t h   i n t e r m e d i a r y   n o d e s   f r o m   { v 1 ,   v 2 , , v k }
D ( k ) ( i , j ) = m i n ( D ( k 1 ) ( i , j ) , D ( k 1 ) ( i , k ) + D ( k 1 ) ( k , j ) ) .
Finally, we obtain
D = D ( n + 1 ) .

4.3. Raw Material Extraction Module

The methodology underlying the recovery raw materials from batteries is based on a raw material content estimation model for the different types of batteries and is presented in the MatLab–Simulink model in Figure 5.
The first step of the process is sorting the batteries, which has been previously addressed. There are now several different approaches for automated battery sorting. The most widely used ones are as follows: response frequency measurement after a magnetic field is induced in each battery; shape-dependent separation combined with magnetic and UV detection; photo recognition and X-ray imaging requiring a previous separation based on size and shape; mechanical and magnetic sorting requiring human assistance for acceptable accuracy [34]. There are also reported cases of manual battery sorting lines with trained operatives.
We considered that one important sustainability issue in the proposed recycling system is the estimation of raw materials from a container of used batteries.
For the three well-known battery categories, we developed raw material content estimation models, each with the number of batteries resulting from the sorting process as inputs. For an easier understanding of the results, we chose 100 pieces of each type of battery as inputs.
The outputs of each recycle subsystem consist of all possible raw materials that can be contained in batteries. All raw materials are listed, even those whose values are 0, meaning there are no raw materials to be extracted from the batteries (for comparison reasons), in the different battery categories.
The model computes and displays the total amount of potential raw materials for the considered case for an overall view of the modeled estimation process.

5. Main Functionalities of the Waste Processor

The weighing system for batteries, described in Figure 6, can be examined using basically two methods. The first one focuses on the time domain, which refers to the weighing of batteries collected in a certain period of time, and the second one is a frequency domain, which refers to the number of warning levels reached in a certain time period. The waste battery collection solution involves the use of a microcontroller weighing system based on Arduino. Using Bluetooth communication, weight data is transmitted to a database via a smartphone or tablet. All common Bluetooth modules used with Arduino implement the Bluetooth Serial Port Profile (SPP). Once the devices are paired, the computer or smartphone will see the module as a serial port.
The measuring interface uses a weight transducer in the form of full-bridge configuration, as presented in Figure 7. This type of configuration is more sensitive than other ones such as the half-bridge quarter-bridge circuit, and the most important aspect is that this transducer configuration is linear, so the output voltage is directly proportional to the weight of the batteries.
Two directions exist for the information system. The first consists of using a structured database approach, SQL, for the case of battery waste management. In this case, the structure’s approach proves to be efficient as we have the same type of data stored for each battery load. The second direction consists of using an unstructured database approach, MongoDB, for the case of different kinds of electronics waste. In this case, the unstructured database also contains the recycle–reuse model for each type of waste in order to obtain a good estimate of the quantity of raw materials contained. The latter approach is more flexible and can adapt to new types of batteries as their fabrication technology evolves.
The data captured by the ultrasonic sensors is then transmitted to a web platform as a string of numbers and characters. The system is then responsible with reading the collection, stocking, and transposing them into human readable data that displays things such as container number, location, percentile load level, and quantity in m3, and it generates reports of sensor read statistics. Based on previously registered data, the system looks at the points that recurrently reach high levels of waste in a short time span and predicts future load levels. Furthermore, it automatically adds these collection points to future collection tasks.
Based on this forecast, another aspect regarding optimization and waste reduction can be obtained by reducing the frequency of readings for the collection points that are identified as recurrent sources of waste collection in order to help preserve battery life for the ultrasonic sensors.
As the application of optimization modules is part of the waste processor, maps from a case study in Petrosani Municipality, Romania, are presented below. All the maps included are from Google Maps and so, the labels and street names are displayed in the local language of the country.
In Figure 8, the considered locations are displayed, including one collection center and eight container locations. Each container’s location is represented by circular dots that indicate the quantity of the contained batteries: green means the container is under the warning level, orange means the warning level has been reached, and red means an emergency level has been reached.
In Figure 9, the prioritized containers are extracted according to battery quantity and the collection center. Additionally, the selected configuration is represented according to the optimization model described previously.
One collection center, three warning-level containers, two emergency-level containers, and three under-warning-level containers are considered.
A small container is 0.4 × 0.5 × 0.8 m, while a large container is 0.5 × 0.8 × 1.2 m.
Nodes 2, 3, and 6 have large containers, and Nodes 4 and 5 have small containers.
In terms of capacity and fill level, we considered 95% as a warning level and 100% as an emergency level. The total capacity for the five containers was 1.71 m3. Thus, a collection car that allows for the collection of all waste collection points in a single round would have a 2 m3 capacity with a 10% tolerance level.
For the algorithm, we consider two cases: one taking into account distances and the other taking into account time. The first result is the same regardless of day and time. The second result highly depends on day and time, as the time needed to reach a point depends on the traffic at the time of driving.
For the first case, we considered the following adjacency matrix with six rows and six columns, with n = 5 containers and one collection center, extracted from the existing nine nodes. The six nodes are as follows: one collection center (Node 1), three warning-level containers (Nodes 2, 4, and 5), and two emergency-level containers (Nodes 3 and 6). The adjacency matrix has fixed values representing distances in kilometers between nodes (from Google Maps).
A = [ 0 1.8 2.5 2.2 1.7 2 1.8 0 3.1 3.3 2.8 2.4 2.5 2.8 0 1.1 1 0.5 2.2 2.4 1.1 0 0.6 0.6 1.7 1.9 1 0.7 0 0.5 2 2.5 0.5 0.6 0.5 0 ] .
We construct the matrixes D and P step by step and obtain the matrix D(6) and P as follows:
D ( 6 ) = [ 0 1.8 2.5 2.2 1.7 2 1.8 0 2.9 3 2.8 2.4 2.5 2.8 0 1.1 1 0.5 2.2 2.4 1.1 0 0.6 0.6 1.7 1.9 1 0.7 0 0.5 2 2.5 0.5 0.6 0.5 0 ]
P = [ 0 0 6 0 0 0 0 0 6 6 0 0 6 0 0 6 6 0 0 0 6 0 0 0 0 0 6 0 0 0 0 5 0 0 0 0 ] .
From the matrixes D(6) and P, we can read the minimum distance from the collection center back to itself as 8 km and the minimum path with the above distance as v1, v5, v6, v3, v4, v2, and v1.
For the second case, we considered the following adjacency matrix with the same 6 nodes extracted. The adjacency matrix has values that are dependent on day and time. The following case consists in the timing for a no-traffic situation.
A = [ 0 6 7 7 5 6 6 0 10 7 6 6 8 7 0 3 3 2 7 7 3 0 2 2 6 5 3 2 0 2 6 7 2 2 2 0 ] .
We construct the matrixes D and P step by step and obtain the matrix D(6) and P as follows.
D ( 6 ) = [ 0 6 7 7 5 6 6 0 8 7 6 6 8 7 0 3 3 2 7 7 3 0 2 2 6 5 3 2 0 2 6 7 2 2 2 0 ]
P = [ 0 0 6 5 0 0 0 0 6 0 0 0 6 0 0 0 0 0 0 5 0 0 0 0 0 0 0 0 0 0 0 5 0 0 0 0 ] .
From the matrixes D(6) and P, we can read the minimum time from the collection center back to itself as 24 min and the minimum path with the above distance as v1, v5, v4, v6, v3, v2, and v1. If we compute the distance for this route from the distance matrix above, we obtain 8.1 km. If we compute the time for the above route from the time matrix, we obtain 25 min.
This time-oriented case can be rerun using the timing for a medium-traffic situation as follows:
A = [ 0 7 12 8 5 6 8 0 10 7 6 7 8 7 0 3 3 2 9 8 3 0 2 2 6 6 3 2 0 2 7 7 2 2 2 0 ]
D ( 6 ) = [ 0 7 8 7 5 6 8 0 9 7 6 7 8 7 0 3 3 2 8 8 3 0 2 2 6 6 3 2 0 2 7 7 2 2 2 0 ]
P = [ 0 0 6 5 0 0 0 0 6 0 0 0 0 0 0 0 0 0 5 5 0 0 0 0 0 0 0 0 0 0 0 0 0 0 0 0 ] .
From the matrixes D(6) and P, we can read the minimum time from the collection center back to itself as 31 min and the minimum path with the above distance as v1, v5, v4, v6, v3, v2, and v1. If we compute the distance for this route from the distance matrix above, we also obtain 8.1 km.
The first case, distance-oriented, is useful in cases in which we need to have a minimum number of kilometers driven and therefore minimum fuel consumption. The second case, time-oriented, is useful if we need to make multiple collections on each day in order to maximize the number of daily pickups.
In Figure 10, the resulting roadmaps for the two cases are presented for the case where route distance is optimized and for the case where the time required to collect the waste is optimized.

6. Results

Our results are novel and original and comply with European directives on e-waste management. In order to validate the proposed model, the battery recycling case in Romania was analyzed.
Below are some of the problems that the proposed system solves:
-
permanent monitoring of battery quantities from each location;
-
signaling alarm and emergency case situations in order to prevent overflows;
-
route optimization by eliminating cases in which not enough batteries have been collected and prioritizing those that are in an alarm and/or emergency case, eliminating additional costs;
-
periodic reports that enable users to know the state of the collection centers so that manufacturers can develop raw material recovery development.
The system can become fully functional through the contribution of all relevant stakeholders, namely, the government, experts in the field, the community, and the local authorities, who could make this system sustainable. Although battery waste management process leads to increased costs, the needs of community members as well as local and environment authorities are met by collecting the batteries that pollute the environment. Raw materials are also recovered.
The main results of this study were applied and validated with the help of a startup, Check4Green, which is in its early stages. The system was applied in Petrosani but is intended to be extended to other regions of Romania as well. The creation and successful implementation of an integrated e-waste management system helps to achieve the EU directives regarding waste management.

7. Discussion and Conclusions

The novelty elements included in the proposed e-waste management model refer to development of a model that allows for the estimation of raw materials extracted from used batteries as the output of the solution. The system can be extended to include raw material extraction models for other types of WEEE.
This model can also be used as an estimation tool for e-waste recycling. The data obtained from the application of this model for at least a year’s time, can act as input for an optimization model in order to create a balance between the technical and the economical parts involved in this complex process.
These data can also positively influence both social awareness regarding e-waste recycling and national legislation.
In the Petrosani municipality, the principles of this system were implemented through the help of a pilot project called Check4Green [35], which was co-founded by the authors of this paper. The barriers and impediments that the project had to overcome were related to the medium conditions in the area (low temperatures as well as the fact that the batteries that power the ultrasonic sensors run out quicker than forecasted), the destruction of collection containers, and the inability to receive funding from municipalities. As a response to the latter problem, the project turned into a startup company.
Given the fact that, at the European level, regulations ensure both the necessary framework and financing mechanism, the only problems faced in the implementation of this system nation-wide are those from a consumer’s standpoint, a solution to which is the mass education of the population regarding the importance of proper waste and e-waste management. As for the commerce component, the existence of a potential raw material extraction model from collection containers is useful for producers from any industry or occupational field since, with this model, these producers can determine the type of e-waste stored in these containers, retrieve waste loads, and extract raw components from them for their own production processes.
We believe that our solution can become a nation-wide project through the help of local government as well as through the help of events and contests that can encourage residents to respect the principles of selective collection.

Author Contributions

Monica Leba and Andreea Ionica conceived the research idea and designed the experiments. Raluca Dovleac was the author responsible for the literature review and for proofreading the manuscript. Remus Dobra performed the experiments and analyzed the data. All authors wrote the manuscript and approved the final manuscript.

Conflicts of Interest

The authors declare no conflict of interest.

References

  1. European Commission 27 February 2017. Report from the Commission to the European Parliament, the Council, the European Economic and Social Committee and the Committee of the Regions. Available online: https://ec.europa.eu/transparency/regdoc/rep/1/2017/EN/COM-2017-88-F1-EN-MAIN-PART-1.PDF (accessed on 26 January 2018).
  2. Bertin, F.C.H. Electronic Waste; Springer International Publishing: Basel, Switzerland, 2015; pp. 129–158. ISBN 978-3-319-15713-9. [Google Scholar]
  3. Schroeder, H. E-Waste Management in Canada; White Paper Series; Schroeder & Schroeder: Toronto, ON, Canada, 2013. [Google Scholar]
  4. European Portable Battery Association (EPBA). The Collection of Waste Portable Batteries in Europe in View of the Achievability of the Collection Targets Set by Batteries Directive 2006/66/EC. Available online: https://www.epbaeurope.net/wp-content/uploads/2017/02/Report-on-the-portable-battery-collection-rates-Update-Dec-16-full-version-FINAL-rev.1.pdf (accessed on 26 January 2018).
  5. Yu, H.; Solvang, W.D. A Stochastic Programming Approach with Improved Multi-Criteria Scenario-Based Solution Method for Sustainable Reverse Logistics Design of Waste Electrical and Electronic Equipment (WEEE). Sustainability 2016, 8, 1331. [Google Scholar] [CrossRef]
  6. Cruz-Sotelo, S.E.; Ojeda-Benítez, S.; Jáuregui Sesma, J.; Velázquez-Victorica, K.I.; Santillán-Soto, N.; García-Cueto, O.R.; Alcántara Concepción, V.; Alcántara, C. E-Waste Supply Chain in Mexico: Challenges and Opportunities for Sustainable Management. Sustainability 2017, 9, 503. [Google Scholar] [CrossRef]
  7. Popa, C.L.; Cotet, C.E.; Carutasu, N.L.; Dobrescu, T. Smart city Platform Development for an Automated Waste Collection System. Sustainability 2017, 9, 2064. [Google Scholar] [CrossRef]
  8. Parajuly, K.; Wenzel, H. Product Family Approach in E-Waste Management: A Conceptual Framework for Circular Economy. Sustainability 2017, 9, 768. [Google Scholar] [CrossRef]
  9. European Commission. Communication from the Commission to the European Parliament, the Council, the European Economic and Social Committee and the Committee of the Regions; Closing the Loop—An EU Action Plan for the Circular Economy; COM (2015) 614/2; European Commission: Brussels, Belgium, 2015. [Google Scholar]
  10. Gidarakos, E.; Havas, G.; Ntzamilis, P. Municipal solid waste composition determination supporting the integrated solid waste management system in the island of Crete. Waste Manag. 2006, 26, 668–679. [Google Scholar] [CrossRef] [PubMed]
  11. Solano, E.; Ranjithan, S.R.; Barlaz, M.A.; Brill, E.D. Life-Cycle-based Solid Waste Management. I: Model Development. J. Environ. Eng. 2002, 128, 981–992. [Google Scholar] [CrossRef]
  12. Salvia, M.; Cosmi, C.; Macchiato, M.; Mangiamele, L. Waste management system optimisation for Southern Italy with MARKAL model. Resour. Conserv. Recycl. 2002, 34, 91–106. [Google Scholar] [CrossRef]
  13. Serkan Nas, S.; Bayram, A. Municipal solid waste characteristics and management in Gumushane, Turkey. Waste Manag. 2008, 28, 2435–2442. [Google Scholar] [CrossRef]
  14. Tınmaz, E.; Demir, I. Research on solid waste management system: To improve existing situation in Corlu Town of Turkey. Waste Manag. 2006, 26, 307–314. [Google Scholar] [CrossRef] [PubMed]
  15. Wagner, T.P. Shared responsibility for managing electronic waste: A case study of Maine, USA. Waste Manag. 2009, 29, 3014–3021. [Google Scholar] [CrossRef] [PubMed]
  16. Sufian, M.A.; Bala, B.K. Modeling of urban solid waste management system: The case of Dhaka city. Waste Manag. 2007, 27, 858–868. [Google Scholar] [CrossRef] [PubMed]
  17. Schneider, P.; Anh, L.H.; Wagner, J.; Reichenbach, J.; Hebner, A. Solid Waste Management in Ho Chi Minh City, Vietnam: Moving towards a Circular Economy? Sustainability 2017, 9, 286. [Google Scholar] [CrossRef]
  18. Torretta, V.; Ragazzi, M.; Istrate, I.A.; Rada, E.C. Management of waste electrical and electronic and equipment in two EU countries: A comparison. Waste Manag. 2013, 33, 117–122. [Google Scholar] [CrossRef] [PubMed]
  19. The Green Medium. Available online: http://www.thegreenmedium.com/blog/2016/10/23/the-blame-game-who-is-responsible-for-e-waste (accessed on 19 November 2017).
  20. European Commission—DG Environment 2014. Final Report on Development of Guidance on Extended Producer Responsibility (EPR). Available online: http://ec.europa.eu/environment/waste/pdf/target_review/Guidance%20on%20EPR%20-%20Final%20Report.pdf (accessed on 26 January 2018).
  21. Vongbunyong, S.; Kara, S.; Pagnucco, M. Learning and revision in cognitive robotics disassembly automation. Robot. Comput. Integr. Manuf. 2015, 34, 79–94. [Google Scholar] [CrossRef]
  22. Cherubini, F.; Bargigli, S.; Ulgiati, S. Life cycle assessment of urban waste management: Energy performances and environmental impacts. The case of Rome, Italy. Waste Manag. 2008, 28, 2552–2564. [Google Scholar] [CrossRef] [PubMed]
  23. Hazra, T.; Goel, S. Solid waste management in Kolkata, India: Practices and challenges. Waste Manag. 2009, 29, 470–478. [Google Scholar] [CrossRef] [PubMed]
  24. Moghadam, M.R.A.; Mokhtarani, N.; Mokhtarani, B. Municipal solid waste management in Rasht City, Iran. Waste Manag. 2009, 29, 485–489. [Google Scholar] [CrossRef] [PubMed]
  25. Henry, R.K.; Yongsheng, Z.; Jun, D. Municipal solid waste management c+hallenges in developing countries—Kenyan case study. Waste Manag. 2006, 26, 92–100. [Google Scholar] [CrossRef] [PubMed]
  26. Morrisseya, A.J.; Browneb, J. Waste management models and their application to sustainable waste management. Waste Manag. 2004, 24, 297–308. [Google Scholar] [CrossRef] [PubMed]
  27. Buhrkala, K.; Larsena, A.; Ropkea, S. The waste collection vehicle routing problem with time windows in a city logistics context. Procedia Soc. Behav. Sci. 2012, 39, 241–254. [Google Scholar] [CrossRef]
  28. Kim, B.I.; Kim, S.; Sahoo, S. Waste collection vehicle routing problem with time windows. Comput. Oper. Res. 2006, 33, 3624–3642. [Google Scholar] [CrossRef]
  29. Angelelli, E.; Speranza, M.G. The periodic vehicle routing problem with intermediate facilities. Eur. J. Oper. Res. 2002, 137, 233–247. [Google Scholar] [CrossRef]
  30. Anderson, L.E.; Nigam, A.K. A Mathematical Model for the Optimization of a Waste Management System; ORC 67-25; Operations Research Center, University of California: Berkley, CA, USA, 1967. [Google Scholar]
  31. McDougall, F.; White, P.; Franke, M.; Hindle, P. Integrated Solid Waste Management: A Life Cycle Inventory, 2nd ed.; Blackwell Science: London, UK, 2001; ISBN 0-632-05889-7. [Google Scholar]
  32. WASTE. Available online: http://waste.nl/ (accessed on 22 November 2017).
  33. Giurea, R.; Precazzini, I.; Ragazzi, M.; Achim, M.I. Criteria for environmental optimization of electrical and thermal energy in agro-turism. In Proceedings of the Energy and Sustainability 2017—The 7th International Conference on Energy and Sustainability, Seville, Spain, 20–22 September 2017. [Google Scholar]
  34. Bernardes, A.M.; Espinosa, D.C.R.; Tenório, J.A.S. Recycling of batteries: A review of current processes and technologies. J. Power Sources 2004, 130, 291–298. [Google Scholar] [CrossRef]
  35. Check4Green. Available online: https://www.check4green.com/ (accessed on 12 January 2018).
Figure 1. Integrated model.
Figure 1. Integrated model.
Sustainability 10 00332 g001
Figure 2. Container model.
Figure 2. Container model.
Sustainability 10 00332 g002
Figure 3. System model for six containers.
Figure 3. System model for six containers.
Sustainability 10 00332 g003
Figure 4. Extracted graph.
Figure 4. Extracted graph.
Sustainability 10 00332 g004
Figure 5. Raw material estimation model.
Figure 5. Raw material estimation model.
Sustainability 10 00332 g005
Figure 6. Waste processor principle diagram.
Figure 6. Waste processor principle diagram.
Sustainability 10 00332 g006
Figure 7. Weight measurement interface.
Figure 7. Weight measurement interface.
Sustainability 10 00332 g007
Figure 8. Map for battery container locations in Petrosani.
Figure 8. Map for battery container locations in Petrosani.
Sustainability 10 00332 g008
Figure 9. Map with an optimization graph.
Figure 9. Map with an optimization graph.
Sustainability 10 00332 g009
Figure 10. Resulting optimized routes; (a): based on distance; (b): based on time.
Figure 10. Resulting optimized routes; (a): based on distance; (b): based on time.
Sustainability 10 00332 g010

Share and Cite

MDPI and ACS Style

Leba, M.; Ionica, A.; Dovleac, R.; Dobra, R. Waste Management System for Batteries. Sustainability 2018, 10, 332. https://doi.org/10.3390/su10020332

AMA Style

Leba M, Ionica A, Dovleac R, Dobra R. Waste Management System for Batteries. Sustainability. 2018; 10(2):332. https://doi.org/10.3390/su10020332

Chicago/Turabian Style

Leba, Monica, Andreea Ionica, Raluca Dovleac, and Remus Dobra. 2018. "Waste Management System for Batteries" Sustainability 10, no. 2: 332. https://doi.org/10.3390/su10020332

APA Style

Leba, M., Ionica, A., Dovleac, R., & Dobra, R. (2018). Waste Management System for Batteries. Sustainability, 10(2), 332. https://doi.org/10.3390/su10020332

Note that from the first issue of 2016, this journal uses article numbers instead of page numbers. See further details here.

Article Metrics

Back to TopTop