Physical Basis for Creating Energy and Resource-Saving Rheo-Technology in Oil Production
Abstract
:1. Introduction
2. Application of Pressure Fields
2.1. Theory of pressure treatment
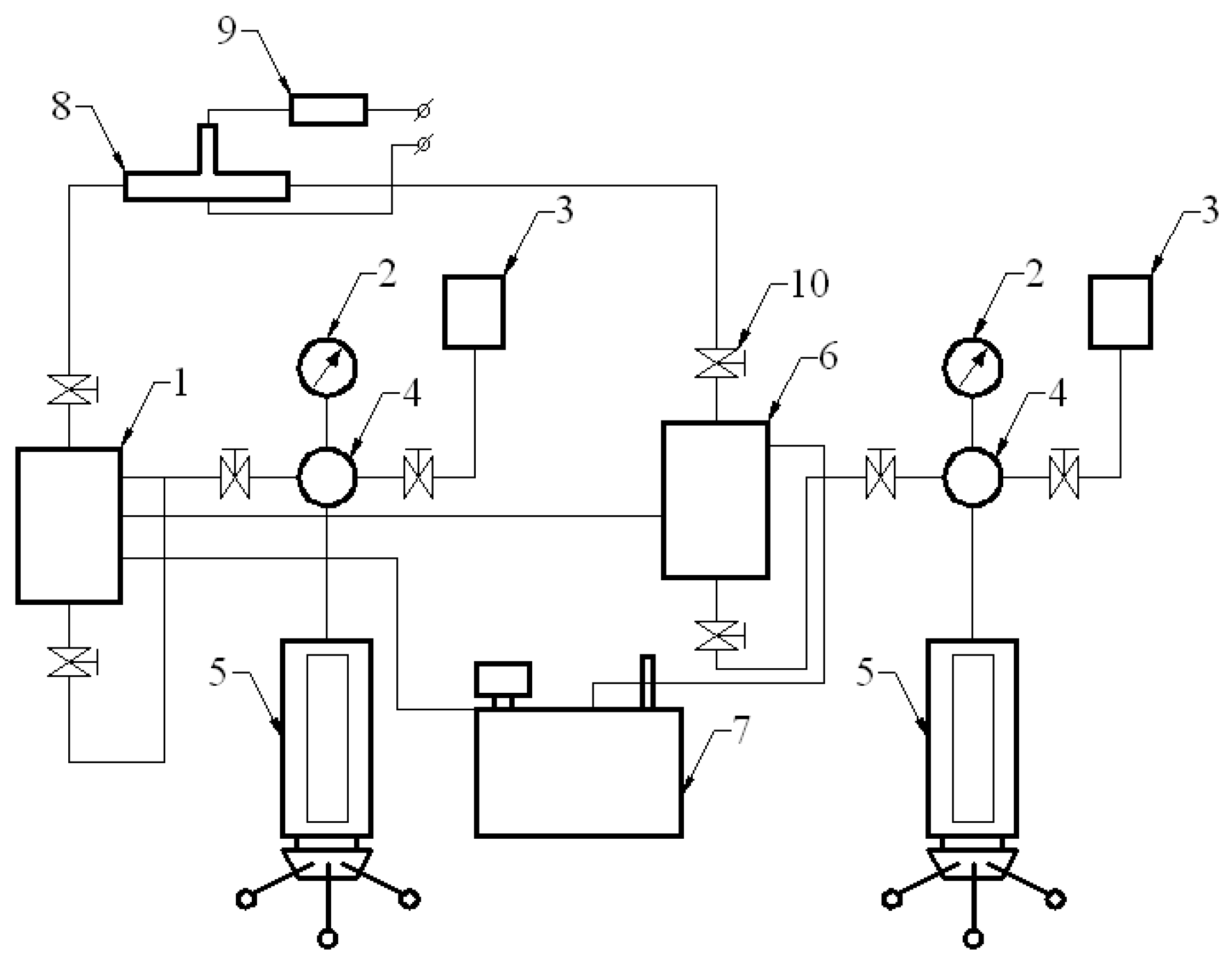
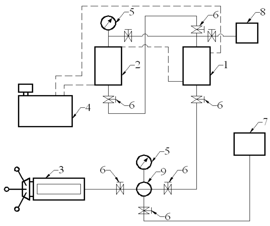
2.2. Experimental setup







2.3. Mechanism of pressure treatment
3. Application of Electric and Magnetic Fields
3.1. Theory of electric and magnetic treatment and experimental setup



3.2. Mechanism of electric and magnetic treatment

4. Conclusions
References and Notes
- Barenblatt, G.I.; Patzek, T.W.; Silin, D.B. The mathematical model of nonequilibrium effects in water-oil displacement. SPE J. 2003, 8, 409–416. [Google Scholar] [CrossRef]
- Hasanov, M.M.; Bulgakova, G.T. Nonlinear and nonequilibrium effects in rheological complicated medium; Institute of Computer Investigations: Moscow-Ijevsk, Russia, 2003. (in Russian) [Google Scholar]
- Mirzadjanzade, A.Kh.; Hasanov, M.M.; Bahtizin, R.N. Study about simulation of complicated systems in oil & gas recovery. Nonlinearity, Nonequilibrium, Uncertainty; Gilem: Ufa, Russia, 1999. (in Russian) [Google Scholar]
- Mirzadjanzade, A.Kh.; Hasanov, M.M.; Bahtizin, R.N. Simulation of oil & gas recovery processes; Institute of Computer Investigations: Moscow-Ijevsk, 2004. (in Russian) [Google Scholar]
- Mirzadjanzade, A.Kh.; Maksudov, F.K.; Nigmatulin, R.I.; Salavatov, T.Sh. Theory and practice of application of unequal systems in oil production; Elm Publishing: Baku, Azerbaijan, 1985. (in Russian) [Google Scholar]
- Yentov, V.M. Theory of nonequilibrium effects associated with the flow of nonuniform fluids in porous media. Fluid Dyn. 1980, 15, 365–369. [Google Scholar] [CrossRef]
- Mamed-zade, A.M.; Salavatov, T.Sh.; Eidelman, L.R. Effect of magnetic-treated water on filtration properties of clay-containing porous media. J. Azerbaijan Oil Ind. 1984, 9, 19–22. (in Russian). [Google Scholar]
- Mirzadjanzade, A.Kh.; Aliyev, N.A.; Yusifzade, H.B.; Salavatov, T.Sh.; Sheidaev, A.Tch. The Fragments of the offshore oil-and-gas fields development; Elm Publishing: Baku, Azerbaijan, 1997. (in Russian) [Google Scholar]
- Mirzadjanzade, A.Kh.; Mamedzade, A.M.; Salavatov, T.Sh. Regulation of technological processes of oil production by magnetic fields. In Proceedings of the International Conference, Keszthely, Hungary; 1987; pp. 26–29. [Google Scholar]
- Salavatov, T.Sh. Application of physical fields for increasing oil recovery efficiency. Energ. Source 2006, 28, 365–372. [Google Scholar] [CrossRef]
- Salavatov, T.Sh.; Gezalov, H.B.; Kerimov, M.K. Investigation of pressure treatment mechanism of non-Newtonian oils by methods of electronic paramagnetic resonance (EPR). Azerbaijan Academy of Science Report 1981, 37, 56–59. (in Russian). [Google Scholar]
- Salavatov, T.Sh.; Panahov, G.M.; Bodi, T. Analysis of rheological features for the regulation of hydraulic characteristics of non-Newtonian oils. Acta Geod. Geoph. Mont. Hung. 1989, 24, 175–184. [Google Scholar]
- Argiller, J.F.; Barre, L.; Brucy, F.; Douranaux, J.L.; Henaut, I.; Bouchard, R. Influence of asphaltene content and dilution on heavy oil rheology, Proceedings of the SPE Conference, Porlamar, Venezuela; 2001. SPE 69711.
- Lakatos, I.; Lakatos-Szabo, J. Effect of ethoxylated nonyl-phenols on interfacial rheological properties of oil/water systems. J. Colloid Polym. Sci. 1997, 275, 493–501. [Google Scholar] [CrossRef]
- Mirzadjanzade, A.Kh. Variation of rheological properties of non-Newtonian systems when subjected to pressure effects. Rheology (polymers and oil). In Proceedings of the Institute of Thermal Physics of the Siberian branch of the AS of the USSR; 1977; pp. 129–143. (in Russian). [Google Scholar]
- Nadirov, N.K.; Zhumasheva, K.S.; Burkitbaev, S.M.; Antoshkin, A.S. Regulation of dispersity and rheological properties of high-viscosity crudes. Chem. Technol. Fuels Oils 1987, 23, 339–342. [Google Scholar] [CrossRef]
- Rashid Khan, M. Rheological properties of heavy oils and heavy oil emulsions. Energ. Source 1996, 18, 385–391. [Google Scholar] [CrossRef]
- Shiryaeva, R.N.; Sayakhov, F.L.; Kudasheva, F.Kh.; Kovaleva, L.A.; Gimaev, R.N. Regulation of the rheological properties of paraffin-base crudes with a high-frequency electromagnetic field. Chem. Technol. Fuels Oils 2001, 37, 407–409. [Google Scholar] [CrossRef]
- Mirzadjanzade, A.Kh.; Mamedzade, R.B.; Rasizade, Y.M.; Shvetsov, I.A.; Sherstnev, N.M. Investigation of kinetic effects of viscoelastic systems. 1976, 2, 53–58. (in Russian). [Google Scholar]
- Yakubov, B.M. Changes of rheological properties of multiphase mixtures while pressure treatment. J. Eng. Phys. 1978, 35, 873–876. (in Russian). [Google Scholar] [CrossRef]
- Gubin, V.E.; Gubin, V.V. Pipeline Transport of Oil and Oil Products; Nedra: Moscow, USSR, 1982. (in Russian) [Google Scholar]
- Szilas, A.P. Production and transport of oil and gas; Akademiai Kiado: Budapest, Hungary, 1986. [Google Scholar]
- Borsutsky, Z.R.; Yujaninov, P.M.; Mikhnevitch, T.G.; Kuzmin, S.I.; Chekmenev, V.A.; Akmalov, I.M. Magnetic protection against paraffin deposits on the oil fields of the Perm region. J. Oil Ind. 2000, 12, 72–75. (in Russian). [Google Scholar]
- Granovskiy, M.G.; Lavrov, I.S.; Smirnov, O.V. Electrotreatment of Liquids; Chemistry: Leningrad, USSR, 1976. (in Russian) [Google Scholar]
- Deryagin, B.V.; Landau, L.D. Theory of stability of strongly charged lyophobic sols and adhesion of strongly charged particles in electrolytic solutions. J. Exp. Theor. Phys. 1941, 11, 802. (in Russian). [Google Scholar]
- Kroit, G.R. Science about colloids; Foreign Literature: Moscow, USSR, 1955. (in Russian) [Google Scholar]
- Shilov, V.N.; Estrela-Lyupis, V.R. Surface forces in thin films and disperse systems; Nauka: Moscow, USSR, 1972; pp. 115–132. (in Russian) [Google Scholar]
© 2009 by the authors; licensee Molecular Diversity Preservation International, Basel, Switzerland. This article is an open-access article distributed under the terms and conditions of the Creative Commons Attribution license (http://creativecommons.org/licenses/by/3.0/).
Share and Cite
Salavatov, T.S.; Panakhov, E.A. Physical Basis for Creating Energy and Resource-Saving Rheo-Technology in Oil Production. Energies 2009, 2, 900-914. https://doi.org/10.3390/en20400900
Salavatov TS, Panakhov EA. Physical Basis for Creating Energy and Resource-Saving Rheo-Technology in Oil Production. Energies. 2009; 2(4):900-914. https://doi.org/10.3390/en20400900
Chicago/Turabian StyleSalavatov, Tulparkhan Sh., and Emin A. Panakhov. 2009. "Physical Basis for Creating Energy and Resource-Saving Rheo-Technology in Oil Production" Energies 2, no. 4: 900-914. https://doi.org/10.3390/en20400900
APA StyleSalavatov, T. S., & Panakhov, E. A. (2009). Physical Basis for Creating Energy and Resource-Saving Rheo-Technology in Oil Production. Energies, 2(4), 900-914. https://doi.org/10.3390/en20400900
