Next Article in Journal
A Review of Non-Destructive Testing for Lithium Batteries
Next Article in Special Issue
Numerical Investigation on the Applicability of Variable Compression Ratio in a Marine Two-Stroke Dual-Fuel Engine for Fuel Economy Improvement
Previous Article in Journal
Adaptive Charging Simulation Model for Different Electric Vehicles and Mobility Patterns
 
 
Font Type:
Arial Georgia Verdana
Font Size:
Aa Aa Aa
Line Spacing:
Column Width:
Background:
Article

Helicopter Turboshaft Engines’ Gas Generator Rotor R.P.M. Neuro-Fuzzy On-Board Controller Development

1
Department of Scientific Work Organization and Gender Issues, Kremenchuk Flight College, Kharkiv National University of Internal Affairs, 17/6, Peremohy Street, 39605 Kremenchuk, Ukraine
2
Faculty of Electrical and Computer Engineering, Cracow University of Technology, 24, Warszawska, 31-155 Cracow, Poland
3
Kharkiv National University of Internal Affairs, 27, L. Landau Avenue, 61080 Kharkiv, Ukraine
4
Information Systems and Networks Department, Lviv Polytechnic National University, 12, Bandera Street, 79013 Lviv, Ukraine
5
Institute of Computer Science, Osnabrück University, 1, Friedrich-Janssen-Street, 49076 Osnabrück, Germany
6
Research Institute for intelligent Computer Systems, West Ukrainian National University, 11, Lvivska Street, 46009 Ternopil, Ukraine
7
Department of Teleinformatics, Kazimierz Pulaski University of Radom, 29, Malczewskiego Street, 26-600 Radom, Poland
8
Department of Computer Engineering and Electronics, Kremenchuk Mykhailo Ostrohradskyi National University, 20, University Street, 39600 Kremenchuk, Ukraine
*
Author to whom correspondence should be addressed.
Energies 2024, 17(16), 4033; https://doi.org/10.3390/en17164033
Submission received: 11 July 2024 / Revised: 9 August 2024 / Accepted: 13 August 2024 / Published: 14 August 2024

Abstract

The work is devoted to the helicopter turboshaft engines’ gas generator rotor R.P.M. neuro-fuzzy controller development, which improves control accuracy and increases the system’s stability to external disturbances and adaptability to changing operating conditions. Methods have been developed, including improvements to the automatic control system structural diagram which made it possible to obtain the system transfer function in the bandpass filter transfer function form. The work also improved the fuzzy rules base and the neuron activation function mathematical model, which significantly accelerated the neuro-fuzzy controller training process. The transfer function frequency and time characteristics analysis showed that the system effectively controlled the engine and reduced vibration. Methods for ensuring a guaranteed stability margin and the synthesis of an adaptive filter were studied, which made it possible to achieve the system’s high stability and reliability. The results showed that the developed controller provided high stability with amplitude and phase margins, effectively compensating for changes in external conditions. Experimental studies have demonstrated that the control quality improved by 2.31–2.42 times compared to previous neuro-fuzzy controllers and by 5.13–5.65 times compared to classic PID controllers. Control errors were reduced by 1.84–2.0 times and 5.28–5.97 times, respectively, confirming the developed neuro-fuzzy controller’s high efficiency and adaptability.

1. Introduction

1.1. Relevance of the Research

In modern aviation technologies, especially in the aircraft operating mode, one of the key tasks is to ensure maximum efficiency in energy resource use [1,2]. Gas turbine engines (GTE), widely used in helicopters, are complex systems where each parameter, including the gas generator rotor R.P.M., plays a critical role in overall performance and reliability. Understanding and optimizing these parameters are essential to achieving high fuel efficiency, improving operational performance, and increasing equipment longevity [3,4,5].
The gas generator rotor R.P.M. in helicopter turboshaft engines (TEs) is a key parameter that affects energy resource efficiency use and energy system optimization processes [6]. In modern helicopters, where efficiency and reliability are crucial, this parameter of proper control can significantly enhance overall engine performance [7].
The first thing to note is the gas generator rotor R.P.M.’s influence on the fuel combustion process. A gas generator increases the pressure and amount of air entering the combustion chamber, creating a more efficient air–fuel ratio. Correct speed control ensures optimal conditions for complete and fuel-efficient combustion. This not only increases engine efficiency but also reduces fuel consumption, which is especially important for long flights, where every fuel kilogram is worth its weight in gold. Ultimately, this helps reduce operating costs and increase the helicopter’s flight range [8,9,10].
In addition, rotor speed control plays a significant role in adapting engine operation to various flight modes [11]. Depending on the current conditions and tasks (e.g., takeoff, cruise, maneuvering, or landing), the engine requires different operating parameters to ensure the best efficiency and safety [12,13]. Changing the gas generator rotor R.P.M. allows you to quickly adapt to changing conditions, ensuring optimal energy resource use and maintaining stable engine operation in various modes.
The energy processes’ analysis and optimization are also closely related to the rotor speed of the turbocharger [14]. Modern control and modeling systems allow for the detailed analysis of engine performance in real-time, identifying bottlenecks and the potential areas for improvement. Using gas generator rotor R.P.M. data, it is possible to build accurate mathematical models that help predict engine behavior and develop strategies to optimize its operation [15]. This includes both improving fuel efficiency and engine components’ durability by evenly distributing loads and preventing excess wear [16].
Thus, gas generator rotor R.P.M. controlling is a central task in this context. The gas generator rotor R.P.M. directly affects the air supply to the combustion chamber, which, in turn, determines the fuel combustion efficiency and the overall engine power [17]. This optimal control of this parameter allows you to achieve the best air–fuel ratio, ensuring complete and fuel-efficient combustion, which leads to reduced fuel consumption and reduced emissions of harmful substances.

1.2. State-of-the-Art

In [18], a simulation and optimal control method was applied to analyze the effect of variable rotor speed on the UH-60A helicopter altitude–speed (H-V) diagram in an OEI situation, followed by the validation of the results using flight test data. The gas generator rotor R.P.M.’s changing effects on the helicopter’s low-speed altitude–velocity diagram when one engine fails were analyzed. The main disadvantage was that reducing the gas generator rotor R.P.M. to a certain level initially reduced the danger zone on the low-speed diagram, but then quickly increased it if the speed dropped below this level.
In [19], the experimental research and the automatic system analysis method were applied to correcting the engine speed on light helicopters, using a device based on sliding control and a partial correction of the throttle control process, which demonstrated an increase in control efficiency and reliability. The automatic engine speed correction systems for 1–2 seat helicopters were analyzed to increase their efficiency and reliability. The main disadvantage was that the automatic throttle adjustment system required the pilot to the control system’s possible movement and maintain control over 20–30%.
In [20], a model-based adaptive control (MRAC) scheme based on the μ-modification method and gradient functions was proposed to solve helicopter control tasks under input and state constraints, and the scheme effectiveness was confirmed by numerical simulations of a high-dimensional nonlinear helicopter model and the Lyapunov theory stability guarantee. The main disadvantage was the nonlinear model-predictive control complexity and resource-intensive implementation in onboard systems.
Furthermore, Ref. [21] applied two modeling methods based on empirical aerodynamic model and computational fluid dynamics (CFD) to analyze the variable rotor speed and variable blade pitch effects on rotor power reduction and helicopter performance improvement, with the results validated using UH-60A flight data. The main disadvantage was that excessively reducing the gas generator rotor R.P.M. at high flight speeds was not practical and resulted in degraded performance.
In [22], the GTE gas generator rotor R.P.M. automatic control adaptive system creation was considered, including a magnetic amplifier, a DC motor with a gearbox, a fuel supply valve, and a tacho-generator; the following three types of proportional–integral–derivative controllers were used: classical, fuzzy, and neuro-fuzzy. It was shown that to control non-stationary objects whose parameters change over time, traditional proportional–integral–derivative (PID) controllers may not provide the system operation’s required quality [23]. Therefore, the creation of an adaptive automatic control system that can adjust its structure and parameters in response to changing operating conditions is an urgent task. The classical controller is optimized using linear programming methods, while membership functions and a rule base are developed for the fuzzy controller, and an adaptation algorithm is selected for the neuro-fuzzy controller. Computer modeling showed all three regulators operating in idle, cruising, and maximum throttle modes. A comparative analysis of the transient characteristics confirmed the advantages of an adaptive approach, especially for neuro-fuzzy controller use, which demonstrated high efficiency in the changing system parameters. These results highlight the further research feasibility and adaptive control systems development to improve GTE efficiency.
Thus, the neuro-fuzzy controller used for the helicopter TE gas generator rotor R.P.M. control is extremely relevant due to its ability to adapt in real-time to changing operating conditions, providing accurate and efficient control of complex nonlinear processes [23]. Neuro-fuzzy controllers, combining the neural networks and fuzzy logic advantages, are capable of modeling and controlling uncertainty and variable conditions of the system, which makes them especially valuable for optimal energy resource use [24]. Such controllers analyze large data sizes and identify hidden patterns, improving the system’s operational status prediction and diagnosis, which allows for preventive maintenance and serious breakdown prevention, increasing the operation’s reliability and safety [25]. The energy consumption optimization is achieved through the precise control of the air–fuel ratio, which reduces fuel consumption and harmful substance emissions, corresponding to the analysis task and energy process optimization. With increasing attention to environmental safety and resource conservation, neuro-fuzzy controllers offer integration with onboard control systems, opening up opportunities for integrated flight control and improved overall flight performance, which improves the helicopters’ operational efficiency [26].

1.3. Main Attributes of the Research

The object of the research is the helicopter TE system processes and characteristics.
The subject of the research includes the helicopter TE’s gas generator rotor R.P.M. controlling the onboard regulator.
The research aims to develop a helicopter TE’s gas generator rotor R.P.M. control of a neuro-fuzzy controller, which will ensure the optimal use of energy resources by increasing fuel consumption efficiency thus improving the helicopter operation reliability and safety.
To achieve this aim, the following scientific and practical tasks were solved (Table 1):
  • Development of the gas generator rotor R.P.M. transfer function mathematical model.
  • Development of the gas generator rotor R.P.M. automatic control system mathematical model.
  • Development of the gas generator rotor R.P.M. automatic control neuro-fuzzy system.
  • The gas generator rotor R.P.M. transfer function frequency and time characteristics analysis.
  • Ensuring a guaranteed stability margin.
  • Improving the method for the neuro-fuzzy controller’s adaptive filter synthesis based on the helicopter TE’s inertia according to the gas generator rotor R.P.M. parameter.
  • Conducting a computational experiment consisting of the neuro-fuzzy controller of the helicopter TE’s gas generator rotor R.P.M. to prove its effectiveness.
  • Carrying out a comparative analysis to assess the effectiveness of the developed neuro-fuzzy controller with known analogues.
In summary, the main contribution of the research is the development of the helicopter turboshaft engine’s gas generator rotor R.P.M. neuro-fuzzy controller, which significantly improves control accuracy and increases the system’s stability to external disturbances and adaptability to changing operating conditions. These improvements provide more reliable and efficient engine operation, contributing to safer and more comfortable flights.

2. Materials and Methods

2.1. Development of the Gas Generator Rotor R.P.M. Transfer Function Mathematical Model

Before developing a neuro-fuzzy controller for control of the helicopter TE’s gas generator rotor R.P.M., it is necessary, first of all, to obtain the system transfer function, since it is a mathematical model that the system’s dynamic behavior describes in response to input influences. The transfer function provides a detailed understanding of how a system responds to various changes and external disturbances, which is critical to the effective controller design. It provides a basis for the system stability and dynamic characteristic analysis, which is necessary for the neuro-fuzzy controller’s correct tuning. Without accurate knowledge of the transfer function, it is impossible to adequately account for the system dynamics in all aspects, which can lead to a suboptimal or even incorrect control.
In general, the gas generator rotor R.P.M. nTC depends on the control signal u(t), which is a gas generator rotor R.P.M. nTC parameter recorded on board the helicopter. In general, the control signal is the form linear model as follows:
n T C t = k · u t + n T C   0 ,
where nTC(t) is the gas generator rotor R.P.M., u(t) is the control signal, k is the proportionality coefficient, which determines how much a change in the control signal leads to a change in gas generator rotor R.P.M., and nTC 0 is the base gas generator rotor R.P.M. (for example, at minimum control signal level in helicopter TE’s idle mode).
The differential equation describing the gas generator rotor R.P.M.’s changing dynamics has the following form:
J · d n T C t d t = T e n g i n e T r e s i s t a n c e ,
where Tengine is the torque created by the engine (drive), Tresistance is the torque created by the load (resistance), J is the system inertia moment (rotating mass), and d n T C t d t is the gas generator rotor R.P.M. derivative for time (angular acceleration).
The control signal u(t) is related to the torque generated by the Tengine engine (drive) by the following expression:
T e n g i n e = k u · u t ,
where ku is the proportionality coefficient between the control signal and the drive torque.
Thus, the given differential Equation (2) determines the changes in dynamics in the gas generator rotor R.P.M., depending on the control signal and external loads.
The proportionality coefficient ku is determined based on the engine and control system characteristics. One of the ways to determine ku is to experimentally measure the drive torque under certain control signals.
Another approach is to determine ku based on the engine and gas generator technical characteristics. For example, if the engine power N and the gas generator rotor R.P.M. nTC are known, then the drive torque can be expressed as follows:
T e n g i n e = P e n g i n e 2 · π · n T C ,
Then, the proportionality coefficient can be defined as follows:
k u = T e n g i n e u t = N 2 · π · n T C · u t .
In general, the control signal is determined according to the following expression:
u t = K p · e t + K i · 0 t e τ d τ + K d · d e t d t ,
where u(t) is the control signal at time t, e(t) is the control error at time t (the difference between the gas generator rotor R.P.M. set value and the current value), Kp, Ki, Kd are the proportional, integral, and differential components coefficients, respectively. The proportional component Kp·e(t) provides an instant response to an error, and the integral component K i · 0 t e τ d τ takes into account accumulated errors over time, and the differential component K d · d e t d t prevents overshoot by adaptation to error changes.
Analytical expression (6) is a tool for the gas generator rotor R.P.M.’s precise control, allowing the system to respond to load changes and maintain a given gas generator rotor R.P.M.
In [23], a discrete form of the PID controller’s control signal of the form is proposed as follows:
u n = u n + 1 + K p · e n e n 1 + s i · e n + e n 1 + e n 2 + s d         · e n 2 · e n 1 + e n 2 .
A key advantage of the PID controller’s control signal’s discrete form over the standard one is more flexible control over the control system. The discrete PID controller allows you to more accurately configure control parameters by the particular process requirements and characteristics. This is achieved through the ability to adjust the discrete sampling time, which provides more precise control over a wide range of input signal frequency variations. In addition, the discrete format allows for the control algorithms to be easily integrated into digital systems such as microcontrollers, increasing the automation level and making the system easier to maintain. Thus, the PID control signal’s discrete form provides more efficient and accurate process control compared to the standard form.
To convert the control signal model into discrete form (6), the following can be used:
u t = u t + t + K p · e t e t t + s i · e t + e t t + e t 2 · t + s d         · e t 2 · e t t + e t 2 · t ,
where s i = K i · t , s d = K d t .
Applying the Laplace transform, denoting u(t) as U(s) and e(s) as E(s), we obtain the following:
U s = U s · e s · t + K p · 1 e s · t · E s + s i · 1 e s · t s + 1 e 2 · s · t s · E s + s d · s 2 + 1 e s · t s · E s .
Expressing U(s) relative to E(s), we obtain the following:
U s · 1 e s · t K p · 1 e s · t s i · 1 e s · t s s i · 1 e 2 · s · t s s d · s 2 + 1 e s · t s         = K p · 1 e s · t · E s + s i · 1 e s · t s + 1 e 2 · s · t s · E s + s d · s 2 + 1 e s · t s · E s .
Then, the following equation is used:
U s · 1 e s · t K p · 1 e s · t s i · 1 e s · t s s i · 1 e 2 · s · t s s d · s 2 + 1 e s · t s         = K p · 1 e s · t + s i · 1 e s · t s + 1 e 2 · s · t s + s d · s 2 + 1 e s · t s · E s .
Thus, the transfer function has the following form:
G s = U s E s = K p · 1 e s · t + s i · 1 e s · t s + 1 e 2 · s · t s + s d · s 2 + 1 e s · t s 1 e s · t K p · 1 e s · t s i · 1 e s · t s s i · 1 e 2 · s · t s s d · s 2 + 1 e s · t s .
The transfer function’s general form contains the following elements: proportional component Kp and 1 e s · t , integral component Ki and 1 e s · t s + 1 e 2 · s · t s , differential term Kd and s 2 + 1 e s · t s , exponential terms e s · t associated with the discretization control signal.
The resulting transfer function (12) with sampling and the different formulas used have several advantages over the classical analogue PID controller transfer functions, as presented in Table 2.
In [22], a PID controller’s discrete transfer function was proposed:
G s = K d T K p T + 2 · K d T · z + K p T + K i · T + K d T · z 2 z 2 z .
The discrete PID transfer function, represented as (12), has several critical advantages over the existing function (13) as follows:
  • The discrete PID transfer function (12) offers more accurate system modeling by taking into account time delays and signal sampling, which is especially important for real systems with discrete control elements.
  • The discrete transfer function of the PID controller (12) allows for the control and better consideration of the integral and differential aspects, which provides the system dynamics with more stable and accurate control.
  • Thanks to the more complex structure of the PID controller, the PID controller’s discrete transfer function (12) can adapt to a wider range of system conditions, providing control flexibility and efficiency in various scenarios.
To determine the PID controller’s proposed discrete transfer function (12) stability and dynamic characteristics, research of its poles and zeros was carried out since the transfer function zeros can affect the output signal shape, and the poles determine the system’s dynamic behavior. The function N(s) zeros are the s values at which the numerator (12) is equal to zero, and the function D(s) poles are the s values at which the denominator (12) is equal to zero, according to the following:
N s = K p · 1 e s · t + s i · 1 e s · t s + 1 e 2 · s · t s + s d · s 2 + 1 e s · t s = 0 ,
D s = 1 e s · t K p · 1 e s · t s i · 1 e s · t s s i · 1 e 2 · s · t s s d · s 2 + 1 e s · t s = 0 .
To equate (14) and (15) to zero, Newton’s iterative process is carried out as follows:
s n + 1 = s n F s n F s n ,
until the function F(sn) values become sufficiently close to zero, while F(sn) is the studied function N(s) and D(s) and, accordingly, their derivatives N(s) and D(s).
For the analysis of the proposed transfer function G(s) (12) stability, the work uses the Routh–Hurwitz criterion [24] to calculate which form of characteristic equation should be used:
1 e s · t K p · 1 e s · t s i · 1 e s · t s s i · 1 e 2 · s · t s s d · s 2 + 1 e s · t s = 0 ,
We carry on making a replacement z = e s · t . Then z 2 = e 2 · s · t , after which we substitute these substitutions into (17) as follows:
1 z K p · 1 z s i · 1 z s s i · 1 z 2 s s d · s 2 + 1 z s = 0 .
Then, the following equation is formed:
1 z K p + K p · z s i · 1 s + s i · z s s i · 1 s + s i · z 2 s s d · s + 2 · s d s d · 1 s + s d · z s = 0 .
By grouping the terms with z and without z, the characteristic Equation (17) is transformed to the following form:
z 2 · s i s + z · 1 + K p + s i s s d s + 1 K p 2 · s i s s d · s + 2 · s d s d s = 0 ,
on which basis the Routh table was compiled (Table 3).
According to Table 3, for a second-degree equation, the stability criterion (according to Routh) is reduced to checking the signs of all polynomial coefficients, i.e., A > 0, B > 0, C > 0. If all three conditions are met, the system is stable.
Thus, according to the Routh–Hurwitz criterion, one can assume the system’s stability, but one should also pay attention to the fact that violations of the conditions does not guarantee the instability of the system but only indicates potential problems.
At the next stage, the expression u(n) (7) is transformed through the resulting transfer function G(z). It is known that U(n + 1) = z·U(n) from the shift operator z definition. Next, u(n) is expressed in z terms and the transfer function (12) is applied as follows:
u n = z · u n + K p · e n e n 1 + s i · e n + e n 1 + e n 2 + s d · e n 2 · e n 1 + e n 2 .
Next, u(n) (19) is expressed as a z function and error e(n) as follows:
U z = E z · K p · 1 z + s i · 1 + z + z 2 + s d · 1 2 · z + z 2 1 z K p · 1 z s i · t · 1 z s + 2 · t · 1 z 2 s s d · s 2 + t · 1 z s .
After applying many mathematical transformations, the transfer function (12) takes the following form:
G z = U z E z = z + K p + s i + s d z 2 · s i · t 2 · z 1 + z · K p 1 s i · t 2 · z 1 + t z 1 t z + 1 s d · 2 · z 1 t · z + 1 2 + 1 K p + s i · t 2 · z 1 .
The resulting transfer function (21) is in the discrete Laplace transform (z-transform) form (discrete transfer function). Its numerator and denominator can be similarly interpreted as controller coefficients and parameters in the discrete control system context. The numerator represents the control signal influence (for example, error) and its derivatives (proportional Kp, integral si, and differential sd components). The denominator represents the system’s characteristic equation. In this case, Kp, si, and sd play the coefficients’ role in this characteristic equation, affecting the system dynamics. Thus, the transfer function (21) is a controller with proportional, integral, and differential control components (PID controller), and its coefficients Kp, si, and sd are adjusted to achieve the control system’s desired characteristics.
To research the discrete transfer function G(z) (21), the neuro-fuzzy controller use is proposed, which is justified by several advantages over the traditional PID controller as follows:
  • Neuro-fuzzy systems are capable of adapting to nonlinear and complex systems, which is often encountered in discrete transfer function dynamics. This allows for more flexible and precise control under a variety of operating conditions.
  • Neuro-fuzzy controllers can train from experience and real-world data, which allows them to optimize their performance and adapt to changing conditions.
  • Neuro-fuzzy systems can self-organize and adapt, which makes them more stable and effective in variable conditions and uncertain environmental factors.
Thus, using a neuro-fuzzy controller to analyze and control the discrete transfer function G(z) (21) is a reasonable approach to achieve higher efficiency and control accuracy.
The main difference between fuzzy and neuro-fuzzy PID controllers and the “classical” ones is their ability to adapt to changes in helicopter TE parameters and the external factors’ influence. This adaptability is achieved by changing the traditional PID controller coefficients (Kp, Ki and Kd) depending on various engine operating conditions, such as flight altitude and speed, but this leads to additional errors in the system [25]. The fuzzy controller takes the input system error values and their derivative and then converts these data into linguistic variables. Based on the rule base, the controller selects the appropriate output linguistic variables, after which these variables are converted into PID controller coefficients. A neuro-fuzzy controller, unlike a fuzzy one, includes a neural network component that adjusts membership functions based on a training algorithm to minimize error [22]. To solve tasks associated with the discrepancy between the control object and the reference value characteristics, the following two approaches are used: robust and adaptive control, where the fuzzy controller uses linguistic variables to select output values, while the neuro-fuzzy controller, having a neural network component, adjusts the membership functions to minimize errors. In robust systems, the control device is tuned to optimize the control process under uncertain conditions; however, after tuning, its coefficients remain constant. Adaptive systems change the control device structure parameters depending on changes in the control object parameters or external influences, providing a more optimal transition process. Adaptive systems respond to uncertainties in real-time and often use soft computing techniques such as fuzzy logic or neural networks.

2.2. Development of the Gas Generator Rotor R.P.M. Automatic Control System Mathematical Model

In connection with the above, based on [22], the work proposes the gas generator rotor R.P.M. nTC automatic control adaptive system functional diagram (Figure 1), consisting of a control object, a regulator, and an adaptation unit.
The input signal reaches the controller with pre-calculated parameters, after which the control signal is sent to the control object, which generates the output signal. This output signal is processed by the adaptation block, which allows you to create the control device’s new parameters. Test impacts are applied to the control object (helicopter TE) from the control side, while the controlled quantity change direction is analyzed, and then a control impact is carried out, aimed at achieving the extremum point. Another important task related to adaptation is to ensure the control system’s optimal operation, in which maximum speed is important. For this purpose, the time during which the system comes into compliance with a change in the setting influence serves as an extremum indicator. To successfully solve these tasks, a self-tuning unit is added to the system [22,26]. The task of the self-tuning block is to automatically configure the controller parameters based on information received from the adaptation block and the control object. After analyzing the control object’s (helicopter TE) output signal and information about its current state, the self-tuning unit will determine the controller’s optimal parameters to achieve the required system performance.
Based on the gas generator rotor R.P.M. automatic control adaptive system developed functional diagram (Figure 1), based on [22], the gas generator rotor R.P.M. automatic control system (ACS) block diagram (Figure 2) is proposed, in which the distinctive features from the traditional ones [27,28,29] divide the object model, the helicopter TE, into two models—the fuel dispenser model and the helicopter TE model [30,31].
This makes it possible to more accurately and efficiently adapt control to changing operating conditions, improving the system’s overall performance and reliability, which is confirmed by the authors’ research results [30,31]. In the gas generator rotor R.P.M. proposed ACS (Figure 2), the gas generator rotor R.P.M. transfer function control channel according to [30] for twin-shaft helicopters TE (for example, TV3-117, Kremenchuk, Ukraine) is presented as follows:
W n T C z = 0.229 · z + 1.306 0.210 · z + 1 ,
The magnetic amplifier transfer function according to [31] is presented as follows:
W M A z = 5 0.15 · z 2 + 0.8 · z + 1 .
The fuel metering unit model [32] d G T d t = K F M U · u F M U transfer function according to [30] is presented as follows:
W F M U z = K F M U τ · z + 1 ,
where τ is the system time constant.
The helicopter TE fuel supply valve mathematical model is expressed in the gain coefficient KFMU form, which determines the change magnitude in the input signal (control signal is the gas generator rotor R.P.M.) to the output signal (fuel consumption), since the valve is usually modeled as part of the fuel supply control system, and its dynamics are taken into account in this coefficient. The work proposes to take the value KFMU = 0.95, because of the following reasons:
  • The KFMU value close to one ensures a stable and smooth fuel supply, which is important for reliable engine operation.
  • The KFMU = 0.95 provides fuel consumption moderate control while maintaining sufficient energy reserves and ensuring engine operation in a wide range of modes.
  • The KFMU = 0.95 value leaves some margin for control in case of operating condition changes, such as changes in flight altitude, ambient temperature, etc.
  • The KFMU = 0.95 value is optimal to ensure the engine’s optimal operation, taking into account its design features and requirements for efficiency and reliability.
Thus, the fuel dispenser transfer function is expressed as follows:
W F M U z = 0.95 τ · z + 1 .
The presented transfer function type was chosen because it reflects the typical fuel dispenser behavior, which is characterized by a first-order dynamic response to control input. The coefficient 0.95 represents the valve gain or efficiency, which means that the fuel dispenser is at its maximum value releasing 95% for a given control signal. The time constant τ determines the dispenser response rate to changes in the input signal, which is critical for maintaining system stable operations under variable load conditions and helicopter TE dynamics.
The speed sensor model (measuring device) used in the helicopter TE gas generator rotor R.P.M. ACS, according to [33], is presented in the following form:
T M D · d u M D d t + u M D = K M D · n T C ,
where TMD is the gas generator rotor R.P.M. time constant, uMD is the speed sensor output signal, and KMD is the speed sensor transmission coefficient.
In this case, the key factor in the speed sensor (measuring device) model is the proportional coefficient KMD, which determines the relationship between the gas generator rotor R.P.M. input signal and the fuel consumption output signal [33]. The work proposes to take KMD = 0.05, because of the following reasons:
  • The KMD value = 0.05 allows the system to respond to small changes in the gas generator rotor R.P.M. and maintain stability.
  • Too large a KMD value may result in system instability, while too small a value may result in poor sensitivity; a KMD = 0.05 value strikes a balance between stability and sensitivity.
At the same time, in [34], a speed sensor (measuring device) model was proposed in the following form:
W T z = 0.00022 0.02 · z + 1 .
Since the measuring device’s transfer function represents the relationship between the gas generator rotor R.P.M. nTC and some output signal uT, it can be assumed that the output signal of the speed sensor uMD serves as an input signal to the measuring device.
The speed sensor uMD output about the gas generator rotor R.P.M. nTC is described as follows:
U M D z = W M D z · N T C z = K M D T M D · z + 1 · N T C z .
The measuring device output signal uT about the speed sensor output uMD is described as follows:
U T z = W T z · U M D z = 0.00022 0.02 · z + 1 · U M D z .
Substituting UMD(z) from (28) into (29), we obtain the following:
U T z = 0.00022 0.02 · z + 1 · K M D T M D · z + 1 · N T C z .
Now, the transfer function WMD(p) will look like the following:
W M D z = U T z N T C z = 0.00022 · K M D 0.02 · z + 1 · T M D · z + 1 .
Substituting KMD = 0.05 into (30), we obtain the following equation:
W M D z = 0.00022 · 0.05 0.02 · T M D · z 2 + z · 0.02 + T M D + 1 .
According to [33,34], the gas generator rotor R.P.M. time constant value for a twin-shaft helicopter’s TE (for example, TV3-117) TMD = 0.1 s. Taking this into account, (31) takes the final form as follows:
W M D z = 0.000011 0.002 · z 2 + 0.12 · z + 1 .
Thus, the helicopter TE’s gas generator rotor R.P.M. ACS general transfer function has the following form W A C S z = W M A z · W F M U z · W n T C z · W M D z , i.e.:
W A C S z = 0.00001191 · z + 0.0000679 0.0000064 · z 6 + 0.0006066 · z 5 + 0.042333 · z 4 + 0.10742 · z 3 + 0.5875 · z 2 + 1.26 · z + 1 .
Having carried out a mathematical transformations’ series in (34), we obtained the following equation:
W A C S z = 1.861 · z + 10.609 z 6 + 94.781 · z 5 + 6.614 · 10 3 · z 4 + 1.678 · 10 4 · z 3 + 9.18 · 10 4 · z 2 + 1.969 · 10 5 · z + 1.563 · 10 5 .
By isolating the operator z from the numerator and denominator (35), followed by dividing the numerator by the denominator and grouping by a term with the z same powers, the transfer function (35) is transformed to the form (21) W A C S z = m · z + n A · z 2 + B · z + C , that is:
W A C S z = z z 2 + 94.781 · z + 6.608 · 10 3 .
where, respectively, Kp + si + sd = 5.86, Kp + 2sd = 94.781, sisd = 6.614·103, which implies that Kp = 6.703·103, si = −42, sd = −6.656·103.
Note. To go from the original transfer function (35) to the simplified form (21), the frequency analysis methods and discrete control systems synthesis were applied. First, the operator z was isolated in the numerator and denominator, then the numerator was divided by the denominator, and all terms were grouped by the same z powers. After this simplification, the transfer function took the form (36), which makes it more convenient for the analysis and synthesis of the control system, while preserving the key dynamic characteristics.
A positive proportional components’ Kp value in helicopter TE gas generator rotor R.P.M. ACS indicates that a change in the error between the specified and actual rotor speed will lead to a proportional change in the output control signal. For example, if the actual gas generator rotor R.P.M. exceeds a set value, the positive proportional components Kp will tend to reduce this excess, which should result in the gas generator rotor R.P.M. decreasing and thus restoring the desired level.
If the integral si and differential sd components are negative, this means that the integral component will reduce the accumulated error, and the differential component will act against sudden changes in the gas generator rotor R.P.M. This control makes it possible for the helicopter TE to maintain stability and operation accuracy in various operating conditions, compensating for both static deviations and dynamic fluctuations.

2.3. Development of the Gas Generator Rotor R.P.M. Neuro-Fuzzy Automatic Control System

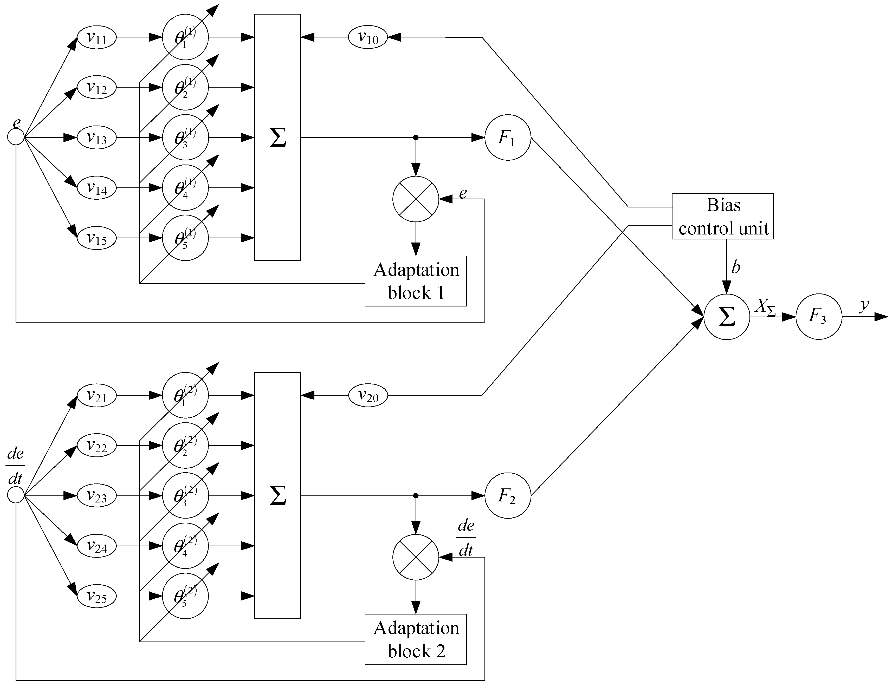
As mentioned above, this work proposes the discrete transfer function G(z) implementation in the neuro-fuzzy controller form, in which input signals are the error e and its change rate de. The neuro-fuzzy controller output signal is the signal G(z) with adjustable controller coefficients Kp, Ki, and Kd.
To implement fuzzification and defuzzification procedures, membership functions are specified for each input and output variable. To select the membership function type in a neuro-fuzzy controller, it is important to take into account the system characteristics, the transfer function G(z), as well as the input and output signal types. In this case, taking into account that the input signals are the error e and its change rate de, and the output signals are the coefficients Kp, Ki, and Kd [30,35], and taking into account [22,26], the optimal choice of membership function will be a triangular function type accessory, as shown in Figure 3, which is characterized as follows: LN (Low Negative), MN (Medium Negative), Z (Zero), MP (Medium Positive), and LP (Low Positive).
Triangular membership functions are an optimal choice for developing a neuro-fuzzy controller since they provide computational simplicity and sufficient accuracy to approximate nonlinear system characteristics. These functions effectively capture system dynamics, given the input signals like error and its change rate as well as output coefficients Kp, Ki, and Kd thus simplifying the design and tuning process for the controller.
For each output coefficient Kp, Ki, and Kd, a fuzzy rule base is compiled, as presented in Table 4.
Rule 1 means if the error and its change rate are small and negative, then the system is in a stable state, so the derivative coefficient should be set at a high level to prevent sudden changes, and the integral and proportional coefficient ratio should also be set at a high level to provide sufficient gain to stabilize the system.
Rule 2 means that as the error and its change rate are moderate and negative, then both the average differential component coefficient values and the integral and proportional components coefficient ratio are necessary to achieve moderate stabilization.
Rule 3 means that if the error and its change rate are close to zero, then both the differential component coefficient and the integral and proportional components coefficient ratio should be close to zero to minimize the impact on the system.
Rule 4 means that the error and its change rate are moderate and positive, then the average differential component coefficient values and the integral and proportional components coefficients ratio are necessary to achieve moderate stabilization.
Rule 5 means that if the error and its change rate are large and positive, then the system is in a stable state, so the derivative coefficient should be set at a high level to prevent sudden changes, and the integral and proportional coefficient ratio should also be set at a high level to provide sufficient gain to stabilize the system.
Five rules are sufficient for effective system control, since each rule covers key error states and their change rate, ensuring the appropriate adjustment of the coefficients to achieve stability. These rules include the extreme and average error values and their changes, which allows them to cover the entire spectrum of possible system states. Supplementing each rule with the condition’s clear interpretation and the coefficients’ necessary adjustments makes the tuning process and the neuro-fuzzy controller optimization more transparent and convenient for engineering staff. Thus, using five rules instead of twenty-five minimizes the model complexity, while maintaining the system control adaptability in various operating modes. The possibility of expanding the fuzzy rule base to 25 will be considered in further research.
It is worth noting that in [22], for the gas generator rotor R.P.M. neuro-fuzzy controller, it was also proposed to describe the input and output variables with a triangular membership function (Figure 4), as well as a fuzzy rule base for each output coefficient Kp, Ki and Kd, given in Table 5.
The developed fuzzy rule base (Table 4) provides a more flexible and adaptive approach to controlling a neuro-fuzzy controller in comparison with that developed in [22]. In the developed fuzzy rule base (Table 4), each rule describes changes in certain areas in error e and its change rate de, which makes it possible to more accurately adjust the coefficients Kp, Ki and Kd depending on the system’s current conditions. In addition, the new rule base provides smoother and more consistent switching between different coefficient values, resulting in more accurate and efficient system control over a wide range of operating conditions.
An important advantage of the developed base of fuzzy rules (Table 4) over that which was developed in [22] (Table 5) is its ability to take into account nonlinearities and uncertainties in the control system. Each rule in the base describes system operation-specific scenarios, taking into account not only the current error values and their change rate but also their relations in various situations. This allows for the coefficients Kp, Ki, and Kd to be adapted more flexibly and efficiently to changing system operating conditions, providing more stable and accurate control even in the face of variable external influences and system parameters.
In addition, the developed fuzzy rule base (Table 4) provides more intuitive and system-understandable control, since each rule has a direct interpretation in terms of the system’s current conditions. This makes the process of setting up and optimizing a neuro-fuzzy controller more transparent and convenient for engineering personnel, which can reduce development time and improve the system control quality as a whole.
It is known that a helicopter TE operates in various flight modes—takeoff, cruising flight, smooth descent, etc. In each of these modes, the engines experience different loads and external conditions, which can lead to changes in the system dynamics, and the neuro-fuzzy controller coefficients require different values for optimal control. Consider a takeoff situation where the engine is under high load and requires a fast and precise response. In this case, the fuzzy rule base rules can automatically increase the coefficient Kp to strengthen the proportional correction and ensure a fast response to changes. When entering cruise mode, when the engine loads stabilize, the rule base can automatically reduce the Ki coefficient and increase the Kd coefficient to more effectively control the integral and differential components and prevent overshoot and oscillation. Thus, thanks to the fuzzy rule base flexibility and adaptability, the neuro-fuzzy controller effectively responds to various system operating conditions and provides stable and accurate control in a wide range of operating scenarios.
After creating a base of fuzzy rules, the next step is to select the membership function μj(nTC) according to the following characteristics: LN (Low Negative), MN (Medium Negative), Z (Zero), MP (Medium Positive), and LP (Low Positive). In this case, the triangular fuzzifier terms’ mathematical description, in which the bases are equal to the interval 0–1, is performed according to the following expression:
μ j n T C = 0   for   u 1 a n T C a b a   for   a n T C b 1   for   b n T C c d n T C d c   for   c n T C d 0   for   n T C d
where a is the function section beginning, where the function begins to increase, corresponding to the LP category, b is the function peak, where the function reaches its maximum value, corresponding to the MP category, c is the function section middle, where the function has a maximum value, corresponding to the Z category, d is the function section end, where the function begins to decrease, corresponding to the MN category.
This activation function’s advantage over the min-function proposed in [22] is that it allows for the element’s category membership to have more flexible control depending on its value. Unlike the min-function, which simply selects the minimum value between two categories, the triangular activation function provides a smooth transition between categories, allowing it to more accurately account for the item’s membership varying levels in each category.
Considering (37), the triangular membership function and its continuous nature, it is advisable to apply the gravity center (mass center) method for defuzzification, which calculates all points’ weighted average, weighing their significance by each point membership in its category. To improve the defuzzification accuracy and taking into account each category’s degree of significance during defuzzification, each fuzzy inference point is weighed while considering its belonging to the corresponding categories.
If μj(nTC) is the membership function for the fuzzy set Aj, where j is the category index, and nTC is the input parameter, then the gravity method center’s modified equation, taking into account each fuzzy inference point weighting, will have the following form:
y = j w j · n T C   j · μ j u j w j · μ j u ,
where nTC j is the category Aj, j w j · n T C   j · μ j u the center is the sum of the category center’s weighted products and their membership degrees, j w j · μ j u is the sum of the membership-weighted degrees.
In the gravity method center’s traditional equation y = j n T C   j · μ j u j μ j u , all fuzzy inference points are taken into account with the same weight, which can lead to underestimating or overestimating certain categories’ importance. For example, if one category’s importance is higher than another, this may bias the defuzzification result. Modified Equation (38) makes it possible to take into account each category’s degree of significance during defuzzification, which improves the inference accuracy and also takes into account the weighting coefficients’ influence on the result.
Example 1.
In general, let there be a certain fuzzy variable x with the five membership categories, LN, MN, Z, MP, and LP, and their memberships are 0.1, 0.3, 0.5, 0.7 and 0.9, respectively. Each category has its output point xj of 1, 2, 3, 4 and 5. Then, when using the traditional gravity method center equation, the de-fuzzified value y for this fuzzy variable is calculated as  y = 1 · 0.1 + 2 · 0.3 + 3 · 0.5 + 4 · 0.7 + 5 · 0.9 0.1 + 0.3 + 0.5 + 0.7 + 0.9 = 3.8 , coupled with the modified gravity method center Equation (38) as  y = 1 · 0.1 · w 1 + 2 · 0.3 · w 2 + 3 · 0.5 · w 3 + 4 · 0.7 · w 4 + 5 · 0.9 · w 5 0.1 · w 1 + 0.3 · w 2 + 0.5 · w 3 + 0.7 · w 4 + 0.9 · w 5  as well, where w1, w2, w3, w4, and w5 are the weighting coefficients that can be selected depending on each membership category’s degree of importance. Thus, the advantage of the modified gravity method center with weight is that it allows each membership category’s degree of importance to be taken into account in defuzzification, which allows for the impact of each category on the final value to be more accurately reflected, which can be useful in situations where some categories have a greater influence or significance than others.
At the final data description stage, a mathematical expression is given to determine the gas generator rotor R.P.M. neuro-fuzzy controller input variables vector, which has the following form:
X ¯ i = e ¯ i , d e ¯ i d t T ,
where e ¯ i is the instantaneous value of the error, d e ¯ i d t is the instantaneous error change rate value.
The article proposes the gas generator rotor R.P.M. neuro-fuzzy controller hybrid architecture implementation (Figure 5), which implements the following fuzzy inference main stages:
  • Fuzzification (fuzzy logic)—in this stage, input data, such as the control error e and its derivative de, are fuzzified using membership functions (Table 3), which convert numerical values into fuzzy values.
  • Neurons hidden layer—the second stage which includes the neurons’ hidden layer. Each neuron in the hidden layer processes the fuzzy values obtained in the previous stage. This layer is supplemented with feedback, which allows you to adjust the neurons’ output signals based on comparison with the desired values. The hidden layer F1 and F2 adaptive neurons’ activation functions are a hyperbolic tangent in the range from −1 to 1, which is appropriate in this regulation problem, where the membership function values (Figure 3) are limited to this interval.
  • Aggregation (combination)—at this stage, the hidden layer output signals are aggregated by a fuzzy rule base by determining the degree of accuracy of the conditions defined in the rules and the neurons’ output signals combining to form an output signal.
  • Correction—at this stage of the neuro-fuzzy network operation, it includes the output signal correction based on comparison with the desired signal, a regulation error in an ACS or regulation error derivative, which allows you to configure the neuro-fuzzy controller parameters in such a way so as to minimize the regulation error or other system performance criteria.
  • Formation of a control action on the regulation object (helicopter TE) by applying the output layer neuron input through the nonlinear activation function of the neuron adder output signal and adjusting the neuro-fuzzy controller Kp, Ki and Kd coefficients is the neuro-fuzzy network (defuzzification) neurons’ fifth layer. The output layer neuron F3 activation function uses a hyperbolic tangent activation function, transforming input values nonlinearly within the range of −1 to 1, suitable for this control task with limited output intervals.
It is worth noting that the hidden layer consists of two neurons, which are supplemented with feedback. The comparison element in the feedback circuit compares the actual signal from the neuron adder output with the desired signal d (control error or control error derivative). The adaptation algorithm (Widrow–Hoff algorithm [36]) adjusts the input matrix coefficients to reduce the error ε to zero. To select an adaptation algorithm, Table 6 compares the backpropagation algorithm and the Widrow–Hoff algorithm.
The analytical expression describing the Widrow–Hoff algorithm, in which the weights are updated not only proportionally to the input signal but also proportional to the neuron activation function gradient is as follows:
ω i = α · f h · u i · δ ,
where α = 0–1 is the training rate, ∇f(h) is the neuron activation function gradient along its input h, and δ is the prediction error.
The rationale for this modification is that it takes into account that the activation function gradient will lead to more stable and faster learning and will also allow for the neuron nonlinearity to be considered and for the weights to be updated more efficiently, especially when using nonlinear activation functions.
Let there be a neuron with one input that uses the hyperbolic tangent activation function th(h), where h = ω·x. For a numerical example, we arbitrarily set the following parameters: input signal u = 0.8, desired output d = 1.0, initial weight ω0 = 0.8, and learning rate α = 0.1. When using the traditional Widrow–Hoff algorithm, Δω = 0.016, and when using the modified Widrow–Hoff algorithm (40) Δω = 0.0343. This means that the weight update for the modified algorithm (40), taking into account the hyperbolic tangent activation function gradient in this case, will be more significant, which will allow the neuro-fuzzy network to quickly converge to the optimal solution.
The neuro-fuzzy network with the hyperbolic tangent activation function forms the output layer of a control action on the control object (helicopter TE), which is described by the following expression:
y = F 3 F 1 i = 1 N v 1 i · θ i 1 + F 2 i = 1 N v 2 i · θ i 2 + b ,
where N = 5 (LN, MN, Z, MP and LP) is the neuro-fuzzy network input vector term sets’ dimension, v1 is the fuzzifier term sets’ membership degree based on the gas generator rotor R.P.M. deviation, while v 11 = μ e L N , v 12 = μ e M N , v 13 = μ e Z , v 14 = μ e M P , v 15 = μ e L P , v1 is the gas generator rotor R.P.M. deviation derivative fuzzifier term sets’ membership degree v 21 = μ d e d t L N , v 22 = μ d e d t M N , v 23 = μ d e d t Z , v 24 = μ d e d t M P , v 25 = μ d e d t L P .
To calculate the neuro-fuzzy controller input parameters’ bias neurons weights v10, v20, b, an approach similar to calculating the other neurons’ weights in the network is usually used. However, since biased neurons have no inputs and simply pass fixed values to bias the neurons’ activation in the next layer, their weights are usually fixed at one. Thus, the weights of the input bias neurons are usually given by ωb = 1.
To take into account dynamic changes in the system and ensure the helicopter TE’s gas generator rotor R.P.M. has more accurate and stable control over the proposed neuro-fuzzy controller (Figure 5), the offset is dynamic. To dynamically change the weights of the neurons, the following differential equation is used that describes the change in weights ωi(t) with time t:
d ω i d t = α · ε t · x i t ,
where ωi(t) is the i-th neuron weight at time t, α = 0–1 is the training rate, ε(t) is the error (the difference between the required and actual values), and xi(t) is the i-th neuron input signal at time t.
To find the weight value ωi(t) at time t, set the initial value ωi(0) with the further integration of the error ε(τ) product and the input signal xi(τ) over time from 0 to t, that is as follows:
ω i t = ω i 0 + α · 0 t ε τ · x i τ d τ .
Taking into account the analytical expression describing the Widrow–Hoff algorithm, in which the weights are updated not only in proportion to the input signal but also in proportion to the neuron activation function gradient (40), the expression (43) will look like the following:
ω i t = ω i 0 + α · 0 t σ δ · x i τ d τ .
Expression (44) in the reduced form is obtained by combining (40) and (43). It is known that ε t = ω i t ω ^ i t , where ω ^ i t is the desired neuron output value, ωi(t) is the actual neuron output value. In this case, the input signals h weighted sum is defined as h = i ω i · x i , the product ε(τxi(τ) is expressed as ε τ · x i τ = ω i t ω ^ i t · x i τ . Using the δ definition, we obtained ε(τxi(τ) = δ·xi(τ).
Thus, an analytical expression (44) is obtained, which determines the dynamic change in the neuron’s weights.
An error signal ε 1 k = e i = 1 N v 1 i · θ i k 1 is generated at the adaptation block 1 input. The adaptive neuron weight coefficients θ i 1 new value calculation based on the gas generator rotor R.P.M. deviation is performed using the following recurrent formula:
θ i 1 k + 1 = θ i 1 k + α 1 · ε 1 k · ω 1 i k ,
where θ i 1 k are the adaptive neuron weight coefficients at time k, ε1(k) is the error signal at the adaptation block input, e is the gas generator rotor R.P.M. deviation, ω 1 i k = d r 1 d θ i 1 k k is the adaptive neuron inputs activation degrees, defined as the gas generator rotor R.P.M. deviation neuron i-th coefficient at k-th iteration derivative [22], α1 = 0–1 is the training speed, a parameter where the neuron coefficient θ i 1 adjustment speed is determined according to the gas generator rotor R.P.M. deviation, determined by the iterative optimization process convergence rate.
An error signal ε 2 k = d e d t i = 1 N v 2 i · θ i k 2 is generated at the adaptation block 2 input. The adaptive neuron weight coefficients θ i 2 new value calculation based on the gas generator rotor R.P.M. deviation is performed using the following recurrent formula:
θ i 2 k + 1 = θ i 2 k + α 2 · ε 2 k · ω 2 i k ,
where θ i 2 k are the adaptive neuron weight coefficients at time k, ε2(k) is the error signal at the adaptation block input, e is the gas generator rotor R.P.M. deviation, ω 2 i k = d r 2 d θ i 2 k k is the adaptive neuron inputs’ activation degrees, defined as the gas generator rotor R.P.M. deviation neuron i-th coefficient at k-th iteration derivative [22], α1 = 0–1 is the training speed, a parameter where the neuron coefficient θ i 2 adjustment speed is determined according to the gas generator rotor R.P.M. deviation, determined by the iterative optimization process’ convergence rate.
Then, expression (41), which describes the neuro-fuzzy network output layer with the activation function of the hyperbolic tangent, takes the following form:
y = F 3 r 1 · t h r 1 + r 2 · t h r 2 + b ,
where r1 and r2 are the hidden layer neuron adders’ outputs.

2.4. Refinement of the Neuron’s Activation Function Mathematical Model

Since the hyperbolic tangent activation function is valid in the interval [−1, 1], and the values produced at the neuro-fuzzy controller output strictly fall into the interval [0, 1], then first 1 is added to the output th(x) to shift the range from [−1, 1] to [0, 2]. The result is then divided by 2 to scale it back to the interval [0, 1]. Thus, the following equation is obtained:
t h x = t h x + 1 2 .
To speed up the neuro-fuzzy controller training convergence, it is advisable to introduce the parameter υ, which determines the function slope. For υ > 1, the function th(x) will have a steeper slope in the zero vicinity, which can speed up the neuro-fuzzy controller convergence. If υ < 1, then the slope will be flatter. Then, (48) will take the following form:
t h υ x = υ · t h x + 1 2 .
Consequently, the expression (47)’s final form, which describes the neuro-fuzzy network output layer with the hyperbolic tangent activation function, takes the following form:
y = t h υ r 1 · t h υ r 1 + r 2 · t h υ r 2 + b .

2.5. Description of the Analyzing and Preprocessing Input Data Methodology

The main parameter of the training sample is the gas generator rotor R.P.M. nTC, recorded on board the helicopter, as well as the main atmospheric parameters as follows: h is the flight altitude, TN is the temperature, PN is the pressure, and ρ is the air density [37,38]. The training sample parameters are reduced to absolute values according to the gas-dynamic similarity theory [39]. Also added to the training sample are the gas generator rotor R.P.M. parameter deviation values e n T C from the reference value, which is equal to one, as well as the gas generator rotor R.P.M. parameter deviation change rate d e n T C d t from the reference value.
At the training sample preliminary processing stage, its homogeneity is assessed and divided into control and test samples, where the training and test samples’ representativeness is then assessed using cluster analysis. The training sample homogeneity is assessed by calculating the Fisher–Pearson criterion [40] based on the observed frequencies and comparing with the χ2 critical values with degrees of freedom df and a significance level α = 0.01, which indicate the need to accept statistical significance only if these are obtained, or if the more extreme results probability (assuming the null hypothesis is true) are less than 1%. The Fisher–Pearson criterion is determined according to the following expression:
χ 2 = O i j E i j 2 E i j ,
where the sum is taken over all cells of the contingency table, while Oij is the cell observed frequency (i-th row, j-th column), Eij is the cell expected frequency, which is calculated as follows:
E i j = T i · C j N ,
where Ti is the i-th row sum (observed frequencies sum), Cj is the j-th column sum (observed frequencies sum), and N is the observations total number in the sample.
The degrees of freedom are defined as follows:
df = (r − 1)·(c − 1),
where r is the contingency table row number, and c is the contingency table column number.
To determine the results’ statistical significance, a χ2-square distribution table is used to calculate the p-value associated with the resulting χ2 value and the degrees of freedom value df. In this case, the p-value is calculated as follows:
p = P χ 2 > χ o b s 2 ,
where χ o b s 2 is the observed value of the χ2-statistic. Expression (53) shows how to obtain a χ2 value probability of equal to or greater than χ o b s 2 , provided that the null hypothesis is true (that is, that the observed and expected frequencies coincide).
The decision about the training sample homogeneity is made based on the obtained p-value as follows:
  • If the p-value is less than the specified significance level (α), the null hypothesis is rejected, and a conclusion is drawn about the training sample heterogeneity.
  • If the p-value is greater than α, there is no reason to reject the null hypothesis, which indicates the training sample homogeneity.
According to [37,38], although the Fisher–Pearson test can be used to determine the adequacy of the training sample homogeneity, another similar test can be conducted—the Fisher–Snedecor test [41]. The Fisher–Snedecor criterion is defined as follows:
F = 1 n 1 1 · i = 1 n 1 n T C 1 i n ¯ T C 1 2 1 n 2 1 · i = 1 n 2 n T C 2 j n ¯ T C 2 2 ,
where n1 and n2 are the first and second subsample sample sizes, respectively, nTC1i and nTC2j are individual observations in the first and second subsamples, and n ¯ T C 1 and n ¯ T C 2 are the first and second subsamples’ average values. The Fisher–Snedecor test has a Fisher distribution with (n1 − 1, n2 − 1) degrees of freedom.
Based on [37,38], a training set of 256 elements is divided into two subsamples of 128 elements each, that is, n1 = n2 = 128. Then the critical value of the Fisher–Snedecor criterion is 2.62.
To assess the training sample representativeness, k-means clustering is used—a machine learning method used to divide a dataset into clusters, so that objects within one cluster are as similar to each other as possible, and objects from different clusters are as different as possible [42,43]. It is assumed that N T C = n T C 1 , n T C 2 , , n T C i is the gas generator rotor R.P.M. value set, while n T C i R d , K is the cluster number. At the initial stage, the centroids μ(1), μ(2), …, μ(K) are initialized randomly.
For each of the gas generator rotor R.P.M. value nTCi, which cluster it belongs to is determined by selecting the cluster with the closest centroid as follows:
c i = arg min j n T C i μ j 2 ,
where c(i) is the clustered index to which each gas generator rotor R.P.M. value nTCi relates.
Next, the centroids are updated as all the gas generator rotor R.P.M. arithmetic mean values are assigned to the corresponding cluster:
μ j = 1 S j · i S j n T C i ,
where Sj is the gas generator rotor R.P.M. value set assigned to the j-th cluster.
Calculations according to (55) and (56) are repeated until the centroids no longer change significantly. The algorithm stops when a convergence criterion is met, for example, when the change in centroids becomes insignificant (which can be ignored).
In this case, the k-means algorithm seeks to minimize the sum of the squared distances from each data point to its cluster centroid, that is according to the following:
J = i = 1 n n T C i μ c i 2 .
At the preprocessing stage of the helicopter TE’s gas generator rotor R.P.M. neuro-fuzzy controller input data, the transfer function frequency and time characteristics are analyzed to optimize the controller settings, which allows for more effective training and improved gas generator stability in various operating conditions.
According to (35), the helicopter TE gas generator rotor R.P.M. transfer function type is similar to the bandpass filter transfer function, that is as follows:
W A C S z = k · ω 0 Q · z z 2 + ω 0 Q · z + ω 0 2 ,
In this case, the analytical expression describing the complex transfer function has the following form:
W _ A C S j · ω = k · ω · ω 0 Q ω 0 2 ω 2 + ω · ω 0 Q 2 · e x p j · π 2 arctg ω · ω 0 Q ω 0 2 ω 2 , π 2 + arctg ω · ω 0 Q ω 0 2 ω 2 ,
from which the analytical expression describing the amplitude–frequency response (AFR) has the following form:
W A C S j · ω = k · ω · ω 0 Q ω 0 2 ω 2 + ω · ω 0 Q 2 .
The phase–frequency response (PFR) research also plays an important role, especially for real-time systems, but their influence on the controller’s overall behavior can be interrelated with the amplitude characteristics. It is important to consider that the neuro-fuzzy controller PFR reflects its ability to provide stable and efficient control to the gas generator rotor R.P.M. over a wide range of operating conditions. From (59), the analytical expression describing the PFR has the following form:
Θ j · ω = e x p j · π 2 arctg ω · ω 0 Q ω 0 2 ω 2 , π 2 + arctg ω · ω 0 Q ω 0 2 ω 2 .
Next, the neuro-fuzzy controller’s transient transfer characteristics are constructed and analyzed to assess its dynamic properties and behavior in the time domain. Unlike frequency response, which describes the system behavior in the frequency domain, transient transfer response provides insight into how the system responds to changes in the input signal over time. The transient transfer characteristic analysis allows us to determine such important characteristics as settling time, overshoot, transient time, and other parameters that are important for assessing the controller efficiency under real operating conditions. The transient transfer characteristic construction and analysis allows the engineering staff to judge the controller stability, accuracy, and dynamics, which is important for ensuring the system’s reliable and effective control, such as the helicopter TE’s gas generator rotor R.P.M. In addition, the transient transfer response analysis can help in optimizing the neuro-fuzzy controller parameters and tuning them to achieve the required control characteristics. The neuro-fuzzy controller transient transfer characteristic is determined by the following form expression:
g z = W A C S z z = k · ω 0 Q z 2 + ω 0 Q · z + ω 0 2 .
After studying the transient transfer characteristic, the neuro-fuzzy controller reaction to a non-periodic signal, which characterizes the helicopter TE gas generator rotor R.P.M., is researched. To determine the neuro-fuzzy controller response to a non-periodic input signal, the Duhamel integral is used, for which the n-th interval has the following form:
u i = u i n t l i m i t n u i n t l i m i t n 1 · g t t l i m i t + t l i m i t t u p d u i n τ n d τ · g t τ d τ ,
where tlimit is the time boundary value between the previous n − 1 and the given n-th intervals, tup is the integration upper limit on the given n-th interval, and n is the interval number, also indicating the number of the section from the input function uin(t)n; t is a random moment in time that must be within the given n-th interval.

2.6. Improving the Guaranteed Stability Margin Ensuring Method

Based on [44,45], to increase the calculated ACS stability, a new method for ensuring a guaranteed stability margin in magnitude and phase is proposed, based on the frequency oscillation index M, which modifies the Nyquist criterion. This method provides the closed-loop control system with a guaranteed stability margin, based on the fact that the “dangerous” point with coordinates (−1, j0) belongs to the complex plane’s forbidden region. Taking into account the inaccuracy of the control object’s mathematical description due to its characteristics’ uncertainty and variability, the modified Nyquist criterion expands the stability boundary from a point to the complex plane region, prohibiting the gas generator rotor R.P.M. open-loop nonlinear ACS hodograph entry into it. The frequency indicator of oscillation (Figure 6) according to [44,45,46] is described by the following expression:
M = W ω p W 0 ,
where G(ωp) is the closed-loop system frequency response at the resonant frequency (the frequency at which the closed-loop system is maximum oscillation amplitude), and G(0) is the closed-loop ACS frequency response at zero frequency.
The closed-loop system stability margin is determined by the hodograph distance degree WACS(j·ω) from the “dangerous” point with coordinates (−1, j0) and is quantitatively equal to the inverse value W A C S j · ω m a x . The larger W A C S j · ω m a x , the more the hodograph WACS(j·ω) approaches the “dangerous” point, and the smaller the system’s stability margin.
To determine the open-loop system hodograph points’ geometric locations on the complex plane (Figure 7), under the condition M = O A B A = c o n s t , according to [44,45], the segments 0A and BA are expressed through the coordinates of the complex plane.
Then, the following equation is used:
O A = R e 2 + I m 2 , B A = 1 R e 2 + I m 2 .
Guided by [44,45], according to (65), (66), a mathematical transformation number is made, according to which the following equations are obtained:
M = O A B A = R e 2 + I m 2 1 R e 2 + I m 2 ,
R e 2 2 · R e · M 2 M 2 1 + M 2 M 2 1 2 + I m 2 M M 2 1 2 = 0 ,
which can be easily reduced to form the following circle equation:
(Re2R)2 + Im2 = r2,
under the following restrictions:
R = r·U, 1 ≤ M ≤ ∞,
U 1 = R + r = M M + 1 ,
where R = M 2 M 2 1 is the circle center distance from the origin, r = M M 2 1 is the “dangerous” area circle radius.
At M = 1, U1 = 0.5, U2 = ∞ and the circle is transformed into a straight line. At M = ∞ r = 0, R = 1 and the circle is transformed into a point with coordinates (−1, j0).
The requirement that the maximum |WACS(j·ω)| does not exceed a given value comes down to fulfilling the condition that the hodograph WACS(j·ω) should not go inside the “dangerous” area limited by a circle with a given index, where M = 1.1–1.6 [47].
The maximum guaranteed stability margin modulo at M = const is defined as follows:
C = 1 R r = 1 M + 1 ,
where C is the segment between the point with coordinates (−1, j0) and the negative real axis intersection point with the hodograph WACS(j·ω). The segment C numerical value shows the change magnitude in the open-loop system frequency response |WACS(j·ω)| at constant phase relations, necessary for the ACS to reach the stability limit shown in Figure 8.
According to [44,45], the phase stability margin is the limiting angle γ lying between the real negative axis and the ray drawn from the origin through the hodograph WACS(j·ω) intersection point with the unit circle, with the center lying at the origin.
From the equations’ system solution, the following equations are derived:
R e 2 + I m 2 2 · R e · M 2 M 2 1 + M M + 1 = 0 ,
Re2 + Im2 = 1,
defined as follows:
R e = 1 1 2 · M 2 ,
At the same time, according to Figure 8 [44,45], the following equation is obtained:
γ l i m i t   v a l u e = arccos 1 1 2 · M 2 .
The frequency indicator M numerical value shows how much phase lag is acceptable under the condition M = const so that the control system is on the stability boundary.

2.7. Improving the Method for Synthesizing an Adaptive Filter for a Neuro-Fuzzy Controller Based on the Helicopter Turboshaft Engines’ Inertia according to the Gas Generator Rotor R.P.M. Parameter

The proposed method for synthesizing adaptive filters, based on the gas generator rotor R.P.M. parameter inertia use, is based on the sensitivity theory, namely a method for calculating the first-order sensitivity function [44,45,48]. Changes in the gas generator rotor R.P.M. ACS characteristics, including its stability margin, caused by changes in the control object parameters, are defined as the system sensitivity. These changes in quantification caused by variations in other components’ properties can be characterized by a sensitivity function [48,49]. The gas generator rotor R.P.M. ACS transfer function is described by expression (35), which, after a mathematical transformation series, takes the following form:
W A C S z = z z 2 + B · z + C .
Based on [44,45], the variable WACS(z) first-order sensitivity function from a small change in the argument z was obtained as follows:
S z z = W A C S z z = 3 · z 2 + 2 · B · z + C z 2 + B · z + C 2 .
Then, the output signal absolute sensitivity is obtained through the following equation:
S z t = S z z · E z = 3 · z 2 + 2 · B · z + C z · z 2 + B · z + C 2 = F 1 z F 2 z ,
where F1(z) = m, E z = 1 z [44,45].
Expression (79) has the characteristic equation F2(z) = 0 root z k = B 2 · A . Expanding (79) in a Taylor series, we obtain the following:
F 1 z F 2 z = 1 p k 1 ! · d p k 1 d z p k 1 · F 1 z · e z · t F 2 z z z k p k z = z k ,
Taking into account the multiplicity pk = 1, (80) takes the following form:
F 1 z F 2 z = F 1 z · e z · t F 2 z z z k z = z k = 3 · e 2 · t t + 2 · B · e t t + C · e B 2 · t e 2 · t t + B · e t t + C 2 · e t t + B 2 .

2.8. Description of the Methodology for Assessing the Gas Generator Rotor R.P.M. Developed Neuro-Fuzzy Controller Effectiveness

Evaluating the helicopter TE’s gas generator rotor R.P.M. developed neuro-fuzzy controller effectiveness in comparison with the neuro-fuzzy controller developed in [22], and the classical PID controller is carried out using the following quality metrics:
1. The time during which the system response enters a given area and remains in it (the time during which the response reaches and remains within ±2%).
2. Overshoot, calculated according to the following:
M p = n T C m a x n T C s t e a d y n T C s t e a d y ,
where nTCmax is the gas generator rotor R.P.M. maximum value, nTCsteady is the gas generator rotor R.P.M. steady-state value.
3. Steady-state error (difference between the set value and the steady-state response value) calculated according to the following:
e s s = lim t r t y t ,
where r(t) is the set value, y(t) is the system output.
4. Absolute error integral, represented as follows:
I A E = 0 e t d t .
5. Quadratic error integral, represented as follows:
I S E = 0 e t 2 d t .
6. Time multiplied integral by absolute error, represented as follows:
I T A E = 0 t · e t d t .
7. Time multiplied integral by quadratic error, represented as follows:
I S A E = 0 t · e t 2 d t .
8. Standard deviation root, represented as follows:
R M S E = 1 N · i = 1 N e t i 2 ,
where N is the error samples’ number in time ti.

3. Results

3.1. Analysis and Preprocessing Results

The research object in this work is the TV3-117 TE, which is part of the Mi-8MTV helicopter’s power plant and its modifications, which is widely used in both civil and military aviation [50,51]. During the flight tests, the gas generator rotor R.P.M. nTC values were obtained, constituting a training set consisting of each parameter of 256 values (Table 7). For modeling, the application software packages MATLAB 2014b, Mathcad 15 and LabVIEW 7.1 were used.
According to (51), the Fisher–Pearson test’s (χ2-statistics) calculated value is 20.568, which is less than the critical value of 27.693 for 13 degrees of freedom at a significance level of 0.01. According to (55), the Fisher–Snedecor criterion’s calculated value is 2.427, which is less than the critical value of 2.62. The Fisher–Pearson and Fisher–Snedecor tests obtained values confirmed the training sample homogeneity.
According to (56) and (57), the data cluster analysis from the normalized training set was carried out (Table 7). The analysis results identified seven classes (classes I–VII), which indicates the presence of seven groups (Figure 9). These results show the training and test samples’ composition similarity (Figure 6). The conducted research’ made it possible to determine that the training sample’s optimal size is 256 elements (100%), the control sample’s optimal size is 172 elements (training sample 67%), and the test sample’s optimal size is 84 elements (training sample 33%).
Next, according to the developed methodology, the frequency and time characteristics of the transfer function were analyzed to optimize the controller settings. According to (35) and (59), the helicopter TE’s gas generator rotor r.p.m. transfer function has the following form:
W A C S z = z z 2 + 94.781 · z + 6.608 · 10 3 ,
where ω 0 = 6.608 · 10 3 = 81.29   r a d / s is the resonant frequency, Q = ω 0 94.781 = 81.29 94.781 = 0.858 is the quality factor, ω = ω 0 Q = 81.29 0.858 = 94.74   r a d / s is the bandwidth, k = Q ω 0 = 1 ω = 1 94.74 = 0.01 is the gain, while k · ω 0 Q 1 .
The complex transfer function according to (60) has the following form:
W _ A C S j · ω = ω 6.614 · 10 3 ω 2 + 94.781 · ω 2 · e x p j · π 2 arctg 94.781 · ω 6.614 · 10 3 ω 2 , π 2 + arctg 94.781 · ω 6.614 · 10 3 ω 2 ,
from which the analytical expression describing the AFR (Figure 10) has the following form:
W A C S z = z z 2 + 94.781 · z + 6.608 · 10 3 ,
As can be seen from Figure 10, the passband cutoff frequencies have the following values:
ω 1 = ω 0 ω 2 = 81.29 94.74 2 = 33.92   r a d / s ,
ω 2 = ω 0 + ω 2 = 81.29 + 94.74 2 = 128.66   r a d / s .
Bandwidth limits are found in the equation ω 6.614 · 10 3 ω 2 + 94.781 · ω 2 = 0.011 2 , in which the solution is obtained ω1 = 46.736 rad/s, ω2 = 141.517 rad/s.
As a result, it is concluded that the helicopter TE’s gas generator rotor R.P.M. transfer function (36) is the low-Q bandpass filter analogue with a 94.78 times signal attenuation at the resonance frequency and a maximum asymmetric distribution in the passband.
The helicopter TE’s gas generator rotor R.P.M. neuro-fuzzy controller’s frequency response, similar to a bandpass filter, reflects its ability to respond to a specific range of rotor R.P.M. These characteristic features peak values at certain frequencies and smoothing outside the passband. The key advantage is the system’s ability to suppress resonant oscillations, reducing the signal at the resonant frequency by 94.78 times thus improving stability and accuracy. This setting also ensures optimal frequency response distribution across the bandwidth, contributing to the gas generator’s reliable and efficient operation.
According to (61), the analytical expression describing the PFR (Figure 11) has the following form:
Θ j · ω = e x p j · π 2 arctg 94.781 · ω 6.614 · 10 3 ω 2 , π 2 + arctg 94.781 · ω 6.614 · 10 3 ω 2 .
As shown in Figure 11, at a 94.74 rad/s frequency, the system enters resonance, and the phase response is zero, meaning the input and output are in phase. When the helicopter’s gas generator rotor R.P.M. resonates with the system excitation frequency, engine efficiency can improve. This results in increased power, reduced vibration, and enhanced overall performance. Frequency matching optimizes system performance, minimizes stress on components, and reduces fuel consumption.
Next, we research the neuro-fuzzy controller transient transfer characteristics (Figure 12), which analytical expression, according to (63), have the following form:
g z = 1 z 2 + 94.781 · z + 6.614 · 10 3 .
The transient characteristic poles were found from the characteristic equation solution z2 + 94.781·z + 6.614·103 = 0, from which the following values were obtained: z1,2 = 47.39 ± j·66.09, that is, the transient transfer characteristic has an oscillatory nature with a decay coefficient α = −47.39 1/s and oscillation frequency ωc = 66.09 rad/s. Thus, the original restoration is the transition characteristic time dependence form:
g t = 0.01513 · cos 66.09 · t 1.571 · e 47.39 · t .
As can be seen from Figure 12, the transient transfer characteristic has a damped oscillatory character. The transition process practically fades out after tp = 5 α = 5 47.39 = 0.11 s. The damped oscillatory nature of the transient transfer characteristic and system stability are crucial for helicopter flight safety and comfort. This enables the helicopter to quickly adapt to changes in external conditions, like air turbulence or pilot maneuvers, and maintain flight stability. Smooth damping of oscillations also reduces stress on the helicopter’s structure and enhances comfort for the crew and passengers, resulting in a smoother, more stable flight.
Figure 13 shows the neuro-fuzzy controller resulting response signal diagram to a non-periodic input signal, constructed according to (64).

3.2. The Neuro-Fuzzy Controller Training Results

At the training of the neuro-fuzzy controller initial stage, the epochs number influences the mean square error (MSE), defined as follows:
M S E t = 1 N · i = 1 N n ^ T C i t n T C 2 ,
where N is the observation number (the training set elements’ number), nTCi is the true value, and n ^ T C i t is the predicted value at training epoch t.
This is achieved by analyzing the MSEt values at each epoch, calculated according to (97), and developing the MSEt dependence on the epochs’ number (Figure 14). It is worth noting that the MSE metric in the work is driven by the neuro-fuzzy controller loss function and reflects the model error magnitude, measuring the discrepancy between the predicted values and the actual data.
To determine the neuro-fuzzy controller training epochs’ optimal number, a training curve is used, at which it is necessary to find the point at which the error on the validation set is minimal or stabilizes, indicating the improvement cessation with further training. For each training epoch t ∈ [1, t], the MSE metric is calculated on the validation set MSEval(t). The epochs’ optimal number t* is defined as follows:
t * = m i n t t , M S E v a l t M S E v a l t < ϵ ,
where t* is the first epoch, starting from which the change in error on the validation sample is less than the threshold value ϵ for all subsequent epochs.
The results obtained indicate that 85 training epochs are sufficient to achieve the minimum value MSEmin = 0.0066. Figure 14a also shows that the MSE metric (Loss) does not exceed 2.5%, while a significant decrease in the loss function value is observed from 2.5% to 0.64%, which indicates that the model not only accurately regulates the gas generator rotor R.P.M. but also exhibits high stability and reliability in the training process. These results were obtained using a modified activation function (50). Similar research has been carried out using the traditional activation function in the hyperbolic tangent without modified forms (Figure 14b). Figure 14b shows that, to achieve the minimum training error (0.0064), only 85 training epochs are sufficient, while, when using the traditional neuron activation function in the form of a hyperbolic tangent, 190 training epochs are required to achieve the minimum training error (0.0064).
For the correct calculation of the gas generator rotor R.P.M.’s estimated share of the total number, the Accuracy metric is used (Figure 15), which is determined at the training epoch t according to the following expression:
A c c u r a c y t = 1 N · i = 1 N I n ^ T C i t = n T C ,
where I is an indicator function equal to 1 if the predicted value is equal to the true value, and 0 otherwise.
Figure 16 shows the transient processes’ oscillograms at the beginning and end of the optimization process. In the LabVIEW package, the neuro-fuzzy controller optimization (filtering) process is implemented using built-in tools for developing and training neural networks, as well as setting up and adapting fuzzy logic systems using appropriate functions to minimize errors and increase the controller accuracy. It was shown that the transient process time for the developed neuro-fuzzy controller turned out to be shorter, and the overshoots and dips in the gas generator rotor R.P.M. were greater than for a classical controller with gain factors tuned based on iterative mathematical modeling and helicopter operation [52,53].
After optimizing the fuzzy controller, the transient process time as well as surges and dips in the gas generator rotor R.P.M. correspond to the specified dynamic restrictions (Figure 17).
The research showed that the developed neuro-fuzzy controller provides the transient processes’ specified quality under disturbances associated with the gas generator rotor R.P.M. and is significantly superior to the adaptive fuzzy controller without parameter optimization. The tuned neuro-fuzzy controller reduced overshoot by four times in the transient process at maximum disturbances compared to the untuned controller and by two times compared to the PID controller. The transient time was reduced by three times compared to the PID controller. The gas generator rotor R.P.M. developed neuro-fuzzy controller use improves the quality of regulation and reduces the transient process time.
The gas generator rotor R.P.M. developed neuro-fuzzy controller quality indicator analysis allows us to conclude its adaptive properties and ability to operate reliably in interaction with other control circuits. The neuro-fuzzy network makes decisions based on accumulated experience, which allows it to adapt to changes in the helicopter TE’s onboard ACS elements [30,31].

3.3. Results of the Helicopter Turboshaft Engines Inertia Quantitative Assessment Determining Using the Gas Generator Rotor R.P.M. Parameter

The helicopter TE’s inertia quantitative assessment was carried out when the engine time constant changed according to the gas generator rotor R.P.M. parameter nTC. The analytical expression that determines the helicopter TE’s inertia quantitative assessment when the engine time constant changes, according to (80), has the following form:
S q t = 3 · e 2 · t t + 2 · 94.781 · e t t + 6.608 · 10 3 · e 47.39 · t e 2 · t t + 94.781 · e t t + 6.608 · 10 3 2 · e t t + 47.39 .
To determine the time constant τ in the transient process with the transfer function Sq(t) (100), the analysis of the exponential components in (100) was carried out. To isolate the time constant, the numerator and denominator (100) of each exponential function were researched separately. In this case, there were multiple exponential terms, making it difficult to determine a single time constant. However, it was possible to identify dominant exponential functions to determine the basic time constants, that is, e 2 · t t indicates the time constant τ = t 2 , e t t indicates the time constant τ = Δt, e−47.39·t indicates the time constant τ = 1 47.39 = 0.02 . If the system has several time constants, the one that most strongly influences the system’s behavior is selected. In this case, this will be the smallest time constant value, since it determines the fastest transient process. Thus, to determine the main time constant τ in a given transient process, it is necessary to consider all possible values and select the minimum as follows:
τ = min t 2 , t , 1 47.39 .
Based on (100), the function Sq(t) 3D surface diagram was obtained (Figure 18, where “Time” consists in seconds, “Time constant” consists in seconds, and “Amplitude” consists in absolute values). From Figure 18, it can be seen that for values greater than 0.5 s, the function Sq(t) value is equal to the measurement noise average value (i.e., close to zero). In 0.467 s, the transient process in helicopter TE caused by a single stepwise disturbance practically fades out.
The figure S area, limited by the function Sq(t) and the abscissa axis, gives an inertia quantitative estimate as follows:
S = 0 t 1 3 · e 2 · t t + 2 · 94.781 · e t t + 6.608 · 10 3 · e 47.39 · t e 2 · t t + 94.781 · e t t + 6.608 · 10 3 2 · e t t + 47.39 d t .
Substituting the t and Δt values into (102), we obtained the gas generator rotor R.P.M. parameters’ inertia numerical values when the time constant τ changes according to (102). The results are shown in Figure 19.
Figure 19 shows that the helicopter TE inertia in terms of the gas generator rotor R.P.M. parameters will change in the range from 0.05 to 0.75 when the time constant τ changes. Such a change in the inertia (filtering properties) of helicopter TE requires correction in the control system elements.
The helicopter TE inertia correction, implemented in the system’s corrective links, is necessary so that the closed-loop control system functioning does not depend on changes in the helicopter TE characteristics. As a rule, the closed-loop control system inertia desired value is a selected constant. For example, the desired closed-loop control inertia value for the gas generator rotor R.P.M. parameter is assumed to be S = 0.25 [54].
Figure 20 shows the gas generator rotor R.P.M. neuro-fuzzy controller inertia characteristic, obtained by summing the closed-loop control system’s desired inertia characteristic and the helicopter TE inertia characteristic. In Figure 20, the following is indicated: S is the helicopter TE inertia numerical value, t is the time, “blue line” is the neuro-fuzzy controller inertia, “green line” is the helicopter TE inertia, and “dotted red line” is the desired inertia.
The obtained information about the engine inertia allows you to more accurately change the filter parameters. Based on [44,45], it is proposed to implement the helicopter TE inertia calculation in the form of a “virtual inertia sensor” and include its output signal in the control process according to the calculated non-measured parameter, which will increase the control system’s adaptive properties and generally improve the engine parameter control quality. An adaptive filter that takes into account the helicopter TE’s inertia ensures the closed-loop ACS practical phase stability for any changes in helicopter TE parameters. Based on the above, the adaptive filter corrective element transfer function is presented as follows:
W c o r z = K p · 1 + T 1 · z + T 3 · z 2 1 + T 2 · z · 1 + T 4 · z ,
where Kp is the gain, T1 is a time constant that determines the filter’s response speed to changes, T2 is a time constant that determines the system inertia, and T3 and T4 are additional time constants that take into account more complex dynamic properties. As a result, corrective links have been introduced into the closed-loop self-propelled control system, compensating for certain properties of the helicopter TE to give the closed-loop control system certain desired qualities, including those designed to suppress interference in the control path.
To ensure that the desired gas generator rotor R.P.M. transfer function is equal to unity, it is necessary that the correction device transfer function product and the gas generator rotor R.P.M. itself also equal one. This condition allows for ACS stability and accuracy since the correction device will compensate for any deviations, maintaining the specified gas generator rotor R.P.M. That is, according to the following equation:
W c o r z · W A C S z = 1 ,
from where the correcting link (103) transfer function is represented as follows:
W c o r z = K p · 6.608 · 10 3 · z 2 + 94.781 · z + 1 95.1 · 10 3 · z 2 + 82.45 · z + 1 .
Changing the gain Kp in the correction device significantly affects the system behavior and the transmitted signal quality. As Kp increases, the system becomes more sensitive to input signal changes, which can improve the system’s response to rapid changes, increasing control accuracy. However, increasing Kp too much may result in excessive noise amplification and oscillation, which will negatively affect system stability and may cause overload or even damage to components. On the other hand, a decrease in Kp leads to a decrease in the system sensitivity. This can improve noise filtering and reduce the oscillation likelihood but, at the same time, it will slow down the system’s response to changes in the input signal, which may lead to insufficient deviation compensation and control accuracy deterioration. Thus, choosing the optimal Kp value is important to balance the response speed, control accuracy, and system stability.

3.4. Results of the Neuro-Fuzzy Controller Guaranteed Stability Research

Based on [44,45], according to the Nyquist criterion [54], the condition for finding the gas generator rotor R.P.M. open-loop ACS at the stability boundary, respectively, in magnitude and phase, has the following form:
W A C S j · ω = C l i m ,
arg W A C S j · ω = γ l i m ,
where Сlim is the maximum guaranteed stability margin in modulus, and γlim is the maximum guaranteed stability margin in phase.
The left side of Equation (92) is specified by a number reflecting the array transfer function (35) parameters’ variability, which takes into account the motor gain, the metering gain, and the controller proportional part C1 gain. ACS astatism is achieved by the controller-included integral component in the dispenser-covered control circuit by feedback.
It is recommended to select the frequency oscillation index M values within the 1.1–1.8 range [44,45]. Moreover, according to (92), the maximum stability margin modulo C is equal to 0.91–0.96.
For any changes in parameters, the system does not lose stability, although theoretically it will be on the stability boundary, which is a limitation on the neuro-fuzzy controller transmission coefficient.
Figure 21 shows a guaranteed stability margin graphical representation in amplitude and phase for the engine control system in the gas generator rotor R.P.M. parameter terms. In Figure 21, M = 1.097, the “dangerous” area circle radius r = 24.77, and the “dangerous” area circle center distance from the coordinate’s origin R = 26.12. Also in Figure 21, the “black curve” means hodograph WACS(j·ω), “blue circle” means the unit circle, “red line” means the “dangerous” area with radius r = 24.77 and center at point (−42.418, j0) boundary, “orange dashed line” means a ray drawn from the origin through the hodograph WACS(j·ω) with the unit circle intersection point. According to Figure 21, the stability margins in amplitude and phase, respectively, are 0.95 and 75 degrees. This means that the system has good stability margins in amplitude and phase as follows:
  • An amplitude stability margin is 0.95 (or approximately 1) indicates that the system output signal amplitude can change by ±0.95 relative to the input signal amplitude, while the system remains stable without the oscillations onset.
  • A phase stability margin of 75 degrees indicates that the system maintains phase stability when the phase changes ±75 degrees from the critical point (phase response at a frequency where the system gain is equal to unity).
Such stability margins indicate large values when the system has sufficient reserves to compensate for changes in external conditions or system parameters, which contributes to its stability and reliable operation.

3.5. Results of the Neuro-Fuzzy Controller Guaranteed Stability Research and an Adaptive Filter under Helicopter Turboshaft Engines’ Parameters Uncertainty Conditions

Research into the neuro-fuzzy controller’s guaranteed stability, including an adaptive filter, was carried out by checking its operation with a helicopter TE model, which had an inaccurate mathematical description. The mathematical incorrectness description was achieved by increasing the dispenser speed characteristic slope by 10 times, which is equivalent to increasing the closed-loop ACS gain by 10 times.
Figure 22 shows the gas generator rotor R.P.M. change oscillogram when modeling changes in the helicopter TE model’s inaccurate mathematical description. The experiment showed that the closed system with a neuro-fuzzy regulator for controlling gas generator rotor R.P.M. (in Figure 22, the transient process diagram is shown as a blue line) remained stable. The resulting transient process is aperiodic. In contrast, a closed control system with a gas generator rotor R.P.M. classic PID controller (in Figure 22, the transient diagram is shown as an orange line) is on the stability verge. Such a transient process of the control system is characterized by damped oscillations with overshoot σ = 3%.
Figure 23 shows the engine parameter change oscillograms when simulating the control object’s incorrect mathematical description. An incorrect mathematical description is implemented by increasing the dispenser speed characteristic slope by 15 times, which corresponds to an increase in the closed-loop control system gain by 15 times. In a closed-loop control system, the disturbance was set by changing the throttle position from 10 to 15 degrees in a time of 0.1 s.
According to the experimental results, the closed-loop system with a neuro-fuzzy controller and an adaptive filter remained stable (in Figure 23 the transient process is depicted by a blue line). The transition process nature is aperiodic. In contrast, a closed system with a classic gas generator rotor R.P.M. controller (the transient process is shown as an orange area in Figure 23) lost stability. The transient process in the classic control loop exhibited oscillatory behavior, with undamped oscillations arising in the closed-loop control system. This further emphasizes the neuro-fuzzy controller’s effectiveness in maintaining stability and improving control performance.
In a closed-loop control system with an adaptive fuzzy controller and an adaptive filter, a reliable stability margin is provided when the ACS elements change parameters. The conducted research showed that the parametric disturbances under conditions associated with the control object’s inaccurate description, the control quality with a classical controller turned out to be insufficient due to the lack of adaptive properties. The developed neuro-fuzzy controller demonstrated the best performance and quality indicators, having a guaranteed stability margin. Additionally, the neuro-fuzzy controller’s adaptability ensures optimal control and robustness in varying operational conditions, further enhancing system reliability and efficiency.

4. Discussion

4.1. Results of the Helicopter Turboshaft Engines Gas Generator Rotor R.P.M. Developed Neuro-Fuzzy Controller Effectiveness Evaluating

The helicopter TE’s gas generator rotor R.P.M. developed neuro-fuzzy controller effectiveness [55,56,57,58,59,60] was assessed in comparison with the neuro-fuzzy controller developed in [22] and the classical PID controller according to the quality metrics calculated by (82)–(88) (Table 8).
Table 9 shows quantitative improvements in the helicopter TE’s gas generator rotor R.P.M. developed neuro-fuzzy controller use, compared with the neuro-fuzzy controller developed in [22] and the classic PID controller.
As can be seen from Table 8 and Table 9, the helicopter TE’s gas generator rotor R.P.M. developed neuro-fuzzy controller use improves the ACS quality indicators (corresponding metrics) by 2.31–2.42 times compared with the neuro-fuzzy controller developed in [22] and 5.13–5.65 times compared to the classic PID controller.

4.2. Results of the First and Second Types of Errors’ Calculating

For the helicopter TE’s gas generator rotor R.P.M. neuro-fuzzy controller, the type I and II errors are determined using an analogy with the recognition or classification of classical system accuracy indicators [61,62,63,64,65].
A type I error, also known as a false positive error, in the gas generator rotor R.P.M. neuro-fuzzy controller context, can be defined as an event where the system responds to a non-existent error, that is, the system believes that there is a deviation from the setpoint frequency, when, in fact, there is no such deviation. Type I error is calculated as follows [63,64]:
T y p e   I   e r r o r = F P F P + T N ,
where FP (False Positive) is the false positive number (the first type errors), and TN (True Negative) is the errors’ correct absence number.
A type II error, also known as a false negative error, in the gas generator rotor R.P.M. neuro-fuzzy controller context, can be defined as an event where the system does not respond to an existing error, i.e., the system does not detect a deviation from the setpoint frequencies when such a deviation exists. Type II error is calculated as follows [63,64]:
T y p e   I I   e r r o r = F N F N + T P ,
where FN (False Negative) is the number of missed errors (the second type errors), and TP (True Positive) is the number of correctly detected errors.
In this work, the first and second types of errors are calculated for the gas generator rotor R.P.M. developed neuro-fuzzy controller, a neuro-fuzzy controller developed in [22] and a classic PID controller (Table 10).
As can be seen from Table 10, the gas generator rotor R.P.M. developed neuro-fuzzy controller use made it possible to reduce the first and second types errors by 1.84–2.0 times compared with the neuro-fuzzy controller developed in [22] and by 5.28–5.97 times compared with the classic PID controller.

5. Conclusions

The obtained results’ scientific novelty lies in the helicopter turboshaft engines’ gas generator rotor R.P.M. neuro-fuzzy controller development, which differs from existing ones in that, due to the modifications made in this work, it can improve control accuracy and increase the system’s stability to external disturbances and adaptability to changing operating conditions. To do this, the following was determined in this work:
  • The helicopter turboshaft engine’s gas generator rotor R.P.M. automatic control system block diagram has been improved, by dividing the object model (the helicopter turboshaft engines) into the following two models: a fuel metering unit model and an engine model, taking into account the fuel supply valve and the speed sensor (measuring device) mathematical models, which made it possible to obtain the helicopter turboshaft engines gas generator rotor R.P.M. automatic control system transfer function, which has the bandpass filter transfer function form.
  • The fuzzy rule base for each helicopter turboshaft engine’s gas generator rotor R.P.M. automatic control system output coefficient has been improved, which allows, almost instantly, (the transient oscillations decay time is 0.11 s) for us to respond to the system’s various operating conditions and provides stable and accurate control in a wide range of operational scenarios.
  • The neuron activation function mathematical model in the hyperbolic tangent form has been improved by shifting the function definition domain from [−1, 1] to [0, 2], with its subsequent division by two, as well as introducing a parameter that determines the function slope, and these have allowed for the acceleration of the training convergence of a neuro-fuzzy controller by 2.24 times compared to using the traditional neuron activation function in the hyperbolic tangent form. The neuro-fuzzy controller training convergence acceleration is explained by the fact that, to achieve the minimum training error (0.0064), only 85 training epochs are sufficient, while when using the traditional neuron activation function in the hyperbolic tangent form, to achieve the minimum training error (0.0064), it is necessary to have 190 training epochs.
  • The helicopter turboshaft engine’s gas generator rotor R.P.M. transfer function frequency and time characteristic analysis has been carried out, in which the amplitude–frequency and phase–frequency responses, similar to a bandpass filter, reflect its ability to respond to a certain frequency range, which is manifested through resonance at a frequency is 94.74 rad/s. Furthermore, the transient transfer characteristic damped the oscillatory nature, providing efficient engine control, reduced vibration, increased power, optimized system operation, and improved flight comfort and safety.
  • A method to ensure the automatic control system’s stability guaranteed margin based on the oscillation frequency indicator, which modifies the Nyquist criterion, has been further developed. The helicopter turboshaft engine’s gas generator rotor R.P.M. developed neuro-fuzzy controller stability results research showed that the stability margins obtained large values in amplitude (approximately 1) and phase (75 degrees) indicate the ability of the system to compensate for changes in external conditions or parameters without the oscillations onset, which ensures its high stability and reliable operation.
  • The neuro-fuzzy controller’s adaptive filter synthesizing method, based on the helicopter turboshaft engines gas generator rotor R.P.M. parameter in terms of inertia, based on sensitivity theory, was further developed, which made it possible to obtain an analytical expression to determine the gas generator rotor R.P.M. output signal absolute sensitivity.
  • Research was carried out on the neuro-fuzzy controller and an adaptive filter guaranteed stability under uncertain conditions in the helicopter turboshaft engine’s parameters, the results of which showed that in parametric disturbance conditions associated with the control object’s description inaccuracy, the regulation quality with a classical controller turned out to be insufficient due to the lack of adaptive properties, while the developed neuro-fuzzy controller demonstrated the best performance and quality indicators, having a guaranteed stability margin.
  • It has been experimentally proven that the helicopter turboshaft engine’s gas generator rotor R.P.M. developed neuro-fuzzy controller use leads to an improvement in the automatic control system quality indicators by 2.31 to 2.42 times compared to the neuro-fuzzy controller developed in [22] and 5.13 to 5.65 times compared to a classic PID controller. At the same time, the helicopter turboshaft engine’s gas generator rotor R.P.M. developed neuro-fuzzy controller use made it possible to reduce the first and second error types by 1.84–2.0 times compared with the neuro-fuzzy controller developed in [22] and by 5.28–5.97 times compared with the classic PID controller.

Author Contributions

Conceptualization, S.V., V.V. and A.Y.; methodology, S.V., V.V. and A.Y.; software, V.V. and A.Y.; validation, V.V., A.Y. and A.S.; formal analysis, S.V.; investigation, L.S. and A.S.; resources, L.S., V.S., O.M. and A.S.; data curation, S.V., V.V. and A.Y.; writing—original draft preparation, V.V.; writing—review and editing, S.V and L.S..; visualization, V.V.; supervision, V.S. and O.M.; project administration, V.S. and O.M.; funding acquisition, L.S. All authors have read and agreed to the published version of the manuscript.

Funding

This research received no external funding.

Data Availability Statement

Data are contained within the article.

Acknowledgments

This research was supported by the Ministry of Internal Affairs of Ukraine “Theoretical and applied aspects of the development of the aviation sphere” under Project No. 0123U104884.

Conflicts of Interest

The authors declare no conflicts of interest.

References

  1. Wang, B.; Wang, F.; Zhang, X.; Wang, J.; Xue, T. Numerical analysis of cooling efficiency for turboshaft engines with converging-diverging film cooling holes. Int. J. Therm. Sci. 2023, 185, 108044. [Google Scholar] [CrossRef]
  2. Jiang, P.; Xiong, S.; Xu, W.; Du, Z.; He, X. Experimental study on the influence of inlet velocity and fuel/air ratio on outlet temperature profile performance in a turboshaft engine combustor. Fuel 2024, 357 Pt A, 129715. [Google Scholar] [CrossRef]
  3. Chen, X.; Hong, J.; Wang, Y.; Ma, Y. Fatigue failure analysis of the central-driven bevel gear in a turboshaft engine arising from multi-source excitation. Eng. Fail. Anal. 2021, 119, 104811. [Google Scholar] [CrossRef]
  4. Jiang, P.; Xiong, S.; Xu, W.; Du, Z.; He, X. Experimental study on the combustion performance of a turboshaft engine annular combustor. J. Energy Inst. 2023, 111, 101412. [Google Scholar] [CrossRef]
  5. Wang, Y.; Ji, C.; Xi, Z.; Zhang, H.; Zhao, Q. An adaptive matching control method of multiple turboshaft engines. Eng. Appl. Artif. Intell. 2023, 123 Pt C, 106496. [Google Scholar] [CrossRef]
  6. Fernández-Yáñez, P.; Fernández-López, A.J.; Soriano, J.A.; Armas, O. A computational method to study heat transfer in a helicopter turboshaft engine compartment for waste energy recovery purposes. Appl. Therm. Eng. 2024, 242, 122529. [Google Scholar] [CrossRef]
  7. Wang, Y.; Zheng, Q.; Du, Z.; Zhang, H. Research on nonlinear model predictive control for turboshaft engines based on double engines torques matching. Chin. J. Aeronaut. 2020, 33, 561–571. [Google Scholar] [CrossRef]
  8. Castiglione, T.; Perrone, D.; Strafella, L.; Ficarella, A.; Bova, S. Linear Model of a Turboshaft Aero-Engine Including Components Degradation for Control-Oriented Applications. Energies 2023, 16, 2634. [Google Scholar] [CrossRef]
  9. Gu, N.; Wang, X.; Zhu, M. Multi-Parameter Quadratic Programming Explicit Model Predictive Based Real Time Turboshaft Engine Control. Energies 2021, 14, 5539. [Google Scholar] [CrossRef]
  10. Balli, O. Exergetic, sustainability and environmental assessments of a turboshaft engine used on helicopter. Energy 2023, 276, 127593. [Google Scholar] [CrossRef]
  11. Zhao, Y.-P.; Huang, G.; Hu, Q.-K.; Li, B. An improved weighted one class support vector machine for turboshaft engine fault detection. Eng. Appl. Artif. Intell. 2020, 94, 103796. [Google Scholar] [CrossRef]
  12. Aygun, H. Thermodynamic, environmental and sustainability calculations of a conceptual turboshaft engine under several power settings. Energy 2022, 245, 123251. [Google Scholar] [CrossRef]
  13. Sha, Y.; Zhao, J.; Luan, X.; Liu, X. Fault feature signal extraction method for rolling bearings in gas turbine engines based on threshold parameter decision screening. Measurement 2024, 231, 114567. [Google Scholar] [CrossRef]
  14. Wang, Y.; Zheng, Q.; Xu, Z.; Zhang, H. A novel control method for turboshaft engine with variable rotor speed based on the Ngdot estimator through LQG/LTR and rotor predicted torque feedforward. Chin. J. Aeronaut. 2020, 33, 1867–1876. [Google Scholar] [CrossRef]
  15. Zhang, S.; Ma, A.; Zhang, T.; Ge, N.; Huang, X. A Performance Simulation Methodology for a Whole Turboshaft Engine Based on Throughflow Modelling. Energies 2024, 17, 494. [Google Scholar] [CrossRef]
  16. Aygun, H.; Turan, O. Exergetic sustainability off-design analysis of variable-cycle aero-engine in various bypass modes. Energy 2020, 195, 117008. [Google Scholar] [CrossRef]
  17. Abdalla, M.S.M.; Balli, O.; Adali, O.H.; Korba, P.; Kale, U. Thermodynamic, sustainability, environmental and damage cost analyses of jet fuel starter gas turbine engine. Energy 2023, 267, 126487. [Google Scholar] [CrossRef]
  18. Chi, C.; Yan, X.; Chen, R.; Li, P. Analysis of low-speed height-velocity diagram of a variable-speed-rotor helicopter in one-engine-failure. Aerosp. Sci. Technol. 2019, 91, 310–320. [Google Scholar] [CrossRef]
  19. Dudnik, V.; Gaponov, V. Correction system of the main rotor angular speed for helicopters of little weight categories. Transp. Res. Procedia 2022, 63, 187–194. [Google Scholar] [CrossRef]
  20. Wang, Y.; Li, A.; Yang, S.; Tian, H. A model reference adaptive control scheme of a high-order nonlinear helicopter subject to input and state constraints. J. Frankl. Inst. 2022, 359, 6709–6734. [Google Scholar] [CrossRef]
  21. Han, D.; Pastrikakis, V.; Barakos, G.N. Helicopter performance improvement by variable rotor speed and variable blade twist. Aerosp. Sci. Technol. 2016, 54, 164–173. [Google Scholar] [CrossRef]
  22. Chertilin, K.E.; Ivchenko, V.D. Configuring adaptive PID-controllers of the automatic speed control system of the GTE. Anal. Instrum. Technol. 2020, 8, 143–156. [Google Scholar] [CrossRef]
  23. Vladov, S.; Yakovliev, R.; Hubachov, O.; Rud, J.; Drodova, S.; Perekrest, A. Modified Discrete Neural Network PID Controller for Controlling the Helicopters Turboshaft Engines Free Turbine Speed. In Proceedings of the 2023 IEEE 5th International Conference on Modern Electrical and Energy System (MEES), Kremenchuk, Ukraine, 27–30 September 2023; pp. 797–802. [Google Scholar] [CrossRef]
  24. Ivanescu, M. 9-Control. In Mechanical Engineer’s Handbook; Marghitu, D.B., Ed.; Academic Press: Cambridge, MA, USA, 2001; pp. 611–714. [Google Scholar] [CrossRef]
  25. Shihabudheen, K.V.; Pillai, G.N. Recent advances in neuro-fuzzy system: A survey. Knowl.-Based Syst. 2018, 152, 136–162. [Google Scholar] [CrossRef]
  26. Khizhnyakov, Y.N.; Yuzhakov, A.A. Neuro-fuzzy regulator of the control object voltage. J. Instrum. Eng. 2011, 54, 51–56. [Google Scholar]
  27. Weiser, C.; Ossmann, D. Fault-Tolerant Control for a High Altitude Long Endurance Aircraft. IFAC-Pap. 2022, 55, 724–729. [Google Scholar] [CrossRef]
  28. Wu, Z.; Li, J. A Framework of Dynamic Data Driven Digital Twin for Complex Engineering Products: The Example of Aircraft Engine Health Management. Procedia Manuf. 2021, 55, 139–146. [Google Scholar] [CrossRef]
  29. Yang, Y.; Nikolaidis, T.; Jafari, S.; Pilidis, P. Gas turbine engine transient performance and heat transfer effect modelling: A comprehensive review, research challenges, and exploring the future. Appl. Therm. Eng. 2024, 236 Pt A, 121523. [Google Scholar] [CrossRef]
  30. Vladov, S.; Shmelov, Y.; Yakovliev, R. Helicopters Aircraft Engines Self-Organizing Neural Network Automatic Control System. CEUR Workshop Proc. 2022, 3137, 28–47. [Google Scholar] [CrossRef]
  31. Vladov, S.; Shmelov, Y.; Yakovliev, R.; Petchenko, M. Neural Network Method for Parametric Adaptation Helicopters Turboshaft Engines On-Board Automatic Control System Parameters. CEUR Workshop Proc. 2023, 3403, 179–195. Available online: https://ceur-ws.org/Vol-3403/paper15.pdf (accessed on 24 April 2024).
  32. Petunin, V. Synthesis of automatic control systems for gas turbine engines with channel selector. Bull. USATU 2008, 11, 3–10. [Google Scholar]
  33. Kim, S.; Im, J.H.; Kim, M.; Kim, J.; Kim, Y.I. Diagnostics using a physics-based engine model in aero gas turbine engine verification tests. Aerosp. Sci. Technol. 2023, 133, 108102. [Google Scholar] [CrossRef]
  34. Singh, R.; Maity, A.; Nataraj, P.S.V. Dynamic modeling and robust nonlinear control of a laboratory gas turbine engine. Aerosp. Sci. Technol. 2022, 126, 107586. [Google Scholar] [CrossRef]
  35. Vladov, S.; Shmelov, Y.; Yakovliev, R.; Stushchankyi, Y.; Havryliuk, Y. Neural Network Method for Controlling the Helicopters Turboshaft Engines Free Turbine Speed at Flight Modes. CEUR Workshop Proc. 2023, 3426, 89–108. Available online: https://ceur-ws.org/Vol-3426/paper8.pdf (accessed on 14 May 2024).
  36. Widrow, B.; Kim, Y.; Park, D.; Perin, J.K. 2-Nature’s learning rule: The Hebbian-LMS algorithm. In Artificial Intelligence in the Age of Neural Networks and Brain Computing, 2nd ed.; Kozma, R., Alippi, C., Choe, Y., Morabito, F.C., Eds.; Academic Press: Cambridge, MA, USA, 2024; pp. 11–40. [Google Scholar] [CrossRef]
  37. Vladov, S.; Yakovliev, R.; Vysotska, V.; Nazarkevych, M.; Lytvyn, V. The Method of Restoring Lost Information from Sensors Based on Auto-Associative Neural Networks. Appl. Syst. Innov. 2024, 7, 53. [Google Scholar] [CrossRef]
  38. Vladov, S.; Yakovliev, R.; Bulakh, M.; Vysotska, V. Neural Network Approximation of Helicopter Turboshaft Engine Parameters for Improved Efficiency. Energies 2024, 17, 2233. [Google Scholar] [CrossRef]
  39. Avgustinovich, V.G.; Kuznetsova, T.A. Enhancement of gas-turbine engine control reliability using algorithmic procedures. Bull. Tomsk Polytech. Univ. Geo Assets Eng. 2015, 326, 68–77. [Google Scholar]
  40. Balakrishnan, N.; Voinov, V.; Nikulin, M.S. (Eds.) Chapter 2-Pearson’s Sum and Pearson-Fisher Test. In Chi-Squared Goodness of Fit Tests with Applications; Academic Press: Waltham, MA, USA, 2013; pp. 11–26. [Google Scholar] [CrossRef]
  41. Avram, F.; Leonenko, N.N.; Šuvak, N. Hypothesis testing for Fisher–Snedecor diffusion. J. Stat. Plan. Inference 2012, 142, 2308–2321. [Google Scholar] [CrossRef]
  42. Hu, Z.; Kashyap, E.; Tyshchenko, O.K. GEOCLUS: A Fuzzy-Based Learning Algorithm for Clustering Expression Datasets. In Advances in Computer Science for Engineering and Education, Proceedings of the International Conference on Computer Science, Engineering and Education Applications; Lecture Notes on Data Engineering and Communications Technologies; Springer International Publishing: Cham, Switzerland, 2022; pp. 337–349. [Google Scholar] [CrossRef]
  43. Babichev, S.; Krejci, J.; Bicanek, J.; Lytvynenko, V. Gene expression sequences clustering based on the internal and external clustering quality criteria. In Proceedings of the 2017 12th International Scientific and Technical Conference on Computer Sciences and Information Technologies (CSIT), Lviv, Ukraine, 5–8 September 2017. [Google Scholar] [CrossRef]
  44. Titov, Y.K.; Yuzhakov, A.A.; Khizhnyakov, Y.N. A Way to design of an adaptive fuzzy dispenser position controller air-jet engine. Russian Electr. Eng. 2018, 11, 621–626. [Google Scholar]
  45. Titov, Y.K.; Khizhnyakov, Y.N.; Filippenkov, R.G. Neuro-fuzzy controller of the rotation speed of a high-pressure turbine power turbine based on the Anfis network. Mechatron. Autom. Control 2013, 10, 20–23. [Google Scholar]
  46. Yang, S.-B.; Wang, X.; Wang, H.-N.; Li, Y.-I. Sliding mode control with system constraints for aircraft engines. ISA Trans. 2020, 98, 1–10. [Google Scholar] [CrossRef]
  47. Krivosheev, I.A.; Kozhinov, D.G.; Kishalov, A.E. The Thermo-Gas-Dynamic Modeling of Afterburning Turbofan Engine for High Maneuverable Aircraft Combined with Its Automatics. Procedia Eng. 2016, 150, 126–131. [Google Scholar] [CrossRef][Green Version]
  48. Paluszek, M. (Ed.) Chapter 4—ACS system design. In ADCS-Spacecraft Attitude Determination and Control; Elsevier: Amsterdam, The Netherlands, 2023; pp. 23–45. [Google Scholar] [CrossRef]
  49. Shan, W.; Ding, Y.; Zhou, J. Automatic structural optimization design using sensitivity-based method. Structures 2022, 46, 99–108. [Google Scholar] [CrossRef]
  50. Gebrehiwet, L.; Nigussei, Y.; Teklehaymanot, T. A Review-Differentiating TV2 and TV3 Series Turbo Shaft Engines. Int. J. Res. Publ. Rev. 2022, 3, 1822–1838. [Google Scholar] [CrossRef]
  51. Catana, R.M.; Dediu, G. Analytical Calculation Model of the TV3-117 Turboshaft Working Regimes Based on Experimental Data. Appl. Sci. 2023, 13, 10720. [Google Scholar] [CrossRef]
  52. Rodriguez-Baron, I.F.; Orduy-Rodriguez, J.E.; Rosas-Bonilla, B.A.; Merchan-Camelo, J.S.; Bejarano-Sepulveda, E.J. Conceptual design and structural analysis of ground support equipment for handling and maintenance of Turboshaft engines. DYNA 2021, 88, 9–18. [Google Scholar] [CrossRef]
  53. Ahmadian, N.; Khosravi, A.; Sarhadi, P. Adaptive control of a jet turboshaft engine driving a variable pitch propeller using multiple models. Mech. Syst. Signal Process. 2017, 92, 1–12. [Google Scholar] [CrossRef]
  54. Andriushchenko, K.; Rudyk, V.; Riabchenko, O.; Kachynska, M.; Marynenko, N.; Shergina, L.; Kovtun, V.; Tepliuk, M.; Zhemba, A.; Kuchai, O. Processes of managing information infrastructure of a digital enterprise in the framework of the «Industry 4.0» concept. East.-Eur. J. Enterp. Technol. 2019, 1, 60–72. [Google Scholar] [CrossRef]
  55. Pasieka, M.; Grzesik, N.; Kuźma, K. Simulation modeling of fuzzy logic controller for aircraft engines. Int. J. Comput. 2017, 16, 27–33. [Google Scholar] [CrossRef]
  56. Gudla, S.; Rao, K.N. Reliable Data Delivery Using Fuzzy Reinforcement Learning in Wireless Sensor Networks. Int. J. Comput. Netw. Inf. Secur. 2023, 15, 96–107. [Google Scholar] [CrossRef]
  57. Hu, Z.; Dychka, I.; Potapova, K.; Meliukh, V. Augmenting Sentiment Analysis Prediction in Binary Text Classification through Advanced Natural Language Processing Models and Classifiers. Int. J. Inf. Technol. Comput. Sci. 2024, 16, 16–31. [Google Scholar] [CrossRef]
  58. Marakhimov, A.R.; Khudaybergenov, K.K. Approach to the synthesis of neural network structure during classification. Int. J. Comput. 2020, 19, 20–26. [Google Scholar] [CrossRef]
  59. Cherrat, E.M.; Alaoui, R.; Bouzahir, H. Score fusion of finger vein and face for human recognition based on convolutional neural network model. Int. J. Comput. 2020, 19, 11–19. [Google Scholar] [CrossRef]
  60. Morozov, V.V.; Kalnichenko, O.V.; Mezentseva, O.O. The method of interaction modeling on basis of deep learning the neural networks in complex IT-projects. Int. J. Comput. 2020, 19, 88–96. [Google Scholar] [CrossRef]
  61. Anfilets, S.; Bezobrazov, S.; Golovko, V.; Sachenko, A.; Komar, M.; Dolny, R.; Kasyanik, V.; Bykovyy, P.; Mikhno, E.; Osolinskyi, O. Deep multilayer neural network for predicting the winner of football matches. Int. J. Comput. 2020, 19, 70–77. [Google Scholar] [CrossRef]
  62. Vladov, S.; Scislo, L.; Sokurenko, V.; Muzychuk, O.; Vysotska, V.; Osadchy, S.; Sachenko, A. Neural Network Signal Integration from Thermogas-dynamic Parameters Sensors for Helicopters Turboshaft Engines at Flight Operation Conditions. Sensors 2024, 24, 4246. [Google Scholar] [CrossRef] [PubMed]
  63. Baranovskyi, D.; Myamlin, S. The criterion of development of processes of the self organization of subsystems of the second level in tribosystems of diesel engine. Sci. Rep. 2023, 13, 5736. [Google Scholar] [CrossRef] [PubMed]
  64. Rusyn, B.; Lutsyk, O.; Kosarevych, R.; Maksymyuk, T.; Gazda, J. Features extraction from multi-spectral remote sensing images based on multi-threshold binarization. Sci. Rep. 2023, 13, 19655. [Google Scholar] [CrossRef]
  65. Hu, Z.; Shkurat, O.; Kasner, M. Grayscale Image Colorization Method Based on U-Net Network. Int. J. Image Graph. Signal Process. 2024, 16, 70–82. [Google Scholar] [CrossRef]
Figure 1. The helicopter turboshaft engines model (a) and gas generator rotor R.P.M. automatic control adaptive system proposed functional diagram (b) (author’s research, based on [22,26]).
Figure 1. The helicopter turboshaft engines model (a) and gas generator rotor R.P.M. automatic control adaptive system proposed functional diagram (b) (author’s research, based on [22,26]).
Energies 17 04033 g001
Figure 2. The helicopter turboshaft engine’s gas generator rotor R.P.M. automatic control system proposed block diagram (author’s research, based on [22,26]).
Figure 2. The helicopter turboshaft engine’s gas generator rotor R.P.M. automatic control system proposed block diagram (author’s research, based on [22,26]).
Energies 17 04033 g002
Figure 3. The proposed form of the membership function for the neuro-fuzzy controller for each input and output variable (author’s research).
Figure 3. The proposed form of the membership function for the neuro-fuzzy controller for each input and output variable (author’s research).
Energies 17 04033 g003
Figure 4. The membership function form for the neuro-fuzzy controller each input (a,b) and output (ce) variable according to [22].
Figure 4. The membership function form for the neuro-fuzzy controller each input (a,b) and output (ce) variable according to [22].
Energies 17 04033 g004
Figure 5. The helicopter turboshaft engine’s gas generator rotor R.P.M. proposed neuro-fuzzy controller (author’s research, based on [22,26]).
Figure 5. The helicopter turboshaft engine’s gas generator rotor R.P.M. proposed neuro-fuzzy controller (author’s research, based on [22,26]).
Energies 17 04033 g005
Figure 6. Frequency oscillation index graphic interpretation [44,45].
Figure 6. Frequency oscillation index graphic interpretation [44,45].
Energies 17 04033 g006
Figure 7. Graphic interpretation of the determination of the points’ locations at a constant frequency oscillation index value [44,45].
Figure 7. Graphic interpretation of the determination of the points’ locations at a constant frequency oscillation index value [44,45].
Energies 17 04033 g007
Figure 8. Graphic interpretation of the stability margin limit values determination by modulus and phase [44,45].
Figure 8. Graphic interpretation of the stability margin limit values determination by modulus and phase [44,45].
Energies 17 04033 g008
Figure 9. Cluster analysis results: (a) Training set, (b) Test set (author’s research).
Figure 9. Cluster analysis results: (a) Training set, (b) Test set (author’s research).
Energies 17 04033 g009
Figure 10. Diagram of the helicopter turboshaft engine gas generator rotor R.P.M. neuro-fuzzy controller transfer function amplitude-frequency response: (Blue dotted line) Bandwidth boundary; (Red dotted line) Passband cutoff frequencies (author’s research).
Figure 10. Diagram of the helicopter turboshaft engine gas generator rotor R.P.M. neuro-fuzzy controller transfer function amplitude-frequency response: (Blue dotted line) Bandwidth boundary; (Red dotted line) Passband cutoff frequencies (author’s research).
Energies 17 04033 g010
Figure 11. Diagram of the helicopter turboshaft engine gas generator rotor R.P.M. neuro-fuzzy controller’s transfer function phase–frequency response (author’s research).
Figure 11. Diagram of the helicopter turboshaft engine gas generator rotor R.P.M. neuro-fuzzy controller’s transfer function phase–frequency response (author’s research).
Energies 17 04033 g011
Figure 12. Diagram of the helicopter turboshaft engine gas generator rotor R.P.M. neuro-fuzzy controller transfer function transient transfer characteristic (author’s research).
Figure 12. Diagram of the helicopter turboshaft engine gas generator rotor R.P.M. neuro-fuzzy controller transfer function transient transfer characteristic (author’s research).
Energies 17 04033 g012
Figure 13. Diagram of the neuro-fuzzy controller resulting signal response to a non-periodic input signal: (Blue curve) Original non-periodic arbitrary signal; (Orange curve) Controller response output signal (author’s research).
Figure 13. Diagram of the neuro-fuzzy controller resulting signal response to a non-periodic input signal: (Blue curve) Original non-periodic arbitrary signal; (Orange curve) Controller response output signal (author’s research).
Energies 17 04033 g013
Figure 14. Diagram of the epochs passed number influence on the mean square error (author’s research).
Figure 14. Diagram of the epochs passed number influence on the mean square error (author’s research).
Energies 17 04033 g014
Figure 15. Accuracy metric diagram (author’s research).
Figure 15. Accuracy metric diagram (author’s research).
Energies 17 04033 g015
Figure 16. The neuro-fuzzy controller optimization process oscillograms: (red curve) Original signal (white curve) Optimized signal (author’s research).
Figure 16. The neuro-fuzzy controller optimization process oscillograms: (red curve) Original signal (white curve) Optimized signal (author’s research).
Energies 17 04033 g016
Figure 17. The gas generator rotor R.P.M. transient processes oscillograms: (Red dotted curve) Middle line at t = 0.5 s; (Blue curve) Transient process with configured regulator; (Orange curve) Transient process with unconfigured regulator (author’s research).
Figure 17. The gas generator rotor R.P.M. transient processes oscillograms: (Red dotted curve) Middle line at t = 0.5 s; (Blue curve) Transient process with configured regulator; (Orange curve) Transient process with unconfigured regulator (author’s research).
Energies 17 04033 g017
Figure 18. The function Sq(t) 3D surface diagram (author’s research).
Figure 18. The function Sq(t) 3D surface diagram (author’s research).
Energies 17 04033 g018
Figure 19. Diagram of the helicopter turboshaft engines inertia numerical value changes (author’s research).
Figure 19. Diagram of the helicopter turboshaft engines inertia numerical value changes (author’s research).
Energies 17 04033 g019
Figure 20. Diagram of the gas generator rotor R.P.M. neuro-fuzzy controller’s inertia characteristics (author’s research).
Figure 20. Diagram of the gas generator rotor R.P.M. neuro-fuzzy controller’s inertia characteristics (author’s research).
Energies 17 04033 g020
Figure 21. The resulting diagram of the modified Nyquist hodograph and the unit radius circle (author’s research).
Figure 21. The resulting diagram of the modified Nyquist hodograph and the unit radius circle (author’s research).
Energies 17 04033 g021
Figure 22. The gas generator rotor R.P.M. changes resulting oscillograms (author’s research).
Figure 22. The gas generator rotor R.P.M. changes resulting oscillograms (author’s research).
Energies 17 04033 g022
Figure 23. The gas generator rotor R.P.M. changes resulting oscillograms: (Blue line) Neuro-fuzzy controller; (Orange area) Classic controller (author’s research).
Figure 23. The gas generator rotor R.P.M. changes resulting oscillograms: (Blue line) Neuro-fuzzy controller; (Orange area) Classic controller (author’s research).
Energies 17 04033 g023
Table 1. Practical steps for completing the tasks.
Table 1. Practical steps for completing the tasks.
StepDescription
Task 1. Development of the gas generator rotor R.P.M. transfer function mathematical model
1Determination of the discrete form of the PID controller’s control signal.
2Obtaining the PID controller’s control signal form, taking into account Laplace transforms.
3Obtaining a discrete PID transfer function.
4Stability analysis of a PID controller’s discrete transfer function using the Routh–Hurwitz criterion.
Task 2. Development of the gas generator rotor R.P.M. automatic control system mathematical model
1Development of the gas generator rotor R.P.M. automatic control adaptive system functional diagram.
2Development of the gas generator rotor R.P.M. automatic control system proposed block diagram.
3Obtaining the gas generator rotor R.P.M. automatic control system general transfer function.
Task 3. Development of the gas generator rotor R.P.M. automatic control neuro-fuzzy system
1Determining the membership function type for each input and output variable of the neuro-fuzzy controller.
2Determining the fuzzy rule base.
3Determining the defuzzification method.
4Synthesis of the neuro-fuzzy controller structure.
5Refinement of the neuron activation function mathematical model.
Task 4. Analysis of the gas generator rotor R.P.M. transfer function frequency and time characteristics
1Selecting a methodology for analyzing and preprocessing input data.
2Analysis of the transfer function frequency and time characteristics.
Task 5. Ensuring a guaranteed stability margin.
1Determination of the oscillation frequency index.
2Determination of the hodograph points geometric location.
3Determination of the maximum guaranteed stability margin mathematical expression.
Task 6. Improving the method for the neuro-fuzzy controller’s adaptive filter synthesizing based on the helicopter TE inertia according to the gas generator rotor R.P.M. parameter
1Definition of the first-order sensitivity function.
Task 7. Conducting a computational experiment consisting of the neuro-fuzzy controller of the helicopter TE gas generator rotor R.P.M. proving its effectiveness
1Description of the methodology for assessing effectiveness of the gas generator rotor R.P.M. and the developed neuro-fuzzy controller.
2Carrying out the input data analysis and pre-processing.
3Analyzing the transfer function frequency and time characteristics.
4Conducting the neuro-fuzzy controller training.
5Determination of the helicopter TE inertia quantitative assessment.
6Determination of the neuro-fuzzy controller’s guaranteed stability.
7Determination of the neuro-fuzzy controller and adaptive filter under helicopter TE parameters of uncertain conditions and guaranteed stability.
Task 8. Carrying out a comparative analysis to assess the effectiveness of the developed neuro-fuzzy controller with known analogues
1Quantitative assessment of the effectiveness of the helicopter TE gas generator rotor R.P.M. and the developed neuro-fuzzy controller.
2Calculations of the first and second type errors.
Table 2. The main advantages of the resulting transfer function over the classical analogue transfer functions of the PID controller.
Table 2. The main advantages of the resulting transfer function over the classical analogue transfer functions of the PID controller.
NumberAdvantageTitle 3
1Taking into account the system’s discretenessThe discrete control model better corresponds to the control device’s real implementation, which can have a limited capacity and be implemented on digital devices.
2Implementation easeFor a digital control system, converting the transfer function to discrete form is more straightforward and its implementation in a digital device is simpler than an analogue implementation.
3More accurate controlThe transfer function discrete form takes into account discrete time features and provides more accurate control in digital systems.
4Improved stabilityUsing discrete control methods allows you to more effectively manage system stability, especially at high sampling rates and rapid signal changes.
5Customization flexibilityDiscrete parameters, such as the sampling step Δt, can be easily changed to customize the system to specific requirements and operating conditions.
6Analysis easeThe transfer function discrete form simplifies the digital control systems analysis and synthesis using control theory and computer simulation methods.
Table 3. Characteristic equation coefficients.
Table 3. Characteristic equation coefficients.
znCoefficient Value
z2 A = s i s
z1 B = 1 + K p + s i s s d s
z0 C = 1 K p 2 · s i s s d · s + 2 · s d s d s
Table 4. Proposed fuzzy rules base for each output coefficient Kp, Ki, and Kd (author’s research).
Table 4. Proposed fuzzy rules base for each output coefficient Kp, Ki, and Kd (author’s research).
RuleDescription
Rule 1IFeLNANDdeLNTHEN K d L P , K i K p L P
Rule 2eMNdeMN K d M P , K i K p M P
Rule 3eZdeZ K d Z , K i K p Z
Rule 4eMPdeMP K d M N , K i K p M N
Rule 5eLPdeLP K d L N , K i K p L N
Table 5. Proposed fuzzy rule base for each output coefficient Kp, Ki and Kd (author’s research).
Table 5. Proposed fuzzy rule base for each output coefficient Kp, Ki and Kd (author’s research).
RuleDescription
Rule 1IFeXSANDdeNTHENKpES, KiI, KdZ
Rule 2eSdeNKpS, KiZ, KdH
Rule 3eMdeNKpM, KiD, KdZ
Rule 4eLdeNKpL, KiD, KdZ
Rule 5eXLdeNKpSL, KiN, KdZ
Rule 6eXSdeLKpES, KiI, KdP
Rule 7eSdeLKpS, KiI, KdH
Rule 8eMdeLKpM, KiD, KdZ
Rule 9eLdeLKpSL, KiD, KdZ
Rule 10eXLdeLKpSL, KiD, KdZ
Rule 11eXSdePKpES, KiI, KdP
Rule 12eSdePKpS, KiZ, KdH
Rule 13eMdePKpSL, KiD, KdZ
Rule 14eLdePKpSL, KiD, KdZ
Rule 15eXLdePKpSL, KiD, KdZ
Table 6. The backpropagation algorithm and the Widrow–Hoff algorithm comparative analysis (author’s research, based on [36]).
Table 6. The backpropagation algorithm and the Widrow–Hoff algorithm comparative analysis (author’s research, based on [36]).
Backpropagation AlgorithmWidrow–Hoff Algorithm
AdvantagesDisadvantagesAdvantagesDisadvantages
A widely used and well-studied algorithm with many implementations and tools to apply it.May be susceptible to gradient decay problems in deep networks.May be more stable when trained on noisy data or when the training examples availability is limited.May require more iterations to converge.
Works effectively with deep neural networks, including networks with multiple hidden layers. Capable of training complex functional dependencies.Requires a large amount of training data and computing resources.Effective for small networks or tasks with limited amounts of input data. Easy to implement and understand.Less suitable for training complex nonlinear relations, especially in the case of large numbers of parameters.
Conclusion: The Widrow–Hoff algorithm is preferred for this task due to its simplicity, efficiency on small data, and low network complexity.
Table 7. The training sample fragment (author’s research).
Table 7. The training sample fragment (author’s research).
Number13395169256
nTC0.9830.9920.9740.9910.993
e n T C 0.0080.0050.0030.0070.006
d e n T C d t 0.0170.0120.0130.0180.014
Table 8. Results of the helicopter turboshaft engines gas generator rotor R.P.M. developed neuro-fuzzy controller effectiveness evaluating (author’s research).
Table 8. Results of the helicopter turboshaft engines gas generator rotor R.P.M. developed neuro-fuzzy controller effectiveness evaluating (author’s research).
MetricProposed Neuro-Fuzzy ControllerNeuro-Fuzzy Controller Developed in [22]Classical PID Controller
ts0.080.1860.41
Mp0.020.0470.1044
ess0.0010.00240.0057
IAE0.51.1752.71
ISE0.0020.00460.011
ITAE0.30.7141.587
ITSE0.0010.00240.0057
RMSE0.010.02370.056
Table 9. Results of the helicopter turboshaft engines gas generator rotor R.P.M. developed neuro-fuzzy controller effectiveness evaluating (author’s research).
Table 9. Results of the helicopter turboshaft engines gas generator rotor R.P.M. developed neuro-fuzzy controller effectiveness evaluating (author’s research).
MetricImprovements When the Helicopter Turboshaft Engines Gas Generator Rotor R.P.M. Developed Neuro-Fuzzy Controller Using in Comparison with:
Neuro-Fuzzy Controller Developed in [22]Classical PID Controller
ts2.325.13
Mp2.335.22
ess2.375.65
IAE2.355.42
ISE2.315.32
ITAE2.385.29
ITSE2.425.65
RMSE2.375.61
Table 10. The first and second types of errors calculating results (author’s research).
Table 10. The first and second types of errors calculating results (author’s research).
Error TypeProposed Neuro-Fuzzy ControllerNeuro-Fuzzy Controller Developed in [22]Classical PID Controller
Type I error0.7281.3363.992
Type II error0.4150.8292.479
Disclaimer/Publisher’s Note: The statements, opinions and data contained in all publications are solely those of the individual author(s) and contributor(s) and not of MDPI and/or the editor(s). MDPI and/or the editor(s) disclaim responsibility for any injury to people or property resulting from any ideas, methods, instructions or products referred to in the content.

Share and Cite

MDPI and ACS Style

Vladov, S.; Scislo, L.; Sokurenko, V.; Muzychuk, O.; Vysotska, V.; Sachenko, A.; Yurko, A. Helicopter Turboshaft Engines’ Gas Generator Rotor R.P.M. Neuro-Fuzzy On-Board Controller Development. Energies 2024, 17, 4033. https://doi.org/10.3390/en17164033

AMA Style

Vladov S, Scislo L, Sokurenko V, Muzychuk O, Vysotska V, Sachenko A, Yurko A. Helicopter Turboshaft Engines’ Gas Generator Rotor R.P.M. Neuro-Fuzzy On-Board Controller Development. Energies. 2024; 17(16):4033. https://doi.org/10.3390/en17164033

Chicago/Turabian Style

Vladov, Serhii, Lukasz Scislo, Valerii Sokurenko, Oleksandr Muzychuk, Victoria Vysotska, Anatoliy Sachenko, and Alexey Yurko. 2024. "Helicopter Turboshaft Engines’ Gas Generator Rotor R.P.M. Neuro-Fuzzy On-Board Controller Development" Energies 17, no. 16: 4033. https://doi.org/10.3390/en17164033

APA Style

Vladov, S., Scislo, L., Sokurenko, V., Muzychuk, O., Vysotska, V., Sachenko, A., & Yurko, A. (2024). Helicopter Turboshaft Engines’ Gas Generator Rotor R.P.M. Neuro-Fuzzy On-Board Controller Development. Energies, 17(16), 4033. https://doi.org/10.3390/en17164033

Note that from the first issue of 2016, this journal uses article numbers instead of page numbers. See further details here.

Article Metrics

Back to TopTop