Performance Improvement of Grid-Integrated Doubly Fed Induction Generator under Asymmetrical and Symmetrical Faults
Abstract
1. Introduction
- -
- This paper minimizes the rotor current at RSC during symmetrical faults considering grid code requirements.
- -
- The proposed scheme controls large variations in electromagnetic torque, rotor current, and stator active and reactive power during symmetrical faults.
- -
- It saves the rotor and stator from thermal breakdown; therefore, nuisance-tripping of protective devices may be avoided.
- -
- Comparing the proposed scheme with conventional PI controller and fault current limiter methods proves its superiority for LVRT improvement of grid-integrated DFIGs.
- -
- It provides a cost-effective way of enhancing the transient performance of DFIGs during faults.
2. Problem Formulation
2.1. Asymmetrical Faults
2.2. Three-Phase Symmetrical Faults
3. Modeling of Wind Turbine and DFIG
3.1. Wind Turbine Model
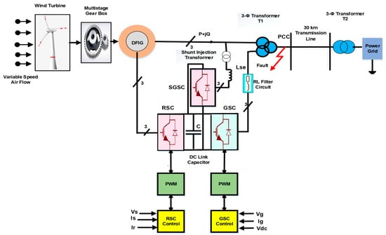
3.2. System Configuration of DFIG
3.3. Mathematical Modeling of DFIG
4. PI Control Structure in DFIG
5. Shunt-Transformer-Interfaced SGSC System Configuration
6. Results and Discussion
6.1. Asymmetrical Faults
6.2. Symmetrical Faults
6.3. Shunt-Transformer-Interfaced Series Grid-Side Converter
7. Conclusions
- -
- The electromagnetic torque oscillations are reduced by 17.3% using the proposed controller.
- -
- The proposed scheme presents 77.6% and 20.61% superior performance in rotor current limitation than that of PI and PI + DIFCL, respectively.
- -
- The proposed controller acquires 48.3% lower overshoot in active power output than that of PI controller.
- -
- The negative reactive power output in the proposed controller demonstrated that the reactive power was injected to the power grid, contributing towards the stability of a wind power system.
Author Contributions
Funding
Data Availability Statement
Acknowledgments
Conflicts of Interest
Nomenclature
| Model Parameters | Symbols | Model Parameters | Symbols |
|---|---|---|---|
| Stator and rotor voltage | Aerodynamic power | ||
| Depth of the positive sequence voltage sags | Swept area of the blades of wind turbine | ||
| Magnitude of the negative sequence voltage | Mechanical power | ||
| Synchronous frequency | Air density | ||
| Phase angle jumps | Tip speed ratio (tsr) | ||
| Stator flux | Coefficient of performance | ||
| Stator positive, negative, and neutral flux components | Pitch angle | ||
| Coupling factor | Wind speed | ||
| Stator and rotor resistances | Length of turbine blade | ||
| Stator, rotor, and mutual inductances | Stator and rotor angular speed | ||
| Stator decaying time constant | Electromagnetic torque | ||
| Coupling factor | No of pole pairs | ||
| Integer constant | K | Slip | S |
References
- Chaudhuri, A.; Datta, R.; Kumar, M.P.; Davim, J.P.; Pramanik, S. Energy Conversion Strategies for Wind Energy System: Electrical, Mechanical and Material Aspects. Materials 2022, 15, 1232. [Google Scholar] [CrossRef] [PubMed]
- Khare, V.; Nema, S.; Baredar, P. Solar–wind hybrid renewable energy system: A review. Renew. Sustain. Energy Rev. 2016, 58, 23–33. [Google Scholar] [CrossRef]
- Council, G.W.E. GWEC|Global Wind Report 2021. Glob. Wind. Energy Counc. Bruss. Belg. Available online: https://gwec.net/global-wind-report-2021/ (accessed on 5 March 2023).
- Basit, M.A.; Dilshad, S.; Badar, R.; Rehman, S.M.S.u. Limitations, challenges, and solution approaches in grid-connected renewable energy systems. Int. J. Energy Res. 2020, 44, 4132–4162. [Google Scholar] [CrossRef]
- Flynn, D.; Rather, Z.; Ardal, A.; D’Arco, S.; Hansen, A.; Cutululis, N.; Sorensen, P.; Estanquiero, A.; Gómez, E.; Menemenlis, N.; et al. Technical impacts of high penetration levels of wind power on power system stability. Wiley Interdiscip. Rev. Energy Environ. 2017, 6, e216. [Google Scholar] [CrossRef]
- Kroposki, B.; Johnson, B.; Zhang, Y.; Gevorgian, V.; Denholm, P.; Hodge, B.M.; Hannegan, B. Achieving a 100% renewable grid: Operating electric power systems with extremely high levels of variable renewable energy. IEEE Power Energy Mag. 2017, 15, 61–73. [Google Scholar] [CrossRef]
- Torkaman, H.; Keyhani, A. A review of design consideration for Doubly Fed Induction Generator based wind energy system. Electr. Power Syst. Res. 2018, 160, 128–141. [Google Scholar] [CrossRef]
- Tamalouzt, S.; Benyahia, N.; Rekioua, T.; Rekioua, D.; Abdessemed, R. Performances analysis of WT-DFIG with PV and fuel cell hybrid power sources system associated with hydrogen storage hybrid energy system. Int. J. Hydrog. Energy 2016, 41, 21006–21021. [Google Scholar] [CrossRef]
- Abozekry, M.; Osheba, D.; Azazi, H.; Osheba, S. Performance enhancement of a DFIG wind energy conversion system using phase advanced network. In IOP Conference Series: Materials Science and Engineering; IOP Publishing: Bristol, UK, 2018; Volume 459, p. 012007. [Google Scholar]
- Hamzah, N.H.; Usman, F. Geospatial analysis of wind velocity to determine wind loading on transmission tower. Wind. Struct. 2019, 28, 381–388. [Google Scholar]
- Naik, K.A.; Gupta, C.P.; Fernandez, E. Design and implementation of interval type-2 fuzzy logic-PI based adaptive controller for DFIG based wind energy system. Int. J. Electr. Power Energy Syst. 2020, 115, 105468. [Google Scholar] [CrossRef]
- Justo, J.J.; Mwasilu, F.A. Low voltage ride through enhancement for wind turbines equipped with DFIG under symmetrical grid faults. Tanzan. J. Eng. Technol. 2018, 37, 125–136. [Google Scholar] [CrossRef]
- Hossain, M.E. Low voltage ride-through capability improvement methods for DFIG based wind farm. J. Electr. Syst. Inf. Technol. 2018, 5, 550–561. [Google Scholar] [CrossRef]
- Qin, B.; Li, H.; Zhou, X.; Li, J.; Liu, W. Low-voltage ride-through techniques in DFIG-based wind turbines: A review. Appl. Sci. 2020, 10, 2154. [Google Scholar] [CrossRef]
- Huang, Q.; Zou, X.; Zhu, D.; Kang, Y. Scaled current tracking control for doubly fed induction generator to ride-through serious grid faults. IEEE Trans. Power Electron. 2015, 31, 2150–2165. [Google Scholar] [CrossRef]
- Amorim, A.E.; Carletti, D.; Fardin, J.F.; Encarnação, L.F.; Simonetti, D.S. A new hybrid multilevel converter for DFIG-based wind turbines fault ride-through and transient stability enhancement. Electr. Eng. 2020, 102, 1035–1050. [Google Scholar] [CrossRef]
- Yuan, Y.H.; Wu, F. Short-circuit current analysis for DFIG wind farm considering the action of a crowbar. Energies 2018, 11, 425. [Google Scholar] [CrossRef]
- Ananth, D.V.; Kumar, G.V.N. Fault ride-through enhancement using an enhanced field oriented control technique for converters of grid connected DFIG and STATCOM for different types of faults. ISA Trans. 2016, 62, 2–18. [Google Scholar] [CrossRef]
- Zhang, D.; Xu, H.; Qiao, L.; Chen, L. LVRT capability enhancement of DFIG based wind turbine with coordination control of dynamic voltage restorer and inductive fault current limiter. PLoS ONE 2019, 14, e0221410. [Google Scholar] [CrossRef]
- Kashkooli, M.A.; Madani, S.M.; Lipo, T.A. Improved Direct Torque Control for a DFIG under Symmetrical Voltage Dip with Transient Flux Damping. IEEE Trans. Ind. Electron. 2019, 67, 28–37. [Google Scholar] [CrossRef]
- Benbouhenni, H.; Bizon, N. Advanced Direct Vector Control Method for Optimizing the Operation of a Double-Powered Induction Generator-Based Dual-Rotor Wind Turbine System. Mathematics 2021, 9, 2403. [Google Scholar] [CrossRef]
- Gao, S.; Zhao, H.; Gui, Y.; Zhou, D.; Terzija, V.; Blaabjerg, F. A novel direct power control for DFIG with parallel compensator under unbalanced grid condition. IEEE Trans. Ind. Electron. 2020, 68, 9607–9618. [Google Scholar] [CrossRef]
- Duong, M.Q.; Leva, S.; Mussetta, M.; Le, K.H. A comparative study on controllers for improving transient stability of DFIG wind turbines during large disturbances. Energies 2018, 11, 480. [Google Scholar] [CrossRef]
- Salami, Y.; Firouzi, M. Dynamic performance of wind farms with bridge-type superconducting fault current limiter in distribution grid. In Proceedings of the 2011 2nd International Conference on Electric Power and Energy Conversion Systems (EPECS), Sharjah, United Arab Emirates, 15–17 November 2011; IEEE: New York City, NY, USA; pp. 1–6. [Google Scholar]
- Naderi, S.B.; Davari, P.; Zhou, D.; Negnevitsky, M.; Blaabjerg, F. A review on fault current limiting devices to enhance the fault ride-through capability of the doubly-fed induction generator based wind turbine. Appl. Sci. 2018, 8, 2059. [Google Scholar] [CrossRef]
- Xiao, X.-Y.; Yang, R.-H.; Chen, X.-Y.; Zheng, Z.-X.; Li, C.-S. Enhancing fault ride-through capability of DFIG with modified SMES-FCL and RSC control. IET Gener. Transm. Distrib. 2018, 12, 258–266. [Google Scholar] [CrossRef]
- Ren, J.; Xiao, X.; Zheng, Z.; Ma, Z. A SMES-Based Dynamic Current Limiter to Improve the LVRT Capability of DFIG-Based WECS. IEEE Trans. Appl. Supercond. 2021, 31, 1–5. [Google Scholar] [CrossRef]
- Geng, H.; Liu, C.; Yang, G. LVRT capability of DFIG-based WECS under asymmetrical grid fault condition. IEEE Trans. Ind. Electron. 2012, 60, 2495–2509. [Google Scholar] [CrossRef]
- Thomas, T.; Prince, A. LVRT capability evaluation of DFIG based wind energy conversion system under type-A and type-C grid voltage sags. In Proceedings of the 2020 IEEE International Conference on Power Electronics, Smart Grid and Renewable Energy (PESGRE2020), Cochin, India, 2–4 January 2020; IEEE: New York City, NY, USA, 2020; pp. 1–6. [Google Scholar]
- Baloch, M.H.; Ishak, D.; Chaudary, S.T.; Ali, B.; Memon, A.A.; Jumani, T.A. Wind power integration: An experimental investigation for powering local communities. Energies 2019, 12, 621. [Google Scholar] [CrossRef]
- Samokhvalov, D.V.; Jaber, A.I.; Filippov, D.M.; Kazak, A.N.; Hasan, M.S. Research of maximum power point tracking control for wind generator. In Proceedings of the 2020 IEEE Conference of Russian Young Researchers in Electrical and Electronic Engineering (EIConRus), St. Petersburg, Russia, 27–30 January 2020; IEEE: New York City, NY, USA, 2020; pp. 1301–1305. [Google Scholar]
- El Ghamrasni, M.; Mahmoudi, H.; Lagrioui, A.; Bossoufi, B. Comparison of Power Control Methods of DFIG for Wind Turbines. In Proceedings of the 2018 6th International Renewable and Sustainable Energy Conference (IRSEC), Rabat, Morocco, 5–8 December 2018; IEEE: New York City, NY, USA, 2018; pp. 1–8. [Google Scholar]
- Boubzizi, S.; Abid, H.; Chaabane, M. Comparative study of three types of controllers for DFIG in wind energy conversion system. Prot. Control. Mod. Power Syst. 2018, 3, 1–12. [Google Scholar] [CrossRef]
- Soomro, M.A.; Memon, Z.A.; Kumar, M.; Baloch, M.H. Wind energy integration: Dynamic modeling and control of DFIG based on super twisting fractional order terminal sliding mode controller. Energy Rep. 2021, 7, 6031–6043. [Google Scholar] [CrossRef]
- de Oliveira, Í.A.C.; Jacobina, C.B.; Rocha, N.; Rodrigues, P.L.S. Wind Energy Conversion System Based On DFIG With Three-Phase Series Active Filter And Single DC-Link. In Proceedings of the 2018 IEEE Energy Conversion Congress and Exposition (ECCE), Portland, OR, USA, 23–27 September 2018; IEEE: New York City, NY, USA; pp. 4544–4551. [Google Scholar]
- Tripathi, P.M.; Sahoo, S.S.; Chatterjee, K. Enhancement of low-voltage ride through of wind energy conversion system using superconducting saturated core fault current limiter. Int. Trans. Electr. Energy Syst. 2018, 29, e2798. [Google Scholar] [CrossRef]
- Patel, K.S.; Makwana, V.H. LVRT Fulfilment of the DFIG-based WECS During Symmetrical Grid Voltage Dips. IETE J. Res. 2022, 1–13. [Google Scholar] [CrossRef]
- Zhou, L.; Liu, J.; Zhou, S. Improved demagnetization control of a doubly-fed inductison generator under balanced grid fault. IEEE Trans. Power Electron. 2014, 30, 6695–6705. [Google Scholar] [CrossRef]
- Rashid, G.; Ali, M.H. Fault ride through capability improvement of DFIG based wind farm by fuzzy logic controlled parallel resonance fault current limiter. Electr. Power Syst. Res. 2017, 146, 1–8. [Google Scholar] [CrossRef]











| Description | Symbol | Value | Description | Symbol | Value |
|---|---|---|---|---|---|
| Stator voltage | Vs,B | 575 V | Three-Phase Transformer Parameters | ||
| Apparent stator power | SB | 10 MVA | Transformer voltage at PCC | VN | 575/33 kV |
| WT Parameters | Mode of connection | D11/Yg | |||
| No of pole pairs | Pp | 03 | Grid Voltage Parameters | ||
| Inertia constant | J | 4 H | Grid transformer voltage | VN | 33 kV/132 kV |
| Frequency | F | 50 Hz | Ground power | Pg | 47 MVA |
| DFIG Parameters | Mode of connection | Vg/D11 | |||
| Stator resistance | Rs | 0.23 pu | PI Controller Parameters | ||
| Stator inductance | Ls | 0.31 pu | DC link voltage gains | Kp,DC Ki,DC | 0.025 p.u, 25 s−1 |
| Rotor resistance | Rr | 0.06 pu | RSC gains | KpRSCKiRSC | 0.6 p.u, 8 s−1; |
| Rotor inductance | Lr | 0.16 pu | GSC gains | KpGSC KiGSC | 0.83 p.u, 5 s−1 |
| Magnetizing inductance | M | 2.91 pu | Turbine speed gains | KpWT, KiWT | 3 p.u, 0.6 s−1 |
| Stator active power | Ps | 9 MW | Shunt Injection Transformer with SGSC | ||
| DC link capacitor | CDC | 6.6 mF | Shunt injection T/f voltage | Vsh | 575/1725 V |
| DC link voltage | VDC | 1150 | Series inductance | Ls | 0.001 H |
| Decaying time constant | τs | 6.6 × 10−6 s | |||
| Parameters | PI | DIFCL | SGSC |
|---|---|---|---|
| Tem | −1.5 pu | 0.034 pu | −1.24 pu |
| Ir | 1.553 pu | 0.437 pu | 0.3469 pu |
| Ps | 10 MW | 0.98 MW | 5.17 MW |
| Qs | 6.8 MVAr | 7.4 MVAr | −1 MVAr |
Disclaimer/Publisher’s Note: The statements, opinions and data contained in all publications are solely those of the individual author(s) and contributor(s) and not of MDPI and/or the editor(s). MDPI and/or the editor(s) disclaim responsibility for any injury to people or property resulting from any ideas, methods, instructions or products referred to in the content. |
© 2023 by the authors. Licensee MDPI, Basel, Switzerland. This article is an open access article distributed under the terms and conditions of the Creative Commons Attribution (CC BY) license (https://creativecommons.org/licenses/by/4.0/).
Share and Cite
Soomro, M.; Memon, Z.A.; Baloch, M.H.; Mirjat, N.H.; Kumar, L.; Tran, Q.T.; Zizzo, G. Performance Improvement of Grid-Integrated Doubly Fed Induction Generator under Asymmetrical and Symmetrical Faults. Energies 2023, 16, 3350. https://doi.org/10.3390/en16083350
Soomro M, Memon ZA, Baloch MH, Mirjat NH, Kumar L, Tran QT, Zizzo G. Performance Improvement of Grid-Integrated Doubly Fed Induction Generator under Asymmetrical and Symmetrical Faults. Energies. 2023; 16(8):3350. https://doi.org/10.3390/en16083350
Chicago/Turabian StyleSoomro, Mansoor, Zubair Ahmed Memon, Mazhar Hussain Baloch, Nayyar Hussain Mirjat, Laveet Kumar, Quynh T. Tran, and Gaetano Zizzo. 2023. "Performance Improvement of Grid-Integrated Doubly Fed Induction Generator under Asymmetrical and Symmetrical Faults" Energies 16, no. 8: 3350. https://doi.org/10.3390/en16083350
APA StyleSoomro, M., Memon, Z. A., Baloch, M. H., Mirjat, N. H., Kumar, L., Tran, Q. T., & Zizzo, G. (2023). Performance Improvement of Grid-Integrated Doubly Fed Induction Generator under Asymmetrical and Symmetrical Faults. Energies, 16(8), 3350. https://doi.org/10.3390/en16083350

