Next Article in Journal
Numerical Calculation Scheme of Neutronics-Thermal-Mechanical Coupling in Solid State Reactor Core Based on Galerkin Finite Element Method
Previous Article in Journal
Cracking of Waste Engine Oil in the Presence of Fe3O4
 
 
Font Type:
Arial Georgia Verdana
Font Size:
Aa Aa Aa
Line Spacing:
Column Width:
Background:
Review

Eight Typical Schemes of Offshore Wind Power Transmission and Their Key Technical Problems

Department of Electrical Engineering, Zhejiang University, Hangzhou 310027, China
*
Author to whom correspondence should be addressed.
Energies 2023, 16(2), 658; https://doi.org/10.3390/en16020658
Submission received: 28 November 2022 / Revised: 2 January 2023 / Accepted: 3 January 2023 / Published: 5 January 2023

Abstract

Focusing on the three technical features related to the offshore wind turbine and the offshore transmission channel, eight schemes of offshore wind power transmission and their corresponding key technologies are discussed. The first technical feature describes the grid-forming capability of the offshore wind turbine; two types of wind turbines are discussed, namely, the grid-following wind turbine and the grid-forming wind turbine. The second technical feature describes the frequency characteristics of the output voltage and current of the offshore wind turbine, including DC, low-frequency AC, power-frequency AC and medium-frequency AC. The third technical feature describes the power transmission modes adopted by the offshore high-voltage main transmission channel, which are HVDC, high-voltage low-frequency AC and high-voltage power-frequency AC. Finally, the technical characteristics and maturity of the eight offshore wind power transmission schemes are reviewed, and a technical development direction is recommended.

1. Introduction

As an important part of wind power, offshore wind power has the advantages of strong stability, large wind speed, high power generation efficiency, no land occupation and little noise and visual impact. From now to 2050, offshore wind power will become the core of global decarbonization, changing the power system in terms of infrastructure and flexibility, and improving the production of green fuels such as hydrogen. At present, the offshore wind power integration technologies that have been successfully applied include the conventional power-frequency AC transmission and modular multilevel converter (MMC)-based high-voltage DC (HVDC) transmission. The conventional power-frequency AC transmission is limited by the transmission distance, whereas the MMC based HVDC transmission is limited by the high investment and maintenance costs.
From a macroscopic view, there are many possible technologies for offshore wind power integration, which can be divided according to three technical features:
(1) The first technical feature describes whether the offshore wind turbine has an independent grid-forming capability, which is divided into two types: the grid-following wind turbine and the grid-forming wind turbine.
(2) The second technical feature describes the frequency characteristics of the output voltage and current of the offshore wind turbine, which can be of four types: DC, low-frequency AC, power-frequency AC or medium-frequency AC.
(3) The third technical feature describes the transmission modes of the offshore high-voltage main transmission channel, which can be of three types: DC, low-frequency AC or power-frequency AC.
According to the above three technical features, a wide variety of offshore wind power integration schemes can be obtained. However, from the perspectives of cost, reliability and technological maturity, eight typical schemes, as listed in Table 1, have obvious characteristics. In this paper, the technical characteristics, key problems and technical maturity of these eight offshore wind power delivery schemes are reviewed, and the recommended development direction is proposed.

2. Typical Schemes and Characteristics of Offshore Wind Power Transmission

2.1. Power-Frequency AC Transmission Scheme for Power-Frequency Grid-Following Offshore Wind Farms

The typical structure of the power-frequency AC transmission scheme for power frequency grid-following offshore wind farms is shown in Figure 1, which is a widely adopted offshore wind power integration scheme. The basic characteristics of this scheme include:
(1) The wind turbine adopts grid-following control [1,2] and tracks the phase angle and frequency of the AC bus voltage at the wind turbine outlet based on the phase-locked loop (PLL) [3,4,5]. The technology of the grid-following wind turbine is mature and its anti-disturbance capability is strong.
(2) The onshore AC grid provides the support voltage for the grid-following wind turbine. The support strength is usually expressed by the short-circuit ratio, which is defined as the ratio of the three phase short-circuit capacity of the AC bus of the wind farm to the capacity of the wind farm [6]. Since the fully rated converter wind turbine using a synchronous generator is widely adopted in the offshore wind farm, whose connection to the AC grid is achieved by the grid-side converter; the interaction between the grid-side converter and the AC grid represents the interaction between the wind turbine and the AC grid. According to the strength requirements for the grid-following voltage source converter connected to the AC grid, the short-circuit ratio must be greater than some threshold to operate stably. The IEEE Task Force believes that the short-circuit ratio of less than 1.5 to 2.0 will cause the instability of the PLL [7], causing the instability of the grid-following wind farm. In addition, the onshore AC grid is the slack bus of the offshore wind farm—that is, the power output from the offshore wind farm is unlimited, which can be completely balanced by the onshore grid.
(3) Under the influence of the capacitive effect of the cable, the overvoltage and the unbalanced current distribution along the cable are presented. If there is no intermediate offshore platform to provide the shunt compensation for the cable, the transmission distance is generally within 80 km [8].

2.2. Low-Frequency AC Transmission Scheme for Low-Frequency Grid-Following Offshore Wind Farms

The typical structure of the low-frequency AC transmission scheme for low frequency grid-following offshore wind farms is shown in Figure 2. The technology of the scheme is currently under development.
Compared with the power-frequency AC transmission scheme for power frequency grid-following offshore wind farms, the fundamental difference of this scheme is that the low-frequency AC transmission is adopted to reduce the capacitive effect of the cable. The capacitive effect depends on the capacitive susceptance, which is proportional to the operating frequency. Thus, when the operating frequency decreases, the capacitive effect decreases accordingly. In this way, the transmission distance of the cable can be extended by adopting low frequency. For example, when the operating frequency is reduced to 20 Hz, the capacitive current of the cable is greatly reduced, and the transmission distance of the AC cable can reach about 200 km, which can be applied to long-distance offshore wind power transmission. In addition, low-frequency AC transmission can also improve the current carrying capacity of the AC cable. As frequency decreases, the skin effect of the conductor decreases and the current carrying density increases [9,10].
However, the low-frequency AC transmission also has some drawbacks. The main problem is that the volume and weight of the transformer will rise. The decrease in frequency means that the electromagnetic induction effect is reduced. For a transformer with the same capacity and voltage level, the iron core section must be increased. It is preliminarily estimated that when the operating frequency is reduced to 16.66 Hz, for the same capacity and voltage level, the volume and weight of the low-frequency transformer are about 1.75 times those of the power frequency transformer [11].
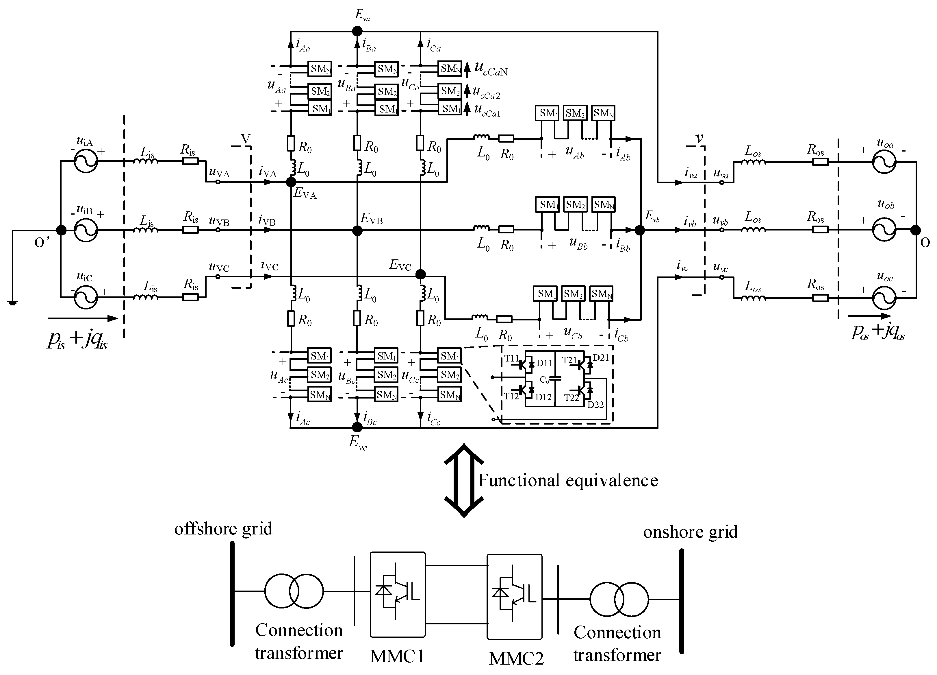
For the low-frequency AC transmission scheme for low-frequency grid-following offshore wind farms, the key equipment is the interface device connecting the offshore low-frequency AC system and the onshore power-frequency AC system, which is generally called the frequency converter. The technical requirement of the frequency converter is to provide support voltage with constant amplitude and frequency for the offshore AC grid, so that the wind turbines can operate in the grid-following mode. There are few frequency converter topologies that can meet the above technical requirements, and the current widely accepted frequency converter topology is the modular multilevel matrix converter (M3C) [12,13].
The topology of the M3C is shown in Figure 3. Its principle analysis is complex [14], but its function is completely equivalent to two back-to-back modular multilevel converters (MMC). Therefore, the control principles are illustrated in terms of two back-to-back MMCs as follows.
The onshore AC grid is an active power grid and is the slack bus of the offshore wind farm integration system. Therefore, the MMC2 connected to the onshore grid is used as a power balanced converter for the whole system, such that the control objective of the MMC2 is to maintain the DC voltage constant. Corresponding to the M3C converter, the onshore power-frequency side of the M3C is in the grid-following mode and keeps the average voltage of all submodule capacitors of the nine arms in the M3C constant.
Since the wind turbines are in the grid-following mode, MMC1 connected to the offshore AC grid must provide support voltage. Therefore, MMC1 must control the AC voltage amplitude and frequency constant. In this way, the two control degrees of freedom of MMC1 are exhausted, so there is no excess degree of freedom with which to control the offshore wind power entering MMC1. Thus, the offshore wind power entering MMC1 is balanced by the MMC2. When the voltage of the MMC2 AC bus drops due to an onshore AC fault, the MMC2 may lose the ability to balance the incoming offshore wind power, resulting in the power surplus within the DC system and the overvoltage. In this case, the AC chopper should be installed at the AC bus of MMC1 to reduce the offshore wind power entering MMC1. For the M3C frequency converter, the offshore low-frequency side of the M3C is in the grid-forming mode to control the voltage amplitude and frequency of the AC bus constant, and it is necessary to install the AC chopper at the AC bus on the low-frequency side.
The M3C is the key equipment of this transmission scheme, and the development of a high-voltage and large-capacity M3C is most important. Since there is mature experience in developing the high-voltage and large-capacity MMC, and the M3C can be regarded as an extension of the MMC, it is expected to successfully develop the large-capacity M3C by drawing on mature MMC manufacturing techniques.

2.3. HVDC Transmission Scheme for Power-Frequency Grid-Following Offshore Wind Farms

The typical structure of the HVDC transmission scheme for power-frequency grid-following offshore wind farms is shown in Figure 4. The scheme is widely used in commissioned offshore wind power HVDC transmission projects throughout the world.
The fundamental advantage of the HVDC transmission for offshore wind power is the long transmission distance and large transmission capacity. Due to the capacitive effect of the cable, the transmission distance of the power-frequency AC transmission scheme is generally within 80 km [8]. There are generally two technologies available for longer-distance transmission projects: one is the HVDC transmission technology, and the other is the low-frequency AC transmission technology. In terms of technological maturity, the HVDC transmission technology is more mature than the low-frequency AC transmission technology.
The technical characteristics of the HVDC transmission scheme for power frequency grid-following offshore wind farms are as follows:
(1) The offshore converter MMC1 must adopt the grid-forming control to provide the support voltage, since the wind turbines are in the grid-following mode. The most common strategy is to control the voltage amplitude and frequency of the converter station AC bus constant, that is, the constant V/f control. In this way, the offshore voltage and frequency are established by the offshore MMC1. For the grid-following wind turbines, the line commutated converter (LCC)-based HVDC transmission technology for offshore wind power integration is unacceptable, since the LCC itself must be actively commutated—that is, the LCC itself must operate under the support voltage.
(2) From the perspective of power balance, the offshore converter MMC1 is the slack bus of the offshore AC grid, whose function is equivalent to the balancing bus in the power flow calculation. If the concept of power flow calculation is used to describe the steady-state behavior of the grid-following offshore wind farm, the PQ node (or PV node) can be used to describe the wind turbine outlet, which operates in the constant active power and constant reactive power (or constant AC voltage amplitude) mode. The AC bus of MMC1 is the slack bus of the offshore AC grid—that is, its voltage amplitude is the set value, and its voltage phase is the reference phase of the offshore AC grid. In this way, no matter how the active power and the reactive power of the WTs change, all power can be balanced by MMC1.
(3) From the perspective of power balancing, the onshore converter MMC2 is the slack bus of the HVDC system. MMC2 controls the DC voltage of the HVDC system as a constant value, which means that all the active power entering the HVDC system through MMC1 is sent to the onshore AC grid by the MMC2. However, when the onshore AC fault occurs, the MMC2 may not be able to complete its function as the power balancing station of the HVDC system. Since the output power of the MMC2 is positively correlated with the voltage amplitude of the MMC2 AC bus. When the onshore AC fault occurs, the voltage of the MMC2 AC bus drops, reducing the power output capacity of MMC2. At this time, the surplus power in the HVDC system must be consumed by additional energy dissipation devices, otherwise the HVDC system will bear overvoltage, threatening the safety of the equipment.
(4) Another advantage is the possibility of multi-terminal offshore HVDC transmission, which allows each onshore converter to act as an individually controlled generator rather than a slack bus, improving wind power integration into local grids.
(5) At present, the main shortcoming of the HVDC transmission scheme for power frequency grid-following offshore wind farms is the large volume and weight of the offshore platform. How to reduce the volume and weight of the offshore platform and converter station is the main direction of current research.

2.4. HVDC Transmission Scheme for Medium-Frequency Grid-Following Offshore Wind Farms

The typical structure of the HVDC transmission scheme for medium frequency grid-following offshore wind farms is shown in Figure 5. Compared with the HVDC transmission scheme for power frequency grid-following offshore wind farms as shown in Figure 4, this scheme only changes the power frequency offshore grid into the medium frequency offshore grid, and the rest is the same.
The technical characteristics of the HVDC transmission scheme for medium frequency grid-following offshore wind farms are as follows [15]:
(1) The offshore wind farm is the medium-frequency AC grid. Since the wind turbines are in the grid-following mode, the offshore MMC1 must provide the medium frequency support voltage for the offshore AC grid. Thus, MMC1 adopts the constant V/f control, and the frequency f here is a medium frequency, such as 150 Hz [15].
(2) The offshore platform and converter station can be smaller. Since the offshore MMC1 is connected to the medium-frequency AC grid, the submodule capacitance C can be greatly reduced, thereby reducing the volumes and weights of the submodules, and ultimately reducing the volume and weight of the offshore platform, saving in investment cost for the offshore platform and converter station. The theoretical basis is: the voltage fluctuation ratio ε of the submodule capacitor is directly proportional to the equivalent capacity discharging time constant H and is inversely proportional to the system angular frequency ω, namely, ε = 1/(). In addition, H is proportional to the submodule capacitance C. Therefore, for the same ε, if ω rises to three times its original value, H will decrease to about one-third of its original value, so the submodular capacitance C drops to about one-third of its original value.
(3) The wind turbines and the transformers in the offshore AC grid can be smaller. The AC transformer operates according to the electromagnetic induction principle. The induced electromotive force can be expressed as:
E = 4.44fNΦ = 4.44fNSB
where E is the effective value of the induced electromotive force, f is the AC frequency, N is the number of winding turns, Φ is the magnetic flux amplitude, S is the cross-sectional area of the iron core and B is the maximum magnetic flux density. For the same induced electromotive force E, if B and N are held constant, then fS is fixed. That means if f increases by three fold, S goes down to 1/3 of its original value. Therefore, if the offshore wind turbine operates at a medium frequency, the cross-sectional area of the transformer’s iron core can be reduced, thereby reducing the volume and weight of the transformer.
(4) The carrying capacity of the submarine cable decreases and the loss increases. Compared with the power frequency submarine cable, since the frequency increases, the skin effect of the metal conductor is enhanced, so the carrying capacity of the conductor will decrease and the loss will increase. According to the preliminary evaluation, under the condition that the cable structure is kept unchanged and the medium frequency is set to 150 Hz, for example, the medium-frequency resistance increases by about 50% compared with the power frequency resistance; and the carrying capacity of the medium frequency is about 10% lower than that of the power frequency [15]. If the cable is designed according to the medium frequency, the problems of decreasing carrying capacity and increasing loss can be improved. This scheme overall belongs to the HVDC transmission scheme, and the medium frequency is only applied to the offshore collector system, which is generally within 30 km. The current trend is to use 66 kV AC cable to directly connect the wind turbines to the offshore converter station, leaving out the offshore step-up platform. Current submarine AC cables of 220 kV and below are three-core cables. For the three-core cable, the sum of the three phase currents in the cable jacket is zero, so the circulating current in the jacket is close to zero under normal conditions, which is completely different from the single-core cable. Therefore, the circulating current of the cable jacket is not a limiting factor in the carrying capacity analysis of the medium frequency submarine cable.
(5) Compared with the HVDC transmission scheme for power frequency grid-following offshore wind farms, the only difference is that the offshore collector system is a medium-frequency grid. Although there is no practical project based on this scheme, it can be considered that this scheme is technically mature and can be applied to practical engineering.

2.5. Low-Frequency AC Transmission Scheme for Low-Frequency Grid-Forming Offshore Wind Farms

The external characteristics of the grid-forming wind turbines are voltage sources which can be connected to both active and passive grids. When connected to the passive grid, the wind turbine is the support voltage for the passive grid. If the low-frequency grid-forming wind turbine is adopted, the offshore wind power can be transmitted by the low-frequency AC scheme. The onshore frequency converter can be in a simpler form, such as the back-to-back diode rectifier unit (DRU) and MMC.
The typical low-frequency AC transmission scheme for low-frequency grid-forming offshore wind farms is shown in Figure 6 [16]. The key technical problem of this scheme is how to design the wind turbine controller. There are two requirements for the wind turbine controller: (1) the voltage amplitude and frequency of the wind turbine outlet are set values; (2) all the wind turbines connected to the offshore AC grid are synchronized. For the mainstream fully rated converter wind turbine, the above requirements are realized through the coordinated control of the back-to-back converter of the wind turbine, as shown in Figure 7 [16].
In Figure 7, the grid-forming control strategies of the machine-side converter and the grid-side converter are completely different from those of the grid-following wind turbine. The machine-side converter of the grid-following wind turbine adopts the maximum power point tracking (MPPT) control strategy, while the machine-side converter of the grid-forming wind turbine controls the DC capacitor’s voltage constant. The grid-side converter of the grid-following wind turbine controls the DC capacitor voltage constant, while the grid-side converter of the grid-forming wind turbine maintains the AC voltage amplitude and frequency at the set values.
Generally, the controller of the grid-side converter is composed of three layers [16]. The outer controller determines the AC voltage amplitude and frequency of the grid-side converter AC bus based on the active and reactive power references. How to design the outer controller is the core technical problem of the grid-forming wind turbine. In 2015, reference [17] found that the control scheme of active power-voltage amplitude (P-V) and reactive power-voltage frequency (Q-f) is feasible but did not explain why this scheme is feasible. Based on the sensitivity analysis, it is proved in reference [18] that Q-f droop control meets the basic principles of controller design and has global adaptability in the operation domain. According to the requirements of maximum power tracking and power balance, the active power reference is the maximum power of the wind turbine; the reactive power reference can be set as a constant, such as zero. There is no difference between the inner dual layers of the grid-side converter controller and the conventional AC voltage amplitude and frequency control, that is, the conventional V/f control, which will not be repeated here.
The main technical characteristics of the low-frequency AC transmission scheme for low-frequency grid-forming offshore wind farms are as follows:
(1) Due to the advantages of the low-frequency transmission system, the transmission distance of the AC submarine cable can be extended to about 200 km.
(2) The onshore frequency converter can adopt the back-to-back DRU and MMC, since the offshore wind turbines are grid-forming voltage sources and the DRU can operate. The cost of the back-to-back DRU and MMC is significantly reduced compared with the M3C.
(3) The key technology of this scheme is to make the low-frequency grid-forming wind turbine, and all the wind turbines should operate synchronously. Compared with the mature power frequency grid-following wind turbine, the main needed change is the grid-side converter, including its main circuit to adapt to the low-frequency and its controller to adapt to the grid-forming requirement.
Many aspects of research and development and practical engineering trials are required before scale and standardized application. In addition, since the onshore frequency converter adopts the DRU, the start-up of the offshore wind farm cannot be realized by the DRU, so it is necessary to study the appropriate start-up scheme for the offshore wind farm.

2.6. HVDC Transmission Scheme for Medium-Frequency Grid-Forming Offshore Wind Farms

The HVDC transmission scheme for medium-frequency grid-forming offshore wind farms is shown in Figure 8 [15,17,18]. The key technical problem of this scheme is how to design the wind turbine controller, which is the same as the low-frequency ac transmission scheme for low-frequency grid-forming offshore wind farms, and will not be repeated here.
The main technical characteristics of the HVDC transmission scheme for medium-frequency grid-forming offshore wind farms are as follows [15,17,18]:
(1) The reliability and economy of the system are greatly improved due to the DRU compared with the offshore MMC. As for reliability, the diode has no trigger circuit, so it can be regarded as a passive component, such as a resistor, inductor or capacitor, which is easy to install in a closed structure. This is particularly beneficial for offshore environments. The reliability of the DRU is much higher than that of the MMC with trigger control circuits. The DRU allows for years of maintenance free. In terms of economy, compared with the MMC, the DRU has obvious advantages in cost, volume and weight, which are not in the same order of magnitude. Thus, in the offshore-wind-powered HVDC transmission scheme, the HVDC transmission scheme for medium frequency grid-forming offshore wind farms has obvious advantages. Therefore, the authors believe that this scheme is the preferred scheme for long-distance offshore wind power integration. For long-distance offshore wind power integration, there is no other scheme that is simpler, more economical and more reliable than this scheme, so this scheme is especially recommended.
(2) The rated operation frequency of the wind turbines and the collector system is the medium frequency (100–400 Hz), which can greatly reduce the volume and weight of the DRU converter transformer and the DRU AC filter, and further improve the economy of the system.
(3) If the offshore collector system adopts the medium frequency, the transmission distance of the submarine cable will be shortened. However, the range of the offshore collector system is small, and the shortened transmission distance of the submarine cable does not constitute a limiting factor. In addition, as for the problems of the carrying current decline and loss are increased in the medium-frequency submarine cable, the problems have been described in Section 2.4 and will not be repeated here.
(4) At present, this scheme has matured in theory [15,17,18] but lacks practical engineering validation, so we need to build test projects to verify the technology. Compared with the mature power-frequency grid-following wind turbines, the main needed changes are in the grid-side converter, including its main circuit, to adapt it to the medium frequency range, and its controller, to adapt it to the grid-forming requirement. In addition, since the offshore converter station adopts the DRU, the start-up of the offshore wind farm cannot be realized by the DRU, so it is necessary to study a suitable start-up scheme for the offshore wind farm.

2.7. HVDC Transmission Scheme with Step-Up DC Transformer for a DC-Port Wind Turbine Connected in Parallel

Most offshore wind turbines are fully rated converter wind turbines, as shown in Figure 7. As can be seen in Figure 7, the AC power generated by the wind turbine stator is first converted into DC through the machine-side converter, then converted into AC through the grid-side converter and connected to the offshore AC grid, and then transmitted to the onshore grid through the step-up transformer and the HVDC system.
When the HVDC transmission is adopted, it seems that there are many AC/DC/AC transformations. Therefore, it is natural to propose the scheme of the full DC collector and transmission system for offshore wind power [19,20,21] to reduce the AC/DC/AC transformations and improve transmission efficiency. In the case of a full DC collector and transmission system, the wind turbine must be constructed as the DC-port wind turbine. There are two typical technical ways to construct the DC-port wind turbine, as shown in Figure 9a,b; the conventional AC-port wind turbine is shown in Figure 9c as the benchmark for comparison. The red circles in Figure 9 represent the different parts of the structures of the AC-port wind turbine and the DC-port wind turbine; the arrows indicate that cost comparisons should be performed among these structural parts.
In Figure 9, the technical approach (a) uses the DC/DC isolated transformer to raise the low-voltage DC port (about 2 kV) to a medium-voltage DC port (about 50 kV); the technical approach (b) uses the AC/AC frequency converter to transform the low-frequency AC into the high-frequency AC. If a single-AC-port wind turbine connecting to a AC collector system is taken as the benchmark for comparison, then the cost of the DC-port wind turbine and the AC-port wind turbine can be compared at the level of the collector system. For the technical approach (a), there is no significant cost advantage of the DC/DC isolated transformer compared with the DC/AC low-voltage VSC and the power-frequency transformer. For the technical approach (b), there is no obvious cost advantage of the AC/AC frequency converter and the high-frequency transformer compared with the DC/AC low-voltage VSC and the power-frequency transformer. In this way, there is no obvious cost advantage between the DC-port wind turbine connected to the DC collector system and the AC-port wind turbine connected to the AC collector system.
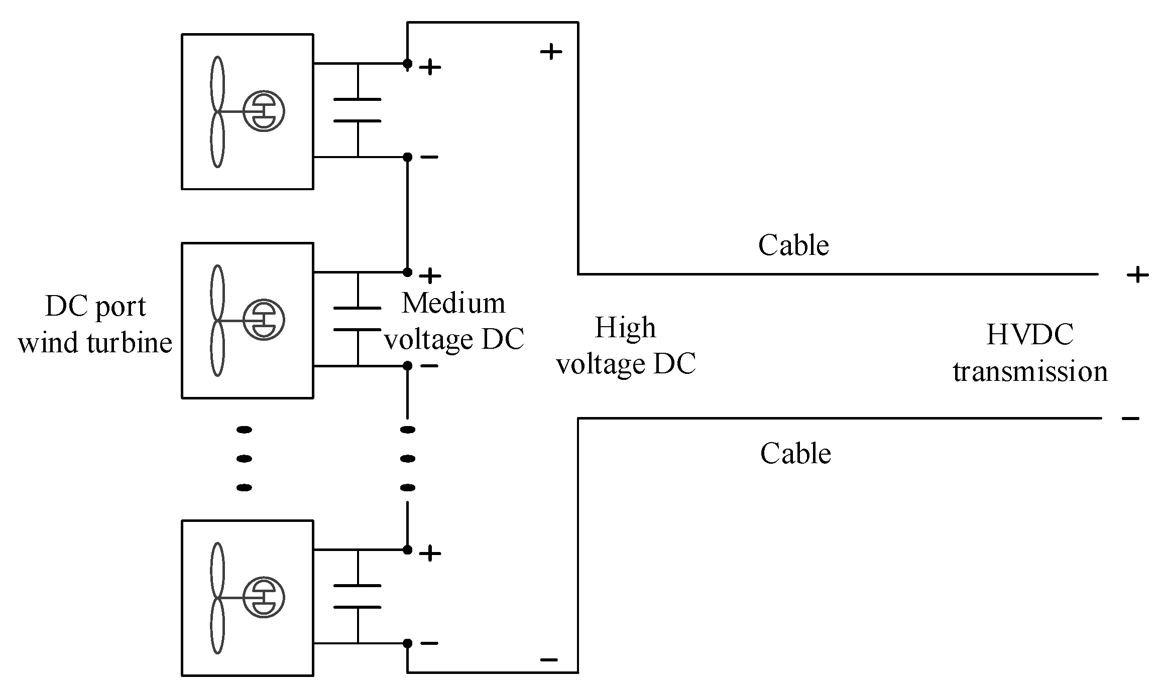
When the DC-port wind turbines in parallel are stepped up by the DC transformer and transmitted by the HVDC transmission system, their structure is shown in Figure 10 [19].
If the HVDC transmission scheme for power-frequency grid-following offshore wind farms is used as the benchmark for comparison, the DC/DC transformer and its offshore platform in Figure 10 should be compared with MMC1 and its offshore platform in Figure 4. According to the current technology assessment, the DC/DC transformer in Figure 10 has no obvious cost advantage compared with the MMC1 in Figure 4.
After a comprehensive investigation of the DC collector system and the HVDC transmission system, the economic advantage of the HVDC transmission scheme with a step-up DC transformer for a DC-port wind turbine connected in parallel is not obvious.

2.8. HVDC Transmission Scheme for DC-Port Wind Turbines Connected in Series

In order to reduce the equipment costs of the full DC collector and transmission system scheme, this scheme adopts the DC-port wind turbine in series for voltage step-up, thereby removing the expensive large-capacity DC/DC transformer and offshore platform in Figure 10. The basic structure is shown in Figure 11 [20,21]. The output currents of the DC-port wind turbines in series must be constant, so the output voltages fluctuate with the output powers of the wind turbines. The HVDC cable and the onshore converter must be designed to allow for variable voltage as wind speed and output power vary. If a wind turbine malfunctions, it should be bypassed to ensure the power transmission of the rest wind turbines.
In Figure 11, to simplify the analysis, it is assumed that the negative cable is at the ground potential and the positive cable is 500 kV. In this way, the positive and negative pole voltages of the DC-port wind turbine connected to the positive cable have magnitudes at the 500 kV level. Assume that the DC-port wind turbine is that shown in Figure 9b. The grid-side winding of the high-frequency transformer in Figure 9b will have a DC bias voltage of 500 kV, while the machine-side winding of the transformer is close to the ground potential, which means that the high-frequency transformer has to bear 500 kV of DC voltage between the primary-side and secondary-side windings. For the transformer with a single-wind-turbine capacity, the cost is disproportionate. Cost is the limiting factor.
In conclusion, although this scheme eliminates the DC step-up transformer in the HVDC transmission system, the cost of each wind turbine may be greatly increased, and its economic rationality is not obvious.

3. Summary of Technical Characteristics of Various Schemes

To intuitively demonstrate the characteristics of the various offshore wind power transmission schemes described above, Table 2 summarizes the technical characteristics of the eight typical schemes discussed in the previous section. Table 2 compares the grid-forming capability of the wind turbine, the frequency of the wind turbine outlet, the cost and complexity of the offshore platform and equipment, the transmission mode of the main transmission channel, the cost and complexity of the onshore devices, etc. In theory, the device’s complexity is closely related to its reliability and the operation and maintenance costs. The higher the complexity, the higher the operation and maintenance costs and the lower the reliability. Particularly, the technological maturity of each scheme is given in Table 2, which can be used as a reference for technology research and development and engineering scheme selection.

4. Conclusions

This paper discussed offshore wind power transmission technology considering three technical features: the wind turbine, the collector system and the transmission system. Eight representative technical schemes were compared in terms of economy, reliability and technological maturity, and the main conclusions are as follows:
(1) At present, the mature technologies for offshore wind power transmission are the power-frequency AC transmission scheme for power-frequency grid-following offshore wind farms and the HVDC transmission scheme for power-frequency grid-following offshore wind farms.
(2) Compared with the grid-forming wind turbine, the technological maturity of the grid-following wind turbine is high. Therefore, the M3C-based low-frequency AC transmission scheme for low-frequency grid-following offshore wind farms and the HVDC transmission scheme for medium-frequency grid-following offshore wind farms are technologies with relatively small research and development difficulties, and the engineering application research and development should be accelerated.
(3) The low-frequency AC transmission scheme for low-frequency grid-forming offshore wind farms can adopt the back-to-back DRU and MMC as the frequency converter, which has economic advantages, but the technology is not yet mature and needs further development.
(4) The HVDC transmission scheme for medium-frequency grid-forming offshore wind farms is the preferred scheme for offshore wind power transmission. Compared with the MMC-based HVDC transmission scheme, the economy and reliability are very superior. Therefore, the development of this technology should be accelerated.
(5) From the aspect of cost comparison, two kinds of full DC collector and transmission schemes of the DC-port wind turbines in parallel and in series have no obvious economic advantages compared with the existing technologies.

Author Contributions

Conceptualization, Z.X.; methodology, Z.X.; validation, Z.X., Z.Z. and Y.H.; formal analysis, Z.X., Y.J. and Z.Z.; investigation, Z.X., Y.J. and Z.Z.; resources, Z.X., Z.Z. and Y.H.; writing—original draft preparation, Y.J.; writing—review and editing, Z.X.; visualization, Y.J. All authors have read and agreed to the published version of the manuscript.

Funding

This research received no external funding.

Data Availability Statement

Not applicable.

Conflicts of Interest

The authors declare no conflict of interest.

References

  1. Wu, B.; Lang, Y.; Zargari, N.; Kouro, S. Power Conversion and Control of Wind Energy Systems; Wiley-IEEE Press: Hoboken, NJ, USA, 2010. [Google Scholar]
  2. Anaya-Lara, O.; Jenkins, N.; Ekanayake, J.; Cartwright, P.; Hughes, M. Wind Energy Generation: Modelling and Control; John Wiley & Sons: New York, NY, USA, 2009. [Google Scholar]
  3. Timbus, A.; Teodorescu, R.; Blaabjerg, F.; Liserre, M. Synchronization methods for three phase distributed power generation systems—An overview and evaluation. In Proceedings of the IEEE 36th Power Electronics Specialists Conference, Dresden, Germany, 16 June 2005; pp. 2474–2481. [Google Scholar]
  4. Chung, S.K. A phase tracking system for three phase utility interface inverters. IEEE Trans. Power Electron. 2000, 15, 431–438. [Google Scholar] [CrossRef]
  5. Rodriguez, P.; Pou, J.; Bergas, J.; Candela, J.I.; Burgos, R.P.; Boroyevich, D. Decoupled double synchronous reference frame PLL for power converters control. IEEE Trans. Power Electron. 2007, 22, 584–592. [Google Scholar] [CrossRef]
  6. IEEE Std 1204-1997; IEEE Guide for Planning DC Links Terminating at AC Locations Having Low Short-Circuit Capacities. CIGRE: Paris, France, 1997.
  7. Hatziargyriou, N.; Milanovic, J.; Rahmann, C.; Ajjarapu, V.; Canizares, C.; Erlich, I.; Hill, D.; Hiskens, I.; Kamwa, I.; Pal, B.; et al. Definition and classification of power system stability–revisited & extended. IEEE Trans. Power Syst. 2021, 136, 3271–3281. [Google Scholar]
  8. Bresesti, P.; Kling, W.L.; Hendriks, R.L.; Vailati, R. HVDC connection of offshore wind farms to the transmission system. IEEE Trans. Energy Convers 2007, 22, 37–43. [Google Scholar] [CrossRef]
  9. Domínguez-García, J.L.; Rogers, D.J.; Ugalde-Loo, C.E.; Liang, J.; Gomis-Bellmunt, O. Effect of non-standard operating frequencies on the economic cost of offshore AC networks. Renew. Energy 2012, 44, 267–280. [Google Scholar] [CrossRef]
  10. Han, J.; Ning, L.; Zhou, Z.; Wang, C.; Yin, Y. Economic Technical Analysis of Low Frequency Transmission System under Scene of Renewable Energy Integration into Grid. In Proceedings of the 8th Renewable Power Generation Conference (RPG 2019), Shanghai, China, 24–25 October 2019; IET: London, UK, 2019; pp. 397–404. [Google Scholar]
  11. Wyllie, P.; Tang, Y.; Ran, L.; Yu, J.; Yang, T. Low Frequency AC Transmission—Elements of a Design for Wind Farm Connection. In Proceedings of the 11th IET International Conference on AC and DC Power Transmission, Birmingham, UK, 10–12 February 2015; pp. 1–5. [Google Scholar]
  12. Erickson, R.W.; Al-Naseem, O.A. A new family of matrix converters. In Proceedings of the 27th Annual Conference of the IEEE Industrial Electronics Society, Denver, CO, USA, 29 November–2 December 2001; pp. 1515–1520. [Google Scholar]
  13. Angkititrakul, S.; Erickson, R.W. Capacitor voltage balancing control for a modular matrix converter. In Proceedings of the Twenty-First Annual IEEE Conference and Exposition on Applied Power Electronics, Dallas, TX, USA, 19–23 March 2006; IEEE: Piscataway, NJ, USA, 2006; pp. 1659–1665. [Google Scholar]
  14. Zhang, Z.; Jin, Y.; Xu, Z. Design of Main Circuit Parameters for Modular Multilevel Matrix Converter in LFAC System. IEEE Trans. Circuits Syst. II-Express Briefs 2022, 69, 3864–3868. [Google Scholar] [CrossRef]
  15. Zhang, Z.; Tang, Y.; Xu, Z. Medium frequency diode rectifier unit based HVDC transmission for offshore wind farm integration. IET Renew. Power Gener. 2020, 15, 717–730. [Google Scholar] [CrossRef]
  16. Tang, Y.; Zhang, Z.; Xu, Z. DRU Based Low Frequency AC Transmission Scheme for Offshore Wind Farm Integration. IEEE Trans. Sustain. Energy 2021, 12, 1512–1524. [Google Scholar] [CrossRef]
  17. Ivan, A.A.; Ruben, P.G.; Blasco-Gimenez, R.; Javier, R.A. Control strategy of a HVDC-diode rectifier connected type-4 off-shore wind farm. In Proceedings of the 2015 IEEE 2nd International Future Energy Electronics Conference (IFEEC), Taipei, Taiwan, 1–4 November 2015; IEEE: Piscataway, PJ, USA, 2015; pp. 1–6. [Google Scholar]
  18. Zhang, Z.; Jin, Y.; Xu, Z. Grid-forming control of wind turbines for diode rectifier unit based offshore wind farm integration. IEEE Trans. Power Del. 2022; early access. [Google Scholar] [CrossRef]
  19. Chen, W.; Huang, A.Q.; Li, C.; Wang, G.; Gu, W. Analysis and comparison of medium voltage high power DC/DC converters for offshore wind energy systems. IEEE Trans. Power Electron. 2012, 28, 2014–2023. [Google Scholar] [CrossRef]
  20. Guan, M.; Xu, Z. A novel concept of offshore wind-power collection and transmission system based on cascaded converter topology. Int. Trans. Electr. Energy Syst. 2014, 24, 363–377. [Google Scholar] [CrossRef]
  21. Zhang, H.; Gruson, F.; Rodriguez, D.M.F.; Saudemont, C. Overvoltage Limitation Method of an Offshore Wind Farm With DC Series-Parallel Collection Grid. IEEE Trans. Sustain. Energy 2018, 10, 204–213. [Google Scholar] [CrossRef]
Figure 1. Scheme 1: Power frequency AC transmission scheme for power-frequency grid-following offshore wind farms.
Figure 1. Scheme 1: Power frequency AC transmission scheme for power-frequency grid-following offshore wind farms.
Energies 16 00658 g001
Figure 2. Scheme 2: Low-frequency AC transmission scheme for low-frequency grid-following offshore wind farms.
Figure 2. Scheme 2: Low-frequency AC transmission scheme for low-frequency grid-following offshore wind farms.
Energies 16 00658 g002
Figure 3. Topology and functional equivalence of M3C.
Figure 3. Topology and functional equivalence of M3C.
Energies 16 00658 g003
Figure 4. Scheme 3-HVDC transmission scheme for power frequency grid-following offshore wind farms.
Figure 4. Scheme 3-HVDC transmission scheme for power frequency grid-following offshore wind farms.
Energies 16 00658 g004
Figure 5. Scheme 4-HVDC transmission scheme for medium frequency grid-following offshore wind farms.
Figure 5. Scheme 4-HVDC transmission scheme for medium frequency grid-following offshore wind farms.
Energies 16 00658 g005
Figure 6. Scheme 5: Low-frequency AC transmission scheme for low-frequency grid-forming offshore wind farms.
Figure 6. Scheme 5: Low-frequency AC transmission scheme for low-frequency grid-forming offshore wind farms.
Energies 16 00658 g006
Figure 7. Grid-forming control strategy with dual-loop controller of an offshore wind turbine.
Figure 7. Grid-forming control strategy with dual-loop controller of an offshore wind turbine.
Energies 16 00658 g007
Figure 8. Scheme 6: HVDC transmission scheme for medium-frequency grid-forming offshore wind farms.
Figure 8. Scheme 6: HVDC transmission scheme for medium-frequency grid-forming offshore wind farms.
Energies 16 00658 g008
Figure 9. Two technical approaches to construct a DC-port wind turbine. (a) the first technical approach; (b) the second technical approach; (c) the conventional AC-port wind turbine.
Figure 9. Two technical approaches to construct a DC-port wind turbine. (a) the first technical approach; (b) the second technical approach; (c) the conventional AC-port wind turbine.
Energies 16 00658 g009
Figure 10. Scheme 7: HVDC transmission scheme with step-up DC transformer for DC-port wind turbine connected in parallel.
Figure 10. Scheme 7: HVDC transmission scheme with step-up DC transformer for DC-port wind turbine connected in parallel.
Energies 16 00658 g010
Figure 11. Scheme 8-HVDC transmission scheme for DC-port wind turbine connected in series.
Figure 11. Scheme 8-HVDC transmission scheme for DC-port wind turbine connected in series.
Energies 16 00658 g011
Table 1. Summary of eight typical schemes.
Table 1. Summary of eight typical schemes.
NumberName
Scheme 1Power frequency AC transmission scheme for power frequency grid-following offshore wind farms
Scheme 2Low frequency AC transmission scheme for low frequency grid-following offshore wind farms
Scheme 3HVDC transmission scheme for power frequency grid-following offshore wind farms
Scheme 4HVDC transmission scheme for medium frequency grid-following offshore wind farms
Scheme 5Low frequency AC transmission scheme for low frequency grid-forming offshore wind farms
Scheme 6HVDC transmission scheme for medium frequency grid-forming offshore wind farms
Scheme 7HVDC transmission scheme with step up DC transformer for DC port wind turbine connected in parallel
Scheme 8HVDC transmission scheme for DC port wind turbine connected in series
Table 2. Summary of technical characteristics of various schemes.
Table 2. Summary of technical characteristics of various schemes.
CategoryWind Turbine ControlWind Turbine FrequencyOffshore Platform and EquipmentOffshore Platform and Equipment CostOffshore Platform and Equipment ComplexityTransmission Channel FrequencyOnshore DeviceOnshore Device CostTypical Transmission DistanceTechnical MaturityIndustrial Chain integrityPractical Engineering Experience
Scheme 1Grid followingPower frequencyPower frequency step up stationPower frequency/00~80 km●●●●
●●●
●●●●
●●●
●●
Scheme 2Grid followingLow frequencyLow frequency step up station●●Low frequencyM3C frequency converter station●●●●
●●●
0~200 km●●●None
Scheme 3Grid followingPower frequencyPower frequency MMC rectifier station●●●●
●●●●
DCPower frequency MMC inverter station●●●●
unlimited●●●●
●●
●●●●
●●
Scheme 4Grid followingMedium frequencyMedium frequency MMC rectifier station●●●●●●●●
DCMedium frequency MMC inverter station●●●●unlimited●●●●
None
Scheme 5Grid formingLow frequencyLow frequency step up station●●Low frequencyDRU-MMC frequency converter●●●●
●●
0~200 kmNone
Scheme 6Grid formingMedium frequencyMedium frequency DRU rectifier station●●●●●●DCPower frequency MMC inverter station●●●●
unlimitedNone
Scheme 7DC portParallel DC wind turbineDC step up station●●●●
●●●
●●●●
●●●
DCPower frequency MMC inverter station●●●●
unlimitedNone
Scheme 8DC portSeries DC wind turbine/00DCPower frequency MMC inverter station●●●●
unlimitedNone
More ‘●’ indicates more or better.
Disclaimer/Publisher’s Note: The statements, opinions and data contained in all publications are solely those of the individual author(s) and contributor(s) and not of MDPI and/or the editor(s). MDPI and/or the editor(s) disclaim responsibility for any injury to people or property resulting from any ideas, methods, instructions or products referred to in the content.

Share and Cite

MDPI and ACS Style

Xu, Z.; Jin, Y.; Zhang, Z.; Huang, Y. Eight Typical Schemes of Offshore Wind Power Transmission and Their Key Technical Problems. Energies 2023, 16, 658. https://doi.org/10.3390/en16020658

AMA Style

Xu Z, Jin Y, Zhang Z, Huang Y. Eight Typical Schemes of Offshore Wind Power Transmission and Their Key Technical Problems. Energies. 2023; 16(2):658. https://doi.org/10.3390/en16020658

Chicago/Turabian Style

Xu, Zheng, Yanqiu Jin, Zheren Zhang, and Ying Huang. 2023. "Eight Typical Schemes of Offshore Wind Power Transmission and Their Key Technical Problems" Energies 16, no. 2: 658. https://doi.org/10.3390/en16020658

APA Style

Xu, Z., Jin, Y., Zhang, Z., & Huang, Y. (2023). Eight Typical Schemes of Offshore Wind Power Transmission and Their Key Technical Problems. Energies, 16(2), 658. https://doi.org/10.3390/en16020658

Note that from the first issue of 2016, this journal uses article numbers instead of page numbers. See further details here.

Article Metrics

Back to TopTop