Next Article in Journal
Molecular Simulation Techniques as Applied to Silica and Carbon-Based Adsorbents for Carbon Capture
Next Article in Special Issue
Numerical Simulation Study on Underground Gas Storage with Cushion Gas Partially Replaced with Carbon Dioxide
Previous Article in Journal
Evaluation of the Accuracy and Frequency Response of Medium-Voltage Instrument Transformers under the Combined Influence Factors of Temperature and Vibration
Previous Article in Special Issue
Precipitation of Barium Sulphate during the Waterflooding Process in Polish Offshore Oilfields—Case Analysis
 
 
Font Type:
Arial Georgia Verdana
Font Size:
Aa Aa Aa
Line Spacing:
Column Width:
Background:
Article

Use of a New Gas Ejector for a TEG/TREG Natural Gas Dehydration System

1
Górnicze Biuro Projektów Pangaz Sp. z o.o., ul. Bratysławska 2/7, 31-201 Kraków, Poland
2
Department of Gas Engineering, Faculty of Drilling, Oil and Gas, AGH University of Krakow, al. Mickiewicza 30, 30-059 Kraków, Poland
*
Authors to whom correspondence should be addressed.
Energies 2023, 16(13), 5011; https://doi.org/10.3390/en16135011
Submission received: 18 May 2023 / Revised: 21 June 2023 / Accepted: 23 June 2023 / Published: 28 June 2023
(This article belongs to the Special Issue Advances in Natural Gas Engineering II)

Abstract

Glycol dehydration is the most common and economical water removal method from natural gas streams. However, dehydration of low-pressure natural gas requires the use of higher concentration TEG (Triethylene Glycol) or TREG (Tetraethylene Glycol). This article describes how the ejector can be used to create a vacuum in the glycol reboiler to achieve a higher concentration of L-TEG/L-TREG (Lean Triethylene Glycol/Lean Tetraethylene Glycol). Process simulations of the gas dehydration and glycol regeneration units were carried out in Chemcad software. Simulations were performed for decreasing values of gas working pressure and TEG/TREG regeneration pressures. Dehydration unit efficiency was tested for two values of glycol flow rates. Ejector performance simulations were executed for two positions in the process flow line. The influence of pressure reduction in the glycol reboiler on the concentration of L-TEG/L-TREG and the water dewpoint of natural gas has to be found significant. The increase in glycol flow rate has a greater impact on TREG than for TEG. Creating a vacuum with an ejector in a TEG/TREG reboiler has been shown to be an attractive way to improve the efficiency of natural gas dehydration. The position of the ejector at the end of the vapor flow line, downstream to the condensed water separator, allows for a significant reduction in motive gas consumption.

1. Introduction

Natural gas extracted from reservoirs does not have parameters that are required for fuel transported through the gas network and provided to end users. The gas produced requires the conditioning and adjustment of the pressure to the operating parameters of the transmission network. Required gas pressure values are determined in conditions for connection to the gas network (minimum, maximum, and nominal delivery pressure). The gas quality parameters, such as water and hydrocarbon dewpoint temperature, H2S, CO2, O2 content, mercury vapor content, and cleanliness are specified in the PN-C-04752: 2011 standard [1].
The types of gas contaminants, non-hydrocarbon components, and their concentrations vary between reservoirs and often also between neighboring wells. However, a common undesirable ballast is reservoir water. With increasing well production life, the water production increases simultaneously, what we call a water index increase. This is related to the undesirable water loading phenomenon, which also significantly decreases gas production.
The water presence in produced hydrocarbon mixture forces upstream companies to build water separation and dehydration plants. These modules are present in virtually all natural gas fields. The extracted water is divided into free water in the liquid state, which is relatively easy to remove in various types of separators, and water in the vapor state, which is separated in gas dehydration modules. Some verified gas dehydration processes are used in the Polish and world gas and oil industries. The most commonly used methods are [2,3,4,5,6,7,8,9]:
  • absorption with a few types of glycols and calcium and lithium chloride,
  • mole sieve, silica gel, or activated alumina adsorption,
  • valve expansion refrigeration–JT (Joule–Thomson) process.
In recent years new methods of gas dehydration have been developed, such as the following:
  • membrane units,
  • supersonic separators.
A particularly large amount of research work and industrial implementations are currently carried out in the field of supersonic separation, membrane, and adsorption units. The first two processes are suitable not only for dehydration but also for the separation of other components such as NGL (Natural Gas Liquids), CO2, H2S, or N2 [10,11,12,13,14,15]. Adsorption units are particularly useful for deep gas dehydration, which is necessary for LNG (Liquefied Natural Gas) production and for NGL extraction from natural gas streams [16,17,18].
The decision to build a gas dehydration plant should be obligatory and preceded by a technical and economic analysis based on the production forecast. Investors should consider factors such as the expected amount of produced gas, gas pressure decline, composition, pollution content, and dewpoint requirements.
Glycol, calcium, and lithium chloride dehydration plants are primarily used when gas is supplied to the transmission network and finally to end users. They all allow water dewpoints required in the transmission network to be achieved, but there is a crucial difference in CAPEX (Capital Expenditure) and OPEX (Operating Expenditure).
Units with calcium and lithium chloride pellets are used for the dehydration of small amounts of gas from several hundred to about one thousand Nm 3 /h (in the two- or three-tower version). The capital costs of these installations are much lower than for glycol units. The price of such a module is significantly, or even several times, lower than the glycol plant, but the operating costs are much higher. This is due to the high cost of the pellets.
However, they have found wide application in the domestic gas and oil industry due to the possibility of working in many small and remote gas fields. They are manufactured in a skid-container-mounted construction that allows easy transport to a new location and allows for gas dehydration even from single wells with a small production rate. More expensive pellets with stronger hygroscopic properties could deal with low-pressure gas dehydration, which could not be processed successfully in conventional glycol systems.
The construction costs of the glycol units are much higher. Still, the operating costs (unit gas dehydration cost P L N / 1000 Nm 3 ) are significantly lower than for plants that work with calcium and lithium chlorides.
Glycol units are usually built as part of larger process plants and serve at least a few gas wells. In domestic conditions, plants are usually built for a capacity of several to tens of thousands of normal cubic meters of gas per hour, while abroad, in areas much richer in gas resources, units with a capacity of up to several hundred thousand normal cubic meters of gas per hour are constructed. Maintaining the gas pressure sufficiently high is crucial for properly operating the glycol dehydration unit. When the gas pressure drops below the value of approximately 25–30 barg, difficulties will appear with respect to meeting the water dewpoint specification requirements [2,7,19,20,21,22,23,24].
The producer could deal with this problem in a few ways:
  • Abandon exploitation of the lowest-pressure gas wells.
  • Installation of the compressor unit upstream to the dehydration plant.
  • Find methods of increasing the efficiency of the gas dehydration unit.
The loss of profits associated with the first solution makes it undesirable. The second option requires significant capital investment and must be planned in advance. Significant time is required to obtain the necessary legal permits, purchase equipment, and execute construction works.
Taking into account the current conditions, the simplest and most economically effective solution is to increase the dehydration efficiency of the existing plant. It could be achieved by increasing the glycol concentration in the regenerator to a value greater than 98.4 wt% for TEG and greater than 99.2 wt% for TREG [5,7,25,26,27].
Virtually all known methods for increasing the concentration of L-TEG/L-TREG involve lowering the partial pressure of the glycol solution in the regenerator. If the pressure is reduced below 1 atm, we will obtain a lower water concentration in the regenerated L-TEG/L-TREG.
The following industrial methods can achieve this:
  • A stripping gas system where a small amount of gas is introduced directly into the reboiler or a packed “stripping column” between the reboiler and the surge tank. It takes advantage of Dalton’s law, which says that the total pressure of a mixture of gases is equal to the sum of the partial pressures of the individual component gases [2,3,28].
  • The GLYNOXX, DRIGAS™, and ECOTEG™ processes with a closed stripping gas loop. Fuel gas or hydrocarbons from degassing TEG/TREG are used as a source of stripping gas [29,30,31].
  • The DRIZO process with a close stripping gas lope and uses a material such as iso-octane or a mixture of aromatic, naphthenic, and paraffin hydrocarbons in the range C5–C10. They vaporize at reboiler temperature but can be condensed and separated from the water in a three-phase separator. The stripping solvent is then pumped back to the regenerator to complete the stripping loop [3,5].
  • The COLDFINGER process achieves glycol enrichment by passing a cooling medium (often the rich glycol) through a cool “finger” inserted in the vapor space of the surge tank. This condenses a water-TEG/TREG mixture that is rich in water. The mixture is drawn out of the surge tank through a trough below the ’cold finger’ and is recycled back to the regenerator [32,33].
  • An ejector or vacuum pump can be used to produce the necessary vacuum in the regenerator [3,34,35].
Glycol concentrations in excess of 99.99 wt% have been achieved with the first four processes, but their implementation should be planned at the design stage. Their implementation in a working plant is a more difficult task and requires significant reconstruction and revisions in the classification of explosion hazard zones. It also contributes to increased greenhouse gas emissions if hydrocarbons are used as stripping gases.
Less awkward in this respect is the last method of creating a vacuum in the regenerator. The use of a gas ejector for this purpose seems to be particularly interesting. Despite their relatively low efficiency, ejectors are very simple in construction and resistant to challenging operating conditions, in contrast to vacuum pumps.
It is possible to make such a modification without interfering with the structure of the regenerator and other TEG/TREG regeneration unit elements. The ejector can be connected to the steam vent line from the still column to the separator and further to the atmosphere. It only requires the replacement of a short fragment of the low-pressure pipeline, and the ejector itself is treated as an element of the piping system. The modification will usually not require obtaining administrative approvals and permits or changing the registration documentation of tanks and pipelines subject to the PED (Pressure Equipment Directive). Proper organization and earlier preparation of the necessary materials allow construction work to be performed in several hours.
Compressed air can be used as a motive gas for the ejector. Air compressor units exist in most domestic gas processing plants and provide an energy source for industrial automation devices, such as shut-off or control valves in the dehydration unit. Often, the compressed air pipeline is already connected to the dehydration unit, and the ejector only needs to be connected with a short section of a new pipeline or flexible pipes.
The ejector allows for the increase in the efficiency of the glycol dehydration plant in a simple and relatively inexpensive way. Higher concentrations of regenerated L-TEG/L-TREG and, thus, lower water dewpoint temperature of gas could be achieved due to the created vacuum.
This paper presents new, very prospective technology for increasing the efficiency of absorption gas dehydration units. The technology could be characterized by simplicity, small weight and size of the final installation, relatively small energy consumption in the range of applicability, and as a result, low capital and operating expenses. The proposed installation is very simple and consists of an ejector and short sections of additional pipelines, which makes it very robust and inexpensive. An increase in the efficiency of the dehydration unit allows for extending the limits of absorption technology’s applicability.

2. Materials and Methods

Three process flow diagrams were prepared in the CHEMCAD process simulator, and a series of calculations were performed. The influence of vacuum, created by the gas ejector, on the regeneration of TEG/TREG was verified that way [36,37,38,39,40].
The impact of pressure reduction on the lean TEG/TREG mass concentration and the obtained water dewpoint temperature of the gas were examined in the first simulation. The process flow diagram of the TEG dehydration plant was prepared. The TEG model was adopted to calculate the K-values equilibrium constants and the SRK (Soave–Redlich–Kwon) model for enthalpy calculations [41]. The PSRK (Predictive Soave–Redlich–Kwon) model to calculate K-values equilibrium constants and the Latent Heat model to calculate the enthalpy were adopted for the TREG dehydration plant. PSRK is a combined EoS (Equations-of-State) and activity coefficient method in which SRK is used for the vapor and UNIFAC (Universal Functional Activity Coefficient) for the liquid and has special subgroups for the light gases. This concept makes use of recent developments and has the main advantage that VLE (Vapour–Liquid Equilibrium) can be predicted for a larger number of systems without introducing new model parameters that must be fitted to experimental VLE data. The PSRK equation of state can be used for VLE predictions over a much larger temperature and pressure range than the UNIFAC approach and is easily extended to mixtures containing supercritical compounds. Additional PSRK parameters, including light gases, allow the calculation of gas–gas and gas–alkane phase equilibrium. It was also assumed in the thermodynamic properties of the models that water and hydrocarbons do not mix [36].
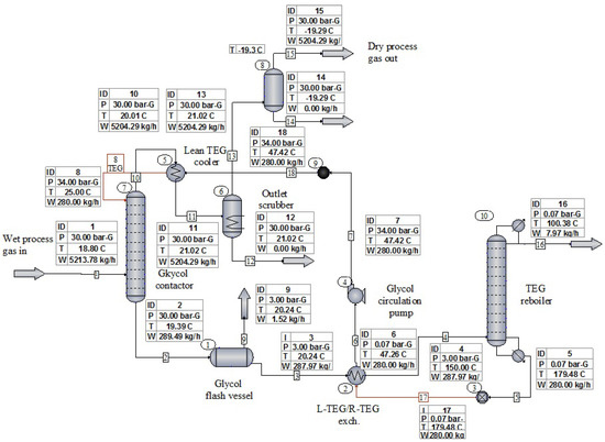
Gas dehydration simulations were performed for four values of gas working pressure 30, 26, 20, and 15 barg and TEG/TREG regeneration pressures in the range of −0.5–+0.07 barg. Figure 1 presents the process flow diagram for the tested variants. The influence of the L-TEG/L-TREG flow rate on the obtained water dewpoint temperatures was also checked [42].
The glycol reboiler maintains the TEG bath temperature at about 180 °C, which is 26 °C lower than the thermal decomposition temperature of TEG (206 °C). For TREG, the bath temperature was assumed to be 213 °C, which is 25 °C lower than the thermal decomposition temperature of TREG (238 °C) [43,44,45].
The simulations were performed for the following technical parameters of the glycol contactor and regenerator [46,47,48,49,50,51]:
Glycol contactor
  • Diameter DN600 (610 × 12.5 mm).
  • The packing height is about 3 m.
  • Packing type—random packing, Białecki rings [52].
  • A minimum required L-TEG concentration 98 wt%.
  • A minimum required L-TREG concentration 99 wt%.
  • Absorber design pressure (PS) 40 barg.
TEG regenerator
  • Still column diameter DN150 (168.3 × 8.0 mm).
  • Upper section packing height is about 1.47 m.
  • Lower section packing height is about 0.44 m.
  • Reboiler vessel diameter DN900 (914 × 10 mm).
  • The gas burner power is about 15–55 kW.
  • A minimum required L-TEG concentration 98 wt%.
  • A minimum required L-TREG concentration 99 wt%.
Natural gas was assumed to be composed of 99% methane.
The two following process simulations estimated the quantity of compressed air required to create a vacuum in the regenerator. CHEMCAD software does not have an ejector unit operation; therefore, its performance was modeled by an adiabatic system of the expander and a gas compressor. The power consumption of the compressor is equal to the expander power production with the opposite sign, so the whole system does not do any work. An upper value of the ejector efficiency of approx. 30% was assumed for the simulation [53,54]. The flow diagrams of the ejector process are presented in Figure 2 and Figure 3.
A pressure value of 8 barg was assumed for the HP (High Pressure) air stream, which is a typical value for air compressors used in gas processing plants. The air temperature was assumed to be +25 °C. The LP (Low Pressure) stream consists of water vapor and hydrocarbons separated from glycol in the regenerator at a reflux temperature of approximately +100 °C. The LP flow rate is 6.74 kg/h, 7.63 kg/h, and 9.2 kg/h for TEG and 6.31 kg/h, 7.34 kg/h and 8.78 kg/h for TREG, respectively. These vapor streams correspond to the amount of water and hydrocarbons separated during TEG/TREG regeneration. At the same time, the working pressure of the dehydrated gas is equal to 26 barg, 20 barg, and 15 barg, respectively.
Ejector performance simulations were executed for two positions in the process flow diagram. In the first variant, the ejector was situated downstream of the condensed water separator. Hydrocarbons degassing from the TEG/TREG were mainstream components in this case. In the second variant, the ejector was placed downstream to the still column and upstream to the air cooler. The LP stream is a mixture of water vapor and hydrocarbons, significantly greater than previously.
For the second case, the outlet pressure of the gas mixture was set to 0.07 barg. This value is slightly greater than pressure losses in pipelines and equipment between the ejector and the gas outlet to the atmosphere (liquid separator, gas cooler, pipeline, etc.).
The outlet pressure of the ejector could be reduced to a value very close to atmospheric pressure when the ejector is installed on the outlet pipeline downstream to the condensed water separator. In this case, the exhaust gas stream from the ejector is discharged directly to the atmosphere.

3. Results

TEG dehydration plant simulation results and required water dewpoints temperatures according to PN-C-04752: 2011 are presented in Table 1. The values were obtained for the base variant, in which the gas working pressure is 30 barg and for decreasing gas working pressure up to 26 barg, 20 barg, and 15 barg.
Additional simulation results for the increase in L-TEG circulation rate to 450 kg/h (which corresponds to the maximum capacity of the circulation pump) are presented in Table 2.
TREG dehydration plant simulation results and required water dewpoints temperatures according to PN-C-04752: 2011 are presented in Table 3. The values were obtained for the base variant, in which the gas working pressure is 30 barg and for decreasing gas working pressure up to 26 barg, 20 barg, and 15 barg.
Additional simulation results for the increase in L-TREG circulation rate to 450 kg/h (which corresponds to the maximum capacity of the circulation pump) are presented in Table 4.
It should be stressed that the equilibrium water dewpoint temperatures obtained from the simulation could be achieved in a test cell but not in a real absorber. This is because the gas and TEG/TREG are not in contact for a long enough time to reach equilibrium. In addition, the gas theoretically leaves the top tray of the absorber in equilibrium, with the TEG/TREG leaving the tray and not entering. As reported by Campbell, numerous tests show that a well-designed, properly operated unit will have an actual water dewpoint 5–10 °C higher than the equilibrium dewpoint [3,41]. The value of this approximation assumed for our plant is 8 °C.
The influence of reboiler pressure reduction on achievable L-TEG concentrations and water dewpoint temperatures is presented in Table 5.
The influence of reboiler pressure reduction on achievable L-TREG concentrations and water dewpoint temperatures is presented in Table 6.
The results of the sensitivity analysis are shown in Figure 4, Figure 5, Figure 6, Figure 7, Figure 8, Figure 9, Figure 10, Figure 11, Figure 12, Figure 13, Figure 14 and Figure 15.
The obtained TEG regeneration pressures versus the 8-barg ejector motive air flow rates are presented in Table 7. The amount of water vapor separated from the 280 kg/h TEG circulation stream for the three dehydrated gas pressure values were 26 barg, 20 barg, and 15 barg in the simulations. The ejector was placed downstream to the condensed water separator.
Obtained TREG regeneration pressures vs. 8-barg ejector motive air flowrates are presented in Table 8. The amount of water vapor separated from the 280 kg/h TREG circulation stream for the three dehydrated gas pressure values were 26 barg, 20 barg, and 15 barg in the simulations. The ejector was placed downstream to the condensed water separator.
Obtained TEG regeneration pressures vs. 8-barg ejector motive air flowrates are presented in Table 9. The amount of water vapor separated from the 280 kg/h TEG circulation stream for the three dehydrated gas pressure values was 26 barg, 20 barg, and 15 barg in the simulations. The ejector was placed downstream to the still column and upstream to the air cooler and water separator.
Obtained TREG regeneration pressures vs. 8-barg ejector motive air flow rates are presented in Table 10. The amount of water vapor separated from the 280 kg/h TREG circulation stream for the three dehydrated gas pressure values was 26 barg, 20 barg, and 15 barg in the simulations. The ejector was placed downstream to the still column and upstream to the air cooler and water separator.

4. Discussion

The simulation results clearly indicate that the glycol dehydration unit with TEG atmospheric pressure regeneration will work properly until the gas pressure drops below 30 barg, as shown in Table 1 and Table 2. The results presented in Figure 4, Figure 6 and Figure 8 show that L-TEG 99.33 wt% is achievable for regeneration pressure equal −0.5 barg and that R-TEG (rich TEG) water concentration increase does not noticeably affect the achieved wt% L-TEG. The obtained results show that it is possible to regenerate the L-TEG to 99.18% mass concentration when a −0.4 barg negative pressure in the reboiler is created. This concentration of L-TEG is sufficient to dehydrate the gas at a pressure of 20 barg with a TEG circulation rate of 280 kg/h.
TEG circulation rate increase to 450 kg/h (up to the maximum circulation pump capacity) has a negligible effect on the value of the water dewpoint temperature Table 2.
Very good results were obtained using TREG instead of TEG for gas dehydration. 99.2 wt% TREG could be achieved during atmospheric pressure regeneration. The dew point temperatures required by the PN-C-04752, 2011 standard for the gas working pressure of 20 barg, could be successfully achieved with 99.2 wt% TREG and circulation rate of 280 kg/h Table 3.
TREG circulation rate has a much greater impact on the gas dewpoint temperature achieved than TEG. Dehydration of 15 barg working pressure gas and TREG circulation rate 450 kg/h where regeneration takes place near atmospheric pressure allows us to obtain approx. 7 °C lower gas dewpoint temperature than in the TEG unit for analogical conditions and TREG circulation rate 280 kg/h. Additional reduction in the TREG regeneration pressure to −0.2 barg allows one to obtain the gas dewpoint temperature required by the standard Table 4. The results presented in Figure 10, Figure 12 and Figure 14 indicate clearly that L-TREG 99.63 wt% is achievable for regeneration pressure equal −0.5 barg and that R-TREG (rich TREG) water concentration increase does not affect noticeably achieved wt% L-TREG.
Overall, it is observed in Figure 5, Figure 7, Figure 9, Figure 11, Figure 13 and Figure 15 that glycol vacuum regeneration brings significant improvement to the dehydration processes. −27 °C, −26 °C, and −22.6 °C are the maximal achievable equilibrium water dewpoint temperature in the TEG unit and depend on the water content of the process gas. −36 °C, −31 °C, and −23.5 °C are results for the TREG unit, and dependence on the water content of process gas is analogical.
Process simulations demonstrated how important the energy efficiency of the ejector is in the place of its installation in the vapor flow line Table 7, Table 8, Table 9 and Table 10.
The position of the ejector at the end of the vapor flow line, downstream to the condensed water separator, allows for a significant reduction in motive gas consumption. Consequently, it significantly reduces energy consumption to create a vacuum in the regenerator.
The simulation results show that greater and greater amounts of motive gas are required to obtain the same pressure reduction value.
This relationship is nonlinear, but above −0.3 barg to −0.4 barg values of regeneration pressure, the motive gas (HP) consumption increases rapidly, and the regeneration pressure value approaches a constant value asymptotically.
The following inconveniences and problems could be eliminated when an ejector is used to create negative pressure in the regenerator to achieve higher L-TEG/L-TREG concentrations:
  • Loss of profits due to flaring wet stripping gas.
  • Additional emissions of stripping hydrocarbons that enhance the greenhouse effect.
  • Introducing flammable gases to the regenerator where a heat source is a flame tube eliminates additional operational risk.
  • Installation of a stripping column between the reboiler and surge tank, resulting in the necessity to arrange the vessels on platforms and build additional supporting structures and decks.
  • When hydrocarbons are used as stripping gas, an additional explosion hazard zone must be designated. Additional legal and technical restrictions are related to this.
  • Stripping gas needs to have sufficiently high pressure that exceeds the back pressure arising in between the gas injection point and the flare. In most cases, the regenerator must be qualified as a low-pressure vessel.
  • Vacuum pumps can be a nuisance.
When we decide to support our TEG/TREG regeneration unit with a vacuum-generating ejector, the following factors should be taken into account:
  • The thickness of the reboiler and the still column shell must be checked under internal negative pressure.
  • Regenerator and vent line flange and threaded connections should be additionally sealed.
  • The risk of accelerated TEG/TREG degradation when air enters the regenerator.
  • Protection of the glycol regenerator against the back air flow from the vent line.
  • Poorer glycol circulation pump working conditions. The pump will operate at reduced pressure on the suction side due to the negative pressure generated in the regenerator.

5. Conclusions

The calculations performed indicate that replacing TEG, which is the most commonly used absorbent, with TREG brings a noticeable effect of the increase in gas dehydration efficiency. TEG is suitable for picking up the necessary amount of water from the gas at a pressure of 30 barg and above, while glycol regeneration takes place near atmospheric pressure. TREG is suitable for dehydrating gas at lower working pressure, even 20 barg. The simulation results indicate that the optimal circulation rate of TEG and TREG varies significantly. Lean TEG circulation rate greater than 280 kg/h does not significantly lower the gas dewpoint temperatures. On the contrary, an increase in the lean TREG circulation rate to 450 kg/h brings a noticeable improvement in dehydration efficiency. In this way, the gas dewpoint temperature can be reduced by an additional 7 °C for dehydration run under 15 barg gas pressure Table 3 and Table 4.
The simulation results indicate that the use of an ejector to generate negative pressure in the regenerator, thus increasing the efficiency of TEG/TREG regeneration, is a cost-effective alternative to the other known methods such as striping gas, DRIZO, GLYNOXX, DRIGAS ™, ECOTEG ™, GOLDFINGER, and use of vacuum pumps. It is true within a certain operating range. This method is economically competitive considering the amount of ejector motive gas and thus moderate compression costs for lean TEG concentrations in the range of 98.4 wt% to 99.1 wt% and lean TREG in the range of 99.2 wt% to 99.55 wt%.
Based on the performed simulations, significant amounts of a motive gas are required to obtain a deep vacuum in the regenerator, which makes the process unprofitable Table 7, Table 8, Table 9 and Table 10.
The amount of an ejector motive gas strongly depends on the place of its installation in the distillation vapor flow line. It is more profitable to install the ejector downstream to the water condensate separator at the outlet of the vapor line to the atmosphere. The phase transformation elimination—water vapor condensation, which occurs in the ejector when it is placed downstream to the still column, leads to much smaller amounts of LP gas flowing through the ejector. The negative pressure limit values obtained in the regenerator range from about −0.3 barg to −0.4 barg. The demand for motive gas (HP) begins to increase rapidly for lower vacuum values, and the LP pressure in the regenerator tends asymptotically to a constant value.
For TREG regeneration with an ejector location downstream to the condensate separator, a higher pressure reduction value could be achieved with the same flow rate of the motive gas. This is a result of the lower solubility of hydrocarbons in TREG compared to that in TEG, and thus a lower flow rate of the LP gas Table 7 and Table 8.
However, it should be remembered that the ejector model is simplified, and the calculated demand for motive gas is approximate.
This paper demonstrated a completely new technique to increase the efficiency of the glycol dehydration unit. Presented technology is the subject of an ongoing patent procedure. Regeneration unit modifications can be relatively easily introduced in the working TEG/TREG dehydration plant, and their costs are significantly lower compared to most known methods of increasing efficiency. Apertures are characterized by the small weight and size of the final installation. This is due to the simplicity of the idea and the ejector itself. Regeneration unit modifications are introduced in its final section at the outlet of the vapor line to the atmosphere.
Very high concentrations of lean TEG/TREG could not be achieved cost-effectively with the air motive ejectors.

Author Contributions

Conceptualization, S.N. and M.B.; methodology, M.B.; software, M.B.; validation, S.N., R.S. and M.B.; formal analysis, S.N.; investigation, M.B.; writing—original draft preparation, M.B.; writing—review and editing, S.N., R.S. and M.B.; supervision, S.N.; project administration, R.S.; funding acquisition, S.N. All authors have read and agreed to the published version of the manuscript.

Funding

This research was partly funded by EEA and Norway Grants, operated by The National Center for Research and Development, grant number NOR/POLNORCCS/AGaStor/0008/2019-00.

Data Availability Statement

All research data are accessible in the context of the article.

Conflicts of Interest

The authors declare no conflict of interest.

Abbreviations

The following abbreviations are used in this manuscript:
TEGTriethylene Glycol
TREGTetraethylene Glycol
L-TEGLean Triethylene Glycol
L-TREGLean Tetraethylene Glycol
R-TEGRich TEG
R-TREGRich TREG
LPLow Pressure
HPHigh Pressure
JTJoule-Thomson
CAPEXCapital Expenditure
OPEXOperating Expenditure
PEDPressure Equipment Directive
SRKSoave–Redlich–Kwong
PSRKPredictive Soave–Redlich–Kwong
NGLNatural Gas Liquids
LNGLiquefied Natural Gas
EoSEquations-of-State
UNIFACUniversal Functional Activity Coefficient
VLEVapour–Liquid Equilibrium
wt%Weight %
exch.exchanger

References

  1. PN-C-04752; Gaz Ziemny–Jakość Gazu w Sieci Przesyłowej. PKN: Warszawa, Poland, 2011.
  2. GPSA Engineering Data Book, SI Version, 14th ed.; GPA Midstream Association: Tulsa, OK, USA, 2017.
  3. Campbell, J.M. Gas Conditioning and Processing, 9th ed.; John M. Campbell and Company: Norman, OK, USA, 2014; Volume 2. [Google Scholar]
  4. Mokhatab, S.; Poe, W.A.; Mak, J.Y. Handbook of Natural Gas Transmission and Processing: Principles and Practices, 3rd ed.; Gulf Professional Publishing: Waltham, MA, USA, 2015; pp. 223–262. [Google Scholar]
  5. Kong, Z.Y.; Wee, X.J.M.; Mahmoud, A.; Yu, A.; Liu, S.; Sunarso, J. Development of a techno-economic framework for natural gas dehydration via absorption using tri-ethylene glycol: A comparative study between DRIZO and other dehydration processes. S. Afr. J. Chem. Eng. 2020, 31, 17–24. [Google Scholar] [CrossRef]
  6. Lotfi, Z.; Keshavarz, P. High-efficiency water vapor absorption by tri-ethylene glycol combined with methyldiethanolamine. Sep. Purif. Technol. 2021, 270, 118841. [Google Scholar] [CrossRef]
  7. Chebbi, R.; Qasim, M.; Jabbar, N.S. Optimization of triethylene glycol dehydration of natural gas. Energy Rep. 2019, 5, 723–732. [Google Scholar] [CrossRef]
  8. Al-Aiderous, A. SPE-207390-MS Troubleshooting Gas Dehydration Systems Using Data Analysis. In Proceedings of the Abu Dhabi International Petroleum Exhibition & Conference, Abu Dhabi, United Arab Emirates, 9 December 2021. [Google Scholar]
  9. Deshmukh, S.; Larsen, T.; Seereeram, S. SPE-202907-MS Digitalized Next Generation Mono Ethylene Glycol Regeneration Systems. In Proceedings of the Abu Dhabi International Petroleum Exhibition & Conference, Abu Dhabi, United Arab Emirates, 9–12 November 2020. [Google Scholar]
  10. Liang, H.; Zhang, S.; Kang, Y.; Ling, K. IPTC-19239-MS Research on Natural Gas Separation Flow Laws in a New Type of Supersonic Cyclone Separator. In Proceedings of the International Petroleum Technology Conference, Beijing, China, 26–28 March 2019. [Google Scholar]
  11. Ali, H.; Sajjad, S. SPE-207561-MS Modified Regeneration Scheme for Energy Efficient Gas Dehydration Supersonic Cyclone Separator. In Proceedings of the Abu Dhabi International Petroleum Exhibition & Conference, Abu Dhabi, United Arab Emirates, 15–18 November 2021. [Google Scholar]
  12. Akhtiamov, A.; Konovalova, K.; Kurochkin, A. SPE-177967-MS Energy-efficient Natural and Associated Petroleum Gas Dehydration Technology with Composite Adsorbents. In Proceedings of the SPE Russian Petroleum Technology Conference, Moscow, Russia, 26–28 October 2015. [Google Scholar]
  13. Imaev, S.Z.; Bagirov, L.A.; Voytenkov, E.V. SPE-171427-MS New Low Temperature Process of CO2 Recovery from Natural Gases. In Proceedings of the SPE Asia Pacific Oil & Gas Conference and Exhibition, Adelaide, Australia, 14–16 October 2014. [Google Scholar]
  14. Bagirov, L.A.; Imaev, S.Z. SPE-176649-MS Experience of 3S-technology Application for Natural Gas Processing at Gas Facilities in Russia and China. In Proceedings of the SPE Russian Petroleum Technology Conference, Moscow, Russia, 26–28 October 2015. [Google Scholar]
  15. He, X.; Kumakiri, I.; Hillestad, M. Conceptual process design and simulation of membrane systems for integrated natural gas dehydration and sweetening. Sep. Purif. Technol. 2020, 247, 116993. [Google Scholar] [CrossRef]
  16. Sreenivasan, V.; Alladwar, S.G. SPE-197183-MS Mitigate H2S Spike in 4A Molecular Sieve Gas Dehydration. In Proceedings of the Abu Dhabi International Petroleum Exhibition & Conference, Abu Dhabi, United Arab Emirates, 11–14 November 2019. [Google Scholar]
  17. Vieira, A.J.M.; Aimoli, C.G.; Melo, D.C. OTC-32580-MS Comparison between Molecular Sieves and Activated Alumina for GasDehydration in an Ultra-Deepwater Production Unit. In Proceedings of the Offshore Technology Conference, Houston, TX, USA, 1–4 May 2023. [Google Scholar]
  18. Cavalcante Júnior, C.J.; Filho, P.A.P. Modeling and simulation of an industrial adsorption process of dehydration of natural gas in 4A molecular sieves: Effect of adsorbent aging. Res. Eng. 2023, 18, 101144. [Google Scholar] [CrossRef]
  19. Hicks, R.L.; Senules, E.A. New gas-water-TEG equilibria. Hydrocarb. Process. 1991, 70, 55–58. [Google Scholar]
  20. Janocha, A.; Bęben, D. Efektywnosć rozwiązań technicznych w procesie oczyszczania gazu ziemnego. Nafta-Gaz 2009, 65, 968–970. [Google Scholar]
  21. Janocha, A. Osuszanie gazu ziemnego w warunkach niskiego ciśnienia w złożu. Nafta-Gaz 2010, 66, 379–382. [Google Scholar]
  22. Quan, Y.; Phanikumar, A. Retrofitting a glycol contactor to prevent carryover. Pet. Technol. Q. 2013, 33–34, 37–38, 40, 42. [Google Scholar]
  23. Qvistgaard, D.; Trancoso, J.; Solbraa, E.; Danielsen, M.V.; Panteli, E.; Kontogeorgis, G.M.; Solms, N. Multicomponent vapor-liquid equilibrium measurements and modeling of triethylene glycol, water, and natural gas mixtures at 6.0, 9.0 and 12.5 MPa. Fluid Phase Equilibria 2023, 565, 113660. [Google Scholar] [CrossRef]
  24. Ibeh, U.; Chibueze, S.E.; Abonyi, C.L. SPE-184313-MS An Investigation of Dehydration Inefficiencies and Associated Design Challenges in a Gas Dehydration Unit-A Case Study of X Gas Plant. In Proceedings of the SPE Nigeria Annual International Conference and Exhibition, Lagos, Nigeria, 2–4 August 2016. [Google Scholar]
  25. Salamat, R. IPTC 13321 Choose the Right Gas Dehydration Method and Optimize Your Design. In Proceedings of the IPTC 2009: International Petroleum Technology Conference, Doha, Qatar, 7–9 December 2009. [Google Scholar]
  26. Salamat, R. SPE 154134 Gas Dehydration Offshore or Onshore, How Much and Design Tips. In Proceedings of the SPE International Production and Operations Conference & Exhibition, Doha, Qatar, 14–16 May 2012. [Google Scholar]
  27. Ghiasi, M.; Bahadori, A.; Zendehboudi, S.; Chatzis, I. Rigorous models to optimise stripping gas rate in natural gas dehydration units. Fuel 2015, 140, 421–428. [Google Scholar] [CrossRef]
  28. Chong, D.J.S.; Foo, D.C.Y.; Putra, Z.A. A reduced order model for triethylene glycol natural gas dehydration system. S. Afr. J. Chem. Eng. 2023, 41, 51–67. [Google Scholar] [CrossRef]
  29. Dreher, T.; Cavill, M.; Geard, A. SPE-171415-MS Increasing Sales Gas Output from Glycol Dehydration Plants. In Proceedings of the SPE Asia Pacific Oil & Gas Conference and Exhibition, Adelaide, Australia, 14–16 October 2014. [Google Scholar]
  30. Siirtec Nigi. Available online: https://www.siirtecnigi.com (accessed on 4 May 2023).
  31. Pokrzywniak, C. Analiza rozwiązań technicznych i efektywności stosowanych procesów glikolowego osuszania gazu ziemnego. Wiertnictwo Nafta Gaz 2007, 24, 381–389. [Google Scholar]
  32. Gironi, F.; Maschietti, M.; Piemonte, V.; Diba, D.; Gallegati, S.; Schiavo, S. OMC-2007-026 Triethylen glycol regeneration in natural gas dehydration plants: A study on the coldfinger process. In Proceedings of the Offshore Mediterranean Conference and Exhibition, Ravenna, Italy, 28–30 March 2007. [Google Scholar]
  33. Piemonte, V.; Maschietti, M.; Gironi, F. A triethylene glycol-water system: A study of the TEG regeneration processes in natural gas dehydration plants. Energy Sources. Part A Recovery Util. Environ. Eff. 2012, 34, 456–464. [Google Scholar] [CrossRef]
  34. Kohl, A.L.; Riesenfeld, F.C. Gas Purification: Gulf Professional Publishing, 5th ed.; Gulf Professional Publishing: Houston, TX, USA, 1997. [Google Scholar]
  35. Peeran, S.; Beg, N. Innovative and simpler technology to recover flare gas. In Proceedings of the 12th Offshore Mediterranean Conference and Exhibition, Ravenna, Italy, 25–27 March 2015. [Google Scholar]
  36. Edwards, J.E. Chemical Engineering in Practice. Design, Simulation and Implementation, 3rd ed.; Process Simulation Engineering; P&I Design Ltd.: Thornaby, UK, 2017. [Google Scholar]
  37. Son, H.; Kim, Y.; Park, S.; Binns, M.; Kim, J. Simulation and modeling of MEG (Monoethylene Glycol) regeneration for the estimation of energy and MEG losses. Energy 2018, 157, 10–18. [Google Scholar] [CrossRef]
  38. El Mawgoud, H.A.; Elshiekh, T.M.; Khalil, S.A. Process simulation for revamping of a dehydration gas plant. Egypt. J. Petroleum 2015, 24, 475–482. [Google Scholar] [CrossRef]
  39. Trueba, L., Jr.; Gaston, T.; Brackin, J.; Miller, J.; You, B.H. Effective strategies to reduce triethylene glycol consumption in natural gas processing plants. Case Stud. Chem. Environ. Eng. 2022, 5, 100196. [Google Scholar] [CrossRef]
  40. Mitra, P.; Kalia, I. IPTC-22238-MS Process Simulation to Design Dehydration Systems with Separators and Inline Glycol Injection Segment. In Proceedings of the International Petroleum Technology Conference, Riyadh, Saudi Arabia, 21–23 February 2022. [Google Scholar]
  41. Bahadori, A.; Vuthaluru, H.B. Rapid estimation of equilibrium water dew point of natural gas in TEG dehydration systems. J. Nat. Gas Sci. Eng. 2009, 1, 68–71. [Google Scholar] [CrossRef]
  42. Okoro, E.E.; Sanni, S.E.; Olatunji, D.I.; Igbinedion, P.; Oni, B.; Orodu, O.D. SPE-203751-MS Numerical Based Optimization for Natural Gas Dehydration and Glycol Regeneration. In Proceedings of the SPE Nigeria Annual International Conference and Exhibition, Virtual, 11–13 August 2020. [Google Scholar]
  43. Properties and Uses of Glycols; DOW: Midland, MI, USA, 1961.
  44. Smulski, R.; Sacha, J. The dependency on the temperature of efficiency of the regeneration process in glycols. AGH Drilling Oil Gas 2016, 33, 733–746. [Google Scholar] [CrossRef]
  45. Soliman, M.; Alwani, M.A.; Aiderous, A.Y. SPE-197768-MS Troubleshooting Glycol Loss in Gas Dehydration Systems Using Data Analysis at Upstream Operation. In Proceedings of the Abu Dhabi International Petroleum Exhibition & Conference, Abu Dhabi, United Arab Emirates, 11–14 November 2019. [Google Scholar]
  46. Kunesh, J.G. Practical Tips on Tower Packing. Chem. Eng. 1987, 94, 101. [Google Scholar]
  47. Egger, D.; Robinson, P. Sulzer Separation Technology. Removing Liquid from Gas. Sulzer Tech. Rev. 2007, 3, 7. [Google Scholar]
  48. Kunesh, J.G.; Lahm, L.; Yangi, T. Commercial Scale Experiments That Provide Insight on Packed Tower Distributors. Repr. I&EC Res. 1987, 26, 1845. [Google Scholar]
  49. Rukovena, F. Properly Install Column Internals. Chem. Proc. 2007, 70, 19–25. [Google Scholar]
  50. Specyfication for Glycol-Type Gas Dehydration Units. API Specyfication 12GDU (SPEC 12GDU), 1st ed.; American Petroleum Institute: Washington, DC, USA, 1990. [Google Scholar]
  51. Bahadori, A.; Vuthaluru, H.B. Simple methodology for sizing of absorbers for TEG (triethylene glycol) gas dehydration systems dehydration units. Energy 2009, 34, 1910–1916. [Google Scholar] [CrossRef]
  52. EKO-STRUKTURY, sc. Wypełnienia Kolumn. Mater. Tech. 1998. [Google Scholar]
  53. Goliński, J.A.; Troskolanski, A.T. Strumienice. In Teoria i Konstrukcja Warszawa, 1st ed.; Wydawnictwa Naukowo-Techniczne: Warszawa, Poland, 1969. [Google Scholar]
  54. Sokolow, J.J.; Zinger, N.M. Strumienice, 1st ed.; Wydawnictwa Naukowo-Techniczne: Warszawa, Poland, 1960. [Google Scholar]
Figure 1. Process flow diagram of the TEG/TREG dehydration plant.
Figure 1. Process flow diagram of the TEG/TREG dehydration plant.
Energies 16 05011 g001
Figure 2. Process flow diagram of the ejector-first variant.
Figure 2. Process flow diagram of the ejector-first variant.
Energies 16 05011 g002
Figure 3. Process flow diagram of the ejector-second variant.
Figure 3. Process flow diagram of the ejector-second variant.
Energies 16 05011 g003
Figure 4. Sensitivity analysis L-TEG concentration vs. TEG regeneration pressure for dehydrated gas working pressure p = 26 barg.
Figure 4. Sensitivity analysis L-TEG concentration vs. TEG regeneration pressure for dehydrated gas working pressure p = 26 barg.
Energies 16 05011 g004
Figure 5. Sensitivity analysis of the water dewpoint temperature vs. TEG regeneration pressure for the working pressure of dehydrated gas p = 26 barg.
Figure 5. Sensitivity analysis of the water dewpoint temperature vs. TEG regeneration pressure for the working pressure of dehydrated gas p = 26 barg.
Energies 16 05011 g005
Figure 6. Sensitivity analysis L-TEG concentration vs. TEG regeneration pressure for dehydrated gas working pressure p = 20 barg.
Figure 6. Sensitivity analysis L-TEG concentration vs. TEG regeneration pressure for dehydrated gas working pressure p = 20 barg.
Energies 16 05011 g006
Figure 7. Sensitivity analysis of the water dewpoint temperature vs. TEG regeneration pressure for the working pressure of dehydrated gas p = 20 barg.
Figure 7. Sensitivity analysis of the water dewpoint temperature vs. TEG regeneration pressure for the working pressure of dehydrated gas p = 20 barg.
Energies 16 05011 g007
Figure 8. Sensitivity analysis L-TEG concentration vs. TEG regeneration pressure for dehydrated gas working pressure p = 15 barg.
Figure 8. Sensitivity analysis L-TEG concentration vs. TEG regeneration pressure for dehydrated gas working pressure p = 15 barg.
Energies 16 05011 g008
Figure 9. Sensitivity analysis of the water dewpoint temperature vs. TEG regeneration pressure for the working pressure of dehydrated gas p = 15 barg.
Figure 9. Sensitivity analysis of the water dewpoint temperature vs. TEG regeneration pressure for the working pressure of dehydrated gas p = 15 barg.
Energies 16 05011 g009
Figure 10. Sensitivity analysis L-TREG concentration vs. TREG regeneration pressure for dehydrated gas working pressure p = 26 barg.
Figure 10. Sensitivity analysis L-TREG concentration vs. TREG regeneration pressure for dehydrated gas working pressure p = 26 barg.
Energies 16 05011 g010
Figure 11. Sensitivity analysis of the water dewpoint temperature vs. TREG regeneration pressure for the working pressure of dehydrated gas p = 26 barg.
Figure 11. Sensitivity analysis of the water dewpoint temperature vs. TREG regeneration pressure for the working pressure of dehydrated gas p = 26 barg.
Energies 16 05011 g011
Figure 12. Sensitivity analysis L-TREG concentration vs. TREG regeneration pressure for dehydrated gas working pressure p = 20 barg.
Figure 12. Sensitivity analysis L-TREG concentration vs. TREG regeneration pressure for dehydrated gas working pressure p = 20 barg.
Energies 16 05011 g012
Figure 13. Sensitivity analysis of the water dewpoint temperature vs. TREG regeneration pressure for the working pressure of dehydrated gas p = 20 barg.
Figure 13. Sensitivity analysis of the water dewpoint temperature vs. TREG regeneration pressure for the working pressure of dehydrated gas p = 20 barg.
Energies 16 05011 g013
Figure 14. Sensitivity analysis L-TREG concentration vs. TREG regeneration pressure for dehydrated gas working pressure p = 15 barg.
Figure 14. Sensitivity analysis L-TREG concentration vs. TREG regeneration pressure for dehydrated gas working pressure p = 15 barg.
Energies 16 05011 g014
Figure 15. Sensitivity analysis of the water dewpoint temperature vs. TREG regeneration pressure for the working pressure of dehydrated gas p = 15 barg.
Figure 15. Sensitivity analysis of the water dewpoint temperature vs. TREG regeneration pressure for the working pressure of dehydrated gas p = 15 barg.
Energies 16 05011 g015
Table 1. TEG dehydration plant simulation results for the base variant.
Table 1. TEG dehydration plant simulation results for the base variant.
Gas Working Pressure30 [barg]26 [barg]20 [barg]15 [barg]
Gas flowrate7200 nm 3 /h7200 nm 3 /h7200 nm 3 /h7200 nm 3 /h
Gas working temperature18.8 °C18.8 °C18.8 °C18.8 °C
Equilibrium water dewpoint temperature−19.3 °C−18.7 °C−17.8 °C−15.5 °C
Actual water dewpoint temperature−11.3 °C−10.7 °C−9.8 °C−7.5 °C
L-TEG flowrate280 kg/h280 kg/h280 kg/h280 kg/h
L-TEG concentration produced in the regenerator98.45 wt%98.45 wt%98.45 wt%98.45 wt%
Water dewpoint temperature required in winter season−10.9 °C−12.4 °C−15 °C−18.1 °C
Water dewpoint temperature required in summer season−2.9 °C−4.5 °C−7.4 °C−10.6 °C
Table 2. The results of the simulation for the L-TEG circulation rate increased to 450 kg/h.
Table 2. The results of the simulation for the L-TEG circulation rate increased to 450 kg/h.
Gas Working Pressure30 [barg]26 [barg]20 [barg]15 [barg]
Gas flowrate7200 nm 3 /h7200 nm 3 /h7200 nm 3 /h7200 nm 3 /h
Gas working temperature18.8 °C18.8 °C18.8 °C18.8 °C
Equilibrium water dewpoint temperature−19.4 °C−19 °C−18.1 °C−17 °C
Actual water dewpoint temperature−11.4 °C−11 °C−10.1 °C−9 °C
L-TEG flowrate450 kg/h450 kg/h450 kg/h450 kg/h
L-TEG concentration produced in the regenerator98.45 wt%98.45 wt%98.45 wt%98.45 wt%
Water dewpoint temperature required in winter season−10.9 °C−12.4 °C−15 °C−18.1 °C
Water dewpoint temperature required in summer season−2.9 °C−4.5 °C−7.4 °C−10.6 °C
Table 3. TREG dehydration plant simulation results for the base variant.
Table 3. TREG dehydration plant simulation results for the base variant.
Gas Working Pressure30 [barg]26 [barg]20 [barg]15 [barg]
Gas flowrate7200 nm 3 /h7200 nm 3 /h7200 nm 3 /h7200 nm 3 /h
Gas working temperature18.8 °C18.8 °C18.8 °C18.8 °C
Equilibrium water dewpoint temperature−30.3 °C−28.7 °C−23.4 °C−17.3 °C
Actual water dewpoint temperature−22.3 °C−20.7 °C−15.4 °C−9.3 °C
L-TEG flowrate280 kg/h280 kg/h280 kg/h280 kg/h
L-TEG concentration produced in the regenerator99.2 wt%99.2 wt%99.2 wt%99.2 wt%
Water dewpoint temperature required in winter season−10.9 °C−12.4 °C−15 °C−18.1 °C
Water dewpoint temperature required in summer season−2.9 °C−4.5 °C−7.4 °C−10.6 °C
Table 4. Simulation results for the increase in L-TREG circulation rate to 450 kg/h.
Table 4. Simulation results for the increase in L-TREG circulation rate to 450 kg/h.
Gas Working Pressure30 [barg]26 [barg]20 [barg]15 [barg]
Gas flowrate7200 nm 3 /h7200 nm 3 /h7200 nm 3 /h7200 nm 3 /h
Gas working temperature18.8 °C18.8 °C18.8 °C18.8 °C
Equilibrium water dewpoint temperature−31.5 °C−30.5 °C−27.6 °C−24.1 °C
Actual water dewpoint temperature−23.5 °C−22.5 °C−19.6 °C−16.1 °C
L-TEG flowrate450 kg/h450 kg/h450 kg/h450 kg/h
L-TEG concentration produced in the regenerator99.2 wt%99.2 wt%99.2 wt%99.2 wt%
Water dewpoint temperature required in winter season−10.9 °C−12.4 °C−15 °C−18.1 °C
Water dewpoint temperature required in summer season−2.9 °C−4.5 °C−7.4 °C−10.6 °C
Table 5. The influence of reboiler pressure reduction on L-TEG concentrations.
Table 5. The influence of reboiler pressure reduction on L-TEG concentrations.
TEG Regeneration Pressure0.07 [barg]0 [barg]−0.1 [barg]−0.2 [barg]−0.3 [barg]−0.4 [barg]−0.5 [barg]
Simulation for gas working pressure 26 barg and m L T E G = 280 kg/h
L-TEG mass concentration98.45%98.56%98.77%98.87%99.03%99.18%99.33%
Equilibrium water dewpoint temperature−18.8 °C−19.5 °C−20.8 °C−22.2 °C−23.8 °C−25.5 °C−27.7 °C
Actual water dewpoint temperature−10.8 °C−11.5 °C−12.8 °C−14.2 °C−15.8 °C−17.5 °C−19.7 °C
Water dewpoint temperature required in winter season −12.4 °C
Simulation for gas working pressure 20 barg and m L T E G = 280 kg/h
L-TEG mass concentration98.45%98.56%98.77%98.87%99.03%99.18%99.33%
Equilibrium water dewpoint temperature−17.5 °C−18.2 °C−19.4 °C−20.7 °C−22.3 °C−24.0 °C−26.0 °C
Actual water dewpoint temperature−9.5 °C−10.2 °C−11.4 °C−12.7 °C−14.3 °C−16.0 °C−18.0 °C
Water dewpoint temperature required in winter season −15 °C
Simulation for gas working pressure 15 barg and m L T E G = 280 kg/h
L-TEG mass concentration98.45%98.54%98.69%98.83%99.01%99.16%99.31%
Equilibrium water dewpoint temperature−15.5 °C−16.0 °C−16.6 °C−18.5 °C−20.0 °C−21.4 °C−22.6 °C
Actual water dewpoint temperature−7.5 °C−8.0 °C−8.6 °C−10.5 °C−12.0 °C−13.4 °C−14.6 °C
Simulation for gas working pressure 15 barg and m L T E G = 450 kg/h
L-TEG mass concentration98.47%98.56%98.62%98.78%98.95%99.12%99.28%
Equilibrium water dewpoint temperature−17.0 °C−17.2 °C−18.2 °C−19.7 °C−21.5 °C−23.4 °C−25.3 °C
Actual water dewpoint temperature−9.0 °C−9.2 °C−10.2 °C−11.1 °C−13.5 °C−15.4 °C−17.3 °C
Water dewpoint temperature required in winter season −18.1 °C
Table 6. Influence of reduction in reboiler pressure on L-TREG concentrations.
Table 6. Influence of reduction in reboiler pressure on L-TREG concentrations.
TREG Regeneration Pressure0.07 [barg]0 [barg]−0.1 [barg]−0.2 [barg]−0.3 [barg]−0.4 [barg]−0.5 [barg]
Simulation for gas working pressure 26 barg and m L T E G = 280 kg/h
L-TREG mass concentration99.2%99.24%99.31%99.39%99.47%99.55%99.63%
Equilibrium water dewpoint temperature−28.7 °C−29.5 °C−30.7 °C−31.7 °C−32.6 °C−34.0 °C−36.0 °C
Actual water dewpoint temperature−20.7 °C−21.5 °C−22.7 °C−23.7 °C−24.6 °C−26.0 °C−28.0 °C
Water dewpoint temperature required in winter season −12.4 °C
Simulation for gas working pressure 20 barg and m L T E G = 280 kg/h
L-TREG mass concentration99.2%99.24%99.31%99.39%99.47%99.57%99.64%
Equilibrium water dewpoint temperature−23.4 °C−23.8 °C−24.7 °C−25.9 °C−27.0 °C−29.0 °C−31.0 °C
Actual water dewpoint temperature−15.4 °C−15.8 °C−16.7 °C−17.9 °C−19.0 °C−21.0 °C−23.0 °C
Water dewpoint temperature required in winter season −15 °C
Simulation for gas working pressure 15 barg and m L T R E G = 280 kg/h
L-TREG mass concentration99.2%99.24%99.31%99.39%99.47%99.55%99.63%
Equilibrium water dewpoint temperature−17.3 °C−17.8 °C−18.6 °C−19.4 °C−20.6 °C−22.0 °C−23.3 °C
Actual water dewpoint temperature−9.3 °C−9.8 °C−10.6 °C−11.4 °C−12.6 °C−14.0 °C−15.3 °C
Simulation for gas working pressure 15 barg and m L T R E G = 450 kg/h
L-TREG mass concentration99.2%99.24%99.31%99.39%99.47%99.55%99.63%
Equilibrium water dewpoint temperature−24.1 °C−24.7 °C−25.4 °C−26.6 °C−28.0 °C−29.6 °C−32.1 °C
Actual water dewpoint temperature−16.1 °C−16.7 °C−17.4 °C−18.6 °C−20.0 °C−21.6 °C−24.1 °C
Water dewpoint temperature required in winter season −18.1 °C
Table 7. Ejector motive air flowrates for first variant location and TEG regeneration.
Table 7. Ejector motive air flowrates for first variant location and TEG regeneration.
Dehydrated Gas PressureWater Vapor Flowrate Vented from Still Column [kg H2O/h]TEG Regeneration Pressures vs. Motive Air Flowrates
−0.15 [barg]−0.2 [barg]−0.3 [barg]−0.35 [barg]−0.4 [barg]−0.45 [barg]
26 [barg]6.74 (5.87)1.0 [kg/h]2.0 [kg/h]4.3 [kg/h]7.7 [kg/h]21.0 [kg/h]287.1 [kg/h]
20 [barg]7.63 (7.0)1.0 [kg/h]2.0 [kg/h]4.0 [kg/h]7.0 [kg/h]15.7 [kg/h]233.9 [kg/h]
15 [barg]9.2 (8.67)1.0 [kg/h]2.0 [kg/h]4.0 [kg/h]7.0 [kg/h]15.0 [kg/h]213.9 [kg/h]
Table 8. Ejector motive air flowrates for first variant location and TREG regeneration.
Table 8. Ejector motive air flowrates for first variant location and TREG regeneration.
Dehydrated Gas PressureWater Vapor Flowrate Vented from Still Column [kg H2O/h]TEG Regeneration Pressures vs. Motive Air Flowrates
−0.25 [barg]−0.3 [barg]−0.35 [barg]−0.4 [barg]−0.45 [barg]
26 [barg]6.31 (6.08)1.0 [kg/h]2.0 [kg/h]4.0 [kg/h]7.7 [kg/h]94.2 [kg/h]
20 [barg]7.34 (7.17)1.0 [kg/h]2.0 [kg/h]4.0 [kg/h]7.7 [kg/h]80.8 [kg/h]
15 [barg]8.78 (8.61)1.0 [kg/h]2.0 [kg/h]4.0 [kg/h]7.0 [kg/h]80.8 [kg/h]
Table 9. Ejector motive air flowrates for second variant location and TEG regeneration.
Table 9. Ejector motive air flowrates for second variant location and TEG regeneration.
Dehydrated Gas PressureWater Vapor Flowrate Vented from Still Column [kg H2O/h]TEG Regeneration Pressures vs. Motive Air Flowrates
−0.15 [barg]−0.2 [barg]−0.3 [barg]−0.35 [barg]−0.4 [barg]
26 [barg]6.74 (5.87)11.0 [kg/h]17.6 [kg/h]54.0 [kg/h]114.0 [kg/h]267.0 [kg/h]
20 [barg]7.63 (7.0)14.0 [kg/h]21.0 [kg/h]64.0 [kg/h]134.0 [kg/h]317.0 [kg/h]
15 [barg]9.2 (8.67)17.0 [kg/h]27.0 [kg/h]80.0 [kg/h]167.0 [kg/h]380.0 [kg/h]
Table 10. Ejector motive air flowrates for second variant location and TREG regeneration.
Table 10. Ejector motive air flowrates for second variant location and TREG regeneration.
Dehydrated Gas PressureWater Vapor Flowrate Vented from Still Column [kg H2O/h]TEG Regeneration Pressures vs. Motive Air Flowrates
−0.25 [barg]−0.3 [barg]−0.35 [barg]−0.4 [barg]
26 [barg]6.31 (6.08)30.0 [kg/h]57.0 [kg/h]117.0 [kg/h]177.0 [kg/h]
20 [barg]7.34 (7.17)37.0 [kg/h]67.0 [kg/h]140.0 [kg/h]327.0 [kg/h]
15 [barg]8.78 (8.61)44.0 [kg/h]80.0 [kg/h]167.0 [kg/h]390.0 [kg/h]
Disclaimer/Publisher’s Note: The statements, opinions and data contained in all publications are solely those of the individual author(s) and contributor(s) and not of MDPI and/or the editor(s). MDPI and/or the editor(s) disclaim responsibility for any injury to people or property resulting from any ideas, methods, instructions or products referred to in the content.

Share and Cite

MDPI and ACS Style

Bernat, M.; Nagy, S.; Smulski, R. Use of a New Gas Ejector for a TEG/TREG Natural Gas Dehydration System. Energies 2023, 16, 5011. https://doi.org/10.3390/en16135011

AMA Style

Bernat M, Nagy S, Smulski R. Use of a New Gas Ejector for a TEG/TREG Natural Gas Dehydration System. Energies. 2023; 16(13):5011. https://doi.org/10.3390/en16135011

Chicago/Turabian Style

Bernat, Marcin, Stanisław Nagy, and Rafał Smulski. 2023. "Use of a New Gas Ejector for a TEG/TREG Natural Gas Dehydration System" Energies 16, no. 13: 5011. https://doi.org/10.3390/en16135011

APA Style

Bernat, M., Nagy, S., & Smulski, R. (2023). Use of a New Gas Ejector for a TEG/TREG Natural Gas Dehydration System. Energies, 16(13), 5011. https://doi.org/10.3390/en16135011

Note that from the first issue of 2016, this journal uses article numbers instead of page numbers. See further details here.

Article Metrics

Back to TopTop