1. Introduction
The sustainable utilisation of natural resources, including water and energy, is very important in our daily life as well as within the industrial sector. This sector uses large amounts of these resources and generates waste streams and emissions that are discharged into the environment. The increased consumption of natural resources, their future scarcity, greenhouse gas emissions and environmental pollution will influence the environment and climate changes. It is necessary to be in line with the adopted targets and sustainable development goals to contribute to the climate and energy framework to achieve economic efficiency and environmental sustainability.
Water and energy are used for various purposes within industrial processes. The minimisation of the consumption of these resources can be achieved by systematically exploring their interconnections in combined water and energy networks or heat-integrated water networks (HIWNs). Various systematic methods (conceptual, mathematical programming and their combination) have been used to achieve this goal. The conceptual methods are based on pinch analysis (PA), and the mathematical programming (MP) methods are based on superstructure optimisation. These methods have been applied to minimise water and energy consumption in various processes. The MP methods, compared to the PA methods, can better address HIWNs, including large-scale problems, multiple contaminants, multiple freshwater sources and gains and losses of water and heat. MP methods have been successfully applied to find the best trade-offs between investment and operating costs in HIWNs.
A work by Budak Duhbacı et al. [
1] presented a review of papers considering water and energy minimisation and the improvements achieved in different industrial processes by the application of MP methods. Ahmetović et al. [
2] presented a review of systematic methods (PA and MP) along with the the results of case studies in the Kraft pulp mills and reported typical savings in freshwater and energy consumption. The reader is also referred to review papers by Zhang et al. [
3], Kermani et al. [
4] and Ahmetović et al. [
5] for more information about the various methods used for solving HIWN problems.
The focus of several papers have been related to proposing superstructures, models and efficient solution strategies that can be used for solving various HIWN problems, including large-scale ones. Leewongtanawit and Kim [
6] proposed a simultaneous design methodology using an MINLP model and solved a large-scale HIWN problem with multiple contaminants and multiple freshwater sources of different temperatures and quality levels. Yang and Grossmann [
7] proposed a simultaneous water- and heat-targeting model, combining a water network with a heat-t-argeting model [
8] for flowsheet optimisation. This targeting model can be applied to HIWN problems including large-scale problems. Liu et al. [
9] proposed a generalised disjunctive programming model (GDP) for the simultaneous inegration of water and energy in HIWNs. This model enables the trade-offs between freshwater and utility consumption and non-isothermal mixing, reducing the complexity of the subsequent heat exchanger network (HEN) design. Ibrić et al. [
10] proposed a compact superstructure and an MINLP model for the simultaneous synthesis of HIWNs. The proposed heuristic rules are used for superstructure simplification. The proposed model is solved using a two-step solution strategy that includes targeting and design steps. Hong et al. [
11] proposed a systematic simultaneous optimisation approach including a three-step solution strategy that can be used for solving large-scale industrial HIWN problems. In this strategy, a combination of NLP and MINLP models is used to design the HIWN. Ibrić et al. [
12] proposed a modified compact superstructure of their previous work [
10], an MINLP model and a three-step solution strategy for solving large-scale problems of HIWNs. The modified superstructure includes a simplified heat integration block, enabling non-isothermal mixing and indirect heat exchange within an overall water network with reduced complexity. Recently, Dong et al. [
13] proposed a superstructure considering splitters and mixers for every water-using operation and heat exchange unit to simultaneously design HIWNs. The results are presented for a different number of heat exchange units starting from the minimum number of heat exchange units and increasing this number with each iteration.
Based on the published papers, it can be concluded that the majority of them have considered small- and medium-scale HIWN problems, and only several works addressed large-scale HIWN problems. In addition, based on the results reported in the literature for HIWN problems (small-, medium- and large-scale), it can be concluded that the proposed optimal designs have a relatively small number of heat exchangers, compared to traditional HEN designs in which hot and cold process water streams are involved in heat integration. In most cases, there are less than ten heat exchangers in the optimal HIWN designs reported in the literature. One of the reasons for this is that hot and cold water streams in HIWNs can be involved in indirect heat transfers through heat exchangers as well as direct heat transfers by mixing various water streams. Accordingly, due to the mixing of various hot and cold water streams (direct heat transfer), the number of heat exchangers in a final HIWN design can be significantly smaller than a classical HEN design, in which hot and cold process streams are mainly involved in an indirect heat integration.
This work presents a new superstructure and a simultaneous optimisation MINLP model of a heat-integrated water network. In this model, a water network (WN) is combined with a modified HEN model instead of considering a stage-wise HEN superstructure model [
14,
15] to reduce the overall network complexity and the number of continuous and discrete variables. The stage-wise HEN superstructure [
14,
15] consists of heat integration stages in which the corresponding stream is split and directed to an exchanger for each potential match between each hot or cold stream. The outlet streams from the exchangers are mixed and the stream is directed to the next stage. The number of stages is usually equal to the maximum number of hot or cold streams. However, the number of possible heat exchange matches increases significantly with the increased number of hot and cold streams. Thus, the overall complexity of the combined HIWN model depends on the identification of hot and cold streams within the WN. In previous research [
10], hot and cold streams within the WN were defined with the heating and cooling stages, with a limited number of hot and cold streams directed to the HEN superstructure [
14]. The model is later modified to reduce the number of heating/cooling stages [
12] using the same HEN superstructure. However, even with the reduced number of hot and cold streams (e.g., a maximum of five), there is still a large number of possible heat-exchange opportunities. Large-scale problems are still difficult to solve and special solution strategies are required, including separate targeting and design steps [
12]. The new superstructure proposed in this paper includes a new HEN design consisting of a limited number of heat exchangers and a corresponding number of heaters and coolers, with their interconnections. Additional opportunities for the splitting and mixing of hot and cold water streams are enabled as well as various patterns of heat exchangers (serial, parallel and their combinations) and bypasses. The MINLP model is solved by a one-step solution strategy to minimise the total annualised cost (TAC) of the overall HIWN. This strategy also enables the random generation of initial points, an iterative solution of the MINLP model and the generation of multiple solutions, from which the best one can be chosen. The results obtained for various HIWN problems, including large-scale problems, are in good agreement with the reported literature results.
3. Results and Discussion
To demonstrate the capabilities of the proposed model, five examples are solved in increasing order of complexity, concerning a number of process water-using units, contaminants and freshwater sources. The following data are used for the solutions of the problems.
Freshwater: The freshwater is at a temperature of either 20 °C or 30 °C, with a unit cost of USD 0.375/t. The specific heat capacity of all water streams is 4.2 kJ/(kgK). The freshwater is free of contaminants.
Utility: The hot utility is fresh steam at either 120 °C or 150 °C, with unit costs of USD 377/(kW-year) and USD 388/(kW-year). The inlet and outlet temperatures of the hot utility are the same. The cold utility is cooling water at an inlet temperature of 10 °C and an outlet temperature of 20 °C. The unit cost of cooling the water is USD 189/(kW-year).
Heat exchangers: The individual heat transfer coefficients for the hot and cold water streams and the hot and cold utilities are 1 kW/(m2K). The heat exchangers are counter-current with annualised investment cost (USD/year) given as a function of the heat exchange area (m2) as follows: .
The plant operates continuously 8000 h/year.
3.1. Example 1
This example presents a single-contaminant problem with four process water-using units previously studied in the literature [
17,
22,
23,
24]. The freshwater is at 20 °C without contaminants and the wastewater is discharged into the environment at 30 °C. The data for the process water-using units are given in
Table 2.
The optimal network design, shown in
Figure 10, exhibited the minimum freshwater consumption (25 kg/s) and consumption of only the hot utility (1050 kW). The optimal HEN design consists of two heat exchangers and one heater, with the HEN investment cost of USD 131,525/year. This is a somewhat improved solution compared to the solution obtained by using a more complex stage-wise HEN superstructure combined with the water network superstructure [
23]. The same network design and TAC were obtained by Yan et al. [
24] by using the NLP model and the global optimisation solver BARON. A comparison of the results with those from the literature for Example 1 is given in
Table 3.
3.2. Example 2
In this example, a problem originally solved as an isothermal water network problem [
18] is modified as a non-isothermal water network problem, as reported in the literature [
25]. The problem includes four process water-using units with two contaminants and a single freshwater source at 20 °C without contaminants. The wastewater is discharged into the environment at 30 °C with no restrictions on contaminant concentrations in the effluent stream. Data for the process water-using units are given in
Table 4. The EMAT is 1 °C.
Ibrić et al. [
25] reported a solution with the freshwater consumption of 19.444 kg/s and the hot-utlity consumption of 816.67 kW. The network exhibited a design comprising of two heat exchangers and one heater, with the HEN investment cost of USD 188,801/year. The TAC of the network was USD 706,687.7/year. The optimal design shown in
Figure 11 exhibited slightly increased consumption of freshwater compared to the literature [
25] (20.698 vs. 19.444 kg/s). Consequently, the consumption of hot utility is also increased (869.33 vs. 816.67 kW). However, as a trade-off exist, the HEN investment cost is reduced by ≈41% (USD 111,207 vs. USD 188,801/year). The TAC of the network (USD 662,489/year) is reduced by 6.25% compared to the literature [
25].
3.3. Example 3
This example is slightly more complex than the previous one, considering a number of contaminants. The problem consists of four process water-using units and three contaminants originally solved in the literature [
22] and later studied by other authors [
10,
24,
26]. The data for the process water-using units are given in
Table 5. The freshwater is available at 20 °C without contaminants and the wastewater is discharged into the environment at 30 °C. The EMAT is 1 °C.
The optimal network design obtained by using the model proposed in this paper is shown in
Figure 12. Compared to the network design in the literature [
10], the basic design, the freshwater and hot utility consumption and the heat integration opportunities are the same. The only difference is related to the water reuse opportunities related to
, due to the increased flowrate in
.
Table 6 shows a comparison of the results with those from the literature for Example 3.
3.4. Example 4
The complexity of the studied problems of HIWNs significantly increases with larger number of process water-using units. This example considers a single-contaminant HIWN problem with eight process units. The data for the example are taken from the literature [
27] and presented in
Table 7. The problem is solved for an EMAT of 1 °C.
In a recent publication, Ibrić et al. [
12] solved this example by using a three-step solution strategy. However, the HEN superstructure still exhibits a large number of possible heat-integration opportunities, even with a limited number of hot and cold streams. With the new and modified HEN superstructure proposed in this paper, the HEN combinatorial problem is reduced and a good solution is obtained. Dong et al. [
13] proposed a solution to this problem by fixing a number of heat exchangers, heaters and coolers and solving problem for their different numbers. In this way, a set of solutions is obtained with different numbers of exchangers. An optimal network design obtained in this work is shown in
Figure 13. The network design exhibited the same heat integration opportunities as in the literature [
13] and also the same freshwater and utilities consumption. However, there is a difference in the internal distribution of water streams with very similar network designs. A comparison of the results with those from the literature for is presented in
Table 8.
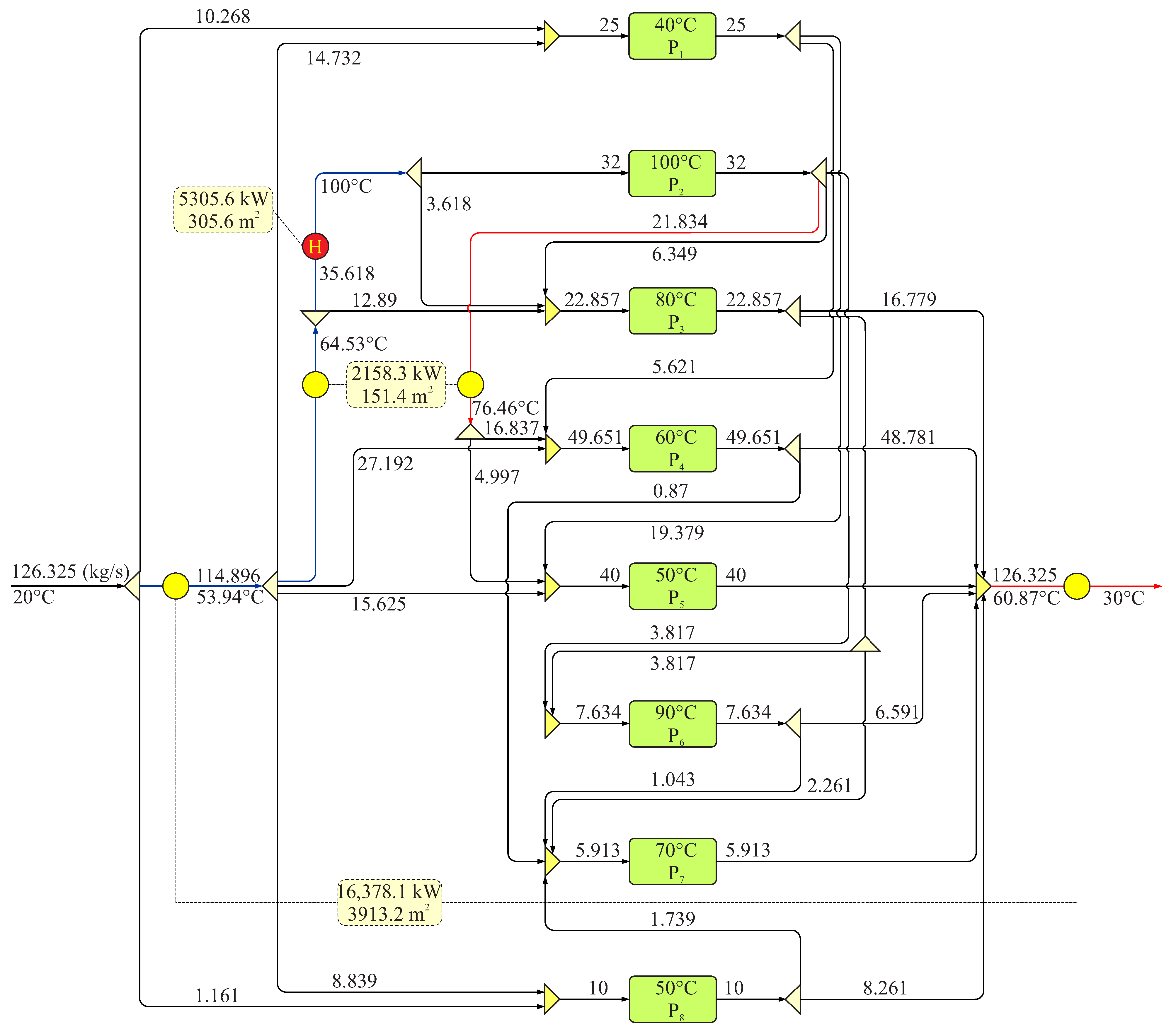
3.5. Example 5
In the previous example, only the hot utility was required; thus, the problem was considered a threshold problem concerning utility consumption. This problem occurs when the temperature of the freshwater source (
) is lower than the temperature of the wastewater (
) and the maximum temperature of the process water-using units (
). If
, a cooling utility is also required and, thus, the problem is considered to be a pinched HIWN problem. In this example, a single-contaminant pinched problem is considered with fifteen process water-using units. The temperature of the freshwater source is 30 °C and is the same as the temperature of the wastewater discharged into the environment. The data for the process water-using units are taken from the literature [
9] and given in
Table 9. The hot utility temperature is 150 °C. The EMAT is 10 °C.
Figure 14 shows an optimal network design for Example 5. The optimal design exhibited a minimum freshwater consumption of 100 kg/s as well and a minimum consumption of hot (4200 kW) and cold (4200 kW) utility. When compared to a recent work [
12], the hot and cold utility consumption is reduced (4200 kW vs. 4246.2 kW) at the expense of increasing heat exchanger investment costs (USD 352,273/year vs. USD 339,573/year). Compared to the solution presented by Dong et al. [
13], the freshwater and utilities consumption are the same. Moreover, the heat exchangers’ heat load and heat exchange areas are identical, as well as for an additional cooler. However, the distribution of heat loads and heat exchange areas for the heaters are different, causing a decrease in HEN investment (USD 352,273/year vs. USD 360,448/year). A comparison of the results with those from the literature for Example 5 is presented in
Table 10.
3.6. Model Statistics
Table 11 shows the basic model statistics, including model sizes and computational times, for the given number of solve iterations. A number of iterations can be increased in search of a better solution if the best one cannot be found in a given smaller number of iterations. Ibrić et al. [
12], solved Example 5 including fifteen process water-using units and their proposed model consisted of 645 equations, 1028 continuous variables and 96 discrete variables, with a total computational time of 3924 s in only 3 iterations. The proposed model in this paper, for the same example, requires a reduced number of equations with a slightly increased number of continuous variables (1254 vs. 1028). However, the number of discrete variables is reduced (15 vs. 96). The total computational time is 1596 s for a total of 1000 solve iterations, which is, on average, less than 2 s per iteration.