Next Article in Journal
Behavior-Aware Aggregation of Distributed Energy Resources for Risk-Aware Operational Scheduling of Distribution Systems
Previous Article in Journal
Renewable Energy Resources Technologies and Life Cycle Assessment: Review
 
 
Font Type:
Arial Georgia Verdana
Font Size:
Aa Aa Aa
Line Spacing:
Column Width:
Background:
Article

Characteristics Analysis of the Pilot-Operated Proportional Directional Valve by Experimental and Numerical Investigation

Institute of Marine Science and Technology, Shandong University, Qingdao 266237, China
*
Author to whom correspondence should be addressed.
Energies 2022, 15(24), 9418; https://doi.org/10.3390/en15249418
Submission received: 7 November 2022 / Revised: 7 December 2022 / Accepted: 8 December 2022 / Published: 13 December 2022

Abstract

The main valve spool structure of the pilot-operated proportional directional valve is diverse and has a direct impact on the flow field. To improve the valve’s performance, this work studied the characteristics of four types of spool structures with the following throttling groove arrangements: no throttling groove, a U-shaped groove, a triangle groove, and a combined groove. This study analyzed the flow field simulation of four spool structures under the same opening degree and different pressures to study the flow field cavitation characteristics and pressure distribution in the valve. According to the simulation results, the necessity of opening throttling grooves for the pilot proportional directional valve and the advantages of combined grooves over U-shaped and triangular grooves were verified. Then, the proportional valve with a combined groove structure was simulated and analyzed to study its throttling characteristics, steady flow characteristics, and flow and load differential pressure characteristics, and further explore the advantages of a combined groove. Finally, the experimental results are compared with the simulation results, which can provide a theoretical reference for the selection of the throttle groove of the proportional valve and the structural design of the slide valve.

1. Introduction

Proportional directional control valves are widely used in industrial applications [1]. The main function of the proportional directional valve is to control the oil flow direction and flow size by controlling the displacement of the spool to be proportional to the input signal [2,3]. Their main feature is a continuous direction and flow control. Low power control is used for the proportional reversing valve. This signal is easy to program [4,5,6]. The performance of a proportional directional valve can be described by its characteristics [7]. The dynamic characteristics describe the ability of the proportional directional valve to respond to rapid changes in control signals. The static characteristics describe the performance of the proportional directional control valve under steady states [8,9,10]. Notches with throttling grooves are widely used in pilot proportional valves because of their diverse structure, wide flow range, and easy-to-control watershed gradient.
Many research institutions have investigated the characteristics of hydraulic valves experimentally and numerically. Nay Zar Aung et al. [11] proposed a simple V-shaped groove and analyzed its effectiveness at varying groove depths under different spool strokes. A V-groove spool reduces steady-state fluid power proportionally in each spool stroke. This study only proposed the influence of a V-shaped groove on the steady-state hydrodynamic force of the valve, and the study stayed in the theoretical stage and did not involve other characteristics of the valve. GrooveMassimo Borghi et al. [12] focused on the influence of three types and numbers of throttling grooves on the discharge characteristics of the metering edge of the hydraulic distributor but did not conduct further research on combination grooves composed of different shapes. Yi Ye et al. [13] studied the influence of three different shapes of throttling grooves on the flow characteristics of hydraulic valves through CFD simulation and experimental research. However, the throttling characteristics have not been studied. Zou et al. [14] investigated the cavitation characteristics of non-circular open spool valves with U-shaped grooves. As the depth of the grooves increases, the degree of cavitation inside the valve increases. The drawback is that only one type of throttling groove shape is studied. In general, although relevant studies have been carried out on the shape of throttling slots, there is a lack of systematic studies on the influence of multiple shapes of throttling slots and stacked combinations of different shapes on valve characteristics.
E. Lisowski [15,16] used ANSYS-FLUENT to conduct CFD analysis on the reversing valve and verified the designed flow channel system. The simulation results were compared with the experimental results, and the pressure loss was similar. Zhang Junhui et al. [17] proposed a new structure of a new pilot valve using two independent spools instead of the traditional port coupling spool, which improved the dynamic characteristics and control accuracy of the valve. Chattopadhyay et al. [18] investigated the flow through the spool valve at different valve openings and pressure drops with a 3D CFD modeling technique. Zhang Heng et al. [19] established a simulation model of the new proportional valve, and the test results under different working conditions verified the reliability and feasibility of the design, and they studied the motion relationship between the pilot stage and the main stage and analyzed the influence of structural parameters on stability. In general, these studies focused on the overall performance of hydraulic valves. The influence of throttle groove geometry on the hydraulic valve was not emphasized, and the influence of the throttle groove’s shape on the characteristics of the pilot proportional valve has rarely been studied.
In this study, the influence of the throttling groove shape on the characteristics of the pilot proportional reversing valve was investigated from several perspectives. Four kinds of throttle grooves with different structural characteristics, namely, a U-shaped groove, triangular groove, combined groove (triangular groove + rectangular groove), and no groove, were proposed, which filled the research gap of previous studies. After a brief description of the shape of the throttling groove, the pressure distribution and cavitation characteristics of the flow field of the pilot proportional valve with different throttling grooves were numerically simulated to analyze the advantages and disadvantages of different forms of throttling groove and comprehensively evaluate the advantages of the combined groove compared with other grooves. Then, we used AMEsim to further explore the advantages of the combination groove applied to the proportional valve; study the throttle, steady flow, hysteresis, and other characteristics of the proportional valve with the combination groove; and analyze each characteristic in detail. Finally, experiments of the flow-valve pressure drop and hysteresis were carried out, and a quantitative comparison was made with the simulation results. The research results provide reference and effective guidance for the design of the throttle groove of the pilot proportional directional valve.

2. The Establishment of the Model and Simulation Settings

2.1. Principle of Proportional Directional Valve and Establishment of a 3D Model

As shown in Figure 1, this product is a proportional directional valve with pilot-operated open-loop control, consisting of a main valve (4), an intermediate valve (3), and a pilot valve (2); both the pilot valve and the main valve are spool valve structures. The pilot valve, valve 2, is a three-way pressure-reducing valve driven by a proportional electromagnet. The intermediate valve, valve 3, is a fixed-value pressure-reducing valve, which keeps the oil pressure from the main valve, 4, to the pilot valve, 2, lower than the maximum working pressure of 2.
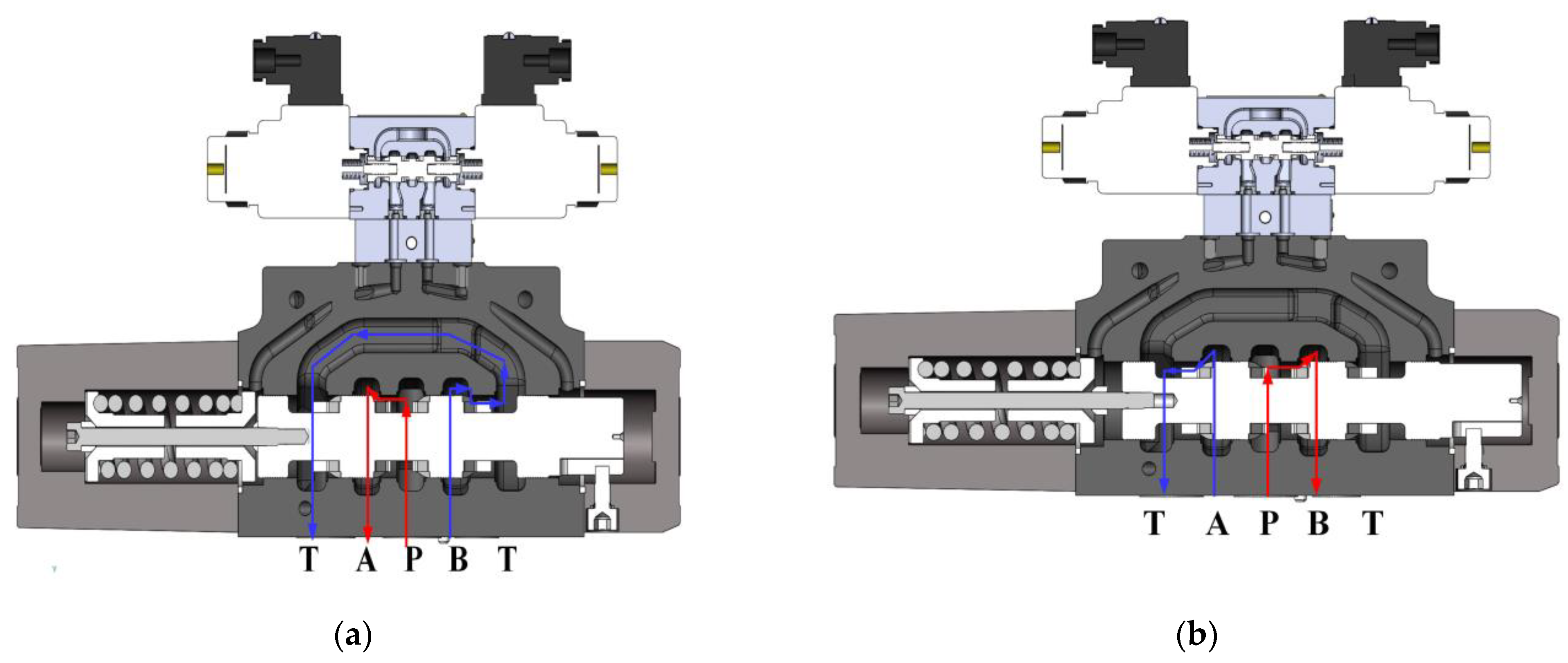
As shown in Figure 2, when the proportional electromagnet is not driven, the centering spring keeps the main spool in the neutral position; when the proportional solenoid is energized, the pilot spool moves, and the pilot pressure oil enters the control chamber of the main valve through pilot valve 2 and then pushes the main spool, and the main spool is pushed in proportion to the input signal. In this situation, the main valve port P and port A (port P and port B) and port B and port T (port A and port T) are connected. When the proportional solenoid is de-energized, the main spool resets to neutral. The control oil required by pilot valve 2 can be obtained from an internal or external supply.

2.2. Construction of Main Valve Simulation Model

Considering that the pilot proportional direction valve’s main valve oil flow and pressure are higher than the pilot oil, the main valve is taken as the research object. In the actual working environment, when the main valve of the pilot proportional directional valve moves left and right, the shapes of the PA and BT flow channels and the PB and AT flow channels are the same. The main valve is a slide valve, and the spool groove has many shapes, which are prone to erosion, cavitation, and wear. Therefore, the flow field characteristics of four kinds were analyzed, and the different structures of the throttle groove are shown in Figure 3.
A three-dimensional model of the valve body and spool was established, as shown in Figure 4a, and the ANSYS-Fluent preprocessing software DesignModeler was used to extract the flow field, ignoring the gap between the valve body and the spool, as well as structures such as screws, bolts, bosses, and grooves. Additionally, we only extracted the main valve flow channel. To explore the internal flow field of the main valve, we took the valve port P-A flow channel as the research object.

2.3. Simulation Settings

2.3.1. Idealized Assumptions

To accurately analyze and study the valve port flow field of the pilot proportional directional valve with different throttling groove forms, the following assumptions need to be satisfied before the simulation’s calculation:
(1) It is assumed that the proportional reversing valve is an ideal hydraulic valve with precise assembly and good sealing performance.
(2) The oil is considered to be incompressible, and the influence of gravity is not considered;
(3) No heat exchange occurs in the flow field, and it is carried out under constant temperature conditions;
(4) The wall is assumed to be smooth.

2.3.2. Media Properties and Boundary Conditions

Table 1 shows the medium parameters set for the flow channel model, including the density and dynamic viscosity parameters of the hydraulic oil and air. Taking inlet and outlet pressures as boundary conditions, the pressure, velocity, and cavitation characteristics were calculated when the valve opening is 12.5 mm and the P-A pressure difference was 10 MPa, 15 MPa, 20 MPa, 25 MPa, 30 MPa, and 35 MPa.
There is a certain amount of air dissolved in the hydraulic oil. The main phase is oil, and its density and dynamic viscosity are shown in Table 1; the secondary phase is air, and its density and dynamic viscosity are also shown in Table 1. When the oil flows through the narrow throttling area at a high speed, the local pressure is lower than the critical pressure of bubble separation. The tiny bubbles dissolved in the oil quickly become bubbles with a certain volume, resulting in cavitation phenomenon. The transformation of the main phase and the secondary phase satisfies the cavitation model, and the critical pressure for bubble separation is 3540 Pa.

3. Simulation Study of Valve Port Flow Field

Because the total amount of pressure and cavitation cloud images generated under 10 MPa, 15 MPa, 20 MPa, 25 MPa, 30 MPa, and 35 MPa is too large, given the limitation of the length of this paper, the flow field characteristics of each throttle groove structure under 10 MPa, 20 MPa, and 30 MPa pressure difference are introduced as examples.

3.1. Cavitation Distribution Characteristics of the Flow Field at Different Throttling Slots

Figure 5 shows the cloud map of cavitation distribution under a pressure difference of 30 MPa for throttle grooves of different shapes.
The main measure of the degree of cavitation is the volume fraction of gas. To reflect the cavitation range more intuitively, the volume fraction of oil is used as a standard. The range of the cavitation phenomenon is concentrated in two positions: one is the corner of the valve body, and the other is the position close to the throttling groove.
A vortex can easily form at the corner of the valve body, so the cavitation is serious. The reason for this phenomenon is independent of the structure of the throttle groove. This problem can be solved by improving the flow channel structure of the valve body and reducing the corners as much as possible.
When the valve opening is constant and the pressure difference is the same, when comparing the cavitation distribution cloud diagrams formed by the four structures of the combined groove, U-shaped groove, triangular groove, and no-throttle groove, the cavitation range of the combined groove and the triangular groove is smaller than that of the U-shaped groove and the unthrottled groove. In the area shown in Figure 5, C, the cavitation range generated by the combined groove between the throttle grooves is smaller than that generated by the triangular groove between the throttle grooves. Compared with the other three throttling groove structures, the structure of the combined groove can effectively improve the cavitation phenomenon.
In the area highlighted in Figure 5, B, cavitation analysis was performed on the flow field of the combined throttle groove under pressure differences of 10 MPa, 20 MPa, and 30 MPa, as shown in Figure 6.
As can be seen in Figure 6, as the pressure difference increases, for the combined groove structure, the position of the cavitation remains unchanged, but the degree of cavitation changes. Similarly, the simulation results show that the cavitation positions of the U-shaped groove, triangular groove, and unthrottled groove do not change with the change in pressure difference.

3.2. Pressure Distribution Characteristics of the Flow Field at Different Throttling Slots

Figure 7 shows the pressure-distribution cloud diagram of different throttling groove structures with a constant opening and a pressure difference of 35 MPa. The pressure-distribution cloud diagram is very intuitive, and it can be clearly seen that the pressure distribution of the flow field without a throttling groove is mainly divided into three parts, the pressure changes rapidly, and the distribution is not uniform. The inlet pressure and the pressure in the valve chamber are very large, and there is a large area of local low pressure and even negative pressure in most areas of the outlet and corner. The pressure transition of the flow field with the throttle groove structure is relatively gentle, and the pressure distribution of the slotted flow field is significantly better than that of the non-slotted flow field.
We can analyze the pressure characteristics of the throttle groove structure with a certain valve opening and different pressure differences. Figure 8, Figure 9, Figure 10 and Figure 11 show cloud diagrams of the pressure distribution at the cross-section of the unthrottled groove, the U-shaped groove, the triangular groove, and the combined groove.
For the pressure distribution of the flow field in the unthrottled groove under a pressure difference of 10 MPa, 20 MPa, and 30 MPa, when oil flows through regions E and F in Figure 10, due to the sudden change in the cross-sectional area of the flow channel, a large pressure loss is generated, and a large range of the local low-pressure area and negative pressure area M appears, and with an increase in the pressure difference, the position and range of the local low-pressure zone and negative pressure zone gradually become unaffected by the pressure difference.
In the case of a U-shaped groove, high-pressure oil flows into the U-shaped orifice from the inlet, the inevitable throttle characteristics reduce the oil pressure, and the pressure change gradient is relatively small. However, local low-pressure areas, as shown in Figure 9, K and H, and negative pressure areas, as shown in Figure 9, G appear, and the range is large. As the pressure difference increases, the range of the local low-pressure region and negative-pressure region increases continuously. The pressure gradient of the triangular groove flow field is also relatively small, and there is also a local low-pressure area, as shown in I in Figure 10, but the range is small, which is significantly better than the flow field of the U-shaped groove and the unthrottled groove. The transition of the pressure distribution in the flow field of the combined groove is the most moderate, and the pressure loss is the smallest compared with the other three types of throttling groove, but there is also a local low-pressure area, as shown in Figure 11, J. In the pressure distribution cloud diagram, the flow field performance of the combined groove is the most stable, and the performance of the U-shaped groove and V-shaped groove is also better than that of the no-throttle groove. These results thus verify the necessity of the spool opening throttle groove and the advantages of the combination groove.

4. Characteristic Analysis of Pilot Proportional Directional Valve Based on AMESim

Based on the fluid simulation of the four spool structures above, it can be seen that the combined-groove structure is superior to the U-shaped groove, triangular groove, and rectangular groove in terms of the cavitation degree, pressure distribution, and pressure loss. To further explore the advantages of the combined groove applied to the proportional valve, based on the combined groove used in the pilot proportional directional valve, AMESim was used to analyze the throttling characteristics, steady-state flow characteristics, flow rate, and load differential pressure characteristics of the combined groove proportional valve.

4.1. Establishment of the AMESim Simulation Model

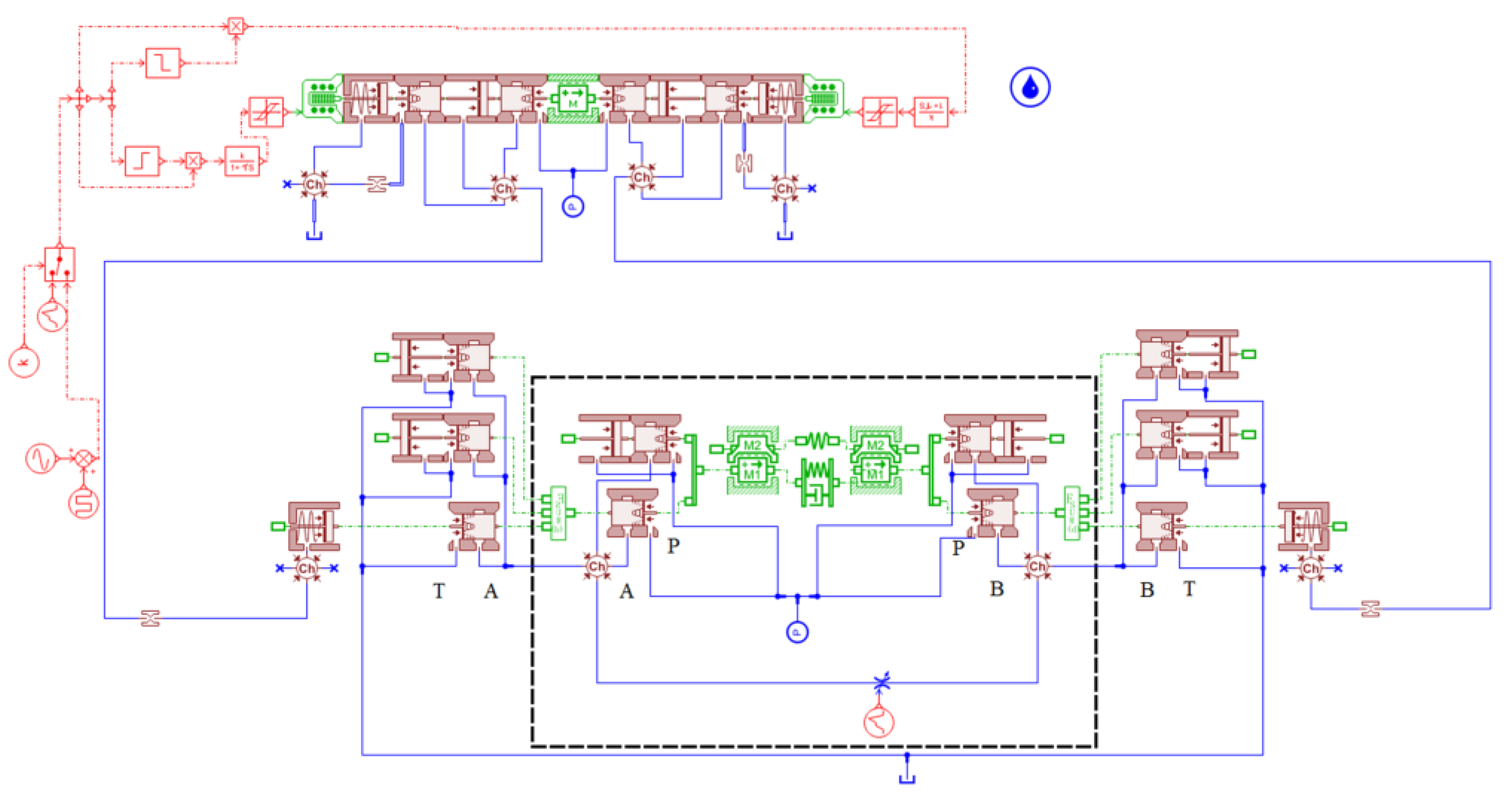
The main valve is a non-circumferential open spool valve with a combination of triangular and rectangular grooves, and there are four throttle grooves on the left and right valve ports. According to the three-dimensional model, the main spool is represented by the spool module BASEN01 with a slot in the HCD library in AMESim; the signal source UD00 is used to simulate the electromagnetic force provided by the positive triangular wave signal to the electromagnet; the SWITCH01 module is used to facilitate the operation switching of input signals during static and dynamic characteristic analysis. To imitate the actual electromagnet control, the high- and low-level logic module is used to simulate the alternating electrification of the left and right electromagnets; the MAS30 module is used in conjunction with the SD000A module and the SPR000A module to represent the spool displacement. A throttle module with control signals is connected between port A and port B of the model to simulate the load. Additionally, it is combined with the pilot valve part to establish the overall model of the electro-hydraulic proportional directional valve, as shown in Figure 12.

4.2. Analysis of Valve Port Throttling Characteristics

To explore the adaptability of the valve with the combined groove to different load conditions, the throttling adjustment characteristics of each valve port were simulated. Since the main spool and pilot spool of this valve have completely symmetrical characteristics, the P-B throttling characteristics and B-T throttling characteristics of the valve port B are consistent with the P-A throttling characteristics and the A-T throttling characteristics of valve port A, respectively. Valve port P-A was analyzed as the research object. We also built a simulation model for the pilot proportional directional valve, as shown in Figure 13:
The input signal was set to a triangular wave signal from 0 to 9.6 V and then to 0 V. Under this signal, the main spool completes the movement from the middle position to the left position and then returns to the middle position to realize the connection between port P and port A and make the oil directly return to the fuel tank through port A. This determines the P-A throttling characteristics of port A. We set the supply pressure of port P to 0.5 MPa, 3.5 MPa, and 5 MPa, kept the pressure difference at the valve port constant, and obtained the P-A throttling characteristic curve of valve port A, as shown in Figure 14:
According to Figure 15, the input signal is set to a triangular wave signal from 0 to 9.6 V and then to 0 V. Under this signal, the main spool completes the action of shifting from the middle position to the right position and then back to the middle position to realize the connection between port P and port A; the oil enters from port A and returns to the fuel tank from port T through the A-T oil channel to simulate the AT throttling characteristics of valve port A. We set the oil supply pressure of port P to 0.5 MPa, 3.5 MPa, and 5 MPa; kept the valve port pressure difference constant; and obtained valve port A’s A-T throttling characteristic curve, as shown in Figure 16.
According to Figure 13 and Figure 14, when the input signal is in the range of 0 to about 2.2 V, the flow area has no change in this area since there is some underlap, which causes a dead zone at the valve port. When the spool displacement is greater than the positive cover amount, the flow area of the valve port begins to change, and the slope of the curve also begins to change. It can be seen that the design of the combination groove at the valve port of the main spool is reasonable, and the curvature of the overall curve changes relatively smoothly. When the spool moves through the dead zone and the shape of the throttling groove begins to change, the flow curve only fluctuates slightly. The spool moves when the valve port is fully opened, and the flow area does not change abruptly. When the maximum output signal is reached under the pressure difference of 1 MPa, the output flow can reach 326.34 L/min, so it can be considered that the throttling characteristics of valve port P-A are better.
In Figure 15 and Figure 16, since the A-T valve port has a negative underlap, the output flow does not change from 0. It can be seen that the output flow of the valve port has two changes under the pressure difference of 3.5 MPa and 5 MPa. This is because when the spool moves to the position where the shape of the throttle groove changes significantly, the flow area of the valve port drastically changes. When the pressure difference of 1 MPa reaches the set maximum output signal, the output flow is 348.13 L/min.

4.3. Steady State Flow Characteristics

To determine the steady-state characteristics of the valve with combined grooves, the model shown in Figure 12 was established to analyze the characteristics of the output flow-input signal of the valve, and the input signal was a piecewise linear signal with an amplitude of ±9.6 V (equivalent to an electromagnet providing a force of 47 N). Under this piecewise linear signal, the spool realizes four processes: moving back to the middle position from the right position, then moving to the left position, then moving back to the middle position from the left position, and finally moving to the right position. Since the flow rate of the proportional directional valve is affected by the valve pressure drop, it is necessary to ensure that the steady-state flow characteristics are measured under the condition of constant pressure drop. The valve pressure drop of the spool valve is Δ P = P P P L P T , where P P is the inlet pressure, P L is the load pressure, and P T is the return oil pressure. To set a constant valve pressure drop, we can set the signal source of the throttle valve to one so that the load pressure difference of the valve is zero. In this case, the oil supply pressure of the pilot valve is set to 4 MPa, and the oil supply pressure of the main valve is set to 1 MPa, 2 MPa, 3 MPa, 5 MPa, and 10 MPa. Then, the valve pressure drop can be kept constant at 1 MPa, 2 MPa, 3 MPa, 5 MPa, and 10 MPa. Under this setting, the spool-displacement curve of the proportional directional valve, as shown in Figure 17, and the output flow-input signal characteristic curve, as shown in Figure 18 are obtained.
In the analysis in Figure 17, it can be seen that under the constant valve pressure drop of 1 MPa, the displacement of the main spool is 8.23 mm under the push of the 47 N electromagnetic force. In this situation, the flow rate of the valve is 330.10 L/min, as shown in Figure 18. Since it is a symmetrical spool, the curve can simultaneously represent the steady-state flow characteristics of the two working conditions of the P-A/B-T working condition and the P-B/A-T working condition. Since the displacement limit of the spool is 10.5 mm and the maximum power supply of the electromagnet is 70 N, the maximum flow rate of the valve is greater than 335.30 L/min.
As shown in Figure 18, due to the static friction force and viscous friction force between the spool and valve body, the flow characteristic curve has a certain hysteresis characteristic, which is more obvious between 40% and 100% of the control value, and the maximum hysteresis is about 2%.

4.4. Flow and Load Differential Pressure Characteristics

To determine the change characteristics of the output flow of the valve and the pressure difference at the valve port, the circuit shown in Figure 12 is used. Since the maximum valve pressure drop in the simulation of steady-state flow characteristics is set to 10 MPa, the input oil pressure of the main valve is given as 10 MPa at this time, and the positive signal is given by the square wave signal module to make valve port A reach the opening of 25%, 50%, 75%, and 100% under the driving force of 47 N. After that, a negative signal is given to make valve port B reach the same opening. Under each signal, we can slowly close the throttle valve between valve ports A and B so that the load pressure difference changes continuously from 0 bar to 100 bar to obtain the output flow and load pressure difference curve, as shown in Figure 19:
Under a fixed valve opening, the output flow increases with the valve pressure drop, and the maximum output flow corresponds to the maximum opening and the maximum valve pressure drop. In the load flow characteristic curve, the change rate of the load flow caused by the change of the load pressure difference under different valve openings can be obtained, and the inverse value is set as the flow-pressure coefficient. It can be seen from the above curve that, under the same valve opening, as the load pressure difference increases, the flow-pressure coefficient of the valve also increases. When the load pressure difference is zero—that is, when the load is zero—the flow-pressure coefficient is relatively minimal. This shows that, at this point, the proportional valve is less resistant to load changes. The flow-pressure coefficient also reflects the damping of the system. The increase in the load pressure reduces the flow output from the proportional valve to the system, which helps reduce the system’s vibration. When the opening of the valve port is 25%, because the valve port has a positive underlap of 1 mm, the opening of the valve is very small at this time, and the change in the flow-pressure coefficient is small.

5. Experiments

5.1. Experimental Platform

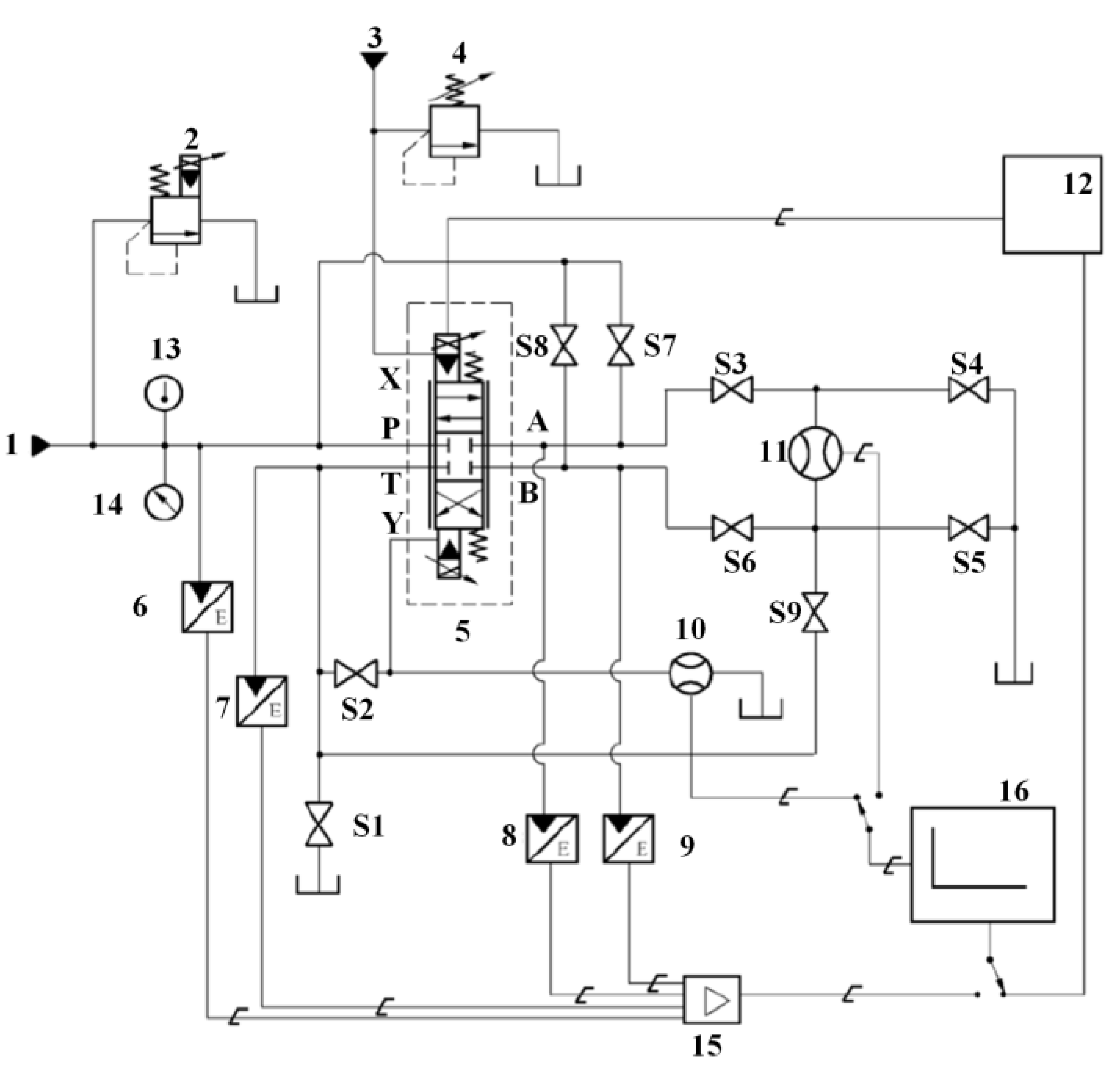
Figure 20 and Figure 21 show the pilot-operated proportional directional valve test platform that was built. The proportional valve test bench includes a hydraulic power unit, filtration and cooling unit, heating cycle unit, electric control cabinet and operating interface control cabinet and operation interface, and the test platform of the tested valve. The power unit provides the main oil source and control oil. The filter and cooling unit is equipped with a high-precision filter in the oil inlet and oil-return circuit to ensure that the cleanliness of the oil meets the test requirements. An oil cooler is set up parallel to the main pump station. The heating cycle unit is equipped with an independent heating pump station parallel to the main pump station. The temperature of the tank is controllable through temperature-control relay. The electric control cabinet and operation interface are equipped with an operation interface, which can conveniently adjust the test flow, test the pressure and pressure difference, and monitor the oil temperature and level. The proportional valve using the combined groove was experimentally tested and verified by comparison with the simulation results.

5.2. Experimental Results

Using AMESim, the characteristics of flow and load pressure difference were studied on the proportional valve applied with the combined throttle groove. The above test circuit was used for the test; opened the stop valves S1, S3, and S6; and closed other stop valves. We carried out a flow-valve pressure drop experiment, and the flow and valve pressure drop characteristics were studied based on the experimental conditions. The two characteristics have the same meaning, both of which are output flow characteristics; the valve opening is 25%, 50%, and 75% of the experimental test; and the experimental and simulation results are shown in Figure 22:
Compared with the simulation results in Figure 22a,b, the flow curve has the same trend, and the data are close. Flow characteristics are better than typical proportional valves of the same specifications
A signal generator capable of generating triangular waves with the maximum amplitude range of the input signal was adopted. We set the frequency of triangle wave signal generation to 0.02 HZ. Pressure sensor 6~9 was used to measure each valve port. We ensured that the pressure drop at the port under test remained constant throughout a full cycle. We looped the input signal several times between the minimum and maximum values and ensured that each cycle was not affected by the dynamic so that the input signal completed at least one cycle. We recorded the valve input signal and control flow for a complete input signal cycle, repeated the above steps for each valve port, and then completed the hysteresis test of the valve. Finally, taking valve port P-B as an example, the experimental hysteresis test was carried out. The experimental test results are shown in Figure 23.
Hysteresis is an important static characteristic index of the hydraulic proportional valve, which reflects the influence of hysteresis, friction, and other factors in the hydraulic proportional valve on the steady-state control characteristics of components. The hysteresis of a hydraulic proportional valve with good performance and stability is relatively small. The hysteresis of the 25-mm-diameter open-loop pilot proportional valve with the conventional throttling groove is 6%, while the simulation results of the hysteresis of the open-loop pilot proportional valve with the combined groove are 2% and 4.1%, significantly better than the open-loop pilot proportional valve with the conventional throttling groove.

6. Conclusions

This paper uses ANSYS-FLUENT to simulate and analyze four throttle groove structures. Our comparison showed that the combined throttle groove has better performance in terms of cavitation phenomenon and pressure distribution. Then, AMESim was used to analyze the throttle characteristics, steady flow characteristics, and flow and load differential pressure characteristics of the proportional valve with the combined throttle groove. Finally, an experiment was carried out on the proportional valve with the spool structure as a combined groove, and the proportional valve with a combined groove spool was tested, the experimental results were compared with the simulation results, and the results were similar. These findings are useful for exploring a better throttling groove combination, which provides a theoretical basis for the design of the spool structure of the pilot proportional directional valve.
1. This study compared the influence of four different structural throttling groove shapes (a U-shaped groove, triangular groove, combined groove, and no groove) on the flow field characteristics of a pilot proportional valve from multiple angles. It was proven that the combination groove composed of a triangle groove and a rectangle groove has better performance.
2. We used AMESim to further simulate and analyze the throttle characteristics, steady-state flow characteristics, and flow-load differential pressure characteristics of the pilot proportional directional valve with the combined groove and verify the simulation results through experiments. Our results proved that the characteristics of the valve are better than those of the conventional pilot proportional valve with the same diameter, which was a research gap in previous studies.
3. Without considering the structure of the throttling groove, by improving the flow channel structure of the valve body and avoiding the appearance of features such as corners as much as possible, the degree of cavitation can be effectively reduced. The degree of cavitation in the flow field with the throttling groove structure was significantly better than that without the throttling trough structure, and the combined trough structure was more effective than the U-shaped trough and the triangular trough structure. For a proportional valve, a combination groove is an excellent design for a spool throttle groove. This research provides a theoretical reference for reasons to use a throttle groove for a proportional valve and the structural design of a slide valve.

Author Contributions

Conceptualization, S.L.; Methodology, J.D.; Software, J.D. and Z.S.; Resources, S.L. and W.S.; Writing—original draft, K.X. All authors have read and agreed to the published version of the manuscript.

Funding

This research was supported by the National Natural Science Foundation (52175054), the National Ten Thousand Program Youth Top Talent Program (SQ2022QB08144), the Shandong Provincial Natural Science Foundation (ZR2020QE154, ZR2020YQ37), and the Key R&D Program of Shandong Province (2020CXGC010806).

Institutional Review Board Statement

Not applicable.

Informed Consent Statement

Not applicable.

Data Availability Statement

Not applicable.

Conflicts of Interest

The authors declare no conflict of interest.

References

  1. Raduenz, H.; Mendoza, Y.E.A.; Ferronatto, D.; Souza, F.J.; da Cunha Bastos, P.P.; Soares, J.M.C.; De Negri, V.J. Online fault detection system for proportional hydraulic valves. J. Braz. Soc. Mech. Sci. Eng. 2018, 40, 331. [Google Scholar] [CrossRef]
  2. Zhao, R.; Liao, Y.; Lian, Z.; Li, R.; Guo, Y. Research on the performance of a novel electro-hydraulic proportional directional valve with position-feedback groove. Proc. Inst. Mech. Eng. Part E J. Process Mech. Eng. 2021, 235, 1930–1944. [Google Scholar] [CrossRef]
  3. Zhu, Y.; Jin, B. Analysis and modeling of a proportional directional valve with nonlinear solenoid. J. Braz. Soc. Mech. Sci. Eng. 2016, 38, 507–514. [Google Scholar] [CrossRef]
  4. Burecek, A.; Hruzik, L.; Vasina, M. Simulation of dynamics of hydraulic system with proportional control valve. In Proceedings of the 10th Anniversary International Conference on Experimental Fluid Mechanics, Prague, Czech Republic, 17–20 November 2016. [Google Scholar]
  5. Ledvon, M.; Hruzik, L.; Burecek, A.; Vasina, M. Static and dynamic characteristics of proportional directional valve. In Proceedings of the 13th International Conference on Experimental Fluid Mechanics (EFM), Planetarium & Stefaniks Observ, Prague, Czech Republic, 13–16 November 2019. [Google Scholar]
  6. Shi, X.; Zhu, S. Dynamic characteristics of stay cables with inerter dampers. J. Sound Vib. 2018, 423, 287–305. [Google Scholar] [CrossRef]
  7. Amirante, R.; Catalano, L.A.; Poloni, C.; Tamburrano, P. Fluid-dynamic design optimization of hydraulic proportional directional valves. Eng. Optim. 2014, 46, 1295–1314. [Google Scholar] [CrossRef]
  8. Cho, S.H.; Lee, M.W. Simple Adaptive Position Control of a Hydraulic Cylinder-load System Driven by a Proportional Directional Control Valve. J. Korean Soc. Precis. Eng. 2011, 28, 936–941. [Google Scholar]
  9. Li, S.; Ruan, J.; Meng, B. Two-dimensional Electro-hydraulic Proportional Directional Valve. J. Mech. Eng. 2016, 52, 202–212. [Google Scholar] [CrossRef]
  10. Zhang, J.; Wang, D.; Xu, B.; Su, Q.; Lu, Z.; Wang, W. Flow control of a proportional directional valve without the flow meter. Flow Meas. Instrum. 2019, 67, 131–141. [Google Scholar] [CrossRef]
  11. Aung, N.Z.; Jinghui, P.; Songjing, L. Reducing the steady flow force acting on the spool by using a simple jet-guiding groove. In Proceedings of the 2015 International Conference on Fluid Power and Mechatronics (FPM), Harbin, China, 5–7 August 2015. [Google Scholar]
  12. Borghi, M.; Milani, M.; Paoluzzi, R. Influence of Notch Shape and Number of Notches on the Metering Characteristics of Hydraulic Spool Valves. Int. J. Fluid Power 2005, 6, 5–18. [Google Scholar] [CrossRef]
  13. Ye, Y.; Yin, C.-B.; Li, X.-D.; Zhou, W.-J.; Yuan, F.-F. Effects of groove shape of notch on the flow characteristics of spool valve. Energy Convers. Manag. 2014, 86, 1091–1101. [Google Scholar] [CrossRef]
  14. Zou, J.; Fu, X.; Du, X.W.; Ruan, X.D.; Ji, H.; Ryu, S.; Ochiai, M. Cavitation in a non-circular opening spool valve with U-grooves. Proc. Inst. Mech. Eng. Part A J. Power Energy 2008, 222, 413–420. [Google Scholar] [CrossRef]
  15. Lisowski, E.; Czyzycki, W.; Rajda, J. Three dimensional CFD analysis and experimental test of flow force acting on the spool of solenoid operated directional control valve. Energy Convers. Manag. 2013, 70, 220–229. [Google Scholar] [CrossRef]
  16. Lisowski, E.; Rajda, J. CFD analysis of pressure loss during flow by hydraulic directional control valve constructed from logic valves. Energy Convers. Manag. 2013, 65, 285–291. [Google Scholar] [CrossRef]
  17. Zhang, J.; Lu, Z.; Xu, B.; Su, Q. Investigation on the dynamic characteristics and control accuracy of a novel proportional directional valve with independently controlled pilot stage. Isa Trans. 2019, 93, 218–230. [Google Scholar] [CrossRef] [PubMed]
  18. Gomez, I.; Gonzalez-Mancera, A.; Newell, B.; Garcia-Bravo, J. Analysis of the Design of a Poppet Valve by Transitory Simulation. Energies 2019, 12, 889. [Google Scholar] [CrossRef]
  19. Zhang, H.; Liao, Y.; Tao, Z.; Lian, Z.; Zhao, R. Modeling and Dynamic Characteristics of a Novel High-Pressure and Large-Flow Water Hydraulic Proportional Valve. Machines 2022, 10, 37. [Google Scholar] [CrossRef]
Figure 1. Proportional directional valve structure diagram. 1—Electromagnet; 2—pilot valve; 3—pressure reducing valve; 4—main valve body; 5—main valve spool; 6—spring.
Figure 1. Proportional directional valve structure diagram. 1—Electromagnet; 2—pilot valve; 3—pressure reducing valve; 4—main valve body; 5—main valve spool; 6—spring.
Energies 15 09418 g001
Figure 2. Principle of the valve. (a) The spool moves to the left; (b) the spool moves to the right.
Figure 2. Principle of the valve. (a) The spool moves to the left; (b) the spool moves to the right.
Energies 15 09418 g002
Figure 3. Choke geometry.
Figure 3. Choke geometry.
Energies 15 09418 g003
Figure 4. Model and mesh. (a) A 3D model of main valve; (b) valve port mesh model.
Figure 4. Model and mesh. (a) A 3D model of main valve; (b) valve port mesh model.
Energies 15 09418 g004
Figure 5. Cavitation cloud images of different throttling trough structures.
Figure 5. Cavitation cloud images of different throttling trough structures.
Energies 15 09418 g005
Figure 6. Cavitation cloud diagram of combined tank under different pressure differences.
Figure 6. Cavitation cloud diagram of combined tank under different pressure differences.
Energies 15 09418 g006
Figure 7. Pressure cloud map of different throttling groove structures.
Figure 7. Pressure cloud map of different throttling groove structures.
Energies 15 09418 g007
Figure 8. Pressure distribution without grooves.
Figure 8. Pressure distribution without grooves.
Energies 15 09418 g008
Figure 9. U-shaped grooves’ pressure distribution.
Figure 9. U-shaped grooves’ pressure distribution.
Energies 15 09418 g009
Figure 10. Distribution of triangular grooves.
Figure 10. Distribution of triangular grooves.
Energies 15 09418 g010
Figure 11. Combined grooves’ pressure distribution.
Figure 11. Combined grooves’ pressure distribution.
Energies 15 09418 g011
Figure 12. Three-position, four-way pilot proportional directional valve simulation model.
Figure 12. Three-position, four-way pilot proportional directional valve simulation model.
Energies 15 09418 g012
Figure 13. Valve port A’s P-A throttling characteristic simulation model.
Figure 13. Valve port A’s P-A throttling characteristic simulation model.
Energies 15 09418 g013
Figure 14. Valve port A’s P-A throttle characteristic curve.
Figure 14. Valve port A’s P-A throttle characteristic curve.
Energies 15 09418 g014
Figure 15. Simulation model of valve port A-T’s throttling characteristics.
Figure 15. Simulation model of valve port A-T’s throttling characteristics.
Energies 15 09418 g015
Figure 16. Valve port A’s A-T throttling characteristic curve.
Figure 16. Valve port A’s A-T throttling characteristic curve.
Energies 15 09418 g016
Figure 17. Main valve spool-displacement curve.
Figure 17. Main valve spool-displacement curve.
Energies 15 09418 g017
Figure 18. Steady-state flow characteristics curve.
Figure 18. Steady-state flow characteristics curve.
Energies 15 09418 g018
Figure 19. Output flow and load differential pressure characteristics curve.
Figure 19. Output flow and load differential pressure characteristics curve.
Energies 15 09418 g019
Figure 20. Experimental platform.
Figure 20. Experimental platform.
Energies 15 09418 g020
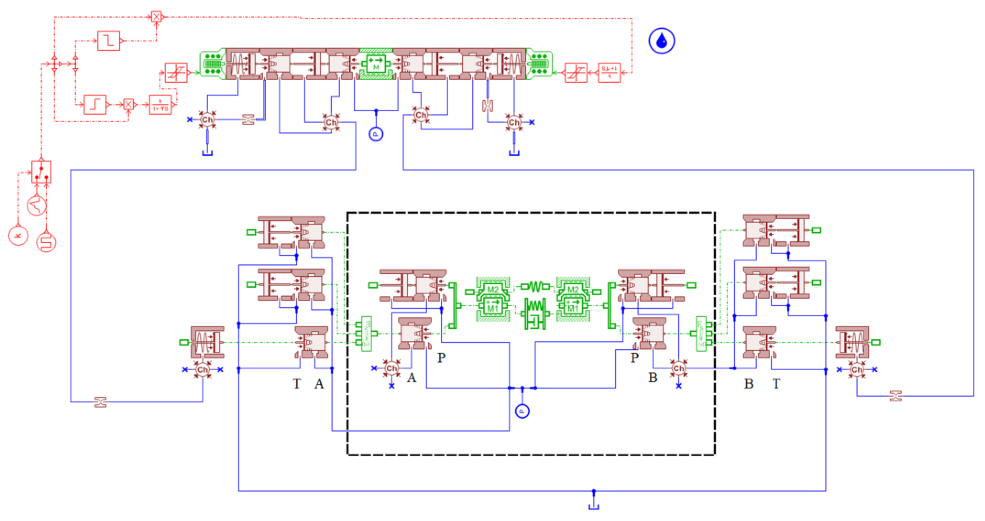
Figure 21. Hydraulic schematic diagram of experimental system. 1—Main oil source; 2—main relief valve; 3—external lead oil source; 4—external pilot oil source relief valve; 5—test valve; 6~9 pressure sensor; 10, 11—flow sensor; 12—signal generator; 13—temperature indicator; 14—pressure gauge; 15—signal regulator; 16—data-acquisition unit; S1~S9—stop valve; A, B—control oil port; P—oil inlet; T—oil-return port; X—pilot inlet; Y—pilot drain port.
Figure 21. Hydraulic schematic diagram of experimental system. 1—Main oil source; 2—main relief valve; 3—external lead oil source; 4—external pilot oil source relief valve; 5—test valve; 6~9 pressure sensor; 10, 11—flow sensor; 12—signal generator; 13—temperature indicator; 14—pressure gauge; 15—signal regulator; 16—data-acquisition unit; S1~S9—stop valve; A, B—control oil port; P—oil inlet; T—oil-return port; X—pilot inlet; Y—pilot drain port.
Energies 15 09418 g021
Figure 22. Flow-valve pressure drop experiment and simulation curve. (a) Diagram of experimental results; (b) simulation result diagram.
Figure 22. Flow-valve pressure drop experiment and simulation curve. (a) Diagram of experimental results; (b) simulation result diagram.
Energies 15 09418 g022
Figure 23. P-B displacement curve.
Figure 23. P-B displacement curve.
Energies 15 09418 g023
Table 1. Flow channel medium parameter settings.
Table 1. Flow channel medium parameter settings.
Hydraulic Oil Density Energies 15 09418 i001Hydraulic Oil Dynamic Viscosity Energies 15 09418 i002Bubble Density Energies 15 09418 i003 Bubble Dynamic ViscosityEnergies 15 09418 i004
8700.027841.2251.7894 × 10−5
Publisher’s Note: MDPI stays neutral with regard to jurisdictional claims in published maps and institutional affiliations.

Share and Cite

MDPI and ACS Style

Li, S.; Du, J.; Shi, Z.; Xu, K.; Shi, W. Characteristics Analysis of the Pilot-Operated Proportional Directional Valve by Experimental and Numerical Investigation. Energies 2022, 15, 9418. https://doi.org/10.3390/en15249418

AMA Style

Li S, Du J, Shi Z, Xu K, Shi W. Characteristics Analysis of the Pilot-Operated Proportional Directional Valve by Experimental and Numerical Investigation. Energies. 2022; 15(24):9418. https://doi.org/10.3390/en15249418

Chicago/Turabian Style

Li, Shizhen, Jiawei Du, Zilin Shi, Ke Xu, and Wenzhuo Shi. 2022. "Characteristics Analysis of the Pilot-Operated Proportional Directional Valve by Experimental and Numerical Investigation" Energies 15, no. 24: 9418. https://doi.org/10.3390/en15249418

APA Style

Li, S., Du, J., Shi, Z., Xu, K., & Shi, W. (2022). Characteristics Analysis of the Pilot-Operated Proportional Directional Valve by Experimental and Numerical Investigation. Energies, 15(24), 9418. https://doi.org/10.3390/en15249418

Note that from the first issue of 2016, this journal uses article numbers instead of page numbers. See further details here.

Article Metrics

Back to TopTop